|
|
(21), (22) Заявка: 2007116041/03, 27.04.2007
(24) Дата начала отсчета срока действия патента:
27.04.2007
(46) Опубликовано: 20.01.2009
(56) Список документов, цитированных в отчете о поиске:
FR 2579264 A1, 26.09.1986. SU 602686 A1, 15.04.1978. SU 934023 A1, 07.06.1982. SU 1583615 A1, 07.08.1990. RU 2011831 C1, 30.04.1994. GB 1427578 A, 10.03.1976. DE 3128278 A1, 03.02.1983. DE 3231168 A1, 08.03.1984. DE 4015492 A1, 21.11.1991.
Адрес для переписки:
300062, г.Тула, ул. Галкина, 35/173, И.И. Браккеру
|
(72) Автор(ы):
Богданов Владимир Борисович (RU), Браккер Илья Израилевич (RU), Иванов Виктор Григорьевич (RU), Яцков Борис Иванович (RU)
(73) Патентообладатель(и):
ОАО “Московский Метрострой” (RU)
|
(54) ОБОРУДОВАНИЕ ДЛЯ ПРОВЕДЕНИЯ ТОННЕЛЯ ПЕРЕМЕННОГО ДИАМЕТРА
(57) Реферат:
Изобретение относится к горному делу, а именно к машинам для проходки горных выработок, и может быть использовано в области строительства тоннелей метрополитена. Техническим результатом предлагаемого изобретения является обеспечение одним и тем же комплектом оборудования возможности проведения тоннеля переменного диаметра и расширения уже пройденного тоннеля, а также обеспечение безопасности технического обслуживания оборудования. Предлагаемое оборудование включает породоразрушающий орган с коронками, снабженными режущими инструментами, установленный с возможностью вращения в поперечной балке опорного корпуса с распорными гидроцилиндрами, шаговый механизм продольного перемещения и манипулятор с захватом для установки тюбингов крепи. Коронки выполнены с автономными приводами вращения, установлены в породоразрушающем органе с возможностью радиального перемещения, а распорные гидроцилиндры расположены попарно в вертикальных плоскостях по обе стороны от опорного корпуса. Распорные гидроцилиндры и шаговый механизм размещаются в закрепленной части тоннеля и опираются на внутреннюю поверхность тюбингов крепления, а манипулятор установлен непосредственно на рабочем органе. 2 з.п. ф-лы, 2 ил.
Изобретение относится к оборудованию, применяемому при проведении тоннелей метрополитена, и может быть использовано (совместно с погрузочной машиной) для проходки тоннеля с изменяемым в процессе проходки диаметром и расширения уже проведенного тоннеля, например, с целью создания камеры для размещения разминовки составов вагонов метро (камеры съездов).
Оборудование, применяемое при проходке тоннелей метрополитена, широко известно.
Однако, как правило, это оборудование либо предназначено для проходки тоннеля постоянного диаметра (проходческие щитовые комплексы), либо представляет собой набор оборудования в составе проходческого комбайна, специального крепеустановщика и другого оборудования, пригодного для проходки, но не для расширения уже проведенного тоннеля (см. «Новейшая японская техника щитовой проходки тоннелей». Самойлов В.П., Малицкий B.C., изд. ООО «ТА Инжиниринг», М., 2004 г., 232 с.).
Целью изобретения является обеспечение одним и тем же комплектом оборудования возможности проведения тоннеля переменного диаметра и расширения уже пройденного тоннеля, а также безопасности замены режущих инструментов на коронках, которая должна производится в закрепленной части тоннеля.
Оборудование того же назначения, аналогичное предлагаемому заявителю, неизвестно.
Предлагаемое оборудование включает: породоразрушающий орган с коронками, снабженными режущими инструментами, установленный с возможностью вращения в поперечной балке опорного корпуса, оснащенного распорными гидроцилиндрами, шаговый механизм продольного перемещения и манипулятор с захватом для установки тюбингов крепи.
Коронки выполнены с автономными приводами вращения, установлены в породоразрушающем органе с возможностью радиального перемещения, распорные гидроцилиндры расположены попарно в вертикальных плоскостях по обе стороны от опорного корпуса с приводом вращения рабочего органа, а манипулятор установлен непосредственно на рабочем органе.
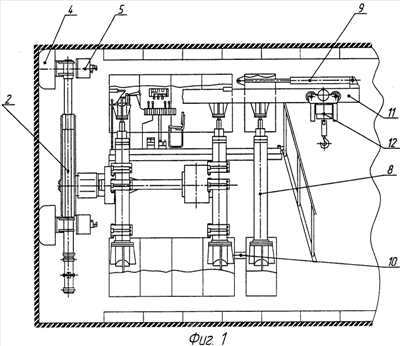
Сущность устройства поясняется следующими чертежами.
На фиг.1 представлен вид сбоку на оборудование.
На фиг.2 показан вид на оборудование со стороны рабочего органа.
Предлагаемое оборудование состоит из опорного корпуса с поперечной балкой 1 и приводом вращения рабочего органа 2, распорных гидроцилиндров 3, расположенных попарно в вертикальных плоскостях по обе стороны от опорного корпуса. Рабочий (породоразрушающий) орган включает коронки 4, оснащенные режущими инструментами, установленные с возможностью радиального перемещения и снабженные индивидуальными приводами 5 вращения коронок, и манипулятор 6 с захватом 7 для установки тюбингов крепи.
Оборудование снабжено шаговым механизмом продольного перемещения с распорными гидроцилиндрами 3 и 8, расположеными попарно в вертикальных плоскостях по обе стороны от опорного корпуса, гидроцилиндров продольного перемещения 9 и 10, а также монорельсом 11 с талью 12 для доставки к забою тюбингов крепи тоннеля и других материалов.
Оборудование работает следующим способом. При вращении коронок 4, рабочего органа 2 и продольной подаче с помощью гидроцилиндров 9 и 10 шагового механизма на забой происходит разрушение забоя и, в зависимости от установленного радиального положения коронок 4, обеспечивается увеличение или уменьшение диаметра тоннеля. Вслед за перемещением оборудования с шагом, зависящим от рабочего хода гидроцилиндров продольного перемещения 9 и 10, гидроцилиндры 9 осуществляют продольную подачу монорельса 11. После подачи и установки манипулятором тюбингов очередного кольца цикл проходки повторяется.
Таким образом, один и тот же комплект оборудования обеспечивает достижение поставленной цели, а именно – возможность проведения тоннеля переменного диаметра и расширения уже пройденного тоннеля, а также безопасность замены режущих инструментов на коронках, которая производится в закрепленной части тоннеля.
Формула изобретения
1. Оборудование для проведения тоннеля переменного диаметра и расширения предварительно пройденного тоннеля в составе: породоразрушающего органа с коронками, снабженными режущими инструментами, установленного с возможностью вращения относительно поперечной балки опорного корпуса, оснащенного распорными гидроцилиндрами, шагового механизма продольного перемещения и манипулятора с захватом для установки тюбингов крепи, отличающееся тем, что коронки выполнены с автономными приводами вращения, установлены в породоразрушающем органе с возможностью радиального перемещения, а распорные гидроцилиндры расположены попарно в вертикальных плоскостях по обе стороны от опорного корпуса.
2. Оборудование по п.1, отличающееся тем, что распорные гидроцилиндры и шаговый механизм размещаются в закрепленной части тоннеля и опираются на внутреннюю поверхность тюбингов крепления.
3. Оборудование по п.1, отличающееся тем, что манипулятор установлен непосредственно на рабочем органе.
РИСУНКИ
|
|