|
|
(21), (22) Заявка: 2007138414/09, 16.10.2007
(24) Дата начала отсчета срока действия патента:
16.10.2007
(30) Конвенционный приоритет:
17.10.2006 KR 10-2006-0101071
(46) Опубликовано: 27.12.2008
(56) Список документов, цитированных в отчете о поиске:
RU 2126566 C1, 20.02.1999. RU 904034 A1, 27.02.1982. US 5025236 A, 18.06.1991. US 4503408 A, 05.03.1985. DE 3021867, 17.12.1981.
Адрес для переписки:
129090, Москва, ул.Б.Спасская, 25, стр.3, ООО “Юридическая фирма Городисский и Партнеры”, пат.пов. А.В.Мицу, рег.№ 364
|
(72) Автор(ы):
СЕО Дзае-Кван (KR)
(73) Патентообладатель(и):
ЭлЭс ИНДАСТРИАЛ СИСТЕМЗ КО., ЛТД. (KR)
|
(54) ПОДВИЖНЫЙ КОНТАКТОР АВТОМАТИЧЕСКОГО ВЫКЛЮЧАТЕЛЯ И СПОСОБ ИЗГОТОВЛЕНИЯ ЕГО ПАЛЬЦА
(57) Реферат:
Изобретение относится к подвижному контактору автоматического выключателя. Подвижный контактор автоматического выключателя содержит: корпус, предназначенный для вращения, при этом одна его сторона служит осью; множество пальцев, расположенных на корпусе, которые включают в себя токопроводящую часть, имеющую на одном конце наклонную плоскость, часть для подсоединения провода, идущую от одного конца токопроводящей части с уступами и имеющую одну горизонтальную плоскость, и дугоразрядную часть, идущую от другого конца токопроводящей части для того, чтобы индуцировать дуговой разряд; и терминалы, каждый из которых соединен с каждым из пальцев и предназначен для контакта или отделения от неподвижного контактора при повороте корпуса. Способ изготовления пальца подвижного контактора включает подготовку пластины, имеющей определенную толщину и ширину; изготовление пальца, при котором продольное направление пальца размещается по ширине пластины, и часть пластины режут вдоль пластины, отрезая часть пластины таким образом, что конец дугозарядной части пальца может перекрываться токопроводящей частью соседнего пальца и каждая из обеих боковых поверхностей токопроводящей части пальца может соприкасаться с боковой поверхностью токопроводящей части соседнего пальца, образование части для присоединения провода путем прессования части одного конца вырезанного пальца, формирование заполняющей части, предназначенной для заполнения части, перекрытой путем прессования части другого конца вырезанного пальца. Техническим результатом является облегчение процесса изготовления пальцев, снижение стоимости материалов. 2 н. и 10 з.п. ф-лы, 7 ил.
Предпосылки к созданию изобретения
Область техники, к которой относится изобретение
Настоящее изобретение относится к подвижному контактору автоматического выключателя и, в частности, к подвижному контактору автоматического выключателя, который позволяет свести к минимуму издержки производства, и к способу изготовления его пальца.
Описание существующих технических решений
Обычно автоматический выключатель присоединяют к цепи, по которой протекает электрический ток, для того, чтобы поддерживать электрический ток в цепи в нормальном состоянии. Поэтому, когда в цепи возникает ток повреждения (или аномальный ток), автоматический выключатель прерывает ток, защищая таким образом цепь и ее устройства.
Такие автоматические выключатели включают в себя кожух с приемным пространством внутри, множество неподвижных контакторов, имеющих неподвижный контакт и закрепленных внутри кожуха, множество подвижных контакторов, имеющих подвижный контакт, выполненный для контакта с неподвижным контактом и расположенных внутри кожуха таким образом, чтобы выполнять перемещение относительно неподвижного контактора, приводное устройство, предназначенное для перемещения подвижных контакторов, и измерительное устройство, предназначенное для обнаружения тока перегрузки, тока повреждения и подобного и для приведения в действие приводного устройства.
Одна сторона подвижного контактора соединяется с неподвижными контактами выходной стороны неподвижного контактора, а другая сторона подвижного контактора соединяется или отделяется от неподвижных контактов входной стороны неподвижного контактора согласно движению подвижного контактора.
Над подвижным контактором размещается множество дугогасительных камер, предназначенных для того, чтобы втягивать дугу, образующуюся в момент, когда контакты подвижного контактора соприкасаются с неподвижным контактором или отделяются от него.
Такие автоматические выключатели действуют следующим образом:
сначала, в нормальном положении, подвижный контактор соединяется с неподвижным контактом входной стороны неподвижного контактора. Затем через неподвижный контакт входной стороны неподвижного контактора подается питание, которое проходит по внутреннему пути подвижного контактора. Прохождение питания по внутреннему пути подвижного контактора направлено к нагрузке через неподвижные контакты выходной стороны неподвижного контактора.
В случае, если измерительное устройство обнаруживает ток перегрузки или ток повреждения, внутренний рабочий механизм приводит в действие приводное устройство. В то время как подвижные контакторы поворачиваются согласно движению приводного устройства, подвижные контакты подвижных контакторов и неподвижные контакты входной стороны неподвижных контакторов отделяются друг от друга, прерывая таким образом электрический ток.
Подвижный контактор включает в себя множество пальцев для контакта или для отделения от неподвижных контактов входной стороны неподвижных контакторов, а каждый из проволочных вводов соединяется с концом каждого из пальцев и соединяются с неподвижными контактами выходной стороны неподвижных контакторов таким образом, чтобы подать электрический ток, поступающий на пальцы, на нагрузку.
В то же время палец подвижного контактора может быть выполнен из дорогостоящего медного материала, обладающего превосходной электропроводностью и пригодностью к механической обработке.
Соответственно главной проблемой при изготовлении пальцев является снижение издержек производства подвижного контактора с минимизацией потерь материала.
Сущность изобретения
Целью настоящего изобретения является предложение подвижного контактора автоматического выключателя, который позволяет свести к минимуму издержки производства, а также способ изготовления его пальца.
Для того, чтобы добиться этого и других преимуществ и согласно цели настоящего изобретения, воплощенной и описанной здесь в общих чертах, предлагается подвижный контактор автоматического выключателя, который содержит: корпус, предназначенный для вращения при том, что одна его сторона служит осью; причем на корпусе располагается множество пальцев, которые включают в себя токопроводящую часть, имеющую определенную толщину и имеющую на одном конце наклонную плоскость, часть для подсоединения провода, идущую от одного конца токопроводящей части с уступами, так чтобы иметь определенную площадь, и имеющую одну горизонтальную плоскость, и дугоразрядный участок, идущий от другого конца токопроводящей части при определенной длине для того, чтобы индуцировать дуговой разряд; и терминалы, каждый из которых соединен с каждым из пальцев и предназначен для контакта или отделения от неподвижного контактора при повороте корпуса.
Кроме того, предлагается способ изготовления пальца подвижного контактора, который содержит: подготовку пластины, имеющей определенную толщину и ширину; при изготовлении пальца способом, при котором продольное направления пальца размещается по ширине пластины и часть пластины режут вдоль пластины, отрезая часть пластины таким образом, что конец дугоразрядной части пальца может перекрываться токопроводящей частью соседнего пальца, и каждая из обеих боковых поверхностей токопроводящей части пальца может соприкасаться с боковой поверхностью токопроводящей части соседнего пальца; образование части соединения с проводом для присоединения провода путем прессования части одного конца вырезанного пальца; и формирование заполняющей части, предназначенной для заполнения части, перекрытой путем прессования части другого конца вырезанного пальца.
Перечисленные и другие цели, признаки, аспекты и преимущества настоящего изобретения станут более очевидными из следующего подробного описания настоящего изобретения, приведенного со ссылкой на прилагаемые чертежи.
Краткое описание чертежей
Прилагаемые чертежи, которые включены в описание для того, чтобы обеспечить дополнительное понимание изобретения и введены, образуя часть данного описания изобретения, иллюстрируют варианты реализации изобретения и вместе с описанием служат для объяснения принципов изобретения.
На чертежах:
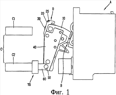
на фиг.1 показан вид сбоку, который показывает часть автоматического выключателя, в котором применен один вариант реализации подвижного контактора автоматического выключателя согласно настоящему изобретению;
на фиг.2 показан перспективный вид, демонстрирующий один вариант реализации подвижного контактора автоматического выключателя согласно настоящему изобретению;
на фиг.3 и 4 соответственно показан перспективный вид и вид в поперечном разрезе одного варианта реализации пальца подвижного контактора автоматического выключателя согласно настоящему изобретению;
на фиг.5 показан перспективный вид, демонстрирующий другой вариант реализации пальца подвижного контактора автоматического выключателя согласно настоящему изобретению;
на фиг.6 показан вид, который показывает способ изготовления пальца подвижного контактора автоматического выключателя согласно настоящему изобретению;
на фиг.7 показан перспективный вид, демонстрирующий палец, вырезанный способом изготовления пальца подвижного контактора автоматического выключателя согласно настоящему изобретению.
Подробное описание изобретения
Далее будет приведено подробное описание подвижного контактора автоматического выключателя согласно настоящему изобретению и способа изготовления пальца подвижного контактора, примеры которого проиллюстрированы на прилагаемых чертежах.
На фиг.1 показан вид сбоку части автоматического выключателя, в котором применен один вариант реализации подвижного контактора автоматического выключателя согласно настоящему изобретению. На фиг.2 показан перспективный вид, демонстрирующий один вариант реализации подвижного контактора автоматического выключателя согласно настоящему изобретению.
Как показано на чертежах, подвижный контактор D автоматического выключателя включает в себя корпус 10, которому придана заданная форма, множество пальцев 20, присоединенных к одной стороне корпуса 10 и размещенных через определенный интервал, контактные терминалы 30, каждый из которых соединен с каждым из пальцев 20, боковые пластины 40, каждая из которых присоединена с обеих сторон корпуса 10 для того, чтобы покрывать пальцы 20, и вал (шарнирный вал) 50, соединенный с нижним концом боковой пластины 40 или корпуса 10.
К нижнему концу корпуса 10 присоединена скоба 60 определенной формы таким образом, чтобы иметь возможность двигаться под определенным углом, вершина которого приходится на вал 50. Соединительная клемма 70 со стороны нагрузки соединяется со скобой 60 таким образом, чтобы располагаться выше скобы 60.
Соединительная клемма 70 со стороны нагрузки соединяется с неподвижными контактами С2 выходной стороны неподвижного контактора С автоматического выключателя. Пальцы 20 и сторона нагрузки клеммы 70 соединяются токопроводящими проводами (не показаны).
Соединительный узел В, соединенный с приводным устройством А автоматического выключателя, располагается с одной стороны корпуса 10. Соединительный узел В располагается в противоположном направлении относительно места, в котором помещены пальцы 20.
Когда приводное устройство А тянет или толкает соединительный узел В, корпус 10 поворачивается с центром вращения на валу 50. Затем каждый из контактных терминалов 30, соединенный с каждым из пальцев 20, может соприкасаться или отделяться от неподвижных контактов С2 выходной стороны неподвижного контактора С.
Над корпусом 10 подвижного контактора помещено множество дугогасительных камер (не показаны), которые располагаются, таким образом, над пальцами 20 для гашения дуговых разрядов, возникающих тогда, когда контактные терминалы 30 пальцев 20 соприкасаются или отделяются от неподвижных контактов С2 выходной стороны неподвижного контактора С. В каждой из дугогасительных камер располагается множество сеток, так что можно вызвать охлаждение и гашение дуги.
Как показано на фиг.3 и 4, палец 20 включает в себя токопроводящую часть 21, имеющую заданную толщину и имеющую на одном конце наклонную плоскость 1, часть для подсоединения провода 22, проходящую от одного конца токопроводящей части с уступами, так что она обладает определенной площадью и имеет одну горизонтальную плоскость 2, и дугоразрядную часть 23, идущую от другого конца токопроводящей части 21 и обладающую определенной длиной, так чтобы вызвать дуговой разряд.
Токопроводящая часть 21 включает в себя широкую часть 21а, имеющую заданную ширину и длину, и наклонную часть 21b, идущую от широкой части 21а и имеющую определенную длину и наклон. Конечная поверхность широкой части 21а выполнена как наклонная плоскость 1, и дугоразрядная часть 23, имеющая заданную длину, тянется от (одной стороны поверхности) конца наклонной части 21b. Наклонная плоскость 1 токопроводящей части 21 выполнена таким образом, чтобы иметь наклон в соответствии с обеими боковыми поверхностями широкой части 21а. В боковой поверхности токопроводящей части 21 выполнены гнезда пружины 24, имеющие заданные ширину и глубину, так, чтобы прилегать к дугоразрядной части 23. Гнезда пружины 24 поддерживают одну сторону пружины, и таким образом пружина упруго толкает палец 20.
Участок части для присоединения провода 22 выступает относительно наклонной плоскости токопроводящей части 21, образуя таким образом горизонтальную нижнюю плоскость 2. Другие участки части для присоединения провода 22, за исключением горизонтальной нижней плоскости 2, располагаются на токопроводящей части 21.
Предпочтительно части для присоединения провода 22 придают прямоугольную форму.
Предпочтительно часть для присоединения провода 22 формируют на одной поверхности токопроводящей части 21 с уступами.
Часть для присоединения провода 22 пальца 20 соединяется с одним концом токопроводящего провода (не показан). Предпочтительно провод присоединяют путем пайки или сварки.
На обеих поверхностях с одной стороны токопроводящей части 21 формируют прессованную выемку 25. При формировании прессованных выемок 25 участки, соответствующие объему прессованных выемок 25, перемещаются для заполнения перекрытого вырезанного участка 26, образованного в углу токопроводящей части 21, образуя таким образом выступающую вперед криволинейную форму. Когда пластину, имеющую определенную ширину и длину, режут прессом для изготовления пальца 20, палец 20 вырезают, когда его перекрывает соседний палец 20. Здесь угол одной стороны токопроводящей части 21 перекрывается, и часть его срезается, образуя таким образом вырезанный с перекрытием участок 26. Поскольку в вырезанном с перекрытием участке 26 за счет прессования участка токопроводящей части 21 образуется прессованная выемка 25, объем, соответствующий объему прессованных выемок 25, заполняет вырезанный с перекрытием участок 26. Вырезанный с перекрытием участок 26 располагается в направлении, противоположном положению, в котором располагается дугоразрядная часть 23. А прессованная выемка 25 формируется таким образом, чтобы прилегать к вырезанному с перекрытием участку 26.
Прессованная выемка 25 располагается в токопроводящей части 21. Далее, прессованная выемка 25, как показано на фиг.5, может иметь открытые концы, так чтобы сообщаться с краями токопроводящей части 21.
Контактный терминал 30 соединяется с боковой поверхностью в направлении, противоположном положению, в котором располагается гнездо пружины 24 пальца 20. Контактный терминал 30 соединяют с пальцем 20 путем пайки или сварки.
В токопроводящей части 21 пальца 20 выполнено сквозное отверстие зацепления 27.
Множество пальцев 20 размещаются с одной стороны корпуса 10 через заданные интервалы. Дугоразрядная часть 23 пальца 20 располагается над корпусом 10, и часть для присоединения провода 22 располагается ниже корпуса 10. В данном случае контактный терминал 30, соединенный с пальцем 20, размещается с внешней стороны.
Один вариант реализации способа изготовления пальца подвижного контактора В будет описан подробно.
Во-первых, подготавливают пластину, имеющую заданные толщину и ширину.
Как показано на фиг.6, продольное направление пальца 20 располагается по ширине пластины Р, после чего часть пластины Р отрезают вдоль пластины Р, получая таким образом пальцы 20, которые показаны на фиг.7. Здесь пальцы 20 вырезают в положении, при котором конец дугоразрядной части 23 пальца 20 перекрывается токопроводящей частью 21 прилегающего пальца 20, и обе боковые поверхности токопроводящей части 21 пальца 20 соприкасаются с каждой боковой поверхностью токопроводящей части 21 прилегающего пальца 20. Кроме того, каждая торцовая поверхность пальцев 20, то есть торцовая поверхность дугоразрядной части 23, перекрывается торцовой поверхностью пластины. А другая торцовая поверхность пальца 20, то есть наклонная плоскость 1, образует другую торцовую поверхность пластины.
Часть для присоединения провода 22, соединенная с токопроводящим проводом, формируется путем прессования участка на одном конце вырезанного пальца 20. Образуется и участок заполнения для заполнения вырезанного с перекрытием участка 26, в то время как прессованная выемка 25 формируется путем прессования участка в другом конце вырезанного пальца 20.
Часть для присоединения провода 22 и прессованная выемка 25 могут формироваться одновременно или последовательно.
Далее будет описан результат действия подвижного контактора автоматического выключателя согласно настоящему изобретению и способа изготовления пальца для него.
Во-первых, когда питание (электрический ток) нормально поступает на автоматический выключатель, контактные терминалы 30 подвижного контактора находятся в соприкосновении с неподвижными контактами С1 входной стороны неподвижного контактора С. В данном случае питание поступает на пальцы 20, токопроводящий провод и соединительную клемму 70 со стороны нагрузки через неподвижные контакты С1 входной стороны неподвижного контактора С. Соответственно предотвращается поступление к нагрузке аномального тока.
Далее, дуга, которая генерируется, когда палец 20 подвижного контактора входит в соприкосновение или отделяется от неподвижного контактора С, индуцируется вдоль дугоразрядной части 23 пальца 20 и затем гасится дугогасительной камерой.
В то же время пальцы 20 подвижного контактора изготавливают путем резания части пластины, обладающей заданной толщиной и шириной, облегчая таким образом процесс изготовления и уменьшая потери материала. То есть пальцы 20 изготавливают путем резания части пластины таким образом, что боковая поверхность токопроводящей части 21 прилегающего пальца 20 соприкасается с пластиной, а часть дугоразрядной части 23 перекрывается прилегающим пальцем 20, сводя таким образом к минимуму количество остающихся от пластины полос после изготовления пальцев 20, что значительно снижает потери материала.
Соответственно могут быть снижены расходы на материалы, необходимые для изготовления пальцев 20, уменьшая таким образом издержки производства.
Подвижный контактор D изготавливают путем соединения с пальцами 20, уменьшая таким образом издержки производства и повышая ценовую конкурентоспособность.
Поскольку настоящие признаки могут быть реализованы в разных формах без отклонения от их особенностей, должно быть понятно, что описанные выше варианты реализации не ограничиваются любыми из деталей предшествующего описания, если только иное не оговорено специально, но скорее должны рассматриваться в широком смысле в пределах объема, определяемого прилагаемой формулой изобретения, и поэтому все изменения и модификации, которые входят в пределы и границы формулы изобретения, или эквиваленты таким пределам и границам, должны охватываться прилагаемой формулой изобретения.
Формула изобретения
1. Подвижный контактор автоматического выключателя, который содержит: корпус, предназначенный для вращения при этом, что одна его сторона служит осью; множество пальцев, расположенных на корпусе которые включают в себя токопроводящую часть, имеющую определенную толщину и имеющую на одном конце наклонную плоскость, часть для подсоединения провода, идущую от одного конца токопроводящей части с уступами, так чтобы иметь определенную площадь, и имеющую одну горизонтальную плоскость, и дугоразрядную часть, идущую от другого конца токопроводящей части при определенной длине для того, чтобы индуцировать дуговой разряд; и терминалы, каждый из которых соединен с каждым из пальцев и предназначен для контакта или отделения от неподвижного контактора при повороте корпуса.
2. Подвижный контактор по п.1, в котором участок части для присоединения провода выступает из наклонной плоскости токопроводящей части, образуя таким образом горизонтальную нижнюю плоскость, а другие участки части для присоединения провода, за исключением горизонтальной нижней плоскости, располагаются на токопроводящей части.
3. Подвижный контактор по п.2, в котором часть для присоединения провода имеет прямоугольную форму.
4. Подвижный контактор по п.1, в котором часть для присоединения провода выполнена на одной из поверхностей токопроводящей части с уступами.
5. Подвижный контактор по п.1, в котором каждая прессованная выемка выполнена на обеих поверхностях одной стороны токопроводящей части.
6. Подвижный контактор по п.5, в котором при формировании прессованных выемок участки, соответствующие объему прессованных выемок, восстанавливаются с достижением выступающей вперед криволинейной формы путем заполнения вырезанного с перекрытием участка, образованного в углу токопроводящей части.
7. Подвижный контактор по п.6, в котором вырезанный с перекрытием участок располагается в направлении, противоположном положению, в котором располагается дугоразрядная часть.
8. Подвижный контактор по п.5, в котором прессованная выемка располагается в токопроводящей части.
9. Подвижный контактор по п.5, в котором прессованная выемка выполнена в открытой форме, чтобы сообщаться с краем токопроводящей части.
10. Способ изготовления пальца подвижного контактора, который содержит: подготовку пластины, имеющей определенную толщину и ширину; изготовление пальца, при котором продольное направления пальца размещается по ширине пластины и часть пластины режут вдоль пластины, отрезая часть пластины таким образом, что конец дугоразрядной части пальца может перекрываться токопроводящей частью соседнего пальца, и каждая из обеих боковых поверхностей токопроводящей части пальца может соприкасаться с боковой поверхностью токопроводящей части соседнего пальца; образование части для присоединения провода путем прессования части одного конца вырезанного пальца; и формирование заполняющей части, предназначенной для заполнения части, перекрытой путем прессования части другого конца вырезанного пальца.
11. Способ по п.10, в котором часть для присоединения провода и участок заполнения формируются одновременно.
12. Способ по п.10, в котором каждая торцевая поверхность пальцев перекрывается торцевой поверхностью пластины.
РИСУНКИ
|
|