|
|
(21), (22) Заявка: 2007132828/13, 31.08.2007
(24) Дата начала отсчета срока действия патента:
31.08.2007
(46) Опубликовано: 27.12.2008
(56) Список документов, цитированных в отчете о поиске:
RU 2277587 C1, 20.05.2007. Регламент производства спирта из крахмалистого сырья. Часть II. Брагоректификация. Всесоюзный научно-исследовательский институт продуктов брожения. М., 1978, с.192. RU 2272843 C1, 27.03.2006. RU 2270048 C1, 20.02.2006.
Адрес для переписки:
394000, г.Воронеж, ул. Чапаева, 120, кв.32, С.Ю. Никитиной
|
(72) Автор(ы):
Никитина Светлана Юрьевна (RU)
(73) Патентообладатель(и):
Никитина Светлана Юрьевна (RU)
|
(54) СПОСОБ ПОЛУЧЕНИЯ ЭТАНОЛА
(57) Реферат:
Изобретение относится к спиртовой промышленности. Способ предусматривает получение этанола путем вываривания спирта из бражки в бражной колонне, очистку бражного дистиллята от головных и промежуточных примесей, включая компоненты сивушного масла, в эпюрационной колонне, работающей по методу гидроселекции. Ректификацию эпюрата осуществляют в спиртовой колонне с отбором фракций сивушного масла, сивушного спирта и непастеризованного спирта. Разгонку фракций головных и промежуточных примесей этилового спирта производят в разгонной колонне. Дополнительную очистку спирта от головных примесей и метанола осуществляют в колонне концентрирования головных примесей. Дополнительная очистка эпюрата от хвостовых примесей осуществляется в дополнительной отгонной колонне отбором лютерной воды из ее куба и от нижних промежуточных примесей – отбором фракции из паровой фазы тарелок средней части этой колонны. Этанол дополнительно очищается от органических кислот и других хвостовых примесей отбором лютерной воды из куба разгонной колонны, а фракция этилового спирта выводится из жидкой фазы тарелок средней зоны выварной части этой колонны и возвращается в исходную бражку. Непастеризованный спирт и фракция из спиртоловушки чистых погонов направляются на тарелку питания колонны концентрирования головных примесей, концентрат отбирается из конденсатора этой колонны, а из ее кубовой части выводится фракция и направляется на тарелку питания спиртовой колонны или в передаточный чан. Изобретение позволяет повысить качество спирта и увеличить его выход. 1 ил., 1 табл.
Изобретение относится к способам получения этилового спирта (этанола).
Известен способ получения этанола, предусматривающий вываривание этилового спирта из бражки в бражной колонне с переходом этилового спирта и сопутствующих примесей в бражной дистиллят с паром из этой колонны и жидкими фракциями из конденсатора сепаратора диоксида углерода и спиртоловушек, выделение примесей из бражного дистиллята в эпюрационной колонне, укрепление и пастеризация этанола и вывод компонентов сивушного масла из зон их концентрирования в спиртовой колонне, которые ректификуют в сивушной колонне, дополнительное выделение примесей в колонне окончательной очистки (Регламент производства спирта из крахмалистого сырья. Часть II. Брагоректификация.- Всесоюзный научно-исследовательский институт продуктов брожения. – Москва, 1978 г., с.192).
Однако этот способ не обеспечивает возможности повышения качества спирта, так как в процессе эпюрации имеет место неполное выделение метанола, компонентов сивушного масла и других промежуточных примесей. Указанные примеси переходят с эпюратом в спиртовую колонну и частично попадают в конечный продукт, снижая его качество.
Наиболее близким к предлагаемому является способ получения этанола, предусматривающий вываривание спирта из бражки в бражной колонне с переходом этилового спирта и сопутствующих примесей в бражной дистиллят с паром из этой колонны, очистку бражного дистиллята от головных и промежуточных примесей, включая компоненты сивушного масла, в эпюрационной колонне, работающей по методу гидроселекции, ректификацию эпюрата в спиртовой колонне с отбором фракций сивушного масла, сивушного спирта и непастеризованного спирта, разгонку головных и промежуточных примесей этилового спирта в разгонной колонне, дополнительную очистку спирта от органических кислот и других хвостовых примесей отбором лютерной воды из куба эпюрационной колонны. Эпюрат выводят из паровой фазы тарелок средней зоны выварной части этой колонны и подают в паровое пространство тарелки питания спиртовой колонны. На тарелки верхней части разгонной колонны направляют фракции из конденсаторов бражной, спиртовой и метанольной колонн, конденсатора сепаратора диоксида углерода и спиртоловушек. На верхнюю тарелку нижней части разгонной колонны подают фракцию сивушного спирта из спиртовой колонны и горячую воду для гидроселекции, из парового пространства этой тарелки выводят часть пара и направляют в первый дефлегматор разгонной колонны, где концентрируют головные и промежуточные примеси, концентрат которых отбирают из первого конденсатора разгонной колонны. Оставшимся паром обогревают верхнюю часть разгонной колонны, на тарелках которой и во втором дефлегматоре концентрируют метанол и головные примеси, концентрат которых отбирают из второго конденсатора разгонной колонны. Из жидкой фазы нижних тарелок верхней части разгонной колонны выводят концентрат промежуточных примесей. В среднюю зону нижней части разгонной колонны направляют фракцию из конденсатора эпюрационной колонны и водный слой жидкости из сивухопромывателя, а кубовую жидкость разгонной колонны направляют на верхнюю тарелку эпюрационной колонны (Патент РФ №2277587).
Однако этот способ предусматривает ввод в разгонную колонну фракций, обогащенных головными и промежуточными примесями, которые при высоком их концентрировании могут взаимодействовать между собой, образуя новые соединения, зачастую ухудшающие органолептические показатели готовой продукции. Кроме того, сравнительно малое число тарелок в каждой функциональной зоне этой колонны не обеспечивает глубокой очистки спирта от ряда примесей и требует большого отбора фракции концентрата головных и промежуточных примесей с последующим выводом ее из системы брагоректификации.
Кроме того, отбор эпюрата из паровой фазы эпюрационной колонны, хотя и позволяет снизить затраты на обогрев эпюрационной колонны, достаточно трудно регулируется, а наличие двух дефлегматоров в разгонной колонне без надежных средств автоматического управления процессом может приводить к дестабилизации работы всей установки (возникают сложности с корректным разделением двух паровых потоков на теплообменники).
Техническим результатом настоящего изобретения является повышение качества и выхода ректификованного спирта и упрощение эксплуатации брагоректификационной установки.
Это достигается тем, что в способе получения этанола путем вываривания спирта из бражки в бражной колонне с переходом этилового спирта и сопутствующих примесей в бражной дистиллят с паром из этой колонны, очистки бражного дистиллята от головных и промежуточных примесей в эпюрационной колонне, работающей по методу гидроселекции, ректификации эпюрата в спиртовой колонне с отбором фракций сивушного масла, сивушного спирта и непастеризованного спирта, разгонки фракций головных и промежуточных примесей этилового спирта в разгонной колонне, дополнительной очистки спирта от головных примесей и метанола в колонне концентрирования головных примесей, в дополнительной отгонной колонне производят отбор лютерной воды из ее куба для дополнительной очистки эпюрата от хвостовых примесей и отбор фракции из паровой фазы тарелок средней ее части для очистки от нижних промежуточных примесей, производят отбор лютерной воды из куба разгонной колонны для дополнительной очистки этанола от органических кислот и других хвостовых примесей, а фракцию этилового спирта выводят из жидкой фазы тарелок средней зоны выварной части этой колонны и возвращают в исходную бражку, непастеризованный спирт, фракцию из спиртоловушки чистых погонов направляют на тарелку питания колонны концентрирования головных примесей, из конденсатора этой колонны отбирают концентрат, а фракцию из ее кубовой части выводят и направляют на тарелку питания спиртовой колонны или в передаточный чан.
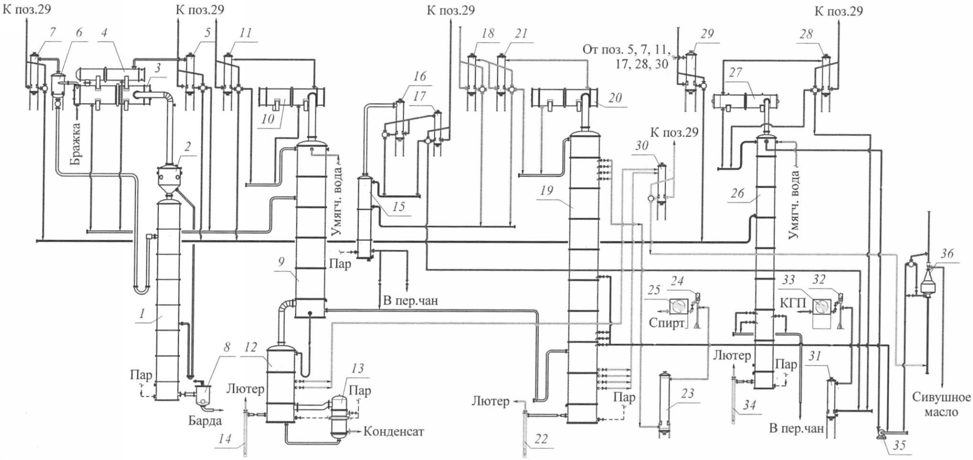
На чертеже представлена технологическая схема, поясняющая предлагаемый способ.
Исходная бражка нагревается в дефлегматоре (3), подается в сепаратор CO2 (6), где из нее выделяется диоксид углерода, содержащий пары летучих веществ бражки. Диоксид углерода очищается конденсацией паров в конденсаторе (7) и выводится из брагоректификационной установки, а образовавшийся конденсат, содержащий значительные количества метанола, сложных эфиров, альдегидов, сивушного масла и других примесей направляется в среднюю зону разгонной колонны (26).
Отсепарированная бражка подается на питательную тарелку бражной колонны (1), где из нее вываривается этиловый спирт и летучие примеси. Пар с верхней тарелки бражной колонны (1) поступает в пеноловушку (2), откуда направляется в дефлегматор (3), (4), где в процессе его конденсации осуществляется концентрирование головных и промежуточных примесей, которые выводятся с фракцией из конденсатора (5) и направляются в среднюю зону разгонной колонны (26). Барда отводится через бардорегулятор (8) и направляется в бардоприемники.
Бражным дистиллятом из дефлегматоров (3, 4) и конденсатора (5) питается эпюрационная колонна (9) с дефлегматором (10) и конденсатором (11). На верхние тарелки эпюрационной колонны (9) подается горячая вода, что увеличивает коэффициенты испарения всех примесей этилового спирта. Компоненты сивушного масла и другие промежуточные примеси приобретают головной характер на всех тарелках этой колонны, поэтому здесь осуществляется глубокая очистка этилового спирта от головных примесей, сивушного масла и других промежуточных примесей, которые отбираются с фракцией из конденсаторов и направляются в среднюю зону разгонной колонны (26). Из кубовой части колонны (9) выводится эпюрат, ½ часть которого подается на питание дополнительной отгонной колонны (12), а оставшаяся часть направляется в ректификационную колонну (19).
Колонна (12) с кипятильником (13) предназначена для дополнительной очистки эпюрата от хвостовых и промежуточных примесей, водноспиртовый пар с верхней тарелки колонны поступает на обогрев эпюрационной колонны (9), из кубовой части колонны (12) через гидрозатвор (14) выводится лютер, полностью освобожденный от этилового спирта, из паровой фазы средних тарелок выводится фракция и направляется в сивушный конденсатор (30). Данный технологический прием позволяет не только сократить содержание примесей в готовом продукте, но и повысить крепость эпюрата, сокращая нагрузку по жидкой фазе на ректификационную колонну.
В спиртовой колонне (19) с дефлегматором (20) и конденсатором (21) осуществляется концентрирование эпюрата и его очистка от головных, промежуточных и хвостовых примесей. Из паровой фазы тарелок выварной части колонны отбираются фракции сивушного масла и направляются в конденсатор (30), из жидкой фазы нижних тарелок укрепляющей части колонны выводится фракция сивушного спирта и направляется совместно с подсивушным слоем декантатора (36) насосом (35) в верхнюю часть колонны (26). Из конденсатора (21) выводится фракция непастеризованного спирта и подается совместно с фракцией из спиртоловушки чистых погонов (18) на тарелку питания колонны концентрирования головных фракций (15). Из жидкой фазы верхних тарелок укрепляющей части колонны (19) отбирается ректификованный спирт и через холодильник (23), эпруветку (24) и спиртоизмеряющий аппарат (25) направляется в спиртоприемное отделение. Из кубовой части колонны (19) через гидрозатвор (22) выводится лютер.
В разгонной колонне (26) (с дефлегматором 27 и конденсатором 28) производится разделение фракций из конденсаторов бражной, эпюрационной колонн, конденсатора сепаратора CO2 (7), спиртоловушки грязных погонов (29). Головные и промежуточные примеси отбираются из конденсатора (28) разгонной колонны в виде концентрата головных примесей (КГП) и через холодильник (31), эпруветку (32) и спиртоизмеряющий аппарат (33) выводятся из промышленного цикла. Фракция этилового спирта из жидкой фазы тарелок средней зоны выварной части колонны отводится в передаточный чан, а кубовая жидкость колонны (26) через гидрозатвор (34) выходит в канализацию.
Колонна концентрирования головных примесей (15) предназначена для дополнительной очистки этилового спирта от метанола и головных примесей, которые концентрируются в укрепляющей части, дефлегматоре (16), отбираются из конденсатора (17) и направляются совместно с фракцией из конденсатора (28) разгонной колонны в спиртоприемное отделение. Из кубовой части колонны (15) выводится фракция этилового спирта и возвращается в передаточный чан либо на питательную тарелку спиртовой колонны (19).
По известному способу фракция из кубовой части разгонной колонны возвращается в эпюрационную колонну, что отрицательно влияет на качество ректификованного спирта. Данная фракция содержит значительные количества азотистых, сернистых, непредельных соединений, компонентов сивушного масла и т.д., которые концентрируются, химически взаимодействуют, закольцовываются в промышленном цикле.
По предлагаемому способу фракция, отбираемая из жидкой фазы верхних тарелок отгонной части разгонной колонны, очищенная от органических кислот и других хвостовых примесей, направляется на повторную переработку в передаточный чан, а из кубовой части колонны выводится лютер, полностью освобожденный от этилового спирта, что позволяет улучшить органолептические показатели готовой продукции.
По известному способу эпюрат отбирается из паровой фазы тарелок средней зоны выварной части эпюрационной колонны и подается в паровое пространство тарелки питания спиртовой колонны. Данный технологический прием усложняет управление технологическим процессом.
По предлагаемому способу установка оснащается дополнительной отгонной колонной, где производится очистка эпюрата от хвостовых примесей отбором лютерной воды из ее куба и от нижних промежуточных примесей отбором фракции из паровой фазы тарелок средней части, что позволяет получить более очищенный эпюрат.
По известному способу разгонная колонна оснащается двумя дефлегматорами и двумя конденсаторами, паровой поток распределяется между этими теплообменниками. В первом дефлегматоре разгонной колонны концентрируют головные и промежуточные примеси, которые отбираются из первого конденсатора разгонной колонны, во втором дефлегматоре концентрируют метанол и головные примеси, которые отбираются из второго конденсатора разгонной колонны. Из жидкой фазы нижних тарелок верхней части разгонной колонны выводят концентрат промежуточных примесей. Данное техническое решение нельзя признать оптимальным, поскольку разделение паровых потоков при современном состоянии уровня автоматизации спиртовых производств трудно осуществляемо и может привести к дестабилизации работы всего аппарата. К тому же сравнительно малое число тарелок в каждой функциональной зоне разгонной колонны не обеспечивает глубокой очистки спирта от ряда примесей и требует большого отбора фракции концентрата головных примесей, фракции концентрата головных и промежуточных примесей, фракции концентрата промежуточных примесей, с последующим выводом их из системы брагоректификации.
По предлагаемому способу головные примеси и метанол выводят в колонне концентрирования головных примесей, а промежуточные примеси и часть головных – в разгонной колонне, что значительно упрощает обслуживание брагоректификационной установки и повышает выход готовой продуции.
Сравнительные показатели процесса получения ректификованного спирта согласно прототипу и предлагаемому способу отражены в примерах 1, 2 и представлены в таблице.
Пример 1. Ректификованный спирт получают согласно прототипу.
Пример 2. Ректификованный спирт получают согласно предлагаемому способу.
Как следует из приведенных примеров, предлагаемый способ позволяет выводить из системы брагоректификации больше примесей, получать ректификованный спирт лучшего качества по сравнению с известным способом.
| Показатели процесса брагоректификации в расчете на абсолютный спирт |
Пример 1 |
Пример 2 |
| Примеси в конечном продукте, мг/дм3 |
| Сложные эфиры |
следы |
следы |
| Альдегиды |
0.5 |
следы |
| Изоамиловый спирт |
следы |
следы |
| Изобутиловый спирт |
следы |
следы |
| Н.пропиловый спирт |
следы |
следы |
| Изопропиловый спирт |
0.5 |
0.4 |
| Метиловый спирт |
0,005 |
0,002 |
| Органические кислоты |
5.0 |
4.0 |
| Проба Ланга, мин |
| |
25 |
28 |
| Выход ректификованного спирта (из расчета на абсолютный спирт), % |
| |
97 |
99 |
Формула изобретения
Способ получения этанола путем вываривания спирта из бражки в бражной колонне с переходом этилового спирта и сопутствующих примесей в бражной дистиллят с паром из этой колонны, очистки бражного дистиллята от головных и промежуточных примесей в эпюрационной колонне, работающей по методу гидроселекции, ректификации эпюрата в спиртовой колонне с отбором фракций сивушного масла, сивушного спирта и непастеризованного спирта, разгонки фракций головных и промежуточных примесей этилового спирта в разгонной колонне, дополнительная очистка спирта от головных примесей и метанола в колонне концентрирования головных примесей, отличающийся тем, что в дополнительной отгонной колонне производят отбор лютерной воды из ее куба для дополнительной очистки эпюрата от хвостовых примесей и отбор фракции из паровой фазы тарелок средней ее части для очистки от нижних промежуточных примесей, производят отбор лютерной воды из куба разгонной колонны для дополнительной очистки этанола от органических кислот и других хвостовых примесей, фракцию этилового спирта выводят из жидкой фазы тарелок средней зоны выварной части этой колонны и возвращают в исходную бражку, непастеризованный спирт и фракцию из спиртоловушки чистых погонов направляют на тарелку питания колонны концентрирования головных примесей, из конденсатора этой колонны отбирают концентрат, а фракцию из ее кубовой части выводят и направляют на тарелку питания спиртовой колонны или в передаточный чан.
РИСУНКИ
|
|