|
|
(21), (22) Заявка: 2007110837/04, 01.07.2005
(24) Дата начала отсчета срока действия патента:
01.07.2005
(30) Конвенционный приоритет:
23.09.2004 US 10/947,684
(46) Опубликовано: 27.12.2008
(56) Список документов, цитированных в отчете о поиске:
SU 956447 A, 07.09.1982. US 5679312 A, 21.10.1977. US 5087767 A, 11.02.1992.
(85) Дата перевода заявки PCT на национальную фазу:
23.03.2007
(86) Заявка PCT:
US 2005/023532 (01.07.2005)
(87) Публикация PCT:
WO 2006/036244 (06.04.2006)
Адрес для переписки:
129010, Москва, ул. Б.Спасская, 25, стр.3, ООО “Юридическая фирма Городисский и Партнеры”, пат.пов. Е.Е.Назиной, рег. № 517
|
(72) Автор(ы):
СМИТ Лоуренс А. Мл. (US), ДЖЕЛБЕЙН Абрахам П. (US)
(73) Патентообладатель(и):
КАТАЛИТИК ДИСТИЛЛЕЙШН ТЕКНОЛОДЖИЗ (US)
|
(54) СПОСОБ ПОЛУЧЕНИЯ БИСФЕНОЛА-А
(57) Реферат:
Настоящее изобретение относится к способу получения бисфенола-А взаимодействием фенола и ацетона в присутствии твердого кислого катализатора, в частности ионообменной смолы, и инертного отпаривающего агента (варианты). Один из вариантов способа включает реакцию фенола и ацетона с образованием бисфенола-А и воды при противоточном и многостадийном контакте с твердым кислым катализатором в присутствии средства для отпарки, кипящего в интервале от 50 до 90°С в условиях давления конденсации, и который является инертным при условиях реакции, в результате чего средство для отпарки удаляет воду из реакционной среды, а ацетон растворяется в феноле. Преимущества предлагаемого изобретения заключаются в том, что практически весь ацетон улавливается в реакционной зоне и достигается почти 100% конверсия. 5 н. и 10 з.п. ф-лы, 1 табл., 1 ил.
Область изобретения
Настоящее изобретение относится к производству бисфенола-А реакцией фенола с ацетоном. Более конкретно изобретение относится к способу, в котором продукты реакции, в особенности вода, отделяются одновременно с реакцией в дистилляционно-реакционной колонне. Более конкретно изобретение относится к способу, в котором реакционную воду удаляют отгонкой (стриппингом) с паром инертного углеводорода, который продуцируют в ребойлере дистилляционно-реакционной колонны.
Состояние области техники
Бисфенол-А является основным сырьем или промежуточным продуктом для промышленного производства различных полимеров, включающих полиарилаты, полиамиды, полиэфироимиды, полисульфоны и поликарбонаты и т.п., эпоксидных смол и модифицированных фенолформальдегидных смол и т.д. Различные способы получения бисфенола-А из фенола реакцией с ацетоном в присутствии катализатора – кислой ионообменной смолы были описаны в патентах США 4308404, 4391997, 4400555, 4471154 и 5087767.
Метод осуществления каталитических реакций, при котором компоненты реакционной системы одновременно удаляются дистилляцией, по-разному описан в патентах США 4215011, 4232177, 4242530, 4250052, 4302356 и 4307254, переданных настоящим в общее пользование. Вкратце, структуры, которые служат и местом расположения катализатора, и дистилляционной структурой, помещаются в реакционно-дистилляционную колонну. Множество катализаторных структур для такого использования описано в переданных в общее пользование патентах США 4443559, 4536373, 5057468, 5130102, 5133942, 5189001, 5262012, 5266546, 5348710, 5431890 и 5730843, которые введены в этот документ. Эти структуры особо хорошо подходят для использования с кислыми ионообменными смолами. Способ общеизвестен как реакционная дистилляция и был успешно применен в различных формах для многих реакций, включая этерификацию олефинов спиртами (патент США 4302254), селективное гидрирование (патент США 6169218 В1), гидрообессеривание (патент США 5779883), изомеризацию (патент США 6495732) и алкилирование (патент США 4849569).
Реакция в колонне каталитической дистилляции имеет преимущество, во-первых, в том, что так как реакция происходит одновременно с дистилляцией, продукты начальной реакции и другие компоненты потока выводятся из реакционной зоны так быстро, насколько это возможно, снижая вероятность побочных реакций. Во-вторых, температура реакции определяется температурой кипения смеси под давлением системы. Тепло реакции просто создает больший паровой поток, но не повышает температуру при заданном давлении. В результате большую долю контроля за скоростью реакции и распределением продуктов можно обеспечить регулировкой давления системы.
Патент США 5679312 описывает получение бисфенола-А путем проведения реакции при подаче фенола и ацетона одновременно нисходящим потоком в дистилляционный колонный реактор, имеющий катализатор из кислой ионообменной смолы, удерживаемый на тарелках ситами. Инертный газ для отпарки, например азот или аргон, подают в куб дистилляционного колонного реактора для того, чтобы способствовать удалению реакционной воды. При совпадающем направлении потоков питания фенола и ацетона заявитель патента получил лишь 96% конверсию ацетона. Заявитель проявил недостаток квалификации и знания по отношению к каталитической дистилляции и областям ее важного промышленного применения, а также неспособность представить, как система каталитической дистилляции могла бы быть использована для проведения реакции ацетона с фенолом для получения бисфенола-А.
Преимуществом настоящего изобретения является то, что система каталитической дистилляции с ее неотъемлемыми достоинствами применена для получения бисфенола-А реакцией конденсации фенола и ацетона. Дополнительным преимуществом является то, что инертный углеводород служит для удаления реакционной воды из реакционной системы и легко используется повторно путем возврата в реакционную систему. Дополнительным преимуществом является то, что практически весь ацетон улавливается в реакционной зоне и достигается почти 100% конверсия.
СУЩНОСТЬ ИЗОБРЕТЕНИЯ
Бисфенол-А эффективно получают конденсацией фенола и ацетона путем противоточного многоступенчатого контакта с твердым кислым катализатором в присутствии средства для отпарки, которое является инертным в условиях реакции и кипит в интервале от 50 до 90°С при давлении колонны, преимущественно инертных углеводородов, которые включают такие алифатические углеводороды, как нормальный гексан. Предпочтительной системой контактирования является реакционно-дистилляционная колонна, где катализатор содержится в структуре для массопередачи при дистилляции. Предпочтительным агентом для удаления воды является углеводород С6, например нормальный гексан.
В настоящем изобретении средством для отпарки является средство, которое инертно и которое существует в реакторе и в жидком, и в паровом состоянии, т.е. кипящее, так что пары отгоняют воду из реакционной смеси и конденсируются вместе с водой и отделяются от нее. Предпочтительно средство для отпарки не растворимо в сколько-нибудь значительной степени в воде, так что разделение может быть осуществлено декантацией. Предпочтительным способом работы является тот, который характеризуется условиями дистилляции, существующими в реакционной зоне. Настоящее изобретение осуществляется в заполненной катализатором колонне, которая может рассматриваться как содержащая паровую фазу и некоторое количество жидкой фазы, как при любой дистилляции. Реакционно-дистилляционная колонна работает под таким давлением, чтобы реакционная смесь (или ее компоненты) кипела в колонне и/или в слое катализатора (условия дистилляции). Как и при любой дистилляции, по высоте колонны имеется температурный профиль. В некоторой точке по высоте колонны или слоя катализатора компонент реакционной смеси может быть жидкостью и быть паром в точке колонны с более высокой температурой, создавая таким образом внутреннее орошение, тогда как часть испаренного вещества в колонне, например вода и средство для отпарки, удаляются в виде пара.
Предпочтительное осуществление изобретения может быть описано как способ реакции фенола с ацетоном для получения бисфенола-А, включающий:
(a) подачу стехиометрического избытка фенола в каталитическую зону, которая предпочтительно включает слой твердого кислотного катализатора, такого как ионообменная смола, в реакционно-дистилляционной колонне;
(b) подачу ацетона в низ указанной каталитической зоны;
(c) подачу углеводорода, который является инертным в условиях реакции и кипящим в интервале от 50 до 90°С под давлением в реакционно-дистилляционной колонне в состоянии дистилляции, включающим и его пар, и жидкость в указанной реакционно-дистилляционной колонне;
(d) одновременное протекание в указанной реакционно-дистилляционной колонне:
(i) контактирования указанных ацетона и фенола в присутствии указанного кислотного катализатора в условиях температуры и давления с образованием реакционной смеси, содержащей непрореагировавший ацетон, непрореагировавший фенол, бисфенол-А и воду, посредством чего указанный ацетон растворяется в указанном феноле, в результате чего практически весь указанный ацетон превращается в бисфенол-А;
(ii) отпарки указанной воды из указанной реакционной смеси с использованием указанного углеводородного пара;
(e) удаление указанного бисфенола-А и непрореагировавшего фенола из указанной реакционно-дистилляционной колонны в виде кубовых подуктов;
(f) удаление указанных воды и углеводородных паров из указанной реакционно-дистилляционной колонны в виде дистиллата;
(g) конденсацию указанного дистиллата и отделение конденсированного инертного углеводорода от конденсированной воды.
В предпочтительном способе имеются дополнительные стадии:
(h) возврат конденсированного углеводорода в цикл в указанную реакционно-дистилляционную колонну;
(i) однократное испарение указанных кубовых для отделения непрореагировавшего фенола от указанного бисфенола-А; и
(j) конденсация отделенного фенола и возврат конденсированного отделенного фенола в цикл вблизи от верха указанной реакционно-дистилляционной колонны.
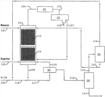
КРАТКОЕ ОПИСАНИЕ ЧЕРТЕЖА
Фигура представляет собой схему потоков предпочтительной реакторной системы, применяемой в настоящем изобретении.
ПОДРОБНОЕ ОПИСАНИЕ ИЗОБРЕТЕНИЯ
Бисфенол-А образуется реакцией двух молей фенола с одним молем ацетона:
2(С6Н5ОН)+(СН3)2СО [(С6Н4OH)]2C)СН3)2+Н2O
Константа равновесия этой реакции мала (К=0,8 мольной доли).
Реакцию обычно катализируют кислыми ионообменными смолами и обычно проводят в присутствии большого стехиометрического избытка фенола, что улучшает конверсию ацетона и минимизирует образование побочных продуктов. Однако при практически применяемых соотношениях фенол/ацетон в загрузке конверсия фенола за одну стадию мала. Например, при мольном составе загрузки фенол/ацетон 20:1 конверсия фенола составляет всего 12%, тогда как конверсия ацетона составляет 92%.
Ранее бисфенол-А извлекали из реакционной смеси через кристаллизацию аддукта бисфенол-А/фенол. Питание кристаллизатора обычно содержит порядка 20 мас.% бисфенола-А. Такую концентрацию получают, позволяя бисфенолу-А накапливаться в реакционной смеси при использовании более чем одной ступени реакции с промежуточным удалением воды стриппингом с инертным газом под вакуумом между стадиями. При этом непрореагировавшие фенол, ацетон и вода распределяются между дистиллатными потоками продуктов и кубовым потоком, содержащим товарный БФА. По обычной технологии фенол, ацетон и воду позднее разделяют в последующих дистилляционных колоннах.
Настоящее изобретение упрощает общую технологическую схему путем объединения стадий реакции и разделения. Это достигается проведением реакции в многоступенчатой реакционно-дистилляционной колонне, заполненной структурированной насадкой, содержащей катализатор, которая работает с инертным средством для отпарки, подаваемым в ребойлер колонны, который преимущественно удаляет реакционную воду из реакционной зоны. Вода выводится из колонны в дистиллатный поток.
Подача противотоком по настоящему изобретению обеспечивает другое преимущество в том, что при подаче жидкого фенола в колонну выше реакционной зоны ацетон удаляется из восходящего парового потока и возвращается в реакционную зону. Результирующим эффектом является “запирание” ацетона в реакционной зоне, где он реагирует практически полностью.
Средство для отпарки (предпочтительно инертные углеводороды) имеет дополнительную функцию регулирования температуры ребойлера и температурного профиля в нижней части реакционной зоны, которая предпочтительно находится в интервале 70-80°С. Инертный углеводород обладает дополнительным преимуществом, являясь легко отделимым от воды в дистиллатном потоке декантацией. Слой инертного углеводорода из декантатора предпочтительно возвращают в колонну. Таким образом, постоянное питание инертным средством для отпарки не является необходимым и подпитку можно добавлять, когда потребуется.
Катализаторы
Реакция фенола и ацетона для получения бисфенола-А катализируется кислыми катализаторами, предпочтительно катионообменными смолами. Подходящие катионообменные смолы включают те смолы, которые содержат сульфокислотные группы и которые могут быть получены полимеризацией или сополимеризацией ароматических винильных соединений с последующим сульфонированием. Примерами ароматических винильных соединений, пригодных для приготовления полимеров или сополимеров, являются стирол, винилтолуол, винилнафталин, винилэтилбензол, метилстирол, винилхлорбензол и винилксилол. Большое разнообразие методов может быть использовано для приготовления этих полимеров, например полимеризация по одному или в смеси с другими моновинильными соединениями или сшивкой с поливинильными соединениями, например с дивинилбензолом, дивинилтолуолом, дивинилфенильным эфиром и другими. Полимеры могут быть получены в присутствии или отсутствии растворителей или диспергирующих агентов и могут быть применены различные инициаторы полимеризации, например неорганические или органические перекиси, персульфаты и т.п.
Сульфокислотная группа может быть введена в эти винильные ароматические соединения различными известными методами, например сульфатированием полимеров концентрированной серной и хлорсульфоновой кислотами или сополимеризацией ароматических соединений, которые содержат сульфокислотные группы (см., например, USP 2366007). Дополнительные сульфокислотные группы могут быть введены в полимеры, которые уже содержат сульфокислотные группы, например, обработкой дымящей серной кислотой, т.е. серной кислотой, которая содержит триоксид серы. Обработку дымящей серной кислотой предпочтительно проводят при температуре от 0 до 150°С, и серная кислота должна содержать достаточно триоксида серы так, чтобы она содержала от 10 до 50% свободного триоксида серы после реакции. Получаемые в результате продукты предпочтительно содержат в среднем от 1,3 до 1,8 сульфокислотных групп на ароматическое кольцо. В частности, подходящими полимерами, которые содержат сульфокислотные группы, являются сополимеры ароматических моновинильных соединений с ароматическими поливинильными соединениями, в особенности дивинильными соединениями, в которых содержание поливинилбензола составляет предпочтительно от 1 до 20% от массы сополимера (см., например, германский патент 908240). Ионообменную смолу обычно используют гранулированной с размером от примерно 0,25 до 1 мм, хотя могут быть применены частицы с размером от 0,15 до примерно 2 мм. Более мелкие катализаторы обеспечивают высокую площадь поверхности, но также приводят к высокому перепаду давления в реакторе. Макромолекулярная форма этих катализаторов имеет намного большую площадь поверхности контакта и ограниченное набухание, которому подвергаются все эти смолы в неводной углеводородной среде, по сравнению со смолами гелевой структуры.
Контейнеры, применяемые, чтобы удерживать частицы катализатора, могут иметь любую конфигурацию, такую как мешки, описанные в упомянутом выше патенте, или контейнеры могут быть единичными цилиндром, сферой, тороидом, кубом, трубой или подобным.
Каждый контейнер, содержащий твердый катализаторный материал, включает катализаторный компонент. Каждый катализаторный компонент тесно связан с пространственным компонентом, который занимает от по меньшей мере 70% объема открытого пространства до примерно 95% объема открытого пространства. Этот компонент может быть жестким или эластичным или их сочетанием. Комбинация катализаторного компонента и пространственного компонента образует структуру каталитической дистилляции. Общий объем открытого пространства для структуры каталитической дистилляции должен составлять по меньшей мере 10 об.% и, предпочтительно, по меньшей мере 10 об.% и вплоть до примерно 65 об.%. Таким образом, желательный пространственный компонент или материал должен составлять около 30% объема структуры каталитической дистилляции, предпочтительно от примерно 30 до 70 об.%. Эластичный материал является предпочтительным. Одним таким подходящим материалом является свободно сплетенная сетка из нержавеющей стальной проволоки, известная обычно как противотуманная проволока, или растянутого алюминия. Другими эластичными материалами могут быть подобные свободно сплетенные сетки из полимерных нитей из нейлона, тефлона и т.п. Другие материалы, такие как вспененный материал с сильно открытой структурой, например ячеистая полиуретановая пена (жесткая или эластичная), могут быть сформированы взамен или нанесены около катализаторного компонента.
В случае более крупных катализаторных компонентов, таких как гранулы, шарики, таблетки и т.п. размером от примерно 1/4 до 1/2 дюйма, каждый такой более крупный компонент может быть индивидуально тесно связан с или окружен пространственным компонентом, какой описан выше.
Не является необходимым, чтобы пространственный компонент полностью покрывал катализаторный компонент; необходимо только, чтобы пространственный компонент был тесно связан с катализаторным компонентом, служа для того, чтобы отделить в пространстве различные катализаторные компоненты друг от друга, как описано выше. Таким образом, пространственный компонент по существу образует матрицу с в значительной степени открытым пространством, в которой хаотично, но в значительной степени равномерно распределен катализаторный компонент.
Предпочтительная дистилляционная структура описана в патенте США 5730843, отмеченном выше; она включает по меньшей мере две трубы из проволочной сетки, расположенные в практически параллельный, смежный и вертикально ориентированный ряд, и по меньшей мере одну отводную трубу из проволочной сетки, расположенную рядом и отстоящую от указанных вертикально ориентированных проволочных сетчатых труб. В более предпочтительном осуществлении расстояние между вертикально ориентированными трубами колонн является достаточным для того, чтобы позволить отводной проволочной сетчатой трубе перекрыть вертикально ориентированные проволочные сетчатые трубы без соприкосновения с указанными вертикально ориентированными проволочными сетчатыми трубами, образуя тем самым извилистый путь движения жидкости.
Обратимся теперь к чертежу, на котором показана принципиальная схема предпочтительной реакторной системы. Показана реакционно-дистилляционная колонна 10, содержащая слои катализатора 12 и 14, которая включает зону реакции, имеющую 50 равновесных ступеней, с 4 тарелками выше зоны реакции и 4 тарелками ниже зоны реакции. Ступенью 1 является конденсатор 20 и ступенью 60 является ребойлер 40. Фенол подают по линии 101 над ступенью 3, а ацетон подают по линии 102 над ступенью 40. Ацетон и фенол реагируют в зоне реакции, образуя реакционную смесь, содержащую фенол, ацетон, бисфенол-А и воду. Рецикл н-гексана по линии 103, соединенный с рециклом н-гексана 114, подают в ребойлер 40 по линиям 116, 117 и 110 и, в конечном счете, в куб реакционно-дистилляционной колонны 10 около ступени 59. Н-гексан отпаривает воду из реакционной смеси по мере того, как она образуется, и удаляет ее в виде дистиллата по линии 104. Дистиллат конденсируется в конденсаторе 20 и собирается в приемнике-декантаторе 30, где вода отделяется и выводится по линии 106. Н-гексан (содержащий небольшое количество ацетона) отбирают из приемника-декантатора 30 по линии 107 и возвращают в реакционно-дистилляционную колонну 10 около ступени 56. Вода содержит около 2% ацетона, что соответствует примерно 99,5% конверсии. Кубовый продукт, содержащий фенол, бисфенол-А и лишь следовые количества воды и ацетона, удаляют из реакционно-дистилляционной колонны 10 по линии 111 из ребойлера 40.
Кубовый продукт, выведенный по линии 111, подвергают однократному испарению в испарительной камере 50, получая богатый н-гексаном паровой поток в линии 112 и жидкий поток фенол/бисфенол-А в линии 113. Богатый н-гексаном паровой поток в линии 112 охлаждают (не показано) и пропускают в камеру-ловушку 60, где вся жидкость выводится по линии 115 перед компремированием (не показано) и возвратом в цикл по линии 114. Рецикловый поток из отделения извлечения (не показано) также подают в камеру 60 по линии 116. Жидкость из камеры-ловушки 60 в линии 115 содержит в основном фенол и возвращается в цикл в реакционно-дистилляционную колонну выше ступени 3. Жидкий поток фенол/бисфенол-А в линии 113 посылают в систему извлечения бисфенола-А, где бисфенол-А извлекают кристаллизацией. При работе по этому способу нормальный гексан или другое средство для отпарки извлекают и возвращают в цикл. Этот компонент вводят в колонну только при пуске и для подпитки того, что потеряно во время извлечения.
Извлечение бисфенола-А вкратце описано далее.
Поток фенол/бисфенол-А объединяют с другими богатыми фенолом рецикловыми потоками из систем кристаллизации и посылают в систему испарения, работающую при 2 фунт/кв.дюйм. Полученный в результате пар частично конденсируют, получая богатый гексаном рецикл и богатый фенолом жидкий рецикл. Жидкий продукт из испарителя, содержащий 29 мас.% бисфенола-А, подают в систему кристаллизации, которая образует взвесь аддукта бисфенол-А/фенол в феноле. Взвесь разделяют центрифугированием на поток маточного раствора, который возвращают в испарительную систему, и поток твердого аддукта, смоченный фенолом, для дальнейшей переработки для извлечения фенола в рецикл.
Поток твердого аддукта соединяют с суссарным потоком входного жидкого фенола и нагревают до температуры растворения. Поток полученного расплава посылают во вторую систему кристаллизации, получая поток взвеси, которую разделяют на следующий поток очищенного аддукта и поток маточного раствора. Последний возвращают в цикл в емкость питания испарителя.
Смоченное фенолом твердое вещество расплавляют и подают во вторую вакуумную испарительную систему для дефеноляции аддукта и получения расплавленного продуктового потока бисфенола-А, который содержит небольшое количество фенола. Поток фенольного пара конденсируют и посылают в емкость возвратного фенола. Объединенный поток возвратного фенола подают в колонну реакционной дистилляции потоком 101.
Конечной очисткой бисфенола-А является стриппинг с гексаном для удаления остаточного фенола и стриппинг с водяным паром для удаления остаточного гексана. Потоки извлеченного гексана возвращают в цикл в колонну КД. Расплав очищенного бисфенола-А гранулируют или чешуируют и, наконец, упаковывают в мешки.
ПРИМЕР
Следующий пример демонстрирует использование изобретения для реакции фенола с ацетоном для получения бисфенола-А. Номера аппаратов и потоков приведены так, как они даны на фигуре. Составы и расход потоков даны в таблице.
Основная реакция в реакторе 10 является следующей реакцией, катализируемой кислой катионобменной смолой, нанесенной на структуру для массообмена при дистилляции:
2 Фенол+Ацетон Бисфенол-А+Вода
| |
101 |
102 |
103 |
107 |
112 |
113 |
114 |
115 |
116 |
| Температура, °F |
150 |
150 |
100 |
122,2 |
109 |
180,4 |
109,3 |
109,5 |
108,9 |
| Давление,psi |
20 |
20 |
25 |
25 |
3 |
3 |
25 |
25 |
25 |
| Доля пара |
0 |
1 |
0 |
0 |
0,898 |
0 |
0 |
0 |
0 |
| Массовый поток, фунт/час |
| ФЕНОЛ |
144,349 |
0 |
0 |
2 |
7,206 |
129,185 |
611 |
6,597 |
611 |
| АЦЕТОН |
147 |
8,712 |
0 |
14 |
12 |
29 |
4 |
8 |
4 |
| БИСФЕНОЛ |
0 |
0 |
0 |
0 |
0,003 |
18,391 |
0 |
0,003 |
0 |
| ВОДА |
0 |
0 |
0 |
3,642 |
0 |
0 |
0 |
0 |
0 |
| Н-ГЕКСАН |
2,504 |
0 |
2,546 |
9,109 |
57,761 |
5,168 |
57,366 |
513 |
59,912 |
| Мольный поток, фунт-моль/час |
| ФЕНОЛ |
1533,8 |
0 |
0,0 |
0,026 |
76,6 |
1372,7 |
6,5 |
70,1 |
6,5 |
| АЦЕТОН |
2,54 |
150 |
0 |
0,237 |
0,202 |
0,492 |
0,069 |
0,132 |
0,069 |
| БИСФЕНОЛ |
0 |
0 |
0 |
0 |
0 |
80,561 |
0 |
0 |
0 |
| ВОДА |
0 |
0 |
0 |
0,202 |
0 |
0 |
0 |
0 |
0 |
| Н-ГЕКСАН |
29,06 |
0,00 |
29,55 |
105,70 |
670,26 |
59,97 |
665,68 |
5,95 |
695,22 |
| Молекулярный вес смеси MWMX |
93,907 |
58,08 |
86,177 |
85,987 |
86,983 |
100,928 |
86,251 |
93,43 |
86,248 |
Формула изобретения
1. Способ получения бисфенола-А реакцией фенола и ацетона с образованием бисфенола-А и воды при противоточном и многостадийном контакте с твердым кислым катализатором в присутствии средства для отпарки, кипящего в интервале от 50 до 90°С в условиях давления конденсации, и который является инертным при условиях реакции, в результате чего средство для отпарки удаляет воду из реакционной среды, а ацетон растворяется в феноле.
2. Способ согласно п.1, в котором указанное средство для отпарки включает инертные углеводороды.
3. Способ согласно п.1, в котором указанное средство для отпарки включает алифатические углеводороды.
4. Способ согласно п.1, в котором указанное средство для отпарки включает нормальный гексан.
5. Способ согласно п.1, в котором указанный катализатор содержится внутри структуры для массопередачи при дистилляции.
6. Способ получения бисфенола-А, включающий стадии:
(a) подачи фенола вблизи от верха дистилляционной колонны и ацетона вблизи куба указанной реакционно-дистилляционной колонны, содержащей слой кислой ионообменной смолы;
(b) подачи в куб указанной реакционно-дистилляционной колонны потока инертного отпаривающего агента, который кипит при условиях температуры и давления в указанной реакционно-дистилляционной колонне;
(c) одновременного протекания в указанной реакционно-дистилляционной колонне:
(i) контактирования указанных ацетона и фенола в присутствии указанной кислотной ионообменной смолы с образованием реакционной смеси, содержащей непрореагировавший ацетон, непрореагировавший фенол, бисфенол-А и воду;
(ii) улавливания указанного ацетона в указанной реакционно-дистилляционной колонне указанным фенолом, в результате чего практически весь указанный ацетон превращается в бисфенол-А; и
(iii) отпарки указанной воды из указанной реакционной смеси с использованием указанного инертного отпаривающего агента;
(d) удаления указанного непрореагировавшего фенола и бисфенола-А из указанной реакционно-дистилляционной колонны в виде кубовых продуктов; и
(e) удаления указанных воды и инертного отпаривающего агента из указанной реакционно-дистилляционной колонны в виде дистиллата.
7. Способ согласно п.6, в котором указанный инертный отпаривающий агент присутствует в виде жидкости, которая кипит при температуре реакции фенола и ацетона.
8. Способ согласно п.6, в котором указанные кубовые продукты подвергают однократному испарению, чтобы отделить указанный непрореагировавший фенол в виде пара от указанного бисфенола-А, и указанный непрореагировавший фенол конденсируют и возвращают в цикл вблизи от верха указанной реакционно-дистилляционной колонны.
9. Способ взаимодействия фенола с ацетоном для получения бисфенола-А, включающий:
(а) подачу стехиометрического избытка фенола в каталитическую зону, которая предпочтительно включает слой твердого кислотного катализатора, такого как ионообменная смола, в реакционно-дистилляционной колонне;
(b) подачу ацетона в низ указанной каталитической зоны;
(c) подачу углеводорода, который является инертным в условиях реакции и кипит в интервале от 50 до 90°С под давлением в реакционно-дистилляционной колонне;
(d) одновременное протекание в указанной реакционно-дистилляционной колонне:
(i) контактирования указанных ацетона и фенола в присутствии указанного кислотного катализатора в условиях температуры и давления с образованием реакционной смеси, содержащей непрореагировавший ацетон, непрореагировавший фенол, бисфенол-А и воду; где указанный ацетон растворяется в указанном феноле, в результате чего практически весь указанный ацетон превращается в бисфенол-А;
(ii) отпарки указанной воды из указанной реакционной смеси с использованием указанного углеводородного пара;
(e) удаление указанного бисфенола-А и непрореагировавшего фенола из указанной реакционно-дистилляционной колонны в виде кубовых продуктов; и
(f) удаление указанных воды и углеводородных паров из указанной реакционно-дистилляционной колонны в виде дистиллата.
10. Способ согласно п.9, включающий:
(g) конденсацию указанного дистиллата и отделение конденсированного инертного углеводорода от конденсированной воды;
(h) возврат конденсированного углеводорода в цикл в указанную реакционно-дистилляционную колонну;
(i) однократное испарение указанных кубовых продуктов для отделения непрореагировавшего фенола от указанного бисфенола-А; и
(j) конденсацию отделенного фенола и возврат конденсированного отделенного фенола в цикл вблизи от верха указанной реакционно-дистилляционной колонны.
11. Способ получения бисфенола-А, включающий стадии:
(a) подачи ацетона и фенола в реакционно-дистилляционную колонну, содержащую слой кислой ионообменной смолы и включающей ребойлер;
(b) подачи углеводорода С6 в указанный ребойлер для испарения части указанного потока С6;
(c) одновременного протекания в указанной реакционно-дистилляционной колонне:
(i) контактирования указанных ацетона и фенола в присутствии указанной кислотной ионообменной смолы с образованием реакционной смеси, содержащей непрореагировавший ацетон, непрореагировавший фенол, бисфенол-А и воду; и
(ii) отпарки указанной воды из указанной реакционной смеси с использованием указанного испаренного углеводорода С6;
(d) удаления указанного непрореагировавшего фенола и бисфенола-А из указанной реакционно-дистилляционной колонны в виде кубовых продуктов; и
(e) удаления указанных воды и испаренного углеводорода С6 из указанной реакционно-дистилляционной колонны в виде дистиллата.
12. Способ согласно п.11, в котором указанный фенол подают выше указанного слоя кислой ионообменной смолы, и указанный ацетон подают ниже указанного слоя кислой ионообменной смолы, так, что указанный ацетон улавливается в указанной реакционно-дистилляционной колонне, и практически весь указанный ацетон превращается в бисфенол-А.
13. Способ согласно п.11, в котором указанный дистиллат конденсируют, и указанный углеводород С6 отделяют от указанной воды, и отделенный углеводород С6 возвращают в цикл вблизи от куба указанной реакционно-дистилляционной колонны.
14. Способ согласно п.11, в котором кубовые продукты подвергают однократному испарению для отделения указанного непрореагировавшего фенола в виде пара от указанного бисфенола-А, и указанный отделенный фенол конденсируют и возвращают в цикл вблизи от верха указанной реакционно-дистилляционной колонны.
15. Способ получения бисфенола-А, включающий стадии:
(a) подачи фенола вблизи от верха дистилляционной колонны и ацетона вблизи от куба указанной реакционно-дистилляционной колонны, где указанная реакционно-дистилляционная колонна содержит слой кислой ионообменной смолы и включает ребойлер;
(b) подачи углеводорода С6 в указанный ребойлер для испарения части указанного потока С6;
(c) одновременного протекания в указанной реакционно-дистилляционной колонне:
(i) контактирования указанных ацетона и фенола в присутствии указанной кислотной ионообменной смолы для образования реакционной смеси, содержащей непрореагировавший ацетон, непрореагировавший фенол, бисфенол-А и воду;
(ii) улавливания указанного ацетона в указанной реакционно-дистилляционной колонне указанным фенолом так, что практически весь указанный ацетон превращается в бисфенол-А; и (iii) отпарки указанной воды из указанной реакционной смеси с использованием указанного испаренного углеводорода С6;
(d) удаления указанного непрореагировавшего фенола и бисфенола-А из указанной реакционно-дистилляционной колонны в виде кубовых продуктов;
(e) удаления указанных воды и испаренного углеводорода С6 из указанной реакционно-дистилляционной колонны в виде дистиллата;
(f) конденсации указанного дистиллата и отделение конденсированного углеводорода С6 от конденсированной воды;
(g) возврата конденсированного углеводорода С6 в цикл вблизи от куба указанной реакционно-дистилляционной колонны;
(h) однократного испарения указанных кубовых продуктов для отделения указанного непрореагировавшего фенола от указанного бисфенола-А; и (i) конденсации отделенного фенола и возврата конденсированного отделенного фенола в цикл вблизи от верха указанной реакционно-дистилляционной колонны.
РИСУНКИ
|
|