|
(21), (22) Заявка: 2006136828/12, 18.10.2006
(24) Дата начала отсчета срока действия патента:
18.10.2006
(43) Дата публикации заявки: 27.04.2008
(46) Опубликовано: 27.12.2008
(56) Список документов, цитированных в отчете о поиске:
SU 1736620 А1, 30.05.1992. SU 608558 А, 24.05.1978. SU 1212611 А, 23.02.1986. US 6409375 В1, 25.06.2002. DE 3313287 А1, 25.10.1984.
Адрес для переписки:
111673, Москва, а/я 13, ООО “НПФ ТГМ”
|
(72) Автор(ы):
Бритвин Лев Николаевич (RU), Князев Владимир Николаевич (RU), Коваль Владимир Николаевич (RU), Косолапов Алексей Федорович (RU), Натрусов Владимир Иванович (RU), Пономарев Владимир Николаевич (RU), Фатихов Василь Абударович (RU), Щепочкин Алексей Витальевич (RU)
(73) Патентообладатель(и):
Коваль Владимир Николаевич (RU)
|
(54) УСТАНОВКА НАПОРНОГО ДВУХКОМПОНЕНТНОГО ДОЗИРОВАНИЯ ДЛЯ БЕЗВОЗДУШНОГО НАНЕСЕНИЯ ПОЛИМЕРНЫХ КОМПОЗИТНЫХ ПОКРЫТИЙ
(57) Реферат:
Предложенная установка предназначена преимущественно для безвоздушного нанесения полимерных композитных покрытий, в частности эпоксиуретанового, в стационарных и полевых условиях, например, для защиты от коррозии трубопроводов, металлоконструкций, оборудования и т.п. Задачей изобретения является создание установки напорного двухкомпонентного дозирования высовязких трудно текучих жидкостей, пригодной для эксплуатации в сложных полевых условиях. Для этого в установке реверсивный привод выполнен горизонтальным с выходящими по его оси в обе стороны штоками. Каждый из штоков кинематически связан с вытеснителем только одного из двух компонентных гидроблоков. Один из гидроблоков выполнен с возможностью перезадания его эффективного рабочего объема. Оба гидроблока снабжены вытеснителями дифференциального типа с возможностью подачи компонентов к смесителю в равных объемах при движении штоков привода как в одну, так и в другую стороны. Компонентные емкости расположены над компонентными гидроблоками. Установка выполнена на базе реверсивного пневмопривода и имеет особенности, позволяющие изменять в процессе эксплуатации соотношение дозируемых компонентов, величину общей подачи смешенного компонента, величину давления распыления смеси, обеспечивая высокую точность дозирования, одинаковую силовую нагрузку пневмопривода при его движении в противоположных направлениях за счет использования дифференциальных вытеснительных рабочих органов и их специального исполнения, одинаковости времени протекания тактов всасывания и нагнетания, возможности принудительного заполнения рабочих камер компонентных гидроблоков из компонентных емкостей. Установка имеет горизонтальную компоновку с пониженным центром массы, легко транспортируется по грунту и приспособлена для эксплуатации в полевых условиях. 8 з.п. ф-лы, 2 ил.
Предложенная установка предназначена преимущественно для безвоздушного нанесения полимерных композитных покрытий, в частности эпоксиуретанового, в стационарных и полевых условиях, например, для защиты от коррозии трубопроводов, металлоконструкций, оборудования и т.п. Также установка ориентирована на работу с высоковязкими (густыми, трудно текучими) компонентами, которые перед подачей на место покрытия должны смешиваться для химического их взаимодействия, например, с целью обеспечения затвердевания полученной полимерной композиции.
Широко известны различного типа установки для нанесения бинарных покрытий посредством реверсируемого пневмопривода (что, как правило, применяется) или гидропривода.
Известны дозирующие установки фирмы GRACO, в том числе двухкомпонентные, монтируемые на общей раме, снабженные смесителем, напорным рукавом высокого давления на выходе смесителя. Компонентные гидроблоки кинематически связаны с вертикально установленным общим для них пневмодвигателем посредством смещенных от оси двигателя штоков, расположенных только с одного нижнего торца двигателя.
Недостатки такой выполняемой только вертикальной установки заключаются с одной стороны в несимметричной нагрузке пневмодвигателя, требующей применения между собственно двигателем и гидроблоками промежуточного технологически сложно изготавливаемого (из-за необходимости использования пассивных кинематических связей) направляющего проставка, обеспечивающего устранение перекосов в цилиндре самого пневмодвигателя и вытеснительных элементов компонентных гидроблоков. Указанный направляющий проставок и выполнение системы управления реверсированием пневмодвигателя с верхнего его торца существенно повышает центр массы установки, что практически не позволяет ее использовать в полевых условиях. Отсутствует и возможность надежного и удобного для эксплуатации регулирования соотношения дозируемых компонентов, которое задается только выбором типоразмеров компонентных блоков (это в принципе не позволяет осуществлять подстройку технологического процесса, особенно необходимую при изменении концентрации компонентов, изменении рабочего давления и вязкости, существенно зависящей от температуры окружающей среды) – аналог.
В установке двухкомпонентного дозирования фирмы «WAGNER» марки 2К 48-90/40 (аналог) штоки каждого из двух монтируемых на передвижной вертикальной раме пнемодвигателей кинематически связаны только с одним вытеснителем гидроблока дозирующего насоса объемного типа. Напорные выходы обоих компонентных блоков сообщены со смесителем и далее посредством напорного рукава подключены к покрасочному пистолету. Приводы гидроблоков синхронизированы между собой системой управления, позволяющей задавать требуемое соотношение компонентов и общую суммарную подачу полученного в процессе смешения компонента, подаваемого к покрасочному пистолету. Входные каналы компонентных гидроблоков гидравлически подключены к внешним емкостям с необходимыми жидкими компонентами (прототип).
Недостатки данной установки заключаются в технической сложности системы управления двумя по существу независимыми и существенно неравными по нагрузке пневмодвигателями, вызванной необходимостью задания соотношения различных по расходу компонентов при переменной общей их производительности и существенно разнящихся нагрузках пневмодвигателей со стороны компонентных гидроблоков как в тактах нагнетания, так и в тактах всасывания. Установка не обеспечивает возможности работы на высоковязких жидкостях из-за большой протяженности линий всасывания до емкостей с дозируемыми компонентами, имеет высокий центр массы, не позволяющий ее устойчиво и технически просто перемещать по грунту (вместе с компонентными емкостями) в полевых условиях при ремонтных или строительно-монтажных работах на трубопроводах.
Цель данного предложения – создание установки напорного двухкомпонентного дозирования высоковязких трудно текучих жидкостей, пригодной для эксплуатации в сложных полевых условиях, устойчиво перемещаемой по неровному грунту вместе с компонентными емкостями, обеспечивающей задание и корректировку соотношения двух дозируемых компонентов, при простом управлении общей производительностью получаемой полимерной композиции в широком диапазоне без нарушения точности ее состава, прошедшего смеситель, и обеспечивающей безвоздушное нанесение путем напыления полученной полимерной композиции на защищаемую поверхность.
Поставленная задача решается тем, что в заявленной установке напорного двухкомпонентного дозирования с реверсивным пневмо- или гидроприводом вытеснителей насосных компонентных гидроблоков, емкостями для дозируемых компонентов, устройством управления соотношения расходов компонентов в общий для них смеситель, сообщенный преимущественно гибким рукавом высокого давления с выходным регулируемым по проходному сечению устройством, например пистолетом-распылителем:
– реверсивный привод выполнен горизонтальным с выходящими по его оси в обе стороны штоками, каждый из которых кинематически связан с вытеснителем только одного из двух компонентных гидроблоков, по меньшей мере один их которых выполнен с возможностью перезадания его эффективного рабочего объема, оба гидроблока снабжены вытеснителями дифференциального типа с возможностью подачи компонентов к смесителю в равных объемах при движении штоков привода как в одну, так и другую стороны, а компонентные емкости расположены над компонентными гидроблоками;
– компонентные гидроблоки выполнены с вертикальными всасывающими каналами, накоротко подключенными с расположенными непосредственно над ними емкостями дозируемых компонентов, выполненных с возможностью поддержания в них заданного избыточного давления воздуха;
– вытеснители гидроблоков в зоне их выхода из гидроблоков снабжены уплотнением с гидрозатвором, подключенным к емкости с гидрозатворной жидкостью;
– компонентные гидроблоки соединены с реверсивным приводом через промежуточную камеру с протяженностью большей, чем длина хода привода, выполненную изолированной от попаданий загрязнений со стороны окружающей среды;
– реверсивный привод с компонентными гидроблоками расположен на раме под ее верхней плитой, выходные каналы привода, выполненного пневматическим, расположены в его нижней части, компонентные емкости расположены сверху плиты рамы, рама в своей нижней части снабжена поддоном с плавными обводами по продольной оси привода;
– вытеснительный орган по меньшей мере одного компонентного гидроблока выполнен с возможностью регулирования величины его эффективного рабочего объема посредством изменения зазора между поршнем рабочей камеры гидроблока и ее запорным клапаном;
– по меньшей мере один компонентный гидроблок выполнен с центральным проходным штоком, на котором между двумя упорами с зазором расположен поршень рабочей камеры, один из упоров выполнен в виде всасывающего запорного клапана с возможностью его регулируемого перемещения вдоль штока для изменения указанного зазора, а нагнетательный клапан установлен подвижно на штоке со стороны напорной камеры гидроблока и выполнен подпружиненным в сторону поршня;
– на раме установлена система промывки смесителя, напорного рукава высокого давления и выходного регулируемого по проходному сечению устройства, например покрасочного пистолета.
– непосредственно на входе в смеситель установлены дополнительные обратные клапана.
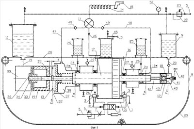
На фиг.1 дан вариант технического решения предложенной установки напорного двухкомпонентного дозирования высоковязких жидкостей, выполненной с возможностью ее перемещения по грунту волоком на днище-поддоне; на фиг.2 – вариант исполнения рамы установки при подсоединении к раме сменных колес.
В описываемой установке напорного двухкомпонентного дозирования поставленная задача решается следующим образом.
Реверсивным пневмопривод (или гидропривод) выполняется по одной из известных в этой области техники схем. В данном примере реализации приводной пневмопривод 1 выполнен реверсируемым за счет по меньшей мере одного распределителя 2 и датчиков положения 3 поршня 4 пневмопривода 1. Распределитель 2 пневмопривода подключен к источнику сжатого воздуха, например компрессора (на фигуре не показан) посредством трубопровода 5, редуктора задания давления 6 и регулируемого вентиля 7. Пневмопривод 1 закреплен на раме 8, на которой установлены емкости 9 и 10 для дозируемых компонентов, подаваемых в общий для них смеситель 11 посредством насосных компонентных гидроблоков 12 и 13. Смеситель 11 сообщен преимущественно гибким рукавом высокого давления 14 с выходным регулируемым по проходному сечению устройством, например пистолетом-распылителем 15.
Реверсивный пневмопривод 1 выполнен горизонтальным с выходящими по его оси в обе стороны штоками 16 и 17, каждый из которых кинематически связан с вытеснителями 18, 18* и 19, 19* соответственно компонентных гидроблоков 12 и 13, по меньшей мере один из которых (в данном примере реализации это гидроблок 13) выполнен с возможностью перезадания его эффективного рабочего объема. Вытеснители обеих гидроблоков выполнены по дифференциальной схеме, т.е. содержащими по два вытеснительных элемента 18, 18* и 19, 19* с отношением эффективных площадей 2:1, что обеспечивает подачу компонентов к смесителю 11 в равных объемах при движении штоков 16, 17 привода как в одну, так и другую стороны.
Компонентные емкости 9 и 10 расположены над компонентными гидроблоками соответственно 12 и 13. Компонентные гидроблоки выполнены с вертикальными всасывающими каналами 20 и 21, накоротко преимущественно по кратчайшему расстоянию подключенными с расположенными непосредственно над ними емкостями 9 и 10 дозируемых компонентов, выполненных с возможностью поддержания в них заданного избыточного давления воздуха, например, за счет их подключения через редуктор 22 и вентиль 23 к трубопроводу 5, что обеспечивает наилучшие условия поступления высоковязкой жидкости в гидроблоки и возможность принудительной подачи высоковязкой жидкости в эти гидроблоки при повышении вязкости компонентов, например при понижении температуры окружающей среды.
Вытеснители 18* и 19* гидроблоков в зоне их выхода из гидроблоков 12 и 13 снабжены уплотнениями с гидрозатвором 24, подключенным к емкости 25 с гидрозатворной жидкостью.
Компонентные гидроблоки 12 и 13 соединены с реверсивным пневмоприводом 1 через промежуточные камеры 26 с протяженностью большей, чем длина хода пневмопривода 1, выполненные изолированными от попаданий загрязнений со стороны окружающей среды, например, посредством воздушного фильтра 27.
Реверсивный привод 1 с компонентными гидроблоками расположен на раме 8 под ее верхней плитой 28. Такая компоновка снижает центр массы установки и обеспечивает ее устойчивое перемещение по грунту на поддоне-лыже 29 или на присоединяемых при необходимости колесах 30. Наличие поддона защищает собственно привод и гидроблоки от попадания грязи при эксплуатации установки в полевых условиях, обеспечивая обслуживание привода и блоков. Каналы 31 пневмопривода 1 расположены в его нижней части, что обеспечивает естественный слив конденсата из внутренних полостей пневмопривода. Компонентные емкости 9 и 10 расположены сверху плиты 28 рамы 8, что упрощает процесс заливки и контроля этих емкостей по количеству жидкости, давлению воздуха в них.
Описанное техническое решение существенно упрощает эксплуатацию установок напорного двухкомпонентного дозирования при их работе в полевых условиях. Горизонтальное расположение установки позволяет также осуществлять перенастройку соотношения дозируемых компонентов из-за получения доступа к компонентным гидроблокам 12 и/или 13 с устройствами регулирования (коррекции) требуемых соотношений дозируемых компонентов. По меньшей мере для регулирования соотношения достаточно использование только одного регулируемого по величине эффективного рабочего объема компонентного гидроблока.
Такая корректировка соотношения дозируемых компонентов может быть выполнена до начала эксплуатации установки в полевых условиях или непосредственно при эксплуатации установки. На фиг.1 на примере блоков 12 и 13 показаны два варианта перенастройки величины цикловой подачи компонентного гидроблока.
На фиг.1 регулирование величины эффективного рабочего объема компонентного гидроблока 13 выполнено посредством изменения зазора между поршнем вытеснительного элемента 19 рабочей камеры 32 и ее запорным всасывающим клапаном 33 посредством перемещения клапана 33 по резьбе центрального проходного штока 34 с неподвижным упором 35 и последующей фиксацией клапана 33 контргайкой 36. В гидроблоке этого типа нагнетательный клапан 37 рабочей камеры 32 установлен подвижно на штоке 34 со стороны напорной камеры 38 гидроблока и выполнен подпружиненным в сторону поршня вытеснительного элемента 19.
Помимо возможности регулирования величины цикловой подачи наличие штока 34 повышает всасывающую способность рабочей камеры 32, поскольку в такте ее всасывания (ход штока 17 влево) поршень вытеснительного элемента 19 оперт на упор 35 и жидкость из предкамеры 39 перетекает в рабочую камеру 32 под действием дополнительного напора в предкамере, возникающего из-за гидравлического сопротивления канала 21 под действием расхода жидкости из предкамеры 39 обратно в емкость 10 с расходом, равным произведению скорости штока 34 на его площадь (в месте прохождения его через клапан 37).
Таким образом, процесс заполнения рабочей камеры 32 высоковязкой жидкостью облегчается принудительным открытием клапана 33, созданием в предкамере 39 избыточного давления, вызванного несколько большим объемом предкамеры, по сравнению с рабочим объемом рабочей камеры 32, вертикальной компоновкой канала 21 и емкости 10, минимально возможной протяженностью канала 21.
В компонентном гидроблоке 12 показан пример регулирования цикловой подачи посредством установочно регулируемого по шкале 40 упора 41, что позволяет задавать зазор между запорным нагнетательным клапаном 42 и герметизирующим седлом поршня 18, жестко связанного с вытеснителем 18*, что приводит к изменению эффективного объема рабочей камеры 43 компонентного гидроблока 12.
Установка напорного двухкомпонентного дозирования может снабжаться установленной на раме 8 системой принудительной промывки смесителя 11, напорного рукава высокого давления 14 и выходного регулируемого по проходному сечению устройства, например, пистолета-распылителя 15, например, выполненной в виде дополнительного бачка с растворителем 44, подключаемого к воздушному трубопроводу 5 вентилем 45, а со стороны растворителя вентилем 46 к смесителю 11.
Для дополнительной защиты компонентных напорных каналов (трубопроводов) 47 и 48 и самих компонентных гидроблоков от попадания в них растворителя или компонента дозируемого другим гидроблоком (в случае аварийного состояния одного из гидроблоков 12 или 13) непосредственно на входе в смеситель 11 установлены дополнительные обратные клапаны 49.
Работает установка следующим образом. На месте работы установки в емкости 9 и 10 заливаются дозируемые компоненты. При необходимости емкости герметизируются и к ним подводится через редуктор контролируемое по манометру 50 давления воздух из общего пневмопровода 5, подключенного к компрессору. Посредством редуктора 6 задается давление воздуха, подводимого непосредственно к пневмоприводу, что задает и максимально возможное рабочее давление на входе в пистолет-распылитель 15. При открытии регулируемого вентиля 7 воздух поступает в рабочие полости реверсируемого пнвмопривода 1 через распределитель, что приводит к возвратно поступательному движению штоков 16 и 17 пневмопривода и насосному действию дозирующих компонентных гидроблоков 12 и 13.
В тактах всасывания компоненты затекают в рабочие камеры 32 и 41 гидроблоков, а в тактах нагнетания вытесняются из рабочих камер 32 и 41 в соответствующие напорные каналы 47 и 48 и далее в смеситель 11. За счет дифференциального исполнения вытеснительных элементов 19, 19* и 18, 18* оба компонента в смеситель подаются как на ходе привода влево, так и ходе привода вправо, причем практически без изменения соотношения компонентов в процессе реверсивного движения привода. Это свойство установки предопределяет хорошее смешение компонентов, поступающих к пистолету-распылителю 15, одинаковую силовую нагрузку привода при ходе как влево, так и вправо, а следовательно, и одинаковую скорость движения вытеснителей в тактах всасывания и нагнетания, обеспечивающую повышенную всасывающую способность при работе на высоковязких жидкостях и достаточно высокую равномерность подачи результирующего компонента через покрасочный пистолет.
Конструктивные особенности выполнения гидроблока 13 дополнительно существенно повышают всасывающую способность дозирующего компонентного гидроблока и точность поддержания заданного соотношения между компонентами, которая за счет возможности изменения эффективных рабочих объемов по меньшей мере одного гидроблока может корректироваться в процессе эксплуатации.
Формула изобретения
1. Установка напорного двухкомпонентного дозирования для безвоздушного нанесения полимерных композитных покрытий с реверсивным пневмо- или гидроприводом вытеснителей насосных компонентных гидроблоков, емкостями для дозируемых компонентов, устройством управления соотношения расходов компонентов в общий для них смеситель, сообщенный преимущественно гибким рукавом высокого давления с выходным регулируемым по проходному сечению устройством, например, покрасочным пистолетом, отличающаяся тем, что реверсивный привод выполнен горизонтальным с выходящими по его оси в обе стороны штоками, каждый из которых кинематически связан с вытеснителем только одного из двух компонентных гидроблоков, по меньшей мере один из которых выполнен с возможностью перезадания его эффективного рабочего объема, оба гидроблока снабжены вытеснителями дифференциального типа с возможностью подачи компонентов к смесителю в равных объемах при движении штоков привода как в одну, так и другую стороны, а компонентные емкости расположены над компонентными гидроблоками.
2. Установка напорного двухкомпонентного дозирования для безвоздушного нанесения полимерных композитных покрытий по п.1, отличающаяся тем, что компонентные гидроблоки выполнены с вертикальными всасывающими каналами, накоротко подключенными к расположенным непосредственно над ними емкостями дозируемых компонентов, выполненных с возможностью поддержания в них заданного избыточного давления воздуха.
3. Установка напорного двухкомпонентного дозирования для безвоздушного нанесения полимерных композитных покрытий по п.1, отличающаяся тем, что вытеснители гидроблоков в зоне их выхода из гидроблоков снабжены уплотнением с гидрозатвором, подключенным к емкости с гидрозатворной жидкостью.
4. Установка напорного двухкомпонентного дозирования для безвоздушного нанесения полимерных композитных покрытий по п.1, отличающаяся тем, что компонентные гидроблоки соединены с реверсивным приводом через промежуточную камеру с протяженностью большей, чем длина хода привода, выполненную изолированной от попаданий загрязнений со стороны окружающей среды.
5. Установка напорного двухкомпонентного дозирования для безвоздушного нанесения полимерных композитных покрытий по п.1, отличающаяся тем, что реверсивный привод с компонентными гидроблоками расположен на раме под ее верхней плитой, выходные каналы привода, выполненного пневматическим, расположены в его нижней части, компонентные емкости расположены сверху плиты рамы, рама в своей нижней части снабжена поддоном с плавными обводами по продольной оси привода.
6. Установка напорного двухкомпонентного дозирования для безвоздушного нанесения полимерных композитных покрытий по п.1, отличающаяся тем, что вытеснительный орган по меньшей мере одного компонентного гидроблока выполнен с возможностью регулирования величины его эффективного рабочего объема посредством изменения зазора между поршнем рабочей камеры гидроблока и ее запорным клапаном.
7. Установка напорного двухкомпонентного дозирования для безвоздушного нанесения полимерных композитных покрытий по п.1, отличающаяся тем, что по меньшей мере один компонентный гидроблок выполнен с центральным проходным штоком, на котором между двумя упорами с зазором расположен поршень рабочей камеры, один из упоров выполнен в виде всасывающего запорного клапана с возможностью его регулируемого перемещения вдоль штока для изменения указанного зазора, а нагнетательный клапан установлен подвижно на штоке со стороны напорной камеры гидроблока и выполнен подпружиненным в сторону поршня.
8. Установка напорного двухкомпонентного дозирования для безвоздушного нанесения полимерных композитных покрытий по п.1, отличающаяся тем, что на раме установлена система промывки смесителя, напорного рукава высокого давления и выходного регулируемого по проходному сечению устройства, например, покрасочного пистолета.
9. Установка напорного двухкомпонентного дозирования для безвоздушного нанесения полимерных композитных покрытий по п.1, отличающаяся тем, что непосредственно на входе в смеситель установлены дополнительные обратные клапаны.
РИСУНКИ
TK4A – Поправки к публикациям сведений об изобретениях в бюллетенях “Изобретения (заявки и патенты)” и “Изобретения. Полезные модели”
Напечатано: (73) Коваль Владимир Николаевич (RU)
Следует читать: (73) Коваль Владимир Николаевич (RU); Общество с ограниченной ответственностью «Научно-производственная фирма ТГМ» (RU)
Номер и год публикации бюллетеня: 36-2008
Код раздела: FG4A
Извещение опубликовано: 27.05.2009 БИ: 15/2009
|