|
|
(21), (22) Заявка: 2006108967/06, 21.03.2006
(24) Дата начала отсчета срока действия патента:
21.03.2006
(43) Дата публикации заявки: 27.09.2007
(46) Опубликовано: 27.11.2008
(56) Список документов, цитированных в отчете о поиске:
ЭЛЕКТРОНИКА. Энциклопедический словарь. /Под ред. В.Г.Колесникова. – М., 1991, с.421, рис.б. US 4510915 А, 16.04.1985. SU 1786623 А1, 07.01.1993. FR 2747430 А, 17.10.1997. GB 1388238 А, 26.03.1975. JP 3032359 А, 12.02.1991. RU 2098914 С1, 10.12.1997.
Адрес для переписки:
620144, г.Екатеринбург, а/я 21, Н.В. Ячменевой
|
(72) Автор(ы):
Бойченко Виктор Федорович (KZ), Ячменева Наталия Викторовна (RU)
(73) Патентообладатель(и):
Бойченко Виктор Федорович (KZ), Ячменева Наталия Викторовна (RU)
|
(54) СПОСОБ МНОГОТРАНСФОРМАТОРНОГО ПРЕОБРАЗОВАНИЯ ПОСТОЯННОГО НАПРЯЖЕНИЯ КОНДЕНСАТОРНЫХ СИСТЕМ ЗАЖИГАНИЯ
(57) Реферат:
Способ многотрансформаторного преобразования постоянного напряжения конденсаторных систем зажигания может быть использован при эксплуатации бензиновых ДВС. Способ многотрансформаторного преобразования постоянного напряжения с внешним возбуждением заключается в использовании нескольких выходных трансформаторов по числу нагрузок. При этом их первичные обмотки, также состоящие из двух секций, но с меньшим числом витков, согласованно соединяются в две коллекторные обмотки с сохранением остальной схемы преобразования. При таком построении преобразования постоянного напряжения при коротком замыкании в одной из нагрузок и резком падении сопротивления первичной обмотки ее трансформатора первичное напряжение перераспределяется между секциями первичных обмоток остальных трансформаторов, ограничивая в безопасных пределах рост тока общего силового контура, что при одновременном увеличении доли первичного напряжения остальных обмоток повышает мощность преобразования в моменты наибольшего электропотребления при искрообразовании, способствуя эффективной работе импульсной стабилизации всех вторичных напряжении. 1 ил.
Предлагаемое изобретение относится к электрооборудованию конденсаторных систем многоискрового зажигания с непрерывным накоплением энергии разрядных (накопительных) конденсаторов для двигателей внутреннего сгорания (ДВС).
Искрообразование в этих системах сопровождается значительным изменением потребляемой мощности от холостого хода до максимальной, обусловленной периодическим короткозамкнутым или близким ему состоянием нагрузки, которое является дестабилизирующим фактором экстремального характера (далее по тексту «экстремальная нагрузка»), как и физические процессы, сопутствующие ему, вследствие которых прерывается работа как автогенераторных преобразователей постоянного напряжения (ППН), так и с внешним возбуждением, что существенно ограничивает возможности энергообеспечения процесса искрообразования, особенно на больших оборотах ДВС. Это связано с тем, что экстремально возрастающий с током вторичной обмотки трансформатора преобразователя ее магнитный поток размагничивает магнитный поток первичной обмотки, что сопровождается у автогенераторных преобразователей исчезновением напряжения управления силовых транзисторных ключей, их закрытием и прерыванием процесса генерации и преобразования, а у преобразователей с внешним возбуждением ведет к опасному для силовых элементов росту намагничивающего тока первичной обмотки, ограничение которого требует применения принудительного закрытия силовых транзисторных ключей путем снятия их внешнего управления или более сложных мер защиты. Тем более проблематично питание двух экстремальных нагрузок, последовательно во времени нагружающих один такой преобразователь, а при большем их количестве оно становится практически невозможным из-за упомянутого выше размагничивающего действия на магнитный поток первичной обмотки экстремальных магнитных потоков вторичных обмоток, объединенных общим магнитопроводом. Поэтому для стабильного энергопитания таких нагрузок от одного преобразователя кроме их естественного взаимного сдвига во времени, обеспечиваемого самим процессом искрообразования, необходимо и их физическое разделение в пространстве, заключающееся в питании каждой экстремальной нагрузки от индивидуального выходного трансформатора с двумя секциями первичной обмотки с уменьшенным числом витков, последовательно с учетом их начал и концов соединяемых в две сфазированные коллекторные обмотки одного преобразователя. При таком разделении непосредственное влияние экстремальных магнитных потоков приобретает локальный, ограниченный пределами одного трансформатора, характер, позволяющий не только исключить срыв работы преобразователя при появлении экстремальных нагрузок, а, напротив, повысить мощность и энергоотдачу преобразования в этот момент (см. ниже). Прототипом предлагаемого многотрансформаторного способа преобразования постоянного напряжения принимается широко известный способ, реализуемый в преобразователях постоянного напряжения с внешним (независимым) возбуждением, которым, кроме ряда достоинств, присущи и все упомянутые выше недостатки, препятствующие их применению в конденсаторных системах зажигания с непрерывным накоплением энергии – способ двухзвенного преобразования постоянного напряжения с внешним возбуждением («Электроника», энциклопедический словарь, под редакцией Колесникова В.Г., М.: «Советская энциклопедия» 1991, стр.421, рис.В).
ППН этого типа состоят из задающего генератора внешнего (независимого) возбуждения, силовых транзисторных ключей (в редких случаях заменяемых тиристорами), образующих силовой контур преобразователя с первичной обмоткой силового трансформатора, состоящей из двух последовательно и согласованно с учетом их начал и концов (сфазированно) включенных секций, на общую (среднюю) точку которых подключают один полюс источника преобразуемого напряжения. Другие концы этих секций, являющихся одновременно коллекторными обмотками ППН, периодически (попеременно) соединяют с другим полюсом этого источника через силовые транзисторные ключи, попеременное (периодическое) открытие которых осуществляется управляющими сигналами задающего генератора внешнего возбуждения. При этом по коллекторным обмоткам ППН (и соответственно по первичной обмотке силового трансформатора) протекает ток переменного направления, трансформируемый в напряжения стабильного питания нагрузок за исключением моментов экстремального состояния одной из них, которое ведет к появлению больших токов в силовом контуре ППН, требующих принятия защитных мер с прерыванием процесса преобразования на время экстремального состояния нагрузки (см. выше).
Основные задачи предлагаемого многотрансформаторного способа преобразования постоянного напряжения состоят в следующем:
1) в возможности осуществить питание от одного преобразователя с внешним возбуждением двух и более экстремальных нагрузок без срыва его работы;
2) в повышении мощности и энергоотдачи преобразования во время наиболее интенсивного энергопотребления при формировании искровых разрядов;
3) в уменьшении габаритов преобразователя постоянного напряжения. Например, для реализации электросхемы на чертеже данной заявки потребовалось бы четыре автономных преобразователя классического типа.
Достаточно подробное теоретическое обоснование функционирования «Способа» приведено выше. Его практическая реализация заключается в следующем: схемы возбуждения, управления силовыми транзисторными ключами, выпрямления и стабилизации выходных напряжений нагрузок для «Способа» и прототипа совершенно одинаковы. Их принципиальное различие состоит только в особом построении схемы трансформации, позволяющей исключить взаимное негативное влияние экстремального состояния нагрузок и превратить его в позитивное – в повышение мощности преобразования без его срыва. Это достигается осуществлением питания нагрузок от индивидуальных выходных трансформаторов с определенной коммутацией их первичных обмоток, заключающейся в том, что секции этих первичных обмоток последовательно и сфазированно (т.е. с учетом их начал и концов) соединяют в две коллекторные обмотки ППН. Таким образом осуществляется разделенное питание нагрузок, исключающее взаимное влияние создаваемых их токами магнитных потоков и позволяющее осуществить получение заявляемого технического результата, заключающегося в исключении условий появления больших токов в силовом контуре ППН и связанного с ними защитного прерывания преобразования при экстремальном состоянии одной из нагрузок, а также в повышении мощности преобразования на время этого состояния (см. выше и далее). Более детальное освещение физических процессов, составляющих основу «Способа», а также дополнительное подробное обоснование заявляемого технического результата приведено на конкретном примере – электросхеме на чертеже – одного из вариантов реализации «Способа» для четырех экстремальных нагрузок, эквивалентных нагрузкам систем «прямого» зажигания SAAB-9000 или TRIONIC, использующих катушку зажигания, накопительный конденсатор и преобразователь (трансформатор) 12/400 вольт отдельно для каждого цилиндра ДВС.
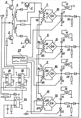
На ждущих мультивибраторах 1а, 1б, включенных по кольцевой схеме, транзисторах 2, 3 и трансформаторе 4 образован задающий генератор внешнего возбуждения ППН, состоящего из силовых транзисторных ключей 5, 6 с выходными трансформаторами 7, 8, 9, 10, с вторичных обмоток которых через мостовые выпрямители заряжаются накопительные конденсаторы 11, 12, 13, 14, разряжаемые в процессе искрообразования на первичные обмотки катушек зажигания 15, 16, 17, 18 при включении тринисторов 19, 20, 21, 22, управляемых коммутатором 23 момента зажигания четырехцилиндрового ДВС. На компараторе 24 выполнен модулятор широтно-импульсного регулирования выходных напряжений выходных трансформаторов 7, 8, 9, 10. На его вход А подается опорное напряжение, на вход В – напряжение с резисторных делителей 26, 27, 28, 29, пропорциональное положительному уровню напряжения зарядов накопительных конденсаторов, которое сравнивается по величине с опорным на входе А. Результат сравнения с выхода С компаратора сигналом высокого уровня, поступающего на входы R1, R2 мультивибраторов 1а, 1б, разрешает работу задающего генератора внешнего возбуждения, низкого – останавливает ее при достижении напряжением накопительных конденсаторов заданной величины, пропорционально соответствующей уставке опорного напряжения на входе А компаратора 24, осуществляя стабилизацию выходных (вторичных) напряжений ППН широтно-импульсным модулированием колебаний первичного.
Отличие электросхемы преобразователя напряжения на чертеже от аналогичных однотрансформаторных с двумя и более нагрузками (по способу прототипа) состоит в их питании от отдельных выходных трансформаторов 7, 8, 9, 10, имеющих по две секции «а», «б» первичных обмоток, последовательно соединяемых согласованно с учетом их начал и концов по секциям «а» в общую коллекторную обмотку силового транзисторного ключа 5 и по секциям «б» – в коллекторную обмотку силового транзисторного ключа 6. При этом каждая секция содержит четвертую часть витков коллекторной обмотки, также четвертая часть первичного коллекторного напряжения приложена к каждой из них. Физическое отличие работы такого многотрансформаторного преобразователя заключается в нижеследующем. При отсутствии искрообразования накопительные конденсаторы 11, 12, 13, 14 заряжаются через мостовые выпрямители 30, 31, 32, 33 с вторичных обмоток своих выходных трансформаторов. При поступлении сигнала искрообразования с коммутатора 23 открывается тринистор 19 (условно первого цилиндра ДВС), его накопительный конденсатор 11 разряжается на первичную обмотку катушки зажигания 15 с образованием искрового разряда в первом цилиндре. При этом вторичная обмотка 7в выходного трансформатора 7 закорачивается через выпрямитель 30 тринистором 19 на общую точку (корпус) ППН, переводящим нагрузку выходного трансформатора 7 в режим короткого замыкания, соответствующего экстремальной нагрузке всего преобразователя. В полупериод, когда открыт силовой транзисторный ключ 5, первичный рабочий ток преобразователя проходит по секциям 7а, 8а, 9а, 10а коллекторной обмотки этого силового транзисторного ключа. В результате короткого замыкания снижаются: результирующий магнитный поток выходного трансформатора 7, индуктируемая им ЭДС секции 7а и, как следствие, ее сопротивление протеканию тока, который должен был бы значительно возрасти до восстановления этого потока. Но в данной схеме в последовательном соединении с секцией 7а находятся секции первичных обмоток 8а, 9а, 10а других выходных трансформаторов, работающих в это время в режиме номинальных нагрузок (без короткого замыкания в них). И поэтому даже при значительном падении сопротивления секции 7а до его активной составляющей остальные секции ограничивают рост тока, перераспределяя между собой первичное напряжение коллекторной обмотки силового транзисторного ключа 5, соответственно увеличивая приложенное к каждой из них на 1/3 своего предшествующего значения и на столько же общий ток первичных обмоток (в данной схеме). На время этого ограничения выходной трансформатор 7 вынужденно переходит в режим работы трансформатора тока, в котором связь между первичной и вторичной обмотками характеризуются равенством их ампервитков (при сохранении коэффициента трансформации)
I1W1=I2W2,
где I1, I2 – токи соответственно первичной и вторичной обмоток выходного трансформатора,
W1, W2 – число витков соответственно первичной и вторичной обмоток.
В связи с этим на время короткозамкнутого состояния нагрузки ток вторичной обмотки 7в, так же как и первичной обмотки 7а, возрастает лишь на 1/3 своего номинального значения, не представляя опасности для силового контура даже в течение длительного времени вследствие, например, неисправности тринистора, выпрямителя или самого выходного трансформатора. При этом одновременно возрастающие общий ток и напряжение на каждой из остальных секций 8а, 9а, 10а коллекторной обмотки силового транзисторного ключа 5 ведут к импульсному, на время короткого замыкания в нагрузке, увеличению вторичного напряжения выходных трансформаторов 8, 9, 10, повышающему номинальную мощность преобразователя в процессе искрообразования и способствующему эффективной работе ШИМ – регулятора 24 по стабилизации напряжения заряда накопительных конденсаторов во всем диапазоне оборотов ДВС.
После закрытия силового транзисторного ключа 5 и открытия силового транзисторного ключа 6, происходящих с частотой задающего генератора внешнего возбуждения, первичный ток проходит по секциям коллекторной обмотки 7б, 8б, 9б, 10б со сменой полярности вторичных напряжений и при сохранении вышеприведенных физических процессов для экстремального состояния нагрузки, которое снимается по окончании искрового разряда закрытием тринистора 19, после чего интенсивно до заряжается накопительный конденсатор 11 и восстанавливается равномерное распределение коллекторного напряжения по секциям первичных обмоток всех выходных трансформаторов, а преобразователь переходит в режим нагрузки холостого хода, идущей на покрытие собственных нужд и утечек в цепях вторичного напряжения. При очередном искровом разряде в следующем цилиндре ДВС нагрузка преобразователя снова приобретает экстремальный характер, вызванный коротким замыканием вторичной обмотки другого выходного трансформатора с приведенной выше последовательностью физических процессов, и т.д. Подобный многотрансформаторный ППН может обеспечить и иное количество экстремальных нагрузок, а также их сочетание с обособленной нагрузкой неэкстремального характера при общем их числе не менее двух (иначе он теряет все свои отличительные признаки). При этом все выходные трансформаторы нагрузок, в т.ч. и неэкстремального характера, должны иметь запас габаритной мощности, исключающий импульсное насыщение их сердечников при экстремальном состоянии нагрузки преобразователя.
Осуществление предлагаемого способа возможно и с использованием автогенераторных ППН, но усложняющиеся при этом условия самовозбуждения и стабилизации выходных напряжений, существенно зависящих от величины нагрузки, а также ограниченная верхняя частота преобразования делают этот вариант менее привлекательным.
Предлагаемый способ многотрансформаторного преобразования с внешним возбуждением был разработан для оптимальной реализации «Способа формирования искрового разряда конденсаторной системы зажигания» (см. опубликованные сведения о заявке №2005127310 от 10.03.2007) и осуществлен по электросхемам фиг.3, 4, 5 этой заявки с дополнением импульсной стабилизации выходных напряжений (аналогичной чертежу данной заявки). В частности, трехтрансформаторный ППН с внешним возбуждением, выполненный для упомянутой электрической схемы фиг.3 варианта двуполярного восполнения энергии колебаний тока искрового разряда с искусственным ограничением его длительности в функции оборотов ДВС, обеспечивает: потребление тока от бортовой сети 0,30 А при отсутствии оборотов ДВС; 2,5 А – при 600 об/мин и искровом разряде из 10 периодов колебаний разрядного тока длительностью 0,25 мс каждого периода; 5,6 А – при 2400 об/мин и пяти колебаниях; 6,5А – при 3600 об/мин и четырех колебаниях и 8,5 А – при 6000 об/мин при двух колебаниях. При этом во всем диапазоне оборотов четырехцилиндрового ДВС сохраняется стабильное в пределах 5-6 процентов действующее значение выпрямленных напряжений всех трех нагрузок, а также амплитудное значение колебаний разрядного тока при изменении первичного напряжения от 10 до 20 вольт при высокой энергии колебаний, даже в одном периоде достаточной для устойчивой работы бензиновых ДВС на обедненных горючих смесях. У существующих многоискровых систем конденсаторного зажигания с непрерывным (автогенераторным) и импульсным накоплением энергии потребление тока на максимальных режимах не превышает 3А, ограничиваемое не только схемой искрообразования, но и техническими возможностями их способов преобразования постоянного напряжения, не способных обеспечить стабилизацию питания при возрастании нагрузки с увеличением оборотов ДВС, что сопровождается падением энергии искровых разрядов и естественным сокращением их длительности. Приведенные же выше параметры конденсаторной системы с многотрансформаторным способом преобразования постоянного напряжения не являются предельными и могут быть усилены как по энергии, так и по длительности искрового разряда, в значительной степени зависящих не только от мощности, но и от быстродействия преобразователя напряжения.
Таким образом, применение предлагаемого способа позволяет уменьшить габариты устройств зажигания, упростить их конструкцию, снизить стоимость, повысить быстродействие и энерговооруженность процесса преобразования, улучшить стабилизацию вторичных напряжений, а его сочетание с упомянутым ранее «Способом формирования искрового разряда» дает возможность разрабатывать конструкции конкретных устройств конденсаторного зажигания с непрерывным накоплением энергии исходя из условия надежного обеспечения требуемых параметров искрового разряда, что особенно актуально для режимов работы бензиновых ДВС с глубоким обеднением горючей смеси, являющимся основным резервом повышения их КПД и снижения токсичности выхлопных газов.
Перечень графических материалов:
1. Электросхема на чертеже – вариант реализации «Способа» для четырех экстремальных нагрузок.
Формула изобретения
Способ многотрансформаторного преобразования постоянного напряжения конденсаторных систем зажигания, заключающийся в том, что коллекторные обмотки силовых транзисторных ключей преобразователя постоянного напряжения, являющиеся секциями первичной обмотки его силового трансформатора, последовательно и согласовано соединяют с учетом их начал и концов; подключают на их общую точку один полюс источника преобразуемого напряжения, а другие концы этих обмоток периодически соединяют с другим полюсом этого источника через силовые транзисторные ключи, попеременно открывают их управляющими сигналами задающего генератора внешнего возбуждения, что сопровождается прохождением по коллекторным обмоткам силовых транзисторных ключей импульсного тока переменного направления, трансформируемого в напряжения стабильного питания нагрузок за исключением моментов экстремального состояния одной из них, приводящего к появлению в силовом контуре преобразователя больших токов, требующих принятия защитных мер с прерыванием процесса преобразования на время экстремального состояния нагрузки, отличающийся тем, что коллекторные обмотки силовых транзисторных ключей составляют из состоящих из двух секций первичных обмоток ряда по числу нагрузок силовых трансформаторов, соединяют секции этих обмоток последовательно и согласовано с учетом их начал и концов в две коллекторные обмотки силовых транзисторных ключей, а со вторичных обмоток этих трансформаторов осуществляют разделенное питание нагрузок, позволяющее исключить появление больших токов в силовом контуре преобразователя постоянного напряжения и связанное с ними защитное прерывание преобразования при экстремальном состоянии одной из нагрузок, а также повысить мощность преобразования на время этого экстремального состояния.
РИСУНКИ
|
|