|
|
(21), (22) Заявка: 2005112265/04, 23.09.2003
(24) Дата начала отсчета срока действия патента:
23.09.2003
(30) Конвенционный приоритет:
25.09.2002 US 60/413,276
(43) Дата публикации заявки: 20.09.2005
(46) Опубликовано: 27.11.2008
(56) Список документов, цитированных в отчете о поиске:
RU 2144042 C1, 10.01.2000. EP 0608447 A1, 03.08.1994. WO 00/15646 A1, 23.03.2000. SU 1211249 A1, 15.02.1986. JP 11049804 A, 23.02.1999. RU 94033101 A1, 20.07.1996. SU 1165686 A1, 07.07.1985. DE 1239301, 27.04.1967. US 3565873, 23.02.1971. JP 62263205 A, 16.11.1987. US 2978441, 04.04.1961.
(85) Дата перевода заявки PCT на национальную фазу:
25.04.2005
(86) Заявка PCT:
EP 03/10710 (23.09.2003)
(87) Публикация PCT:
WO 2004/029011 (08.04.2004)
Адрес для переписки:
129010, Москва, ул. Б.Спасская, 25, стр.3, ООО “Юридическая фирма Городисский и Партнеры”, пат.пов. Е.Е.Назиной, рег. № 517
|
(72) Автор(ы):
АРНОЛДИ Петер (NL), ДЕ БУР Эрик Йоханнес Мария (NL), МУНЕ Роберт (NL), ВАН ЗОН Ари (NL), АНГЕР Филлип Эдвард (US)
(73) Патентообладатель(и):
ШЕЛЛ ИНТЕРНЭШНЛ РИСЕРЧ МААТСХАППИЙ Б.В. (NL)
|
(54) СПОСОБ ПОЛУЧЕНИЯ ЛИНЕЙНОГО АЛЬФА-ОЛЕФИНОВОГО ОЛИГОМЕРА С ИСПОЛЬЗОВАНИЕМ ТЕПЛООБМЕННИКА
(57) Реферат:
Настоящее изобретение относится к способу получения линейного олигомера альфа-олефина в реакторе, содержащем жидкую и газовую фазу. Описан способ получения линейных альфа-олефиновых олигомеров в реакторе, содержащем жидкую и газовую фазу, находящиеся в равновесии через поверхность раздела фаз газ/жидкость, включающий стадии каталитической олигомеризации этилена в присутствии комплекса никеля, палладия, кобальта, титана, циркония, гафния, ванадия, хрома, молибдена или вольфрама в олигомер альфа-олефина со средней молекулярной массой от 50 до 350 с выделением тепла и удаления тепла в теплообменнике, который не находится в непосредственном контакте с жидкой фазой, с использованием, по меньшей мере, части газовой фазы в качестве охлаждающей среды. Также описана установка для осуществления указанного выше способа. Технический результат – эффективное предотвращение забивки теплообменника. 2 н. и 6 з.п. ф-лы, 2 ил.
Изобретение относится к способу получения линейного олигомера альфа-олефина в реакторе, содержащем жидкую и газовую фазу, включающему стадии каталитической олигомеризации этилена в присутствии комплекса никеля, палладия, кобальта, титана, циркония, гафния, ванадия, хрома, молибдена или вольфрама в альфа-олефиновый олигомер со средней молекулярной массой от 50 до 350 при выделении тепла и удаления тепла в теплообменнике.
Известны различные катализаторы и способы получения высших линейных олефинов (например, W. Kaminsky and M. Arndt-Rosenau, Chemical Background в Applied Homogeneous Catalysis with organometallic Compounds, Ed. B. Cornils, W.A. Herrmann, 2nd Edition, Vol. 1, Ch. 2.3.1.1, page 213-230, Wiley-VCH 2002 и D. Vogt, Oligomerisation of ethylene to a higher alpha-olefins in Applied Homogeneous Catalysis with organometallic Compounds, Ed. B. Cornils, W.A. Herrmann, 2nd Edition, Vol. 1, Ch. 2.3.1.1, page 240-253, Wiley-VCH 2002). Промышленные способы дают распределение олигомерного продукта либо по Пуассону, либо по Флори-Шульцу. В таких процессах обычно получают широкий спектр олигомеров.
Например, британская патентная заявка GB 135873 описывает получение С4-С20 линейных альфа-олефинов олигомеризацией этилена в присутствии каталитической композиции, включающей соль двухвалентного никеля, гидрид бора и четвертичное фосфорорганическое соединение.
Международная патентная заявка WO 94/25416 описывает каталитическую систему для получения С4-С20 линейных альфа-олефинов, включающую продукт реакции бис-тетраметилциклопентадиенильного металлоцена и объемного подвижного некоординирующего аниона. Международные патентные заявки WO 96/27439 и WO 99/52631 описывают класс катализаторов олигомеризации, включающий сшитое мостиком бис-амидосоединение металла группы 4 (определение IUPAC 1988), такое как дибензил- или диметил-{1,2-бис(трет-бутиламид)тетраметилдисилан} цирконий, в сочетании с подходящими активирующими агентами, способными образовать объемный подвижный некоординирующий анион, такими как B(C6F5)3 или [Me2PhNH]+[B(C6F5)4]–.
Другим способом является тримеризация этилена в 1-гексен. Известно, что катализаторы на основе хрома приводят главным образом к образованию 1-гексена с большим или меньшим количеством полиэтилена, причем доля бутанов и октенов в продукте очень низка (R.M. Manyik, W.E. Walker, T.P. Wilson, J. Catal., 1977, 47, 197 и J.R. Briggs, Chem. Commun., 1989 и цитированные источники). Катализаторы для более или менее селективной тримеризации этилена были заявлены в патентах US 5.198.563; 5.288.823 и 5.382.738 и в европейских патентных публикациях 608.447, 611.743 и 0.614.865. Такие катализаторы получают из соли хрома и металлического амида, в частности пиррола. Другие катализаторы используют алюмоксан и комплекс хрома с хелатирующим фосфином (US 5.550.305 и WO 02/04119). Такие катализаторы, которые введены в данное описание посредством ссылки, готовят, помимо прочего, на основе комплексов никеля, палладия, кобальта, титана, циркония, гафния, ванадия, хрома, молибдена или вольфрама.
Альфа-олефиновые олигомеры являются соединениями или смесью соединений общей формулы H2-C=CH-(CH2-CH2)nH, где n представляет целое число от 1 и более. В таких олигомерах альфа-олефиновый олигомер обычно является смесью альфа-олефиновых олигомеров со средним числом n от 1 до 20, предпочтительно от 2 до 10. Альфа-олефиновые олигомеры, полученные согласно способу по настоящему изобретению, предпочтительно имеют среднюю молекулярную массу от 50 до 350, более предпочтительно от 60 до 280, еще более предпочтительно от 80 до 210.
Реакция этилена в присутствии одного из вышеуказанных комплексов обычно протекает в хорошо перемешиваемом реакторе в жидкой фазе, обычно с использованием апротонного органического растворителя. В данной реакции генерируется большое количество тепла, которое должно быть отведено. Как описано в WO 02/06192, предпочтительно устанавливать много небольших реакторов в сочетании с несколькими теплообменниками, чтобы помочь созданию достаточной охлаждающей способности для системы реакторов. Температура процесса, которая обычно находится между примерно 35°С и примерно 90°С, более предпочтительно между примерно 35°С и примерно 75°С, влияет на стоимость производства альфа-олефинов несколькими путями. Чем выше температура, тем меньше теплообменники, которые должны быть присоединены к реактору (реакторам), что обычно снижает стоимость. Разложение активного катализатора олигомеризации возрастает при повышении температуры. Было найдено, что максимальная объемная производительность по альфа-олефинам в сочетании с хорошей абсолютной производительностью катализатора обычно наблюдается в интервале от примерно 45°С до примерно 75°С, так что данный температурный интервал является предпочтительным. Наконец, температура влияет также на давление точки начала кипения, количество этилена в жидкой фазе и селективность катализатора. Чем выше температура, тем выше давление, необходимое для того, чтобы поддерживать селективность катализатора, что увеличивает капиталовложения в производственную установку, например, из-за необходимости в более толстых аппаратах и увеличенных компрессорах для того, чтобы достичь более высокого давления этилена. Более высокое давление увеличивает также расход энергии.
Количество катализатора олигомеризации этилена (этена), применяемое в реакции, должно предпочтительно быть максимальным, допустимым охлаждающей способностью реактора (реакторов) и массопереносом этилена из газовой в жидкую фазу. Катализатор можно добавлять только в первый реактор или в один или несколько из последующих реакторов в ряду. В каждый реактор может добавляться различное количество катализатора. Олигомеризация является достаточно экзотермичной, около 100 кДж/моль олигомеризованного этилена, и потому обычно должно применяться охлаждение реактора (реакторов) для поддержания желаемой рабочей температуры и поддержания в то же время высокой объемной производительности реактора (реакторов).
В предшествующей практике охлаждение осуществляли, пропуская охлаждающие трубки через жидкость внутри одного или нескольких реакторов для охлаждения их содержимого. Другим способом охлаждения является установка одного или нескольких теплообменников вне реакторов и соединение их с реакторами жидкостной петлей для охлаждения содержимого реакторов. Такие внешние теплообменники могут быть обычными кожухотрубными теплообменниками. Реакторы могут быть также оборудованы охлаждающими рубашками. Часть питания или все питание некоторых или всех реакторов может охлаждаться для того, чтобы дать возможность воспринимающим тепло ингредиентам охладить реакторы. Однако все данные способы охлаждения жидкости страдают от недостатка, обусловленного забивкой холодильников воском и полиэтиленом, что требует регулярной остановки реакторов для очистки холодильников. Кроме того, забивка воском и полиэтиленом может увеличить парафинистость растворителя.
Поэтому цель настоящего изобретения состоит в том, чтобы разработать способ без указанных выше недостатков. Было найдено, что линейные альфа-олефиновые олигомеры могут быть получены в реакторе, содержащем жидкую и газовую фазу, включая стадии каталитической олигомеризации этилена в присутствии комплекса никеля, палладия, кобальта, титана, циркония, гафния, ванадия, хрома, молибдена или вольфрама (предпочтительно с производным 2,6-бис(арилимино)пиридина) в олигомер альфа-олефина со средней молекулярной массой от 50 до 350 с выделением тепла и удаления тепла в теплообменнике, который не находится в непосредственном контакте с жидкой фазой, с использованием, по меньшей мере, части газовой фазы в качестве охлаждающей среды.
Данный способ предлагает охлаждающую систему, имеющую свои охлаждающие элементы вне жидкой реакционной среды. Поскольку воск и полиэтилен имеют высокие температуры кипения, отложение воска и полиэтилена не может более происходить, и забивка теплообменника эффективно предотвращается.
Теплообменник согласно данному изобретению является теплообменником обычного типа, такого как кожухотрубного типа или подобного. Теплообменник охлаждается изнутри обычными охлаждающими агентами, такими как вода, аммиак, фреон® и т.п. Теплота реакции заставляет растворители, реагенты и/или продукты реакции, которые присутствуют в реакционной среде, испаряться и затем охлаждаться в теплообменнике, после чего они работают как охлаждающая среда для реактора. Теплообменник может быть размещен внутри или снаружи реактора. Если теплообменник размещен внутри реактора, предпочтительно, чтобы на поверхности теплообменника происходила некоторая конденсация. Если теплообменник помещен вне реактора, предпочтительно применять принудительную циркуляцию охлаждающей реактор среды из газовой фазы реактора через теплообменник (теплообменники)/компрессор (компрессоры)/насос (насосы) и, необязательно, газожидкостный сепаратор обратно в жидкую фазу реактора. Это должно дополнительно улучшать перемешивание в реакторе. После охлаждения в петле данной охлаждающей реактор среды может происходить некоторая конденсация. Это делает возможным применение раздельного возврата газа и жидкости в реактор с использованием газожидкостного сепаратора. Далее, возможно преднамеренно вывести данную жидкую фазу (часть ее) из данного газожидкостного сепаратора и направить ее непосредственно в вырабатывающую продукт секцию. Наконец, если происходит полная конденсация, возврат такой жидкости в реактор может быть обеспечен насосом, а не компрессором, что снижает затраты. Данную охлаждающую реактор среду выбирают из алкана, алкана, замещенного инертной группой, содержащей гетероатом, алкена, ароматического соединения и их смесей. Термины “алкан” и “алкен” означают, соответственно, неразветвленный или разветвленный С1-С8 алкан и С2-С8 алкен. Алкан может быть замещен инертной группой, содержащей гетероатом, где термин “инертная” означает, что содержащая гетероатом группа, такая как О- или N-содержащая группа, не реагирует с другими компонентами при используемых условиях. Термин “ароматическое соединение” означает гомо- или гетероароматическую группу с, по меньшей мере, 5-членным ароматическим кольцом. Предпочтительными являются фенильные ароматические группы. Ароматические группы могут быть замещены обычными заместителями ароматики, такими как алкил, алкокси, галогенид и т.п.
Предпочтительные охладители реактора выбирают из пропана, н-пентана, изопентана, этилена, 1-бутена, о-, м- и п-ксилола и толуола и их смесей.
Дополнительным преимуществом настоящего способа является возможность применять только один реактор, поскольку эффективность и отсутствие забивки не требуют более применения множества маленьких реакторов. Это дает значительный вклад в снижение стоимости процесса олигомеризации.
Комплексы никеля, палладия, кобальта, титана, циркония, гафния, ванадия, хрома, молибдена или вольфрама, которые могут быть использованы в вышеописанном процессе, хорошо известны в данной области и описаны в ранее упомянутых патентах и патентных заявках. Может быть использован любой из данных комплексов. Предпочтительными для использования в нем являются комплексы никеля, титана, циркония и хрома. Наиболее предпочтительными являются никелевая каталитическая композиция, включающая соль двухвалентного никеля, гидрид бора и четвертичное фосфорорганическое соединение, титановая или циркониевая каталитическая композиция, включающая продукт реакции металлоцена на основе бис-тетраметилциклопентадиенила и объемный подвижный некоординирующий анион, титановая или циркониевая каталитическая композиция, включающая сшитое мостиком бис-амидосоединение металла группы 4 (определение IUPAC 1988), такое как дибензил- или диметил-{1,2-бис(трет-бутиламид)тетра-метилдисилан} цирконий, в сочетании с подходящими активирующими агентами, способными образовать объемный подвижный некоординирующий анион, такими как B(C6F5)3 или [Me2PhNH]+[B(C6F5)4]–, и комплексы хрома, включающие продукт реакции соли хрома с металлическим амидом, в частности с пирролом, или включающие комплекс хрома с фосфином и алюмоксаном.
Важной статьей в капиталовложениях в данную производственную установку и в стоимость ее эксплуатации является количество охлаждающей реактор среды, которая должна быть рециркулирована в процесс. Рециркуляция газообразной охлаждающей реактор среды часто связана с повторным сжатием для подачи в один или несколько реакторов. Компрессоры и присоединенное оборудование сильно увеличивают капитальные и эксплуатационные затраты. По настоящему способу охлаждающую среду предпочтительно выбирают так, чтобы полностью растворить этилен. В таком случае охлаждающая среда требует только одного реактора и конденсатора, поскольку достаточно простого циркуляционного насоса. Таким образом, применение дорогой рециркуляционной газодувки больше не требуется, что дополнительно увеличивает преимущества настоящего способа. Изобретение пояснено следующими чертежами, которые не предполагают каким-либо образом ограничить изобретение, показывая схему установки, которая может быть использована для осуществления способа по изобретению.
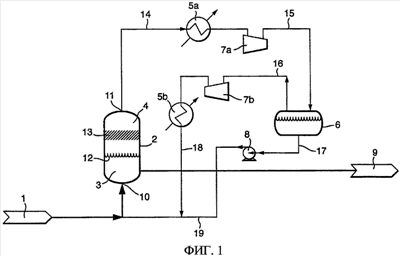
Фиг. 1 представляет схему установки для осуществления способа по изобретению с теплообменником, расположенным вне реактора.
Фиг. 2 представляет схему установки для осуществления способа по изобретению с теплообменником, расположенным внутри реактора.
Фиг. 1 показывает реактор 2 с жидкой фазой 3 и газовой фазой 4, находящимися в равновесии через поверхность раздела фаз газ/жидкость 12. Жидкая фаза включает этилен, комплекс никеля, палладия, кобальта, титана, циркония, гафния, ванадия, хрома, молибдена или вольфрама с производным 2,6-бис(арилимино)пиридина), олигомер альфа-олефина и, необязательно, растворители и вспомогательные вещества, такие как сокатализатор. Необязательные растворители выбирают так, чтобы они растворяли этилен. Реактор имеет входной штуцер 10, через который транспортируется питание реактора 1, штуцер 11 выхода газа и штуцер 9 выхода кубового продукта реактора. В варианте осуществления по фиг. 1 выходной штуцер 11 соединен трубопроводом 14 с теплообменником 5а, который соединен трубопроводом 15 с газожидкостным сепаратором 6. Если необходимо, трубопровод 15 может иметь компрессор 7а. Газожидкостный сепаратор 6 имеет выходной штуцер 17 для транспортировки жидкости необязательно через насос 8 для получения потока жидкости под давлением 17, который через трубопровод 19 рециркулируют в реактор 2. Газ покидает газожидкостный сепаратор 6 через трубопровод 16, который может, необязательно, включать компрессор 7b и/или теплообменник 5b для получения охлажденного газового потока 18, который рециркулируют в реактор 2. Если в трубопроводе 15 не происходит конденсация, газожидкостный сепаратор 6 и насос 8 являются лишними и могут быть исключены. В таком случае трубопровод 15 может быть напрямую связан с компрессором 7b и/или теплообменником 5b, если таковые присутствуют, или с трубопроводом 19. Реактор 2 может содержать необязательный сепаратор уноса 13.
Фиг. 2 показывает другое осуществление согласно изобретению. В данном осуществлении питание реактора 1 вводят в реактор 2 через штуцер 10. Жидкая фаза 3 в реакторе находится в равновесии с газовой фазой 4 через поверхность раздела фаз газ/жидкость 12. В секции реактора 6, содержащей газовую фазу, размещен теплообменник 20, который не находится в контакте с жидкой фазой 3. Секция газовой фазы 6 может, необязательно, содержать сепаратор уноса (жидкой фазы) 13. Теплообменник 20 охлаждает газ, после чего, по меньшей мере, часть газа конденсируется, и охлажденный конденсат падает с поверхности теплообменника 20 в жидкую фазу 3, охлаждая благодаря этому жидкую среду. Продукт реакции может быть затем выгружен из реактора через штуцер 9 выхода кубового продукта.
Поэтому согласно следующему аспекту настоящего изобретения предлагается установка для осуществления описанного выше способа получения линейного альфа-олефинового олигомера, включающая реактор (2), который может вмещать жидкую (3) и газовую (4) фазы, входное отверстие (10), через которое может транспортироваться питание реактора (1), выходное отверстие (9) кубового продукта реактора и, по меньшей мере, один теплообменник (5a, 5b; 20), который размещен внутри реактора и который расположен так, чтобы предотвратить прямой контакт с жидкой фазой (3), и далее, необязательно, выход газа (11), насосы (8), компрессоры (7a, 7b), сепаратор уноса (13) и/или газожидкостный сепаратор (6).
Формула изобретения
1. Способ получения линейных альфа-олефиновых олигомеров в реакторе, содержащем жидкую и газовую фазу, находящиеся в равновесии через поверхность раздела фаз газ/жидкость, включающий стадии каталитической олигомеризации этилена в присутствии комплекса никеля, палладия, кобальта, титана, циркония, гафния, ванадия, хрома, молибдена или вольфрама в олигомер альфа-олефина со средней молекулярной массой от 50 до 350 с выделением тепла, и удаления тепла в теплообменнике, который не находится в непосредственном контакте с жидкой фазой, с использованием, по меньшей мере, части газовой фазы в качестве охлаждающей среды.
2. Способ по п.1, в котором комплекс является комплексом никеля, титана, циркония или хрома.
3. Способ по п.1 или 2, в котором средняя молекулярная масса составляет от 60 до 280, предпочтительно от 80 до 210.
4. Способ по п.1 или 2, в котором охлаждающую среду выбирают из алкана, алкана, замещенного инертной группой, содержащей гетероатом, алкена и ароматического соединения, а также их смесей.
5. Способ по п.4, в котором охлаждающую среду выбирают из пропана, н-пентана, изопентана, этилена, 1-бутена, о-, м- и п-ксилола и толуола, а также их смесей.
6. Способ по п.3, в котором охлаждающую среду выбирают из алкана, алкана, замещенного инертной группой, содержащей гетероатом, алкена и ароматического соединения, а также их смесей.
7. Способ по п.6, в котором охлаждающую среду выбирают из пропана, н-пентана, изопентана, этилена, 1-бутена, о-, м- и п-ксилола и толуола, а также их смесей.
8. Установка для осуществления способа получения линейного альфа-олефинового олигомера по любому из пп.1-7, включающая реактор (2), который может вмещать жидкую (3) и газовую (4) фазы, входное отверстие (10), через которое может транспортироваться питание реактора (1), выходное отверстие (9) для кубового продукта реактора и, по меньшей мере, один теплообменник (5а, b; 20), который размещен внутри реактора и который расположен так, чтобы предотвратить прямой контакт с жидкой фазой (3), и далее, необязательно, выходное отверстие (11) для газа, насосы (8), компрессоры (7а, b), сепаратор уноса (13) и/или газожидкостной сепаратор (6).
РИСУНКИ
|
|