|
|
(21), (22) Заявка: 2007119963/06, 30.05.2007
(24) Дата начала отсчета срока действия патента:
30.05.2007
(46) Опубликовано: 20.11.2008
(56) Список документов, цитированных в отчете о поиске:
SU 503102 A1, 15.02.1976. RU 2161637 C2, 10.01.2001. RU 2137056 C1, 10.09.1999. US 2002189265 A, 19.12.2002.
Адрес для переписки:
105425, Москва, Сиреневый б-р, 12, корп.1, кв.50, Т.Г. Горячкиной, рег.№152
|
(72) Автор(ы):
Науменко Сергей Николаевич (RU), Голиков Николай Иванович (RU)
(73) Патентообладатель(и):
Науменко Сергей Николаевич (RU)
|
(54) СПОСОБ ЭНЕРГОСБЕРЕЖЕНИЯ В ХОЛОДИЛЬНОМ ОБОРУДОВАНИИ
(57) Реферат:
Изобретение относится к холодильному оборудованию парокомпрессионного типа и может быть использовано в бытовых, торговых и промышленных холодильниках, рефрижераторах и кондиционерах транспортных средств и т.п. Способ обеспечивает обогащение штатного хладагента поверхностно-активным агентом непосредственно в холодильном оборудовании. Для этого в пустой чистый или из-под хладона, аналогичного штатному хладагенту, баллон вводят необходимое количество поверхностно-активного агента, соединяют баллон с холодильным оборудованием, включают холодильное оборудование в рабочий режим, при котором штатный хладагент поступает в баллон с поверхностно-активным агентом, непрерывно фиксируют вес баллона и при некотором его увеличении выключают холодильное оборудование, выдерживают интервал времени для образования в баллоне хладона, обогащенного поверхностно-активным агентом, после чего холодильное оборудование подготавливают для режима заправки хладоном и вновь включают, осуществляют откачку хладона, обогащенного поверхностно-активным агентом, из баллона в холодильное оборудование. По окончании процесса откачки холодильное оборудование отключают, затем вновь включают в рабочий режим на 3-5 минут для распределения по холодильному контуру обогащенного хладагента, после чего отключают, затем процедуру по обогащению хладагента повторяют без добавки в баллон поверхностно-активного агента. Использование изобретения позволит уменьшить энергозатраты с одновременным упрощением процедуры обогащения. 2 ил.
Заявляемое изобретение относится к холодильной технике, а именно к существующему холодильному оборудованию парокомпрессионного типа, и может быть использовано в бытовых и торговых холодильниках, рефрижераторах и кондиционерах транспортных средств, промышленном холодильном оборудовании и т.п.
Известны композиции хладагентов, описанные в патенте RU №2161637, C09K 5/04, содержащие хладон и поверхностно-активный агент (ПАА). Их применение в работающем холодильном оборудовании, за счет активизации растворенного в хладагенте ПАА, позволяет добиваться уменьшения энергопотребления холодильного агрегата, повышения износостойкости поршневой пары и эффективности в работе компрессора. Причем задача указанного изобретения состоит в расширении арсенала композиций хладагента, пригодных для использования в холодильной технике.
Иными словами, для получения прогнозируемого эффекта в новом холодильном оборудовании изначально следует применять композиции, состоящие из хладона и ПАА, а в эксплуатируемом – для их использования предварительно необходимо производить слив штатного хладагента. В обоих случаях прежде изготавливается хладон, который обогащается поверхностно-активным агентом, и только после этого он поставляется потребителю и вводится в холодильное оборудование в качестве хладагента по имеющейся технологии. Именно так сегодня и действует способ поставки хладонов, обогащенных ПАА, потребителю.
В настоящее время одной и единственной серией таких композиций, названных M1LE и производимых на ВОАО «Химпром» в промышленных объемах, являются смесевые композиции широко известных хладонов 22, 142b и 21 в различных весовых соотношениях с добавлением в их состав определенной доли ПАА, регламентированной требованиями ТУ на их производство.
Следует отметить, что для нового холодильного оборудования такой способ поставки хладонов является типичным.
Однако для эксплуатируемого холодильного оборудования он обладает рядом существенных недостатков. Прежде всего, потребителю необходимо освободить эксплуатируемую холодильную установку от штатного хладагента, найдя ему впоследствии дальнейшее применение. Причем слив штатного хладагента сопровождается неминуемыми технологическими потерями, а перспектива его использования в другом холодильном оборудовании возможна только после проведения дорогостоящей процедуры регенерации, т.е. очистки слитого хладагента от растворенных в нем примесей взаимодействующего с ним в процессе прежней работы компрессорного масла.
Существуют и иные недостатки, связанные с промышленным производством хладонов, обогащенных ПАА. При обогащении какого-либо хладона поверхностно-активным агентом состав его меняется. Например, добавка к известному моновеществу – хладону R134a – даже незначительной доли поверхностно-активного агента автоматически переводит его из класса моновеществ в класс смесевых композиций. В этом случае для промышленного выпуска такой смесевой композиции требуется разработка новых технических условий и технологических процессов, модернизация технологических производственных линий, внесение состава композиции и нового ее названия в различные реестры и т.п.
Кроме того, в целях получения эффекта по энергосбережению не каждый потребитель эксплуатируемого у себя холодильного оборудования решится произвести замену штатного хладагента. Связано это, прежде всего, с тем, что вместе с покупкой холодильной техники, как правило, потребителю предоставляются определенные гарантийные обязательства о его надежной работе на штатном хладагенте. И процедура замены штатного хладагента на любой другой аналог автоматически лишает потребителя права предъявлять какие-либо претензии производителю холодильной техники в случае отказа.
При проведении исследований по выявлению аналогов заявляемому изобретению аналогов и наиболее близкого аналога из уровня техники не обнаружено.
Технической задачей изобретения является получение энергосберегающего эффекта в холодильном оборудовании при замене штатного хладагента в эксплуатируемом режиме, равнозначного эффекту при обогащении хладонов промышленным способом, с одновременным упрощением процедуры обогащения.
Предлагаемое изобретение решает задачу получения энергосберегающего эффекта путем обогащения непосредственно в холодильном оборудовании штатного хладагента поверхностно-активным агентом.
Решение задачи состоит в следующем.
В предлагаемом способе энергосбережения в холодильном оборудовании энергосберегающий эффект достигается путем обогащения штатного хладагента поверхностно-активным агентом (ПАА) непосредственно в холодильном оборудовании, для чего в пустой чистый или из-под хладона, аналогичного штатному хладагенту, баллон через вентиль вводят посредством мерной мензурки необходимое количество ПАА, заправочным шлангом соединяют вентиль баллона с вентилем холодильного оборудования, включают холодильное оборудование в рабочий режим, при котором штатный хладагент поступает в баллон с ПАА, при этом непрерывно фиксируют вес баллона и при некотором увеличении веса выключают холодильное оборудование, выдерживают интервал времени для образования в баллоне хладона, обогащенного ПАА, после чего в соответствии со штатной технологией холодильное оборудование подготавливают для режима заправки хладоном и вновь включают, осуществляют откачку хладона, обогащенного ПАА, из баллона в холодильное оборудование, по окончании процесса откачки холодильное оборудование отключают, затем вновь включают в рабочий режим на 3-5 минут для распределения по холодильному контуру обогащенного хладагента, после чего отключают, затем процедуру по обогащению хладагента повторяют без добавки в баллон ПАА.
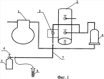
Предлагаемое изобретение поясняется чертежами, где на фиг.1 показана схема процедуры обогащения хладагента поверхностно-активным агентом, на фиг.2 – результаты сравнительных испытаний.
Холодильное оборудование (см. фиг.1) включает компрессор 1, ресивер 2, заправочный вентиль 3, осушитель 4. Дополнительное оборудование для процедуры обогащения содержит баллон 5 для введения поверхностно-активного агента (ПАА), вентиль 6 баллона 5, заправочный шланг 7 для соединения вентиля 6 баллона 5 с вентилем 3 холодильного оборудования, мерная мензурка 8 для заправки баллона 5 поверхностно-активным веществом (ПАА).
Способ осуществляют следующим образом.
1. В пустой чистый или из-под хладона, аналогичного штатному хладагенту, баллон 5 емкостью, по крайней мере, до 15 л, вводят необходимое количество поверхностно-активного агента (ПАА). Для удобства ПАА лучше вводить в вентиль 6 баллона 5. При этом для введения точного количества ПАА рекомендуется использовать прозрачную емкость (мензурку) 8, имеющую метки через каждые 0,5 г.
2. После введения ПАА в вентиль 6 баллона 5 к нему присоединяют заправочный шланг 7.
3. Второй конец заправочного шланга 7 присоединяют к заправочному вентилю 3 холодильного оборудования.
4. После присоединения второго конца заправочного шланга 7 холодильное оборудование (компрессор 1) включают в рабочий режим.
5. Открывают вентиль 6 на баллоне 5 и заправочный вентиль 3. Штатный хладагент при работающем холодильном оборудовании начинает заполнять баллон 5 с ПАА. Ориентируясь по весу баллона 5, когда он увеличится на несколько кг (3-5 кг), холодильное оборудование выключают. Выдерживают интервал времени. В баллоне 5 образуется хладон, обогащенный ПАА.
6. После чего в соответствии со штатной технологией холодильное оборудование подготавливают для режима заправки хладоном и вновь включают. Происходит откачка хладона, обогащенного ПАА, из баллона 5 в холодильное оборудование.
7. По окончании процесса откачки холодильное оборудование отключают, закрывают заправочный вентиль 3.
8. Для распределения по холодильному контуру введенного из баллона 5 в холодильное оборудование хладона, обогащенного ПАА, холодильное оборудование включают в рабочий режим на 3-5 мин, после чего отключают.
9. С целью исключения технологических потерь ПАА в баллоне 5 и в заправочном шланге 7 повторяют процедуру по обогащению хладагента ПАА, но без добавки в баллон 5 ПАА.
Экспериментальная проверка заявляемого способа проводилась на холодильно-отопительных установках типа РК-45 опытных крупнотоннажных рефрижераторных контейнеров (КРК), штатным хладагентом в которых являлся хладон С10М1-А, представляющий собой смесь хладонов 22, 142b, 21 в массовом соотношении компонентов 65/30/5.
Примеры осуществления способа.
Пример 1.
В соответствии с техническими условиями на хладон M1LE (ТУ 2412-313-05763458-2001, Волгоград, ВОАО «Химпром», 2001 г., 30 с.) хладон M1LE марки «В» представляет собой смесь хладонов 22, 142b, 21 в массовом соотношении компонентов 65/30/5 и поверхностно-активного агента в процентном соотношении 0,007 от массы хладона.
Иными словами, добавив к штатному хладагенту С10М1-А, находящемуся в холодильно-отопительных установках типа РК-45 КРК, поверхностно-активный агент в процентном соотношении 0,007 от его массы, теоретически может быть получен состав хладона M1LE марки «В».
Используя приведенный постулат, для проведения эксперимента был изготовлен ПАА с химической формулой, соответствующей формуле ПАА по патенту RU 2161637, C09K 5/04.
Учитывая, что в холодильно-отопительной установке типа РК-45 находится 15 кг хладагента марки С10М1-А, для получения состава композиции, соответствующей составу хладона M1LE марки «В», необходимо добавить к нему 1,05 г ПАА.
Предварительно были проведены испытания на охлаждение корпуса КРК при работе холодильно-отопительной установки типа РК-45, заправленной штатным хладоном марки С10М1-А.
Обогащение хладагента С10М1-А, находящегося в холодильно-отопительной установке типа РК-45, поверхностно-активным агентом массой 1,05 г было проведено последовательно, в соответствии с пп.1-8 предлагаемого выше способа.
В течение двух недель после этого холодильно-отопительная установка РК-45 проработала 96 моточасов.
Через две недели, после равномерного распределения ПАА по контуру холодильной системы РК-45, на что указано в патенте RU 2161637, C09K 5/04, испытания на охлаждение корпуса КРК при работе холодильно-отопительной установки типа РК-45 были проведены повторно – с моделированием прежних условий.
Результаты сравнительных испытаний приведены на фиг.2.
Динамика охлаждения корпуса КРК при последовательной работе на хладагенте С10М1-А и С10М1-А, обогащенном ПАА (M1LE-B),
где  – опережение по времени достижения температуры -12°С и -20°С.
Как видно из фиг.2, динамика охлаждения грузового помещения корпуса КРК при работе установки РК-45 на обогащенном хладагенте С10М1-А в среднем на 8% эффективнее по сравнению с ее работой на штатном хладагенте С10М1-А, что согласуется с описанием работы холодильного оборудования на хладонах с ПАА (патент RU 2161637, С09К 5/04).
Таким образом, обогащение используемых в холодильных установках штатных хладагентов поверхностно-активными агентами непосредственно в холодильном контуре значительно упрощает процедуру обогащения и подтверждает наличие энергосберегающего эффекта, равнозначного эффекту при обогащении хладонов промышленным способом.
Формула изобретения
Способ энергосбережения в холодильном оборудовании, в котором энергосберегающий эффект достигают путем обогащения штатного хладагента поверхностно-активным агентом непосредственно в холодильном оборудовании, для чего в пустой чистый или из-под хладона, аналогичного штатному хладагенту, баллон через вентиль вводят посредством мерной мензурки необходимое количество поверхностно-активного агента, заправочным шлангом соединяют вентиль баллона с вентилем холодильного оборудования, включают холодильное оборудование в рабочий режим, при котором штатный хладагент поступает в баллон с поверхностно-активным агентом, при этом непрерывно фиксируют вес баллона и при некотором его увеличении выключают холодильное оборудование, выдерживают интервал времени для образования в баллоне хладона, обогащенного поверхностно-активным агентом, после чего в соответствии со штатной технологией холодильное оборудование подготавливают для режима заправки хладоном и вновь включают, осуществляют откачку хладона, обогащенного поверхностно-активным агентом, из баллона в холодильное оборудование, по окончании процесса откачки холодильное оборудование отключают, затем вновь включают в рабочий режим на 3-5 мин для распределения по холодильному контуру обогащенного хладагента, после чего отключают, затем процедуру по обогащению хладагента повторяют без добавки в баллон поверхностно-активного агента.
РИСУНКИ
|
|