|
|
(21), (22) Заявка: 2007109195/06, 12.03.2007
(24) Дата начала отсчета срока действия патента:
12.03.2007
(46) Опубликовано: 10.11.2008
(56) Список документов, цитированных в отчете о поиске:
RU 2070649 C1, 20.12.1996. RU 2170914 C1, 20.07.2001. SU 1339282 A1, 23.09.1987. SU 1663218, 15.07.1991. US 2005045165 A, 03.03.2005. EP 1602817 B1, 07.12.2005.
Адрес для переписки:
160000, г.Вологда, ул. Ленина, 15, ГОУ ВПО ВоГТУ
|
(72) Автор(ы):
Александров Игорь Константинович (RU), Несговоров Евгений Валерьянович (RU)
(73) Патентообладатель(и):
ГОУ ВПО “Вологодский государственный технический университет” (ВоГТУ) (RU)
|
(54) СПОСОБ СТАБИЛИЗАЦИИ МИНИМАЛЬНОГО УДЕЛЬНОГО РАСХОДА ТОПЛИВА ДВИГАТЕЛЕМ ВНУТРЕННЕГО СГОРАНИЯ ТРАНСПОРТНОГО СРЕДСТВА С ЭЛЕКТРОМЕХАНИЧЕСКОЙ ТРАНСМИССИЕЙ И УСТРОЙСТВО ДЛЯ ЕГО ОСУЩЕСТВЛЕНИЯ
(57) Реферат:
Изобретение относится к области использования двигателей внутреннего сгорания в машинах и машинных агрегатах различного назначения с электромеханической трансмиссией. Способ стабилизации минимального удельного расхода топлива двигателем внутреннего сгорания за счет автоматического регулирования режима работы ДВС на основе обратной связи с элементами электромеханической трансмиссии, обеспечивающий работу движителя транспортного средства при заданном положении топливоподающего рабочего органа достигается путем задания значения частоты вращения вала двигателя, соответствующей минимальному удельному расходу топлива, измерении частоты вращения этого вала при изменяющемся внешнем моменте сопротивления, сравнении измеренной частоты вращения с заданным значением, усилении разностного сигнала и подаче его на вход управления током возбуждения генератора переменного тока, изменении его электромагнитного момента, приводящего последний в соответствие с моментом, развиваемым ДВС, одновременно измеряют напряжение на выходе накопителя электрической энергии, которое сравнивают с двумя предварительно установленными уровнями, при отклонении измеренного напряжения от установленных вырабатывают сигнал на отключение ДВС при превышении напряжения над предварительно заданным верхним уровнем, или на включение ДВС при уменьшении напряжения ниже предварительно заданного нижнего уровня, что обеспечивает работу ДВС в повторно-кратковременном режиме работы при неизменной заданной нагрузке (мощности) во время работы. Техническим результатом является стабилизация минимального удельного расхода топлива и оптимизация режима работы двигателя внутреннего сгорания при переменном характере нагрузки на движителе транспортного средства, снабженного электромеханической трансмиссией, а также упрощение конструкции транспортного средства. 2 н.п. ф-лы, 2 ил.
Изобретение относится к области использования двигателей внутреннего сгорания (ДВС) в машинах и машинных агрегатах различного назначения, в частности, применительно к транспортным средствам, предназначенным для перевозок грузов и пассажиров.
Использование ДВС вкупе с электромеханической трансмиссией получило достаточно широкое применение. В частности, такое техническое решение применяется на карьерных самосвалах БеЛАЗ, на тракторах промышленного назначения, на железнодорожном транспорте, троллейбусах, в гибридных энергетических системах легковых автомобилей («Ниссан», «АУДИ» и др.) [1, 2, 3].
Энергетическая эффективность указанных устройств достигается за счет использования в системе мотор-колесо электродвигателя, который обеспечивает режим постоянной мощности при изменяющейся внешней нагрузке (переменной величине момента сопротивления на движителе), в частности двигателя постоянного тока с последовательным возбуждением. Тем самым достигается стабилизация электрической мощности в цепи «генератор тока – двигатель мотор-колеса». Это, в свою очередь, приводит к стабилизации работы ДВС в заданном стационарном режиме работы, что повышает топливную экономичность энергоустановки в целом.
Недостатком рассмотренных энергоустановок является то, что они не обеспечивают условие максимального использования двигателя внутреннего сгорания на его внешней скоростной характеристике, они также не имеют возможности рекуперации кинетической энергии при торможении ДВС по команде водителя или при движении транспортного средства под уклон.
Известны способ стабилизации минимального удельного расхода топлива двигателя внутреннего сгорания и устройство для его осуществления, обеспечивающие за счет задания значения частоты вращения вала двигателя, соответствующего минимальному расходу топлива, сравнения этого значения с величиной допустимого отклонения данного параметра от заданного, при превышении которого вырабатывают сигнал, вызывающий переключение коробки передач, и приводят величину момента сопротивления к диапазону, в котором обеспечивается бесступенчатое регулирование частоты вращения выходного вала вариатора при заданной (постоянной) частоте вращения входного (насосного) вала [4], что обеспечивает автоматическую стабилизацию режима работы ДВС на основе обратных связей частоты вращения двигателя с элементами трансмиссии.
Последнее техническое решение по своей сущности ближе всего к предлагаемому и принято за прототип. Существенным недостатком прототипа является то, что способ стабилизации минимального удельного расхода топлива предполагает наличие многоступенчатой коробки передач и гидромеханической трансмиссии, такое техническое решение сложно в конструктивном исполнении. В прототипе устройства используется также достаточно сложное взаимосвязанное управление двумя механическими устройствами: многоступенчатой коробкой передач и вариатором с бесступенчатым регулированием частоты вращения (в частности, управляемым гидротрансформатором).
Цель изобретения:
1. Стабилизация минимального удельного расхода топлива и оптимизация режима работы двигателя внутреннего сгорания при переменном характере нагрузки на движителе транспортного средства, снабженного электромеханической трансмиссией.
2. Упрощение конструкции транспортного средства.
Способ стабилизации минимального удельного расхода топлива двигателем внутреннего сгорания реализуется за счет автоматического регулирования режима работы ДВС на основе обратной связи с элементами трансмиссии, в транспортном средстве, снабженном электромеханической трансмиссией, включающей генератор переменного тока, выпрямитель, управляемый аккумулятор электрической энергии, электродвигатель со своей системой управления, тем, что сигнал, равный разности заданной и действительной частот вращения, усиливают и подают на вход управления током возбуждения генератора переменного тока, изменяют его электромагнитный момент, приводя последний в соответствие с моментом, развиваемым ДВС, одновременно измеряют напряжение на выходе накопителя электрической энергии, которое сравнивают с двумя предварительно установленными уровнями, при отклонении измеренного напряжения от установленных уровней вырабатывают сигнал на отключение ДВС при превышении напряжения над предварительно заданным верхним уровнем или на включение ДВС при уменьшении напряжения ниже предварительно заданного нижнего уровня, что обеспечивает работу ДВС в повторно-кратковременном режиме работы при неизменной заданной нагрузке (мощности) во время работы.
Предлагаемый способ реализуется устройством стабилизации минимального удельного расхода топлива ДВС, содержащим топливоподающий рабочий орган (ТПРО), снабженным системой автоматического регулирования режима работы ДВС с обратной связью с элементами трансмиссии, устройство дополнительно содержит генератор переменного тока, выпрямитель, управляемый аккумулятор электрической энергии, электродвигатель со своей системой управления, преобразователь положения ТПРО в сигнал задания угловой частоты вращения выходного вала ДВС зад, датчик частоты напряжения на выходе генератора, датчик величины напряжения на выходе выпрямителя, преобразователь частоты напряжения на выходе генератора в сигнал и угловой частоты вращения выходного вала ДВС, сравнивающее устройство с выходным сигналом  , равным разности зад и , преобразователь разности заданной и действительной угловых частот вращения выходного вала ДВС в соответствующий ток возбуждения генератора переменного тока, систему управления током зарядки аккумулятора, электрический двигатель, приводящий движитель (колесо), систему управления электрическим двигателем, включающую силовой преобразователь со своей системой управления, имеющей на входе сигнал водителя, двухуровневый компаратор, преобразующий сигнал на его входе в команду на отключение ДВС или включение ДВС и системы управления током зарядки аккумулятора, причем выход устройства сравнения частоты вращения вала ДВС с заданной связан с преобразователем разности частот вращения в сигнал управления напряжением генератора переменного тока, а выход измерителя величины напряжения на аккумуляторе связан с первыми входами двухуровнего компаратора, на вторых входах которого заранее заданы верхний и нижний уровни, первый выход двухуровнего компаратора связан с входом устройства, выключающего ДВС, а второй выход двухуровнего компаратора связан с входом системы, управляющей зарядкой аккумулятора и устройством, запускающим ДВС.
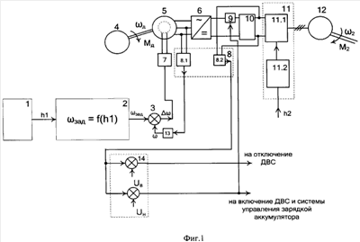
Предлагаемый способ реализуется устройством, структурная схема которого представлена на фиг.1. На фиг.2 показаны: 1 – внешние характеристики М=f( ), различающиеся на М; 2 – регуляторные ветви характеристик М=f( ); 3 – регуляторные ветви характеристик q=f( ); 4 – внешние характеристики q=f( ), где М и соответственно момент на валу и частота вращения двигателя внутреннего сгорания, q – удельный расход топлива двигателем.
Устройство (фиг.1) содержит задатчик положения 1 топливоподающего органа с выходным сигналом h1, преобразователь 2 положения топливоподающего органа в сигнал задания угловой частоты вращения выходного вала двигателя внутреннего сгорания зад, сравнивающее устройство 3 с выходным сигналом  , равным разности зад и , ДВС 4, генератор переменного тока 5, выпрямитель 6, преобразователь 7 разности заданной и действительной угловых частот вращения выходного вала ДВС в соответствующий ток возбуждения генератора переменного тока, датчик 8 частоты и величины напряжения, включающий датчик частоты 8.1 напряжения на выходе генератора 5, датчик величины 8.1 напряжения на выходе выпрямителя 6, систему управления 9 током зарядки аккумулятора 10, систему управления электрическим двигателем 11, включающую силовой преобразователь 11.1 со своей системой управления 11.2, имеющей на входе сигнал h2 водителя, электрический двигатель 12, преобразователь 13 частоты напряжения на выходе генератора в сигнал угловой частоты вращения выходного вала ДВС , двухуровневый компаратор 14, преобразующий сигнал на его входе в команду на отключение ДВС или включение ДВС и системы управления током зарядки аккумулятора.
Принципиальной отличительной особенностью предлагаемого способа является то, что стабилизация режима работы ДВС в отличие от прототипа осуществляется не за счет управляющего воздействия на элементы трансмиссии, а за счет преобразования механической энергии двигателя внутреннего сгорания в электрическую, накопления и оперативного расхода ее электрическим двигателем и благодаря управлению накоплением электрической энергии с помощью системы автоматического управления генератором электрической энергии, управляемым аккумулятором, что в конечном итоге обеспечивает работу ДВС вблизи внешней скоростной характеристики с заданными режимными параметрами.
В связи с этим заявляемое техническое решение в отличие от прототипа вместо управляемой гидромеханической трансмиссии содержит генератор переменного тока, датчик частоты напряжения генератора переменного тока (датчик частоты вращения), выпрямитель, управляемый аккумулятор электрической энергии, электродвигатель со своей системой управления, устройство сравнения измеренной частоты вращения с предварительно заданной, причем первый вход устройства сравнения заданной и измеренной частот вращения подключен к выходу датчика задания частоты вращения, второй вход устройства сравнения подключен к выходу генератора переменного тока, выход устройства сравнения частот вращения подключен к входу усилителя, управляющего током возбуждения генератора переменного тока.
Эти отличия позволяют сделать вывод о соответствии заявляемого технического решения критерию “Новизна”. Признаки, отличающие заявляемое техническое решение от прототипа, не выявлены в других технических решениях при изучении данной и смежных областей техники, следовательно, обеспечивают заявляемому техническому решению соответствие критерию “Существенные отличия”.
При проведении дополнительного поиска известных решений не были выявлены признаки, совпадающие с отличительными от прототипа признаками заявляемого устройства. Следовательно, заявляемое изобретение соответствует условию «изобретательный уровень».
Устройство работает следующим образом.
Скорость вращения и вращающий момент (нагрузка) ДВС, соответствующие его минимальному расходу топлива, определяются путем задания частоты вращения на входе системы управления генератором переменного тока. При отклонении скорости вращения от заданной изменяется напряжение на выходе генератора, что приводит к изменению напряжения на аккумуляторе и к срабатыванию системы управления зарядкой аккумулятора.
С помощью блока 1 (см. фиг.1) задается определенное положение, близкое к максимальному, топливоподающего органа (ТПРО) (дроссель в карбюраторном ДВС, система, устанавливающая натяжение пружины всережимного центробежного регулятора ТНВД в дизельном двигателе и т.п.). Сигнал h1 положения ТПРО поступает к задатчику 2 частоты вращения, который устанавливает заданную зад в соответствии с внешней скоростной характеристикой (см. фиг.2), частоту вращения двигателя внутреннего сгорания 4, при которой обеспечивается близкий к минимальному удельный расход топлива.
Изменение момента сопротивления на валу электрического двигателя 12, приводящего в движение колесо, обусловленное изменением дорожных условий или командой водителя (сигнал h2), а также движение с постоянным моментом сопротивления вызывает изменение энергии, потребляемой двигателем от аккумулятора 10, приводящее к снижению напряжения на его выходе.
В случае превышения верхнего уровня, что свидетельствует о полной зарядке аккумулятора, релейный элемент выдает сигнал для остановки ДВС. В это время система автоматического управления электрическим двигателем питается только от аккумулятора, расходуя накопленную им энергию, что приводит к снижению напряжения в электрической цепи. Наличие указанной фазы «отдыха» ДВС также является отличительной особенностью заявляемого способа.
При снижении напряжения на аккумуляторе ниже второго предварительно установленного уровня релейный элемент выдает команду на включение ДВС и жестко связанного с ним генератора переменного тока. При этом с помощью системы управления напряжением на выходе генератора, а также с помощью системы управления током зарядки аккумулятора обеспечивается постоянство мощности зарядки и мощности генератора переменного тока, а следовательно, и мощности ДВС.
Таким образом, ДВС работает в повторно-кратковременном или кратковременном режиме работы в условиях постоянной заданной мощности на его валу.
Электрический двигатель, приводящий в движение колесо, во время паузы потребляет энергию от аккумулятора электрической энергии, а во время работы ДВС электрический двигатель потребляет энергию как от генератора электрической энергии, так и от аккумулятора электрической энергии.
В результате предлагаемые способ и устройство оптимизируют работу ДВС при изменяющемся моменте сопротивления на валу электрического двигателя и при неизменном (заданном) положении топливоподающего органа ДВС, обеспечивающим работу последнего на части регуляторной ветви вблизи внешней скоростной характеристики. Этот рабочий интервал за счет рассмотренной выше системы регулирования определяется величиной  (фиг.1), где удельный расход топлива близок к минимальному, а частота вращения вала и его мощность квазипостоянны. Данное условие исключает работу ДВС на переходных режимах при непрерывно изменяющемся моменте сопротивления на движителе и тем самым дополнительно повышает топливную экономичность ДВС.
Обеспечение заданных скоростного и нагрузочных режимов работы ДВС при переменных величине нагрузки на валу и частоты его вращения (Mс=var, 2=var) приводного электрического двигателя осуществляется путем обеспечения постоянства величины мощности, отбираемой от генератора электрической энергии. За этим следит релейный элемент, сравнивающий величину напряжения на выходе выпрямителя с двумя предварительно установленными уровнями.
Литература
1. Антонов А.С., Магидович Е.Н., Новохатько И.С. Гидромеханические и электромеханические передачи транспортных и тяговых машин / Под ред. А.С.Антонова, М. – Л.: Машгиз, 1965. – 351 с.
2. Ращупкин Ю.С. Исследование электромеханической трансмиссии трактора ДЭТ-250 в режиме ходоуменьшения для гидромелиоративных машин: Автореф. дисс. … кандид. техн. наук. Челябинск, 1968. – 21 с.
4. Патент 2070649 С1 РФ, МКИ 6 F02D 45/00, В60К 41/16. Способ стабилизации минимального расхода топлива двигателем внутреннего сгорания и устройство для его осуществления / И.К.Александров, Е.В.Несговоров. – Опубл. в БИ №35, 1996.
Формула изобретения
1. Способ стабилизации минимального удельного расхода топлива двигателем внутреннего сгорания за счет автоматического регулирования режима работы ДВС на основе обратной связи с элементами трансмиссии, отличающийся тем, что в транспортном средстве, снабженном электромеханической трансмиссией, включающей генератор переменного тока, выпрямитель, управляемый аккумулятор электрической энергии, электродвигатель со своей системой управления, сигнал, равный разности заданной и действительной частот вращения выходного вала двигателя, усиливают и подают на вход управления током возбуждения генератора переменного тока, изменяют его электромагнитный момент, приводя последний в соответствие с моментом, развиваемым ДВС, одновременно измеряют напряжение на выходе накопителя электрической энергии, которое сравнивают с двумя предварительно установленными уровнями, при отклонении измеренного напряжения от установленных уровней, вырабатывают сигнал на отключение ДВС при превышении напряжения над предварительно заданным верхним уровнем, или на включение ДВС при уменьшении напряжения ниже предварительно заданного нижнего уровня, что обеспечивает работу ДВС в повторно-кратковременном режиме работы при неизменной заданной нагрузке (мощности) во время работы.
2. Устройство стабилизации минимального удельного расхода топлива ДВС, содержащее топливоподающий рабочий орган (ТПРО), снабженное системой автоматического регулирования режима работы ДВС с обратной связью с элементами трансмиссии, отличающееся тем, что оно дополнительно содержит генератор переменного тока, выпрямитель, управляемый аккумулятор электрической энергии, электродвигатель со своей системой управления преобразователь положения ТПРО в сигнал задания угловой частоты вращения выходного вала ДВС зад, датчик частоты напряжения на выходе генератора, датчик величины напряжения на выходе выпрямителя, преобразователь частоты напряжения на выходе генератора в сигнал и угловой частоты вращения выходного вала ДВС, сравнивающее устройство, с выходным сигналом  , равным разности зад и , где – действительная угловая частота вращения выходного вала двигателя, преобразователь разности заданной и действительной угловых частот вращения выходного вала ДВС в соответствующий ток возбуждения генератора переменного тока, систему управления током зарядки аккумулятора, электрический двигатель, приводящий движитель (колесо), систему управления электрическим двигателем, включающую силовой преобразователь со своей системой управления, имеющей на входе сигнал водителя, двухуровневый компаратор, преобразующий сигнал на его входе в команду на отключение ДВС или включение ДВС и системы управления током зарядки аккумулятора, причем выход устройства сравнения частоты вращения вала ДВС с заданной связан с преобразователем разности частот вращения в сигнал управления напряжением генератора переменного тока, а выход измерителя величины напряжения на аккумуляторе связан с первыми входами двухуровнего компаратора, на вторых входах которого заранее заданы верхний и нижний уровни, первый выход двухуровнего компаратора связан с входом устройства, выключающего ДВС, а второй выход двухуровнего компаратора связан с входом системы, управляющей зарядкой аккумулятора и устройством, запускающим ДВС.
РИСУНКИ
|
|