|
|
(21), (22) Заявка: 2006126856/09, 24.07.2006
(24) Дата начала отсчета срока действия патента:
24.07.2006
(43) Дата публикации заявки: 27.01.2008
(46) Опубликовано: 10.10.2008
(56) Список документов, цитированных в отчете о поиске:
RU 2208292 C2, 10.07.2003. RU 2210183 C2, 10.08.2003. RU 2258302 C2, 10.08.2005. RU 2240647 C1, 20.11.2004. US 5999041, 07.12.1999.
Адрес для переписки:
141070, Московская обл., г. Королев, ул. Ленина, 4а, ОАО “РКК “Энергия” им. С.П. Королева”, отдел интеллектуальной собственности
|
(72) Автор(ы):
Бичуцкий Александр Яковлевич (RU)
(73) Патентообладатель(и):
Открытое акционерное общество “Ракетно-космическая корпорация “Энергия” имени С.П. Королева” (RU)
|
(54) КОММУТАТОР НАПРЯЖЕНИЯ С ЗАЩИТОЙ ОТ ПЕРЕГРУЗКИ ПО ТОКУ
(57) Реферат:
Предлагаемое изобретение относится к области электронной техники и может быть использовано в коммутируемых источниках питания с защитой от перегрузки по току. Технический результат заключается в расширении функциональных возможностей за счет осуществления защиты от перегрузки по току как в переходном процессе – при наличии емкостной нагрузки – при включении питания блока нагрузки или дополнительных потребителей после включения блока нагрузки, так и в установившемся состоянии. Коммутатор напряжения с защитой от перегрузки по току содержит датчик тока, электронный ключ, выполненный по схеме двухтактного повторителя, который подает питание в блок нагрузки. Дополнительно введенные апериодическое звено, транзистор и диод, включенный последовательно с база-эмиттерным переходом указанного транзистора, включены в цепь управления электронного ключа в виде электронного шунта. Выходным сигналом электронного ключа при превышении нагрузки выше заданной обеспечивается управлением электронным шунтом, обеспечивая прерывание тока через нагрузку. 1 з.п. ф-лы, 2 ил.
Предлагаемое изобретение относится к техническим средствам электронной техники и может быть использовано для коммутации напряжения от источника питания в блок нагрузки с защитой его от превышения тока, а также для защиты от перегрузки как источника питания, так и самого коммутатора напряжения.
Известен компенсационный стабилизатор напряжения [1] с защитой от перегрузки по току, содержащий электронный коммутатор, выполненный на транзисторе, ограничительный резистор и второй транзистор, управляющий электронным коммутатором.
Недостатком указанного устройства является невозможность полного отключения нагрузки от источника напряжения, что может привести к недопустимым режимам работы блока нагрузки. Например, если блоком нагрузки является электронное устройство, то элементы этого устройства будут находиться под пониженным недопустимым напряжением.
Известен ряд устройств – коммутаторов напряжения [2-5], построенных на основе последовательно соединенных электронного ключа и шунта; по увеличению падения напряжения на последнем с помощью компараторов и элементов логики осуществляется управление (выключение) электронного ключа.
В качестве прототипа заявляемого устройства по функциональному назначению можно указать на «Коммутатор напряжения с защитой от перегрузки по току» [5].
Устройство-прототип содержит соединенные последовательно с блоком нагрузки электронный ключ и датчик тока нагрузки, а также триггер и блок защиты от перегрузок по току, обеспечивающий через схему ИЛИ выключение коммутатора при любой нагрузке.
Недостатком известного устройства является отсутствие ограничения пусковых токов, что может привести к ложному срабатыванию схемы защиты. Кроме того, устройство имеет пониженную помехоустойчивость из-за возможности ложного срабатывания триггера.
Задача изобретения – расширение функциональных возможностей за счет осуществления защиты от перегрузки по току в переходных режимах – при наличии емкостных составляющих блока нагрузки и увеличение помехоустойчивости при изменениях входного напряжения и токов нагрузки.
Эта задача достигается тем, что в коммутатор напряжения с защитой от перегрузки по току, содержащий последовательно соединенные шину положительного потенциала входного напряжения, датчик тока, электронный ключ, управляющий вход которого соединен через резистор с входной и выходной шинами отрицательного потенциала напряжения, при этом электронный ключ выполнен в виде двухтактного повторителя с n-p-n транзистором в цепи коммутируемого тока, и шину положительного потенциала выходного напряжения, дополнительно введены диод, p-n-p транзистор, эмиттер которого соединен с шиной положительного потенциала входного напряжения, а коллектор соединен с катодом диода и с управляющим входом электронного ключа, а также введено апериодическое звено, вход которого соединен с выходом электронного ключа, а выход соединен с базой p-n-p транзистора, при этом общая точка апериодического звена соединена с входом электронного ключа, апериодическое звено выполнено в виде конденсатора и двух последовательно соединенных первыми выводами резисторов, при этом один вывод конденсатора соединен с первыми выводами резисторов, а второй его вывод является общей точкой апериодического звена, вторые выводы резисторов являются соответственно входом и выходом апериодического звена
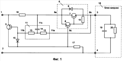
Функционирование заявляемого устройства поясняется фиг.1 и 2.
На фиг.1 приведена схема коммутатора напряжения с защитой от перегрузки по току. На схеме показано:
1 – шина положительного потенциала входного напряжения,
2 – шина отрицательного потенциала входного напряжения,
3 – шина положительного потенциала выходного напряжения,
4 – шина отрицательного потенциала выходного напряжения,
5 – p-n-p транзистор,
6 – электронный ключ – в составе:
7 – n-p-n транзистор,
8 – p-n-p транзистор,
9 – защитный диод,
10 – защитный резистор,
11 – апериодическое звено – в составе:
12 – входной резистор,
13 – выходной резисторы
14 – конденсатор,
15 – диод,
16 – датчик тока,
17 – резистор,
18 – блок нагрузки,
19 – емкостная составляющая нагрузки,
20 – активная составляющая нагрузки.
На фиг.2 показано: а – пример формы напряжения, поступающего на вход устройства, б – форма напряжения на датчике тока 16, в – ток базы n-p-n транзистора 8, г – ток нагрузки, протекающий через шину положительного потенциала выходного напряжения 3, д – возможный характер изменения нагрузки. Графики, приведенные на фиг.2 являются результатом математического моделирования заявляемого устройства.
Устройство выполнено следующим образом.
Шина положительного потенциала входного напряжения 1 соединена с эмиттером p-n-p транзистора 5 и, через датчик тока 16, с входом (6а) электронного ключа 6 и общей точкой (11с) апериодического звена 11. Выход (6b) электронного ключа 6 соединен с шиной положительного потенциала выходного напряжения 3 (выход устройства) и с входом (11а) апериодического звена 11. Выход (11b) апериодического звена 11 соединен с базой p-n-p транзистора 5 и с анодом диода 15. Катод диода 15, вход управления (6с) электронного ключа 6 и коллектор p-n-p транзистора 5 соединены через резистор 17 с шиной отрицательного потенциала входного напряжения 2 и шиной отрицательного потенциала выходного напряжения 4 («общая точка» входа и выхода устройства).
Электронный ключ 6 выполнен в виде двухтактного повторителя [6] и состоит из силового n-p-n транзистора 7, коллектор которого является входом (6а) электронного ключа, а эмиттер является выходом (6b) электронного ключа 6. P-n-p транзистор 8 соединен эмиттером с коллектором n-p-n транзистора 7, база которого соединена с коллектором n-p-n транзистора 8. База p-n-p транзистора 8 является входом управления (6с) электронного ключа 6. Защитный диод 9 соединен анодом с эмиттером n-p-n транзистора 7, а катодом с коллектором последнего. Защитный резистор 10 включен между базой и эмиттером n-p-n транзистора 7.
Апериодическое звено 11 выполнено в виде трехполюсника с входным (12) и выходным (13) резисторами и конденсатором 14, соединенным с резисторами 12 и 13 с одной стороны и общей точкой трехполюсника с другой стороны.
Коммутатор напряжения с защитой от перегрузки по току работает следующим образом.
Пусть, например, в момент t1 между шинами положительного потенциала входного напряжения 1 и отрицательного потенциала входного напряжения 2 устройства подается напряжение U1 (фиг 2, а). Возникает ток Iб 8 в цепи: шина положительного потенциала входного напряжения 1 датчик тока 16 эмиттер-база p-n-p транзистора 8 резистор 17 шина отрицательного потенциала входного напряжения 2 и ток I3 через n-p-n транзистор 7. Ток I3 в момент подачи входного напряжения определяется емкостной составляющей нагрузки 19 блока нагрузки 18. Его ограничение осуществляется путем ограничения коллекторного тока p-n-p транзистора 8 тока, что в свою очередь, связано с напряжением эмиттер-база (Uэб) p-n-p транзистора 8, определяющим значение тока Iб 8. Напряжение Uэб p-n-p транзистора 8 определяется, с одной стороны, суммарным падением напряжения на база-эмиттерном переходе p-n-p транзистора 5 и диоде 15 (это напряжение лежит в пределах от 1.2-1.7 В), с другой стороны, – падением напряжения на резисторе 16. Вид падения напряжения на резисторе 16 (U16) в переходном режиме показан на фиг.2, б – время от t1 до t2, откуда видно, что по мере уменьшения емкостной составляющей тока I3 напряжение U16 уменьшается. На этом же интервале происходит возрастание тока Iб 8 p-n-p транзистора 8 (фиг.2, в) до установившегося режима и уменьшение тока нагрузки I3 до установившегося значения, определяемого активной составляющей нагрузки 20 (участок от t2 до t3) – фиг.2, г.
Если, например, на входе коммутатора напряжения появится помеха, приводящая к увеличению напряжения U1 (участок времени от t3 до t4), то происходит увеличение напряжения U16, уменьшаются токи Iб 8 в и I3 и, следовательно, происходит ограничение емкостной составляющей выходного тока. Скачок тока Iб 8 на участке от t4 до t5, а также «провалы» напряжения U16 и тока I3 связаны с током разряда емкости нагрузки после пропадания сигнала помехи; при этом напряжение на нагрузке не станет ниже напряжения, которое было до действия помехи.
Пусть, например, в некоторый момент t6 произошло увеличение нагрузки: уменьшение активной составляющей 20 с R1 до R2 (фиг.2, д) или значительное увеличение емкостной составляющей нагрузки 19 до недопустимых пределов, в частном случае – это может быть короткое замыкание.
При дальнейшем изложении, для простоты будем говорить о случае короткого замыкания в нагрузке.
При коротком замыкании напряжение на выходе устройства падает, что эквивалентно подаче отрицательного напряжения на вход апериодического звена 11 (относительно его общей точки). При этом в процессе заряда конденсатора 14 напряжение между базой и эмиттером транзистора p-n-p 5 увеличивается до значения, при котором он открывается (если, конечно, до момента его открытия короткое замыкание не исчезнет). Открытие p-n-p транзистора 5 приводит к шунтированию последним база-эмиттерного перехода p-n-p транзистора 8, чем, в свою очередь, прерывается базовый и коллекторные токи n-p-n транзистора 7 (момент времени t8). После этого момента вне зависимости от состояния нагрузки (короткое замыкание может исчезнуть – момент времени t9) транзистор находится в режиме самоблокировки в открытом состоянии.
Далее, если входное напряжение снять (момент t10), а затем опять подать (момент t11), схема восстанавливается и функционирует, как описано выше.
Для того чтобы апериодическое звено 11 не оказывало влияние на процесс включения (при начальной подаче питания), его постоянную времени выбирают в несколько раз больше времени переходного процесса при включении. Например, если время включения (от t1 до t2) составляет от 1 до 5 мс, то постоянная времени апериодического звена выбирается от 100 до 200 мс. При этом время срабатывания защиты (время до открытия p-n-p транзистора 5) будет составлять от 20 до 50 мс.
По сравнению с известным коммутатором напряжения [5] предлагаемое изобретение расширяет функциональные возможности за счет осуществления защиты от перегрузки по току как в переходном процессе при включении питания блока нагрузки с емкостной составляющей или при подключении дополнительных потребителей энергопитания после включения блока нагрузки, так и в установившемся состоянии.
Предлагаемая совокупность признаков в рассмотренных авторами решениях не встречалась для решения поставленной задачи и не следует явным образом из уровня техники, что позволяет сделать вывод о соответствии технического решения критериям “новизна” и “изобретательский уровень”.
Литература
1. Источники электропитания радиоэлектронной аппаратуры. Справочник под редакцией Г.С.Найвельта. Москва, «Радио и связь», 1986 г., с.1896, рис.5.19.
2. Описание изобретения к патенту РФ № 2210183, Н03K 17/08.
3. Описание изобретения к патенту РФ № 2258302, Н03K 17/08.
4. Описание изобретения к патенту РФ № 2240647, Н03K 17/08.
5. Описание изобретения к патенту РФ № 2208292, Н03K 17/08.
6. П.Хоровиц, У.Хилл. Искусство схемотехники, том 1, Москва, «Мир», 1986, с.134.
Формула изобретения
1. Коммутатор напряжения с защитой от перегрузки по току, содержащий последовательно соединенные шину положительного потенциала входного напряжения, датчик тока, электронный ключ, управляющий вход которого соединен через резистор с входной и выходной шинами отрицательного потенциала напряжения, при этом электронный ключ выполнен в виде двухтактного повторителя с n-р-n транзистором в цепи коммутируемого тока, и шину положительного потенциала выходного напряжения, отличающийся тем, что в него дополнительно введены диод, р-n-р транзистор, эмиттер которого соединен с шиной положительного потенциала входного напряжения, а коллектор соединен с катодом диода и с управляющим входом электронного ключа, а также апериодическое звено, вход которого соединен с выходом электронного ключа, а выход соединен с базой р-n-р транзистора и с анодом диода, при этом общая точка апериодического звена соединена с входом электронного ключа.
2. Коммутатор напряжения с защитой от перегрузки по току по п.1, отличающийся тем, что апериодическое звено выполнено в виде конденсатора и двух последовательно соединенных первыми выводами резисторов, при этом один вывод конденсатора соединен с первыми выводами резисторов, а второй его вывод является общей точкой апериодического звена, вторые выводы резисторов являются, соответственно, входом и выходом апериодического звена.
РИСУНКИ
|
|