|
|
(21), (22) Заявка: 2006142133/09, 28.11.2006
(24) Дата начала отсчета срока действия патента:
28.11.2006
(30) Конвенционный приоритет:
29.11.2005 KR 1.10-2005-0115145
(46) Опубликовано: 10.10.2008
(56) Список документов, цитированных в отчете о поиске:
JP 2003077506 А, 14.03.2003. RU 98123289 A, 10.12.2000. ЕР 1365467, 26.11.2003. US 2003054224 A1, 20.03.2003.
Адрес для переписки:
129090, Москва, ул.Б.Спасская, 25, строение 3, ООО “Юридическая фирма Городисский и Партнеры”, пат.пов. А.В.Мицу, рег.№ 364
|
(72) Автор(ы):
КИМ Ки-Донг (KR), ЛИ Хиун-Дзае (KR)
(73) Патентообладатель(и):
ЭЛ ДЖИ ЭЛЕКТРОНИКС ИНК. (KR), ЭЛ ДЖИ КЕМ, ЛТД. (KR)
|
(54) СИСТЕМА ТОПЛИВНОГО ЭЛЕМЕНТА
(57) Реферат:
Изобретение относится к системе топливного элемента. Согласно изобретению система топливного элемента содержит блок батареи, содержащий топливный электрод и воздушный электрод и вырабатывающий электричество посредством электрохимической реакции между водородом и кислородом; блок подачи топлива, подающий водород к топливному электроду блока батареи; блок подачи воздуха, подающий воздух к воздушному электроду блока батареи; и блок хранения остаточного газа, накапливающий остаточный водород, отводимый из блока батареи или блока подачи топлива, и затем подающий этот остаточный водород снова в блок батареи или другую систему, нуждающуюся в водороде. Блок хранения остаточного газа системы топливного элемента обеспечивает возможность повторной подачи водорода в блок батареи, если это необходимо. Техническим результатом является сокращение расхода сырья на производство водорода, и, следовательно, снижение затрат. 7 з.п. ф-лы, 7 ил.
Родственная заявка
Настоящее изобретение относится к объекту, раскрытому в приоритетной корейской заявке № 10-2005-0115145, поданной 29 ноября 2005 г., которая целиком в прямой форме включена в настоящее описание путем отсылки.
Область техники, к которой относится изобретение
Настоящее изобретение относится к системе топливного элемента и, в частности, к системе топливного элемента, которая содержит блок хранения остаточного газа, накапливающий остаточный водород, отводимый из блока батареи или блока подачи топлива, и затем подающий накопленный остаточный водород обратно в блок батареи или другую систему, нуждающуюся в водороде.
Предшествующий уровень техники
На Фиг.1 представлено схематическое изображение, иллюстрирующее обычную систему топливного элемента типа PEMFC (топливный элемент с протонообменной мембраной) (далее именуемую системой топливного элемента), в которой выполняются процесс обессеривания, реакция риформинга и процесс очистки водорода на углеводородном (на основе CH) топливе, таком как сжиженный природный газ (СПГ), сжиженный нефтяной газ (СНГ), метанол (CH3OH), бензин и т.п., для выделения и использования в качестве топлива только водорода (H2).
Как показано на Фиг.1, обычная система топливного элемента содержит блок 10 подачи топлива, выделяющий из СПГ только водород (H2) и подающий выделенный водород в блок 30 батареи, блок 20 подачи воздуха, подающий воздух в блок 30 батареи и блок 10 подачи топлива, блок 30 батареи, вырабатывающий электричество с использованием подаваемого водорода (H2) и воздуха, и блок 40 вывода электричества, преобразующий производимое блоком 30 батареи электричество в переменный ток (AC) и подающий этот переменный ток на нагрузку.
В блоке 10 подачи топлива водород образуется при реакции риформинга между топливом и паром. Для производства пара, необходимого для реакции риформинга, блок 10 подачи топлива содержит парогенератор 10b и камеру 10a сгорания, обеспечивающую тепло, необходимое для парогенератора 10b.
Водород, подаваемый в блок 30 батареи из блока 10 подачи топлива, может не прореагировать с воздухом на все сто процентов и остается в соответствии с текущим количеством, необходимым потребителю. В обычной системе топливного элемента остаточный водород, остающийся в блоке 10 подачи топлива или блоке 30 батареи, сбрасывается.
Следовательно, даже если требуется столько водорода, сколько было сброшено остаточного водорода, не существует способа повторного использования уже сброшенного водорода. По этой причине приходится вновь производить водород в требуемом количестве, что обуславливает расход дополнительного сырья и рост затрат.
Раскрытие изобретения
Поэтому целью настоящего изобретения является создание системы топливного элемента, выполненной с возможностью повторной подачи остаточного водорода в блок батареи.
Другой целью настоящего изобретения является создание системы топливного элемента, выполненной с возможностью подачи остаточного водорода в другую систему, нуждающуюся в водороде.
Для достижения упомянутых и других преимуществ и в соответствии с назначением настоящего изобретения, как оно воплощено и в широком смысле описано здесь, предлагается система топливного элемента, содержащая: блок батареи, содержащий топливный электрод и воздушный электрод и вырабатывающий электричество посредством электрохимической реакции между водородом и кислородом; блок подачи топлива, подающий водород к топливному электроду блока батареи; блок подачи воздуха, подающий воздух к воздушному электроду блока батареи; и блок хранения остаточного газа, накапливающий остаточный водород, отводимый из блока батареи или блока подачи топлива, и затем подающий этот остаточный водород снова в блок батареи или другую систему, нуждающуюся в водороде.
Вышеописанные и другие цели, признаки, аспекты и преимущества настоящего изобретения станут более очевидны из нижеследующего подробного описания настоящего изобретения в сочетании с прилагаемыми чертежами.
Краткое описание чертежей
Прилагаемые чертежи, которые приведены для обеспечения более глубокого понимания изобретения и включены в данное описание и составляют его часть, иллюстрируют варианты воплощения изобретения и совместно с описанием служат для объяснения принципов изобретения.
На этих чертежах:
Фиг.1 представляет собой схематическое изображение обычной системы топливного элемента.
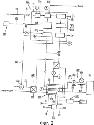
Фиг.2 представляет собой блок-схему системы топливного элемента в соответствии с первым вариантом воплощения настоящего изобретения.
Фиг.3 представляет собой схематическое изображение, показывающее взаимосвязи между риформером, блоком батареи и блоком хранения остаточного газа по Фиг.2.
Фиг.4 представляет собой изображение, показывающее конфигурацию блока хранения остаточного газа по Фиг.3.
Фиг.5 представляет собой изображение, показывающее, что камера хранения водорода и камера-сборник монооксида углерода расположены в порядке, отличающемся от порядка расположения, изображенного на Фиг.4.
Фиг.6 представляет собой схематическое изображение, показывающее взаимосвязи между риформером, блоком батареи и блоком хранения остаточного газа системы топливного элемента в соответствии со вторым вариантом воплощения настоящего изобретения.
Фиг.7 представляет собой изображение, показывающее конфигурацию блока хранения остаточного газа по Фиг.6.
Подробное описание изобретения
Ниже приведены ссылки на подробности предпочтительных вариантов воплощения настоящего изобретения, примеры которых проиллюстрированы на прилагаемых чертежах.
Ниже, со ссылкой на прилагаемые чертежи, приведено подробное описание системы топливного элемента в соответствии с первым вариантом воплощения настоящего изобретения.
На Фиг.1 представлено схематическое изображение обычной системы топливного элемента, на Фиг.2 представлена блок-схема системы топливного элемента в соответствии с первым вариантом воплощения настоящего изобретения, а на Фиг.3 представлено схематическое изображение, показывающее взаимосвязи между риформером, блоком батареи и блоком хранения остаточного газа, показанными на Фиг.2. На Фиг.4 показана конфигурация блока хранения остаточного газа по Фиг.3, а на Фиг.5 показано, что камера хранения водорода и камера-сборник монооксида углерода расположены в порядке, отличающемся от порядка расположения, изображенного на Фиг.4. Для сведения, сплошная линия обозначает трубопровод, а пунктирная линия обозначает линию управляющих сигналов.
Обращаясь к Фиг.2, система топливного элемента в соответствии с первым вариантом воплощения настоящего изобретения содержит блок 110 подачи топлива, блок 120 подачи воздуха, блок 130 батареи, блок 140 вывода электричества, блок 150 подачи воды, блок 170 подачи горячей воды и блок 200 хранения остаточного газа.
Блок 110 подачи топлива содержит риформер 111, вырабатывающий водород (H2) из СПГ и подающий этот водород к топливному электроду 131 блока 130 батареи, и трубопровод 112, подающий СПГ в риформер 111. Риформер 111 содержит реактор 111a обессеривания, очищающий топливо от серы; реактор 111b риформинга, производящий водород посредством реакции риформинга между топливом и паром; высокотемпературный водяной реактор 111c и низкотемпературный реактор 111d, дополнительно производящие водород путем проведения реакции монооксида углерода, который образовался в реакторе 111b риформинга; реактор 111e частичного окисления, очищающий водород путем удаления содержащегося в топливе монооксида углерода с использованием воздуха в качестве катализатора; парогенератор 111f, подающий пар в реактор 111b риформинга; и камеру 111g сгорания, обеспечивающую тепло, необходимое для парогенератора 111f.
Блок 120 подачи воздуха содержит первую и вторую питающие линии 121 и 123 и вентилятор 122 подачи воздуха. Первая питающая воздушная линия 121 установлена между вентилятором 122 подачи воздуха и вторым подогревателем 162 для подачи воздуха к воздушному электроду 132. Вторая питающая воздушная линия 123 установлена между вентилятором 122 подачи воздуха и камерой 111g сгорания для подачи воздуха в камеру 111g сгорания.
Блок 130 батареи содержит топливный электрод 131 и воздушный электрод 132 для одновременной выработки электрической энергии и тепловой энергии посредством электрохимической реакции между водородом и кислородом, которые подаются соответственно из блока 110 подачи топлива и блока 120 подачи воздуха.
Блок 140 вывода электричества преобразует электрическую энергию, выработанную в блоке 130 батареи, в переменный ток (AC) и подает этот переменный ток на нагрузку.
Блок 150 подачи воды подает воду в блок 130 батареи блока 110 подачи топлива для охлаждения блока 130 батареи. Блок 150 подачи воды содержит резервуар 151 водоснабжения, заполненный заданным количеством воды, линию 152 циркуляции воды, соединяющую с возможностью циркуляции блок 130 батареи с резервуаром 151 водоснабжения, циркуляционный водяной насос 153, установленный в средней части линии 152 циркуляции воды и прокачивающий воду в резервуаре 151 водоснабжения, и теплообменник 154 и охлаждающий вентилятор 155, предусмотренные в средней части линии 152 циркуляции воды и охлаждающие воду, подаваемую в режиме циркуляции.
Блок 170 подачи горячей воды подает накопленную горячую воду в парогенератор 111f по трубопроводу 156.
Обращаясь к Фиг. 2 и 3, блок 200 хранения остаточного газа установлен на линии отвода остаточного газа блока 130 батареи, а именно на первой линии (L1), накапливает остаточный водород, который сбрасывается из блока 130 батареи как не прореагировавший в нем с воздухом, и подает такой водород снова в блок 130 батареи или в другую систему, нуждающуюся в водороде. В данном случае, под другой системой понимается котел для домашнего использования (бытового назначения) и водородный автомобиль, который нуждается в водороде в качестве топлива. Поскольку такой остаточный водород может подаваться в любую другую систему, то возможно расширение области применения системы топливного элемента.
Обращаясь к Фиг.4, блок 200 хранения остаточного газа содержит камеру 210 хранения водорода, накапливающую остаточный водород, отводимый из блока 130 батареи, камеру-сборник 220 монооксида углерода, накапливающую монооксид углерода (CO), содержащийся в водороде, отводимом из камеры 210 хранения водорода, множество клапанов (V1, V2, V3, V4 и V5), установленных на впускных/выпускных линиях (L1, L2, L3, L4 и L5) камеры 210 хранения водорода и камеры-сборника 220 монооксида углерода и открываемых и закрываемых для управления впуском/выпуском водорода и диоксида углерода (CO2), и контроллер 230, управляющий открыванием и закрыванием клапанов (V1, V2, V3, V4 и V5).
На камере 210 хранения водорода установлены датчик (T1) температуры и датчик (P1) давления для измерения температуры и давления водорода, хранящегося в камере 210 хранения водорода.
В состав камеры-сборника 220 монооксида углерода входит фильтр сбора монооксида углерода, который собирает содержащийся в водороде монооксид углерода.
Клапаны (V1, V2, V3, V4 и V5) включают в себя первый клапан (V1), установленный на первой линии (L1), соединяющей блок 130 батареи с камерой 210 хранения водорода, второй клапан (V2), установленный на второй линии (L2), соединяющей камеру 210 хранения водорода с камерой-сборником 220 монооксида углерода, третий клапан (V3), установленный на третьей линии (L3), по которой отводится наружу очищенный газ, из которого был удален монооксид углерода, четвертый клапан (V4), установленный на четвертой линии (L4), по которой подается в другую систему водород, накопленный в камере 210 хранения водорода, и пятый клапан (V5), установленный на пятой линии (L5), по которой водород, накопленный в камере 210 хранения водорода, подается в блок 130 батареи.
Контроллер 230 принимает данные о температуре или давлении водорода, хранящегося в камере 210 хранения водорода, в форме сигнала от датчика (T1) температуры или датчика (P1) давления. Когда температура водорода, хранящегося в камере 210 хранения водорода, равна опорной температуре или выше нее, или когда давление водорода равно опорному давлению или выше него, контроллер 230 открывает пятый клапан (V5) для подачи водорода в блок 130 батареи по пятой линии (L5). Кроме того, также открывается третий клапан (V3) с тем, чтобы очищенный газ (CO2 или т.п.), из которого был удален монооксид углерода, можно было отвести наружу по третьей линии (L3). Контроллер 230 надлежащим образом управляет первым, вторым, третьим и четвертыми клапанами (V1, V2, V3 и V4) в зависимости от температуры и давления водорода, накапливаемого в камере 210 хранения водорода.
Конечно, возможно программирование с помощью программных средств вместо использования датчика (T1) температуры и датчика (P1) давления, так что по истечении заданного времени контроллер 230 может открывать пятый клапан (V5) для подачи водорода в блок 130 батареи по пятой линии (L5). Кроме того, блок 200 хранения остаточного газа не обязательно должен включать в себя вышеупомянутый контроллер 230, и управлять блоком 200 хранения остаточного газа может непосредственно центральный контроллер (не показан) системы топливного элемента, а не отдельный контроллер 230.
Конечно, как показано на Фиг.5, блок 200 хранения остаточного газа может быть выполнен имеющим конструкцию с обратным порядком расположения камеры 210 хранения водорода и камеры-сборника 220 монооксида углерода. В данном случае, остаточный газ, отводимый из блока 130 батареи, сначала проходит через камеру-сборник 220 монооксида углерода и затем поступает в камеру 210 хранения водорода. В данном случае, первая линия (L1) соединяет блок 130 батареи с камерой-сборником 220 монооксида углерода. Другие конструкции являются аналогичными вышеописанным, поэтому их описание опущено.
Со ссылкой на Фиг.2-4 теперь будут описаны операции и результаты работы системы топливного элемента в соответствии с первым вариантом воплощения настоящего изобретения.
Обращаясь к Фиг.2, блок 110 подачи топлива осуществляет риформинг СПГ и пара в риформере 111 для производства в результате этого водорода и затем подает этот водород к топливному электроду 131 блока 130 батареи. Блок 120 подачи воздуха подает воздух к воздушному электроду 132 блока 130 батареи. Блок 130 батареи вырабатывает электричество посредством электрохимической реакции между подаваемыми водородом и воздухом. Выработанное электричество преобразуется в переменный ток (AC) в блоке 140 вывода электричества, и этот переменный ток подается в электрические приборы (изображенные как «нагрузка» на чертеже).
Обращаясь к Фиг. 3 и 4, остаточный водород, который отводится ввиду того, что водород не реагирует с воздухом на все сто процентов, накапливается в камере 210 хранения водорода блока 200 хранения остаточного газа через первую линию (L1), когда открыт первый клапан (V1). Контроллер 230 блока 200 хранения остаточного газа принимает данные о температуре и давлении водорода, накапливаемого в камере 210 хранения водорода, в форме сигнала от датчика (T1) температуры или датчика (P1) давления. Когда принятая температура или давление равняется заданной температуре или заданному давлению или выше нее/него, контроллер 230 открывает пятый клапан (V5) для подачи водорода в блок 130 батареи по пятой линии (L5).
Соответственно остаточный водород может повторно подаваться в блок 130 батареи, если это необходимо, в результате чего может быть сокращен расход сырья на производство водорода и тем самым могут быть снижены затраты. Кроме того, водород может подаваться, при необходимости, в любую другую нуждающуюся в водороде систему по четвертой линии (L4) путем открывания четвертого клапана (V4), в результате чего возможно расширение области применения системы топливного элемента.
Ниже, со ссылками на прилагаемые чертежи, приведено подробное описание системы топливного элемента в соответствии со вторым вариантом воплощения настоящего изобретения. Одинаковые цифровые позиции обозначают конструкции, идентичные конструкциям согласно первому варианту воплощения, поэтому их подробное описание будет опущено.
На Фиг.6 представлено схематическое изображение, показывающее взаимосвязи между риформером, блоком батареи и блоком хранения остаточного газа системы топливного элемента в соответствии со вторым вариантом воплощения настоящего изобретения, а на Фиг.7 представлено изображение, показывающее конструкцию блока хранения остаточного газа по Фиг.6.
Блок 300 хранения остаточного газа в соответствии со вторым вариантом воплощения установлен на линии отвода остаточного водорода внутри риформера 111 блока 110 подачи топлива, то есть на первой линии (L1′). Таким образом, остаточный газообразный водород во втором варианте воплощения содержит меньше монооксида углерода (CO), чем остаточный газ в первом варианте воплощения, который остается после реакции с воздухом в блоке 130 батареи. По этой причине нет необходимости в установке камеры-сборника 220 монооксида углерода по Фиг.4 согласно первому варианту воплощения. Кроме того, поскольку после реакции в блоке 130 батареи остается лишь очень небольшое количество водорода, остаточный водород не извлекается и не используется повторно, а отводится наружу вместе с воздухом.
Обращаясь к Фиг.6 и 7, блок 300 хранения остаточного газа содержит камеру 310 хранения водорода, накапливающую остаточный водород, отводимый из блока 130 батареи, множество клапанов (V1′, V2′ и V3′), установленных на впускных/выпускных линиях (L1′, L2′ и L3′) камеры 310 хранения водорода и открываемых и закрываемых для управления впуском/выпуском водорода, и контроллер 330, управляющий открыванием и закрыванием клапанов (V1′, V2′ и V3′).
На камере 310 хранения водорода установлены датчик (T1′) температуры и датчик (P1′) давления для измерения температуры и давления остаточного водорода, хранящегося в камере 310 хранения водорода.
Клапаны (V1′, V2′ и V3′) включают в себя первый клапан (V1′), установленный на первой линии (L1′), соединяющей блок 130 батареи с камерой 310 хранения водорода, второй клапан (V2′), установленный на второй линии (L2′), по которой водород, накопленный в камере 310 хранения водорода, подается в другую систему, и третий клапан (V3′), установленный на третьей линии (L3′), по которой водород, накопленный в камере 310 хранения водорода, подается в блок 130 батареи.
Контроллер 330 принимает данные о температуре или давлении водорода, хранящегося в камере 310 хранения водорода, в форме сигнала от датчика (T1′) температуры или датчика (P1′) давления. Когда температура водорода, хранящегося в камере 310 хранения водорода, равна опорной температуре или выше нее, или когда давление этого водорода равно опорному давлению или выше него, контроллер 330 открывает третий клапан (V3′) для подачи водорода в блок 130 батареи по третьей линии (L3′). Контроллер 330 надлежащим образом управляет первым и вторым клапанами (V1′ и V2′) в зависимости от температуры и давления водорода, накапливаемого в камере 310 хранения водорода.
Конечно, возможно программирование с помощью программных средств вместо использования датчика (T1′) температуры и датчика (P1′) давления, так что по истечении заданного времени контроллер 330 может открывать третий клапан (V3′) для подачи водорода в блок 130 батареи по третьей линии (L3′). Кроме того, блок 300 хранения остаточного газа не обязательно должен включать в себя вышеупомянутый контроллер 330, и управлять блоком 300 хранения остаточного газа может непосредственно центральный контроллер (не показан) системы топливного элемента, а не отдельный контроллер 330.
Ниже, со ссылками на Фиг.6 и 7, будут описаны операции и результаты работы блока хранения остаточного газа в соответствии со вторым вариантом воплощения настоящего изобретения.
Обращаясь к Фиг.6 и 7, превышающий требуемое количество остаточный водород поступает в блок 300 хранения остаточного газа через трехходовой клапан 111a и первую линию (L1′). Остаточный водород, поступивший в блок 300 хранения остаточного газа, накапливается в камере 310 хранения водорода, когда открыт первый клапан (V1′).
Контроллер 330 блока 300 хранения остаточного газа принимает данные о температуре и давлении водорода, накапливаемого в камере 310 хранения водорода, в форме сигнала от датчика (T1′) температуры или датчика (P1′) давления. Когда принятая температура или давление равняется заданной температуре или заданному давлению или выше нее/него, контроллер 330 открывает третий клапан (V3′) для подачи водорода в блок 130 батареи по третьей линии (L3′).
Соответственно остаточный водород может повторно подаваться в блок 130 батареи, если это необходимо, в результате чего может быть сокращен расход сырья на производство водорода и тем самым могут быть снижены затраты. Кроме того, водород может также подаваться, при необходимости, в любую другую нуждающуюся в водороде систему по второй линии (L2′) путем открывания второго клапана (V2′), в результате чего возможно расширение области применения системы топливного элемента. Помимо этого, поскольку блок 300 хранения остаточного газа установлен в риформере с высокой внутренней температурой, в блок 130 батареи поступает остаточный водород, температура которого уже была повышена, что выгодным образом исключает потребность в отдельном процессе повышения температуры.
Также, поскольку такой остаточный водород содержит меньше монооксида углерода (CO), чем остаточный водород, остающийся после реакции с воздухом в блоке 130 батареи, отсутствует необходимость в установке камеры-сборника 220 монооксида углерода, что снижает затраты.
В соответствии с вышеописанным система топливного элемента с блоком хранения остаточного газа в соответствии с настоящим изобретением имеет следующие преимущества.
Во-первых, остаточный водород, сбрасываемый из блока батареи, может накапливаться и повторно подаваться в блок батареи, если это необходимо, в результате чего сокращается расход сырья на производство водорода и тем самым снижаются затраты.
Во-вторых, остаточный водород, накапливаемый в блоке хранения остаточного газа, может подаваться в другую нуждающуюся в водороде систему, что расширяет область применения системы топливного элемента.
В-третьих, когда блок хранения остаточного газа содержится внутри риформера, который находится при высокой температуре, в блок батареи может подаваться остаточный водород, температура которого уже была повышена, что исключает потребность в осуществлении процесса повышения температуры.
В-четвертых, когда блок хранения остаточного газа содержится внутри риформера, остаточный водород содержит меньше монооксида углерода, чем остаточный водород, остающийся после реакции с воздухом в блоке батареи. Соответственно отсутствует необходимость в установке камеры-сборника монооксида углерода, и, таким образом, можно экономить на затратах.
Поскольку настоящее изобретение может быть воплощено в нескольких вариантах без выхода за пределы его объема или существенных признаков, то следует понимать, что вышеприведенные варианты воплощения не ограничены никакими подробностями предшествующего описания, если не указано иного, а наоборот, подлежат широкому истолкованию в пределах существа и объема изобретения, определяемых прилагаемой формулой изобретения, и поэтому все изменения и модификации, которые находятся в пределах и границах формулы изобретения или в пределах и границах ее эквивалентов, предполагаются охватываемыми прилагаемой формулой изобретения.
Формула изобретения
1. Система топливного элемента, содержащая:
блок батареи, содержащий топливный электрод и воздушный электрод и вырабатывающий электричество посредством электрохимической реакции между водородом и кислородом;
блок подачи топлива, подающий водород к топливному электроду блока батареи;
блок подачи воздуха, подающий воздух к воздушному электроду блока батареи; и
блок хранения остаточного газа, накапливающий остаточный водород, отводимый из блока батареи или блока подачи топлива, и затем подающий этот остаточный водород снова в блок батареи или другую систему, нуждающуюся в водороде.
2. Система топливного элемента по п.1, в которой блок хранения остаточного газа установлен на линии отвода остаточного водорода блока батареи.
3. Система топливного элемента по п.1, в которой блок хранения остаточного газа содержит:
камеру хранения водорода, накапливающую остаточный водород, отводимый из блока батареи;
камеру-сборник монооксида углерода, накапливающую монооксид углерода, содержащийся в остаточном водороде, отводимом из камеры хранения водорода; и
множество клапанов, установленных на впускных/выпускных линиях камеры хранения водорода и камеры-сборника монооксида углерода.
4. Система топливного элемента по п.1, в которой блок хранения остаточного газа содержит:
камеру-сборник монооксида углерода, накапливающую монооксид углерода, содержащийся в остаточном водороде, отводимом из блока батареи;
камеру хранения водорода, накапливающую остаточный водород, из которого был удален монооксид углерода, отводимый из камеры-сборника монооксида углерода; и
множество клапанов, установленных на впускных/выпускных линиях камеры хранения водорода и камеры-сборника монооксида углерода.
5. Система топливного элемента по п.3 или 4, в которой блок хранения остаточного газа дополнительно содержит:
контроллер, открывающий и закрывающий клапаны; и
датчик давления и датчик температуры, измеряющие давление и
температуру остаточного водорода, накапливаемого в камере хранения водорода.
6. Система топливного элемента по п.1, в которой блок хранения остаточного газа установлен на линии отвода остаточного водорода в блоке подачи топлива.
7. Система топливного элемента по п.1, в которой блок хранения остаточного газа содержит:
камеру хранения водорода, накапливающую остаточный газ, остающийся после его производства в блоке подачи топлива; и множество клапанов, установленных на впускных/выпускных линиях камеры хранения водорода.
8. Система топливного элемента по п.7, в которой блок хранения остаточного газа дополнительно содержит:
контроллер, открывающий и закрывающий клапаны; и
датчик давления и датчик температуры, измеряющие давление и температуру остаточного водорода, накапливаемого в камере хранения водорода.
РИСУНКИ
|
|