|
|
(21), (22) Заявка: 2006146394/28, 25.12.2006
(24) Дата начала отсчета срока действия патента:
25.12.2006
(46) Опубликовано: 10.10.2008
(56) Список документов, цитированных в отчете о поиске:
RU 43657 U1, 27.01.2005. RU 2120648 С1, 20.10.1998. SU 1812535 А1, 30.04.1993. SU 1345861 А1, 15.03.1993. FR 2865545 А1, 29.07.2005. US 6509566 В1, 21.01.2003.
Адрес для переписки:
190005, Санкт-Петербург, ул. 1-я Красноармейская, 1, ООО “НПП “Лазерные системы”, генеральному директору г-ну А.С. Борейшо
|
(72) Автор(ы):
Борейшо Владимир Анатольевич (RU), Морозов Алексей Владимирович (RU), Савин Андрей Валерьевич (RU), Чакчир Сергей Яковлевич (RU), Мендов Юрий Николаевич (RU), Коняев Максим Анатольевич (RU), Трилис Андрей Васильевич (RU), Пикулик Алексей Викторович (RU), Коновалов Константин Анатольевич (RU), Костенко Сергей Григорьевич (RU), Варфоломеев Алексей Николаевич (RU), Сулейман Махмуд Салих (SY)
(73) Патентообладатель(и):
Общество с ограниченной ответственностью “Научно-производственное предприятие “Лазерные системы” (RU)
|
(54) ЛИДАР ДЛЯ КОНТРОЛЯ СОСТОЯНИЯ АТМОСФЕРЫ (ВАРИАНТЫ)
(57) Реферат:
Лидар для контроля состояния атмосферы предназначен по первому варианту в режиме дифференциального поглощения для дистанционного измерения параметров различных атмосферных загрязнений и по второму варианту, в режиме измерения частоты доплеровского сдвига, для измерения скорости ветра. Лидар содержит одинаковую для обоих вариантов оптическую схему. Схема включает приемо-передающий зеркальный телескоп, систему формирования и вывода лазерного излучения, блок подстройки частоты излучения, систему синхронизации и систему приема рассеянного, отраженного объектом излучения с матричным фотоприемником. Для каждого из вариантов лидар имеет свой блок обработки сигнала и блок регистрации. Техническим результатом является увеличение дальности действия и расширение функциональных возможностей. 2 н.п. ф-лы, 4 ил., 1 табл.
Изобретение относится к измерительной технике и может быть использовано для дистанционного измерения параметров различных атмосферных загрязнений и скорости ветра.
Известен лидар (RU 2061224 С1, 6 G01N 21/27, G01J 1/44, 1996.05.27) для дистанционного измерения концентраций различных атмосферных загрязнений, использующий одновременное получение сигналов спонтанного комбинационного рассеяния на исследуемых веществах в двух частотных диапазонах и совместной обработке этих сигналов.
Известный лидар содержит приемо-передающую оптическую систему для формирования лазерного излучения, его вывода и приема рассеянного, отраженного объектом излучения, блок подстройки частоты излучения, систему синхронизации, блок обработки сигнала и блок регистрации.
К причинам, препятствующим достижению указанного ниже технического результата при использовании известного устройства, относятся его ограниченные функциональные возможности.
Известен также лидар для контроля состояния атмосферы – загрязнения воздуха (RU 2022251 С1, 5 G01N 21/61, 1994.10.30), который по совокупности существенных признаков является наиболее близким аналогом заявляемого лидара.
Известный лидар включает приемо-передающий зеркальный телескоп, систему формирования и вывода лазерного излучения, блок подстройки частоты излучения, систему синхронизации, систему приема рассеянного, отраженного объектом излучения, блок обработки сигнала и блок регистрации.
Такое построение лидара позволяет одновременно получить сигналы в двух частотных диапазонах спонтанного комбинационного рассеяния оптического излучения на исследуемых веществах в атмосфере и провести их совместную обработку с последующим получением необходимой информации.
К причинам, препятствующим достижению указанного ниже технического результата при использовании известного устройства, относятся его недостаточная чувствительность, уменьшающая дальность действия, и ограниченные функциональные возможности.
Задачей, на решение которой направлено заявляемое изобретение, является увеличение дальности действия лидара и расширение его функциональных возможностей.
Технический результат, получаемый при осуществлении изобретения, заключается в повышении чувствительности за счет увеличения отношения сигнал/шум и обеспечения возможности измерения скорости ветра.
Указанный технический результат достигается при осуществлении заявляемой группы однообъектных изобретений, образующих единый изобретательский замысел и представляющих собой два варианта устройств лидаров: первый – для дистанционного измерения параметров загрязнения атмосферы, а второй – для измерения скорости ветра.
Указанный технический результат при осуществлении изобретения достигается тем, что в первом варианте заявляемого лидара для контроля состояния атмосферы, включающем приемо-передающий зеркальный телескоп, систему формирования и вывода лазерного излучения, блок подстройки частоты излучения, систему синхронизации, систему приема рассеянного, отраженного объектом излучения, блок обработки сигнала и блок регистрации, в отличие от известного лидара, система формирования и вывода лазерного излучения выполнена в виде двух оптически одинаковых каналов, излучаемые пучки которых сопряжены и имеют взаимно перпендикулярную поляризацию, каждый канал содержит перестраиваемый TEA CO2 лазер, а также оптически связанный с ним перестраиваемый одночастотный лазер-инжектор и связанный с ним в противофазе через обтюратор приемник излучения, система приема отраженного объектом лазерного излучения выполнена в виде матричного фотоприемника и двух оптически одинаковых каналов, у которых в каждом канале содержащийся в нем гетеродинный перестраиваемый одночастотный лазер оптически связан через упомянутый обтюратор с матричным фотоприемником, а также совместно с соответствующим лазером-инжектором связан в противофазе через тот же обтюратор – со вторым приемником излучения, причем система синхронизации с обтюраторами выполнена с возможностью временного согласования прихода излучения на приемники излучения и матричный фотоприемник, лазер-инжектор с TEA CO2 лазером и лазер-инжектор с гетеродинным лазером подключены также и к дополнительному блоку подстройки частоты излучения, при этом блок обработки сигнала содержит подключенные сигнальным входом к каждому из n элементов матричного фотоприемника один из n широкополосных радиочастотных усилителей, к выходу каждого из которых подключены последовательно соединенные соответствующие полосовой фильтр, компенсирующий радиочастотный усилитель и линейный детектор, выход каждого из n которых подключен к одному из соответствующих n входов низкочастотного сумматора, выходом подключенного к входу первого согласующего усилителя, к выходу которого, являющегося выходом блока обработки сигнала, подключен вход регистратора, к согласующему выходу которого подключен управляющий вход второго согласующего усилителя блока обработки сигнала, выходом подключенного к управляющему входу каждого из n широкополосных радиочастотных усилителей, причем регистратор своим управляющим входом подключен к одному из выходов системы синхронизации.
Указанный технический результат при осуществлении изобретения достигается тем, что во втором варианте заявляемого лидара для контроля состояния атмосферы, включающем приемо-передающий зеркальный телескоп, систему формирования и вывода лазерного излучения, блок подстройки частоты излучения, систему синхронизации, систему приема рассеянного, отраженного объектом излучения, блок обработки сигнала и блок регистрации, в отличие от известного лидара, система формирования и вывода лазерного излучения выполнена в виде двух оптически одинаковых каналов, излучаемые пучки которых сопряжены и имеют взаимно перпендикулярную поляризацию, каждый канал содержит перестраиваемый TEA СО2 лазер, а также оптически связанный с ним перестраиваемый одночастотный лазер-инжектор и связанный с ним в противофазе через обтюратор приемник излучения, система приема отраженного объектом лазерного излучения выполнена в виде матричного фотоприемника и двух оптически одинаковых каналов, у которых в каждом канале содержащийся в нем гетеродинный перестраиваемый одночастотный лазер оптически связан через упомянутый обтюратор с матричным фотоприемником, а также совместно с соответствующим лазером-инжектором связан в противофазе через тот же обтюратор – со вторым приемником излучения, причем система синхронизации с обтюраторами выполнена с возможностью временного согласования прихода излучения на приемники излучения и матричный фотоприемник, лазер-инжектор с TEA CO2 лазером и лазер-инжектор с гетеродинным лазером подключены также и к дополнительному блоку подстройки частоты излучения, при этом блок обработки сигнала содержит подключенные сигнальным входом к каждому из n элементов матричного фотоприемника один из n широкополосных радиочастотных усилителей, к выходу каждого из которых подключены последовательно соединенные соответствующие полосовой фильтр, компенсирующий радиочастотный усилитель и согласующий усилитель, выход каждого из n которых подключен к одному из соответствующих n входов высокочастотного сумматора, выходом подключенного к входу первого согласующего усилителя, к выходу которого, являющегося выходом блока обработки сигнала, подключен вход регистратора, к согласующему выходу которого подключен управляющий вход второго согласующего усилителя блока обработки сигнала, выходом подключенного к управляющему входу каждого из n широкополосных радиочастотных усилителей, причем регистратор своим управляющим входом подключен к одному из выходов системы синхронизации.
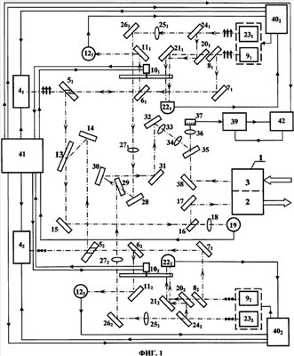
На фиг.1 изображена оптическая схема, одинаковая для обоих вариантов заявляемого лидара, на фиг.2 – схема блока обработки сигнала первого варианта заявляемого лидара, на фиг.3 – циклограмма работы системы синхронизации, на фиг.4 – схема блока обработки сигнала второго варианта заявляемого лидара.
В таблице приведен перечень цифровых обозначений конструктивных элементов заявленного лидара.
Оптическая схема обоих вариантов заявляемого лидара для контроля состояния атмосферы включает приемо-передающий зеркальный телескоп 1 с передающим 2 и приемным 3 каналами и систему формирования и вывода лазерного излучения в виде двух оптически одинаковых каналов, излучаемые пучки которых сопряжены и имеют взаимно перпендикулярную поляризацию. Одинаковые элементы «К» в каждом канале указаны под одинаковыми номерами позиций с разными индексами – K1 и К2 (см. таблицу).
В каждом канале перестраиваемый TEA CO2 лазер 41 и 42 оптически связан через отверстия соответствующих поворотных зеркал 51 и 52 с отверстиями, полупрозрачные зеркала 61 и 62, поворотные зеркала 71 и 72 и полупрозрачные зеркала 81 и 82 – с перестраиваемыми одночастотными лазерами-инжекторами 91 и 92.
Одновременно TEA СО2 лазеры 41 и 42 через отверстия поворотных зеркал 51 и 52, полупрозрачные зеркала 61 и 62, обтюраторы 101 и 102, поворотные зеркала 111 и 112 оптически связаны с приемниками излучения 121 и 122.
TEA СО2 лазер 41 через поворотное зеркало 51 и поляризационный делитель 13, a TEA СО2 лазер 42 через поворотные зеркала 52 и 14 и поляризационный делитель 13 и далее оба TEA СО2 лазеры через поворотное зеркало 15, полупрозрачное зеркало 16, поворотное зеркало 17 оптически соединены с передающим оптическим каналом 2 зеркального телескопа 1. Одновременно TEA СО2 лазеры 41 и 42 после поворотного зеркала 15 через полупрозрачное зеркало 16 и объектив 18 оптически связаны с приемником излучения 19.
Лазеры-инжекторы 91 и 92 одновременно через полупрозрачные зеркала 81 и 82, 201 и 202, поворотные зеркала 211 и 212 и обтюраторы 101 и 102, оптически связаны с приемниками излучения 221 и 222.
Каждый канал системы формирования и вывода лазерного излучения заявленного лидара содержит также гетеродинный перестраиваемый одночастотный лазер (лазер-гетеродин) 231 и 232, оптически связанные через полупрозрачные зеркала 241 и 242, 201 и 202, поворотные зеркала 211 и 212 и обтюраторы 101 и 102 – с приемниками излучения 221 и 222. Одновременно лазеры-гетеродины 231 и 232 через полупрозрачные зеркала 241 и 242, объективы 251 и 252, поворотные зеркала 261 и 262, обтюраторы 101 и 102, объективы 271 и 272, далее первый лазер-гетеродин 231 через поворотное зеркало 28 и поляризационный делитель 29, а второй лазер-гетеродин 232 непосредственно через поляризационный делитель 29 и далее через поворотные зеркала 30, 31, 32, линзы 33 и 34, полупрозрачное зеркало 35, объектив 36 оптически связаны с матричным фотоприемником 37.
В системе приема отраженного объектом лазерного излучения приемный канал 3 телескопа 2 через поворотное зеркало 38, полупрозрачное зеркало 35, объектив 36 оптически связан с матричным фотоприемником 37, подключенным к входу блока обработки сигнала 39-1.
Каждый канал заявленного лидара содержит блок подстройки частоты излучения 401 и 402, к входам которых подключены соответствующие приемники излучения 221 и 222, 121 и 122 и управляющие выходы системы синхронизации 41. К выходам блоков подстройки частоты излучения 401 и 402 подключены входы управления частотой излучения TEA СО2 лазеров 41 и 42, лазеров-инжекторов 91 и 92 и лазеров-гетеродинов 231 и 232.
К входам системы синхронизации 41, являющейся общей для обоих каналов, подключены сигнальные выходы обтюраторов 101 и 102 и приемник излучения 19. К выходам системы синхронизации 41 подключены управляющие входы TEA СО2 лазеров 41 и 42, входы приводов обтюраторов 101 и 102, управляющие входы блока подстройки частоты излучения 401 и 402 и вход синхронизации регистрации 42.
Блок обработки сигнала 39-1 (фиг.2) по первому варианту содержит подключенные сигнальным входом к каждому из n элементов матричного фотоприемника 37 один из n широкополосных радиочастотных усилителей с регулируемым коэффициентом усиления 43i, к управляющему входу каждого из которых подключен выход согласующего усилителя 44, а к выходу – последовательно соединенные соответствующие полосовой фильтр 45i, компенсирующий радиочастотный усилитель 46i и линейный детектор 47i, выход каждого из n которых подключен к одному из соответствующих n входов низкочастотного сумматора 48. Выход сумматора 48 подключен к входу согласующего усилителя 49, к выходу которого, являющегося выходом блока обработки сигнала 39-1, подключен вход регистратора 42, к согласующему выходу которого подключен управляющий вход согласующего усилителя 44.
По первому варианту заявляемый лидар для контроля состояния атмосферы – для дистанционного измерения параметров загрязнения атмосферы работает в режиме дифференциального поглощения следующим образом.
В первом канале системы формирования и вывода лазерного излучения для дистанционного измерения параметров загрязнения атмосферы длина волны излучения настраивается на максимум спектральной линии поглощения вещества, концентрацию которого нужно определить. Поляризация излучения ориентирована в плоскости фиг.1.
Лазер-гетеродин 231, в качестве которого служит одночастотный перестраиваемый стабилизированный СО2 лазер, от блока подстройки частоты излучения 401 настраивается на заданную линию генерации колебательно-вращательных лазерных переходов (посредством поворота дифракционной решетки в резонаторе лазера).
Часть излучения от лазера-гетеродина 231, отражаясь от полупрозрачных зеркал 261 и 201 и поворотного зеркала 211, проходя через обтюратор 101, попадает на приемник излучения 221. Эта часть излучения лазера-гетеродина 231 используется для настройки частоты излучения лазера-инжектора 91, в качестве которого служит одночастотный перестраиваемый CO2 лазер. Лазер-инжектор 91 от блока подстройки частоты излучения 401 настраивается на ту же линию генерации, что и лазер-гетеродин 231.
Часть излучения от лазера-инжектора 91, проходя через полупрозрачные зеркала 81 и 201, отражаясь от зеркала 211 и проходя через обтюратор 101, попадает на приемник излучения 221 так, чтобы оси излучения от лазера-гетеродина 231 и лазера-инжектора 91 совпадали. На приемнике излучения 221 происходит интерференция близких по частотам излучений от лазера-гетеродина 231 и лазера-инжектора 91. На приемнике излучения 221 образуется электрический сигнал с частотой равной разности частот лазера-гетеродина 231 и лазера-инжектора 91. Сигнал от приемника излучения 221 поступает в блок подстройки частоты излучения 401, который устанавливает между лазерами 231 и 91 заданную разность частот путем подстройки длины резонатора лазера-инжектора 91 и лазера-гетеродина 231.
Затем часть излучения лазера-инжектора 91, отражаясь от полупрозрачного зеркала 81 и от поворотного зеркала 71, проходя через полупрозрачное зеркало 61 и через отверстие в зеркале 51 попадает в резонатор перестраиваемого импульсного TEA CO2 лазера 41, который настраивается на ту же линию генерации колебательно вращательных лазерных переходов, что и лазеры 231 и 91.
Отраженное излучение от зеркал резонатора лазера 41, проходя обратно через отверстие в зеркале 51, отражаясь от полупрозрачного зеркала 61, проходя через обтюратор 101 и отражаясь от зеркала 111, попадает на приемник излучения 121, на котором формируется электрический сигнал, пропорциональный мощности падающего излучения.
Подстраивая длину резонатора, устанавливают минимальный сигнал на приемнике излучения 121. Электрический сигнал от приемника излучения 121 поступает в блок подстройки частоты излучения 401, который по этому сигналу настраивает резонатор TEA СО2 лазера 41 на частоту излучения лазера-инжектора 9i. Импульс TEA СО2 лазера 41, генерируемый на частоте излучения лазера-инжектора 91, отражается от зеркала 51, проходит через поляризационный делитель 13, отражаясь от зеркал 15, 16 и 17, попадает в передающий канал 2 зеркального телескопа 1 и выводится для зондирования в атмосферу.
Отраженное, рассеянное на составляющих атмосферы излучение лазера 41 собирается приемным каналом 3 телескопа 1, отражается от зеркала 38, проходит через светоделитель 35 и фокусируется объективом 36 на матричном фотоприемнике 37.
Прием отраженного, рассеянного излучения осуществляется в гетеродинном режиме. Для этого на матрицу фотоприемника 37 подается излучение от лазера-гетеродина 231, сдвинутое по частоте. Часть излучения от лазера-гетеродина 231, проходя полупрозрачное зеркало 241, проходит объектив 251 и, отражаясь от зеркала 261, фокусируется в плоскости обтюратора 101, который осуществляет синхронизацию открытия пучков под управлением системы синхронизации 41.
Далее излучение попадает на линзу 271. Линзы 251 и 271 образуют систему Кеплера с единичным коэффициентом увеличения. После линзы 271 излучение от лазера 231 распространяется параллельным пучком. Отражаясь от поворотного зеркала 28, излучение проходит через поляризационный делитель 29, который установлен под углом Брюстера и пропускает излучение, поляризованное в плоскости падения-отражения, и отражает излучение, поляризованное перпендикулярно плоскости падения-отражения.
Системой зеркал 30, 31, и 32 излучение подается на согласующий телескоп Галилея, образованный линзами 33 и 34.
Далее, после отражения от полупрозрачного зеркала 35 и фокусирования объективом 36 излучение от лазера-гетеродина 231 поступает на матричный фотоприемник 37 в качестве опорного. На матричном фотоприемнике 37 происходит интерференция электромагнитного излучения от лазера гетеродина 231 и принятого отраженного, рассеянного излучения TEA CO2 лазера 41. Так как частота лазера-гетеродина 231 отличается от частоты TEA СО2 лазера 41 на заданную величину, то на матричном фотоприемнике 37 образуется переменный электрический сигнал, который поступает в блок обработки сигнала 39-1.
Во втором канале системы формирования и вывода лазерного излучения для дистанционного измерения параметров загрязнения атмосферы длина волны излучения настраивается на «край линии поглощения» вещества, концентрацию которого нужно определить.
Излучение во втором канале формируется аналогично первому, но поляризация излучения ориентирована перпендикулярно плоскости фиг.1.
Лазер-гетеродин второго канала, в качестве которого служит одночастотный перестраиваемый стабилизированный СО2 лазер 232, блоком подстройки частоты излучения 402 настраивается на опорную линию генерации колебательно вращательных лазерных переходов. Часть излучения от лазера-гетеродина 232, отражаясь от полупрозрачных зеркал 242 и 202 и зеркала 212, проходя через обтюратор 102, попадает на приемник излучения 222. Эта часть излучения используется для настройки частоты излучения лазера-инжектора 92, в качестве которого служит одночастотный перестраиваемый СО2 лазер.
Лазер-инжектор 92 блоком подстройки частоты излучения 402 настраивается на ту же линию генерации, что и лазер-гетеродин 232. Часть излучения от лазера-инжектора 92, проходя через полупрозрачные зеркала 82 и 202, отражаясь от поворотного зеркала 212 и проходя через обтюратор 102, попадает на приемник излучения 222 так, чтобы оси излучения от лазера-гетеродина 232 и лазера-инжектора 92 совпадали.
На приемнике излучения 222 фиксируется интерференционная картина двух пучков близких по частотам излучений – электромагнитных излучений от лазера-гетеродина 232 и лазера-инжектора 92. На приемнике излучения 222 образуется электрический сигнал с частотой, равной разности частот лазера-гетеродина 232 и лазера-инжектора 92. Сигнал от приемника излучения 222 поступает в блок подстройки частоты излучения 402, который устанавливает между лазерами 232 и 92 заданную разность частот путем подстройки длины резонатора лазера-инжектора 92 и лазера-гетеродина 232. Затем часть излучения лазера-инжектора 92, отражаясь от полупрозрачного зеркала 82 и поворотного зеркала 72, проходя через полупрозрачное зеркал 62 и через центральное отверстие в зеркале 52, попадает в резонатор перестраиваемого импульсного TEA СО2 лазера 42, который настраивается на ту же линию генерации колебательно-вращательных лазерных переходов, что и лазеры 232 и 92.
Отраженное излучение от зеркал резонатора лазера 42, проходя обратно через отверстие в зеркале 52, отражаясь от полупрозрачного зеркала 62, проходя через обтюратор 102 и отражаясь от поворотного зеркала 112, падает на приемник излучения 122, на котором формируется электрический сигнал, пропорциональный мощности падающего излучения.
Электрический сигнал от приемника излучения 122 поступает в блок подстройки частоты излучения 402, который по этому сигналу настраивает резонатор TEA СО2 лазера 42 на частоту излучения лазера-инжектора 92. Излучение лазера 42, генерируемое на частоте излучения лазера-инжектора 92, последовательно проходя через систему зеркал 52, 14, 13, 15, 16, 17, попадает в передающий канал 2 зеркального телескопа 1 и направляется для зондирования в атмосферу.
Отраженное, рассеянное на составляющих атмосферы излучение TEA СО2 лазера 42 собирается приемным каналом 3 зеркального телескопа 1, отражается от зеркала 38, проходит через полупрозрачное зеркало 35 и фокусируется объективом 36 на матричном фотоприемнике 37. Прием осуществляется в гетеродинном режиме. Для этого на матрицу подается излучение от лазера гетеродина 232, сдвинутое по частоте.
Часть излучения от лазера-гетеродина 232, проходя полупрозрачное зеркало 242, попадает на линзу 252 и, отражаясь от зеркала 262, фокусируется на обтюраторе 102, который осуществляет синхронизацию открытия лучей под управлением системы синхронизации 41. Далее излучение попадает на линзу 272. Линзы 252 и 272 образуют систему Кеплера с единичным коэффициентом увеличения.
После объектива 272 излучение от лазера 232 распространяется параллельным пучком в сторону поляризационного светоделителя 29, отражающего часть излучения с поляризацией, перпендикулярной плоскости фиг.1.
Далее системой поворотных зеркал 30, 31 и 32 излучение подается на согласующий телескоп Галилея, образованный линзами 33 и 34. Затем, отражаясь от полупрозрачного зеркала 35 и фокусируясь линзой 36, излучение от лазера-гетеродина 232 поступает на матричный фотоприемник 37 в качестве опорного излучения. На матричном фотоприемнике 37 фиксируется интерференционная картина двух пучков – электромагнитное излучение от лазера гетеродина 232 и отраженное, рассеянное объектом излучение от TEA СО2 лазера 42.
Так как частота лазера-гетеродина 232 отличается от частоты TEA CO2 лазера 42, то на матричном фотоприемнике 37 образуется переменный электрический сигнал, который поступает в блок обработки сигнала 39-1. Поступление излучения на приемники 121-221 и 122-222 в противофазе регулируется обтюраторами 101 и 102, которые синхронизируются системой синхронизации 41.
Система синхронизации 41 заявленного лидара задает циклическую последовательность срабатывания каждого канала, обеспечивая очередность во времени процедур настройки, прохождения излучения лазеров по оптическим трассам и прихода излучения на фотоприемники в соответствии с циклограммой (фиг.3).
Цикл работы системы синхронизации 41 задается тактовыми синхроимпульсами, которые начинают и заканчивают каждый цикл. Полный период каждого цикла определяется необходимым временем настройки используемых лазеров. Первый и второй каналы работают в противофазе по приемному каналу, а именно: когда работает гетеродинный прием первого канала, второй закрыт, и наоборот. Процедуры настройки отдельных систем и элементов каждого канала выполняются независимо друг от друга.
Для первого канала цикл начинается одновременно с генерацией системой синхронизации синхроимпульса в момент времени tо с открытия приемника излучения 221 первого канала, на который начинает приходить излучение от лазера инжектора 91, ответвленное системой зеркал 81, 201, 211, и излучение лазера-гетеродина 231, ответвленное системой зеркал 241, 201, 211. По сигналу с приемника излучения 221 частота излучения лазера-гетеродина 231 сбивается на заданное значение по сравнению с частотой лазера инжектора 91. Далее в момент времени t1 происходит открытие приемника 121, на который начинает поступать излучение от лазера инжектора 91, и открывается подача излучения лазера-гетеродина 231 на матричный фотоприемник. По сигналу с приемника 121 продольная мода резонатора лазера 41 подстраивается под частоту излучения лазера инжектора 91. Настройка частоты лазера 41 заканчивается в момент подачи команды на поджиг TEA СО2 лазера 41 (в момент времени t3). В этот же момент производится подача излучения от лазера инжектора 91 в резонатор лазера 41 и происходит навязывание частоты генерации лазера 41 в соответствии с частотой излучения лазера 91. На фотоприемник 37 подается излучение от лазера-гетеродина 231, и рассеянное излучение интерферирует с опорным излучением лазера-гетеродина 231.
Для второго канала открытие фотоприемников 222 и 92 наступает в момент t2 и t4 соответственно. Выдача синхроимпульса на поджиг лазера 42 выполняется в момент t6 и сдвинуто на полпериода по сравнению с соответствующими циклами первого канала. При этом смена подачи излучения на матричный фотоприемник 37 от лазера-гетеродина первого канала 231 на излучение лазера-гетеродина второго канала 232 после срабатывания лазера 41 наступает через время, достаточное для обработки сигнала в блоке обработки сигнала 39.
В режиме дифференциального поглощения при реализации первого варианта заявляемого лидара блок обработки сигналов 39-1 (фиг.2) осуществляет некогерентное суммирование сигналов со всех элементов матричного фотоприемника 37. Сигнал с каждого из n сигнальных выходов матричного фотоприемника 37 поступает на сигнальный вход одного из n широкополосных радиочастотных усилителей с регулируемым коэффициентом усиления 43i.
На управляющие входы этих широкополосных радиочастотных усилителей 43i подается напряжение с согласующего усилителя 44, который предназначен для согласования выходного сопротивления цифроаналогового преобразователя (на фиг.2 не показан) регистратора 42 и суммарного входного сопротивления параллельно соединенных управляющих входов n широкополосных радиочастотных усилителей 43i.
После усиления сигнал поступает на вход полосового фильтра 45i, который пропускает сигнал в заданном диапазоне рабочих частот, соответствующем разнице частот между частотой генерации лазера-инжектора 9 и лазера-гетеродина 23 соответствующего канала, и подавляет сигналы за пределами рабочего диапазона. Для компенсации ослабления сигнала в полосовом фильтре 45i используется компенсирующий радиочастотный усилитель 46i, с выхода которого сигнал поступает на линейный детектор 47i, преобразующий высокочастотный биполярный сигнал в униполярный, выделяя низкочастотную огибающую высокочастотного сигнала. С выхода каждого из n линейных детекторов 47i сигнал поступает на один из соответствующих входов низкочастотного сумматора 48, где сигналы со всех n каналов складываются.
Суммарный сигнал, пропорциональный амплитуде анализируемого сигнала на приемной площадке матричного фотоприемника 37, содержащий информацию о состоянии зондируемой атмосферы – ее загрязненности заданным веществом, подается на согласующий усилитель 49 и далее на сигнальный вход регистратора 42, согласующим выходом соединенного с согласующим входом усилителя 44, обеспечивающего подстройку уровня регистрируемого сигнала.
Второй вариант заявляемого лидара для контроля состояния атмосферы содержит аналогичную с первым вариантом оптико-механическую схему, но имеет иной блок обработки сигнала 39-2, реализующий измерение частоты доплеровского сдвига в режиме измерения скорости ветра.
Блок обработки сигнала 39-2 (фиг.4) по второму варианту заявляемого лидара содержит подключенные сигнальным входом к каждому из n элементов матричного фотоприемника 37 один из n широкополосных радиочастотных усилителей с регулируемым коэффициентом усиления 50i, к управляющему входу каждого из которых подключен выход согласующего усилителя 51, а к выходу – последовательно соединенные соответствующие полосовой фильтр 52i, компенсирующий радиочастотный усилитель 53i и согласующий усилитель 54i, выход каждого из n которых подключен к одному из соответствующих n входов высокочастотного сумматора 55. Выход сумматора 55 подключен к входу согласующего усилителя 56, к выходу которого, являющегося выходом блока обработки сигнала 39-2, подключен вход регистратора 42, к согласующему выходу которого подключен управляющий вход согласующего усилителя 51.
По второму варианту заявляемый лидар для контроля состояния атмосферы – для измерения скорости ветра работает в режиме измерения частоты доплеровского сдвига следующим образом.
Как и в режиме работы по первому варианту, при реализации второго варианта – дистанционного измерения скорости ветра, сигнал с каждого из n сигнальных выходов матричного фотоприемника 37 поступает в блок обработки сигналов 39-2 (фиг.4) на сигнальный вход одного из n широкополосных радиочастотных усилителей с переменным коэффициентом усиления 50i. На управляющие входы этих широкополосных радиочастотных усилителей 50i подается напряжение с согласующего усилителя 51, который предназначен для согласования выходного сопротивления цифроаналогового преобразователя (на фиг.4 не показан) регистратора 42 и суммарного входного сопротивления параллельно соединенных управляющих входов n широкополосных радиочастотных усилителей 50i.
После усиления широкополосным радиочастотным усилителем 50i, сигнал поступает на вход полосового фильтра 52i, который пропускает сигнал в заданном диапазоне рабочих частот и подавляет сигналы за пределами диапазона. Для компенсации ослабления сигнала в полосовом фильтре 52i используется подключенный к нему компенсирующий радиочастотный усилитель 53i, после которого сигнал поступает на согласующий усилитель 54i и далее на один из соответствующих n входов высокочастотного сумматора 55, в котором происходит когерентное сложение и одновременно частотное детектирование сигналов с матричного фотоприемника 37, практически превращая его в одноэлементный приемник.
При фиксированной амплитуде биений сигнал пропорционален отклонению частоты биений от ее центральной части, т.е. пропорционален доплеровскому сдвигу частоты и содержит информацию об измеряемой скорости ветра.
С выхода высокочастотного сумматора 55 сигнал усиливается согласующим усилителем 56 и подается на сигнальный вход регистратора 42, согласующим выходом соединенного с согласующим входом усилителя 51, обеспечивающего подстройку уровня регистрируемого сигнала.
Таким образом, видно, что приведенные выше сведения подтверждают возможность осуществления обоих вариантов заявляемого лидара для контроля состояния атмосферы, достижения указанного технического результата и решения поставленной задачи.
| Перечень цифровых обозначений конструктивных элементов |
| №№ п/п |
Название элемента и его цифровое обозначение |
|
№№ п/п |
Название элемента и его цифровое обозначение |
| 1 |
зеркальный телескоп 1 |
|
30 |
поворотные зеркала 30 |
| 2 |
передающий канал 2 |
|
31 |
поворотные зеркала 31 |
| 3 |
приемный канал 3 |
|
32 |
поворотные зеркала 32 |
| 4 |
TEA СО2 лазеры 41 и 42 |
|
33 |
линза 33 |
| 5 |
зеркала с отверстиями 51 и 52 |
|
34 |
линза 34 |
| 6 |
полупрозрачные зеркала 61 и 62 |
|
35 |
полупрозрачное зеркало 35 |
| 7 |
поворотные зеркала 71 и 72 |
|
36 |
объектив 36 |
| 8 |
полупрозрачные зеркала 81 и 82 |
|
37 |
матричный фотоприемник 37. |
| 9 |
лазеры-инжекторы 91 и 92. |
|
38 |
поворотное зеркало 38 |
| 10 |
обтюраторы 101 и 102 |
|
39 |
блок обработки сигнала 39 |
| 11 |
поворотные зеркала 111 и 112 |
|
40 |
блок подстройки частоты |
| 12 |
приемники излучения 121 и 122 |
|
|
излучения, 40, и 402 |
| 13 |
поляризационный делитель 13 |
|
41 |
система синхронизации 41 |
| 14 |
поворотное зеркало 14 |
|
42 |
регистратор 42 |
| 15 |
поворотное зеркало 15 |
|
43 |
широкополосный |
| 16 |
полупрозрачное зеркало 16 |
|
|
радиочастотный усилитель 43 |
| 17 |
поворотное зеркало 17 |
|
44 |
согласующий усилитель 44, 1 вар. |
| 18 |
объектив 18 |
|
45 |
полосовой фильтр 45, 1 вар. |
| 19 |
приемник излучения 19 |
|
46 |
компенсирующий радиочастотный |
| 20 |
полупрозрачные зеркала 201 и 202 |
|
|
усилитель 46,1 вар. |
| 21 |
поворотные зеркала 211 и 212 |
|
47 |
линейный детектор 47, 1 вар. |
| 22 |
приемники излучения 221 и 222 |
|
48 |
низкочастотный сумматор 48, 1 вар. |
| 23 |
одночастотный лазер-гетеродин 231 и 232 |
|
49 |
согласующий усилитель 49, 1 вар. |
| 24 |
полупрозрачные зеркала 241 и 242 |
|
50 |
широкополосный радиочастотный усилитель 50, 2 вар. |
| 25 |
объективы 251 и 252 |
|
51 |
согласующий усилитель 51, 2 вар. |
| 26 |
поворотные зеркала 261 и 262 |
|
52 |
полосовой фильтр 52, 2 вар. |
| 27 |
объективы 271 и 272 |
|
54 |
согласующий усилитель 54, 2 вар. |
| 28 |
поворотное зеркало 28 |
|
55 |
высокочастотный сумматор 55, 2 вар |
| 29 |
поляризационный делитель 29 |
|
56 |
согласующий усилитель 56, 2 вар. |
Формула изобретения
1. Лидар для контроля состояния атмосферы, включающий приемо-передающий зеркальный телескоп, систему формирования и вывода лазерного излучения, блок подстройки частоты излучения, систему синхронизации, систему приема рассеянного, отраженного объектом излучения, блок обработки сигнала и блок регистрации, отличающийся тем, что система формирования и вывода лазерного излучения выполнена в виде двух оптически одинаковых каналов, излучаемые пучки которых сопряжены и имеют взаимноперпендикулярную поляризацию, каждый канал содержит перестраиваемый TEA СО2 лазер, а также оптически связанный с ним перестраиваемый одночастотный лазер-инжектор и связанный с ним в противофазе через обтюратор приемник излучения, система приема отраженного объектом лазерного излучения выполнена в виде матричного фотоприемника и двух оптически одинаковых каналов, у которых в каждом канале содержащийся в нем гетеродинный перестраиваемый одночастотный лазер оптически связан через упомянутый обтюратор с матричным фотоприемником, а также совместно с соответствующим лазером-инжектором связан в противофазе через тот же обтюратор со вторым приемником излучения, причем система синхронизации с обтюраторами выполнена с возможностью временного согласования прихода излучения на приемники излучения и матричный фотоприемник, лазер-инжектор с TEA СО2 лазером и лазер-инжектор с гетеродинным лазером подключены также и к дополнительному блоку подстройки частоты излучения, при этом блок обработки сигнала содержит подключенные сигнальным входом к каждому из n элементов матричного фотоприемника один из n широкополосных радиочастотных усилителей, к выходу каждого из которых подключены последовательно соединенные соответствующие полосовой фильтр, компенсирующий радиочастотный усилитель и линейный детектор, выход каждого из n которых подключен к одному из соответствующих n входов низкочастотного сумматора, выходом подключенного к входу первого согласующего усилителя, к выходу которого, являющегося выходом блока обработки сигнала, подключен вход регистратора, к согласующему выходу которого подключен управляющий вход второго согласующего усилителя, блока обработки сигнала, выходом подключенного к управляющему входу каждого из n широкополосных радиочастотных усилителей, причем регистратор своим управляющим входом подключен к одному из выходов системы синхронизации.
2. Лидар для контроля состояния атмосферы, включающий приемо-передающий зеркальный телескоп, систему формирования и вывода лазерного излучения, блок подстройки частоты излучения, систему синхронизации, систему приема рассеянного, отраженного объектом излучения, блок обработки сигнала и блок регистрации, отличающийся тем, что система формирования и вывода лазерного излучения выполнена в виде двух оптически одинаковых каналов, излучаемые пучки которых сопряжены и имеют взаимноперпендикулярную поляризацию, каждый канал содержит перестраиваемый TEA CO2 лазер, а также оптически связанный с ним перестраиваемый одночастотный лазер-инжектор и связанный с ним в противофазе через обтюратор приемник излучения, система приема отраженного объектом лазерного излучения выполнена в виде матричного фотоприемника и двух оптически одинаковых каналов, у которых в каждом канале содержащийся в нем гетеродинный перестраиваемый одночастотный лазер оптически связан через упомянутый обтюратор с матричным фотоприемником, а также совместно с соответствующим лазером-инжектором связан в противофазе через тот же обтюратор со вторым приемником излучения, причем система синхронизации с обтюраторами выполнена с возможностью временного согласования прихода излучения на приемники излучения и матричный фотоприемник, лазер-инжектор с TEA СО2 лазером и лазер-инжектор с гетеродинным лазером подключены также и к дополнительному блоку подстройки частоты излучения, при этом блок обработки сигнала содержит подключенные сигнальным входом к каждому из n элементов матричного фотоприемника один из n широкополосных радиочастотных усилителей, к выходу каждого из которых подключены последовательно соединенные соответствующие полосовой фильтр, компенсирующий радиочастотный усилитель и согласующий усилитель, выход каждого из n которых подключен к одному из соответствующих n входов высокочастотного сумматора, выходом подключенного к входу первого согласующего усилителя, к выходу которого, являющегося выходом блока обработки сигнала, подключен вход регистратора, к согласующему выходу которого подключен управляющий вход второго согласующего усилителя блока обработки сигнала, выходом подключенного к управляющему входу каждого из n широкополосных радиочастотных усилителей, причем регистратор своим управляющим входом подключен к одному из выходов системы синхронизации.
РИСУНКИ
|
|