|
|
(21), (22) Заявка: 2007112455/11, 04.04.2007
(24) Дата начала отсчета срока действия патента:
04.04.2007
(46) Опубликовано: 10.10.2008
(56) Список документов, цитированных в отчете о поиске:
RU 2173744 C1, 20.09.2001. SU 949046, 07.08.1982. RU 44690 U1, 27.03.2005. DE 1297642 А, 19.06.1969. SU 1323632 A1, 15.07.1987.
Адрес для переписки:
107174, Москва, ул. Новая Басманная, 2, ОАО “РЖД”, Департамент технической политики (ЦТех)
|
(72) Автор(ы):
Бельков Владимир Максимович (RU), Белкова Юлия Анатольевна (RU), Целуйко Алексей Валентинович (RU)
(73) Патентообладатель(и):
Открытое акционерное общество “Российские железные дороги” (RU)
|
(54) УСТАНОВКА ДЛЯ ПЛАВЛЕНИЯ СНЕГА
(57) Реферат:
Изобретение относится к установкам для плавления снега. Установка для плавления снега включает приемный бункер, устройство для измельчения снега, снегоплавильную камеру, устройство для сбора твердых бытовых отходов, теплообменник для нагрева воды, насосное оборудование. Снегоплавильная камера выполнена в виде трубы со шнеками и снабжена трубопроводом для отвода воды. Сопла для подачи горячей воды в снегоплавильную камеру размещены в верхней части по всей ее длине. В нижней части снегоплавильной камеры выполнены щелевые отверстия для отвода воды в прикрепленный поддон с трубопроводом. Снегоплавильная камера снабжена с внешней стороны теплоизоляцией. Устройство для измельчения снега выполнено в виде фрезы. Достигается повышение производительности процесса плавления снега за счет интенсификации теплообмена. 2 з.п. ф-лы, 1 ил.
Изобретение относится к установкам для утилизации снега, а именно к установке для плавления снега, и может быть использовано в городском хозяйстве, на промышленных и транспортных предприятиях, в частности на железнодорожном транспорте при очистке пути от снега.
Известен снегоочиститель железнодорожных путей для утилизации снега при очистке пути, включающий заборное устройство, снеготаялку, емкость для слива жидкости и резервуар хранения воды, при этом в снеготаялке снег обрабатывают соляным раствором, подаваемым сверху через отверстия в трубопроводе (см. SU 1131965, Е01Н 5/10, 1984).
Недостатком данной установки являются дополнительные затраты на приготовление специального солевого раствора, используемого для таяния снега, и на утилизацию солевого раствора – экологически вредного продукта.
Известна также установка для утилизации снега, которая включает ванну для приема и плавления снежной массы, устройство нагрева в виде погруженных в воду горелок, насос для забора воды из ванны и подачи ее через сопла для полива снежной массы, приспособление для удаления воды из ванны. Ванна имеет отсек для погружных горелок и отсек для размещения снежной массы. При реализации способа нагревают воду в отсеке с погружными горелками до температуры от 10 до 80°С и подают ее для полива снега в отсек снежной массы. Воду из отсека с погружными горелками могут подавать в систему теплоснабжения. Воду из отсека размещения снежной массы направляют в канализацию и/или на очистные сооружения (см. RU 2173744, Е01Н 5/10, 2001).
Данная установка для утилизации снега обладает следующими недостатками: низким коэффициентом конвективной теплоотдачи от погружных горелок воде и от воды к снежной массе. Орошение снежно-водяной массы производят сверху струями из сопел. Теплопередача при этом не высокая, из-за того, что вода, выходящая из сопел, не образует затопленные струи и, следовательно, турбулентные потоки в снежно-водяной массе. В результате такие способы и установки имеют невысокую производительность.
Наиболее близким техническим решением является установка для таяния снега, используемая в железнодорожном снегоочистителе, содержащем снеготаялку, в которой таяние снега осуществляют при перемешивании его с горячей водой, нагреваемой в теплообменнике острым паром от котла паровоза до 100°С и подаваемой через сопла на снег. Устройства для перемешивания выполнены в виде колес, расположенных по бокам снеготаялки. Часть теплой воды из снеготаялки подается в теплообменник для повторного нагрева, а остальная часть подается центробежным насосом в цистерны либо в канализацию (см. SU 65224, Е01Н 8/08, 1945).
В известной установке для таяния снега при перемешивании снежной массы с горячей водой посредством колес частично повышается теплоотдача от воды к снегу. Однако расположение колес по бокам снеготаялки не обеспечивает достижение необходимой интенсивности процесса таяния снега. Кроме того, снежная масса, поступающая на обработку, загрязнена твердыми бытовыми отходами и содержит комья снега и лед. В известной установке не предусмотрено никаких средств для очистки воды от механических включений и измельчения комьев снега и льда.
Техническим результатом установки для плавления снега является повышение производительности процесса плавления снега за счет интенсификации теплообмена.
Указанный технический результат достигается в установке для плавления снега, которая включает приемный бункер, устройство для измельчения снега, расположенное под приемным бункером, снегоплавильную камеру, снабженную средствами для перемешивания снега с горячей водой, соплами для подачи горячей воды, расположенными в верхней ее части, и трубопроводом для отвода воды на нагрев, устройство для сбора твердых бытовых отходов, снабженное решеткой и установленное между снегоплавильной камерой и теплообменником, теплообменник для нагрева воды, насосное оборудование, при этом снегоплавильная камера выполнена в виде трубы со шнеками, причем сопла для подачи горячей воды в снегоплавильную камеру размещены по всей ее длине, а в нижней части выполнены щелевые отверстия для отвода воды в поддон, прикрепленный к снегоплавильной камере и снабженный трубопроводом для подачи воды в устройство для сбора твердых бытовых отходов.
Дополнительно снегоплавильная камера снабжена с внешней стороны теплоизоляцией. Устройство для измельчения снега может быть выполнено в виде фрезы.
Сущность изобретения поясняется чертежом, на котором приведена технологическая схема установки для плавления снега.
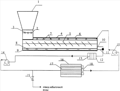
На чертеже показаны: 1 – приемный бункер, 2 – устройство для измельчения снега, 3 – фреза, 4 – снегоплавильная камера, 5 – один из шнеков, 6 – слой теплоизоляции, 7 – сопла, 8 – щелевые отверстия, 9 – поддон, 10 – трубопровод для отвода воды, 11 – трубопровод для подачи воды в устройство для сбора твердых бытовых отходов, 12 – устройство для сбора твердых бытовых отходов, 13 – решетка, 14 – насос, 15 – задвижка, 16 – теплообменник, 17 – трубы теплообменника, 18 – форсунки, 19 – насос.
Устройство для плавления снега, убираемого, например, с верхнего строения пути, работает следующим образом.
Снег, собираемый снегоуборочным поездом, по транспортеру подают в приемный бункер 1, затем его измельчают в устройстве 2 для измельчения снега посредством фрез 3 до размеров 1-10 мм.
Измельченный снег далее поступает в снегоплавильную камеру 4, выполненную в виде трубы с теплоизоляцией 6. В снегоплавильной камере снег с помощью шнеков 5 перемещают в глубь снегоплавильной камеры и одновременно перемешивают с горячей водой, подаваемой через сопла 7, размещенные в верхней части снегоплавильной камеры 4 по всей ее длине.
Измельченные твердые бытовые отходы, не прошедшие через щелевые отверстия 8, проталкивают шнеками 5 до конца снегоплавильной камеры 4 и подают в трубопровод 10 для отвода воды. Через щелевые отверстия 8, выполненные в нижней части снегоплавильной камеры 4, отработанная и талая вода поступает в поддон 9, прикрепленный к снегоплавильной камере. Из поддона 9 воду отводят по трубопроводу 11 для подачи воды в устройство 12 для сбора твердых бытовых отходов, снабженное решеткой 13 и установленное между снегоплавильной камерой 4 и теплообменником 16. В устройство 12 для сбора твердых бытовых отходов подают также воду, поступающую в трубопровод 10 для отвода воды из снегоплавильной камеры 4. На решетке 13 осаждают твердые бытовые отходы, которые затем удаляют из устройства 12. Твердые бытовые отходы, накапливающиеся на рещетке 13, собирают в контейнеры и отправляют на полигон.
Очищенную от твердых бытовых отходов воду с помощью насоса 14 подают в теплообменник 16, выполненный в виде трубчатого теплообменника. Через теплообменник 16 воду прокачивают под давлением и нагревают. Горячую воду из теплообменника 16 насосом 19 вновь направляют в снегоплавильную камеру 4. Нагрев воды в теплообменнике осуществляется за счет отвода тепла от труб 17, нагреваемых за счет сжигания топлива в форсунках 18 в межтрубном пространстве. Избыток воды отводят после насоса 14 через задвижку 15 для дальнейшего использования.
Установка для таяния снега согласно изобретению обеспечивает высокую интенсивность процесса плавления снега, сокращение при этом производственных площадей, реализует экологически безопасный технологический процесс утилизации снега, а также снижение отрицательного воздействия вредных веществ, попадающих в снег, на окружающую среду. При размещении данной установки для плавления снега на снегоуборочном поезде или автотраспортной технике производительность уборки снега за счет исключения перевозки и выгрузки снега на специальные площадки увеличивается в 5-10 раз.
Результаты испытания установки для плавления снега следующие: увеличение производительности снегоуборочного поезда до 8400 м3/смена.
Формула изобретения
1. Установка для плавления снега, включающая снегоплавильную камеру, снабженную средствами для перемешивания снега с горячей водой, соплами для подачи горячей воды, расположенными в верхней ее части, и трубопроводом для отвода воды на нагрев, теплообменник для нагрева воды, насосное оборудование, отличающаяся тем, что она дополнительно снабжена приемным бункером, устройством для измельчения снега, расположенным под приемным бункером, устройством для сбора твердых бытовых отходов, снабженного решеткой и установленного между снегоплавильной камерой и теплообменником, при этом снегоплавильная камера выполнена в виде трубы со шнеками, причем сопла для подачи горячей воды в снегоплавильную камеру размещены по всей ее длине, а в нижней части выполнены щелевые отверстия для отвода воды в поддон, прикрепленный к снегоплавильной камере и снабженный трубопроводом для подачи воды в устройство для сбора твердых бытовых отходов.
2. Установка для плавления снега по п.1, отличающаяся тем, что снегоплавильная камера снабжена с внешней стороны теплоизоляцией.
3. Установка для плавления снега по п.1, отличающаяся тем, что устройство для измельчения снега выполнено в виде фрезы.
РИСУНКИ
|
|