|
|
(21), (22) Заявка: 2006108543/04, 18.08.2004
(24) Дата начала отсчета срока действия патента:
18.08.2004
(30) Конвенционный приоритет:
20.08.2003 US 10/644,121
(43) Дата публикации заявки: 10.08.2006
(46) Опубликовано: 10.10.2008
(56) Список документов, цитированных в отчете о поиске:
WO 02068567 A, 06.09.2002. US 6277271 B1, 21.08.2001. WO 02062926 A2, 15.08.2002. WO 0132809 A1, 10.05.2001. EP 0499743 A1, 18.11.1991. RU 2204585 C2, 20.05.2003.
(85) Дата перевода заявки PCT на национальную фазу:
20.03.2006
(86) Заявка PCT:
US 2004/027045 (18.08.2004)
(87) Публикация PCT:
WO 2005/019386 (03.03.2005)
Адрес для переписки:
103735, Москва, ул. Ильинка, 5/2, ООО “Союзпатент”, Н.Н.Высоцкой
|
(72) Автор(ы):
ЗИННЕН Херман А. (US), КАБРЕРА Карлос А. (US)
(73) Патентообладатель(и):
ЮОП ЛЛК (US)
|
(54) СПОСОБ ДЕСУЛЬФУРИЗАЦИИ УГЛЕВОДОРОДНОЙ НЕФТИ
(57) Реферат:
Способ десульфуризации углеводородной нефти, где углеводородную нефть вводят в контакт с катализатором гидродесульфуризации в зоне реакции гидродесульфуризации (3) в целях уменьшения уровня содержания серы до относительно низкого уровня содержания, после этого получающийся в результате углеводородный поток, выходящий из зоны гидродесульфуризации, вводят в контакт с окислителем (8) для превращения остаточных серосодержащих соединений, характеризующихся низким уровнем содержания, в соединения, окисленные по сере. Получающийся в результате поток углеводородной нефти, содержащий соединения, окисленные по сере, после разложения любого остаточного окислителя выделяют в результате введения потока в контакт с материалом адсорбента (18, 30), адсорбирующего соединения, окисленные по сере, с получением потока углеводородной нефти, характеризующегося пониженной концентрацией соединений, окисленных по сере. Отработанный адсорбент (18, 30) регенерируют и после этого возвращают на использование в качестве адсорбента. Данное изобретение позволяет получать продукты, которые характеризуются очень низкими концентрациями серы. 1 ил.
Область техники, к которой относится изобретение
Наблюдается всевозрастающая потребность в уменьшении уровня содержания серы в углеводородной нефти в целях получения продуктов, которые характеризуются очень низкими концентрациями серы и, таким образом, являются пригодными для реализации на все более требовательном рынке. В условиях усиления упора с точки зрения защиты окружающей среды на требование большей экологической безопасности транспортных топлив специалисты в соответствующей области пытаются отыскать возможные и экономически рентабельные методики уменьшения уровня содержания серы в углеводородной нефти до низких концентраций.
Предшествующий уровень техники
Традиционно углеводороды, содержащие серу, подвергали воздействию зоны каталитического гидрирования для удаления серы и получения углеводородов, характеризующихся пониженными концентрациями серы. Гидрирование для удаления серы протекает очень успешно при удалении серы из углеводородов, которые включают серосодержащие компоненты, которые являются легко доступными для вхождения в контакт с катализатором гидрирования. Однако удаление серосодержащих компонентов, которые являются пространственно затрудненными, становится чрезвычайно сложным, и поэтому удаление серосодержащих компонентов до достижения уровня содержания серы, меньшего 100 ч./млн, является очень дорогостоящим при использовании известных современных методик гидроочистки. Также известно, что углеводородную нефть, содержащую серу, можно подвергать окислению для превращения углеводородных серосодержащих соединений в соединения, содержащие серу и кислород, такие как, например, сульфоксид или сульфон, которые обладают другими химическими и физическими характеристиками, что делает возможным извлечение или выделение серосодержащих соединений из остальной части первоначальной углеводородной нефти. Недостаток данного подхода заключается в том, что выделенные серосодержащие углеводородные соединения все еще являются непригодными для использования в качестве не содержащего серу материала, и поэтому выход не содержащего серу материала из первоначальной углеводородной нефти является меньшим желательного и поэтому экономически нерентабельным.
Документ US 2769760 описывает способ гидродесульфуризации, который приводит к уменьшению концентрации органической серы в исходном углеводородном сырье. Получающийся в результате углеводородный продукт, выходящий с первой стадии зоны гидродесульфуризации, содержит серу, и впоследствии его вводят на являющиеся второй стадией частичную десульфуризацию и/или химическую реакцию, где переработку на второй стадии проводят при температуре, приблизительно равной 232°С (450°F), и при атмосферном давлении в отсутствие водорода. Материал для введения в контакт при проведении реакции на второй стадии относится к тому же самому типу, что и использованный для реакции гидродесульфуризации. Предпочтительные материалы для введения в контакт содержат кобальт и молибден.
Опубликованная европейская патентная заявка №565324 описывает способ извлечения органического серосодержащего соединения из жидкой нефти, где способ включает переработку жидкой нефти, содержащей органическое серосодержащее соединение, с использованием кислородсодержащего агента и выделение окисленного органического серосодержащего соединения при использовании способов выделения, таких как перегонка, экстрагирование растворителем и/или адсорбционные способы.
Документ US 3551328 описывает способ уменьшения уровня содержания серы в тяжелых фракциях углеводородной нефти в результате окисления серосодержащих соединений, присутствующих в таких тяжелых углеводородных фракциях, и введения тяжелых углеводородных фракций, содержащих такие окисленные серосодержащие соединения, в контакт с низшим парафиновым углеводородным растворителем при концентрации, достаточной для выделения окисленных серосодержащих соединений из тяжелых углеводородных фракций, и извлечения тяжелой углеводородной фракции, характеризующейся пониженным уровнем содержания серы.
Документ US 6277271 В1 описывает способ десульфуризации углеводородной нефти, где углеводородную нефть и отправляемый на рецикл поток, содержащий соединения, окисленные по сере, вводят в контакт с катализатором гидродесульфуризации в зоне реакции гидродесульфуризации для уменьшения уровня содержания серы до относительно небольшой величины, а после этого получающийся в результате углеводородный поток, выходящий из зоны гидродесульфуризации, вводят в контакт с окислителем для превращения остаточных серосодержащих соединений, характеризующихся низким уровнем содержания, в соединения, окисленные по сере. Остаточный окислитель разлагают, а получающийся в результате поток углеводородной нефти, содержащий соединения, окисленные по сере, разделяют и получают поток, содержащий соединения, окисленные по сере, и поток углеводородной нефти, характеризующийся пониженной концентрацией соединений, окисленных по сере. По меньшей мере, часть соединений, окисленных по сере, отправляют на рецикл в зону реакции гидродесульфуризации.
Документ US 6171478 В1 описывает способ десульфуризации углеводородной нефти, по которому углеводородную нефть вводят в контакт с катализатором гидродесульфуризации в зоне реакции гидродесульфуризации в целях уменьшения уровня содержания серы до относительно небольшой величины, а после этого получающийся в результате углеводородный поток, выходящий из зоны гидродесульфуризации, вводят в контакт с окислителем для превращения остаточных серосодержащих соединений, характеризующихся низким уровнем содержания, в соединения, окисленные по сере. Получающийся в результате поток углеводородной нефти, содержащий соединения, окисленные по сере, выделяют, используя экстрагирование растворителем, после разложения любого остаточного окислителя с получением потока, содержащего соединения, окисленные по сере, и потока углеводородной нефти, характеризующегося пониженной концентрацией соединений, окисленных по сере.
Краткое изложение изобретения
Настоящее изобретение предлагает способ десульфуризации углеводородной нефти, по которому углеводородную нефть вводят в контакт с катализатором гидродесульфуризации в зоне реакции гидродесульфуризации в целях уменьшения уровня содержания серы до относительно небольшой величины, а после этого получающийся в результате углеводородный поток, выходящий из зоны гидродесульфуризации, вводят в контакт с окислителем для превращения остаточных серосодержащих соединений, характеризующихся низким уровнем содержания, в соединения, окисленные по сере. Остаточный окислитель разлагают, а получающийся в результате поток углеводородной нефти, содержащий соединения, окисленные по сере, разделяют и получают поток, содержащий соединения, окисленные по сере, и поток углеводородной нефти, характеризующийся пониженной концентрацией соединений, окисленных по сере.
В предпочтительном варианте реализации настоящего изобретения поток углеводородных продуктов, выходящий из зоны гидродесульфуризации, вводят в контакт с водным раствором окислителя для превращения остаточных серосодержащих соединений, характеризующихся низким уровнем содержания, в соединения, окисленные по сере. Получающийся в результате поток углеводородной нефти, содержащий соединения, окисленные по сере, подвергают обработке для разложения любого остаточного окислителя и вводят в контакт с селективным адсорбентом, характеризующимся большей селективностью по отношению к соединениям, окисленным по сере, по сравнению с не содержащей серу углеводородной нефтью, с получением адсорбента, содержащего, по меньшей мере, часть соединений, окисленных по сере, и потока углеводородной нефти, характеризующегося пониженной концентрацией соединений, окисленных по сере.
Настоящее изобретение описывает новый интегрированный способ, который способен легко и экономически рентабельно обеспечить уменьшение уровня содержания серы в углеводородной нефти при одновременном достижении высокой степени извлечения из первоначального исходного сырья. Важными элементами настоящего изобретения являются сведение к минимуму затрат на гидроочистку в интегрированном двухстадийном способе десульфуризации и возможность экономически рентабельной десульфуризации углеводородной нефти до достижения очень низкого уровня при одновременном доведении до максимума выхода углеводородной нефти, подвергнутой десульфуризации.
Краткое описание чертежа
Чертеж представляет собой упрощенную схему технологического процесса для предпочтительного варианта реализации настоящего изобретения.
Подробное описание изобретения
Настоящее изобретение предлагает улучшенный интегрированный способ глубокой десульфуризации углеводородной нефти в виде двухстадийного способа десульфуризации. В соответствии с настоящим изобретением предпочтительное исходное сырье в виде углеводородной нефти содержит перегоняемые углеводороды, кипящие в диапазоне от 93°С (200°F) до 565°С (1050°F), а более предпочтительно от 149°С (300°F) до 538°С (1000°F). Исходное сырье в виде углеводородной нефти рассматривают как содержащее от 0,1 до 5 массовых процентов серы, а способ в наиболее выгодном варианте используют тогда, когда исходное сырье будет характеризоваться высокими уровнями содержания серы, а желательный подвергнутый десульфуризации продукт будет характеризоваться содержанием очень низкой концентрации серы. Предпочтительные уровни содержания серы в продукте являются меньшими 100 ч./млн (масс.), более предпочтительно меньшими 50 ч./млн (масс.), а еще более предпочтительно меньшими 30 ч./млн (масс.).
Углеводородную нефть, содержащую серосодержащие соединения, вводят в зону каталитической гидродесульфуризации, включающую катализатор гидродесульфуризации и выдерживаемую в условиях проведения гидродесульфуризации. Зона каталитической гидродесульфуризации может включать неподвижный, кипящий или псевдоожиженный слой катализатора. Данную зону реакции предпочтительно выдерживают в условиях действия приложенного давления в диапазоне от 101 кПа (14,7 фунт/дюйм2 манометрического давления) до 13,9 МПа (2000 фунт/дюйм2 манометрического давления), а более предпочтительно давления в диапазоне от 800 кПа (100 фунт/дюйм2 манометрического давления) до 12,5 МПа (1800 фунт/дюйм2 манометрического давления). В подходящем случае реакцию гидродесульфуризации проводят при максимальной температуре слоя катализатора в диапазоне от 204°С (400°F) до 400°С (750°F), выбранном для реализации желательной конверсии в ходе гидродесульфуризации в целях уменьшения концентрации серосодержащих соединений до желательного уровня. В соответствии с настоящим изобретением предполагается, что желательная конверсия в ходе гидродесульфуризации включает, например, десульфуризацию, денитрификацию и насыщение олефинов. Кроме того, предпочтительные рабочие условия включают часовые объемные скорости жидкости в диапазоне от 0,05 час-1 до 20 час-1 и соотношения количеств водорода и исходного сырья в диапазоне от 200 стандартных кубических футов на один баррель (SCFB) (33,7 нм3/м3) до 50000 SCFB (8425 нм3/м3), предпочтительно от 200 SCFB (33,7 нм3/м3) до 10000 SCFB (1685 нм3/м3). Рабочие условия в зоне гидродесульфуризации предпочтительно выбирают в целях получения подвергнутой десульфуризации углеводородной нефти, содержащей от 100 до 1000 ч./млн (масс.) серы.
Предпочтительный каталитический композит, расположенный в зоне гидродесульфуризации, описанной ранее в настоящем документе, можно охарактеризовать как содержащий металлический компонент, обладающий активностью при гидродесульфуризации, где данный компонент комбинируют с подходящим материалом носителя в виде тугоплавкого неорганического оксида либо синтетического, либо природного происхождения. Точная композиция и способ изготовления материала носителя не рассматривают как имеющие значение для настоящего изобретения. Подходящими материалами носителей являются оксид алюминия, диоксид кремния и их смеси. Предпочтительными металлическими компонентами, обладающими активностью при гидродесульфуризации, являются те, которые выбирают из группы, включающей металлы группы VIB и VIII периодической таблицы, представленной в документе Periodic Table of the Elements, E.H.Sargent and Company, 1964. Таким образом, каталитические композиты могут содержать один или несколько металлических компонентов из группы, состоящей из молибдена, вольфрама, хрома, железа, кобальта, никеля, платины, палладия, иридия, осмия, родия, рутения и их смесей. Концентрация каталитически активного металлического компонента или компонентов главным образом зависит от конкретного металла, а также от физических и/или химических характеристик конкретного углеводородного исходного сырья. Например, металлические компоненты группы VIB в общем случае присутствуют в количестве в диапазоне от 1 до 20 массовых процентов, металлы группы железа – в количестве в диапазоне от 0,2 до 10 массовых процентов, в то время как благородные металлы группы VIII предпочтительно присутствуют в количестве в диапазоне от 0,1 до 5 массовых процентов, все из которых рассчитывают в предположении существования данных компонентов в каталитическом композите в элементарном состоянии. В дополнение к этому, в зоне гидродесульфуризации настоящего изобретения может эффективно функционировать любой катализатор, коммерчески используемый для гидродесульфуризации углеводородных соединений газойля в целях удаления азота и серы. Кроме того, предусматривается, что композиты, обладающие каталитическим действием при гидродесульфуризации, могут включать один или несколько следующих далее компонентов: цезий, франций, литий, калий, рубидий, натрий, медь, золото, серебро, кадмий, ртуть и цинк.
Углеводородный продукт, выпускаемый из зоны реакции гидродесульфуризации, разделяют и получают газообразный поток, содержащий водород, сероводород и обычно газообразные углеводороды, и жидкий углеводородный продукт, характеризующийся пониженной концентрацией серосодержащих соединений. Данный получающийся в результате жидкий углеводородный поток в одном предпочтительном варианте реализации настоящего изобретения вводят в контакт с водным раствором окислителя в зоне окисления для превращения серосодержащих соединений в соединения, окисленные по сере. Для проведения окисления серы можно использовать любой подходящий известный водный раствор окислителя. В предпочтительном варианте реализации водный раствор окислителя содержит уксусную кислоту и перекись водорода. Предпочтительно молярное соотношение при подаче между перекисью водорода и серой находится в диапазоне от 1 до 10 или более, а молярное соотношение между уксусной кислотой и перекисью водорода находится в диапазоне от 0,1 до 10 или более. Условия проведения окисления, в том числе время контактирования, выбирают так, чтобы добиться получения желательных результатов, описанных в настоящем документе, а давление предпочтительно является достаточно большим для выдерживания водного раствора в состоянии жидкой фазы во время введения в контакт с углеводородной нефтью. Предпочтительные условия проведения окисления включают давление в диапазоне от атмосферного до 800 кПа (100 фунт/дюйм2 манометрического давления) и температуру в диапазоне от 38°С (100°F) до 149°С (300°F). Поскольку водный раствор окислителя и углеводородная нефть являются несмешиваемыми, зона окисления должна обладать способностью обеспечивать однородность перемешивания и введение двух фаз в контакт, позволяющей добиться завершения химического окисления. Для введения в контакт можно использовать любые подходящие способы, а предпочтительные способы включают использование насадочной смесительной колонны с противоточными потоками двух фаз или смесительного аппарата, совмещенного с трубой.
В том случае если после завершения окисления будет наблюдаться наличие остаточной перекиси водорода, то тогда поток, содержащий остаточную перекись водорода, предпочитается вводить в контакт с подходящим катализатором для разложения перекиси водорода. Предпочтительным катализатором разложения перекиси водорода является нанесенный на носитель переходный металл, комплекс переходного металла или оксид переходного металла. Разложение перекиси водорода проводят для упрощения извлечения и выделения продуктов реакции, в том числе соединений, окисленных по сере, извлекаемых из зоны окисления. Предпочтительные рабочие условия при проведении разложения включают давление в диапазоне от атмосферного до 800 кПа (100 фунт/дюйм2 манометрического давления) и температуру в диапазоне от 38°С (100°F) до 149°С (300°F).
Получающийся в результате продукт, выходящий из зоны окисления, после разложения окислителя содержит подвергнутую десульфуризации углеводородную нефть, соединения, окисленные по сере, такие как, например, сульфоксиды и сульфоны, воду и уксусную кислоту. Данный получающийся в результате продукт, выходящий из зоны окисления, вводят в контакт с селективным адсорбентом, характеризующимся большей селективностью по отношению к соединениям, окисленным по сере, по сравнению с не содержащей серу углеводородной нефтью, с получением селективного адсорбента, содержащего, по меньшей мере, часть соединений, окисленных по сере, и потока углеводородной нефти, характеризующегося пониженной концентрацией серы. Для селективного извлечения соединений, окисленных по сере, можно использовать любой подходящий известный селективный адсорбент. В предпочтительном варианте реализации настоящего изобретения селективный адсорбент выбирают из группы, состоящей из алюмосиликатов, таких как цеолиты, относящиеся к типу X и Y, бета-цеолит и L-цеолит, цеолиты, характеризующиеся высоким уровнем содержания кремния, такие как ZSM-5 и силикалит, и силикоалюмофосфаты, такие как SAPO-34. Предпочтительные селективные адсорбенты вводят в контакт с продуктом, выходящим из зоны окисления в зоне адсорбции. В предпочтительном варианте соединения, окисленные по сере, адсорбируют при использовании термостойких алюмосиликатов, таких как цеолит, относящийся к типу Y, деалюминированный цеолит, относящийся к типу Y, бета-цеолит и L-цеолит. Углеводородная нефть, образующая рафинат, извлекаемый из зоны адсорбции, предпочтительно содержит менее 100 ч./млн (масс.), более предпочтительно менее 50 ч./млн (масс.) серы, а еще более предпочтительно менее 30 ч./млн (масс.).
Получающийся в результате адсорбент регенерируют в целях извлечения адсорбированных окисленных по сере соединений, и регенерированный адсорбент предпочтительно отправляют на рецикл в зону адсорбции. Регенерацию адсорбента можно осуществить в результате десорбирования адсорбированных окисленных по сере соединений за счет нагревания и/или введения в контакт с жидким или парообразным десорбентом.
В одном варианте реализации эффекта от изобретения добиваются в случае адсорбера с неподвижным слоем в результате введения вступившей в реакцию смеси, выходящей из зоны окисления серы, в зону адсорбции до тех пор, пока не будет исчерпана выбранная доля адсорбционной емкости селективного адсорбента. После этого при использовании подходящих средств клапанного управления производят прерывание потока вступившей в реакцию смеси, выходящей из зоны окисления серы, а исчерпанную зону адсорбции регенерируют в зоне десорбции, проведя десорбирование из адсорбента соединений, окисленных по сере, под действием материала десорбента. В данном варианте в способе десульфуризации настоящего изобретения так можно использовать индивидуальный неподвижный слой.
В другом варианте реализации эффекта от изобретения добиваются в случае адсорбера с неподвижным слоем в результате введения вступившей в реакцию смеси, выходящей из зоны окисления серы, в первую зону адсорбции до тех пор, пока не будет исчерпана выбранная доля адсорбционной емкости селективного адсорбента. После этого при использовании подходящих средств клапанного управления производят перенаправление потока вступившей в реакцию смеси, выходящей из зоны окисления серы, во вторую зону адсорбции, включающую селективный адсорбент, который предварительно регенерировали, а исчерпанную зону адсорбции регенерируют в зоне десорбции, проводя десорбирование из адсорбента соединений, окисленных по сере, под действием материала десорбента. В данном варианте в десульфуризации настоящего изобретения так можно расположить любое желательное количество неподвижных слоев.
В еще одном варианте реализации эффекта от изобретения добиваются в случае адсорбера с псевдоожиженным или кипящим слоем в результате введения вступившей в реакцию смеси, выходящей из зоны окисления серы, в зону адсорбции с псевдоожижением до тех пор, пока не будет исчерпана выбранная доля адсорбционной емкости селективного адсорбента. После этого при использовании подходящих средств, по меньшей мере, для части исчерпанного адсорбента производят перенаправление из зоны адсорбции в зону десорбции, а исчерпанный адсорбент регенерируют, проводя десорбирование из адсорбента соединений, окисленных по сере, под действием материала десорбента.
А в еще одном варианте реализации эффекта от изобретения добиваются в случае адсорбера с симулированным противотоком в результате введения вступившей в реакцию смеси, выходящей из зоны окисления серы, в зону адсорбции с подвижным слоем до тех пор, пока не будет исчерпана выбранная доля адсорбционной емкости селективного адсорбента. После этого при использовании подходящих средств, по меньшей мере, для части исчерпанного адсорбента производят перенаправление из зоны адсорбции в зону десорбции, а исчерпанный адсорбент регенерируют, проводя десорбирование из адсорбента соединений, окисленных по сере, под действием материала десорбента.
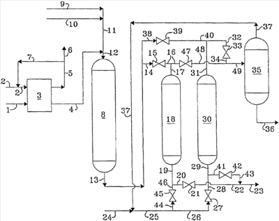
Если теперь обратиться к чертежу, который иллюстрирует функционирование адсорбера с двумя неподвижными слоями, где для одного слоя имеет место режим адсорбции и для одного слоя имеет место режим десорбции, то углеводородную нефть, содержащую серу, вводят в процесс через линию 1 и подают в зону гидродесульфуризации 3. Поток свежего водорода вводят через линию 2 и подмешивают к обогащенному водородом газообразному потоку, отправляемому на рецикл, подаваемому через линию 7, и получающуюся в результате смесь вводят в зону гидродесульфуризации 3 через линию 2. Газообразный поток, содержащий водород, сероводород и обычно газообразные углеводороды удаляют из зоны гидродесульфуризации 3 через линию 5 и, по меньшей мере, часть отправляют на рецикл через линию 7, как это описывалось в настоящем документе ранее, а, по меньшей мере, еще одну часть удаляют из процесса через линию 6. Углеводородный поток, характеризующийся пониженной концентрацией серы, удаляют из зоны гидродесульфуризации 3 через линию 4 и вводят в зону окисления серы 8 через линию 12 совместно с потоком карбоновой кислоты, подаваемым через линии 9, 11 и 12, и потоком водной перекиси водорода, который вводят в процесс через линии 10, 11 и 12. Водный поток и углеводородный поток однородно перемешивают в зоне окисления серы 8 для того, чтобы окислить серосодержащие соединения. Получающуюся в результате вступившую в реакцию смесь после разложения любой остаточной перекиси водорода удаляют из зоны окисления серы 8 через линию 13 и транспортируют через линию 14, клапан 15, линии 16 и 17 и подают в зону адсорбции 18 и вводят в контакт с предварительно регенерированным селективным адсорбентом. Получающийся в результате углеводородный поток, характеризующийся пониженной концентрацией серы, удаляют из зоны адсорбции 18 через линию 19, линию 20, клапан 21, линию 22 и линию 23 и извлекают. Поток десорбента 25, необязательно содержащий поток свежего десорбента 24 и/или десорбент, отправляемый на рецикл, подаваемый через линию 37, вводят через линию 25, линию 26, клапан 27, линию 28 и линию 29 в ранее исчерпанную зону адсорбции, составляющую зону десорбции 30. Поток десорбции, обогащенный соединениями, окисленными по сере, удаляют из зоны десорбции 30 через линию 31, линию 32, клапан 33, линию 34 и линию 49 и вводят в зону перегонки 35. Поток десорбента, характеризующийся пониженной концентрацией соединений, окисленных по сере, удаляют из зоны перегонки 35 через линию 37 и необязательно отправляют на рецикл в зону десорбции 30, как это описывалось в настоящем документе ранее. Соединения, окисленные по сере, удаляют из зоны перегонки 35 через линию 36 и извлекают. Если зона адсорбции 18 станет отработанной, то тогда поток, подаваемый через линию 13, транспортируют через линию 38, клапан 39, линию 40 и линию 31 и вводят в предварительно регенерированную зону десорбции 30. Теперь уже зона адсорбции 30 производит поток продуктов, характеризующийся пониженной концентрацией серосодержащих соединений, где данный поток транспортируют через линию 29, линию 41, клапан 42, линию 43 и линию 23 и извлекают. Отработанную зону адсорбции 18 регенерируют в результате введения потока десорбции, подаваемого через линию 25, линию 44, клапан 45, линию 46 и линию 19 в отработанную зону адсорбции 18. Получающийся в результате продукт извлекают через линию 17, линию 16, клапан 47, линию 48 и линию 49 и вводят в зону перегонки 35.
Селективные адсорбенты, подходящие для использования в настоящем изобретении, идентифицируют, используя следующие далее иллюстративные вычисления. Однако данные вычисления представляют не для того, чтобы излишним образом ограничить селективные адсорбенты, подходящие для использования в данном изобретении, а для того, чтобы проиллюстрировать молекулярные свойства серосодержащих и окисленных по сере соединений, которые играют роль при проведении адсорбции и удаления из углеводородной нефти в варианте реализации, описанном в настоящем документе ранее. Следующие далее свойства не были получены в результате проведения измерений свойств соединений на самом деле, а рассматриваются в качестве перспективных и разумно иллюстрирующих предполагаемые эксплуатационные характеристики изобретения на основе обоснованных квантово-химических вычислений.
ИЛЛЮСТРАТИВНЫЕ ВЫЧИСЛЕНИЯ
Химические структуры и избранные молекулярные свойства метилтиофена, метилтиофенсульфона, метилтиофенсульфоксида, бензотиофена, бензтиофенсульфона и бензотиофенсульфоксида рассчитывали при помощи полуэмпирической теории молекулярных орбиталей с использованием программы РМ3 Hamiltonian, описанной в работе J.J.P.Stewart, “Optimization of Parameters for Semi-Empirical Methods 1-Method”, Journal of Computational Chemistry, Volume 10, 1989, pages 209-220, а результаты представлены в таблице 1.
| Таблица 1 |
| Соединение |
Дипольный момент (дебай) |
Частичный заряд на атоме серы (электростатическая единица) |
Габаритный размер (ангстрем) |
| 2-метилтиофен |
0,950 |
0,303 |
4,588 |
| 2-метилтиофенсульфон |
4,718 |
1,063 |
4,636 |
| 2-метилтиофенсульфоксид |
5,669 |
2,285 |
4,654 |
| Бензотиофен |
1,089 |
0,261 |
5,010 |
| Бензотиофенсульфон |
4,546 |
1,063 |
5,006 |
| Бензотиофенсульфоксид |
5,573 |
2,285 |
5,002 |
Первым свойством, оказывающим влияние на селективную адсорбцию молекул, окисленных по сере, в сопоставлении с присутствующими молекулами, является дипольный момент. Дипольный момент увеличивается при окислении серосодержащих молекул и отображает увеличение полярности молекул, окисленных по сере, в сопоставлении с молекулами углеводородной нефти и неокисленными серосодержащими молекулами. В случае использования в настоящем изобретении таких адсорбентов, как диоксид кремния, оксид алюминия, силикаты, алюмосиликаты и алюмофосфаты, такое увеличение дипольного момента приводит к увеличению селективности адсорбции для молекул, окисленных по сере, в сопоставлении с неокисленными серосодержащими молекулами и молекулами, составляющими углеводородную нефть.
Вторым свойством, оказывающим влияние на селективную адсорбцию молекул, окисленных по сере, в сопоставлении с присутствующими молекулами, является атомный частичный заряд на атоме серы. Положительный частичный заряд на сере увеличивается при окислении серосодержащих молекул и отображает увеличение электростатического притяжения между молекулами, окисленными по сере, и атомами адсорбента, имеющими отрицательный частичный заряд, в сопоставлении с молекулами углеводородной нефти и неокисленными серосодержащими молекулами. В случае использования в настоящем изобретении таких адсорбентов, как диоксид кремния, оксид алюминия, силикаты, алюмосиликаты и алюмофосфаты, такое увеличение электростатического притяжения приводит к увеличению селективности адсорбции молекул, окисленных по сере, в сопоставлении с неокисленными серосодержащими молекулами и молекулами, составляющими углеводородную нефть.
Третьим свойством, которое оказывает влияние на предпочтительное протекание селективной адсорбции молекул, окисленных по сере, в сопоставлении с неокисленными серосодержащими молекулами, является размер молекулы. Кристаллическая структура некоторых селективных адсорбентов, таких как кристаллические силикаты, алюмосиликаты и алюмофосфаты, может характеризоваться наличием каналов и пор, которые имеют размеры молекул. Если в настоящем изобретении молекулы, окисленные по сере, будут достаточно маленькими для того, чтобы получить доступ к таким каналам и порам, то тогда в сопоставлении с более крупными молекулами в углеводородной нефти их можно будет селективно адсорбировать. Рассчитанные габаритные размеры молекул, окисленных по сере, свидетельствуют о том, что такие молекулы могут получать доступ к структурам пор и селективно адсорбироваться такими адсорбентами, как цеолиты, относящиеся к типам Х и Y, деалюминированный Y-цеолит, L-цеолит, бета-цеолит, SAPO-34 и тому подобное. Поскольку в дополнение к этому многие такие микропористые адсорбенты демонстрируют селективность в отношении более полярных молекул в сопоставлении с менее полярными молекулами, увеличение дипольного момента и положительного частичного заряда на сере в результате окисления по сере без одновременного увеличения габаритных размеров молекул делает данные адсорбенты особенно выгодными для использования в настоящем изобретении.
ИЛЛЮСТРАТИВНЫЙ ВАРИАНТ РЕАЛИЗАЦИИ
Поток вакуумного газойля прямой гонки, кипящий при температуре в диапазоне от 315°С (600°F) до 482°С (900°F) и содержащий 2 массовых процента серы, вводили в зону гидродесульфуризации, включающую катализатор гидродесульфуризации, который содержит оксид алюминия, никель, молибден и фосфор. Зону гидродесульфуризации эксплуатировали при давлении 11,8 МПа (1700 фунт/дюйм2 манометрического давления), соотношении количеств водорода и исходного сырья 843 нм3/м3 (5000 SCFB) и максимальной температуре катализатора 393°С (740°F) с целью уменьшения количества остаточной серы в получающемся в результате десульфуризации вакуумном газойле до 500 ч./млн (масс.) (0,05 массового процента). Подвергнутый десульфуризации вакуумный газойль после этого подавали в зону реакции окисления и вводили в контакт с уксусной кислотой и перекисью водорода в воде. Молярное соотношение при подаче между перекисью водорода и серой было равно 5, а молярное соотношение между уксусной кислотой и перекисью водорода было равно 5, и введение в контакт осуществляли при температуре 65°С (150°F) и давлении 207 кПа (30 фунт/дюйм2 манометрического давления). Продукт, выходящий из зоны реакции окисления, пропускали через катализатор, содержащий смешанный оксид железа и молибдена, для разложения не вступившей в реакцию перекиси водорода, а после этого вводили в адсорбер, где соединения, окисленные по сере, извлекали при помощи Y-цеолита, выступающего в роли селективного адсорбента, и получали конечный продукт, содержащий менее 30 ч./млн (масс.) серы. Отработанный селективный адсорбент регенерировали для удаления соединений, окисленных по сере, а после этого регенерированный адсорбент возвращали на использование в качестве адсорбента.
Приведенные выше описание, чертеж и иллюстративный вариант реализации четко иллюстрируют преимущества, очерчиваемые способом настоящего изобретения, и выгоду, достигаемую в результате его использования.
Формула изобретения
Способ десульфуризации углеводородной нефти, отличающийся тем, что содержит следующие стадии:
a) введение углеводородной нефти (1), кипящей в диапазоне от приблизительно 149 до приблизительно 538°С, в контакт с катализатором гидродесульфуризации в зоне реакции гидродесульфуризации (3) в условиях проведения гидродесульфуризации, которые включают давление в диапазоне от приблизительно 800 кПа до приблизительно 12,5 МПа, максимальную температуру в диапазоне от приблизительно 204 до приблизительно 400°С и соотношение количеств водорода и исходного сырья в диапазоне от приблизительно 33,7 до приблизительно 1685 нм3/м3, с получением сероводорода и получающегося в результате первого потока углеводородной нефти, характеризующегося пониженной концентрацией серы;
b) введение первого потока углеводородной нефти, характеризующегося пониженной концентрацией серы, в контакт с водным раствором окислителя (10), содержащим уксусную кислоту и перекись водорода, в зоне окисления (8) с получением второго потока углеводородной нефти, содержащего соединения, окисленные по сере;
c) разложение, по меньшей мере, части раствора любого остаточного окислителя в продукте окисления серы;
d) введение потока продукта, выходящего со стадии (с), содержащего соединения, окисленные по сере, в контакт с селективным адсорбентом (18, 30), выбираемым из группы, состоящей из диоксида кремния, оксида алюминия, силикалита, ZSM-5, цеолита-L, цеолитов, относящихся к типам X и Y, деалюминированного цеолита, относящегося к типу Y, цеолита-бета, цеолита-омега и SAPO-34, и характеризующимся большей селективностью по отношению к соединениям, окисленным по сере, в сопоставлении с не содержащей серу углеводородной нефтью, с получением адсорбента (18, 30), содержащего, по меньшей мере, часть соединений, окисленных по сере, и третьего потока углеводородной нефти, характеризующегося пониженной концентрацией соединений, окисленных по сере, (23);
e) выделение адсорбента (18, 30), содержащего, по меньшей мере, часть соединений, окисленных по сере, образованного на стадии (d), с получением адсорбента (18, 30), обогащенного соединениями, окисленными по сере;
f) регенерацию, по меньшей мере, части адсорбента (18, 30) со стадии (е) и отправление на рецикл на стадию (d) с получением, по меньшей мере, части селективного адсорбента, и
g) извлечение третьего потока углеводородной нефти (23).
РИСУНКИ
|
|