|
|
(21), (22) Заявка: 2007126106/04, 09.07.2007
(24) Дата начала отсчета срока действия патента:
09.07.2007
(46) Опубликовано: 10.10.2008
(56) Список документов, цитированных в отчете о поиске:
Александров И.А. Перегонка и ректификация в нефтепереработке. – М.: Химия, 1981, с.157. RU 2100403 C1, 27.12.1997. US 5360533 A, 01.11.1994. GB 1277252 A, 07.06.1972.
Адрес для переписки:
450065, Башкортостан, г.Уфа, ул. Инициативная, 12, ГУП “ИНХП РБ”, Зав. ОИС С.А. Зайцевой
|
(72) Автор(ы):
Хайрудинов Ильдар Рашидович (RU), Деменков Вячеслав Николаевич (RU), Теляшев Эльшад Гумерович (RU), Теляшев Гумер Гарифович (RU)
(73) Патентообладатель(и):
Государственное унитарное предприятие “Институт нефтехимпереработки Республики Башкортостан” (ГУП “ИНХП РБ”) (RU)
|
(54) СПОСОБ ФРАКЦИОНИРОВАНИЯ НЕФТИ
(57) Реферат:
Изобретение относится к нефтеперерабатывающей промышленности и может быть использовано при перегонке нефти с высоким содержанием газа. Предлагаемый способ включает ввод сырья в первую ректификационную колонну с подачей паров из нее в емкость орошения и получением в ней газа и легкой бензиновой фракции, ввод остатка первой колонны во вторую колонну с выводом паров в емкость орошения с получением в ней газа и легкой бензиновой фракции и выделением боковыми погонами второй колонны бензиновой и дизельной фракций, а с низа – мазута. Газы с верха емкостей орошения первой и второй колонн подают в абсорберы, орошаемые соответственно дизельной фракцией, отбираемой с низа отпарной секции, и нижним циркуляционным орошением второй колонны после охлаждения, с верха абсорберов выводят сухой и жирный газы, нижнее циркуляционное орошение перед вводом в колонну нагревают, дизельную фракцию с низа первого абсорбера нагревают и подают на верх отпарной секции дизельной фракции, а пары с верха этой отпарной секции подают в первую колонну в сечение между вводами в нее сырья и нагретого потока. Предлагаемый способ позволяет более четко разделить газ на сухой и жирный компоненты и повысить качество продуктов разделения. 5 з.п. ф-лы, 1 ил., 2 табл.
Предлагаемое изобретение относится к способам фракционирования нефти и может быть использовано в нефтеперерабатывающей промышленности.
Известен способ фракционирования нефти, включающий нагрев нефти в теплообменниках, а затем в печи и ввод в сложную ректификационную колонну, оборудованную боковыми отпарными секциями, с отбором с верха колонны бензиновой фракции, в виде боковых погонов через отпарные секции керосиновой и дизельных фракций и в качестве остатка перегонки – мазута при подаче в низ колонны и отпарных секций испаряющего агента (И.Т.Багиров. Современные установки первичной переработки нефти. М.: Химия, 1974, с.28).
Недостатком данного способа является сложность переработки нефтей, содержащих значительное количество газов и бензиновых фракций.
Наиболее близким к предлагаемому изобретению по технической сущности и достигаемому эффекту является способ фракционирования нефти, включающий нагрев и ввод сырья в первую колонну с подачей паров с верха первой колонны после частичной конденсации в емкость орошения и получением в ней газа и легкой бензиновой фракции с нагревом и вводом остатка первой колонны во вторую колонну и выводом паров с верха второй колонны после частичной конденсации в емкость орошения с получением в ней газа и легкой бензиновой фракции и выделением боковыми погонами второй колонны через отпарные секции бензиновой и дизельных фракций, а с низа колонны мазута, с возвратом паров с верха отпарных секций в колонну, с использованием циркуляционных орошений и ввода нагретых потоков в колонны и отпарные секции (И.А.Александров. Перегонка и ректификация в нефтепереработке. М.: Химия, 1981, с.157).
Недостатками известного способа являются невозможность разделения газа на сухой и жирный компоненты и низкое качество продуктов разделения.
Таким образом, возникла проблема обеспечения возможности разделения газа на сухой и жирный компоненты и повышения качества продуктов разделения.
Задачей настоящего изобретения является обеспечение возможности разделения газа на сухой и жирный компоненты и повышение качества продуктов разделения.
Указанная задача решается способом фракционирования нефти, включающим нагрев и ввод сырья в первую колонну с подачей паров с верха первой колонны после частичной конденсации в емкость орошения и получение в ней газа и легкой бензиновой фракции с нагревом и вводом остатка первой колонны во вторую колонну и выводом паров с верха второй колонны после частичной конденсации в емкость орошения с получением в ней газа и легкой бензиновой фракции и выделением боковыми погонами второй колонны через отпарные секции бензиновой и дизельных фракций, а с низа второй колонны мазута, с возвратом паров с верха отпарных секций в колонну, с использованием острого и циркуляционного орошений и ввода нагретых потоков в низ колонн и отпарных секций, в котором, согласно изобретению, газы с верха емкостей орошения первой и второй колонн подают в абсорберы, орошаемые соответственно дизельной фракцией, отбираемой с низа отпарной секции, и нижним циркуляционным орошением второй колонны после дополнительного охлаждения, с верха абсорберов выводят соответственно сухой и жирный газы, нижнее циркуляционное орошение, отбираемое с низа второго абсорбера, перед вводом во вторую колонну нагревают, дизельную фракцию, выводимую с низа первого абсорбера, нагревают и подают на верх отпарной секции дизельной фракции, а пары с верха упомянутой отпарной секции подают в первую колонну в сечение между вводами в нее сырья и нагретого потока.
Целесообразно дизельную фракцию и нижнее циркуляционное орошение второй колонны перед подачей в абсорберы охладить до температуры 30-50°С.
Целесообразно абсорбцию для получения сухого газа проводить под давлением 8,4-8,46 ата, а для получения жирного газа – 2-2,06 ата.
Нижнее циркуляционное орошение перед вводом во вторую колонну целесообразно нагреть до температуры 200-210°С.
Дизельную фракцию, выводимую с низа первого абсорбера перед подачей наверх отпарной секции целесообразно нагреть до температуры 240-250°С.
При этом за счет абсорбции требуемых компонентов газа специальными абсорбентами (дизельной фракцией, отбираемой с низа отпарной секции, и нижним циркуляционным орошением второй колонны после дополнительного их охлаждения) нагрева и возврата их после абсорбции соответственно на верх отпарной секции дизельной фракции и во вторую колонну и подачи паров с верха отпарной секции дизельной фракции в первую колонну в сечение между вводами сырья и нагретого потока, появилась возможность разделения газа на сухой и жирный компоненты, обеспечения низкого содержания компонентов сухого газа в жирном газе и повышения качества продуктов разделения.
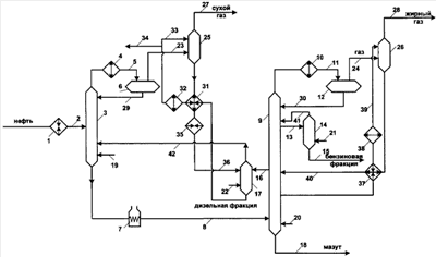
На прилагаемом чертеже представлена схема осуществления предлагаемого способа.
Способ осуществляют следующим образом.
Нефть нагревают в теплообменниках 1 и по линии 2 вводят в первую колонну 3. Пары с верха колонны 3 частично конденсируют и охлаждают в конденсаторах-холодильниках 4 и по линии 5 подают в емкость орошения 6. Остаток колонны 3 нагревают в печи 7 и по линии 8 вводят во вторую колонну 9. Пары с верха колонны 9 частично конденсируют и охлаждают в конденсаторах-холодильниках 10, а затем по линии 11 вводят в емкость орошения 12. Верхний боковой погон колонны 9 по линии 13 подают на верх верхней отпарной секции 14. С низа отпарной секции 14 по линии 15 выводят бензиновую фракцию. Нижний боковой погон колонны 9 по линии 16 подают на верх нижней отпарной секции 17. С низа колонны 9 по линии 18 выводят мазут. В низ колонн 3 и 9 и отпарных секций 14 и 17 соответственно по линиям 19, 20 21 и 22 подают нагретые потоки. С верха емкостей 6 и 12 по линиям 23 и 24 выводят газы и подают соответственно в низ абсорберов 25 и 26. С верха абсорберов 25 и 26 соответственно по линиям 27 и 28 выводят сухой и жирный газы. Легкие бензиновые фракции с низа емкостей 6 и 12 соответственно по линиям 29 и 30 возвращают в качестве орошения колонн 3 и 9. Дизельную фракцию с низа отпарной секции 17 охлаждают в теплообменниках 31, холодильнике 32 и по линии 33 подают на верх абсорбера 25, а балансовый избыток выводят по линии 34. Остаток абсорбера 25 нагревают в теплообменниках 31 и 35 и по линии 36 подают на верх отпарной секции 17. Из колонны 9 выводят нижнее циркуляционное орошение, охлаждают в теплообменнике 37 и холодильнике 38 и по линии 39 подают на верх абсорбера 26. Остаток с низа абсорбера 26 нагревают в теплообменнике 37 и по линии 40 возвращают в колонну 9. Пары с верха отпарных секций 14 и 17 соответственно по линиям 41 и 42 подают в колонны 9 и 3.
Сравнительные показатели работы схем перегонки нефти приведены в таблице 1.
| Таблица 1 |
| Основные показатели работы колонн |
| Показатели |
Вариант 1 (прототип) |
Вариант 2 (предлагаемый способ) |
| 1 |
2 |
3 |
| Расход, т/ч |
|
|
| Сырья |
60,00 |
60,00 |
| сухого газа |
5,77 |
4,02 |
| жирного газа |
– |
1,66 |
| бензиновых фракций |
8,90 |
8,96 |
| дизельных фракций |
17,12 |
17,88 |
| Мазута |
28,21 |
27,48 |
| паров с верха первой колонны |
7,72 |
17,25 |
| газа с верха емкости орошения первой колонны |
5,77 |
9,01 |
| легкой бензиновой фракции |
0,31 |
– |
| с низа емкости орошения первой колонны |
1,94 |
7,23 |
| в том числе орошение первой колонны |
1,63 |
7,23 |
| горячей струи в низ первой колонны |
60,00 |
– |
| остатка первой колонны |
53,91 |
62,99 |
| паров с верха второй колонны |
18,79 |
68,81 |
| газа с верха емкости орошения второй колонны |
– |
4,89 |
| легкой бензиновой фракции с низа емкости орошения второй колонны |
17,54 |
63,27 |
| в том числе орошения второй колонны |
13,25 |
63,27 |
| бокового погона наверх верхней отпарной секции |
5,65 |
10,80 |
| паров с верха верхней отпарной секции |
1,57 |
1,99 |
| бокового погона на верх нижней отпарной секции |
22,46 |
24,90 |
| паров с верха нижней отпарной секции |
5,86 |
12,71 |
| верхнего циркуляционного орошения, выводимого из колонны |
20,94 |
30,00 |
| верхнего циркуляционного орошения, вводимого на верх абсорбера |
– |
30,00 |
| верхнего циркуляционного орошения, выводимого с низа абсорбера и вводимого в колонну |
– |
34,99 |
| сухого газа, выводимого с верха абсорбера |
– |
4,02 |
| нижнего циркуляционного орошения, выводимого из колонны |
31,41 |
20,00 |
| нижнего циркуляционного орошения, вводимого на верх абсорбера |
– |
20,00 |
| нижнего циркуляционного орошения, выводимого с низа абсорбера и вводимого в колонну |
– |
23,28 |
| жирного газа, выводимого с верха абсорбера |
– |
1,66 |
| водяного пара, вводимого в низ второй колонны |
0,52 |
0,50 |
| водяного пара верхней отпарной секции |
0,21 |
0,15 |
| водяного пара нижней отпарной секции |
0,52 |
0,70 |
| водяного пара первой колонны |
– |
0,30 |
| Температура, °С |
|
|
| в емкостях орошения и ввода орошения на верх колонн и абсорберов |
40 |
40 |
| ввода сырья в первую колонну |
100 |
120 |
| верха первой колонны |
68 |
63 |
| низа первой колонны |
211 |
152 |
| ввода горячей струи |
370 |
– |
| ввода сырья во вторую колонну |
350 |
350 |
| верха второй колонны |
85 |
52 |
| вывода верхнего бокового погона |
120 |
94 |
| вывода верхнего циркуляционного орошения |
127 |
237 |
| охлаждения верхнего циркуляционного орошения в теплообменниках |
70 |
70 |
| охлаждения верхнего циркуляционного орошения в холодильниках |
40 |
40 |
| ввода верхнего циркуляционного орошения в колонну |
40 |
250 |
| вывода нижнего бокового погона |
200 |
206 |
| вывода нижнего циркуляционного орошения |
242 |
282 |
| охлаждения нижнего циркуляционного орошения в теплообменниках |
140 |
140 |
| охлаждения нижнего циркуляционного орошения в холодильниках |
100 |
40 |
| ввода нижнего циркуляционного орошения |
100 |
210 |
| низа второй колонны |
341 |
341 |
| ввода водяного пара |
350 |
350 |
| верха верхней отпарной секции |
111 |
87 |
| низа верхней отпарной секции |
92 |
72 |
| верха нижней отпарной секции |
193 |
243 |
| низа нижней отпарной секции |
174 |
237 |
| верха абсорбера сухого газа |
– |
45 |
| низа абсорбера сухого газа |
– |
61 |
| ввода остатка абсорбера сухого газа в отпарную колонну |
– |
250 |
| верха абсорбера жирного газа |
– |
57 |
| низа абсорбера жирного газа |
– |
65 |
| ввода остатка абсорбера жирного газа в колонну |
– |
210 |
| Давление, ата |
|
|
| в емкости орошения первой колонны |
9,05 |
9,05 |
| верха первой колонны |
9,25 |
9,25 |
| низа первой колонны |
9,40 |
9,40 |
| в емкости орошения второй колонны |
2,25 |
2,25 |
| верха второй колонны |
2,46 |
2,46 |
| низа второй колонны |
2,69 |
2,69 |
| верха верхней отпарной секции |
2,73 |
2,73 |
| низа верхней отпарной секции |
2,80 |
2,80 |
| верха нижней отпарной секции |
2,80 |
9,60 |
| низа нижней отпарной секции |
2,86 |
9,66 |
| верха абсорбера сухого газа |
– |
8,40 |
| низа абсорбера сухого газа |
– |
8,46 |
| верха абсорбера жирного газа |
– |
2,00 |
| низа абсорбера жирного газа |
– |
2,06 |
| Тепло, Гкал/ч |
|
|
| вводимое с сырьем в первую колонну |
3,282 |
3,987 |
| отводимое в конденсаторах-холодильниках первой колонны |
0,247 |
1,5826 |
| подводимое в печи, в т.ч. |
10,100 |
10,222 |
| – для нагрева горячей струи |
5,422 |
– |
| – для нагрева сырья второй колонны |
4,678 |
10,222 |
| отводимое в конденсаторах-холодильниках второй колонны |
2,855 |
6,224 |
| отводимое в теплообменниках верхнего циркуляционного орошения |
0,640 |
4,669 |
| отводимое в холодильниках верхнего циркуляционного орошения |
0,310 |
0,617 |
| отводимое в теплообменниках нижнего циркуляционного орошения |
1,951 |
1,950 |
| отводимое в холодильниках верхнего циркуляционного орошения |
0,677 |
0,854 |
| вводимое с водяным паром, в т.ч. |
|
|
| – в низ первой колонны |
– |
0,308 |
| – в низ второй колонны |
0,537 |
0,513 |
| – в низ верхней отпарной секции |
0,215 |
0,154 |
| – в низ нижней отпарной секции |
0,537 |
0,717 |
| подводимое в теплообменниках для нагрева верхнего циркуляционного орошения (остатка абсорбера сухого газа) |
– |
4,662 |
| подводимое в теплообменниках для нагрева нижнего циркуляционного орошения (остатка абсорбера жирного газа) |
– |
1,964 |
| Диаметр, м |
|
|
| первой колонны |
1,0 |
1,0 |
| второй колонны |
2,0 |
2,8 |
| верхней отпарной секции |
0,6 |
0,6 |
| нижней отпарной секции |
0,8 |
0,8 |
| абсорбера сухого газа |
– |
0,6 |
| абсорбера жирного газа |
– |
1,0 |
| Число теоретических тарелок, в т.ч. |
|
|
| – в укрепляющей секции первой колонны |
9 |
2 |
| – в отгонной секции первой колонны |
5 |
7 |
| – в укрепляющей секции второй колонны |
17 |
17 |
| – в отгонной секции второй колонны |
2 |
2 |
| – в верхней отпарной секции |
7 |
7 |
| – в нижней отпарной секции |
7 |
7 |
| – в абсорбере сухого газа |
– |
7 |
| – в абсорбере жирного газа |
– |
7 |
| Содержание, % мас. |
|
|
| углеводородов, выкипающих до C5 в бензине |
5,77 |
0,18 |
| фракции 160°С – КК в бензине |
0,93 |
0,90 |
| фракции НК-160°С в дизельном топливе |
7,53 |
7,43 |
| фракции 360°С – КК в дизельном топливе |
3,42 |
2,93 |
| фракции НК-360°С в мазуте |
14,05 |
11,51 |
| Таблица 2 |
| Состав газов в % мас. |
| Компоненты |
Вариант 1 (прототип) |
Вариант 2 (предлагаемый способ) |
| Сухой газ |
Сухой газ |
Жирный газ |
| 1. Содержание углеводородов C1-С2 |
45,63 |
65,52 |
0,28 |
| 2. Содержание углеводородов С3-С4 |
43,09 |
33,72 |
96,28 |
| 3. Содержание углеводородов C5-С7 |
11,28 |
0,76 |
3,44 |
| Всего |
100,00 |
100,00 |
100,00 |
Как видно из таблиц 1 и 2, предлагаемый способ по сравнению с прототипом позволяет разделить газ на сухой и жирный компоненты. При этом вместо 5,77 т/ч сухого газа с большим содержанием компонентов С3-С4 и бензиновых фракций удается получить 4,02 т/ч более качественного сухого газа и 1,60 т/ч жирного газа с содержанием компонентов, выкипающих ниже С3, 0,28% и выше С4 – 3,44%. При этом повышается качество продуктов разделения. Содержание в бензине углеводородов, выкипающих до С5, снижается с 5,77 до 0,18% мас., т.е. в 32 раза. Содержание в дизельном топливе фракции 360°С – КК снижается с 3,42 до 2,93% мас., а в мазуте фракции НК-360°С – с 14,05 до 11,51% мас.
Таким образом, предлагаемый способ позволяет более четко разделить газ на сухой и жирный компоненты и повысить качество продуктов разделения, доведя его до требований на товарную продукцию.
Формула изобретения
1. Способ фракционирования нефти, включающий нагрев и ввод сырья в первую колонну с подачей паров с верха первой колонны после частичной конденсации в емкость орошения и получением в ней газа и легкой бензиновой фракции, с нагревом и вводом остатка первой колонны во вторую колонну и выводом паров с верха второй колонны после частичной конденсации в емкость орошения с получением в ней газа и легкой бензиновой фракции и выделением боковыми погонами второй колонны через отпарные секции бензиновой и дизельных фракций, а с низа второй колонны мазута, с возвратом паров с верха отпарных секций в колонну, с использование острого и циркуляционного орошений и ввода нагретых потоков в низ колонн и отпарных секций, отличающийся тем, что газы с верха емкостей орошения первой и второй колонн подают в абсорберы, орошаемые соответственно дизельной фракцией, отбираемой с низа отпарной секции, и нижним циркуляционным орошением второй колонны после дополнительного охлаждения, с верха абсорберов выводят соответственно сухой и жирный газы, нижнее циркуляционное орошение, отбираемое с низа второго абсорбера, перед вводом во вторую колонну нагревают, дизельную фракцию, выводимую с низа первого абсорбера, нагревают и подают на верх отпарной секции дизельной фракции, а пары с верха упомянутой отпарной секции подают в первую колонну в сечение между вводами в нее сырья и нагретого потока.
2. Способ по п.1, отличающийся тем, что дизельную фракцию и нижнее циркуляционное орошение второй колонны перед подачей в абсорберы охлаждают до температуры 30-50°С.
3. Способ по п.1, отличающийся тем, что абсорбцию для получения сухого газа проводят под давлением 8,4-8,46 ата.
4. Способ по п.1, отличающийся тем, что абсорбцию для получения жирного газа проводят под давлением 2,00-2,06 ата.
5. Способ по п.1, отличающийся тем, что нижнее циркуляционное орошение перед вводом во вторую колонну нагревают до температуры 200-210°С.
6. Способ по п.1, отличающийся тем, что дизельную фракцию перед подачей на верх отпарной секции нагревают до температуры 240-250°С.
РИСУНКИ
|
|