|
|
(21), (22) Заявка: 2006126917/02, 24.07.2006
(24) Дата начала отсчета срока действия патента:
24.07.2006
(43) Дата публикации заявки: 27.01.2008
(46) Опубликовано: 10.10.2008
(56) Список документов, цитированных в отчете о поиске:
SU 493094 A, 18.12.1979. SU 288955 A, 05.11.1971. SU 299119 A, 04.12.1974. JP 60015083 A, 25.01.1985. JP 9245712 A, 19.09.1997. JP 1204338 A, 16.08.1989.
Адрес для переписки:
607188, Нижегородская обл., г. Саров, пр. Мира, 37, ФГУП “РФЯЦ-ВНИИЭФ”, начальнику ОПИНТИ
|
(72) Автор(ы):
Поздов Анатолий Николаевич (RU)
(73) Патентообладатель(и):
Российская Федерация, от имени которой выступает государственный заказчик – Федеральное агентство по атомной энергии (RU), Федеральное государственное унитарное предприятие “Российский федеральный ядерный центр-Всероссийский научно-исследовательский институт экспериментальной физики” – ФГУП “РФЯЦ-ВНИИЭФ” (RU)
|
(54) КАТОДНЫЙ УЗЕЛ СВАРОЧНОЙ ЭЛЕКТРОННО-ОПТИЧЕСКОЙ СИСТЕМЫ С КАТОДОМ КОСВЕННОГО ПОДОГРЕВА ЭЛЕКТРОННОЙ БОМБАРДИРОВКОЙ
(57) Реферат:
Изобретение относится к оборудованию для электронно-лучевой сварки. Первый выход первого выпрямителя соединен с первыми выводами первого конденсатора и первого резистора, вторые выводы которых соединены со вторым выходом первого выпрямителя и с первым выводом обмотки накала. Второй вывод обмотки накала подключен ко второму выводу вспомогательного катода. Первый выход второго выпрямителя соединен с первым входом делителя напряжения, с первыми выводами стабилитрона и второго конденсатора, второй вывод которого соединен со вторым выводом стабилитрона, с первыми выводами третьего конденсатора и второго резистора, второй вывод которого соединен со вторым входом делителя напряжения и вторым выходом второго выпрямителя. Третий резистор подключен параллельно регулирующему элементу. Резистор регулирующего элемента включен между эмиттером и базой первого транзистора, эмиттер которого подключен к первому выходу диодного моста, первый вход которого соединен с источником питания, а второй вход – со вторым выводом первичной обмотки. Второй выход диодного моста через переменный резистор соединен с первым выводом третьего конденсатора, эмиттером первого транзистора и эмиттером второго транзистора, вторым выводом второго конденсатора и первым выводом четвертого резистора, второй вывод которого соединен с базой второго транзистора, вторым выводом третьего конденсатора и выходом делителя напряжения. В результате достигают стабилизацию мощности электронной бомбардировки. 1 ил.
Изобретение относится к оборудованию для электронно-лучевой сварки.
Известен катодный узел сварочной электронно-оптической системы (см. а.с. № 493094, В23К 15/00, опубл. 18.12.79 БИ № 46), содержащий сварочную электронно-оптическую систему с катодом косвенного подогрева электронной бомбардировкой, в состав которой входит вспомогательный прямонакальный катод, в цепь которого последовательно включены вторичная накальная обмотка высокопотенциального трансформатора и регулирующий элемент стабилизатора тока электронной бомбардировки в виде рабочих обмоток магнитного усилителя с диодами, и основной термоэмиссионный катод, соединенный с плюсовым выходом мостового выпрямителя, вход которого подключен к обмотке электронной бомбардировки высокопотенциального трансформатора, а минусовой выход выпрямителя через схему управления регулирующим элементом подключен к одному из выводов вспомогательного катода. Схема управления регулирующим элементом представляет собой последовательно соединенные обмотку управления магнитного усилителя и стабилитрон, подключенные параллельно к измерительному сопротивлению в виде потенциометра с движком. Напряжение питающей сети подается на первичную обмотку высокопотенциального трансформатора. Указанное выше техническое решение является наиболее близким по технической сущности к заявляемому устройству и поэтому взято в качестве прототипа.
Недостатками данного устройства являются:
– сложность изготовления, большие габариты и масса, низкое быстродействие и кпд, что обусловлено наличием в прототипе магнитного усилителя с диодами в цепи накала катода;
– низкая стабильность и ненадежность работы электронно-оптической системы;
– неудобство при эксплуатации;
– малый срок службы прямонакального катода;
Задача, на решение которой направлено заявляемое изобретение, заключается в повышении кпд, быстродействии, меньших габаритах и массы, более высокой безопасности и удобстве в эксплуатации, большего срока службы прямонакального катода.
Технический результат, достигаемый при осуществлении заявляемого изобретения, заключается в стабилизации мощности электронной бомбардировки.
Этот технический результат достигается тем, что катодный узел сварочной электронно-оптической системы с катодом косвенного подогрева электронной бомбардировкой содержит высокопотенциальный трансформатор накала и электронной бомбардировки, имеющий первичную обмотку, один вывод которой подключен к источнику питания, вторичные обмотку накала и обмотку электронной бомбардировки, последняя из которых подключена к первому выпрямителю, первый выход которого соединен с термоэмиссионным катодом, прямонакальный катод, первый вывод которого соединен с первым выводом обмотки накала, регулирующий элемент, стабилитрон, переменный резистор. Новым является то, что дополнительно введены второй выпрямитель, третья вторичная обмотка высокопотенциального трансформатора накала и электронной бомбардировки, подключенная ко второму выпрямителю, делитель напряжения, состоящий из двух последовательно соединенных резисторов, первый, второй и третий конденсаторы, первый, второй, третий и четвертый резисторы, первый выход первого выпрямителя соединен с первыми выводами первого конденсатора и первого резистора, вторые выводы которых соединены со вторым выходом первого выпрямителя и с первым выводом обмотки накала, второй вывод которой подключен ко второму выводу прямонакального катода, первый выход второго выпрямителя соединен с первым входом делителя напряжения, с первыми выводами стабилитрона и второго конденсатора, второй вывод которого соединен со вторым выводом стабилитрона, с первыми выводами третьего конденсатора и второго резистора, второй вывод которого соединен со вторым входом делителя напряжения и вторым выходом второго выпрямителя, третий резистор подключен параллельно регулирующему элементу, при этом регулирующий элемент включает в себя мостовой выпрямитель, составной транзистор и резистор, включенный между эмиттером и базой первого транзистора, эмиттер (коллектор) которого подключен к первому выходу мостового выпрямителя, первый вход которого соединен с источником питания, а второй вход выпрямителя – со вторым выводом первичной обмотки, второй выход мостового выпрямителя через переменный резистор соединен с коллектором (эмиттером) первого транзистора и эмиттером второго транзистора, вторым выводом второго конденсатора и первым выводом четвертого резистора, второй вывод которого соединен с базой второго транзистора, вторым выводом третьего конденсатора и выходом делителя напряжения.
Введение в заявляемое устройство регулирующего элемента, состоящего из мостового выпрямителя, составного транзистора и резистора, позволяет уменьшить габариты, массу и увеличить кпд и быстродействие.
Использование третьей вторичной обмотки в высокопотенциальном трансформаторе накала и электронной бомбардировки позволяет повысить безопасность и удобство при эксплуатации.
Подключение первого конденсатора к выходу первого выпрямителя позволяет продлить срок службы прямонакального катода.
Подключение регулирующего элемента в цепь первичной обмотки трансформатора необходимо для повышения стабильности мощности электронной бомбардировки катода более чем в 10 раз.
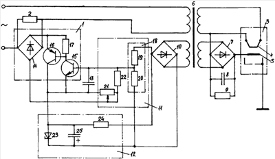
На чертеже представлена схема заявляемого устройства.
Устройство содержит регулирующий элемент 1, параллельно которому подключен третий резистор 2, электронно-оптическую систему 3, включающую в себя вспомогательный прямонакальный катод 4 и основной термоэмиссионный катод 5, высокопотенциальный трансформатор 6 накала и электронной бомбардировки, имеющий одну первичную обмотку и три вторичных обмотки, первый выпрямитель 7 электронной бомбардировки с первым конденсатором 8 емкостного фильтра и разрядным первым резистором 9, дополнительный второй выпрямитель 10, измерительный элемент 11, источник опорного напряжения 12 и третий конденсатор 13.
Регулирующий элемент 1 представляет собой составной транзистор 15, 16, включенный в цепь переменного тока через диодный мост 14. Резистор 17 подключен между базой и эмиттером первого транзистора 16.
Измерительный элемент 11 состоит из делителя напряжения 18 на резисторах 19 и 20 и измерительного сопротивления 21, выполненного в виде переменного резистора, подключенного к средней точке делителя напряжения 18 через четвертый резистор 22.
Источник опорного напряжения 12 представляет собой параметрический стабилизатор, выполненный на стабилитроне 23, балластном втором резисторе 24 и втором конденсаторе 25, подключенном параллельно стабилитрону 23.
Регулирующий элемент 1 соединен последовательно с первичной обмоткой трансформатора 6, первая вторичная обмотка накала которого подключена к вспомогательному катоду 4, к одному из выводов которого подсоединен второй (минусовой) выход первого выпрямителя 7, первый (плюсовой) выход которого соединен с основным катодом 5. Первый резистор 9 и первый конденсатор 8 соединены параллельно и подключены к выходу первого выпрямителя 7, вход которого подключен ко второй вторичной обмотке электронной бомбардировки трансформатора 6. Третья вторичная обмотка трансформатора 6 подключена к входу дополнительного второго выпрямителя 10, к выходу которого подключены входы делителя напряжения 18 и источника опорного напряжения 12 с соблюдением соответствующих полярностей элементов, причем катод стабилитрона 23 соединен с плюсовым выходом второго выпрямителя 10. Анод стабилитрона 23 соединен с первым управляющим выводом регулирующего элемента 1, т.е. с эмиттером составного транзистора 15, 16, второй управляющий вывод которого, т.е. база второго транзистора 15, соединен со средней точкой делителя напряжения 18. Третий конденсатор 13 подключен между эмиттером и базой второго транзистора 15. Измерительное сопротивление 21 подключено между эмиттером составного транзистора 15, 16 и выходом (минусовым) диодного моста 14. Точка соединения диодного моста 14 и измерительного сопротивления 21 соединена через четвертый резистор 22 со средней точкой делителя напряжения 18.
Устройство работает следующим образом.
Напряжение питающей сети поступает на высокопотенциальный трансформатор 6 накала и электронной бомбардировки через регулирующий элемент 1. С одной из вторичных обмоток трансформатора 6 снимается ток накала, который подается на вспомогательный прямонакальный катод 4 электронно-оптической системы 3. От величины этого тока зависит эмиссия электронов из вспомогательного катода 4, т.е. ток бомбардировки основного катода 5. С другой вторичной обмотки трансформатора 6 снимается напряжение, которое после выпрямления мостовым выпрямителем 7 и сглаживания пульсаций конденсатором 8 емкостного фильтра является напряжением бомбардировки основного катода 5.
На измерительном элементе 11 формируется напряжение, пропорциональное мощности электронной бомбардировки, и поступает на регулирующий элемент 1, где сравнивается с напряжением источника опорного напряжения 12. Сигналом рассогласования изменяется внутреннее сопротивление регулирующего элемента 1. Так как регулирующий элемент 1 включен последовательно с первичной обмоткой высокопотенциального трансформатора 6 накала и электронной бомбардировки, напряжения на его обмотках будут изменяться в противофазе с изменением мощности электронной бомбардировки катода, т.е. будет осуществляться стабилизация этой мощности.
Если, например, происходит увеличение напряжения питающей сети, то при этом увеличивается напряжение на первичной и на всех вторичных обмотках трансформатора 6. Увеличатся также напряжения, снимаемые с выпрямителей 7 и 10, т.е. напряжение бомбардировки катода и напряжение, поступающее на делитель напряжения 18 измерительного элемента 11. Произойдет увеличение отрицательного напряжения в средней точке делителя, соединенной с базой составного транзистора 15, 16, что приведет к некоторому запиранию этого транзистора, т.е. к увеличению сопротивления регулирующего элемента 1. Падение напряжения на регулирующем элементе 1 увеличится, компенсируя увеличение напряжения питающей сети. Таким образом, напряжения на обмотках трансформатора 6, а значит и мощность электронной бомбардировки восстановят свое первоначальное значение.
Если, например, произойдет незначительное увеличение переходного сопротивления какого-либо контакта в цепи накала вспомогательного прямонакального катода 4 электронно-оптической системы 3, то уменьшится ток накала прямонакального катода 4. В связи с этим уменьшится эмиссия электронов с прямонакального катода 4, т.е. ток электронной бомбардировки. Токи во вторичных обмотках накала и электронной бомбардировки трансформатора 6 уменьшатся, что приведет к уменьшению тока через его первичную обмотку, а значит и через регулирующий элемент 1. Падение напряжения на измерительном сопротивлении 21, включенном последовательно с составным транзистором 15, 16 регулирующего элемента 1, уменьшится, что вызовет уменьшение тока через резистор 22 и соответствующее увеличение тока, поступающего в базу транзистора 15. Коллекторный ток составного транзистора 15, 16 регулирующего элемента 1 увеличится, а значит, увеличится ток через первичную обмотку трансформатора 6. В результате чего увеличатся токи и напряжения на его вторичных обмотках, т.е. увеличится ток накала и напряжение бомбардировки, что приведет также к увеличению тока бомбардировки. Таким образом, мощность электронной бомбардировки восстановит свое первоначальное значение.
Как видно из приведенных примеров, в данном устройстве применяется косвенное измерение мощности электронной бомбардировки катода. Напряжение, пропорциональное напряжению бомбардировки, снимается с дополнительного выпрямителя 10, питаемого от дополнительной низковольтной обмотки высокопотенциального трансформатора 6, и подается на делитель напряжения 18, который уменьшает его до необходимой величины. Ток через регулирующий элемент 1, выпрямленный диодным мостом 14, приблизительно пропорциональный току электронной бомбардировки, подается на измерительное сопротивление 21, включенное между диагональю диодного моста 14 и эмиттером составного транзистора 15, 16. Напряжение, пропорциональное этому току, снимается с измерительного сопротивления 21 и через резистор 22 подается на среднюю точку делителя напряжения 18, где оно суммируется с напряжением, пропорциональным напряжению бомбардировки. Таким способом на измерительном элементе 11 формируется напряжение, пропорциональное мощности электронной бомбардировки катода. Конденсатор 13 служит для сглаживания пульсаций этого напряжения.
Плавный ввод мощности бомбардировки катода при включении питания узла происходит благодаря подключению параллельно стабилитрону 23 опорного источника 12 конденсатора 25, который служит одновременно в качестве фильтра. Сразу после включения питания узла через вспомогательный прямонакальный катод 4 будет проходить некоторый ток накала, а на выходах выпрямителей 7 и 10 появятся некоторые напряжения, величины которых будут определяться сопротивлением резистора 2, включенным параллельно регулирующему элементу 1. Сопротивление этого резистора выбирается такой величины, чтобы, с одной стороны, оно было минимальным, а с другой стороны при этом условии, при запертом регулирующем элементе отсутствовал ток эмиссии с вспомогательного катода 4, т.е. ток бомбардировки. Составной транзистор 15, 16 регулирующего элемента 1 будет заперт отрицательным напряжением с делителя 18, в связи с тем, что напряжение на конденсаторе 25 источника опорного напряжения 12 в начальный момент будет примерно равно нулю. В дальнейшем этот конденсатор будет заряжаться от выпрямителя 10 через резистор 24 до тех пор, пока напряжение на нем не достигнет напряжения стабилизации стабилитрона 23. При этом, когда напряжение на нем достигнет напряжения, снимаемого с делителя 18, составной транзистор 15, 16 начнет постепенно открываться. После этого появится ток электронной бомбардировки, который будет плавно увеличиваться вместе с током накала, напряжением электронной бомбардировки и напряжением выпрямителя 10. Когда напряжение на конденсаторе 25 источника опорного напряжения 12 достигнет напряжения стабилизации стабилитрона 22, а мощность электронной бомбардировки установленной величины, устройство начнет работать в режиме стабилизации мощности электронной бомбардировки.
Использование в качестве измерительного сопротивления 21 переменного резистора позволяет регулировать величину мощности электронной бомбардировки. С этой же целью переменный резистор может быть включен в состав делителя напряжения 18 между резисторами 19 и 20.
Резистор 17, входящий в состав регулирующего элемента 1, служит для обеспечения табличного значения предельного напряжения между коллектором и эмиттером (Uкэ макс) транзистора 16.
Высокоомный резистор 9 служит для разряда конденсатора 8 после отключения питания устройства.
Был изготовлен макет устройства и проведены его испытания. В качестве электроннооптической системы использована сварочная электронно-лучевая пушка. В качестве транзистора 16 использован транзистор 2Т825А, транзистора 15 – транзистор КТ815Г, измерительного сопротивления 21 – переменный резистор ППБ-15Г-10 Ом ±10%, высокопотенциального трансформатора 6 накала и электронной бомбардировки – трансформатор, изготовленный на магнитопроводе ШЛ40×40, причем вторичные обмотки накала и электронной бомбардировки изолированы от первичной обмотки на рабочее напряжение 41 кВ. Третья вторичная обмотка намотана поверх первичной обмотки. В качестве напряжения питающей сети использовано переменное напряжение 220 В, 50 Гц.
Макет заявляемого устройства прошел испытания на действующей электронно-лучевой установке. Испытания подтвердили осуществимость и практическую ценность. В процессе испытаний измерялась нестабильность мощности электронной бомбардировки при изменении напряжения питающей сети на ±10%. Напряжение бомбардировки Uб измерялось вольтметром, подключенным к выходу выпрямителя 7, а ток электронной бомбардировки Iб измерялся миллиамперметром, включенным в разрыв цепи между плюсовым выходом выпрямителя 7 и основным термоэмиссионным катодом 5. Мощность электронной бомбардировки определялась по формуле: Рб=Uб×Iб. Измерения показали, что при изменении напряжения сети на ±10% мощность электронной бомбардировки изменяется менее чем на ±1%.
Формула изобретения
Катодный узел сварочной электронно-оптической системы, содержащий высокопотенциальный трансформатор накала и электронной бомбардировки с первичной обмоткой, один вывод которой подключен к источнику питания, и вторичными обмоткой накала и обмоткой электронной бомбардировки, первый выпрямитель, подключенный к обмотке электронной бомбардировки, основной катод, соединенный с первым выходом первого выпрямителя, вспомогательный катод, первый вывод которого соединен с первым выводом обмотки накала, регулирующий элемент, стабилитрон, и переменный резистор, отличающийся тем, что в него дополнительно введены второй выпрямитель, делитель напряжения, состоящий из двух последовательно соединенных резисторов, первый, второй и третий конденсаторы и первый, второй, третий и четвертый резисторы, высокопотенциальный трансформатор накала и электронной бомбардировки снабжен третьей вторичной обмоткой, подключенной ко второму выпрямителю, а регулирующий элемент включает в себя диодный мост, составной транзистор, состоящий из первого и второго транзистора, и резистор, при этом первый выход первого выпрямителя соединен с первыми выводами первого конденсатора и первого резистора, вторые выводы которых соединены со вторым выходом первого выпрямителя и с первым выводом обмотки накала, второй вывод которой подключен ко второму выводу вспомогательного катода, первый выход второго выпрямителя соединен с первым входом делителя напряжения, с первыми выводами стабилитрона и второго конденсатора, второй вывод которого соединен со вторым выводом стабилитрона, с первыми выводами третьего конденсатора и второго резистора, второй вывод которого соединен со вторым входом делителя напряжения и вторым выходом второго выпрямителя, третий резистор подключен параллельно регулирующему элементу, резистор регулирующего элемента включен между эмиттером и базой первого транзистора, эмиттер которого подключен к первому выходу диодного моста, первый вход которого соединен с источником питания, а второй вход – со вторым выводом первичной обмотки, второй выход диодного моста через переменный резистор соединен с первым выводом третьего конденсатора, эмиттером первого транзистора и эмиттером второго транзистора, вторым выводом второго конденсатора и первым выводом четвертого резистора, второй вывод которого соединен с базой второго транзистора, вторым выводом третьего конденсатора и выходом делителя напряжения.
РИСУНКИ
|
|