|
(21), (22) Заявка: 2005105350/13, 29.07.2003
(24) Дата начала отсчета срока действия патента:
29.07.2003
(30) Конвенционный приоритет:
29.07.2002 NO 20023601 29.07.2002 NO 20023602 29.07.2002 NO 20023603
(43) Дата публикации заявки: 10.08.2005
(46) Опубликовано: 20.09.2008
(56) Список документов, цитированных в отчете о поиске:
US 5053234 А, 01.10.1991. US 5356637 А, 18.10.1994. WO 02065848 А, 29.08.2002.
(85) Дата перевода заявки PCT на национальную фазу:
28.02.2005
(86) Заявка PCT:
NO 03/00260 (29.07.2003)
(87) Публикация PCT:
WO 2004/021797 (18.03.2004)
Адрес для переписки:
129010, Москва, ул. Б.Спасская, 25, стр.3, ООО “Юридическая фирма Городисский и Партнеры”, пат.пов. Е.Е.Назиной, рег. № 517
|
(72) Автор(ы):
КАРЛССОН Томас (NO)
(73) Патентообладатель(и):
АМИНОТЕК АС (NO)
|
(54) СПОСОБ ПОЛУЧЕНИЯ ПЕПТИДОВ/АМИНОКИСЛОТ ИЗ СЫРЬЯ, СОДЕРЖАЩЕГО БЕЛОК, ПРОДУКТЫ, ПОЛУЧАЕМЫЕ ТАКИМ СПОСОБОМ, И ПРИМЕНЕНИЕ ЭТИХ ПРОДУКТОВ
(57) Реферат:
Изобретение относится к способам получения безбелковых продуктов, содержащих свободные аминокислоты и короткие пептиды. Предложен способ получения пептидов/аминокислот с содержанием жира менее 0,5 мас.% из сырья, содержащего белок, в котором сырье измельчают и подвергают гидролизу в присутствии эндогенных ферментов и далее подвергают разделительной обработке, включающей коагуляцию белковых остатков. Аминокислоты/пептиды, полученные данным способом, при этом содержание свободных аминокислот составляет 30-60 мас.%, а жира менее 0,5 мас.%. Аминокислоты/пептиды, полученные данным способом, при этом содержание свободных аминокислот составляет 5-100 мас.%, а жира менее 0,5 мас.%. Гидроксиапатит, полученный данным способом. Масло, полученное данным способом. Способ гидролиза белоксодержащего сырья, включающий использование эндогенных ферментов, нагревание, перемешивание. Способ удаления пептидов/аминокислот из гидролизной смеси с молекулярной массой менее 10000 дальтон через фильтр. Применение аминокислот/пептидов для получения фармацевтического/биотехнологического/пищевого/кормового продуктов. Способ позволяет получать аминокислоты/пептиды, не содержащие аллергены и следы ДНК. 11 н. и 7 з.п. ф-лы, 3 ил.
Настоящее изобретение относится к аспектам, касающимся:
а) способа получения безбелкового продукта, содержащего пептиды, свободные аминокислоты и минералы из необработанных животных и водных материалов, а также продуктов и их применения в качестве корма животных и/или в качестве продуктов для биотехнологической, фармацевтической и пищеперерабатывающей промышленности. Также описывается масляный продукт, получаемый в результате осуществления указанного способа.
b) способа получения белкового продукта, обогащенного свободными аминокислотами и короткими пептидами, полученного продукта и его применения в качестве корма животных и/или в продуктах ветеринарного медицинского назначения или в пищеперерабатывающей промышленности. Также описывается масляный продукт, получаемый в результате осуществления указанного способа.
с) способа регенерации пептидов, свободных аминокислот и минералов из животного и водного сырья.
В промышленности известны получения пептидов и аминокислот путем кислотного гидролиза с использованием биотехнологических и/или химических/технических, как природных, так и синтетических концентрированных ферментов. Настоящее изобретение представляет собой способ применения разлагающих ферментов природного происхождения из животного или водного сырья в промышленном процессе получения продукта фармацевтического, биотехнологического, пищевого или ветеринарного медицинского качества.
Используемый термин «фармацевтическое качество» относится к продуктам для внутривенного применения и продуктам, которые классифицируются как лекарственные средства для людей и животных или природные лекарственные средства.
Используемый термин «биотехнологическое качество» относится к продуктам, которые можно использовать, например, в качестве культуральной среды или катализаторов для культивации клеток, бактерий, грибков и морских водорослей.
Используемый термин «пищевое качество» относится к продуктам, которые потребляются людьми в качестве пищевой добавки или независимого продукта.
Используемый термин «ветеринарно медицинское качество» относится к продуктам, которые классифицируются как лекарственные средства для животных.
Настоящее изобретение может необязательно использоваться для производства пищевых продуктов в виде добавки или независимых продуктов.
Аминокислоты и пептиды хорошо известны в фармации, природной медицине и ветеринарной медицинской промышленности в качестве компонентов таких продуктов, как внутривенное питание и специальное питание для облегчения некоторых травматических состояний. До настоящего времени для этих целей в основном использовали экстракты из плазмы крови и белкового гидролизата, полученного в присутствии ферментов поджелудочной железы свиней и телят. Настоящее изобретение обеспечивает фармацевтическую промышленность возможностью получения источника аминокислот и пептидов неизвестного ранее качества.
Аминокислоты и ультракороткие пептиды также используются в биотехнологических процессах, например, в тех случаях, когда желательно продуцировать очень мощную культуральную среду. Для всех отраслей промышленности, где культивируют одноклеточные микроорганизмы или клеточные субстраты из высших микроорганизмов, существует ограничение, связанное с обеспечением культуральной средой адекватного качества. Ограничивающими факторами являются дефекты среды или ее высокая стоимость. Кроме этого, аминокислоты или пептиды, продуцируемые биотехнологическими методами, обычно содержат вещества, ингибирующие рост, которые могут быть исключены из процесса с использованием продуктов, получаемых способом по изобретению. Комбинация спектра природных аминокислот и биологических микронутриентов/минералов, получаемых описываемым способом, обеспечивает уникальный продукт для получения культуральной среды, предназначенной для биотехнологической промышленности. Кроме этого, такая методика позволяет рециркулировать белки из различных культур в смесь аминокислот и пептидов, которая может использоваться повторно.
Пептиды/аминокислоты используются в пищеперерабатывающей промышленности в качестве связующих веществ, эмульгаторов, отдушек и т.п. Такое применение занимает значительное место, и его объемы увеличиваются. В пищеперерабатывающей промышленности наиболее широко используются пептиды и аминокислоты, являющиеся производными соевых бобов и молока. Известно, что аминокислоты и пептиды из сои и молока вызывают аллергические реакции, избежать которые можно лишь при использовании других пептид/аминокислотных композиций, произведенных из других источников или пептид/аминокислотных композиций из сои и молока, подвергнутых специальной модификации для подавления указанных реакций. В этой связи существует большая потребность в способе получения композиции из аминокислот и пептидов, также происходящих из сои и/или молока, но не вызывающих аллергических реакций. Продукты из большинства животных источников не обладают необходимой степенью утилизации, поскольку не существует экстракционной технологии, сохраняющей функциональные свойства продукта при удалении нежелательных компонентов, таких как соль и жир, ухудшающих качество продукта.
Для производства корма для животных используют множество различных композиций из белков, пептидов и аминокислот различного происхождения. Состав композиции пептидов, аминокислот и белков является очень важным фактором в производстве корма для животных, поскольку потенциал роста животного зависит от сбалансированного всасывания пищи. Следовательно, и в этой области существует большая потребность в разработке способа получения желаемой композиции, обеспечивающей оптимальные условия роста животных.
Используемый ниже термин «эндогенные ферменты» относится к ферментам, существующим внутри белкового продукта, в отличие от «экзогенных» ферментов, являющихся посторонними ферментами, которые добавляют в белковое сырье в ходе традиционного гидролиза. Одним из примеров «экзогенных» ферментов является «Дитерзим (Diterzyme) APY», представляющий собой бактериальную протеазу (E.C. 3.4.21), которую получают регулируемой ферментацией Bacillus alcalophilus и которая может быть приобретена у различных поставщиков. Термин «эндогенные» ферменты также используется для обозначения ферментов, экстрагированных из других природных ферментных материалов или сырья, предпочтительно из холоднокровных животных.
Используемый ниже термин «гидролизат» применяется для обозначения сырья, подлежащего переработке, и подразумевается, что гидролизат включает нагретую смесь сырья и воды с установленным значением рН. Этот термин в особенности применим к аспектам а) и b) настоящего изобретения.
Имеется ряд патентов, относящихся к области изобретения, например, RU 2103360, в котором описывается питательная среда для культивации эукариотических клеток и способ приготовления гидролизата из внутренних органов рыб, который получают протеолитическим гидролизом. Процесс гидролиза проводят при высоком значении рН, устанавливаемом гидроксидом натрия, используя термическую инактивацию, фильтрование и сушку, причем рыбные отходы смешивают с дистиллированной водой в соотношении 1:1. Гидролиз проводят при температуре 40-42°С до достижения содержания аминного азота 5,5-6,5 мас.% и содержания свободных аминокислот 50-60 мас.%.
В SU 1755417 описывается способ получения гидролизатов из рыбного сырья в ферментере, в который добавляют ферментный препарат, после чего проводят фильтрацию и сушку полученного гидролизата, при этом в ферментер периодически добавляют неизмельченное сырье.
В RU 1559466 описывается способ производства гидролизатов, предусматривающий измельчение рыбопродуктов или отходов их обработки, смешивание с водой, нагревание смеси, добавление протеолитического ферментационного препарата, ферментацию, фильтрацию и сушку, причем сырье и воду смешивают в соотношении 2:1-1:1 и нагревают до температуры 40-45°С, а ферментацию проводят в течение 0,5-2,5 часов с использованием экзогенного фермента, протосубтилина G3x.
Можно также сослаться на FR 2168259, в котором описывается ферментативный гидролиз рыбных белков, который проводят в результате измельчения свежей рыбы до состояния тонкой пасты без добавления воды. В систему добавляют экзогенные ферменты и пасту гидролизуют в течение 15 часов в зависимости от желаемой растворимости. Продукт стабилизируют в течение 5-20 минут при 90-100°С, после чего фильтруют, пастеризуют и центрифугируют.В результате такого процесса получают продукты высокой питательной ценности.
Как показано выше, известны различные технологии для выделения белков, пептидов и аминокислот из рыбы, которая подходит для производства пищевых продуктов. Кроме этого, также известны способы получения масла/жира как из растительного, так и из животного сырья.
В соответствии с аспектом а), цель настоящего изобретения заключается в разработке способа получения безбелкового гидролизата при использовании природных ферментов без добавления каких-либо веществ неприродного происхождения. Этот аспект отличает настоящее изобретение от других способов, в которых используют ферменты из большого числа различных источников, например из бактериальных культур и т.п.
Такая цель также предусматривает процесс получения продукта, совершенно не содержащего белка и ДНК, а также других аллергенных соединений, без отрицательного влияния на утилизацию сырья. Такой способ также предусматривает уменьшение количества жира в конечном продукте до такого низкого значения, которое устраняет недостатки использования рыбного сырья. Предполагается производство такого продукта, который может применяться во многих областях, где использование продуктов, производимых известными способами, ограничено или невозможно из-за их жиросодержания.
Цель изобретения также предусматривает полную утилизацию сырья и минимизацию экологических нагрузок, связанных с производством.
Таким образом, в соответствии с аспектом а) изобретение относится к способу выделения пептидов/аминокислот и масла/жира из белоксодержащего сырья, отличающийся тем, что он включает следующие стадии:
а. измельчение сырья;
b. нагревание измельченного сырья до температуры в интервале 40-62°С, предпочтительно 45-58°С;
с. необязательное выделение масла/жира из сырья до и/или после стадии нагревания с целью получения первого масляного продукта;
d. добавление воды, имеющей примерно такую же или ту же температуру, что и сырье и значение рН, установленное в результате добавления кальция;
е. гидролиз сырья с помощью эндогенных ферментов с целью получения гидролизата;
f. необязательно добавление регулятора рН для поддержания желаемого значения рН гидролизата, проводимое на стадии гидролиза;
g. нагревание гидролизата до 75-100°С, предпочтительно 85-95°С;
h. удаление крупных частиц из гидролизата, включающих негидролизованные белки, которые могут быть возвращены на стадию гидролиза;
i. необязательное выделение смеси жир/масло с целью получения второго масляного продукта;
j. коагуляцию белков;
k. удаление коагулированных белков;
l. необязательное выделение смеси жир/масло с целью получения третьего масляного продукта;
m. необязательное концентрирование оставшихся аминокислот и короткоцепных пептидов;
n. необязательную сушку концентрата с целью получения короткоцепных (коротких) пептидов и аминокислот.
Предпочтительные воплощения способа согласно аспекту а) настоящего изобретения приведены во вспомогательных пунктах 2-6.
Способ согласно изобретению способствует получению пептидного и аминокислотного продукта с низким содержанием жира, предпочтительно менее 0,1%. Кроме этого, полученный продукт содержит природные минералы биологического происхождения. Полученный продукт содержит менее 1% соли.
В соответствии с пунктами 7-10 изобретение также относится к применению одного из способов по изобретению для производства биотехнологического продукта, фармацевтического продукта, пищевого продукта и кормового продукта.
Как указано в пункте 11, изобретение также включает применение способа по изобретению для производства гидроксиапатита.
Как указано и описано в пункте 12, настоящее изобретение также делает возможным производство аминокислот/пептидов способом по изобретению.
Как указано в пункте 13, с помощью способа по изобретению также обеспечивается получение гидроксиапатита, характеризующегося отсутствием в нем какого-либо аллергена и следов ДНК.
Кроме этого, в соответствии с пунктом 14 указывается, что с помощью способа по изобретению обеспечивается получение масла, характеризующегося отсутствием аллергенов и следов ДНК.
С одной стороны, настоящее изобретение решает проблему производства продуктов с широким спектром качественных характеристик, варьирующим от возможности их применения в пищевых продуктах до их использования в продуктах, удовлетворяющих, например, фармацевтическим требованиям.
С другой стороны, с помощью настоящего изобретения такая проблема решается использованием эндогенных ферментов из сырья и адаптацией технологических условий к таким ферментам.
Рассматриваемый способ существенно отличается от известных способов гидролиза тем, что его можно проводить или его проводят:
– в отсутствие каких-либо добавок, таких как хлороформ, с целью предотвращения нежелательного роста бактерий;
– без добавления гидроксида натрия;
– при возможности горячей или холодной регенерации системы масло/жир;
– с возможностью регулирования спектра свободных аминокислот и пептидов в конечном продукте в выбранном виде сырья для процесса в результате подбора специальных сырьевых материалов;
– с возможностью регулирования результатов процесса, касающихся аминокислотного и пептидного состава, с помощью использования нужных технологических параметров, таких как температура и рН;
– без добавления кислоты в ходе процесса гидролиза;
– при гибкой комбинации различных видов сырья;
– с использованием адаптированной стадии концентрации для сепарации фракций продукта;
– путем удаления белков и крупных пептидов, которые не полностью гидролизуются путем коагуляции;
– в результате фильтрации и отделения коагулированных белков,
– с использованием адаптированной концентрационной технологии,
– с использованием менее длительной стадии гидролиза,
и в результате получают продукт, содержащий минералы и микронутриенты биологического происхождения.
В соответствии с аспектом b) цель настоящего изобретения состоит в разработке способа производства белкового продукта, содержащего свободные аминокислоты, а также пептиды с короткими и длинными цепочками, базирующегося на использовании природных ферментов без введения каких-либо веществ искусственного происхождения. В результате этого настоящее изобретение отличается от других способов, в которых используют ферменты из большого числа различных источников, например бактериальные культуры и т.п.
Такой способ также предусматривает уменьшение количества жира в конечном продукте до такого низкого значения, которое устраняет недостатки использования рыбного сырья. Предполагается производство такого продукта, который может применяться во многих областях, где использование продуктов, производимых известными способами, ограничено или невозможно из-за содержащегося в них жира.
Цель изобретения также предусматривает полную утилизацию сырья и минимизацию экологических нагрузок, связанных с производством.
В соответствии с изложенным в пункте 15 предусматривается способ регенерации белкового продукта, содержащего пептиды и свободные аминокислоты из одного или нескольких белоксодержащих видов сырья, отличающийся тем, что он включает следующие стадии:
а. измельчение сырья;
b. нагревание измельченного сырья до температуры в интервале 40-62°С, предпочтительно 45-58°С;
с. необязательное выделение масла/жира из сырья до и/или после стадии нагревания с целью получения первого масляного продукта;
d. добавление воды, имеющей примерно такую же или ту же температуру, что и сырье, и значение рН, установленное в результате добавления кальция;
е. гидролиз сырья с помощью эндогенных ферментов с целью получения гидролизата;
f. необязательно добавление на стадии гидролиза регулятора рН, например кальция, азота или костной муки, для поддержания желаемого значения рН гидролизата,
g. нагревание гидролизата до 75-100°С, предпочтительно 85-95°С;
h. удаление крупных частиц из гидролизата, включающих негидролизованные белки;
i. необязательное выделение жира/масла с целью получения второго масляного продукта;
j. удаление белков и длинных пептидов;
k. концентрацию оставшихся аминокислот и пептидов;
l. возвращение белков и длинных пептидов в концентрат с целью получения белкового продукта;
m. необязательную сушку белкового продукта с целью получения сухого продукта, содержащего белки, свободные аминокислоты, а также короткие и длинные пептиды.
В прилагаемых подпунктах 16-22 описаны предпочтительные варианты осуществления способа по изобретению согласно аспекту b).
Белковый продукт, полученный способом по изобретению, отличается тем, что содержит 5-95 мас.%, предпочтительно 30-60 мас.% свободных аминокислот, тогда как оставшиеся 95-5% приходятся на белки и минералы, причем минералы являются природными продуктами биологического происхождения.
Кроме этого, белковый продукт содержит жир в количестве менее 0,5 мас.% и имеет низкое содержание соли, обычно менее 1 мас.%.
Как указано в соответствующих пунктах 23, 24 и 25, настоящее изобретение также включает применение способа по изобретению для производства ветеринарного медицинского продукта, пищевого продукта и кормового продукта.
Как описано в пункте 26, изобретение также относится к маслу, отличающемуся тем, что оно представляет собой первый масляный продукт, полученный по способу согласно изобретению, имеющий качество пищевого продукта.
С одной стороны, настоящее изобретение в соответствии с аспектом b), помимо прочего, решает проблему производства продуктов с широким спектром качественных характеристик, варьирующим от возможности их применения для производства пищевых продуктов до использования продуктов фармацевтического качества.
С другой стороны, в соответствии с аспектом b) с помощью настоящего изобретения такая проблема решается использованием эндогенных рыбных ферментов и адаптацией технологических условий к таким ферментам.
Рассматриваемый способ существенно отличается от известных способов гидролиза тем, что его можно проводить или его проводят:
– в отсутствие каких-либо добавок, таких как хлороформ, способствующих предотвращению нежелательного роста бактерий;
– без добавления гидроксида натрия;
– при возможности горячей или холодной регенерации системы масло/жир;
– с возможностью регулирования спектра свободных аминокислот и пептидов в конечном продукте в выбранном виде сырья для процесса в результате подбора специальных сырьевых материалов;
– с возможностью регулирования результатов процесса, касающихся аминокислотного и пептидного состава с помощью использования нужных технологических параметров, таких как температура и рН;
– без добавления кислоты в ходе процесса гидролиза;
– при гибкой комбинации различных видов сырья;
– с использованием адаптированной стадии концентрации для сепарации фракций продукта;
– с использованием адаптированной концентрационной технологии, а также
– в результате использования адаптированной технологии концентрирования;
– использования менее длительной стадии гидролиза;
в результате чего получают продукт, содержащий минералы и микронутриенты биологического происхождения.
Описанные выше способы согласно аспектам а) и b) представляют собой естественный гидролиз белков с целью получения сухих конечных продуктов с различным составом коротких пептидов и свободных аминокислот. В результате осуществления процесса получают продукты, содержащие 5-100% свободных аминокислот, необязательно в отсутствие белков и пептидов с длинной цепочкой (аспект (а)). Кроме этого, в таких способах описывается выделение масла/жира.
В соответствии с аспектом с) цель настоящего изобретения состоит в разработке способа производства белкового гидролизата, базирующегося на использовании природных ферментов без введения каких-либо веществ искусственного происхождения. Такой подход отличается от других способов, в которых используют ферменты из большого числа различных источников, например бактериальные культуры и т.п.
Кроме этого, цель настоящего изобретения состоит в том, чтобы способ согласно аспекту с) обеспечивал получение продукта, совершенно не содержащего белка и ДНК, а также других аллергенных соединений, без отрицательного влияния на утилизацию сырья. Такой способ также предусматривает уменьшение количества жира в конечном продукте до такого низкого значения, который устраняет недостатки использования рыбного сырья. Предполагается производство такого продукта, который может применяться во многих различных областях, где использование продуктов, производимых известными способами, ограничено или невозможно из-за содержащегося в них жира.
Цель изобретения также предусматривает полную утилизацию сырья и минимизацию экологических нагрузок, связанных с производством.
Таким образом, согласно аспекту с) изобретения в пункте 27 раскрыт способ регенерации пептидов/аминокислот и системы масло/жир из белоксодержащего сырья, отличающийся тем, что он включает следующие стадии:
а. измельчение сырья;
b. нагревание измельченного сырья до температуры в интервале 40-62°С, предпочтительно 45-58°С;
с. необязательное выделение масла/жира из сырья до и/или после стадии нагревания с целью получения первого масляного продукта;
d. добавление воды, имеющей примерно такую же или ту же температуру, что и сырье, и значение рН, установленное в результате добавления кальция;
е. гидролиз сырья с помощью эндогенных ферментов или ферментов из аналогичных сырьевых источников, предпочтительно из холоднокровных разновидностей, с целью получения гидролизата;
f. необязательно добавление на стадии гидролиза регулятора рН для поддержания желаемого значения рН гидролизата,
g. удаление твердых частиц и негидролизованных белков, которые могут возвращаться из гидролизата на стадию гидролиза;
h. периодическое или непрерывное выделение жира/масла с целью получения второго масляного продукта;
i. необязательную обработку гидролизата, препятствующую росту микроорганизмов, предпочтительно обработку УФ-облучением;
j. выделение желаемой молекулярно-массовой фракции пептидов/аминокислот методом мембранной фильтрации, предпочтительно переточного типа;
k. направление частей гидролизата, не проникающих через мембранный фильтр в пункте j обратно на стадию гидролиза, проводимую на стадии е;
l. концентрацию и необязательную сушку пермеата с целью получения смеси из пептидов и аминокислот;
m. полное или частичное возвращение дистиллята со стадии концентрации на проникающую сторону мембранного фильтра.
В прилагаемых подпунктах 28-31 описаны предпочтительные варианты осуществления способа согласно изобретению.
Термин «мембранный фильтр» в контексте описания используется для обозначения мембранно-подобных фильтров, таких как мембранные фильтры, осмотические фильтры, ультрафильтры, электростатические фильтры, фильтры с поперечным потоком и т.п. Предпочтительно, чтобы такие фильтрующие средства характеризовались величиной отсечки, меньшей или равной 10000 дальтон.
Кроме этого, в пункте 32 раскрывается способ гидролиза одного или нескольких видов сырья, содержащих белок, и выделения аминокислот/пептидов, который отличается тем, что гидролиз проводят с использованием эндогенных ферментов белоксодержащего сырьевого материала или материалов, а также тем, что гидролизат пропускают через мембранный фильтр, причем пептиды/аминокислоты проходят с потоком пермеата, тогда как активные ферменты непрерывно разрушают белковые остатки, осажденные на поверхности мембраны, а также тем, что ферменты совместно с ретентатом возвращают на стадию гидролиза.
Как раскрыто в пункте 33, другим отличительным признаком изобретения является способ выделения пептидов и аминокислот из гидролизной смеси, который отличается тем, что гидролизную смесь, содержащую активные ферменты, аминокислоты, пептиды и непревращенные белки, пропускают через мембранный фильтр, причем аминокислоты и любые пептиды отфильтровываются, а присутствующие активные ферменты обеспечивают распад белков, осажденных на мембранном фильтре.
В соответствии с пунктами 34-37, изобретение также включает применение одного из способов согласно изобретению для производства фармацевтического продукта, биотехнологического продукта, пищевого продукта и кормового продукта.
Как указывается в пункте 38, изобретение также включает применение способа согласно изобретению для производства гидроксиапатита.
Кроме этого, как описано в пункте 39, изобретение относится к аминокислотам/пептидам, полученным по способу согласно изобретению и отличающимся тем, что они не содержат аллергенов и следов ДНК.
Согласно пункту 40 изобретение также относится к маслу, полученному способом по изобретению и отличающемуся тем, что оно не содержит аллергенов и следов ДНК.
Наконец, в соответствии с пунктом 41 изобретение относится к гидроксиапатиту, полученному способом по изобретению и отличающемуся тем, что он не содержит аллергенов и следов ДНК.
С одной стороны, в соответствии с аспектом с) в настоящем изобретении решается проблема получения продуктов с широким спектром качества, который может варьировать от их использования в производстве пищевых продуктов до их использования в продуктах, удовлетворяющих, например, фармацевтическим требованиям.
С другой стороны, в настоящем изобретении такая проблема решается использованием эндогенных ферментов сырья и адаптацией технологических условий таким ферментам.
В соответствии с аспектом с) настоящее изобретение объединяет использование эндогенных ферментов с методикой регенерации молекул специального размера из систем от простых аминокислот до крупных пептидов размером несколько менее 10000 дальтон.
Настоящее изобретение включает удерживание ферментов в процессе ферментации, при отделении выделившихся аминокислот и пептидов.
Кроме этого, настоящее изобретение предусматривает возможность проведения непрерывного процесса гидролиза при введении дополнительного количества сырья в ходе процесса.
Рассматриваемый способ существенно отличается от известных способов гидролиза тем, что его можно проводить или его проводят:
– в отсутствие каких-либо добавок, таких как хлороформ, предотвращающих нежелательный бактериальный рост;
– без добавления гидроксида натрия;
– при возможности горячей или холодной регенерации безбелкового и стерильного масла/жира морских животных;
– с возможностью регулирования спектра свободных аминокислот и пептидов в конечном продукте в выбранном виде сырья для процесса в результате подбора специальных сырьевых материалов;
– с возможностью регулирования результатов процесса, касающихся аминокислотного и пептидного состава, с помощью использования нужных технологических параметров, таких как температура и рН;
– без добавления кислоты;
– при гибкой комбинации различных видов сырья;
– в результате использования адаптированной стадии концентрации для выделения фракций продукта; а также
– при использовании непрерывного процессе ферментного разложения;
– без коагуляции белков и/или пептидов при использовании кислоты или основания;
– в результате классификации полученных пептидов по размеру;
в результате чего получают продукт, содержащий минералы и микронутриенты биологического происхождения.
Таким образом, предусматривается способ регенерации смеси пептидов и аминокислот, минералов и масла или жира из белковых материалов, предпочтительно происходящих из водных организмов.
Известные способы отличаются от настоящего изобретения совершенно иным методом получения рыбьих белков, которые также присутствуют в различных фракциях, содержащих пептиды и аминокислоты. Технологические условия также существенно отличаются от известного уровня техники, и в настоящем изобретении исключаются использованием экзогенных ферментов. Кроме этого, как указано в цитированном выше материале, высококачественное масло/жир морских животных в настоящем изобретении получают в результате разработки специального метода, который не описан в уровне техники.
Раскрытый способ представляет собой естественную ферментацию белков с целью получения сухих конечных продуктов или жидких продуктов, содержащих различные количества пептидов и свободных аминокислот. Такой способ обеспечивает получение готовых продуктов, которые необязательно содержат 5-100% свободных аминокислот. Рассматриваемый продукт не содержит аллергенов и следов ДНК. Продукт содержит очень небольшие количества жира и биологических микронутриентов, обычно менее 0,1%. Способ согласно изобретению обеспечивает получение продукта, чрезвычайно полезного в качестве культуральной среды для всех видов культур, включая клетки высших организмов.
Настоящее изобретение дает возможность проведения процесса без использования гидроксида натрия, присутствие которого создает проблемы при производстве аминокислот и пептидов в промышленном масштабе. Кроме этого, соотношение воды может варьировать в большей степени, чем в известных способах, при этом в большем масштабе может меняться массовое процентное содержание свободных аминокислот.
По сравнению с известными способами в настоящем изобретении используют как дробленый, так и недробленый материал, при этом не добавляют ферментирующий препарат, а используют природные ферменты, уже присутствующие в сырье. Таким образом, используются эндогенные ферменты сырого белкового материала, что обеспечивает проведение гидролиза более устойчивым и менее дорогостоящим способом. Кроме этого, условия должны непосредственно адаптироваться к активности эндогенных ферментов, что также отличается от известных способов.
Другая производственная проблема, существующая в этой области промышленности, состоит в том, что экзогенные ферменты являются дорогостоящими материалами и могут иметь различные качественные характеристики. В настоящем изобретении такая проблема решается рециркуляцией эндогенных ферментов.
Кроме этого, активные ферменты обладают специальным чистящим действием. Поскольку они удерживаются на фильтре, такие ферменты воздействуют на нефильтрованные белки и пептиды. Ферменты способствуют распаду таких материалов и поэтому обладают большим сроком службы по сравнению с традиционными способами фильтрации, до настоящего времени используемыми в известных процессах гидролиза. Все это обеспечивает значительные преимущества в том, что касается стоимости, срока службы и эффективности фильтров, качества продуктов и степени утилизации системы и процесса.
Кроме этого, в способе описывается регенерация масел/жира, а также твердых материалов. Одним из твердых веществ, которые могут образовываться с помощью способа настоящего изобретения, является гидроксиапатит. Гидроксиапатит используют, например, в биохроматографии и других процессах сепарации биологических объектов, в ЯМР и других способах детекции, и, таким образом, это вещество является коммерчески привлекательным побочным продуктом процесса.
Выбор способа и технологических параметров определяет природу образующегося конечного продукта. Таким образом, становится возможной адаптация продуктов к требованиям потребителя.
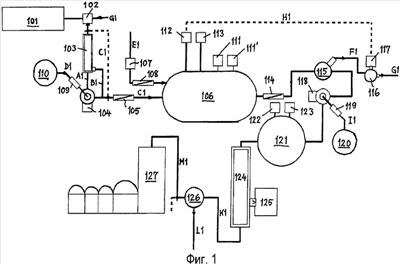
Фиг.1 изображает первый вариант установки, на которой осуществляют способ гидролиза согласно аспекту а).
Фиг.2 изображает второй вариант установки, на которой осуществляют процесс гидролиза согласно аспекту b).
Фиг.3 изображает третий вариант установки, на которой осуществляют процесс гидролиза согласно аспекту с).
Варианты осуществления способов согласно аспектам а) и b) изобретения далее более подробно разъясняются со ссылкой на фиг.1 и 2 соответственно.
Сырье прокачивается из резервуара 101;201 через измельчительную систему 102;202, которая обеспечивает желаемое дробление сырья. Масло/жир из сырья могут выделяться до начала процесса ферментации. Так, например, может осуществляться способ холодной регенерации масла. Также можно не выделять масло до ферментации. В этом случае сырье прокачивают непосредственно в теплообменник 105;205 с байпасным потоком D1;D2.
Холодное выделение масла осуществляют, используя следующие операции:
1. центрифугирование сырья и разделение частиц жидкости и твердого вещества на две фракции, например, в декантирующей центрифуге 103;203;
2. выделение масла из жидкофазного потока А1;А2 с использованием, например, сепаратора 104;204;
3. смешивание потока твердой фазы В1;В2 и тяжелой фазы со стадии разделения и нагнетание потока С1;С2 в ферментер;
4. причем масляная фаза из сепарационного потока D1;D2 может прокачиваться в резервуар 110;210 через стерильный фильтр 109;209 и вследствие этого не требует дополнительной очистки для получения материала пищевого качества.
Материалы могут прокачиваться через встроенный теплообменник непрерывного действия 105;205 или теплообменник периодического действия в бродильный чан 106;206. Бродильный чан также может использоваться для подогрева, если эта операция не осуществляется в теплообменнике перед перекачиванием материалов. К сырью добавляют поток теплой воды Е1;Е2 с установленным значением рН, который нагревают в результате пропускания через теплообменник 108;208 примерно до температуры проведения ферментации. Корректировку рН предпочтительно проводить пропусканием воды через фильтрующую среду, выделяющую кальций 107;207.
В ходе процесса в ферментере с помощью сенсоров 111,111′; 211,211′ или другими методами контролируют температуру и рН. Желаемое значение рН в ходе процесса устанавливают с использованием костной муки или кальция, которые добавляют из хранилища 112,212. Для регулирования рН в ходе процесса также может использоваться азот 113,213.
После завершения ферментации гидролизат предпочтительно нагревают, пропуская через теплообменники 114;214, в результате чего происходит активация ферментов.
Если гидролизат содержит кости или другие твердые частицы, их предпочтительно удаляют с использованием ситового устройства 115;215. Твердые частицы, поток F1;F2, может разделяться на две или более фракции с помощью флотации 116;216. Тяжелая фракция 117;217 состоит из костей (гидроксиапатит), которые могут высушиваться и/или использоваться до стадии регулирования рН, поток Н1;Н2. Легкие фракции, поток G1;G2, главным образом состоят из белков, не подвергнутых гидролизу.
Легкая фракция G1 может быть возвращена в дробилку 102, как это изображено на фиг.1, и используется в качестве сырья для нового процесса гидролиза или отводится в виде побочного продукта.
Согласно аспекту b) настоящего изобретения, изображенному на фиг.2, легкие фракции G2 могут пропускаться отдельно и смешиваться с концентратом из обогатительной установки 222. С другой стороны, они могут высушиваться в виде отдельного продукта.
Жир, остающийся после первого отделения, выделяют с помощью, например, трехфазного сепаратора 118;218. Масло/жировой поток I1, I2 подвергают фильтрации на фильтре 119;219, и его можно подавать в резервуар 120;220 для необязательной последующей дополнительной обработки и т.п.
Как показано на фиг.1, поток гидролизата J1 направляют в смеситель 121, в который добавляют кислоту 122 (предпочтительно фосфорную кислоту) до рН<5. После этого добавляют кальций 123, в результате чего происходит агломерация длинных пептидов и белков. Белки и систему кальций/фосфат кальция разделяют с использованием центрифуги 124 и направляют в резервуар 125. Такой побочный продукт может быть подвергнут высокотемпературной сушке, в результате чего происходит выгорание остаточного белка.
Поток К1 безбелкового гидролизата концентрируют предпочтительно в вакуумном испарителе 126. Поток L1 конденсата может использоваться в качестве дополнительного водного потока Е1. Поток М1 концентрата может высушиваться в распылительной сушилке 127, предпочтительно в устройстве типа Filtermate®. Концентрат также можно экстрагировать в виде потока N1 жидкого продукта.
Как показано на фиг.2, поток J2 гидролизата может быть подвергнут обработке с использованием центрифуги 221, в результате которой происходит разделение потока N2 из белков и длинных пептидов. Этот материал смешивают с концентратом, поток М2, состоящим из свободных аминокислот и коротких пептидов из концентратора 222. Поток Д2 конденсата может использоваться в виде потока Е2 дополнительной воды. Поток М2 концентрата в смеси с белками и длинными пептидами может быть высушен в распылительной сушилке 223, предпочтительно в устройстве типа Filtermate®.
Если не указано иное, то все процентные величины, приведенные в тексте, даны в массовом выражении.
Далее приведено более подробное изложение сущности изобретения.
1) Сырье
Сырье для описываемого способа может состоять из белкового материала, предпочтительно рыб, рыбопродуктов, моллюсков, ракообразных и побочных продуктов рыбной/рыболовецкой промышленности, например отходов и других морских организмов, обитающих как в пресной, так и в соленой воде. Различные виды сырья могут использоваться отдельно или в виде комбинации продуктов, содержащих «ферментный материал» и «белковый материал». «Ферментный материал» представляет собой сырье, содержащее эндогенные ферменты в достаточном количестве и удовлетворительного качества. «Белковый материал» представляет собой сырье, не содержащее в достаточном количестве эндогенных ферментов удовлетворительного качества, которое вследствие этого должно быть дополнено ферментным продуктом для того, чтобы обеспечить проведение ферментной обработки. В некоторых случаях ферментный материал может быть идентичен белковому материалу. В известных способах описывается комбинация отходов и белкового материала в соотношении 1:1. Способ, раскрытый в настоящем изобретении, дает возможность менять это соотношение с тем, чтобы достичь желаемого результата в отношении конечного продукта.
Сырье удовлетворяет установленным требованиям, предъявляемым к исходным веществам для получения пищевых продуктов. Ранее сырье классифицировали в соответствии с законодательством и терминологией как отходы. Благодаря хорошей логистике и техническим программам в данном случае сырье может быть признано пищевым продуктом. Это позволяет осуществлять производство в промышленном масштабе и использовать продукт в пищевой и/или фармацевтической промышленности.
2) Предварительная обработка сырья:
Сырье прокачивается из резервуара через дробильную систему, которая обеспечивает желаемое измельчение материалов. Дробление обеспечивает большую рабочую поверхность для ферментов и ускоренное выделение сырьевых ферментов. Масло/жир из сырья может выделяться до начала процесса ферментации. Может использоваться холодная регенерация масла.
Холодная регенерация масла включает следующие стадии:
1. центрифугирование сырья и разделение жидких и твердых частиц на две различные фракции;
2. выделение масла из жидкой фазы;
3. смешивание твердой фазы и тяжелой фазы со стадии разделения и перекачивание смеси в ферментер;
4. дополнительную обработку масляной фазы со стадии разделения с образованием готового, приемлемого для потребителя продукта, не требующего дополнительной очистки для приобретения качества пищевого продукта.
Материалы можно перекачивать “in-line” через теплообменник непрерывного действия или через теплообменник периодического действия в бродильный чан. Бродильный чан также может использоваться для нагревания, если такая операция не проводится в теплообменнике до прокачивания материалов. Если желательно смешивать различные типы сырья в некотором соотношении, эти продукты можно перекачивать и смешивать одновременно. Количество различных видов сырья может контролироваться с помощью расходомера и/или регулирования уровня в ферментере.
Кроме этого, возможно, что сырье не размалывается или различные виды сырья не должны смешиваться одновременно, и в этом случае в смеситель закачивают известное количество сырья А, после чего закачивают известное количество сырья В.
Желательно, чтобы сырье нагревалось до температуры, благоприятствующей проявлению ферментами максимальной активности в процессе гидролиза. Обычно используют температуру 40-62°С. В большинстве случаев оптимальный температурный интервал составляет 45-58°С. Применение различных температур обеспечивает образование различных ферментов и регулирует состав аминокислот.
Настоящее изобретение создает возможность регенерации/разделения жира в ходе процесса после гидролиза с целью получения конечного продукта с низким содержанием жира.
Отделение жира может производиться до и/или после коагуляции белков. Типичные сухие пептид/аминокислотные конечные продукты содержат менее 0,1% жира.
Для отделения жира используют хорошо известные способы, такие как декантация, разделение и/или химические методы.
3) Процесс гидролиза:
Нагретую сырьевую смесь закачивают в гидролизные резервуары или бродильные чаны. В смесь добавляют теплую воду с установленным значением рН, имеющую температуру, близкую к температуре, при которой проводят ферментацию. Количество воды может варьировать в зависимости от природы сырья и желаемого результата. В известных способах количество воды составляло 50% от общего количества материала, т.е. использовали 50% сырья и 50% воды. Способ согласно изобретению позволяет использовать меньшее количество воды, что связано с оптимизацией используемого фермента, белкового материала, а также температуры и рН. В рассматриваемом способе добавляют 10-40% воды. Оптимальное количество добавленной воды составляет 20-30%. Уменьшение количества добавленной воды означает, что гидролизат, полученный после гидролиза, содержит повышенные количества коротких пептидов и свободных аминокислот, что снижает стоимость процесса и энергозатраты.
Гидролизат в бродильном чане(чанах) находится в условиях постоянного перемешивания и перекачивания. Это делается для улучшения показателей процесса гидролиза. Нарушения в процессе перемешивания и перекачивания гидролизата могут привести к недостаточному контролю рН, температуры и самого процесса. Различные части гидролиза могут быть гидролизованы различным образом, что может привести к потере ферментов.
Для определения глубины протекания гидролиза проводят анализ на аминосвязанный азот. Такой анализ может проводиться непосредственно в ферментере с помощью автоматического оборудования или в технологической лаборатории с использованием хорошо известных способов, таких как титрование формальдегидом и т.п. Длительность рассматриваемого процесса может составлять 1-4 часов. Процесс гидролиза останавливают после прекращения роста концентрации свободных аминокислот в гидролизате. Это делается с целью избежания образования нежелательного аммиака, что приводит к снижению степени утилизации исходного сырья.
Необходимым условием рассматриваемого способа является использование щелочных ферментов. Для этого необходимо, чтобы в ходе гидролиза поддерживали рН>7,00. Интервал рабочих значений рН составляет 7,00-8,50. Оптимальный гидролиз проводят при рН 7,60-8,20. При значениях рН>8,1, но <8,4 в ходе всего процесса из спектра аминокислот исчезает триптофан. Напротив, если в ходе всего процесса 7,6>pH>7,4, то количество триптофана возрастает до максимально возможного значения, которое может быть выделено, что определяется типом сырья. Если в ходе всего процесса поддерживается температура <46°C, но >44°C, а рН имеет значение менее 7,8, но более 7,7, то не происходит заметного растворения коллагена, и его получают в виде твердых частиц.
Для регулирования рН гидролизата могут использоваться различные основания, например костная мука из предварительно выделенных рыбьих костей, кальций и азот/газообразный азот, но не гидроксид натрия согласно аспекту а).
В способе по изобретению не добавляют HCI. Причиной этого является возможность образования нежелательных солей. Кроме этого, может возрастать стоимость производства. В известных способах также описывается использование хлороформа, как средства, предотвращающего рост бактерий. В способе согласно изобретению такая операция не проводится из-за короткого времени гидролиза. В промышленном масштабе использование хлороформа не является желательным, но возможно.
Для прекращения гидролиза используют повышенную температуру, предпочтительно выше 70°С. Повышение температуры предпочтительно осуществлять с использованием встроенных теплообменников.
Коагуляцию оставшихся белков осуществляют при низком значении рН. Для снижения рН до желаемого значения, предпочтительно 3,2-5,5, в систему можно добавлять фосфорную кислоту. После добавления фосфорной кислоты, необязательно в комбинации с нагреванием/охлаждением, появляется возможность удаления белков и пептидов из гидролизата. Для денатурации белков и пептидов могут использоваться и другие способы. Так, например, можно использовать способ электроденатурации.
Известные способы фильтрации могут применяться для отделения свободных аминокислот и коротких пептидов от денатурированных белков и длинных пептидов. Разделению этих материалов также способствуют различные массы и различные химические свойства фракций. Осуществлению этого процесса способствует использование фосфата кальция, гидроксида кальция и хлористого кальция. Перечисленные вещества вызывают совместное «склеивание» белков и пептидов. В результате облегчается их разделение за счет увеличения плотности. Количество добавленных химических веществ может варьировать в зависимости от содержания в растворе белков и пептидов, а также других буферных агентов.
4) Концентрация
Готовый гидролизат желательно подвергать концентрации. Эта операция проводится для удаления воды до проведения стадии сушки, в результате чего максимально возрастает производительность процесса. До начала кристаллизации можно проводить предварительную концентрацию перед сушкой до содержания сухого вещества (DM) 70%.
Для этой цели особенно подходят процессы дистилляции типа вакуумного испарения, вместе с тем могут использоваться любые другие типы концентрационных устройств. Вакуумный испаритель обеспечивает концентрацию жидкости при низкой температуре, что предотвращает повреждение пептидов или аминокислот.
Испарение проводят при температуре 50-85°С. Оптимальный температурный интервал составляет 65-70°С. Кроме этого, гидролизат может подаваться непосредственно на стадию сушки (см. пункт 5), минуя стадию концентрации, или концентрация может осуществляться способами, отличными от кипячения или вакуумного испарения. Для осуществления этой стадии также могут использоваться различные типы установок: фильтрационного, мембранного и осмотического типов.
5) Сушка/грануляция
После концентрации, если это желательно, продукт может быть подвергнут сушке, но продукт также может существовать в жидкой форме или любом промежуточном состоянии между сухим и жидким материалом. Сушка повышает устойчивость продукта при хранении и упрощает процессы логистики и обработки. Способ сушки продукта является важным фактором для конечного результата. Полученный пептид/аминокислотный продукт может являться высокогигроскопичным материалом, что может стать проблемой для рассматриваемого способа. Для облегчения обработки продукта желательно иметь дело с его гранулированной формой.
В соответствии с одним из вариантов осуществления настоящего способа сушку и грануляцию проводят в две стадии, хотя возможны и одностадийные процессы. Первая стадия включает сушку до состояния порошка в распылительной сушилке или аналогичном устройстве, совместно со стадией охлаждения, после чего проводят грануляцию путем добавления жидкого гидролизата.
Грануляцию осуществляют таким образом, что гранулят «конструируется» в результате интенсивного движения системы порошок/продукт, которое осуществляют с использованием механически вращающихся лопастей, которые обеспечивают псевдоожиженнный характер продукта. После этого полученную массу опрыскивают смесью концентрат/гидролизат. Такой процесс обеспечивает постепенное формирование гранулированного материала. Все перечисленные операции осуществляют непрерывным способом. В конце процесса грануляции через гранулят или по его поверхности пропускают сухой холодный воздух. Гранулят просеивают и отбирают нужные фракции. Оставшиеся мелкие частицы рециркулируют на стадию дополнительной грануляции. Чрезмерно крупные гранулы размалывают и снова пропускают через сито.
Как отмечалось выше, описанные процессы сушки и грануляции соответствуют одному из вариантов осуществления изобретения, которое может использоваться для сушки и грануляции продуктов способа по изобретению, и специалисту в данной области техники должно быть ясно, что для получения аналогичного результата могут использоваться другие подходящие способы.
В продукт, предпочтительно на стадии грануляции, также можно добавлять различные присадки.
Ниже более подробно описывается способ по изобретению согласно аспекту с). Справочные цифры на Фиг.3 соответствуют следующим элементам установки:
301 = ферментер
302 = разделительное устройство для удаления твердых частиц, предпочтительно сито
303 = разделительное устройство, предпочтительно центрифуга, типа декантатора
304 = флотационный резервуар для разделения белков и гидроксиапатита
305 = сепарационное устройство для отделения масла, предпочтительно центрифуга
306 = фильтрующее устройство для стерильной фильтрации
307 = резервуар для системы масло/жир
308 = блок редукции микроорганизмов
309 = мембранный фильтрационный модуль
310 = концентратор
311 = сушильный блок
312 = измельчающее оборудование
313 = центрифуга предпочтительно декантационного типа
314 = масляный фильтр
315 = резервуар для регенерации масла перед стадией гидролиза
316 = теплообменник для нагревания сырья
317 = устройство для дозирования кальция
318 = теплообменник для нагревания воды
319 = устройство для подачи костной муки
320 = устройство для подачи азота
321 = емкость для регенерированной костной фракции
Кроме этого, на фиг.3, совместно с описанием установки, показано воплощение способа настоящего изобретения согласно аспекту с), при этом используются следующие обозначения потоков:
А3 = поток, включающий белки, ферменты, масло/жир, пептиды и свободные аминокислоты.
После прохождения блока редукции микроорганизмов 308 поток не содержит твердых частиц и при использовании разделительных устройств 302 и 303 имеет существенно пониженное содержание негидролизованных белков и жира;
А31 = поток в случае применения блока 302; после прохождения блока 302 поток больше не содержит твердых частиц;
А32 = поток в случае неиспользования блока 303;
В31 = поток, включающий твердые частицы, удаленные с помощью сита;
В32 = поток, включающий твердые частицы, отделенные с помощью центрифуги;
С3 = поток, включающий систему масло/жир;
D3 = поток дистиллята или аналогичного материала, предназначенный для отвода пермеата с мембранного фильтра;
Е3 = поток концентрированного пептид-аминокислотного раствора, направляемый в сушильный блок;
Е31 = поток концентрированного пептид-аминокислотного раствора, направляемый на стадию упаковки в виде жидкого продукта;
F3 = поток сырья в ферментер 301;
F31 = поток сырья, в том случае, когда перед стадий гидролиза не проводят отделения масла;
G3 = поток негидролизованных белков, возвращаемый в поток А3;
Н3 = поток добавляемой воды;
I3 = поток масла, регенерированного перед стадией гидролиза.
Если не указано иное, то все проценты приведены в массовом выражении.
Ниже приводится более подробное описание способа:
1) Сырье
Сырье для описываемого процесса может состоять из белкового материала, предпочтительно рыб, рыбопродуктов, моллюсков, ракообразных и побочных продуктов рыбной/рыболовецкой промышленности, например отходов и других водных организмов, обитающих как в пресной, так и в соленой воде. Различные виды сырья могут использоваться отдельно или в виде комбинации продуктов, содержащих «ферментный материал» и «белковый материал». «Ферментный материал» представляет собой сырье, содержащее эндогенные ферменты в достаточном количестве и удовлетворительного качества. «Белковый материал» представляет собой сырье, не содержащее эндогенных ферментов удовлетворительного качества в достаточном количеств и которое вследствие этого должно быть дополнено ферментным продуктом для того, чтобы обеспечить проведение ферментной обработки. В некоторых случаях ферментный материал может быть идентичен белковому материалу. В уровне техники описывается комбинация отходов и белкового материала в соотношении 1:1. Способ, раскрытый в настоящем изобретении, дает возможность менять это соотношение с тем, чтобы достичь желаемого результата в отношении конечного продукта.
Сырье удовлетворяет установленным требованиям, предъявляемым к исходным веществам для получения пищевых продуктов. Ранее сырье классифицировали в соответствии с законодательством и терминологией как отходы. Благодаря хорошей логистике и техническим программам в данном случае сырье может быть признано пищевым продуктом. Это позволяет осуществлять производство в промышленном масштабе и использовать продукт в пищевой и/или фармацевтической промышленности.
2) Предварительная обработка сырья:
Сырье прокачивается из резервуара через дробильную систему 312, которая обеспечивает желаемое измельчение материалов. Дробление обеспечивает большую рабочую поверхность для ферментов и более быстрое выделение сырьевых ферментов.
Первая система масло/жир может выделяться из сырья до начала процесса ферментации. В данном случае, например, может использоваться холодная регенерация масла.
Холодная регенерация масла включает следующие стадии:
1. центрифугирование 313 сырья и разделение жидких и твердых частиц на две различные фракции;
2. выделение масла из жидкой фазы, см. 314 и 315;
3. смешивание твердой фазы и тяжелой фазы со стадии разделения и перекачивание смеси в ферментер 301;
4. дополнительную обработку масляной фазы со стадии разделения с образованием готового, приемлемого для потребителя продукта, не требующего дополнительной очистки для приобретения качества пищевого продукта.
Сырье, добавленное в ферментер 301, может храниться в одной или нескольких буферных емкостях после размалывания. Для белкового и ферментного материалов могут использоваться различные емкости.
Материалы можно перекачивать через теплообменник 316 в бродильный чан 301. Бродильный чан 301 также может использоваться для нагревания, если такая операция не проводится в теплообменнике до перекачивания материалов.
Контроль условий в ферментере 301 осуществляют непрерывно, автоматически или путем отбора образцов. Введение различных добавок осуществляют таким образом, что поддерживаются как можно более постоянные условия ферментации в рамках интервалов значений, являющихся оптимальными для производимого продукта.
3) Процесс ферментации:
Нагретое сырье или ненагретое сырье в виде белковых и ферментных материалов закачивали в один или несколько бродильных чанов. В смесь добавляли теплую воду с установленным значением рН, имеющую температуру, при которой происходит ферментация. Количество воды может варьировать в соответствии с типом сырья и желаемым результатом в зависимости от оптимизации имеющегося фермента и белкового материала. Корректировку рН проводят, например, в результате добавления газообразного азота или костной муки.
Далее в тексте нагретую смесь сырья F3 и воды Н3 с установленным значением рН обозначают как «гидролизат». Гидролизат выдерживают в бродильном чане 301, необязательно в условиях постоянного и интенсивного перемешивания. Цель такой операции заключается в интенсификации процесса ферментации. Гидролизат непрерывно прокачивают через систему удаления желательных аминокислот и пептидов.
Для поддержания постоянных условий ферментации в бродильном чане 301 регулярно контролируют количество аминосвязанного азота, количество общего белка и рН.
При необходимости в ходе процесса добавляют белковый и ферментный материал.
Необходимым условием рассматриваемого способа является использование щелочных ферментов. Для этого необходимо, чтобы в ходе ферментации поддерживали рН>7,00. Интервал рабочих значений рН составляет 7,00-8,50. Оптимальная ферментация осуществляется при рН 7,60-8,20. При значениях рН>8,1, но <8,4 в ходе всего процесса из спектра аминокислот исчезает триптофан. Напротив, если в ходе всего процесса 7,6>pH>7,4, количество триптофана возрастает до максимально возможного значения, которое может быть выделено, что определяется типом сырья. Если в ходе всего процесса поддерживается температура <46°C, но >44°C, а рН имеет значение менее 7,8, но более 7,7, то не происходит заметного растворения коллагена, и его получают в виде твердых частиц.
Для корректировки значения рН в гидролизат можно добавлять различные основания, такие как костная мука из ранее полученной партии, кальций и азот, см. 319 и 320.
В соответствии с аспектом с) настоящего изобретения обеспечивается возможность непрерывного контроля процесса ферментации с использованием различных параметров с целью поддержания технологических условий на оптимальном уровне.
К концу процесса ферментативную активность следует ограничивать путем термической инактивации или другим способом для предотвращения аммонификации.
4) Контроль роста микроорганизмов:
В уровне техники указывается, что для предотвращения роста микроорганизмов добавляют хлороформ, однако в настоящем способе этот материал предпочтительно не используется. В способе согласно изобретению для уничтожения бактерий и грибков применяется УФ-облучение или другой подходящий метод, не приводящий к коагуляции ферментов. Эта операция проводится для предотвращения значительного роста микроорганизмов за счет потребления выделившихся коротких пептидов и свободных аминокислот при образовании новых белков. Следует также учитывать, что в промышленном масштабе хлороформ предпочтительно не используют.
5) Удаление твердых частиц:
В настоящем изобретении предусматривается, что твердые частицы размером выше определенного значения могут непрерывно или периодически удаляться из гидролизата с помощью ситовой/фильтрационной системы. Ситовая система 302 может не использоваться или располагаться в байпасной линии, если система отстойников 303 на следующей технологической стадии обеспечивает удаление всей твердой фазы, или в том случае, когда продукт А3, обрабатываемый в данной ситуации, не содержит твердых частиц, подходящих для просеивания.
Затем удаленные частицы В32 могут отделяться в соответствии с их плотностью с помощью процесса флотации 304, вследствие чего белковые остатки G3 могут возвращаться в бродильный чан 301. Белки всплывают и могут механически или вручную сниматься сверху. Более тяжелый материал собирается в донной части бродильного чана.
6) Декантация гидролизата:
Отстойник 303 может использоваться в рассматриваемой системе до масляного сепаратора 305 и мембранного фильтра 309. Эта операция предназначена для упрощения отделения жира от гидролизата и проводится, например, в трехфазном сепараторе. В результате этого снижается нагрузка на следующий далее мембранный фильтр.
Сепаратор не способен работать в оптимальном режиме, если содержание твердых частиц слишком велико, что подразумевает наличие большого объема шламовой фазы. Отстойник представляет собой устройство, предназначенное для отделения твердых частиц, плотность которых выше плотности жидкости, частью которой они являются. В настоящем изобретении такие частицы представляют собой главным образом белки, подвергаемые отделению, и в связи с этим желательно направлять их обратно в бродильный чан для дополнительной ферментации. Отделенный твердый материал может всплывать в соответствии с теми же принципами, что используются в просеивающей системе. При необходимости может использоваться флотационное устройство. Отстойник 303 может не использоваться или отключаться от системы, если уже упомянутое ситовое устройство обеспечивает желательную сепарацию, или в том случае, когда подлежащие обработке продукты не образуют белковых остатков, которые могут удаляться с помощью отстойника.
7) Разделение
Гидролизат подвергают разделению с использованием трехфазного сепаратора 305 или другого метода центрифугирования, подходящего для отделения более легкой жировой фракции от гидролизата. Отделение жира проводят в непрерывном или периодическом режиме в зависимости от количества жира в перерабатываемом сырье. Особенно важным отличительным признаком настоящего изобретения является то, что может быть выделена очень чистая высококачественная жировая фракция, поскольку разделение может осуществляться непрерывно в течение всего процесса таким образом, что выделенный жир не подвергается окислению больше, чем необходимо, когда липопротеины разлагаются путем гидролиза. Проведение гидролиза в щелочных условиях также способствует поддержанию качества жира на высоком уровне, особенно в том случае, когда для коррекции рН используют азот.
8) Мембранная фильтрация:
Настоящее изобретение предусматривает перекачивание гидролизата через устройство, предпочтительно снабженное мембранным фильтром 309, действующим таким образом, что через мембрану проникают лишь молекулы определенного размера, предпочтительно менее 10000 дальтон. Фильтрацию проводят таким образом, что гидролизат прокачивается через множество трубчатых мембран или проходит через множество плоских мембран.
Транспорт через мембраны базируется на принципах осмоса. В результате концентрации нефильтрованных свободных аминокислот и пептидов в качестве побочного продукта образуется дистиллированная вода и ее часть возвращается на фильтр примерно при том же давлении, при котором находится гидролизат с другой стороны мембраны. Поддерживая более низкую концентрацию аминокислот и пептидов с проницаемой стороны мембран, может быть осуществлено проникновение через них под действием сил осмоса. Поток гидролизата вдоль поверхности мембраны механически очищает ее от осадка белковых остатков и пептидов, более крупных, чем те, что способны проникать через мембраны.
9) Концентрация:
После получения гидролизатного фильтрата следует стадия его концентрации. Эта операция предназначена для удаления воды перед проведением процесса сушки, в результате чего полностью используется емкость стадии сушки или достигается желательный для жидкого продукта уровень концентрации входящих аминокислот и пептидов.
Для указанной цели лучше всего подходит процесс дистилляции типа вакуумного испарения, однако любые другие формы концентрационных устройств могут использоваться для удаления желательных пептидов и аминокислот из жидкости, в которой они растворяются в ходе мембранной фильтрации. Вакуумный испаритель 310 концентрирует жидкость при низкой температуре, в результате чего не происходит повреждения пептидов/аминокислот. Необходимым условием для оптимальной мембранной фильтрации на ранних стадиях является способность концентрационного устройства 310 возвращать в систему как можно более чистый дистиллят. В этом случае реализуется оптимальный осмос через мембраны. Испарение может осуществляться в температурном интервале 50-85°С. Оптимальный температурный интервал составляет 65-70°С. Существует опасность того, что температура конденсата слишком высока для его прохождения обратно на фильтр или возвращения в бродильный чан. В таком случае следует использовать теплообменник, понижающий температуру до желаемого значения.
10) Сушка:
При необходимости, после концентрации продукт может быть подвергнут сушке, однако полученный материал может иметь форму жидкости или находится в промежуточном состоянии. Сушка, см. 311, повышает устойчивость продукта при хранении и упрощает процессы логистики и обработки. Способ сушки продукта является важным фактором для конечного результата. Полученный пептид/аминокислотный продукт может представлять собой высокогигроскопичный материал, что может стать проблемой для рассматриваемого способа. Высокая температура процесса сушки может приводить к тому, что продукт становится еще более гигроскопичным.
Сушку/грануляцию осуществляют в две стадии. Вначале продукт сушат до состояния порошка в распылительной сушилке или аналогичном устройстве, предусматривающем стадию охлаждения, после чего продукт подвергают грануляции. Грануляцию осуществляют таким образом, что гранулят «конструируется» в результате поддержания системы порошок/продукт в состоянии интенсивного движения с использованием средств механического псевдоожижения. Затем на полученной массе распыляют концентрат/гидролизат, в результате чего происходит постепенное образование гранулята. Все перечисленные операции реализуются в непрерывном процессе. К моменту окончания процесса грануляции через/сквозь гранулят пропускают сухой холодный воздух. В результате этого материал становится более твердым и более растворимым. После этого гранулят просеивают и отбирают желательные фракции. Слишком мелкие частицы (мелочь) возвращают на дополнительную грануляцию, тогда как частицы размером выше номинального подвергают измельчению и снова просеивают. Вновь образовавшиеся мелкие частицы возвращают на стадию грануляции.
Может использоваться традиционная распылительная сушка, однако в этом случае получают мелкозернистый порошок с большой поверхностью частиц. Это означает, что полученный материал обладает высокой гигроскопичностью, что затрудняет обращение с крупными упаковками, хранение и т.п.
В ходе процесса грануляции в продукт могут вводиться различные добавки. Могут производиться продукты, которые не гранулируют, как в случае тех продуктов, которые не подвергали сушке, а просто концентрировали до желаемой степени.
Подробное описание работы мембранного фильтра
Фильтр 309 может быть сконструирован из плоских или трубчатых фильтровальных элементов. Фильтрационная система сконструирована таким образом, что фильтрат, состоящий из белкового гидролизата из ферментера, из которого удалены твердые частицы и жир, но который содержит ферментный комплекс, способен свободно циркулировать за пределами удерживающей стороны мембран (фильтрация с поперечным потоком). Таким образом, вдоль поверхности мембран образуется поток, который механически минимизирует опасность образования блокирующего осадка на фильтре из ретентата, осажденного на мембранах. Фильтрат, циркулирующий с ретентатной стороны фильтрующих мембран, содержит ферменты, которые разрушают белки и крупные пептиды, которые удерживаются на мембранах, но слишком велики для проникновения сквозь мембраны с проникающей стороны. Ферменты не проникают через мембрану, если ее подбирают таким образом, что максимальный размер молекул пермеата составляет 9800 дальтон. Таким образом, неразложившиеся белки блокируются, и образуется безбелковый стерильный продукт.
Выбор мембраны, способной блокировать малые молекулы, приводит к образованию продукта, содержащего более мелкие пептиды и большее количество свободных аминокислот.
На проникающей стороне создается поток воды, проходящий вдоль мембран, соответствующий потоку на проникающей стороне. На обеих сторонах мембраны может поддерживаться одинаковое давление и пермеат проходит через мембрану в условиях осмоса. Растворение происходит в жидкости, циркулирующей с проникающей стороны мембраны.
Условия осмоса создаются в случае повышенной концентрация аминокислот и пептидов с удерживающей стороны мембраны. Это достигается в том случае, когда дистиллят с обогатительной установки представляет собой жидкость, циркулирующую с проникающей стороны мембраны. В принципе, такой вариант может быть охарактеризован, как обратная диафильтрация, происходящая на проникающей стороне при добавлении чистой воды.
Концентрация пермеата может осуществляться с использованием другого мембранного фильтра, предназначенного для обратного осмоса (RO). Функция мембранного фильтра остается прежней.
Для отделения различных фракций, в том, что касается максимального размера пептидов, могут использоваться серии фильтров, однако на последующих фильтрах ферментный комплекс не содействует освобождению удерживающей стороны фильтрующей мембраны от осадка на фильтре. В этом случае с целью предотвращения блокирования полезно проводить одностадийную фильтрацию.
Следующие результаты были получены в лабораторных испытаниях с использованием диализной мембраны стандартного шлангового типа, применяемой в клинических условиях, выпускаемой производителем Spectrum Laboratories.
В этих испытаниях использовали Spectra/Por 1 – искусственную целлюлозу (RC) с молекулярно-массовой отсечкой (MWCO) 6000-80000 дальтон (6k-8k MWCO). Начальный поток через такие мембраны с общим содержанием DM (сухого вещества) на удерживающей стороне 14,7% при температуре 48,7°С и рН 7,85 составлял 3,7 мл/см2/час. Через 12 часов поток составил 3,8 мл/см2/час и через 24 часа также 3,8 мл/см2/час. В течение 60 часов работы не наблюдалось блокирования системы. В пермеате не было обнаружено молекул массой выше 9000 дальтон, при проведении анализа на размер пептидов до и после концентрации 23 литров жидкости, содержащей 36% DM, образовавшейся в течение 60 часов. Наибольший пик на спектрограмме соответствовал области 410-1350 дальтон, которая без коррекции составляла 42% площади спектрограммы.
Формула изобретения
1. Способ получения пептидов/аминокислот с содержанием жира менее 0,5 мас.%, из сырья, содержащего белок, отличающийся тем, что он включает следующие стадии:
a. измельчение сырья;
b. нагревание измельченного сырья до температуры в интервале 40-62°С, предпочтительно 45-58°С;
d. добавление воды, имеющей примерно такую же или ту же температуру, что и сырье, и значение рН 7,0-8,5, установленное в результате добавления кальция;
e. гидролиз сырья с помощью эндогенных ферментов с целью получения гидролизата;
g. удаление из гидролизата твердых частиц и негидролизованных белков, которые могут возвращаться на стадию гидролиза;
h. периодическое или непрерывное отделение жира/масла с целью получения второго масляного продукта;
j. выделение желаемой молекулярно-весовой фракции пептидов/аминокислот методом мембранной фильтрации, предпочтительно переточного типа;
k. возвращение порций гидролизата, не проникающего через мембранный фильтр по п.j, на стадию гидролиза е;
l. концентрацию и необязательную сушку пермеата с целью получения пептидов/аминокислот; и
m. полное или частичное возвращение дистиллята со стадии концентрации на проницаемую сторону мембранного фильтра.
2. Способ по п.1, отличающийся тем, что он включает, перед и/или после стадии b
с. выделение масла/жира из сырья с целью получения первого масляного продукта.
3. Способ по п.1, отличающийся тем, что он дополнительно включает в ходе стадии гидролиза е
f. добавление регулятора рН для поддержания желаемого значения рН 7,0-8,5 гидролизата.
4. Способ по п.1, отличающийся тем, что он дополнительно включает после стадии h
i. обработку гидролизата, направленную на подавление роста микроорганизмов, предпочтительно с помощью УФ-облучения.
5. Способ по п.1, отличающийся тем, что его осуществляют в виде замкнутого процесса.
6. Способ по п.1, отличающийся тем, что регулятор рН на стадии f представляет собой газообразный азот или костную муку.
7. Способ по п.1, отличающийся тем, что он дополнительно включает деление твердых частиц со стадии g на гидроксиапатит, белковые остатки, и другие твердые частицы.
8. Способ по п.1, отличающийся тем, что второй масляный продукт, регенерированный на стадии h, пропускают через фильтр и удаляют тяжелые компоненты (например, стеариновую кислоту) с целью получения прессованного в холодном состоянии, безбелкового стерильного масла.
9. Масло, полученное способом по п.8, отличающееся тем, что оно не содержит аллергенов или следов ДНК.
10. Гидроксиапатит, полученный способом по п.7, отличающийся тем, что он не содержит аллергенов или следов ДНК.
11. Способ гидролиза одного или нескольких видов белоксодержащего сырья и выделения аминокислот/пептидов, отличающийся тем, что гидролиз проводят с использованием эндогенных ферментов белоксодержащего материала или материалов; при этом нагретую смесь закачивают в гидролизный резервуар, добавляют воду с температурой 45-58°С в количестве 10-40%, смесь постоянно перемешивают и перекачивают, причем в ходе гидролиза рН составляет 7,6-8,2.
12. Способ удаления пептидов и аминокислот из гидролизной смеси, отличающийся тем, что гидролизную смесь, содержащую активные ферменты, аминокислоты, пептиды и непревращенные белки, пропускают через мембранный фильтр, где отфильтровывают аминокислоты и пептиды с молекулярной массой менее 10000 Д, а присутствующие активные ферменты разрушают белки, осажденные на мембранном фильтре.
13. Аминокислоты/пептиды, полученные способом по п.1, отличающиеся тем, что они не содержат аллергенов и следов ДНК, причем содержание свободных аминокислот составляет 30-60 мас.%, содержание жира составляет менее 0,5 мас.%, а содержание соли составляет менее 1 мас.%.
14. Аминокислоты/пептиды, полученные способом по п.1, отличающиеся тем, что они не содержат аллергенов и следов ДНК, причем содержание свободных аминокислот составляет 5-100 мас.%, содержание жира составляет менее 0,1 мас.%, а содержание соли составляет менее 0,5 мас.%.
15. Применение аминокислот/пептидов по п.13 или 14 для получения фармацевтического продукта.
16. Применение аминокислот/пептидов по п.13 или 14 для получения биотехнологического продукта.
17. Применение аминокислот/пептидов по п.13 или 14 для получения пищевого продукта.
18. Применение аминокислот/пептидов по п.13 или 14 для получения кормового продукта.
РИСУНКИ
|