|
|
(21), (22) Заявка: 2007118806/09, 21.05.2007
(24) Дата начала отсчета срока действия патента:
21.05.2007
(46) Опубликовано: 10.09.2008
(56) Список документов, цитированных в отчете о поиске:
SU 1104648 А, 23.07.1984. DE 2530169 А1, 27.01.1977. US 4272728, 09.06.1981. US 5754076 А, 19.05.1998. US 5583465 А, 10.12.1996.
Адрес для переписки:
346500, Ростовская обл., г. Шахты, ул. Шевченко, 147, ЮРГУЭС, патентная служба
|
(72) Автор(ы):
Прокопенко Николай Николаевич (RU), Сергеенко Алексей Иванович (RU), Конев Даниил Николаевич (RU)
(73) Патентообладатель(и):
ГОУ ВПО “Южно-Российский государственный университет экономики и сервиса” (ЮРГУЭС) (RU)
|
(54) ДИФФЕРЕНЦИАЛЬНЫЙ УСИЛИТЕЛЬ С РАСШИРЕННЫМ ДИАПАЗОНОМ АКТИВНОЙ РАБОТЫ
(57) Реферат:
Изобретение относится к области радиотехники и связи и может быть использовано в качестве устройства усиления аналоговых сигналов, в структуре аналоговых микросхем различного функционального назначения (например, операционных усилителях (ОУ), компараторах) с малым токопотреблением в статическом режиме. Технический результат заключается в увеличении максимального уровня выходного тока дифференциального усилителя (ДУ) в широком диапазоне изменения выходного напряжения, близкого к напряжению питания. ДУ содержит входной дифференциальный каскад (ДК) (1) с первым (2) и вторым (3) токовыми выходами, цепь стабилизации статического режима (ЦССР) (4) в общей эмиттерной цепи ДК (1), имеющая неинвертирующий вход (5), первый (6) и второй (7) транзисторы (Т) цепи обратной связи (ЦОС), первый (8) и второй (9) токостабилизирующие двухполюсники (ТСД). База первого Т (6) ЦОС соединена с первым (2) токовым выходом ДК (1) и первым ТСД (8), база второго Т (7) ЦОС соединена со вторым (3) токовым выходом ДК (1) и вторым ТСД (9), а коллекторы первого Т (6) и второго Т (7) ЦОС связаны с неинвертирующим входом (5) ЦССР (4). В схему введены первое (10), второе (11) и третье (12) токовые зеркала (ТЗ), эмиттер первого Т (6) ЦОС соединен со входом первого ТЗ (10), эмиттер второго Т (7) ЦОС соединен со входом второго ТЗ (11), выход первого ТЗ (10) соединен со входом третьего ТЗ (12), выходы второго ТЗ (11) и третьего ТЗ (12) связаны друг с другом и подключены к выходу (13) ДУ. 3 з.п. ф-лы, 7 ил.
Изобретение относится к области радиотехники и связи и может быть использовано в качестве устройства усиления аналоговых сигналов в структуре аналоговых микросхем различного функционального назначения (например, операционных усилителях (ОУ), компараторах) с малым токопотреблением в статическом режиме.
Известны схемы классических дифференциальных усилителей (ДУ) на n-р-n и р-n-р транзисторах [1-5] с отрицательной обратной связью по синфазному сигналу, которые стали основой многих серийных аналоговых микросхем. Предлагаемое изобретение относится к данному подклассу устройств.
Ближайшим прототипом (фиг.1) заявляемого устройства является дифференциальный усилитель, описанный в ав. свид. СССР №1104648 (он же – патент США №3.959.733), содержащий входной дифференциальный каскад 1 с первым 2 и вторым 3 токовыми выходами, цепь стабилизации статического режима 4 в общей эмиттерной цепи входного дифференциального каскада 1, имеющая неинвертирующий вход 5, первый 6 и второй 7 транзисторы цепи обратной связи, первый 8 и второй 9 токостабилизирующие двухполюсники, причем база первого 6 транзистора цепи обратной связи соединена с первым 2 токовым выходом входного дифференциального каскада 1 и первым 8 токостабилизирующим двухполюсником, база второго 7 транзистора цепи обратной связи соединена со вторым 3 токовым выходом входного дифференциального каскада 1 и вторым 9 токостабилизирующим двухполюсником, а коллекторы первого 6 и второго 7 транзисторов цепи обратной связи связаны с неинвертирующим входом 5 цепи стабилизации статического режима 4.
Существенный недостаток известного ДУ состоит в том, что он не в состоянии обеспечить максимальное выходное напряжение, близкое к напряжению питания, а также большие выходные токи в нагрузке Rн (максимальный ток в Rн ДУ-прототипа (Iн.max) не превышает статического уровня эмиттерного тока выходных транзисторов).
Основная цель предлагаемого изобретения состоит в увеличении максимального уровня выходного тока дифференциального усилителя Iн.max в широком диапазоне изменения выходного напряжения, близкого к напряжению питания.
Поставленная цель достигается тем, что в дифференциальном усилителе (фиг.1), содержащем входной дифференциальный каскад 1 с первым 2 и вторым 3 токовыми выходами, цепь стабилизации статического режима 4 в общей эмиттерной цепи входного дифференциального каскада 1, имеющая неинвертирующий вход 5, первый 6 и второй 7 транзисторы цепи обратной связи, первый 8 и второй 9 токостабилизирующие двухполюсники, причем база первого 6 транзистора цепи обратной связи соединена с первым 2 токовым выходом входного дифференциального каскада 1 и первым 8 токостабилизирующим двухполюсником, база второго 7 транзистора цепи обратной связи соединена со вторым 3 токовым выходом входного дифференциального каскада 1 и вторым 9 токостабилизирующим двухполюсником, а коллекторы первого 6 и второго 7 транзисторов цепи обратной связи связаны с неинвертирующим входом 5 цепи стабилизации статического режима 4, предусмотрены новые элементы и связи – в схему введены первое 10, второе 11 и третье 12 токовые зеркала, эмиттер первого 6 транзистора цепи обратной связи соединен со входом первого токового зеркала 10, эмиттер второго 7 транзистора цепи обратной связи соединен со входом второго токового зеркала 11, выход первого 10 токового зеркала соединен со входом третьего токового зеркала 12, выходы второго 11 и третьего 12 токовых зеркал связаны друг с другом и подключены к выходу 13 дифференциального усилителя.
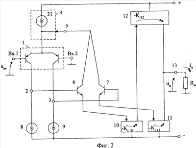
Схема заявляемого устройства в соответствии с пп.1, 4 формулы изобретения показана на фиг.2.
На фиг.3 показана схема предлагаемого устройства, соответствующего пп.1, 2 и 3 формулы изобретения.
На фиг.4 показана схема ДУ фиг.2 в среде компьютерного моделирования PSpice на моделях интегральных транзисторов ФГУП НПП «Пульсар», а на фиг.5 – зависимость его выходного напряжения от входного напряжения при замкнутой 50% отрицательной обратной связи.
На фиг.6 показана схема заявляемого ДУ фиг.3 в среде компьютерного моделирования PSpice на моделях интегральных транзисторов ФГУП НПП «Пульсар», а на фиг.7 – зависимость выходного тока от входного напряжения для заявляемого (фиг.6) и известного (фиг.1) ДУ.
Дифференциальный усилитель фиг.2 (п.1 формулы изобретения) содержит входной дифференциальный каскад 1 с первым 2 и вторым 3 токовыми выходами, цепь стабилизации статического режима 4 в общей эмиттерной цепи входного дифференциального каскада 1, имеющая неинвертирующий вход 5, первый 6 и второй 7 транзисторы цепи обратной связи, первый 8 и второй 9 токостабилизирующие двухполюсники, причем база первого 6 транзистора цепи обратной связи соединена с первым 2 токовым выходом входного дифференциального каскада 1 и первым 8 токостабилизирующим двухполюсником, база второго 7 транзистора цепи обратной связи соединена со вторым 3 токовым выходом входного дифференциального каскада 1 и вторым 9 токостабилизирующим двухполюсником, а коллекторы первого 6 и второго 7 транзисторов цепи обратной связи связаны с неинвертирующим входом 5 цепи стабилизации статического режима 4. В схему введены первое 10, второе 11 и третье 12 токовые зеркала, эмиттер первого 6 транзистора цепи обратной связи соединен со входом первого токового зеркала 10, эмиттер второго 7 транзистора цепи обратной связи соединен со входом второго токового зеркала 11, выход первого 10 токового зеркала соединен со входом третьего токового зеркала 12, выходы второго 11 и третьего 12 токовых зеркал связаны друг с другом и подключены к выходу 13 дифференциального усилителя.
В соответствии с п.2 формулы изобретения (фиг.3) эмиттер первого 6 транзистора цепи обратной связи связан со входом первого 10 токового зеркала через первый 14 дополнительный резистор, эмиттер второго 7 транзистора цепи обратной связи связан со входом второго 11 токового зеркала через второй 15 дополнительный резистор, причем параллельно первому 14 дополнительному резистору включен эмиттерно-базовый переход первого 16 вспомогательного транзистора, а параллельно второму 15 дополнительному резистору включен эмиттерно-базовый переход второго 17 вспомогательного транзистора.
В соответствии с п.3 формулы изобретения (фиг.3) цепь стабилизации статического режима 4 может быть выполнена на основе третьего вспомогательного транзистора 18, эмиттер которого соединен с ее неинвертирующим входом 5 и вспомогательным резистором 19, база подключена к источнику напряжения смещения 20, а коллектор – к общей эмиттерной цепи входного дифференциального каскада 1. Пример такой цепи стабилизации показан также на фиг.1.
В соответствии с п.4 формулы изобретения цепь стабилизации статического режима 4 в схеме фиг.2 выполнена в виде источника тока 21, который соединен с ее неинвертирующим входом 5 и общей эмиттерной цепью входного дифференциального каскада 1.
Рассмотрим работу заявляемого ДУ фиг.3.
В статическом режиме при нулевом входном сигнале (uвх=0), транзисторы 16 и 17 закрыты и практически не влияют на работу схемы. Небольшие положительные приращения uвх вызывают увеличение коллекторного тока транзистора 7 и уменьшение на эту же величину коллекторного тока транзистора 6. При этом сумма токов коллекторов транзисторов 6 и 7 не изменяется. Ток в нагрузке Rн как разность выходного тока токового зеркала 11 и токового зеркала 12 изменяется пропорционально uвх. При этом выходное напряжение может изменяться от напряжения питания до .
Дальнейшее увеличение входного напряжения uвх>0 приводит к переходу транзистора 17 в активный режим за счет увеличения падения напряжения на резисторе 15. В результате отрицательная обратная связь, стабилизирующая статический режим ДУ, выключается, что позволяет получить более высокие предельные значения токов в нагрузке Rн.
При реальных значениях параметров схемы фиг.3 ток Iн max измеряется десятками миллиампер, что (при одинаковых статических режимах) существенно превышает аналогичный параметр ДУ-прототипа (см. фиг.7).
Полученные выше выводы подтверждаются результатами моделирования предлагаемой схемы в среде PSpice (фиг.7) – максимальный выходной ток ДУ в несколько десятков раз превышает максимальный выходной ток известного устройства и соответствующий статический ток выходных транзисторов. Такой режим характерен для усилителей класса АВ. Расширение диапазона изменения выходных токов ДУ без увеличения энергопотребления в статическом режиме позволяет увеличить быстродействие различных аналоговых устройств, работающих на емкостную нагрузку.
Кроме этого, заявляемое устройство характеризуется предельно возможными значениями диапазона изменения выходного напряжения (от шины питания до шины питания), что характерно для усилителей класса rail-to-rail.
Таким образом, заявляемый ДУ характеризуется более широким диапазоном активной работы как по выходному току, так и по выходному напряжению.
БИБЛИОГРАФИЧЕСКИЙ СПИСОК
1. Патент США №3.551.836.
2. Патент США №3.959.733.
3. Патент США №4.050.030.
4. Патент США №3.435.365, фиг.1.
5. Авт. св. СССР №1.104.648.
Формула изобретения
1. Дифференциальный усилитель с расширенным диапазоном активной работы, содержащий входной дифференциальный каскад (1) с первым (2) и вторым (3) токовыми выходами, цепь стабилизации статического режима (4) в общей эмиттерной цепи входного дифференциального каскада (1), имеющая неинвертирующий вход (5), первый (6) и второй (7) транзисторы цепи обратной связи, первый (8) и второй (9) токостабилизирующие двухполюсники, причем база первого (6) транзистора цепи обратной связи соединена с первым (2) токовым выходом входного дифференциального каскада (1) и первым (8) токостабилизирующим двухполюсником, база второго (7) транзистора цепи обратной связи соединена со вторым (3) токовым выходом входного дифференциального каскада (1) и вторым (9) токостабилизирующим двухполюсником, а коллекторы первого (6) и второго (7) транзисторов цепи обратной связи связаны с неинвертирующим входом (5) цепи стабилизации статического режима (4), отличающийся тем, что в схему введены первое (10), второе (11) и третье (12) токовые зеркала, эмиттер первого (6) транзистора цепи обратной связи соединен со входом первого токового зеркала (10), эмиттер второго (7) транзистора цепи обратной связи соединен со входом второго токового зеркала (11), выход первого (10) токового зеркала соединен со входом третьего токового зеркала (12), выходы второго (11) и третьего (12) токовых зеркал связаны друг с другом и подключены к выходу (13) дифференциального усилителя.
2. Устройство по п.1, отличающееся тем, что эмиттер первого (6) транзистора цепи обратной связи связан со входом первого (10) токового зеркала через первый (14) дополнительный резистор, эмиттер второго (7) транзистора цепи обратной связи связан со входом второго (11) токового зеркала через второй (15) дополнительный резистор, причем параллельно первому (14) дополнительному резистору включен эмиттерно-базовый переход первого (16) вспомогательного транзистора, а параллельно второму (15) дополнительному резистору включен эмиттерно-базовый переход второго (17) вспомогательного транзистора.
3. Устройство по любому пп.1 и 2, отличающееся тем, что цепь стабилизации статического режима (4) выполнена на основе третьего вспомогательного транзистора (18), эмиттер которого соединен с ее неинвертирующим входом (5) и вспомогательным резистором (19), база – подключена к источнику напряжения смещения (20), а коллектор – к общей эмиттерной цепи входного дифференциального каскада (1).
4. Устройство по любому пп.1 и 2, отличающееся тем, что цепь стабилизации статического режима (4) выполнена в виде источника тока (21), который соединен с ее неинвертирующим входом (5) и общей эмиттерной цепью входного дифференциального каскада (1).
РИСУНКИ
|
|