|
|
(21), (22) Заявка: 2006114100/09, 27.04.2006
(24) Дата начала отсчета срока действия патента:
27.04.2006
(43) Дата публикации заявки: 20.11.2007
(46) Опубликовано: 10.09.2008
(56) Список документов, цитированных в отчете о поиске:
SU 993404 A1, 30.01.1983. SU 1073860 A1, 15.02.1984. US 3671853 A1, 20.06.1972.
Адрес для переписки:
111250, Москва, ФГУП РНИИКП, Центр 33, Г.А. Телегину
|
(72) Автор(ы):
Гутер Лев Рафаилович (RU)
(73) Патентообладатель(и):
Общество с ограниченной ответственностью Научно-производственное предприятие НПП “Поликоммуникационные системы” (RU)
|
(54) МНОГОКАНАЛЬНЫЙ ИСТОЧНИК ПИТАНИЯ
(57) Реферат:
Изобретение относится к электротехнике, в частности к источникам вторичного электропитания радиоэлектронной аппаратуры. Техническим результатом изобретения является повышение КПД, надежности, расширение функциональных возможностей. Это достигается тем, что в источнике питания, содержащем стабилизированный преобразователь и импульсный стабилизатор напряжения, последний подключен к введенному дополнительному выпрямителю (18) с неполной модуляцией, позволяющей снизить как общие потери, так и потери в ключе (12) стабилизатора при произвольно выбираемом напряжении на выходе стабилизатора. 1 з.п. ф-лы, 3 ил.
Предлагаемое изобретение относится к преобразовательной технике и может быть использовано в источниках вторичного электропитания радиоэлектронной аппаратуры.
Известны многоканальные источники питания, содержащие преобразователь, имеющий транзисторный ключ, соединенный с первичной обмоткой трансформатора, имеющего несколько вторичных обмоток, нагруженных на выпрямитель с выходными фильтрами [1]. В таких источниках для обеспечения стабильности выходных напряжений в выходных цепях используются непрерывные стабилизаторы напряжения, снижающие КПД источника питания. При значительных токах нагрузки в связи с ростом потерь такое решение неприемлемо.
В этом случае, как правило, используются двухтактные схемы выпрямителей с LC-выходным фильтром. По такой схеме построены многоканальные источники питания системных блоков персональных компьютеров.
В таких источниках при высокой стабильности напряжения основного выхода стабильность стальных выходов не всегда удовлетворяет потребителей.
Наиболее близким к предлагаемому является многоканальный источник питания, содержащий преобразователь и импульсный стабилизатор напряжения, преобразователь состоит из первого и второго противофазных транзисторных ключей, подключенных через последовательно соединенные конденсатор и первичную обмотку трансформатора к первичному источнику питания, первая вторичная обмотка трансформатора подключена к выпрямителю с LC-фильтром и первой нагрузкой, входы транзисторных ключей подключены к выходам схемы управления, обеспечивающей стабильное напряжение на выходе LC-фильтра преобразователя, стабилизатор состоит из транзисторного ключа с подключенной схемой управления, ключ последовательно соединен с LC-фильтром стабилизатора, ко входу которого подключен блокирующий диод, а на выходе подключена вторая нагрузка, вход импульсного стабилизатора напряжения подключен к выходу LC- фильтра преобразователя [2].
Таким образом, LC-фильтр преобразователя и стабилизатор напряжения включены каскадно, что даже при высоком значении КПД каждого каскада неизбежно увеличивает потери и снижает надежность. Здесь вся мощность второй нагрузки поступает на выход через выпрямитель и LC-фильтр первой нагрузки.
Кроме того, при использовании последовательного ключа в импульсном стабилизаторе, напряжение на второй нагрузке должно быть меньше, чем на первой нагрузке. Как известно, другие структуры импульсных стабилизаторов (параллельный ключ) для повышения выходного напряжения имеют КПД, уступающий последовательному ключу.
Поэтому известное решение имеет ограниченные функциональные возможности. Подключение стабилизатора с импульсным потреблением тока к выходу первого LC-фильтра неизбежно ухудшает качество напряжения на его нагрузке. Для его улучшения в практических схемах необходим развязывающий дроссель, что является очевидным недостатком известного решения.
Техническим результатом, получаемым при осуществлении изобретения, является повышение КПД, надежности и расширение функциональных возможностей многоканального источника питания.
Это достигается тем, что в трансформатор преобразователя введена вторая вторичная обмотка, к которой подключен второй двухполупериодный выпрямитель, один из диодов которого нагружен на емкостный фильтр и подключен к транзисторному ключу стабилизатора, а другой диод подключен ко входу LC-фильтра стабилизатора.
Это достигается также тем, что двухполупериодный выпрямитель выполнен по мостовой схеме, первый и четвертый диоды моста через вторую вторичную обмотку нагружены на емкостный фильтр, а второй и третий диоды через вторую вторичную обмотку подключены ко входу LC-фильтра стабилизатора.
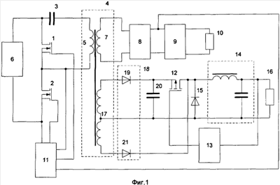
На фиг.1 приведена схема предлагаемого многоканального источника питания, на фиг.2 – эпюры, поясняющие работу схемы, на фиг.3 – варианты выполнения подключения импульсного стабилизатора напряжения.
На чертежах и в тексте приняты следующие обозначения:
1 – первый транзисторный ключ, 2 – второй транзисторный ключ, 3 – конденсатор, 4 – трансформатор, 5 – первичная обмотка, 6 – первичный источник питания, 7 – первая вторичная обмотка, 8 – выпрямитель, 9 – LC-фильтр преобразователя, 10 – первая нагрузка, 11 – схема управления преобразователя, 12 – последовательный транзисторный ключ, 13 – схема управления стабилизатора, 14 – LC-фильтр стабилизатора, 15 – блокирующий диод, 16 – вторая нагрузка, 17 – вторая вторичная обмотка, 18 – второй двухполупериодный выпрямитель, 19 – первый диод, 20 – емкостный фильтр, 21 – второй диод, 22, 23 – третий и четвертый диоды.
Многоканальный источник питания содержит преобразователь и импульсный стабилизатор напряжения. Преобразователь состоит из транзисторных ключей 1, 2, подключенных через последовательно соединенные конденсатор 3 и первичную обмотку 5 трансформатора 4 к первичному источнику питания 6. Первая вторичная обмотка 7 трансформатора 4 подключена к выпрямителю 8 с LC-фильтром 9 и первой нагрузкой 10. Входы транзисторных ключей 1, 2 подключены к выходам схемы управления 11. Стабилизатор состоит из транзисторного ключа 12 со схемой управления 13 стабилизатора. Ключ 12 последовательно соединен с LC-фильтром стабилизатора 14. На входе стабилизатора подключен блокирующий диод 15. На выходе стабилизатора подключена вторая нагрузка 16. В трансформатор 4 введена вторая вторичная обмотка 17, к которой подключен второй двухполупериодный выпрямитель 18. Первый диод 19 выпрямителя 18 нагружен на емкостный фильтр 20, подключенный параллельно входу стабилизатора, и соединен с транзисторным ключом 12 стабилизатора. Второй диод 21 подключен ко входу LC-фильтра 14 стабилизатора.
Двухполупериодный выпрямитель 18 выполнен по мостовой схеме. Диоды 19 и 23 моста через вторую вторичную обмотку 17 нагружены на емкостный фильтр 20. Диоды 21, 22 моста через вторую вторичную обмотку 17 подключены ко входу 14 LC-фильтра стабилизатора.
Устройство работает следующим образом:
Транзисторные ключи 1 и 2 периодически противофазно переключаются схемой управления 11. При отпирании ключа 2 напряжение первичного источника питания 6 поступает через конденсатор 3 на первичную обмотку 5 трансформатора 4. При отпирании ключа 1 напряжение конденсатора 3 прикладывается к обмотке 5 в противоположной полярности. Импульсы напряжения на выводах сток-исток транзисторного ключа 2 показаны на фиг.2а.
Импульсы напряжения, снимаемые со вторичной обмотки 7 трансформатора 4, поступают на выпрямитель 8 и LC-фильтр 9. Вид импульсов на входе LC-фильтра 9 показаны на фиг.2б. Стабилизация напряжения на нагрузке 10 осуществляется модуляцией фазы переключения транзисторных ключей 1 и 2.
Таким образом, в преобразователе осуществляется режим «мягкого переключения».
На второй вторичной обмотке 17, выполненной со средней точкой, возникают импульсы напряжения, синфазные с импульсами на обмотке 7. Во время открытия транзисторного ключа 2 происходит отпирание первого диода 19 второго двухтактного выпрямителя 18. При этом емкостной фильтр 20 заряжается до напряжения, пропорционального напряжению первичного источника питания 6 (с учетом коэффициента трансформации трансформатора 4). Синхронно с отпиранием диода 19 отпирается последовательный транзисторный ключ 12, и напряжение поступает на вход LC-фильтра 14 стабилизатора и на вторую нагрузку 16. Во время открытого состояния транзисторного ключа 1 от обмотки 17 прикладывается отпирающее напряжение ко второму диоду 21 выпрямителя 18. Это напряжение поступает на вход LC-фильтра 14 в момент запирания ключа 12. Длительность открытого состояния ключа 12 определяется схемой управления 13, обеспечивающей стабилизированное напряжение на второй нагрузке 16. При выполнении двухтактного выпрямителя 18 по мостовой схеме заряд емкостного фильтра 20 происходит через диоды Д19 и Д23, перезаряд фильтра 20 происходит через диоды Д23, Д21.
На фиг.2в показаны импульсы напряжения на входе LC-фильтра 14 для случая, когда длительность включенного состояния ключа 12 превышает длительность включенного состояния ключа 2 преобразователя. При этом энергия поступает в нагрузку от фильтра 20. Блокирующий диод 15 отпирается только на время коммутационных процессов, и потери в нем пренебрежимо малы.
На фиг.2г показаны импульсы напряжения на входе LC-фильтра 14 для случая холостого хода (отсутствия нагрузки 16), когда длительность включенного состояния ключа 12 меньше длительности включенного состояния ключа 2.
Таким образом, на входе LC-фильтра 14 образуется неполная (частичная) модуляция, и часть мощности поступает в нагрузку 16 помимо ключа 12. В практических схемах через диод 21 поступает в нагрузку порядка трети мощности.
Следовательно, по сравнению с известным решением, происходит снижение потерь как в LC-фильтре 9, так и в ключе 12, что повышает КПД и надежность источника питания.
Необходимо отметить, что для корректного заряда конденсатора фильтра 20 схема управления 11 должна осуществлять функцию «мягкого запуска», что, однако, не представляет каких-либо затруднений.
Очевидно, что при рассмотренном включении импульсный стабилизатор с последовательным ключом может иметь выходное напряжение как меньше, так и больше выходного напряжения преобразователя на первой нагрузке, что расширяет его функциональные возможности.
В практических схемах при выборе достаточной емкости конденсатора фильтра 20 осуществляется полное перераспределение мощности между каналами, когда стабилизатор нагружен на полную мощность, а первая нагрузка отсутствует.
На фиг.1 показана схема стабилизатора с транзисторным ключом р-канального типа. Как известно, меньшее сопротивление канала имеют транзисторы п-канального типа. Вариант включения стабилизатора для этого случая показан на фиг.3а.
Для сокращения количества вторичных обмоток транформатора может быть использован мостовой выпрямитель, показанный на фиг.3б.
Во всех вариантах выполнения имеет место максимально облегченный режим использования транзисторного ключа импульсного стабилизатора напряжения.
В настоящее время разработана, изготовлена и эксплуатируется партия из 50-ти источников питания с преобразователем, имеющим выход +5 В при токе 5 и 8 А, и стабилизатором, имеющим выход +12 В при токе 1,5 А. Частота коммутации 100 кГц.
Библиографические данные
1. Практическая силовая электроника, №15, 2004 г., ЗАО «ММП-Ирбис», стр.49, 50.
2. Практическая силовая электроника, №6, 2002 г., ЗАО »ММП-Ирбис», стр.35, 36.
Формула изобретения
1. Многоканальный источник питания, содержащий преобразователь и импульсный стабилизатор напряжения, преобразователь состоит из первого и второго противофазных транзисторных ключей, второй из упомянутых ключей через последовательно соединенные конденсатор и первичную обмотку трансформатора подключен к первичному источнику питания, а при отпирании первого из упомянутых ключей напряжение конденсатора прикладывается к первичной обмотке трансформатора в противоположной полярности, первая вторичная обмотка трансформатора подключена к двухполупериодному выпрямителю с LC-фильтром и первой нагрузкой, входы транзисторных ключей подключены к выходам схемы управления, стабилизатор состоит из транзисторного ключа с подключенной схемой управления, ключ последовательно соединен с LC-фильтром, на входе которого подключен блокирующий диод, а на выходе подключена вторая нагрузка, отличающийся тем, что в трансформатор введена вторая вторичная обмотка, к которой подключен второй двухполупериодный выпрямитель, один из диодов которого нагружен на емкостный фильтр, подключенный параллельно входу стабилизатора, и соединен с транзисторным ключом стабилизатора, а другой диод подключен ко входу LC-фильтра стабилизатора.
2. Многоканальный источник питания по п.1, в котором двухполупериодный выпрямитель выполнен по мостовой схеме, первый и четвертый диоды моста через вторую вторичную обмотку нагружены на емкостный фильтр, а второй и третий диоды через вторую вторичную обмотку подключены ко входу LC-фильтра стабилизатора.
РИСУНКИ
|
|