|
|
(21), (22) Заявка: 2006105921/11, 26.02.2006
(24) Дата начала отсчета срока действия патента:
26.02.2006
(43) Дата публикации заявки: 10.10.2007
(46) Опубликовано: 10.09.2008
(56) Список документов, цитированных в отчете о поиске:
RU 49257 U1, 10.11.2005. RU 2014246 С1, 15.06.1994. SU 905692 А1, 15.02.1982. JP 3279079 А, 10.12.1991.
Адрес для переписки:
460018, г.Оренбург, пр-кт Победы, 13, ГОУ ОГУ, патентный отдел
|
(72) Автор(ы):
Бондаренко Елена Викторовна (RU), Бондаренко Виктор Анатольевич (RU), Рассоха Владимир Иванович (RU), Исайчев Владимир Тимофеевич (RU), Килов Александр Степанович (RU)
(73) Патентообладатель(и):
Государственное образовательное учреждение высшего профессионального образования “Оренбургский государственный университет” (RU)
|
(54) СПОСОБ АВТОМАТИЧЕСКОЙ УСТАНОВКИ СХОЖДЕНИЯ УПРАВЛЯЕМЫХ КОЛЕС В ПРОЦЕССЕ ДВИЖЕНИЯ
(57) Реферат:
Изобретение относится к транспортным средствам и может быть применено для обеспечения автоматического регулирования схождения управляемых колес в процессе движения. Привод, воздействующий на золотник распределительного устройства, включают импульсно, и после каждого включения золотник распределительного устройства возвращается в среднее положение. Технический результат заключается в повышении точности регулирования схождения управляемых колес в процессе движения. 1 з.п. ф-лы, 1 ил.
Изобретение относится к транспортным средствам и может быть применено для обеспечения автоматического регулирования схождения управляемых колес в процессе движения.
Известен способ установки схождения управляемых колес транспортного средства, заключающийся в том, что непрерывно измеряют боковые силы, действующие на управляемые колеса, и непрерывно изменяют расстояние от каждого края колеса до продольной оси транспортного средства до устранения разности между боковыми силами на каждом управляемом колесе /А.с. СССР № 746242, МКИ G01М 17/06 от 07.07.1980, БИ № 25/. Способ хорош при стендовых испытаниях технического состояния управляемых колес.
Недостатком известного способа является то, что он не учитывает инерционность системы и при достижении момента устранения разности боковых сил на управляемых колесах (параллельности колес) они будут еще продолжать поворачиваться в сторону противоположного схождения, что снижает точность регулирования схождения управляемых колес в процессе движения, и это потребует нового процесса работы системы по устранению непараллельности, противоположного выполненному.
Техническим результатом предлагаемых способа и устройства является повышение точности регулирования схождения управляемых колес в процессе движения.
Указанный технический результат достигается тем, что в способе автоматической установки схождения управляемых колес в процессе движения, заключающемся в том, что непрерывно измеряют и сравнивают с помощью электрического моста между собой боковые силы, действующие на управляемые колеса, и дисбаланс моста вызывает подачу напряжения на катушку привода и его устраняют реверсивным механизмом изменения рабочей длины поперечной рулевой тяги, отличающийся тем, что привод, воздействующий на золотник распределительного устройства, включают импульсно, и после каждого включения золотник распределительного устройства возвращается в среднее положение. Продолжительность включения составляет от 0,1 до 0,5 с, а паузы – от 0,5 до 1,5 с и зависит от величины дисбаланса и скорости движения транспортного средства.
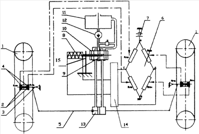
На чертеже показана общая схема устройства для реализации способа автоматического регулирования схождения управляемых колес в процессе движения.
Устройство включает в себя рабочие колеса 1, установленные через подшипники 2 на осях 3, на которых также установлены втулки с тензодатчиками (электрическими датчиками боковой реакции дороги) 4. Оси 3 соединены поперечной рулевой тягой 5 переменной длины. Тензодатчики (датчики боковой реакции дороги) 4 на колесо 1 установлены на торцевых поверхностях втулок, имеют одинаковые электрические сопротивления, соединены по мостовой схеме 6. Точки А и В электрического моста 6 соединены с источником электропитания 7, а точки С и Д – с электромагнитной катушкой 8, сердечник которой связан с золотником 9 распределительного устройства 10 потока рабочей жидкости. Устройство также содержит емкость 11, насос 12, реверсивный механизм изменения рабочей длины поперечной рулевой тяги (гидроцилиндр) 13 и усилитель 14 электрического сигнала. Тензодатчики (датчики боковой реакции дороги) 4, электрический мост 6, источник электропитания 7, электромагнитная катушка 8 и распределительное устройство 10 потока рабочей жидкости и усилитель электрического сигнала 14 образуют систему управления реверсивным механизмом изменения рабочей длины поперечной рулевой тяги 13, а упругий элемент 15 обеспечивает возвращение золотника 9 распределительного устройства 10 потока рабочей жидкости в центральное (нейтральное) положение.
Электрическое сопротивление датчиков боковой реакции дороги 4 на колесо 1 изменяется под действием осевой силы – боковой реакции дороги на колеса в процессе движения.
Способ реализуется следующим образом. При прямолинейном движении автомобиля и оптимальном схождении колес боковые реакции дороги на управляемые колеса отсутствуют, а сопротивления датчиков равны между собой, поэтому напряжение между точками С и Д электрического моста 6 равно нулю и золотник 9 распределительного устройства 10 находится в центральном (нейтральном) положении.
При отклонении схождения в ту или иную сторону управляемые колеса 1 за счет боковых реакций дороги будут воздействовать на втулки и, соответственно, на внутренние или наружные датчики 4 и изменять их электрическое сопротивление. При этом между точками С и Д моста 6 возникает напряжение, которое, пройдя через усилитель 14, подают импульсно на электромагнитную катушку 8, что вызовет в ней магнитный поток, который переместит сердечник электромагнитной катушки 8 и золотник 9 распределительного устройства 10 влево или вправо, обеспечивая подачу рабочей жидкости от насоса 12 в ту или иную полость гидроцилиндра 13 (реверсивного механизма), что вызовет изменение рабочей длины поперечной рулевой тяги 5, обеспечивая, таким образом, требуемое схождение колес 1.
Золотник 9 распределительного устройства 10 после каждого включения возвращается в среднее (нейтральное) положение.
Таким образом, предлагаемые способ автоматического регулирования схождения управляемых колес в процессе движения повышает надежность регулировки с необходимой точностью параллельности плоскостей вращения управляемых колес при различных режимах движения (разгоне, накате, торможении), что способствует минимальному износу шин (обеспечивает сохранение колес), снижению сопротивления движению и расходу топлива.
Формула изобретения
1. Способ автоматической установки схождения управляемых колес в процессе движения, заключающийся в том, что непрерывно измеряют и сравнивают с помощью электрического моста между собой боковые силы, действующие на управляемые колеса, и дисбаланс моста вызывает подачу напряжения на катушку привода и его устраняют реверсивным механизмом изменения рабочей длины поперечной рулевой тяги, отличающийся тем, что привод, воздействующий на золотник распределительного устройства, включают импульсно, и после каждого включения золотник распределительного устройства возвращается в среднее положение.
2. Способ по п.1, отличающийся тем, что продолжительность включения составляет от 0,1 до 0,5 с, а паузы – от 0,5 до 1,5 с, и зависит от величины дисбаланса и скорости движения транспортного средства.
РИСУНКИ
|
|