|
|
(21), (22) Заявка: 2007110450/28, 21.03.2007
(24) Дата начала отсчета срока действия патента:
21.03.2007
(46) Опубликовано: 10.09.2008
(56) Список документов, цитированных в отчете о поиске:
RU 2267097 С2, 21.11.2003. RU 2243521 C1, 12.11.2003. RU 2292536 C1, 27.01.2007. RU 2273010 С2, 27.03.2006. JP 9288031 A, 04.11.1997. US 20050011252 A1, 20.01.2005.
Адрес для переписки:
664074, г.Иркутск, ул. Лермонтова, 83, Иркутский государственный технический университет
|
(72) Автор(ы):
Федотов Александр Иванович (RU), Смолин Александр Анатольевич (RU), Григорьев Иван Михайлович (RU)
(73) Патентообладатель(и):
Государственное образовательное учреждение высшего профессионального образования “Иркутский государственный технический университет” (ГОУ ИрГТУ) (RU)
|
(54) СПОСОБ ИЗМЕРЕНИЯ РАБОЧИХ ОБЪЕМОВ И ПРОВЕРКИ ГЕРМЕТИЧНОСТИ ПНЕВМАТИЧЕСКИХ ТОРМОЗНЫХ КАМЕР И УСТРОЙСТВО ДЛЯ ЕГО ОСУЩЕСТВЛЕНИЯ
(57) Реферат:
Изобретения относятся к области измерительной техники и могут быть использованы в различных областях техники. Изобретения направлены на повышение точности измерения рабочих объемов пневматических тормозных камер, повышение достоверности и снижение трудоемкости определения их технического состояния. Этот технический результат обеспечивается за счет того, что при измерении рабочих объемов и проверке герметичности пневматических тормозных камер осуществляется варьирование давлением жидкости, подаваемой в рабочую полость тормозной камеры, измерение объема жидкости, поступившей в полость тормозной камеры. При этом давление жидкости изменяют дискретно путем изменения давления сжатого воздуха в рабочем цилиндре, как в процессе наполнения тормозной камеры, так и в процессе ее опорожнения, а рабочий объем тормозной камеры определяют по уровню жидкости в измерительном цилиндре при каждом установившемся значении давления в полости тормозной камеры, которое измеряют с помощью манометра. О герметичности и техническом состоянии пневматических тормозных камер судят по статической характеристике зависимости рабочего объема тормозной камеры от давления жидкости в ее полости. 2 н.п. ф-лы, 2 ил.
Группа изобретений относится к определению рабочих объемов и проверке герметичности пневматических тормозных камер автомобилей при разных значениях давления сжатого воздуха на их входе и может быть использована для определения рабочих объемов и проверки герметичности пневматических аппаратов, использующихся в других областях.
Известен способ определения объема и степени герметичности замкнутой оболочки (см. патент № 2292536, МПК 7 G01M 3/26, G01F 17/00, 27.01.2007), при котором в оболочке изделия монтируют планку с двумя калиброванными отверстиями, имеющими разные диаметры, оболочку заполняют сжатым воздухом и поочередно для каждого калиброванного отверстия определяют величину падения давления за одинаковый промежуток времени при одинаковых начальных условиях испытаний. Далее определяют величину объема оболочки и/или степень ее герметичности по математическим формулам.
Несмотря на возможность определения герметичности, недостатками известного способа являются большая трудоемкость, так как требуются вычисления с использованием формул, и невозможность определения объема полости, величина которого зависит от величины давления в этой полости.
Известен способ определения объема полостей сложной конфигурации (см. патент № 2006798, МПК 5 G01F 17/00, 30.01.1994). Сущность способа заключается в следующем: в измеряемой полости производят взрыв заданного количества взрывчатого вещества с положительным кислородным балансом. Искомый объем вычисляют по концентрации окиси углерода, двуокиси углерода, водорода, метана и окиси азота в полости сразу после взрыва.
Недостатком этого способа является невозможность определения объема полости, изготовленной из термически нестойкого материала, так как при взрыве появляется вероятность нарушения его целостности, объема полости, величина которого зависит от величины давления рабочего тела в этой полости, а также данный способ не позволяет определить герметичность полости, так как взрыв производят в замкнутой полости постоянного объема, которая изначально должна быть герметичной.
Известен способ проверки герметичности участков трубопроводов пневмогидравлических систем в условиях существенного изменения температуры (см. патент № 2273010, МПК G01M 3/02, 03.27.2006). В проверяемом замкнутом объеме V создается заданное давление газа, производят замер давления в начале Pн и в конце Pк установленного промежутка времени к. При этом одновременно с определением начального давления Pн измеряют начальную температуру Tн газа. Одновременно с определением давления газа Pк в конце установленного промежутка времени к измеряют температуру Tк. Определяют суммарную массовую утечку газа Gк и в случае выполнения соотношения Gкзад считают проверяемый замкнутый объем герметичным.
Недостатками данного способа являются большая трудоемкость, так как, кроме измерения величины давления, измеряют температуру газа в полости в начале и в конце установленного промежутка времени, в течение которого проводят испытания на герметичность, и невозможность измерения объема полости, так как данный способ позволяет оценить лишь герметичность участка трубопровода.
Известен способ пневматических испытаний изделий близкий, по технической сущности и достигаемому результату к изобретению и принятый за прототип («Способ пневматических испытаний изделий» патент № 2267097, МПК 7 G01M 3/00, G01M 13/00, 27.12.2005). Способ пневматических испытаний изделий заключается в помещении эластичной емкости в испытываемое изделие, заполнении эластичной емкости жидкой средой, опускании изделия с эластичной емкостью в ванну с водой, подаче воздуха в изделие. При этом заполнение эластичной емкости жидкой средой осуществляют под давлением до тех пор, пока она не расправится внутри испытываемого изделия и не скопирует его внутреннюю поверхность так, что между ними останется микрозазор, определяемый величиной микронеровностей внутренней поверхности испытываемого изделия, а при подаче воздуха в испытываемое изделие поднимают его давление до уровня, предусмотренного нормативно-технической документацией. В изделия сложной конфигурации помещают несколько эластичных емкостей.
Общими признаками заявляемого способа с прототипом является заполнение измеряемого объема изделия жидкостью под давлением и измерение объема жидкости, заполнившей измеряемый объем изделия.
Существенными недостатками этого способа является то, что он не позволяет измерить внутренний объем изделий, величина которого зависит от давления в полости изделия, кроме этого способ не предусматривает проверку герметичности и определения объема изделий при дискретно возрастающем и дискретно уменьшающемся давлении в полости изделия.
Известно устройство для определения внутреннего объема газовых баллонов различной емкости (от нескольких до сотен литров) (см. патент № 2042927, МПК 6 G01F 17/00, 08.27.1995), состоящее из измерительной емкости, излучателя звука, установленного в измерительной емкости приемника звука, дополнительной камеры с двумя противоположно расположенными отверстиями одинаковых размеров. Одно отверстие сообщено с атмосферой, а второе отверстие соединено с горловиной измеряемой емкости. В дополнительной камере установлен дополнительный приемник звука, при этом излучатель звука сообщен с камерой через отверстие. Излучатель и приемник звука связаны с электроизмерительной системой.
Недостатками данного устройства являются довольно сложная измерительная аппаратура, что влечет за собой большие материальные затраты, и невозможность определения объема емкости, величина которого зависит от величины рабочего тела в этой емкости, кроме этого устройство не позволяет проверять герметичность изделий.
Известен стенд для испытания гидрошлангов, близкий по технической сущности и достигаемому результату к изобретению и принятый за прототип как наиболее близкий к заявляемому устройству по использованию в качестве рабочего элемента – жидкости («Стенд для испытания гидрошлангов» патент № 2243521, МПК 7 G01M 3/00, F15В 19/00, 27.12.2004). Стенд содержит гидросистему, включающую в себя гидробак для рабочей жидкости, нагнетательную и сливную линии, насос рабочего давления для подачи рабочей жидкости из гидробака по нагнетательной линии к испытываемому гидрошлангу, средства для подключения указанного гидрошланга к нагнетательной линии, спускной клапан, вход которого подключен к нагнетательной линии, а выход – к сливной линии, датчик давления, подключенный к нагнетательной линии. Также содержит дополнительный насос низкого давления поршневого типа, подключенный к нагнетательной линии параллельно насосу рабочего давления для обеспечения возможности быстрого заполнения гидросистемы рабочей жидкостью. Насос рабочего давления выполнен в виде насоса плунжерного типа, а средства для подключения гидрошланга к нагнетательной линии содержат быстросъемные муфты. Привод по меньшей мере одного из насосов выполнен ножным. Стенд снабжен также имеющей крышку камерой для размещения в ней гидрошланга, барабаном для намотки гидрошланга в процессе испытаний и предохранительным клапаном для ограничения величины давления в нагнетательной линии. Камера снабжена сливом в гидробак. Спускной клапан выполнен в виде крана плунжерного типа.
Общим признаком заявляемого устройства с прототипом является наличие гидрошланга.
Недостатком данного устройства является то, что оно не позволяет регистрировать величину объема жидкости, заполняющей полость испытуемого изделия, а также проводить измерение внутреннего объема изделия при возрастающем и уменьшающемся дискретно по величине давлении жидкости, заполняющей внутреннюю полость изделия, кроме этого стенд предназначен для проверки герметичности таких изделий, как гидрошланги, которые имеют разные впускные и выпускные отверстия для рабочего тела, и не позволяет оценить герметичность изделий, у которых одно отверстие выполняет роль входа и выхода для рабочего тела, какими и являются тормозные камеры.
Заявленная группа изобретений направлена на решение единой задачи, заключающейся в определении рабочих объемов тормозных камер при определенных значениях давления сжатого воздуха, как в процессе наполнения, так и в процессе опорожнения, а также контроля герметичности тормозных камер.
Изобретение направлено на решение задачи повышения безопасности автотранспортных средств при торможении и снижении количества дорожно-транспортных происшествий.
Технический результат предлагаемого изобретения – повышение точности измерения рабочих объемов пневматических тормозных камер, повышение достоверности и снижение трудоемкости определения их технического состояния.
Поставленная задача достигается тем, что в способе измерения рабочих объемов и проверки герметичности пневматических тормозных камер, заключающемся в варьировании давлением жидкости, подаваемой в рабочую полость тормозной камеры, измерении объема жидкости, поступившей в полость тормозной камеры, согласно изобретению давление жидкости изменяют дискретно путем изменения давления сжатого воздуха в рабочем цилиндре, как в процессе наполнения тормозной камеры, так и в процессе ее опорожнения, при этом рабочий объем тормозной камеры определяют по уровню жидкости в измерительном цилиндре при каждом установившемся значении давления в полости тормозной камеры, которое измеряют с помощью манометра, а о герметичности и техническом состоянии пневматических тормозных камер судят по статической характеристике зависимости рабочего объема тормозной камеры от давления жидкости в ее полости.
Для реализации предложенного способа устройство для определения рабочих объемов и проверки герметичности пневматических тормозных камер, содержащее гидрошланг, согласно изобретению дополнительно содержит накопительный и рабочий ресиверы, компрессор для создания давления воздуха в накопительном ресивере, соединенном с рабочим ресивером через регулятор давления, рабочий цилиндр, содержащий рабочую жидкость и соединенный с измерительным цилиндром, манометром, через кран точного регулирования давления сжатого воздуха с рабочим ресивером, а через гидрошланг и кран подачи рабочей жидкости – с тормозной камерой.
Именно заявляемая совокупность конструктивных признаков обеспечивает согласно способу определения рабочих объемов и проверки герметичности пневматических тормозных камер, а именно по изменению давления сжатого воздуха в рабочем цилиндре, создающего давление на жидкость, определять рабочий объем тормозных камер при каждом конкретном значении давления по уровню жидкости в измерительном цилиндре.
Отличительной особенностью предлагаемого способа определения рабочих объемов и проверки герметичности пневматических тормозных камер является:
– дискретное варьирование давлением жидкости, как в процессе наполнения тормозной камеры, так и в процессе ее опорожнения;
– определение рабочего объема тормозной камеры при установившемся значении давления в тормозной камере, которое измеряют с помощью манометра.
Отличительной особенностью предлагаемого устройства является:
– компрессор, накопительный ресивер, регулятор давления, обеспечивающий заданное максимальное давление в рабочем ресивере, кран точного регулирования давления сжатого воздуха, позволяющий увеличивать и уменьшать значение давления в рабочем цилиндре, а также устанавливать контрольные значения давления в рабочем цилиндре;
– манометр, установленный в рабочем цилиндре, обеспечивает измерение давления воздуха, а соответственно и рабочей жидкости.
Заявленная группа изобретений соответствует требованию единства изобретения, поскольку группа разнообъектных изобретений образует единый изобретательский замысел, причем один из заявляемых объектов группы – способ определения рабочих объемов и проверки герметичности пневматических тормозных камер, при этом оба объекта направлены на решение одной и той же задачи – определения рабочих объемов и проверки герметичности пневматических тормозных камер с получением единого технического результата, заключающегося в повышении безопасности движения автотранспортных средств в процессе торможения.
Отличия от способа-прототипа и устройства-прототипа доказывают новизну заявляемой группы изобретений.
Широко известно из уровня техники применение крана точного регулирования давления сжатого воздуха в различных емкостях (см. Л.В. Гуревич, Р.А. Меламуд. Пневматический тормозной привод автотранспортных средств. М.: Транспорт, 1988, с.222). Однако в предлагаемом изобретении кран точного регулирования давления сжатого воздуха, регулируя давление воздуха в рабочем цилиндре, позволяет с такой же точностью регулировать давление рабочей жидкости, подаваемой в рабочую полость тормозной камеры, что позволяет достичь нового технического результата – повысить точность измерения рабочих объемов пневматических тормозных камер, повысить достоверность и снизить трудоемкость определения их технического состояния.
Новое влияние известных признаков на достигаемый технический результат позволяет сделать вывод о соответствии предлагаемой группы изобретений критерию «изобретательский уровень».
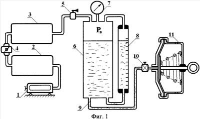
Сущность изобретения поясняется чертежами, где на фиг.1 изображено устройство для определения рабочих объемов и проверки герметичности пневматических тормозных камер; на фиг.2 изображен график зависимости рабочего объема тормозной камеры от давления рабочего тела в тормозной камере в процессе ее наполнения и опорожнения, соответствующий технически исправной тормозной камере.
Предлагаемый способ реализован в устройстве для определения рабочих объемов и проверки герметичности пневматических тормозных камер, которое содержит компрессор 1, соединенный с накопительным ресивером 2. Накопительный ресивер 2 соединен с рабочим ресивером 3 через регулятор давления 4. Рабочий ресивер 3 соединен с краном точного регулирования давления 5, выход которого соединен с рабочим цилиндром 6. Рабочий цилиндр 6 соединен с манометром 7, измерительным цилиндром 8 и через гидрошланг 9 и кран 10 подачи рабочей жидкости с полостью тормозной камеры 11.
Способ определения рабочих объемов и проверки герметичности пневматических тормозных камер осуществляется следующим образом. Вход сжатого воздуха тормозной камеры 11 соединяют с краном 10 подачи рабочей жидкости. С помощью компрессора 1 создают давление сжатого воздуха в накопительном ресивере 2. В рабочем ресивере 3 с помощью регулятора давления 4 устанавливают давление, равное 0,8 МПа. Краном точного регулирования давления 5 в рабочем цилиндре 6 устанавливают значение давления, при котором будут определять рабочий объем тормозной камеры 11. Значение давления контролируют по манометру 7. Давление воздуха, поступившего в рабочий цилиндр 6, передается на рабочую жидкость, которая заполняет рабочий объем тормозной камеры 11 через гидрошланг 9. Количество жидкости, поступившей в тормозную камеру 11, а значит и рабочий объем тормозной камеры 11, при заданном значении давления, определяют по шкале измерительного цилиндра 8, который сообщается с рабочим цилиндром 6.
Пример, подтверждающий конкретное выполнение способа определения рабочего объема тормозной камеры типа 20/20 тормозных механизмов колес задней тележки автомобиля КамАЗ, как в процессе ее наполнения, так и в процессе опорожнения.
Вход сжатого воздуха тормозной камеры 11 автомобиля соединяют с краном 10 подачи рабочей жидкости. Включают компрессор 1 и нагнетают сжатый воздух в накопительный ресивер 2. В рабочем ресивере 3 с помощью регулятора давления 4 устанавливают давление, равное 0,8 МПа. Краном точного регулирования 5 в рабочем цилиндре 6 устанавливают давление, равное 0,1 МПа, и по шкале измерительного цилиндра 8 определяют рабочий объем тормозной камеры. Затем давление в рабочем цилиндре 6 дискретно увеличивают до 0,8 МПа с шагом 0,1 МПа и в каждой точке определяют рабочий объем тормозной камеры. После этого давление в рабочем цилиндре 6 дискретно снижают от 0,8 МПа до 0 с шагом 0,1 МПа, определяя по шкале измерительного цилиндра 8 рабочий объем тормозной камеры. По полученным результатам строят статическую характеристику зависимости рабочего объема тормозной камеры от давления рабочего тела в ее полости. На основании этой характеристики судят о техническом состоянии тормозной камеры. Полученная характеристика соответствует исправной тормозной камере.
Предлагаемые способ и устройство могут применяться на станциях диагностики, базах централизованного технического обслуживания автотранспортных средств, автотранспортных предприятиях, станциях технического обслуживания, на автосборочных заводах.
Преимущества предложенного способа определения рабочего объема и герметичности тормозных камер и устройства для его осуществления по сравнению с прототипом (см. патент № 2267097, МПК 7 G01M 3/00, G01M 13/00, 27.12.2005, патент № 2243521, МПК 7 G01M 3/00, F15B 19/00, 27.12.2004) состоят в определении рабочих объемов тормозных камер при определенных значениях давления рабочего тела, как в процессе наполнения, так и в процессе опорожнения, в повышении безопасности движения автотранспортных средств при торможении за счет повышения информативности диагностирования: пропуски отказов снижаются с 23 до 17%, а ложная тревога с 13 до 9%, что позволяет сделать вывод о соответствии заявляемого изобретения критерию «промышленная применимость».
Формула изобретения
1. Способ измерения рабочих объемов и проверки герметичности пневматических тормозных камер, заключающийся в варьировании давлением жидкости, подаваемой в рабочую полость тормозной камеры, измерении объема жидкости, поступившей в полость тормозной камеры, отличающийся тем, что давление жидкости изменяют дискретно путем изменения давления сжатого воздуха в рабочем цилиндре, как в процессе наполнения тормозной камеры, так и в процессе ее опорожнения, при этом рабочий объем тормозной камеры определяют по уровню жидкости в измерительном цилиндре при каждом установившемся значении давления в полости тормозной камеры, которое измеряют с помощью манометра, а о герметичности и техническом состоянии пневматических тормозных камер судят по статической характеристике зависимости рабочего объема тормозной камеры от давления жидкости в ее полости.
2. Устройство измерения рабочих объемов и проверки герметичности пневматических тормозных камер, содержащее гидрошланг, отличающееся тем, что оно дополнительно содержит накопительный и рабочий ресиверы, компрессор для создания давления воздуха в накопительном ресивере, соединенном с рабочим ресивером через регулятор давления, рабочий цилиндр, содержащий рабочую жидкость и соединенный с измерительным цилиндром, манометром, через кран точного регулирования давления сжатого воздуха с рабочим ресивером, а через гидрошланг и кран подачи рабочей жидкости – с тормозной камерой.
РИСУНКИ
|
|