|
|
(21), (22) Заявка: 2007104313/06, 05.02.2007
(24) Дата начала отсчета срока действия патента:
05.02.2007
(46) Опубликовано: 10.09.2008
(56) Список документов, цитированных в отчете о поиске:
Рекламный проспект Барановичского станкостроительного завода “Новейшие технологии в области переработки пластмасс”, с.10, регистрационный №56/4 ЕСИФ БСЗ, 18.03.2003. SU 1078148 А, 07.03.1984. SU 853205 А, 07.08.1981. DE 19950910 А1, 26.04.2001. DE 3228900 A1, 31.03.1983.
Адрес для переписки:
225416, Республика Беларусь, Брестская обл., г. Барановичи, ул. Наконечникова, 50, БЗС ЗАО “Атлант”, ГПИО
|
(72) Автор(ы):
Мацука Антон Николаевич (BY), Шейдаков Валерий Владиславович (BY)
(73) Патентообладатель(и):
Барановичский станкостроительный завод закрытого акционерного общества “Атлант” (БСЗ ЗАО “Атлант”) (BY)
|
(54) ГИДРОПРИВОД ПЕРЕМЕЩЕНИЯ ПОДВИЖНОЙ ПЛИТЫ ЛИТЬЕВОЙ МАШИНЫ, НАПРИМЕР ТЕРМОПЛАСТАВТОМАТА
(57) Реферат:
Гидропривод предназначен для перемещения подвижной плиты литьевой машины, например термопластавтомата. В гидроприводе, содержащем гидроцилиндр, штоковая полость которого через обратный клапан соединена с магистралью давления, связанной с одними из входных каналов трехпозиционного гидрораспределителя и управляющего золотника, выходными каналами сообщенного с полостями управления трехпозиционного гидрораспределителя, в нейтральном положении соединяющего полости гидроцилиндра с гидролинией слива, связанной со вторыми входными каналами трехпозиционного гидрораспределителя и управляющего золотника, трехпозиционный гидрораспределитель и управляющий золотник выполнены одной схемы, а штоковая полость гидроциндра соединена с трехпозиционным гидрораспределителем посредством обратного клапана с полостью управления, связанной с одной из выходных гидролиний управляющего золотника и с одной из полостей управления трехпозиционного гидрораспределителя. Технический результат – повышение коэффициента унификации гидропривода, упрощение процесса его комплектования за счет использования общераспространенных золотниковых гидрораспределителей. 1 ил.
Изобретение относится к области объемных гидроприводов, в частности литьевых машин, и может быть использовано для перемещения подвижной плиты с закрепленной на ней полуформой, например термопластавтоматов.
Известен гидропривод, содержащий гидроцилиндр, штоковая полость которого через обратный клапан соединена с магистралью давления, связанной с одними из входных каналов трехпозиционного гидрораспределителя, в нейтральном положении соединяющего бесштоковую полость гидроцилиндра с гидролинией слива (описание изобретения к авт. свид. № 1078148 СССР, дата публ. 07.03.84 г., бюл. № 9).
Обеспечивая быстрый подвод подвижного узла машины, например плиты с литьевой полуформой, и медленный отвод при переключении трехпозиционного гидрораспределителя на дифференциальную схему работы гидроцилиндра, данный гидропривод ввиду возможного засорения обратного клапана, соединяющего магистраль давления со штоковой полостью гидроцилиндра, не гарантирует ее надежного отключения в нейтральном положении трехпозиционного гидрораспределителя, что недопустимо при отведенной литьевой полуформе – с точки зрения соблюдения условий безопасности.
Известен гидропривод перемещения подвижной плиты с литьевой полуформой термопластавтомата, содержащий гидроцилиндр, штоковая полость которого через обратный клапан соединена с магистралью давления, связанной с одними из входных каналов трехпозиционного гидрораспределителя и управляющего золотника, выходными каналами сообщенного с полостями управления трехпозиционного гидрораспределителя, в нейтральном положении соединяющего полости гидроцилиндра с гидролинией слива, связанной со вторыми входными их каналами (рекламный проспект Барановичского станкостроительного завода “Новейшие технологии в области переработки пластамсс”, стр.10, регистрационный № 56/4 ЕСИФ БСЗ, 18.03.03 г.).
Обеспечивая быстрый подвод плиты с литьевой полуформой и ее медленный отвод – за счет работы гидроцилиндра по диффернциальной схеме его подключения, и при этом гарантируя надежность и безопасные условия работы, данный гидропривод требует использования трехпозиционных распределительных золотников специального исполненеиия, выпускаемых крайне ограниченным числом фирм, в основном, фирмой “Rexroth Bosch group».
Технической задачей изобретения является повышение коэффициента унификации гидропривода.
Поставленная задача решается за счет того, что в гидроприводе перемещения подвижного узла литьевой машины, содержащем гидроцилиндр, штоковая полость которого через обратный клапан соединена с магистралью давления, связанной с одними из входных каналов трехпозиционного гидрораспределителя и управляющего золотника, выходными каналами сообщенного с полостями управления трехпозиционного гидрораспределителя, в нейтральном положении соединяющего полости гидроцилиндра с гидролинией слива, связанной со вторыми входными каналами трехпозиционного гидрораспределителя и управляющего золотника, трехпозиционный гидрораспределитель и управляющий золотник выполнены одной схемы, а штоковая полость гидроциндра соединена с трехпозиционным гидрораспределителем посредством обратного клапана с полостью управления, связанной с одной из выходных гидролиний управляющего золотника и с одной из полостей управления трехпозициционного гидрораспределителя.
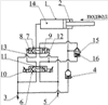
Заявленный гидропривод поясняется представленной на чертеже гидросхемой.
Гидропривод содержит гидроцилиндр 1, штоковая полость 2 которого соединена с магистралью 3 давления посредством обратного клапана 4. Гидролиния 5 слива соединена с одними из входных каналов управляющего золотника 6 и трехпозиционного гидрораспределителя 7, со вторыми входными каналами которых соединена магистраль 3 давления. Трехпозиционный гидрораспределитель 7 и управляющий золотник 6, кроме нейтральной, имеют, соответственно, позиции 8, 9 и 10, 11. Выходные каналы управляющего золотника 6 соединены с соответствующими полостями управления трехпозиционного гидрораспределителя 7 каналами 12 и 13. Один из выходных каналов трехпозиционного гидрораспределителя 7 связан с бесштокой полостью 14 гидроцилиндра 1, а второй – посредством обратного клапана 15 с его штоковой полостью 2. При этом полость 16 управления обратного клапана 15 соединена с одним из выходных каналов управляющего золотника 6 и одной из полостей управления трехпозиционного гидрораспределителя 7.
Гидропривод работает следующим образом.
В исходном положении управляющий золотник 6 и трехпозиционный гидрораспределитель 7 находятся в показанном на чертеже нейтральном положении, соответствующем отведенной плите. При этом бесштоковая полость 14 гидроцилиндра 1 и полость 16 управления обратного клапана 15 соединены соответственно через трехпозиционный гидрораспределитель 7 и управляющий золотник 6 с гидролинией 5 слива, а штоковая полость 2 гидроцилиндра 1 обратным клапаном 4 заперта. При включении управляющего золотника 6 в позицию 11 рабочая жидкость из магистрали 3 давления по каналу 13 поступает в полость управления позицией 8 трехпозиционного гидрораспределителя 7, в которой магистраль 3 давления через обратный клапан 15 соединяется со штоковой полостью 2 гидроцилиндра 1, а его бесштоковая полость 14 – с гидролинией 5 слива. Таким образом, происходит быстрое перемещение подвижной плиты в рабочее положение. Включением управляющего золотника 6 в позицию 10 рабочая жидкость из магистрали 3 давления по каналу 12 поступает в полость 16 управления обратного клапана 15, закрывая его, и полость управления позицией 9 трехпозиционного гидрораспределителя 7, в которой магистраль 3 давления соединяется с бесштоковой полостью 14 гидроцилиндрва 1. При этом штоковая полость 2 гидроцилиндра 1, при закрытом обратном клапане 15, сообщена через обратный клапан 4 с магистралью 3 давления, а значит – с бесштоковой полостью 14, что соответствует дифференциальной схеме работы гидроцилиндра 1 и, соответственно, режиму медленного отвода подвижной плиты. Гидропривод возвращается в исходное положение. В случае засорения обратного клапана 4 рабочая жидкость из магистрали 3 давления через обратный клапан 15 (его полость 16 управления соединена с гидролинией 5 слива) и трехпозиционный гидрораспределитель 7 попадает также в эту гидролинию, что гарантирует стабильное нахождение подвижной плиты в исходном положении.
Таким образом, выполнение трехпозиционного гидрораспределителя и управляющего золотника одной схемы и соединение штоковой полости гидроцилиндра с трехпозиционным гидрораспределителем посредством обратного клапана с полостью управления, соединенной с одной из выходных гидролиний управляющего золотника и с одной из полостей управления трехпозиционного гидрораспределителя, позволяет повысить коэффициент унификации гидропривода, а значит, упрощает процесс его комплектования за счет использования общераспространенных гидроаппаратов, производимых многими фирмами.
Формула изобретения
Гидропривод перемещения подвижной плиты литьевой машины, например термопластавтомата, содержащий гидроцилиндр, штоковая полость которого через обратный клапан соединена с магистралью давления, связанной с одними из входных каналов трехпозиционного гидрораспределителя и управляющего золотника, выходными каналами сообщенного с полостями управления трехпозиционного гидрораспределителя, в нейтральном положении соединяющего полости гидроцилиндра с гидролинией слива, связанной со вторыми входными каналами трехпозиционного гидрораспределителя и управляющего золотника, отличающийся тем, что трехпозиционный гидрораспределитель и управляющий золотник выполнены одной схемы, а штоковая полость гидроцилиндра соединена с трехпозиционным гидрораспределителем посредством обратного клапана с полостью управления, соединенной с одной из выходных гидролиний управляющего золотника и с одной из полостей управления трехпозиционного гидрораспределителя.
РИСУНКИ
|
|