|
|
(21), (22) Заявка: 2006140259/03, 21.01.2005
(24) Дата начала отсчета срока действия патента:
21.01.2005
(30) Конвенционный приоритет:
15.04.2004 JP 2004-120252 15.04.2004 JP 2004-120253
(46) Опубликовано: 10.09.2008
(56) Список документов, цитированных в отчете о поиске:
JP 2003-424632 А, 22.12.2003. US 2003/084684 А1, 08.05.2003. RU 2173672 С2, 10.09.2001. DE 2366295 С2, 13.05.1982.
(85) Дата перевода заявки PCT на национальную фазу:
15.11.2006
(86) Заявка PCT:
JP 2005/001166 (21.01.2005)
(87) Публикация PCT:
WO 2005/100277 (27.10.2005)
Адрес для переписки:
129090, Москва, ул. Б.Спасская, 25, стр. 3, ООО “Юридическая фирма Городисский и Партнеры”, пат.пов. Ю.Д.Кузнецову
|
(72) Автор(ы):
СИРАКО Юкинари (JP), ИТОХ Масару (JP), ХАМАДА Такахиро (JP), САВАНО Хироюки (JP)
(73) Патентообладатель(и):
ФУДЗИКУРА ЛТД. (JP)
|
(54) УСТРОЙСТВО И СПОСОБ ДЛЯ ОБРАБОТКИ ОПТИЧЕСКОГО ВОЛОКНА ДЕЙТЕРИЕМ
(57) Реферат:
Устройство для обработки оптического волокна содержит реакторы, в которых размещается оптическое волокно, один всасывающий насос, камеру хранения, в которую подается газ, содержащий дейтерий, и часть контура, включающую множество клапанов, расположенных во множестве каналов, соединяющих реакторы, второй всасывающий насос и камеру хранения. Часть контура включает первый канал для возврата газа, содержащего дейтерий, из камеры реактора в камеру хранения, второй канал для подачи воздуха в камеру реактора, посредством этого обеспечивая давление, третий канал для декомпрессии камеры реактора и четвертый канал для подачи газа, содержащего дейтерий, из камеры хранения в камеру реактора. Также заявлен способ обработки оптического волокна дейтерием с использованием указанного устройства. Техническая задача изобретения – упрощение и удешевление обработки оптического волокна. 6 н.п. ф-лы, 21 ил.
Область техники
Настоящее изобретение относится к устройству для обработки оптического волокна для управления процессом потерь при передаче.
Уровень техники
Вообще, оптическое волокно производится посредством вытягивания материала на основе кварцевого стекла, когда материал находится в расплавленном состоянии, нагретым до высокой температуры, приблизительно 2000°C. После того как вытянутая сердцевина волокна быстро охлаждается внутри устройства, такого как охлаждающий цилиндр или тому подобное, сердцевина волокна снабжается покрытием посредством нанесения на него полимерного покрытия. Известно, что в процессе этой последовательности этапов возникает NBOHC (отверстие в центре, в котором отсутствует мостиковая связь с кислородом Si-O), когда расплавленная сердцевина волокна быстро охлаждается.
NBOHC, остающееся в оптическом волокне, объединяется с водородом, остающимся в оптическом волокне в процессе производства, или с водородом, выделяющимся из полимерного покрытия волокна, становясь Si-OH. При выделении гидроксила (-OH) оптические потери в оптической связи с длиной волны 1,38° мкм возрастают из-за потерь на поглощение от гидроксила, что приводит в результате к ухудшению характеристик передачи по оптическому волокну.
Из уровня техники известен способ воздействия на оптическое волокно газом, содержащим дейтерий, чтобы решить проблему ухудшения характеристик передачи. Этот хорошо известный способ включает реакцию NBOHC внутри кварцевого стекла с дейтерием (D2) и выработку дейтероксила (-OD) вместо гидроксила (-OH). Поскольку оптическая полоса поглощения дейтероксила составляет 1,87 мкм, диапазон длины волны, где потери при поглощении являются существенными, сдвигается за диапазон длины волны оптической связи 1,3 мкм, посредством этого уменьшаются потери при передаче в диапазоне длины волны оптической связи. Однако проблема, затрагивающая этот хорошо известный из уровня техники способ, состоит в том, что продолжительность воздействия газа, содержащего дейтерий, должна составлять один день или неделю, это требование достаточно протяженного времени воздействия делает способ неэффективным.
Соответственно, способ, в котором камера реактора, заполненная газом, содержащим дейтерий, используется как камера декомпрессии для уменьшения времени воздействия газа, содержащего дейтерий, в то же время используя камеру хранения, которая дает возможность повторно использовать ценный дейтерий вместо того, чтобы выбрасывать его, был предложен в заявке на патент JP № 2003-424632.
Однако вышеупомянутый способ, в котором используется реактор декомпрессии и камера хранения, требует совокупность насосов, к которым относится насос для облегчения декомпрессии в реакторе, насос для подачи газа, содержащего дейтерий, из камеры хранения в реактор после того как декомпрессия завершается и насос для возврата газа, содержащего дейтерий, в камеру хранения после этой операции. Соответственно, возникает проблема значительных расходов, требуемых на стоимость оборудования.
Далее, камера хранения представляет собой подающий резервуар для подачи газа, содержащего дейтерий, внутрь реактора, и поэтому здесь должно иметь место образование пары в отношении один к одному между реактором и камерой хранения. Это означает, что для того, чтобы обработать множество оптических волокон одновременно, требуется совокупность реакторов для установки оптического волокна, которое затем потребует такое же число камер хранения, что и число реакторов. Это требует использования значительного пространства для установки оборудования и сопровождается значительными расходами на стоимость оборудования.
Здесь способ, в котором используется одна большая камера хранения или камера хранения под высоким давлением, чтобы соответствовать совокупности реакторов, является возможным. Однако увеличение размера камеры хранения повышает затраты, в то время как при обеспечении резервуаром под высоким давлением значительное противодавление возникает от вакуумного насоса, и невозможно создать условие достаточного вакуума в реакторе.
Сущность изобретения
Настоящее изобретение направлено на решение вышеупомянутых проблем, причем целью настоящего изобретения является обеспечение устройства для обработки оптического волокна для воздействия на оптическое волокно газом, содержащим дейтерий, в котором операции по обработке оптического волокна устройства для обработки оптического волокна осуществляются с использованием одного насоса для одной камеры реактора и одной камеры хранения.
Дополнительной целью изобретения является обеспечение устройства для обработки оптического волокна для воздействия на оптическое волокно газом, содержащим дейтерий, в котором может быть использована совокупность реакторов, чтобы соответствовать одной камере хранения.
Для того чтобы реализовать вышеупомянутые цели в соответствии с первым аспектом настоящего изобретения, предусмотрено устройство для обработки оптического волокна, содержащее:
камеру реактора, в которой размещается оптическое волокно;
всасывающий насос, имеющий впускное отверстие и выходное отверстие;
камеру хранения, в которую подается газ, содержащий дейтерий; и
часть контура, включающую множество клапанов открыт/закрыт во множество каналов, которые соединяют указанную камеру реактора, указанный всасывающий насос и указанную камеру хранения, причем указанная часть контура дополнительно включает:
первый канал, который открывается посредством осуществления работы первого клапана, который после завершения обработки принимает газ, содержащий дейтерий, в указанной камере реактора из указанного впускного отверстия указанного всасывающего насоса и удаляет указанный газ, содержащий дейтерий, из указанного выходного отверстия указанного всасывающего насоса, возвращая указанный газ, содержащий дейтерий, в указанную камеру хранения;
второй канал, который открывается посредством осуществления работы второго клапана, который подает воздух в указанную камеру реактора, обеспечивает давление, которое является атмосферным давлением внутри указанной камеры реактора;
третий канал, который открывается посредством осуществления работы третьего клапана, который принимает воздух указанной камеры реактора из указанного входного отверстия указанного всасывающего насоса и удаляет указанный воздух из указанного выходного отверстия указанного всасывающего насоса в атмосферу, осуществляя декомпрессию давления внутри указанной камеры реактора; и
четвертый канал, который открывается посредством осуществления работы четвертого клапана, который принимает газ, содержащий дейтерий, в указанной камере хранения из указанного входного отверстия указанного всасывающего насоса и удаляет указанный газ, содержащий дейтерий, из указанного выходного отверстия указанного всасывающего насоса, подавая указанный газ, содержащий дейтерий, в указанную камеру реактора.
В соответствии с другим аспектом настоящего изобретения предусмотрено устройство для обработки оптического волокна для воздействия на оптическое волокно атмосферой, содержащей газ, который содержит дейтерий, причем это устройство для обработки оптического волокна содержит:
камеру реактора, в которой может размещаться оптическое волокно и которая может быть заполнена газом, содержащим дейтерий;
всасывающий насос, имеющий впускное отверстие и выходное отверстие, который удаляет газ из указанной камеры реактора и инжектирует газ в камеру реактора;
камеру хранения, выполненную с возможностью хранения указанного газа, содержащего дейтерий, который заполняет указанную камеру реактора; и
часть контура, соединяющую указанную камеру реактора, указанный всасывающий насос и указанную камеру хранения, причем указанная часть контура включает:
первый клапан открыт/закрыт, расположенный в канале, соединяющем указанное впускное отверстие указанного всасывающего насоса и указанную камеру реактора;
второй клапан открыт/закрыт, расположенный в канале, соединяющем указанное впускное отверстие указанного всасывающего насоса и указанную камеру хранения;
третий клапан открыт/закрыт, расположенный в канале, соединяющем указанное выходное отверстие указанного всасывающего насоса и указанную камеру хранения;
четвертый клапан открыт/закрыт, расположенный в канале, соединяющем указанное выходное отверстие указанного всасывающего насоса и указанную камеру реактора;
пятый клапан открыт/закрыт, расположенный в канале, который проходит из указанного выходного отверстия указанного всасывающего насоса в наружную атмосферу; и
шестой клапан открыт/закрыт, расположенный в канале, который проходит из указанной камеры реактора в наружную атмосферу.
В соответствии с еще одним аспектом настоящего изобретения предусмотрено устройство для обработки оптического волокна для воздействия на оптическое волокно атмосферой газа, содержащего дейтерий, причем это устройство для обработки оптического волокна содержит:
камеру реактора, в которой может размещаться оптическое волокно и которая может быть заполнена газом, содержащим дейтерий;
всасывающий насос, имеющий впускное отверстие и выходное отверстие, который удаляет газ из указанной камеры реактора и инжектирует газ в камеру реактора;
камеру хранения, выполненную с возможностью хранения указанного газа, содержащего дейтерий, подаваемого в указанную камеру реактора; и
часть контура, соединяющую указанную камеру реактора, указанный всасывающий насос и указанную камеру хранения, причем указанная часть контура включает:
первый канал для возврата газа, содержащего дейтерий, в указанной камере реактора в указанную камеру хранения с использованием указанного всасывающего насоса, который образует открытый канал посредством открытия первого клапана открыт/закрыт, расположенного в канале, соединяющем указанную камеру реактора и указанное впускное отверстие указанного всасывающего насоса, и третьего клапана открыт/закрыт, расположенного в канале, соединяющем указанное выходное отверстие указанного всасывающего насоса и указанную камеру хранения;
второй канал для подачи воздуха в указанную камеру реактора, посредством обеспечивая давление, являющемся атмосферным, внутри указанной камеры реактора, который образует открытый канал посредством открытия шестого клапана открыт/закрыт, расположенного в канале, который проходит из указанной камеры реактора в наружную атмосферу;
третий канал для удаления воздуха из указанной камеры реактора в атмосферу с использованием указанного всасывающего насоса, посредством этого понижая давление внутри указанной камеры реактора, который образует открытый канал посредством открытия указанного первого клапана открыт/закрыт и пятого клапана открыт/закрыт, расположенного в канале, проходящем из указанного выходного отверстия указанного всасывающего насоса в атмосферу; и
четвертый канал для подачи указанного газа, содержащего дейтерий, из указанной камеры хранения в указанную камеру реактора с использованием указанного всасывающего насоса, который образует открытый канал посредством открытия второго клапана открыт/закрыт, расположенного в проходе, соединяющем указанную камеру хранения и указанное впускное отверстие указанного всасывающего насоса, и четвертого клапана открыт/закрыт, расположенного в канале, соединяющем указанное выходное отверстие указанного всасывающего насоса и указанную камеру реактора.
В соответствии с еще одним аспектом настоящего изобретения предусмотрено устройство для обработки оптического волокна для воздействия на оптическое волокно атмосферой газа, содержащего дейтерий, причем устройство для обработки оптического волокна содержит:
совокупность камер реактора, в которых может размещаться оптическое волокно, и который может быть заполнен газом, содержащим дейтерий;
соединительный канал, с которым указанная совокупность реакторов соединяется параллельно;
всасывающий насос, имеющий впускное отверстие и выходное отверстие, который удаляет газ из указанной совокупности камер реактора и подает газ в них;
камеру хранения, выполненную с возможностью хранения указанного газа, содержащего дейтерий, подаваемого в каждую из указанной совокупности камер реактора; и
часть контура, соединяющую указанный всасывающий насос, указанный соединительный канал и указанную камеру хранения, причем указанная часть контура включает:
первый клапан открыт/закрыт, расположенный в канале, соединяющем указанное впускное отверстие указанного всасывающего насоса и указанный соединительный канал;
второй клапан открыт/закрыт, расположенный в канале, соединяющем указанное впускное отверстие указанного всасывающего насоса и указанную камеру хранения;
третий клапан открыт/закрыт, расположенный в канале, соединяющем указанное выходное отверстие указанного всасывающего насоса и указанную камеру хранения;
четвертый клапан открыт/закрыт, расположенный в канале, соединяющем указанное выходное отверстие указанного всасывающего насоса и указанный соединительный канал;
пятый клапан открыт/закрыт, расположенный в канале, который проходит из указанного выходного отверстия указанного всасывающего насоса в наружную атмосферу; и
шестой клапан открыт/закрыт, расположенный в канале, который проходит из указанного соединительного канала в наружную атмосферу.
В соответствии с еще одним аспектом настоящего изобретения предусмотрено устройство для обработки оптического волокна, содержащее:
совокупность камер реактора, заполненных газом, содержащим дейтерий, в которых размещаются оптические волокна, так что оптическое волокно может быть введено в них и извлечено из них;
одну камеру хранения с возможностью хранения газа, содержащего дейтерий; и
всасывающий насос для подачи газа, содержащего дейтерий, из указанных камер реактора в указанную камеру хранения и из указанной камеры хранения в указанные камеры реактора,
в котором указанная совокупность камер реактора управляется согласно с программой блока управления, так что указанная совокупность камер реактора одна за одной входит в режим работы, в котором реакции не происходят, более того, когда одна камера реактора входит в режим работы, в котором реакции не происходят, при этом остающиеся камеры реактора находятся в режиме работы, в котором реакции происходят, и
в котором указанная камера хранения используется как удерживающая камера для временного удержания указанного газа, содержащего дейтерий, внутри камеры реактора, которая находится в режиме работы, в котором реакции не происходят.
В соответствии с еще одним аспектом настоящего изобретения предусмотрено устройство для обработки оптического волокна, в котором емкость указанной камеры хранения является такой же, как емкость каждой указанной камеры реактора.
В соответствии с еще одним аспектом настоящего изобретения предусмотрено устройство для обработки оптического волокна, в котором давление внутри камеры реактора обычно устанавливается от вакуума до атмосферного давления.
В соответствии с еще одним аспектом настоящего изобретения предусмотрен способ обработки оптического волокна, использующий устройство для обработки оптического волокна для воздействия на оптическое волокно атмосферой газа, содержащего дейтерий, причем указанное устройство для обработки оптического волокна содержит:
камеру реактора, в которой может размещаться оптическое волокно и которая может быть заполнена газом, содержащим дейтерий;
всасывающий насос, имеющий впускное отверстие и выходное отверстие, который удаляет газ из указанной камеры реактора и подает газ в указанную камеру реактора;
камеру хранения, выполненную с возможностью хранения указанного газа, содержащего дейтерий, заполняющего указанную камеру реактора; и
часть контура, соединяющую указанную камеру реактора, указанный всасывающий насос и указанную камеру хранения, причем указанная часть контура имеет первый клапан открыт/закрыт, расположенный в канале, соединяющем указанное впускное отверстие указанного всасывающего насоса и указанную камеру реактора, второй клапан открыт/закрыт, расположенный в канале, соединяющем указанное впускное отверстие указанного всасывающего насоса и указанную камеру хранения, третий клапан открыт/закрыт, расположенный в канале, соединяющем указанное выходное отверстие указанного всасывающего насоса и указанную камеру хранения, четвертый клапан открыт/закрыт, расположенный в канале, соединяющем указанное выходное отверстие указанного всасывающего насоса и указанную камеру реактора, пятый клапан открыт/закрыт, расположенный в канале, который проходит из указанного выходного отверстия указанного всасывающего насоса в наружную атмосферу, и шестой клапан открыт/закрыт, расположенный в канале, который проходит из указанной камеры реактора в наружную атмосферу,
причем указанный способ обработки оптического волокна содержит этапы:
устанавливают оптическое волокно в указанную камеру реактора;
открывают указанный первый клапан открыт/закрыт и указанный пятый клапан открыт/закрыт и осуществляют декомпрессию давления внутри указанной камеры реактора через указанный всасывающий насос;
открывают указанный второй клапан открыт/закрыт и указанный четвертый клапан открыт/закрыт и подают указанный газ, содержащий дейтерий, изнутри указанной камеры хранения в указанную камеру реактора через указанный всасывающий насос;
воздействуют на оптическое волокно внутри указанной камеры реактора указанным газом, содержащим дейтерий, в течение предварительно определенного времени;
открывают указанный первый клапан открыт/закрыт и указанный третий клапан открыт/закрыт и возвращают указанный газ, содержащий дейтерий, изнутри указанной камеры реактора в указанную камеру хранения через указанный всасывающий насос; и
открывают указанный шестой клапан открыт/закрыт и подают воздух внутрь указанной камеры реактора, посредством этого обеспечивают давление внутри камеры реактора таким же, как атмосферное давление.
Краткое описание чертежей
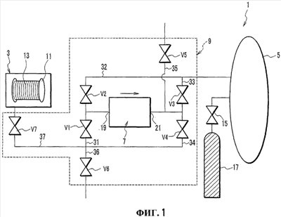
Фиг.1 представляет собой схематическую блок-схему, иллюстрирующую конструкцию устройства для обработки оптического волокна в соответствии с первым вариантом осуществления настоящего изобретения.
Фиг.2 представляет собой технологическую схему, показывающую операции по обработке оптического волокна с использованием устройства для обработки оптического волокна в соответствии с первым вариантом осуществления.
Фиг.3 иллюстрирует устройство для обработки оптического волокна по первому варианту осуществления в режиме работы, когда на оптическое волокно воздействуют газом, содержащим дейтерий, внутри реактора.
Фиг.4 показывает устройство для обработки оптического волокна по первому варианту осуществления, в котором работа первого клапана осуществляется так, что первый, третий и седьмой клапаны являются открытыми.
Фиг.5 показывает устройство для обработки оптического волокна по первому варианту осуществления в режиме работы, когда газ, содержащий дейтерий, возвращается в камеру хранения.
Фиг.6 показывает устройство для обработки оптического волокна по первому варианту осуществления, когда работа второго клапана осуществляется так, что шестой и седьмой клапаны являются открытыми.
Фиг.7 показывает устройство для обработки оптического волокна по первому варианту осуществления в режиме работы, когда оптическое волокно, находящееся внутри реактора, заменяется.
Фиг.8 показывает устройство для обработки оптического волокна по первому варианту осуществления, когда работа третьего клапана осуществляется так, что первый, пятый и седьмой клапан являются открытыми.
Фиг.9 показывает устройство для обработки оптического волокна по первому варианту осуществления в режиме работы, когда декомпрессия реактора завершается.
Фиг.10 показывает устройство для обработки оптического волокна по первому варианту осуществления, когда работа четвертого клапана осуществляется так, что второй, четвертый и седьмой клапаны являются открытыми.
Фиг.11 показывает устройство для обработки оптического волокна по первому варианту осуществления в режиме, когда второй и пятый клапаны являются открытыми, и отработанный газ, содержащий дейтерий, внутри камеры хранения выпускается в атмосферу для обеспечения замены новым газом, содержащим дейтерий.
Фиг.12 представляет собой схематическую блок-схему устройства для обработки оптического волокна в соответствии со вторым вариантом осуществления настоящего изобретения.
Фиг.13 представляет собой график по времени, показывающий режимы работы первого, второго и третьего реакторов согласно второму варианту осуществления в соответствии с настоящим изобретением.
Фиг.14 представляет собой технологическую схему, показывающую операцию по обработке оптического волокна с использованием устройства для обработки оптического волокна в соответствии со вторым вариантом осуществления изобретения.
Фиг.15 показывает устройство для обработки оптического волокна в соответствии со вторым вариантом осуществления, когда работа первого клапана осуществляется для первого реактора.
Фиг.16 показывает устройство для обработки оптического волокна в соответствии со вторым вариантом осуществления в режиме, когда газ, содержащий дейтерий, возвращается в камеру хранения.
Фиг.17 показывает устройство для обработки оптического волокна по второму варианту осуществления, когда работа второго клапана осуществляется для первого реактора.
Фиг.18 показывает устройство для обработки оптического волокна по второму варианту осуществления в режиме, когда оптическое волокно внутри реактора заменяется.
Фиг.19 показывает устройство для обработки оптического волокна по второму варианту осуществления, когда работа третьего клапана осуществляется для первого реактора.
Фиг.20 показывает устройство для обработки оптического волокна по второму варианту осуществления в режиме, когда декомпрессия первого реактора завершается.
Фиг.21 показывает устройство для обработки оптического волокна по второму варианту осуществления, когда работа четвертого клапана осуществляется для первого реактора.
Описание предпочтительного варианта осуществления изобретения
Примеры вариантов осуществления изобретения будут теперь описаны ниже со ссылками на прилагаемые чертежи. Описанные примеры вариантов осуществления предназначены, чтобы помочь пониманию изобретения, и не предназначены для ограничения объема изобретения никоим образом. На этих чертежах подобные номера позиций обозначают подобные элементы.
Устройство для обработки оптического волокна в соответствии с первым вариантом осуществления настоящего изобретения будет теперь описано со ссылкой на фиг.1-11.
Устройство для обработки оптического волокна использует только один всасывающий насос для осуществления воздействия на оптическое волокно газом, содержащим дейтерий, причем цель реализуется посредством открытия и закрытия совокупности клапанов, расположенных в части контура. Более конкретно, работа клапанов, расположенных в части контура, образует, соответственно, первый канал для возврата газа, содержащего дейтерий, из реактора в камеру хранения, второй канал для обеспечения давления внутри реактора атмосферным давлением, третий канал для декомпрессии внутренней части реактора и четвертый канал для подачи газа, содержащего дейтерий, из камеры хранения в реактор.
На фиг.1 показано устройство 1 для обработки оптического волокна в соответствии с первым вариантом осуществления.
Устройство 1 для обработки оптического волокна содержит реактор 3, камеру 5 хранения, один всасывающий насос 7 и часть 9 контура, соединяющую реактор 3, камеру 5 хранения и всасывающий насос 7.
Внутри реактора 3 может размещаться оптическое волокно 13, намотанное на намоточный барабан 11, и имеется отверстие (не показано), в которое может входить намоточный барабан 11 и из которого он может выходить. Кроме того, реактор 3 является чрезвычайно герметичным и герметично уплотненным, посредством чего создается возможность использовать реактор 3 как камеру декомпрессии.
Камера 5 хранения соединяется через клапан 15 для впуска газа с баллоном 17 для газа, заполненным газом, содержащим дейтерий. Когда клапан 15 для впуска газа открывается, газ, содержащий дейтерий, подается из баллона 17 для газа внутрь камеры 5 хранения. Здесь газ, содержащий дейтерий, может быть газовой смесью, содержащей газ дейтерий, или просто газом дейтерием.
Всасывающий насос 7 представляет собой тип насоса с одним направленным потоком, который осуществляет впуск из впускного отверстия 19 и удаляет через выходное отверстие 21.
Часть 9 контура имеет клапаны открыт/закрыт от первого до седьмого V1, V2, V3, V4, V5, V6 и V7. Первый, второй, шестой и седьмой клапаны V1, V2, V6 и V7 соединяются со всасывающим насосом 7 на стороне всасывающего (впускного) отверстия 19. Третий, четвертый и пятый клапаны V3, V4 и V5 соединяются со всасывающим насосом 7 на стороне выходного отверстия 21.
Более конкретно, первый клапан V1 расположен в канале 31, соединяющем впускное отверстие 19 всасывающего насоса 7 и реактор 3. Второй клапан V2 расположен в канале 32, соединяющем впускное отверстие 19 всасывающего насоса 7 и камеру 5 хранения. Третий клапан V3 расположен в канале 33, соединяющем выходное отверстие 21 всасывающего насоса 7 и камеру 5 хранения. Четвертый клапан V4 расположен в канале 34, соединяющем выходное отверстие 21 всасывающего насоса 7 и реактор 3.
Пятый клапан V5 и шестой клапан V6 являются открытыми в атмосферу. Пятый клапан V5 расположен в канале 35, соединяющем впускное отверстие 21 всасывающего насоса 7 с наружной атмосферой. Шестой клапан V6 расположен в канале 36, соединяющем реактор 3 с наружной атмосферой. Седьмой клапан V7 предназначен для открытия/закрытия реактора 3 и расположен в канале 37 для введения газа в реактор 3.
Очевидно, что конфигурация части 9 контура дает возможность получать первый канал L-1, через который газ, содержащий дейтерий, движется из реактора 3 в камеру 5 хранения посредством работы первого клапана, который открывает первый, третий и седьмой клапаны V1, V3 и V7 из совокупности клапанов. Далее, второй канал L-2, через который воздух движется по направлению к реактору 3, получается посредством работы второго клапана, который открывает шестой и седьмой клапаны V6 и V7. Кроме того, третий канал L-3, через который воздух вытягивается изнутри реактора 3, облегчая декомпрессию внутри реактора 3, получается посредством работы третьего клапана, который открывает первый, пятый и седьмой клапаны V1, V5 и V7. Более того, четвертый канал L-4, через который газ, содержащий дейтерий, проходит из камеры 5 хранения по направлению к реактору 3, получается посредством работы четвертого клапана, который открывает второй, четвертый и седьмой клапаны V2, V4 и V7.
Здесь соотношение между работой клапанов от первого до четвертого относительно клапанов от первого до седьмого V1, V2, V3, V4, V5, V6 и V7 и каналов от первого до четвертого L-1, L-2, L-3 и L-4 может быть изменено в соответствии с конфигурацией контура, включающей расположение каждого из каналов и клапанов, так что соотношение, указанное согласно этому варианту осуществления, показанному на фиг.1, не является фиксированным.
Работа устройства 1 для обработки оптического волокна будет теперь описана со ссылкой на фиг.2-11.
На фиг.2 показаны этапы, осуществляемые, когда на оптическое волокно воздействуют газом, содержащим дейтерий, с использованием устройства 1 для обработки оптического волокна.
На этапе S101, как показано на фиг.3, на оптическое волокно 13 воздействуют атмосферой газа, содержащего дейтерий (заштрихована на фигурах), внутри реактора 3 в течение предварительно определенного времени.
На этапе S103, как показано на фиг.4, первый, третий и седьмой клапаны V1, V3 и V7 переключаются для их открывания (посредством работы первого клапана), и газ, содержащий дейтерий, внутри реактора 3 возвращается в камеру 5 хранения через первый канал L-1, который проходит через всасывающий насос 7.
На этапе S105 первый, третий и седьмой клапаны V1, V3 и V7 переключаются обратно для их закрывания, как показано на фиг.5.
На этапе S107, как показано в фиг.6, шестой и седьмой клапаны V6 и V7 переключаются для их открывания (посредством работы второго клапана), так чтобы воздух из атмосферы подавался в реактор 3 через второй канал L-2, обеспечивая давление, являющиеся атмосферным давлением, внутри реактора 3.
На этапе S109 шестой и седьмой клапаны V6 и V7 снова переключаются для их закрывания, как показано на фиг.7. Оптическое волокно 13, обработка которого завершена, подается из реактора 3, и далее оптическое волокно 13, которое подлежит обработке, устанавливается внутри реактора 3.
На этапе S111, как показано на фиг.8, первый, пятый и седьмой клапаны V1, V5 и V7 переключаются для их открывания (посредством работы третьего клапана), и воздух внутри реактора 3 выводится через канал L-3, который проходит через всасывающий насос 7, так что внутренняя часть реактора 3 становится камерой декомпрессии. Давление внутри реактора 3, таким образом, понижается, например, до абсолютного давления ниже 20 кПа.
На этапе S113 первый, пятый и седьмой клапаны V1, V5 и V7 снова переключаются для их закрывания, как показано на фиг.9.
На этапе S115, как показано на фиг.10, второй, четвертый и седьмой клапаны V2, V4 и V7 переключаются для их закрывания (посредством работы четвертого клапана), и газ, содержащий дейтерий, внутри камеры 5 хранения подается в реактор 3 через канал L-4, который проходит через всасывающий насос 7.
На этапе S117, после того как завершится подача газа, содержащего дейтерий, в реактор 3, второй, четвертый и седьмой клапаны V2, V4 и V7 переключаются для их закрывания снова, и устройство 1 для обработки оптического волокна возвращается в режим работы, показанный на фиг.3. Далее этапы, описанные как этапы от S101 до S117, повторяются, и устройство 1 для обработки оптического волокна повторяет процессы, показанные на фиг. от 3 до 10.
Единственный насос, требуемый для этой последовательности операций, представляет собой всасывающий насос 7.
Газ, содержащий дейтерий, может быть использован повторно, однако после некоторого числа раз, приблизительно 100, определенных в соответствии с экспериментом, и в результате разлагается. В это время второй и пятый клапаны V2 и V5 открываются, как показано на фиг.11, и отработанный газ, содержащий дейтерий, внутри камеры 5 хранения выпускается в атмосферу, так чтобы новый газ, содержащий дейтерий, мог подаваться из баллона (цилиндра) 17 для газа.
Устройство 1 для обработки оптического волокна по первому варианту осуществления этого изобретения дает возможность получить первый канал L-1 посредством работы первого клапана, причем канал обеспечивает возможность возврата газа, содержащего дейтерий, из реактора 3 в камеру 5 хранения через всасывающий насос 7 после завершения операций в реакторе 3. Далее, второй канал L-2 может быть получен посредством работы второго клапана, причем по этому каналу воздух подается по направлению к реактору 3, обеспечивая давление, являющееся атмосферным давлением, в реакторе 3. Кроме того, третий канал L-3 может быть получен посредством работы третьего клапана, причем этот канал облегчает декомпрессию в реакторе 3, поскольку воздух из реактора 3 удаляется в атмосферу через всасывающий насос 7. Более того, четвертый канал L-4 может быть получен посредством работы четвертого клапана, причем по этому каналу подается газ, содержащий дейтерий, из камеры 5 хранения в реактор 3 через всасывающий насос 7. Соответственно, каждая из описанных выше операций может быть осуществлена, используя один всасывающий насос 7.
Устройство для обработки оптического волокна в соответствии со вторым вариантом осуществления настоящего изобретения будет далее описано со ссылкой на фиг. от 12 до 21.
Устройство для обработки оптического волокна включает совокупность реакторов и использует камеру хранения, имеющую ту же емкость, что и каждый из реакторов, в которой давление обычно устанавливается от вакуума до атмосферного давления, вместо использования большой герметичной камеры хранения. Далее, камера хранения согласно этому варианту осуществления используется не только как удерживающая камера для временного удержания газа, содержащего дейтерий, из каждого реактора, но также и как камера для подачи нового газа, содержащего дейтерий, когда существующий газ, содержащий дейтерий, требует замены.
На фиг.12 показано устройство 51 для обработки оптического волокна в соответствии со вторым вариантом осуществления.
Устройство 51 для обработки оптического волокна содержит, например, первый, второй и третий реакторы 3a, 3b и 3c, одну камеру 5 хранения, один всасывающий насос 7 и часть 59 контура.
Первый, второй и третий реакторы 3a, 3b и 3c заполняются газом, содержащим дейтерий, и соединяются с соединительным контуром (соединительным каналом) 60 параллельно через клапаны открыт/закрыт 7a, 7b и 7c, соответственно.
В каждом из первого, второго и третьего реакторов 3a, 3b и 3c могут размещаться, соответственно, оптические волокна 13a, 13b и 13c, намотанные на соответствующие намоточные барабаны 11a, 11b и 11с, и каждый реактор имеет отверстие (не показано), через которое соответствующие намоточные барабаны 11a, 11b и 11с могут поступать в него и извлекаться из него. Далее, первый, второй и третий реакторы 3a, 3b и 3c являются герметичными и герметично уплотненными, посредством чего создается возможность работы этих реакторов как камер декомпрессии.
Более того, открытие и закрытие клапанов V7a, V7b и V7c реакторов 3a, 3b и 3c управляется согласно программе, реализуемой в блоке 70 управления, так что, когда один из этих реакторов находится в режиме, когда реакция в нем остановлена, другие реакторы находятся в режиме работы, в котором происходит реакция (на оптическое волокно воздействуют газом, содержащим дейтерий). Работы по замене, такие как сбор и подача газа дейтерия или замена оптического волокна, могут быть осуществлены, в то время как реактор находится в режиме работы, в котором реакция остановлена.
На фиг.13 показана последовательность переключения между режимом работы, в котором реакция остановлена, и режимом работы, в котором реакция происходит, в каждом из реакторов. Как показано на фиг.13, первый, второй и третий реакторы 3a, 3b и 3c управляются программой, так что время, в котором соответствующие реакторы входят в режим, при котором реакция остановлена, является различным. То есть, когда первый реактор 3a находится в режиме работы, в котором реакция остановлена, второй и третий реакторы 3b и 3c находятся в режиме работы, в котором происходит реакция, и когда первый реактор 3a снова входит в режим работы, в котором происходит реакция, второй и третий реакторы 3b и 3c последовательно входят в режим работы, в котором реакция остановлена. Период времени режима, в котором реакция остановлена, определяется в связи с временем, требуемым для работы по замене оптического волокна и газа, содержащего дейтерий, так чтобы эти работы могли быть завершены без помех для реактора, в то время как реактор находится в режиме, при котором реакция остановлена.
Обратимся снова к фиг.12, на которой камера 5 хранения соединяется с баллоном 17 для газа, заполненным газом, содержащим дейтерий, через клапан 15 для впуска газа. Вместимость камеры 5 хранения задается такой, чтобы она была равна вместимости каждого из реакторов 3a, 3b и 3c.
Обычно, камера 5 хранения является пустой в режиме ожидания, и внутри камеры 5 хранения устанавливается давление между вакуумом и атмосферным давлением. Когда операция реакции (операция воздействия) в любом из реакторов 3a, 3b или 3c завершается, камера 5 хранения используется как удерживающая камера для временного удержания газа, содержащего дейтерий, из реактора.
Газ, содержащий дейтерий, внутри каждого из реакторов 3a, 3b и 3c ухудшается после повторного использования. Таким образом, при замене газа, содержащего дейтерий, внутри каждого из реакторов 3a, 3b и 3c камера 5 хранения может быть использована как средство подачи нового газа, содержащего дейтерий, в требуемый реактор. То есть после того как отработанный газ, содержащий дейтерий, в реакторе удаляется в атмосферу, клапан 15 для впуска газа открывается, и новый газ, содержащий дейтерий, заполняет камеру 5 хранения из баллона 17 для газа, который затем может быть подан в пустой реактор. Газ, содержащий дейтерий, может быть газовой смесью, содержащей газ дейтерий, или просто газом дейтерием.
Всасывающий насос 7 может быть либо спирального типа, либо диафрагменного типа, имеющим впускное отверстие 19 и выходное отверстие 21, при этом он представляет собой тип насоса с одним направленным потоком, в котором впуск происходит через впускное отверстие 19, и удаление происходит через выходное отверстие 21.
Часть 59 контура имеет клапаны открыт/закрыт от первого до шестого V1, V2, V3, V4, V5 и V6, причем открытие и закрытие этих клапанов управляется посредством блока 70 управления. Первый, второй и шестой клапаны V1, V2 и V6 соединяются на стороне впускного отверстия 19 всасывающего насоса 7, в то время как третий, четвертый и пятый клапаны V3, V4 и V5 соединяются на стороне, имеющей выходное отверстие 21 всасывающего насоса 7.
Более конкретно, первый клапан V1 расположен в канале 31, соединяющем впускное отверстие 19 всасывающего насоса 7 и соединительный канал 60. Второй клапан V2 расположен в канале 32, соединяющем впускное отверстие 19 всасывающего насоса 7 и камеру 5 хранения. Третий клапан V3 расположен в канале 33, соединяющем выходное отверстие 21 всасывающего насоса 7 и камеру 5 хранения. Четвертый клапан V4 расположен в канале 34, соединяющем выходное отверстие 21 всасывающего насоса 7 и соединительный канал 60.
Пятый клапан V5 и шестой клапан V6 должны быть открытыми в атмосферу. Пятый клапан V5 расположен в канале 35, проходящем от выходного отверстия 21 всасывающего насоса 7 в наружную атмосферу. Шестой клапан V6 расположен в канале 36, проходящем из соединительного канала 60 в наружную атмосферу.
Работа первого, второго и третьего реакторов 3а, 3b и 3с будет теперь описана со ссылкой на фиг.14-21, с использованием первого реактора 3a в качестве примера.
На фиг.14 показаны этапы, включенные в обработку оптического волокна с использованием первого реактора 3a, в котором на оптическое волокно воздействуют газом, содержащим дейтерий.
На этапе S201, как показано на фиг.12, внутри первого реактора 3a на оптическое волокно 13a воздействуют в течение предварительно определенного времени атмосферой газа, содержащего дейтерий.
На этапе S203, как показано на фиг.15, на которой клапан V7a первого реактора 3a находится в открытом режиме, осуществляется работа первого клапана, открывающего первый и третий клапаны V1 и V3. При этом устанавливается первый канал L-1а от первого реактора 3a по направлению к камере 5 хранения, так что газ, содержащий дейтерий, подается из первого реактора 3a внутрь камеры 5 хранения.
На этапе S205, как показано на фиг.16, клапан V7a и первый, и третий клапаны V1 и V3 закрываются снова.
На этапе S207, как показано на фиг.17, устанавливается второй канал L-2a посредством работы второго клапана, открывающего клапан V7a и шестой клапан V6, посредством этого направляя воздух из атмосферы по направлению к первому реактору 3a.
На этапе S209, как показано на фиг.18, шестой клапан V6 снова закрывается, и осуществляется работа для замены оптического волокна 5a в первом реакторе 3a, который возвращается к атмосферному давлению.
На этапе S211, как показано на фиг.19, устанавливается третий канал L-3a посредством работы третьего клапана, открывающего первый и пятый клапаны V1 и V5, и воздух вытягивается из первого реактора 3a, так что в первом реакторе 3a осуществляется декомпрессия до абсолютного давления, например ниже 20 кПа.
На этапе S213, как показано на фиг.20, клапан V7a и первый, и пятый клапаны V1 и V5 закрываются снова.
На этапе S215, как показано на фиг.21, устанавливается четвертый канал L-4a, проходящий из камеры 5 хранения в первый реактор 3a посредством работы четвертого клапана, открывающего клапан V7a и второй, и четвертые клапаны V2 и V4, так что газ, содержащий дейтерий, из камеры 5 хранения возвращается в первый реактор 3a.
На этапе S217 клапан V7a первого реактора 3a и второй, и четвертый клапаны V2 и V4 закрываются снова. С этого времени этапы от S201 до S217, показанные на фиг.12 и от 15 до 21, повторяются относительно первого реактора 3a.
Те же этапы повторяются относительно второго и третьего реакторов 3b и 3c. Например, клапан V7b второго реактора 3b открывается и закрывается вместо клапана V7a первого реактора 3a, и открытие, и закрытие от первого до шестого клапанов V1, V2, V3, V4, V5 и V6 осуществляется таким же образом, как на вышеупомянутых этапах от S203 до S217, так чтобы второй реактор 3b работал подобно первому реактору 3a.
Устройство 51 для обработки оптического волокна в соответствии со вторым вариантом осуществления настоящего изобретения может осуществлять работу, в которой на оптическое волокно 13a, 13b и 13c воздействуют атмосферой газа, содержащего дейтерий, параллельно с использованием совокупности реакторов 3a, 3b и 3c.
Система управляется так, что когда один реактор 3a из совокупности реакторов 3a, 3b и 3c находится в режиме остановки реакции, другие реакторы 3b и 3c находятся в режиме, в котором происходят реакции, поэтому газ, содержащий дейтерий, внутри реактора 3a в режиме остановки реакции может временно находиться внутри камеры 5 хранения. Соответственно, операции по замене для реактора 3a в режиме остановки реакции, такие как замена газа, содержащего дейтерий, и оптического волокна 13a, могут быть легко осуществлены. После завершения этих операций первый реактор 3a возобновляет работу режима реакции, когда газ, содержащий дейтерий, из камеры 5 хранения возвращается в реактор 3a. Одной камеры 5 хранения достаточно для совокупности реакторов 3a, 3b и 3c.
Далее, свежий газ, содержащий дейтерий, заполняет камеру 5 хранения, так чтобы отработанный газ, содержащий дейтерий, внутри реактора, который был повторно использован, мог быть удален из этого реактора и легко заменен свежим газом, содержащим дейтерий, находящимся в камере 5 хранения.
В соответствии с устройством для обработки оптического волокна согласно этому изобретению осуществляется работа первого клапана, посредством этого устанавливается первый канал для возвращения газа, содержащего дейтерий, из реактора в камеру хранения через всасывающий насос, после того как работа с использованием этого газа, содержащего дейтерий, внутри реактора завершается. При работе второго клапана устанавливается второй канал, по которому подается воздух по направлению к реактору, обеспечивая давление, являющееся атмосферным давлением, внутри реактора. Более того, при осуществлении работы третьего клапана устанавливается третий канал, по которому удаляется воздух из реактора в атмосферу через всасывающий насос, посредством этого создается декомпрессия внутри реактора. Кроме того, при осуществлении работы четвертого клапана устанавливается четвертый канал, по которому газ, содержащий дейтерий, из камеры хранения подается в реактор посредством всасывающего насоса. Соответственно, все вышеупомянутые работы могут быть осуществлены, используя один всасывающий насос.
Более того, в соответствии с устройством для обработки оптического волокна согласно этому изобретению процессы реакции на оптических волокнах могут быть осуществлены одновременно, используя множество реакторов, заполненных газом, содержащим дейтерий. Когда процесс реакции, происходящий в одном из совокупности реакторов, завершается, газ, содержащий дейтерий, из реактора может временно находиться в камере хранения. В результате этого работы по замене газа в реакторе и замене оптического волокна, помещенного в реактор, могут быть легко выполнены без помех. Даже когда процесс реакции в другом реакторе завершается, камера хранения может использоваться как удерживающая камера аналогичным образом. Соответственно, одной камеры хранения достаточно для совокупности реакторов.
Далее, свежий газ, содержащий дейтерий, заполняет камеру хранения так, чтобы отработанный газ, содержащий дейтерий, внутри реактора, который был использован повторно, мог быть удален из реактора и легко заменен свежим газом, содержащим дейтерий, находящимся в камере хранения.
В то время как изобретение было показано и описано подробно, предшествующее описание является во всех аспектах иллюстративным и не ограничительным. Поэтому понятно, что многочисленные модификации и варианты могут быть разработаны без отступления от объема изобретения.
Формула изобретения
1. Устройство для обработки оптического волокна, содержащее: камеру реактора, в которой размещается оптическое волокно; всасывающий насос, имеющий впускное отверстие и выходное отверстие; камеру хранения, в которую подается газ, содержащий дейтерий; и часть контура, включающую совокупность клапанов открыт/закрыт в совокупность путей, которые соединяют указанную камеру реактора, указанный всасывающий насос и указанную камеру хранения, причем указанная часть контура дополнительно включает:
первый канал, который открывается посредством осуществления работы первого клапана, который после завершения обработки принимает газ, содержащий дейтерий, из указанной камеры реактора из указанного впускного отверстия указанного всасывающего насоса и удаляет указанный газ, содержащий дейтерий, из указанного выходного отверстия указанного всасывающего насоса, возвращая указанный газ, содержащий дейтерий, в указанную камеру хранения;
второй канал, который открывается посредством осуществления работы второго клапана, который подает воздух в указанную камеру реактора, обеспечивая давление, являющееся атмосферным давлением, внутри указанной камеры реактора;
третий канал, который открывается посредством осуществления работы третьего клапана, который принимает воздух из указанной камеры реактора из указанного впускного отверстия указанного всасывающего насоса, и удаляет указанный воздух из указанного выходного отверстия указанного всасывающего насоса в атмосферу, осуществляя декомпрессию давления внутри указанной камеры реактора; и
четвертый канал, который открывается посредством осуществления работы четвертого клапана, который принимает газ, содержащий дейтерий, из указанной камеры хранения из указанного впускного отверстия указанного всасывающего насоса и удаляет указанный газ, содержащий дейтерий, из указанного выходного отверстия указанного всасывающего насоса, подавая указанный газ, содержащий дейтерий, в указанную камеру реактора.
2. Устройство для обработки оптического волокна для воздействия на оптическое волокно атмосферой газа, содержащего дейтерий, причем указанное устройство для обработки оптического волокна содержит: камеру реактора, в которой может размещаться оптическое волокно, и которая может быть заполнена газом, содержащим дейтерий; всасывающий насос, имеющий впускное отверстие и выходное отверстие, который удаляет газ из указанной камеры реактора и подает газ в камеру реактора;
камеру хранения, выполненную с возможностью хранения указанного газа, содержащего дейтерий, который заполняет указанную камеру реактора; и часть контура, соединяющую указанную камеру реактора, указанный всасывающий насос и указанную камеру хранения, причем указанная часть контура включает:
первый клапан открыт/закрыт, расположенный в канале, соединяющем указанное впускное отверстие указанного всасывающего насоса и указанную камеру реактора;
второй клапан открыт/закрыт, расположенный в канале, соединяющем указанное впускное отверстие указанного всасывающего насоса и указанную камеру хранения;
третий клапан открыт/закрыт, расположенный в канале, соединяющем указанное выходное отверстие указанного всасывающего насоса и указанную камеру хранения;
четвертый клапан открыт/закрыт, расположенный в канале, соединяющем указанное выходное отверстие указанного всасывающего насоса и указанную камеру реактора;
пятый клапан открыт/закрыт, расположенный в канале, который проходит из указанного выходного отверстия указанного всасывающего насоса в наружную атмосферу; и
шестой клапан открыт/закрыт, расположенный в канале, который проходит из указанной камеры реактора в наружную атмосферу.
3. Устройство для обработки оптического волокна для воздействия на оптическое волокно атмосферой газа, содержащего дейтерий, причем указанное устройство для обработки оптического волокна содержит: камеру реактора, в которой может размещаться оптическое волокно и которая может быть заполнена газом, содержащим дейтерий; всасывающий насос, имеющий впускное отверстие и выходное отверстие, который удаляет газ из указанной камеры реактора и инжектирует газ в камеру реактора;
камеру хранения, выполненную с возможностью хранения указанного газа, содержащего дейтерий, подаваемого в указанную камеру реактора; и часть контура, соединяющую указанную камеру реактора, указанный всасывающий насос и указанную камеру хранения, причем указанная часть контура включает:
первый канал для возврата газа, содержащего дейтерий, из указанной камеры реактора в указанную камеру хранения с использованием указанного всасывающего насоса, который образует открытый канал посредством открытия первого клапана открыт/закрыт, расположенного в канале, соединяющем указанную камеру реактора и указанное впускное отверстие указанного всасывающего насоса, и третьего клапана открыт/закрыт, расположенного в канале, соединяющем указанное выходное отверстие указанного всасывающего насоса и указанную камеру хранения;
второй канал для подачи воздуха в указанную камеру реактора, посредством этого обеспечивая давление внутри указанной камеры реактора таким же, как атмосферное давление, который образует открытый канал посредством открытия шестого клапана открыт/закрыт, расположенного в канале, который проходит из указанной камеры реактора в наружную атмосферу;
третий канал для удаления воздуха из указанной камеры реактора в атмосферу с использованием указанного всасывающего насоса, посредством этого понижая давление внутри указанной камеры реактора, который образует открытый канал посредством открытия указанного первого клапана открыт/закрыт и пятого клапана открыт/закрыт, расположенного в канале, проходящем из указанного выходного отверстия указанного всасывающего насоса в атмосферу; и
четвертый канал для подачи указанного газа, содержащего дейтерий, из указанной камеры хранения в указанную камеру реактора с использованием указанного всасывающего насоса, который образует открытый канал посредством открытия второго клапана открыт/закрыт, расположенного в канале, соединяющем указанную камеру хранения и указанное впускное отверстие указанного всасывающего насоса, и четвертого клапана открыт/закрыт, расположенного в канале, соединяющем указанное выходное отверстие указанного всасывающего насоса и указанную камеру реактора.
4. Устройство для обработки оптического волокна для воздействия на оптическое волокно атмосферой газа, содержащего дейтерий, причем устройство для обработки оптического волокна содержит:
совокупность камер реактора, в каждой из которых может размещаться оптическое волокно, и каждая из которых может быть заполнена газом, содержащим дейтерий;
соединительный канал, с которым указанная совокупность реакторов соединяется параллельно;
всасывающий насос, имеющий впускное отверстие и выходное отверстие, который удаляет газ из указанной совокупности камер реактора и подает газ в них;
камеру хранения, выполненную с возможностью хранения указанного газа, содержащего дейтерий, подаваемый в каждую из указанной совокупности камер реактора; и
часть контура, соединяющую указанный всасывающий насос, указанный соединительный канал и указанную камеру хранения, причем указанная часть контура включает:
первый клапан открыт/закрыт, расположенный в канале, соединяющем указанное впускное отверстие указанного всасывающего насоса и указанный соединительный канал;
второй клапан открыт/закрыт, расположенный в канале, соединяющем указанное впускное отверстие указанного всасывающего насоса и указанную камеру хранения;
третий клапан открыт/закрыт, расположенный в канале, соединяющем указанное выходное отверстие указанного всасывающего насоса и указанную камеру хранения;
четвертый клапан открыт/закрыт, расположенный в канале, соединяющем указанное выходное отверстие указанного всасывающего насоса и указанный соединительный канал;
пятый клапан открыт/закрыт, расположенный в канале, который проходит из указанного выходного отверстия указанного всасывающего насоса в наружную атмосферу; и
шестой клапан открыт/закрыт, расположенный в канале, который проходит из указанного соединительного канала в наружную атмосферу.
5. Устройство для обработки оптического волокна, содержащее: совокупность камер реактора, каждая из которых заполнена газом, содержащим дейтерий, в каждой из которых размещается оптическое волокно, так что оптическое волокно может быть установлено в них и извлечено из каждого из совокупности камер реактора;
одну камеру хранения, выполненную с возможностью хранения газа, содержащего дейтерий; и
всасывающий насос для подачи газа, содержащего дейтерий, из указанных камер реактора в указанную камеру хранения и из указанной камеры хранения в указанные камеры реактора,
в котором указанная совокупность камер реактора управляется программой блока управления, так что указанная совокупность камер реактора одна за одной входит в режим, в котором реакции не происходят, более того, когда одна камера реактора входит в режим, в котором реакции не происходят, остающиеся камеры реактора находятся в режиме работы, в котором происходят реакции, и
в котором указанная камера хранения используется, как удерживающая камера для временного удержания указанного газа, содержащего дейтерий, внутри каждой камеры реактора, в режиме при котором реакции не происходят.
6. Способ обработки оптического волокна, использующий устройство для обработки оптического волокна для воздействия на оптическое волокно атмосферой газа, содержащего дейтерий, причем указанное устройство для обработки оптического волокна содержит:
камеру реактора, в которой может размещаться оптическое волокно и которая может быть заполнена газом, содержащим дейтерий;
всасывающий насос, имеющий впускное отверстие и выходное отверстие, который удаляет газ из указанной камеры реактора и инжектирует газ в нее;
камеру хранения, выполненную с возможностью хранения указанного газа, содержащего дейтерий, заполняющего указанную камеру реактора; и часть контура, соединяющую указанную камеру реактора, указанный всасывающий насос и указанную камеру хранения, причем указанная часть контура имеет первый клапан открыт/закрыт, расположенный в канале, соединяющем указанное впускное отверстие указанного всасывающего насоса и указанную камеру реактора, второй клапан открыт/закрыт, расположенный в канале, соединяющем указанное впускное отверстие указанного всасывающего насоса и указанную камеру хранения, третий клапан открыт/закрыт, расположенный в канале, соединяющем указанное выходное отверстие указанного всасывающего насоса и указанную камеру хранения, четвертый клапан открыт/закрыт, расположенный в канале, соединяющем указанное выходное отверстие указанного всасывающего насоса и указанную камеру реактора, пятый клапан открыт/закрыт, расположенный в канале, который проходит из указанного выходного отверстия указанного всасывающего насоса в наружную атмосферу, и шестой клапан открыт/закрыт, расположенный в канале, который проходит из указанной камеры реактора в наружную атмосферу, причем указанный способ обработки оптического волокна содержит этапы, на которых:
устанавливают оптическое волокно в указанную камеру реактора; открывают указанный первый клапан открыт/закрыт и указанный пятый клапан открыт/закрыт и осуществляют декомпрессию давления внутри указанной камеры реактора через указанный всасывающий насос; открывают указанный второй клапан открыт/закрыт и указанный четвертый клапан открыт/закрыт и подают указанный газ, содержащий
дейтерий, из указанной камеры хранения в указанную камеру реактора через указанный всасывающий насос;
воздействуют на оптическое волокно внутри указанной камеры реактора указанным газом, содержащим дейтерий, в течение предварительно определенного времени;
открывают указанный первый клапан открыт/закрыт и указанный третий клапан открыт/закрыт и возвращают указанный газ, содержащий дейтерий, из указанной камеры реактора в указанную камеру хранения через указанный всасывающий насос; и
открывают указанный шестой клапан открыт/закрыт и подают воздух внутрь указанной камеры реактора, посредством этого обеспечивают давление внутри камеры реактора таким же, как атмосферное давление.
Приоритет изобретения установлен по дате подачи первых заявок №2004-120252 (пункты 1-3, 6) и №2004-120253 (пункты 4-5), поданных 15 апреля 2004 в Патентное ведомство JP.
РИСУНКИ
|
|