|
(21), (22) Заявка: 2006138654/28, 02.11.2006
(24) Дата начала отсчета срока действия патента:
02.11.2006
(46) Опубликовано: 27.08.2008
(56) Список документов, цитированных в отчете о поиске:
RU 2133479 С1, 20.07.1999. RU 2141086 С1, 20.11.1999. RU 2106677 С1, 10.03.1998. SU 771620 А, 15.10.1980. US 4539683 А, 03.09.1985.
Адрес для переписки:
107174, Москва, ул. Новая Басманная, 2, ОАО “РЖД”, Начальнику Департамента технической политики Н.Г. Шабалину
|
(72) Автор(ы):
Смагин Юрий Сергеевич (RU), Кузнецов Александр Борисович (RU), Паршиков Александр Викторович (RU), Паршикова Ольга Викторовна (RU), Кочнев Виталий Александрович (RU)
(73) Патентообладатель(и):
Открытое акционерное общество “Российские железные дороги” (ОАО “РЖД”) (RU)
|
(54) УСТРОЙСТВО И СПОСОБ ДЛЯ ЭКСПЕРИМЕНТАЛЬНОГО ОПРЕДЕЛЕНИЯ КОЛИЧЕСТВЕННЫХ И КАЧЕСТВЕННЫХ ХАРАКТЕРИСТИК СВОЙСТВ ФОРМИРОВАТЕЛЯ СИГНАЛОВ НЕПРЕРЫВНОГО КАНАЛА МНОГОЗНАЧНОЙ СИСТЕМЫ АВТОМАТИЧЕСКОЙ ЛОКОМОТИВНОЙ СИГНАЛИЗАЦИИ (ФС-ЕН)
(57) Реферат:
Изобретение относится к железнодорожной автоматике. Сущность: устройство содержит блок выходных трансформаторов, нагрузку, переносной персональный компьютер, цифровой запоминающий осциллограф, стабилизатор, модуль управления выбором кодовой комбинации и контроля состояния контактов диагностических реле, модуль управления питанием формирователя сигналов, модуль обработки и распределения команд, коммутационный модуль. Способ заключается в имитации перемычек выбора синхрогруппы и кода ФС-ЕН, получении и расшифровке фазоманипулированного сигнала, поступающего от ФС-ЕН, проверке правильности сформированной кодовой комбинации, моделировании неисправности перемычек выбора синхрогруппы и кода, подключении осциллографного модуля к соответствующему измерительному резистору в зависимости от вида требуемого измерения, управлении подачей электропитания на ФС-ЕН (норминальное, максимально и минимально допустимое напряжение питания), передаче полученных результатов в переносной персональный компьютер. Технический результат: повышение эффективности диагностики, автоматизация процесса. 2 н. и 7 з.п. ф-лы, 1 ил.
Изобретение относится к железнодорожной автоматике и предназначено для экспериментального определения количественных и качественных характеристик свойств формирователя сигналов непрерывного канала многозначной системы автоматической локомотивной сигнализации (ФС-ЕН) в условиях завода-изготовителя и в ремонтных (сервисных) подразделениях железных дорог.
Из уровня техники известен комплекс экспресс-диагностики многоканальных цифровых блоков, содержащий блок обработки данных, задатчик кода, подключенный к объекту контроля, мультиплексор, соединенный со вторым выходом блока управления, формирователь сигнатур, соединенный с выходом блока управления, формирователь сетки частот, соединенный с задатчиком кода, блоком обработки данных, блоком управления, мультиплексором и синтезатором воздействий, задатчик тестов, подключенный к мультиплексору, задатчику кода, блоку обработки данных, блоку управления и синтезатору воздействий. Блок управления через последовательное соединение задатчика образов и блока обработки данных подключен ко второму своему входу, мультиплексор подключен к задатчику кода, а через синтезатор воздействий – к четвертому входу задатчика кода и через объект контроля – к четвертому входу блока обработки данных. Второй вход задатчика тестов связан с входом, а четвертый выход блока управления – с выходом комплекса (RU 2141686, 20.11.1999).
Известен способ экспресс-диагностики многоканальных цифровых блоков, заключающийся в воздействии тестового сигнала на объект контроля, регистрации отклика объекта контроля, сравнении эталонных и зарегистрированных откликов объекта контроля. В данном способе задают в цифровом коде информационно-ценным амплитудно-временные значения тестовых сигналов и эталонных откликов объекта контроля, формируют тестовые сигналы по заданным в цифровом коде информационно-ценные амплитудно-временным значениям в заданном объеме, осуществляют воздействие на соответствующие входы объекта контроля тестовыми сигналами с заданной временной разновременностью, фиксируют отклонения от эталонных в откликах объекта контроля во временной области на соответствующее воздействие, визуализируют по окончании полного объема воздействия виды отклонений в откликах объекта контроля, возобновляют формирование тестовых сигналов по заданным в цифровом коде информационно-ценным амплитудно-временным значениям в заданном объеме до первого отклонения и периодически повторяют данное воздействие до устранения отклонения, визуально отображают принятое решение по результатам диагностики (RU 2133479, 20.07.1999).
Однако данный комплекс и способ не позволяют декодировать фазоманипулированный сигнал (ФМС), использующийся в многозначной системе автоматической локомотивной сигнализации (АЛС), а также измерить несущую частоту ФМС с требуемой точностью.
Задачей изобретения является создание устройства и способа для экспериментального определения количественных и качественных характеристик свойств формирователя сигналов непрерывного канала многозначной системы автоматической локомотивной сигнализации, обеспечивающего получение технического результата, состоящего в повышении эффективности диагностики и оценки состояния формирователя сигналов, а также в автоматизации процесса определения соответствия технических характеристик формирователя сигнала непрерывного канала многозначной системы автоматической локомотивной сигнализации требуемым значениям при изготовлении и в период использования по назначению.
Указанный технический результат достигается в устройстве для экспериментального определения количественных и качественных характеристик свойств формирователя сигналов, содержащем переносной персональный компьютер, входы и выходы которого соединены с входом-выходом цифрового запоминающего осциллографа и входом-выходом модуля обработки и распределения команд, другие входы-выходы, которого соединены
с входом-выходом модуля выбора кодовой комбинации и контроля состояния контактов диагностических реле, который организует цепи выбора кодов и синхрогрупп и передает информацию о состоянии диагностических выходов формирователя сигналов,
с входом-выходом модуля управления питанием, обеспечивающего прерывание питания формирователя сигналов и изменение величины питающего напряжения,
с входом-выходом коммутационного модуля, на входы которого поступает информация с выходов модуля управления выбором кодовой комбинации и контроля состояния контактов диагностических реле, модуля управления питанием и блока выходных трансформаторов и осуществляющего подключение измерительного входа цифрового осциллографа к каналу измерения, при этом вход блока выходных трансформаторов подключен к выходу формирователя сигналов.
Блок выходных трансформаторов является элементом выходного усилителя формирователя сигналов и служит для согласования формирователя сигналов с внешними выходными цепями.
Эквивалентом внешних цепей формирователя сигналов является нагрузка.
Модуль выбора кодовой комбинации и контроля состояния контактов диагностических реле передает информацию о состоянии диагностических выходов формирователя сигналов модулю обработки и распределения команд.
Цифровой запоминающий осциллограф представляет собой приставку, функционирующую совместно с переносным персональным компьютером и позволяющую выполнять измерения амплитудных и временных значений требуемых параметров.
К коммутационному модулю подключены каналы для измерения тока потребления, токов в цепях выбора кода и синхрогруппы и определения параметров выходного сигнала.
Состояние диагностических контактов реле непрерывно контролирует модуль обработки и распределения команд и в случае изменения их состояния отправляет телеграмму переносному персональному компьютеру, он ее принимает, обрабатывает и выводит результат на экран.
Указанный технический результат достигается также с помощью способа экспериментального определения количественных и качественных характеристик свойств формирователя сигналов, заключающегося в том, что в соответствии с командами, поступающими от переносного персонального компьютера в модуль обработки и распределения команд, формируются сигналы управления модулем выбора кодовой комбинации и контроля состояния контактов диагностических реле, имитирующим перемычки выбора кодов и синхрогрупп и передающим информацию о состоянии диагностических выходов формирователя сигналов модулю обработки и распределения команд, который также формирует сигналы управления модулем управления питанием, обеспечивающим включение, выключение, прерывание электропитания формирователя сигналов и изменение величины питающего напряжения, и коммутационным модулем, который передает информацию в модуль обработки и распределения команд и в зависимости от вида измерения осуществляет подключение к соответствующему каналу измерения измерительный вход цифрового осциллографа, выполняющего измерения амплитудных и временных значений требуемых параметров, а согласование с внешними выходными цепями происходит в блоке выходных трансформаторов, при этом осуществляется получение и расшифровка поступающего от формирователя сигналов фазоманипулированного сигнала, проверка правильности сформированной кодовой комбинации, моделирование неисправности перемычек выбора синхрогруппы и кода, и полученные результаты регистрируются и визуально отображаются на экране переносного персонального компьютера.
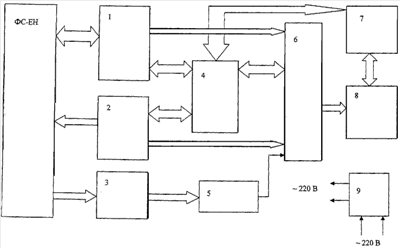
На чертеже представлена структурная схема устройства для экспериментального определения количественных и качественных характеристик свойств ФС-ЕН.
Устройство и способ предназначены для экспериментального определения количественных и качественных характеристик свойств ФС-ЕН в условиях завода-изготовителя и в ремонтных (сервисных) подразделениях железных дорог.
Устройство для экспериментального определения количественных и качественных характеристик свойств ФС-ЕН построено на базе переносного персонального компьютера, входящего в его состав и предназначенного для поддержки программного обеспечения при проведении тестирования ФС-ЕН. Связь устройства тестирования с персональным компьютером осуществляется по интерфейсу USB.
В состав устройства входят: блок выходных трансформаторов 3, нагрузка 5, переносной персональный компьютер 7 (ППК), цифровой запоминающий осциллограф 8, стабилизатор 9, модуль управления выбором кодовой комбинации и контроля состояния контактов диагностических реле 1, модуль управления питанием формирователя сигналов 2, модуль обработки и распределения команд 4, коммутационный модуль 6.
Переносной персональный компьютер 7 формирует управляющие команды для модуля обработки и распределения команд 4 и цифрового запоминающего осциллографа 8 АСК, обработки, регистрации и отображения полученной измерительной и тестовой информации, формирования протокола проверки тестируемого ФС-ЕН.
Устройство для экспериментального определения количественных и качественных характеристик свойств ФС-ЕН в соответствии с командами, поступающими от переносного персонального компьютера 7, реализует следующие функции:
– имитирует перемычки выбора синхрогруппы и кода ФС-ЕН;
– получает и расшифровывает фазоманипулированный сигнал (ФМС), поступающий от ФС-ЕН, и проверяет правильность сформулированной кодовой комбинации;
– измеряет несущую частоту ФМС;
– моделирует неисправности перемычек выбора синхрогруппы и кода;
– в зависимости от вида требуемого измерения осуществляет подключение осциллографного модуля к соответствующему измерительному резистору;
– управляет подачей электропитания на ФС-ЕН (номинальное, максимально и минимально допустимое напряжение питания);
– полученные результаты передает в переносной персональный компьютер.
Устройство для экспериментального определения количественных и качественных характеристик свойств ФС-ЕН позволяет оценить состояние ФС-ЕН по следующим критериям:
– время запуска и установления выходных параметров с момента включения питания ФС-ЕН;
– время перезапуска при прерывании питания на время 1,3 с;
– соответствие уровня напряжения выходного сигнала ФС-ЕН норме;
– соответствие величины несущей частоты норме;
– соответствие изменений фазы несущей частоты задаваемым логическим значениям кодовых комбинаций;
– соответствие величины токов в цепях выбора кодовой комбинации норме;
– соответствие состояния диагностических выходов ФС-ЕН режиму функционирования.
Устройство для экспериментального определения количественных и качественных характеристик свойств ФС-ЕН обеспечивает проверку состояния ФС-ЕН при моделировании следующих неисправностей:
– отсутствие сигнала выбора кода в обоих подканалах;
– наличие сигнала выбора кода только в одном из подканалов;
– замыкание входов выбора кодов между собой каждого из подканалов.
Переносной персональный компьютер 7 формирует и передает управляющие команды в модуль обработки и распределения команд 4 и в цифровой осциллограф 8, принимает информацию от этих модулей, обрабатывает ее, регистрирует и отображает на экране.
Модуль обработки и распределения команд 4 принимает управляющие команды от переносного персонального компьютера 7, обрабатывает их и формирует сигналы управления модулями кодовой комбинации и контроля состояния контактов диагностических реле 1, модулем управления питанием 2 и коммутационным модулем 6, отправляет отчет о выполняемых операциях и изменениях состояния диагностических выходов ФС-ЕН в ППК.
Модуль управления выбором кодовой комбинации и контроля состояния контактов диагностических реле 1 организует цепи выбора кодов и синхрогрупп на основании сигналов управления от модуля обработки и распределения команд 4. Кроме этого предает модулю обработки и распределения команд 4 информацию о состоянии диагностических выходов ФС-ЕН.
Модуль управления питанием 2 в соответствии с сигналами управления обеспечивает включение, выключение, прерывание электропитания ФС-ЕН, а также изменение величины питающего напряжения (увеличение на 10%, уменьшение на 15%).
Блок выходных трансформаторов 3 является элементом выходного усилителя ФС-ЕН и служит для его согласования с внешними выходными цепями. Эквивалентом внешних цепей ФС-ЕН, входящим в состав устройства для экспериментального определения количественных и качественных характеристик свойств ФС-ЕН, является нагрузка (активное сопротивление).
Цифровой запоминающий Осциллограф 8 представляет собой сертифицированное устройство, функционирующее совместно с переносным персональным компьютером 7, позволяющее выполнять измерения амплитудных и временных значений требуемых параметров (время запуска, время перезапуска), параметров выходного сигнала ФС-ЕН и передачу данных в переносной персональный компьютер 7.
Коммутационный модуль 6 в зависимости от вида измерения осуществляет подключение измерительного входа цифрового осциллографа 8 к соответствующему каналу измерения. К коммутационному модулю 6 подключены каналы для измерения тока потребления; токов в цепях выбора кода и синхрогруппы; определения параметров выходного сигнала.
Стабилизатор 9 автоматически поддерживает электропитание формирователя сигналов с заданной погрешностью.
Экспериментальное определение количественных и качественных характеристик свойств формирователя сигналов происходит следующим образом. В соответствии с командами, поступающими от переносного персонального компьютера 7 в модуль обработки и распределения команд 4, формируются сигналы управления модулем выбора кодовой комбинации и контроля состояния контактов диагностических реле 1, имитирующим перемычки выбора кодов и синхрогрупп и передающим информацию о состоянии диагностических выходов формирователя сигналов модулю обработки и распределения команд 4. При этом модуль обработки и распределения команд 4 также формирует сигналы управления модулем управления питанием 2, обеспечивающим включение, выключение, прерывание электропитания формирователя сигналов и изменение величины питающего напряжения, и коммутационным модулем 6, который передает информацию в модуль обработки и распределения команд 4 и в зависимости от вида измерения осуществляет подключение к соответствующему каналу измерения измерительный вход цифрового осциллографа 8. Цифровой осциллограф 8 выполняет измерения амплитудных и временных значений требуемых параметров. Согласование с внешними выходными цепями происходит в блоке выходных трансформаторов 3, при этом осуществляется получение и расшифровка поступающего от формирователя сигналов ФМС, проверка правильности сформированной кодовой комбинации, моделирование неисправности перемычек выбора синхрогруппы и кода, и полученные результаты регистрируются и визуально отображаются на экране переносного персонального компьютера.
Устройство для экспериментального определения количественных и качественных характеристик свойств ФС-ЕН обеспечивает автоматический и выборочный режимы тестирования ФС-БН.
В выборочном режиме работы пользователь посредством переносного персонального компьютера 7 может:
– задать код и синхрогруппу;
– выбрать уровень напряжения питания;
– включить, выключить питание;
– прервать питание на время, равное 1,3 с;
– измерять ток потребления и определять потребляемую мощность;
– определять номер кодовой комбинации, содержащийся в выходном сигнале, величины токов в цепях выбора кода и синхрогруппы, амплитуды выходного сигнала, выходной мощности, несущей частоты, а также соответствие этих параметров норме;
– контролировать состояние диагностических контактов реле.
В случае когда пользователь задает код и синхрогруппу, модуль обработки и распределения команд 4 получает, обрабатывает управляющую команду от переносного персонального компьютера 7 и формирует команду для модуля управления выбором кодовой комбинации и контроля состояния контактов диагностических реле 1, который в свою очередь организует цепи выбора кода и синхрогруппы. Также модуль обработки и распределения команд 4 формирует команду коммутационному модулю 6 для подключения к цифровому осциллографу 8 требуемого измерительного канала. Цифровой осциллограф 8 передает полученные данные от коммутационного модуля 6 переносному персональному компьютеру 7, а он уже их обрабатывает и выводит результаты на экран.
При выборе уровня напряжения питания переносной персональный компьютер 7 формирует и передает управляющую команду модулю обработки и распределения команд 4, он команду принимает, обрабатывает и формирует управляющую команду модулю управления питанием 2 ФС-ЕН, который в свою очередь в соответствии с полученной командой устанавливает выбранный пользователем уровень напряжения питания ФС-ЕН.
При включении или выключении питания переносной персональный компьютер 7 формирует и передает управляющую команду модулю обработки и распределения команд 4, он команду принимает, обрабатывает и формирует управляющую команду модулю управления питанием 2 ФС-ЕН, который в свою очередь в соответствии с полученной командой включает или выключает напряжение питания ФС-ЕН.
Прерывание питания на время, равное 1,3 с, осуществляется следующим образом: переносной персональный компьютер 7 формирует управляющую команду модулю обработки и распределения команд 4. Модуль обработки и распределения команд 4 команду принимает, обрабатывает и формирует управляющую команду модулю управления питанием 2 ФС-ЕН, который в свою очередь в соответствии с полученной командой отключает напряжение питания ФС-ЕН на время 1,3 с. Модуль обработки и распределения команд 4 формирует управляющую команду коммутационному модулю 6. Коммутационный модуль 6 команду принимает, обрабатывает и подключает к цифровому осциллографу 8 соответствующий измерительный канал. Цифровой осциллограф 8 измеряет требуемые параметры в соответствии с командой от переносного персонального компьютера 7 и полученную информацию передает переносному персональному компьютеру 7, который полученную информацию обрабатывает и выводит результат на экран.
В случае когда пользователю необходимо измерить токи в цепях выбора кода и синхрогруппы, амплитуду выходного сигнала, выходную мощность, несущую частоту, определить номер кода и синхрагруппы, содержащийся в выходном сигнале, переносной персональный компьютер 7 формирует и передает управляющую команду модулю обработки и распределения команд 4, который принимает, обрабатывает и формирует команду коммутационному модулю 6. Коммутационный модуль 6 получает, обрабатывает команду и подключает к цифровому осциллографу 8 соответствующий измерительный канал. Цифровой осциллограф 8 измеряет требуемые параметры в соответствии с командой от переносного персонального компьютера 7 и полученную информацию передает переносному персональному компьютеру 7, который полученную информацию обрабатывает, определяет потребляемую мощность и выводит результат на экран.
Состояние диагностических контактов реле непрерывно контролирует модуль обработки и распределения команд 4 и в случае изменения их состояния отправляет телеграмму переносному персональному компьютеру 7, он ее принимает и обрабатывает и выводит результат на экран.
Автоматический режим тестирования осуществляется без участия оператора и обеспечивает:
– реализацию функций блоков, входящих в состав устройства для экспериментального определения количественных и качественных характеристик свойств ФС-ЕН;
– сравнение полученных параметров с нормами и идентификацию «годен-негоден»;
– формирование протокола тестирования.
Формула изобретения
1. Устройство для экспериментального определения количественных и качественных характеристик свойств формирователя сигналов, содержащее переносной персональный компьютер, входы и выходы которого соединены с входом-выходом цифрового запоминающего осциллографа и входом-выходом модуля обработки и распределения команд, другие входы-выходы которого соединены
с входом-выходом модуля выбора кодовой комбинации и контроля состояния контактов диагностических реле, который организует цепи выбора кодов и синхрогрупп и передает информацию о состоянии диагностических выходов формирователя сигналов,
с входом-выходом модуля управления питанием, обеспечивающего прерывание питания формирователя сигналов и изменение величины питающего напряжения,
с входом-выходом коммутационного модуля, на входы которого поступает информация с выходов модуля управления выбором кодовой комбинации и контроля состояния контактов диагностических реле, модуля управления питанием и блока выходных трансформаторов и осуществляющего подключение измерительного входа цифрового осциллографа к каналу измерения, при этом вход блока выходных трансформаторов подключен к выходу формирователя сигналов.
2. Устройство по п.1, в котором блок выходных трансформаторов является элементом выходного усилителя формирователя сигналов.
3. Устройство по п.2, в котором блок выходных трансформаторов служит для согласования формирователя сигналов с внешними выходными цепями.
4. Устройство по п.3, в котором эквивалентом внешних цепей формирователя сигналов является нагрузка.
5. Устройство по п.1, в котором модуль выбора кодовой комбинации и контроля состояния контактов диагностических реле передает информацию о состоянии диагностических выходов формирователя сигналов модулю обработки и распределения команд.
6. Устройство по п.1, в котором цифровой запоминающий осциллограф представляет собой приставку, функционирующую совместно с переносным персональным компьютером и позволяющую выполнять измерения амплитудных и временных значений требуемых параметров.
7. Устройство по п.1, в котором к коммутационному модулю подключены каналы для измерения тока потребления, токов в цепях выбора кода и синхрогруппы и определения параметров выходного сигнала.
8. Устройство по п.1, в котором состояние диагностических контактов реле непрерывно контролирует модуль обработки и распределения команд и в случае изменения их состояния отправляет телеграмму переносному персональному компьютеру, он ее принимает, обрабатывает и выводит результат на экран.
9. Способ экспериментального определения количественных и качественных характеристик свойств формирователя сигналов, заключающийся в том, что в соответствии с командами, поступающими от переносного персонального компьютера в модуль обработки, и распределения команд, формируются сигналы управления модулем выбора кодовой комбинации и контроля состояния контактов диагностических реле, имитирующим перемычки выбора кодов и синхрогрупп и передающим информацию о состоянии диагностических выходов формирователя сигналов модулю обработки и распределения команд, который также формирует сигналы управления модулем управления питанием, обеспечивающим включение, выключение, прерывание электропитания формирователя сигналов и изменение величины питающего напряжения, и коммутационным модулем, который передает информацию в модуль обработки и распределения команд и в зависимости от вида измерения осуществляет подключение к соответствующему каналу измерения, измерительный вход цифрового осциллографа, выполняющего измерения амплитудных и временных значений требуемых параметров, а согласование с внешними выходными цепями происходит в блоке выходных трансформаторов, при этом осуществляется получение и расшифровка поступающего от формирователя сигналов фазоманипулированного сигнала, проверка правильности сформированной кодовой комбинации, моделирование неисправности перемычек выбора синхрогруппы и кода, и полученные результаты регистрируются и визуально отображаются на экране переносного персонального компьютера.
РИСУНКИ
MM4A – Досрочное прекращение действия патента СССР или патента Российской Федерации на изобретение из-за неуплаты в установленный срок пошлины за поддержание патента в силе
Дата прекращения действия патента: 03.11.2008
Извещение опубликовано: 27.12.2009 БИ: 36/2009
NF4A – Восстановление действия патента СССР или патента Российской Федерации на изобретение
Дата, с которой действие патента восстановлено: 27.12.2009
Извещение опубликовано: 27.12.2009 БИ: 36/2009
|