|
|
(21), (22) Заявка: 2006144034/28, 11.12.2006
(24) Дата начала отсчета срока действия патента:
11.12.2006
(46) Опубликовано: 27.08.2008
(56) Список документов, цитированных в отчете о поиске:
RU 2220427 C2, 27.12.2003. RU 2192650 C2, 10.11.2002. RU 2263325 C2, 20.02.2005. US 4392110 A, 05.07.1983.
Адрес для переписки:
410071, г.Саратов, ул. Шелковичная, 186, ОАО “НИТИ-ТЕСАР”, пат.пов. Н.Н. Романовой
|
(72) Автор(ы):
Бакаев Вячеслав Александрович (RU), Козлов Феликс Алексеевич (RU), Салманов Алексей Владимирович (RU)
(73) Патентообладатель(и):
Открытое акционерное общество “Научно-исследовательский технологический институт “НИТИ-ТЕСАР” (ОАО “НИТИ-ТЕСАР”) (RU)
|
(54) СПОСОБ И УСТРОЙСТВО КОНТРОЛЯ ПРОБИВНОГО НАПРЯЖЕНИЯ ЖИДКИХ ДИЭЛЕКТРИКОВ
(57) Реферат:
Изобретение относится к контрольно-измерительной технике и может быть использовано для экспресс-контроля жидких диэлектриков на углеводородной основе. Способ заключается в подаче напряжения с нарастающей амплитудой на электроды испытательной ячейки. После первого электрического пробоя при напряжении Unp1 в межэлектродный зазор вводят пластину из диэлектрического материала, подают и выдерживают в течение 20-30 с напряжение на электроды меньше пробивного напряжения пластины, но больше пробивного напряжения испытуемого жидкого диэлектрика. Извлекают пластину из зазора и вновь подают напряжение на электроды до электрического пробоя испытуемого жидкого диэлектрика при напряжении Unp2, которое принимают за пробивное напряжение. Устройство для осуществления способа содержит испытательную ячейку, повышающий трансформатор, схемы управления, формирования сигнала пробоя, удвоения напряжения, масштабирования, измеритель, генератор пилообразного напряжения, четыре ключа, таймер, схему ИЛИ, электромагнит, ограничитель тока, пластину из диэлектрического материала. Изобретение обеспечивает снижение трудоемкости, повышение точности при контроле пробивного напряжения жидких диэлектриков, а также диагностику состава загрязнителя. 2 н. и 1 з.п. ф-лы, 3 ил.
Изобретение относится к контрольно-измерительной технике и может быть использовано для экспресс-контроля жидких диэлектриков (ЖД) на углеводородной основе.
Известен способ и аппарат для определения пробивного напряжения ЖД в испытательной ячейке (паспорт 2ДЕ.6.040ПП на аппарат типа АИМ-90). Изготовитель – фирма “Мосрентген”, Россия.
Аппарат АИМ-90 состоит из повышающего трансформатора, собранного по схеме автотрансформатора, регулятор которого присоединен к электромеханическому приводу с воздушным разрядником. Электроды испытательной ячейки через разъем подключены к обмотке трансформатора, а к регулятору присоединен индикатор. Напряжение на электродах изменяют вручную со скоростью примерно 2 кВ/с, а напряжение, зафиксированное на индикаторе в момент пробоя между электродами, принимают за пробивное напряжение ЖД.
Частицы загрязнителя (ЧЗ), количество и состав которых зависит от состояния ЖД, случайным образом распределяются в испытательной ячейке, и при циклических испытаниях с перемешиванием испытываемой порции после электрического пробоя ЖД содержание ЧЗ в зазоре будет меняться, к тому же при электрическом пробое дополнительно появятся частицы сажи и продукты распада компонентов ЖД.
Сравнительно небольшие размеры электродов и межэлектродного зазора, высокое напряжение, прикладываемое к электродам, способствуют поляризации ЧЗ, которые притягиваются к поверхности электродов, оставаясь на их поверхности после отключения напряжения. При очистке вручную зазора с помощью диэлектрической пластины из комплекта принадлежностей ЧЗ, удерживаемые на поверхности электродов за счет остаточного потенциала, из зазора не удаляются. Для повышения достоверности результатов выполняют несколько циклов испытаний одной порции ЖД, чередуя измерения с перемешиванием ЖД, и вычисляют среднее арифметическое значение пробивного напряжения. Это увеличивает трудоемкость испытаний.
Известны способ и полуавтоматический высоковольтный аппарат 16-0915 для испытаний напряжения пробоя электроизоляционных масел германской фирмы Petrotest Instruments Gmb H S Со (лабораторное оборудование для контроля качества нефтепродуктов. Вып.10 Petrotest 1996, с. 18).
Аппарат включает в себя повышающий трансформатор, схему управления, привод, регулятор напряжения и индикатор. На электроды испытательной ячейки, содержащей порцию ЖД, подается нарастающее переменное напряжение до момента электрического пробоя слоя ЖД между электродами. Напряжение в момент пробоя принимается за пробивное напряжение ЖД.
Очистку межэлектродного зазора от продуктов распада и горения проводят взаимным вращением корпуса испытательной ячейки и электродов, расположенных несоосно. При этом ЧЗ остаются в испытательной ячейке и при скоростях перемещения элементов конструкции, исключающих появление газовых пузырьков, не все ЧЗ отделяются от поверхности электродов.
Для повышения точности испытания повторяют несколько раз. Это увеличивает трудоемкость, а для вращения блока электродов в испытательной ячейке требуется специальный механизм, что усложняет конструкцию.
Известны способ и устройство для экспресс-контроля пробивного напряжения ЖД (RU 2220427, С2G 0112 31/12, 31/14, 2003 г. – взято за прототип).
Для измерения пробивного напряжения на электроды подается линейно изменяющееся напряжение. Причем расстояние между электродами и наибольшее напряжение, подаваемое на электроды, уменьшены в кратное число раз в сравнении с нормированным значением зазора в ячейке и пробивного напряжения ЖД.
При испытаниях на электроды подается линейно изменяющееся напряжение. Устройство, реализующее способ экспресс-контроля пробивного напряжения содержит испытательную ячейку, электроды которой присоединены ко вторичной обмотке повышающего трансформатора, а первичная обмотка через схему преобразования подключена к генератору пилообразного напряжения, связанному со схемой управления и через схему масштабирования – с измерителем, который в свою очередь соединен со схемой определения момента электрического пробоя слоя ЖД между электродами в испытательной ячейке.
Достоинство – повышение электробезопасности, сокращение времени контроля.
К недостатку можно отнести увеличение вероятности попадания ЧЗ в небольшой по величине зазор, что увеличивает разброс показаний, а также усложняет очистку зазора, так как поток ЖД с допустимым расходом не может отделить осевшие на поверхность электродов ЧЗ, а с увеличением расхода образуются газовые пузырьки, влияющие на величину пробивного напряжения. Поэтому для очистки зазора, в том числе от нагара, требуется время. Данный способ не позволяет достоверно определить наличие и состав ЧЗ в порции ЖД.
Технический результат изобретения – снижение трудоемкости, повышение точности и диагностика загрязнителя при испытаниях пробивного напряжения ЖД.
Единый технический результат при осуществлении группы изобретений достигается тем, что в способе контроля пробивного напряжения жидких диэлектриков путем подачи напряжения с нарастающей амплитудой на электроды испытательной ячейки и измерения пробивного напряжения Unpi в нескольких последовательных циклах испытаний и вычисления среднего арифметического значения Unp.cp согласно изобретению после первого электрического пробоя при напряжении Unp1 слоя жидкого диэлектрика в межэлектродный зазор вводят плоскую пластину из диэлектрического материала, пробивное напряжение которого больше пробивного напряжения жидкого диэлектрика, подают на электроды напряжение с нарастающей амплитудой до значения, меньшего пробивного напряжения материала плоской пластины из диэлектрического материала и большего пробивного напряжения жидкого диэлектрика, и выдерживают его на электродах в течение 20-30 с, после чего напряжение от электродов отключают, извлекают из зазора плоскую диэлектрическую пластину, подают на электроды напряжение с нарастающей амплитудой до электрического пробоя жидкого диэлектрика и измеряют напряжение Unp2, которое принимают за величину пробивного напряжения жидкого диэлектрика.
Указанный единый технический результат при осуществлении группы изобретений по объекту – устройству – достигается тем, что в устройство для контроля пробивного напряжения жидких диэлектриков, содержащее испытательную ячейку, повышающий трансформатор, схемы управления, формирования сигнала пробоя, удвоения напряжения, масштабирования и измеритель, а также генератор пилообразного напряжения и два разнополярных ключа, согласно изобретению дополнительно введены таймер, третий и четвертый ключи, схема ИЛИ, электромагнит, ограничитель тока, плоская пластина из диэлектрического материала, причем вход таймера подключен к выходу схемы формирования сигнала пробоя, при этом первый выход таймера подключен ко входу схемы управления, а второй его выход – к первому входу схемы ИЛИ, выход которой через четвертый ключ присоединен к обмотке электромагнита, якорь которого соединен с плоской диэлектрической пластиной, имеющей возможность перемещаться в плоскости между электродами, при этом первый выход схемы управления подключен ко входу третьего ключа, который с соединенным с ним последовательно ограничителем тока подключен параллельно электродам испытательной ячейки.
Технический эффект достигается и в том случае, когда в заявляемое устройство дополнительно введены выпрямитель и коммутатор, причем выпрямитель включен между четвертым ключом и обмоткой электромагнита, а нормально замкнутые контакты коммутатора включены параллельно выпрямителю, обмотка же коммутатора включена на пятый выход схемы управления.
Время выдержки и соотношение измеряемых величин установлены из условия сокращения времени и обеспечения достоверности результатов испытаний.
Экспериментально определено, что время выдержки напряжения на электродах для минимизации времени цикла при обеспечении эффективности поляризации должно быть в пределах 20-30 с.
При уменьшении времени выдержки поляризация проходит неэффективно, а при увеличении времени выдержки необоснованно увеличиваются энергозатраты.
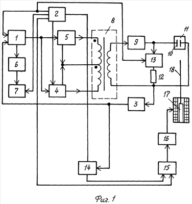
На фиг.1 представлена структурная схема устройства контроля пробивного напряжения жидкого диэлектрика.
На фиг.2 представлена схема для очистки межэлектродного зазора.
На фиг.3 представлены временные диаграммы изменения напряжения на элементах устройства контроля пробивного напряжения:
а) схема управления, Uу;
б) генератор пилообразного напряжения, Uг;
в) вторичная обмотка трансформатора Uтр;
г) схема удвоения напряжения, Uн;
д) схема формирования сигнала пробоя, Uп;
е) таймер, Uт;
ж) схема ИЛИ, Uи;
з) электромагнит, Uэ.
Сведения, подтверждающие возможность осуществления каждого объекта заявленной группы изобретений, с получением указанного технического результата.
По объекту – способу.
Проводят один цикл испытаний известным способом, а при втором цикле испытаний в зазор помещают ДП и прикладывают напряжение выше, чем пробивное напряжение ЖД, но ниже, чем у материала ДП. Этим обеспечиваются условия для поляризации ДП и ЧЗ. Так как полярность напряжения на электродах не меняется, заряды на ДП и ЧЗ также не изменяются, и частицы сохраняют ориентацию по линиям напряженности электрического поля. Под действием сил притяжения между электродами ЧЗ оседают на ДП и вместе с ней удаляются из межэлектродного зазора. Этим уменьшается дестабилизирующий фактор при измерениях, повышается достоверность результатов испытаний, что исключает необходимость проведения избыточного числа циклов испытаний, а следовательно, снижается трудоемкость. При этом за счет возвратно-поступательных движений ДП в межэлектродном зазоре проводится автоматическая очистка зазора и электродов.
По объекту – устройству.
Устройство содержит генератор пилообразного напряжения 1, первый вход которого присоединен к первому выходу схемы управления 2, а второй – к схеме формирования сигнала пробоя 3. Первый выход генератора пилообразного напряжения 1 присоединен к соединенным первым входам первого 4 и второго 5 разнополярных ключей, а второй выход генератора пилообразного напряжения 1 через схему масштабирования 6 соединен с первым входом измерителя 7, второй вход которого присоединен ко второму выходу схемы управления 2. Вторые входы первого 4 и второго 5 разнополярных ключей присоединены к третьему и четвертому выходам схемы управления 2 соответственно, а первый и второй выходы каждого из первого 4 и второго 5 разнополярных ключей присоединены соответственно к началу и концу двух половин первичной обмотки повышающего трансформатора 8, включенных последовательно-согласно. Вторичная обмотка трансформатора 8 одним концом через схему удвоения напряжения 9, а вторым концом, соединенным со входом схемы формирования сигнала пробоя 3, присоединена параллельно электродам 10 испытательной ячейки 11.
Параллельно электродам 10 подключены соединенные последовательно ограничитель тока 12 и третий ключ 13, вход которого присоединен к первому выходу схемы управления 2. Выход схемы формирования сигнала пробоя 3 подключен ко входу таймера 14, первым выходом присоединенного ко входу схемы управления 2, а вторым – к первому входу схемы ИЛИ 15, второй вход схемы ИЛИ 15 подключен к пятому выходу схемы управления 2, при этом выход схемы ИЛИ 15 через четвертый ключ 16 подключен к обмотке электромагнита 17, к якорю которого неподвижно прикреплена плоская диэлектрическая пластина 18.
Для очистки поверхности электродов от нагара четвертый ключ 16 (фиг.2) присоединен к обмотке электромагнита 17 через выпрямитель 19, параллельно которому подключены нормально замкнутые контакты 20 коммутатора 21, присоединенного к пятому выходу схемы управления 2.
Работа устройства при испытании ЖД осуществляется следующим образом.
В испытательную ячейку 11 помещают порцию ЖД. При включении устройства начинается первый цикл испытаний (фиг.3а, момент t1), в котором схема управления 2 устанавливает в исходное состояние измеритель 7, а также отключает напряжение от электродов 10, подавая сигнал управления на третий ключ 13, который открывается, и через ограничитель тока 12 и открытый ключ 13 накопительный конденсатор в схеме удвоения напряжения 9 разряжается. Одновременно с этим по команде со схемы управления 2 запускается генератор пилообразного напряжения 1 (фиг.3б), напряжение с которого через первый 4 и второй 5 разнополярные ключи подключается к концам двух половин первичной обмотки повышающего трансформатора 8, а со вторичной обмотки повышенное напряжение (фиг.3в) подается на схему удвоения напряжения 9. В результате на электроды 10 с момента t1 подается постоянное напряжение с нарастающей амплитудой (фиг.3г). Момент пробоя слоя испытуемого ЖД между электродами 10 фиксирует схема формирования сигнала пробоя 3 (фиг.3д, момент t2). Этот сигнал используется для запуска таймера 14 (фиг.3е), возврата генератора пилообразного напряжения 1 в исходное положение (фиг.3б). Одновременно напряжение с генератора пилообразного напряжения 1 через схему масштабирования 6 подается на измеритель 7 и фиксируется как величина пробивного напряжения Unp1.
Таймер 14 отсчитывает интервал времени t2t3 (фиг.3е) и с момента времени t3 до момента времени t5 (фиг.3ж) схема ИЛИ 15 подает команду на четвертый ключ 16, переменное напряжение с которого подается через нормально замкнутые контакты 20 на обмотку электромагнита 17 (фиг.3з), якорь которого перемещаясь устанавливает ДП между электродами 10. С момента времени t3 начинается второй цикл испытаний.
Со схемы управления 2 в момент времени t3 поступает сигнал, которым запускается генератор пилообразного напряжения 1, и с помощью первого 4 и второго 5 разнополярных ключей, трансформатора 8, схемы удвоения напряжения 9, как и в первом цикле испытаний, на электроды 10 подается пилообразное напряжение, нарастающее до максимального значения, определяемого предельным значением напряжения генератора пилообразного напряжения 1 в момент времени t4, который не меняется до момента времени t5 (фиг.3б). По окончании установленного таймером 15 интервала времени t3, t5, примерно 20-30 с, второй цикл испытаний заканчивается. По команде с таймера 14 схема ИЛИ 15 отключает через ключ 16 питание от обмотки электромагнита 17 (фиг.3ж), якорь которого выводит ДП из зазора между электродами 10, вместе с ЧЗ на ее поверхности. По команде со схемы управления 2 в момент времени t5 через ограничитель тока 12 и ключ 13 накопительный конденсатор схемы удвоения напряжения 9 разряжается и напряжение на электродах 10 уменьшается. В момент времени t6 по команде со схемы управления 2 (фиг.3а) начинается третий цикл испытаний, аналогичный по своему содержанию первому циклу испытаний, когда на электроды 10 подается пилообразное напряжение.
В момент времени t7, когда напряжение между электродами 10 будет равно пробивному напряжению (фиг.3г) слой ЖД между электродами пробивается, схема формирования сигнала пробоя 3 подает команду на установление генератора пилообразного напряжения 1 в исходное состояние, а напряжение в момент времени t7 электрического пробоя слоя ЖД после пропорционального изменения схемой масштабирования 6 поступает на измеритель 7 и фиксируется как величина пробивного напряжения Unp2.
По команде со схемы управления 2 в момент времени t7 (фиг.3а) все элементы устройства возвращаются в исходное состояние.
Для механической очистки поверхности электродов 10 от нагара четвертый ключ 16 присоединяется через выпрямитель 19, параллельно которому включены нормально замкнутые контакты 20 коммутатора 21, подключенного к пятому выходу схемы управления 2.
Для очистки.
Схема управления 2 с пятого выхода подает команду на коммутатор 21, контакты 20 которого размыкаются, и одновременно команда через схему ИЛИ 15 подается на ключ 16. В результате напряжение ключа 16 выпрямляется и с выхода выпрямителя 19 однополупериодное напряжение подается на обмотку электромагнита. В результате якорь, а вместе с ним и плоская диэлектрическая пластина 18 совершают возвратно-поступательное движение, в плоскости между электродами 10 и за счет трения между ДП и поверхностью электродов 10 последние очищаются от нагара.
Техническая эффективность от использования заявленной группы изобретений достигается за счет уменьшения влияния дестабилизирующего фактора, которым является ЧЗ, на конечный результат измерений пробивного напряжения порции ЖД, что повышает точность измерений. Исключение из зазора электропроводящих частиц дает возможность сократить число циклов испытаний для набора статистических данных с целью учета влияния факторов со случайным проявлением.
Формула изобретения
1. Способ контроля пробивного напряжения жидких диэлектриков путем подачи напряжения с нарастающей амплитудой на электроды испытательной ячейки и измерения пробивного напряжения Unp1 в нескольких последовательных циклах испытаний и вычисления среднего арифметического значения Unp.cp., отличающийся тем, что после первого электрического пробоя при напряжении Unp1 слоя жидкого диэлектрика в межэлектродный зазор вводят плоскую пластину из диэлектрического материала, пробивное напряжение которого больше пробивного напряжения жидкого диэлектрика, подают на электроды напряжение с нарастающей амплитудой до значения, меньшего пробивного напряжения материала плоской пластины из диэлектрического материала и большего пробивного напряжения жидкого диэлектрика и выдерживают его на электродах в течение 20-30 с, после чего напряжение от электродов отключают, извлекают из зазора плоскую диэлектрическую пластину, подают на электроды напряжение с нарастающей амплитудой до электрического пробоя жидкого диэлектрика и измеряют напряжение Unp2, которое принимают за величину пробивного напряжения жидкого диэлектрика.
2. Устройство для контроля пробивного напряжения жидких диэлектриков, содержащее испытательную ячейку, повышающий трансформатор, схемы управления, формирования сигнала пробоя, удвоения напряжения, масштабирования и измеритель, а также генератор пилообразного напряжения и два разнополярных ключа, отличающееся тем, что в него дополнительно введены таймер, третий и четвертый ключи, схема ИЛИ, электромагнит, ограничитель тока, плоская пластина из диэлектрического материала, причем вход таймера подключен к выходу схемы формирования сигнала пробоя, при этом первый выход таймера подключен ко входу схемы управления, а второй его выход – к первому входу схемы ИЛИ, выход которой через четвертый ключ присоединен к обмотке электромагнита, якорь которого соединен с плоской диэлектрической пластиной, имеющей возможность перемещаться в плоскости между электродами, при этом первый выход схемы управления подключен ко входу третьего ключа, который с соединенным с ним последовательно ограничителем тока подключен параллельно электродам испытательной ячейки.
3. Устройство по п.1, отличающееся тем, что в него дополнительно введены выпрямитель и коммутатор, причем выпрямитель включен между четвертым ключом и обмоткой электромагнита, а нормально замкнутые контакты коммутатора включены параллельно выпрямителю, обмотка же коммутатора включена на пятый выход схемы управления.
РИСУНКИ
|
|