|
|
(21), (22) Заявка: 2006107324/12, 10.03.2006
(24) Дата начала отсчета срока действия патента:
10.03.2006
(30) Конвенционный приоритет:
11.03.2005 EP 05005352.9
(43) Дата публикации заявки: 10.10.2007
(46) Опубликовано: 27.08.2008
(56) Список документов, цитированных в отчете о поиске:
US 4683210 A, 28.07.1987. DE 19733284 C1, 17.12.1998. JP 63253233 A, 20.10.1988. US 4329649, 11.05.1982. RU 2219515 C2, 20.12.2003.
Адрес для переписки:
123242, Москва, Кудринская пл., 1, а/я 35, “Михайлюк, Сороколат и партнеры-патентные поверенные”, пат.пов. Е.Л.Носыревой, рег.№ 886
|
(72) Автор(ы):
Хельмут Вестервих (DE), Манфред Краус (DE), Йоханнес Бирнацки (DE)
(73) Патентообладатель(и):
Лентьес ГмбХ (DE)
|
(54) СПОСОБ ОПРЕДЕЛЕНИЯ СОДЕРЖАНИЯ CaCO3 В ОРОШАЮЩЕЙ ЖИДКОСТИ В СКРУББЕРЕ
(57) Реферат:
Изобретение относится к очистке дымовых газов, в частности к способу и устройству определения содержания СаСО3 в орошающей жидкости башенного скруббера. Способ включает стадии отбора испытательного объема орошающей жидкости из непрерывно наличествующего объемного потока с помощью пробоотборной ловушки, подачи испытательного объема в измерительную ячейку, позирования и подачи HCl в измерительную ячейку, смешения поданных объемов. После окончания реакции измеряют показатель рН и определяют содежание СаСО3 по изменению измеренного показателя рН. Устройство для реализации способа содержит замкнутый кольцевой трубопровод, к которому активно подключен насос, пробоотборную ловушку и измерительную ячейку, подключенную к пробоотборной ловушке. Измерительная ячейка содержит устройство дозировки HCl и датчик рН. Обеспечивается высокая точность измерения концентрации СаСО3 в орошающей жидкости. 2 н.з. и 10 з.п. ф-лы, 1 ил.
Настоящее изобретение относится к способу определения содержания СаСО3 в орошающей жидкости, отобранной из контура орошающей жидкости башенного скруббера.
Башенные скрубберы вышеупомянутого типа служат для очистки дымового газа, например, для очистки дымовых газов из угольной электростанции или подобных им. Обычно они представляют собой башенный скруббер, имеющий форсунки для орошающей жидкости, которые зачастую расположены на нескольких уровнях, сборник для орошающей жидкости, в которой собирается орошающая жидкость, и абсорбционную зону, которая проходит внутри цилиндрического приемника башенного скруббера из сборника для орошающей жидкости до верхнего уровня форсунок для орошающей жидкости. Дымовой газ подается в нижнюю секцию абсорбционной зоны в башенном скруббере, откуда он протекает вверх и выходит из башенного скруббера через выпускное отверстие, выполненное выше форсунок для орошающей жидкости. На своем пути через башенный скруббер дымовой газ вступает в контакт с орошающей жидкостью, выходящей из форсунок для орошающей жидкости, и при этом очищается, как описывается ниже.
Орошающая жидкость предпочтительно содержит помимо воды щелочные земли, реагирующие с оксидами серы, присутствующими в дымовом газе, и оксидами серы, образующимися в башенном скруббере. В частности, используется известь в виде оксида кальция, гидроксида кальция, карбоната кальция и т.п.
Щелочные земли реагируют с оксидами серы, присутствующими в дымовом газе, с образованием практически сульфита кальция, который связывается в орошающей жидкости. Таким образом дымовой газ очищается от нежелательных оксидов серы и после этого вытекает из очищающего устройства. Орошающая жидкость, содержащая частицы сульфита кальция, которые поддерживаются в ней на плаву, протекает в сборник для орошающей жидкости и собирается там.
Сульфат кальция, который образуется во время десульфурации дымового газа, обладает такими же положительными свойствами, как и природный гипс. Поэтому он является желательным побочным продуктом процесса очистки дымового газа, который извлекается из орошающей жидкости, собранной в сборнике для орошающей жидкости. Частицы сульфата кальция удаляются из сборника для орошающей жидкости вместе с орошающей жидкостью и затем в последующем процессе извлекаются из орошающей жидкости. Сульфат кальция можно затем подвергать дальнейшей переработке в материалы, в частности в строительные материалы.
Для извлечения сульфата кальция высокого качества необходимо добиться, чтобы в орошающей жидкости, собранной в сборнике для орошающей жидкости, при ее удалении из сборника для орошающей жидкости для извлечения сульфата кальция содержалось как можно меньше щелочных земель.
С другой стороны, для того чтобы вызвать достаточную реакцию в абсорбционной зоне башенного скруббера, необходимо обеспечить достаточное присутствие щелочных земель в орошающей жидкости.
Известным способом определения точной концентрации щелочных земель в орошающей жидкости является определение содержания СаСО3 в орошающей жидкости.
В документе DE-A-19733284 описывается способ измерения содержания СаСО3 в орошающей суспензии, в частности, из абсорбера устройства очистки дымового газа, в котором в рН-метр непрерывно подают заданный постоянный измерительный поток в обходной линии и измеряют показатель рН суспензии. В этом способе измерительный поток в точке затравки перед рН-метром с интервалами времени затравливают кислотой и измеряют изменения показателя рН, вызываемые затравкой кислотой. Затем по разнице между измеренными показателями рН и данными контрольных измерений с учетом времени нахождения суспензии на расстоянии протекания между точкой затравки и рН-метром определяют содержание СаСО3 в суспензии. Критическим для точности способа является тот факт, что в точке затравки в заданный объем суспензии добавляют определенный объем кислоты, который достаточно смешивается на пути до рН-метра, чтобы в рН-метре можно было выполнить точное измерения показателя рН. В частности, точная дозировка объема суспензии и кислоты является весьма кропотливой операцией, которая может легко привести к неточностям, которые затем отражаются на точности измеренного показателя рН. Кроме того, при этом способе трудно осуществить контроль точной дозировки. Как результат, этот способ имеет несколько источников погрешности, которые могут пагубно отражаться на его надежности.
В документе DE-A-3809379 описывается способ определения содержания карбонатов в частично использованной суспензии известняка, которая непрерывно циркулирует в устройстве очистки дымового газа, для регулирования добавки свежего порошка известняка. В этом способе из патрубка соответственно извлекают постоянное количество суспензии известняка, которое выделяют из контура в целях измерений. Затем в это количество добавляют кислоту. Наконец, при постоянной температуре и постоянном давлении измеряют объем полученного CO2, и это значение используют при определении добавки свежего порошка известняка. Строго говоря, в этом способе количество газа измеряют по увеличению давления в газонепроницаемой измерительной ячейке и повышению температуры в измерительной ячейке с учетом изменения объема, вызванного добавлением кислоты, и исходя из этого количества газа определяют содержание карбонатов в частично использованной суспензии известняка. По сравнению с DE-A-19733284 этот способ является, таким образом, альтернативным для определения содержания карбонатов.
Целью настоящего изобретения является создание усовершенствованного или альтернативного способа определения содержания СаСО3 в орошающей жидкости, отобранной из контура орошающей жидкости башенного скруббера, а также устройства для его осуществления.
Указанная цель достигается в соответствии с настоящим изобретением способом по п.1 формулы изобретения и устройством по п.9 формулы изобретения. Зависимые пункты формулы изобретения относятся к отдельным вариантам осуществления предлагаемого способа и предлагаемого устройства.
В предлагаемом способе заданный испытательный объем орошающей жидкости вначале отделяют от непрерывно доступного объемного потока орошающей жидкости. Затем испытательный объем подают в измерительную ячейку таким же образом, как и предварительно дозированный заданный объем HCl. Оба объема смешиваются и затем в течение заданного времени реакции реагируют между собой. Наконец, измеряют показатель рН полученной таким образом смеси и по изменению показателя рН определяют содержание СаСО3.
По сравнению с DE-A-3809379 предлагаемый способ является альтернативным для определения содержания СаСО3, по которому измеряют не объем при постоянной температуре и постоянном давлении полученного CO2, а показатель рН смеси орошающей жидкости и HCl, присутствующей в измерительной ячейке.
В отличие от DE-A-19733284, орошающую жидкость и кислоту не смешивают в трубе, чтобы затем измерить показатель рН, а заданный испытательный объем орошающей жидкости отбирают от непрерывно наличествующего объемного потока орошающей жидкости и подают вместе с дозированным заданным объемом HCl, где оба объема смешиваются, и, наконец, после заданного времени реакции, измеряют показатель рН. По сравнению с DE-A-19733284 предлагаемый способ обладает тем преимуществом, что можно обеспечить точную дозировку как испытательного объема орошающей жидкости, так и объема HCl. Кроме того, можно обеспечить правильное смешивание обоих объемов. Соответственно показатель рН, определенный предлагаемым способом, является более точным. Кроме того, объемный расход орошающей жидкости, испытательный объем в измерительной ячейке и дозированный объем HCl можно, например, контролировать простым способом, и, следовательно, достоверность измерений рН, выполняемых этим способом, можно, если требуется, проверить.
По предпочтительному варианту осуществления предлагаемого способа отбор заданного испытательного объема орошающей жидкости осуществляют пробоотборной ловушкой, которую можно выполнить относительно просто, а содержание СаСО3 определяют датчиком рН.
Объемным потоком орошающей жидкости, из которого отделяют заданный объем орошающей жидкости, предпочтительно является объемный поток орошающей жидкости, который создают отдельно. Это означает, что отдельный контур орошающей жидкости и, следовательно, отдельный объемный поток орошающей жидкости создают, например, посредством замкнутого кольцевого трубопровода, который используют исключительно для измерения показателя рН. Получаемое при этом преимущество заключается в том, что работа замкнутого кольцевого трубопровода не зависит от посторонних предварительных давлений, и при этом благодаря конструкции замкнутого кольцевого трубопровода и предусмотренному в нем насосу можно добиться автономного устойчивого контура. Такое извлечение из абсорбера и работа замкнутого кольцевого трубопровода с отдельным насосом оказались успешными во многих установках для осуществления измерений рН и плотности/содержания твердых частиц благодаря их эксплуатационной надежности. Вместе с тем, недостатком этих конструкций являются более высокие расходы на дополнительное устройство этих замкнутых кольцевых трубопроводов.
Следует понимать, что испытательный объем орошающей жидкости можно, конечно, извлекать и из трубы с давлением внутри нее, например, из трубы, которая проходит из сборника орошающей жидкости к форсункам орошающей жидкости. Но для выполнения измерений содержания СаСО3 предпочтительна отдельная труба.
По другому преимущественному варианту осуществления предлагаемого способа испытательный объем орошающей жидкости и/или дозированный объем HCl можно изменять.
Кроме того, преимущественно, измерительное оборудование, используемое для измерительной ячейки, регулярно калибруют, чтобы всегда можно было обеспечить требуемую точность измерения содержания СаСО3. Калибровку предпочтительно выполняют мокрыми аналитическими сличениями.
Кроме того, по меньшей мере измерительную ячейку и пробоотборную ловушку, а также связанные с ними трубы регулярно чистят, чтобы предотвратить отложения твердых частиц.
Наконец, для обеспечения правильного функционирования предлагаемого способа предпочтительно проверять достоверность измерения рН путем контроля объемного расхода орошающей жидкости, испытательного объема в измерительной ячейке и дозированного объема HCl.
Предлагаемое устройство для определения содержания СаСО3 в орошающей жидкости имеет замкнутый кольцевой трубопровод, насос, который активно подключен к замкнутому кольцевому трубопроводу, пробоотборную ловушку, предусмотренную в указанном замкнутом кольцевом трубопроводе и предназначенную для отбора пробы орошающей жидкости, и измерительную ячейку, которая подключена к пробоотборной ловушке и имеет измерительное оборудование для определения показателя рН пробы орошающей жидкости.
Предлагаемое измерительное оборудование преимущественно содержит устройство дозировки HCl и датчик рН, предназначенный для определения показателя рН.
Кроме того, предпочтительно предусмотрено промывочное устройство и/или аэрирование.
Пробоотборная ловушка предпочтительно имеет обходной канал, через который при отборе испытательного объема орошающей жидкости орошающая жидкость пропускается пробоотборной ловушкой, чтобы не прерывать объемный поток орошающей жидкости в замкнутом кольцевом трубопроводе, благодаря чему этот поток непрерывно наличествует.
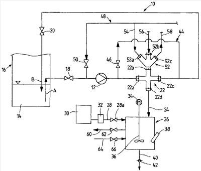
Ниже приводится подробное описание предпочтительного варианта осуществления настоящего изобретения, которое ведется со ссылками на прилагаемый чертеж, на котором приведено схематическое представление предлагаемого устройства для определения содержания СаСО3 в орошающей жидкости.
Представленное устройство содержит замкнутый кольцевой трубопровод 10, через который насосом 12 орошающая жидкость перекачивается из сборника 14 орошающей жидкости башенного скруббера 16, который на этом чертеже представлен лишь частично. В этом устройстве орошающая жидкость, извлеченная из указанного сборника 14 орошающей жидкости, после протекания через замкнутый кольцевой трубопровод 10 возвращается в указанный сборник 14 орошающей жидкости, как показано стрелками А и В. Кроме того, замкнутый кольцевой трубопровод 10 имеет запорные клапаны 18 и 20, которые попеременно открываются или закрываются для пропуска или прекращения орошающей жидкости.
За указанным насосом 12 в замкнутом кольцевом трубопроводе находится пробоотборная ловушка 22, которая позволяет отбирать заданный испытательный объем орошающей жидкости из указанного замкнутого кольцевого трубопровода. Пробоотборная ловушка 22 соединена через трубу 24 с измерительной ячейкой 26, в которую может подаваться испытательный объем орошающей жидкости, отобранный в указанной пробоотборной ловушке 22. Кроме того, труба 28, которая может открываться и закрываться запорным клапаном 28а, позволяет вводить в указанную измерительную ячейку определенный объем HCl, причем кислота HCl отбирается из бака 30 для хранения HCl, и объем HCl, который должен подаваться в указанную измерительную ячейку, дозируется в дозировочном устройстве 32. Кроме того, указанная измерительная ячейка 26 содержит мешалку 36, приводимую электродвигателем 34, с помощью которой можно смешивать объемы орошающей жидкости и HCl, подаваемые в указанную измерительную ячейку 26. После смешивания обоих объемов датчиком рН 38 можно определить показатель рН смеси. После определения показателя рН смеси ее можно выпустить из измерительной ячейки, открыв для этого запорный клапан, предусмотренный в трубе 40.
Для пропуска пробоотборной ловушки 22 указанный замкнутый кольцевой трубопровод 10 содержит обходной канал 44 с запорным клапаном 46.
Кроме того, для чистки указанного замкнутого кольцевого трубопровода 10 предусмотрена труба 48 для промывочной воды с запорным клапаном 50. Если указанный клапан 50 открыт, промывочная вода может поступать в указанный замкнутый кольцевой трубопровод 10 в направлении насоса 12.
Наконец, в точке 22 отбора проб находится соединительный патрубок 52, который имеет три впускных отверстия с соответствующими запорными клапанами 52а, 52b и 52с. При открытии соответствующих запорных клапанов 52а или 52b через трубу 54 можно подавать промывочную воду, или, альтернативно, через трубу 56 в указанный соединительный патрубок 52 и – при открытом запорном клапане 22b – в указанную пробоотборную ловушку 22 можно подавать сжатый воздух. При открытии запорного клапана 52с можно осуществить аэрирование через трубу 58. К указанной измерительной ячейке 26 подключены соответствующая труба 60 для аэрирования с запорным клапаном 62 и впускной трубой 64 для промывочной воды с запорным клапаном 66.
Ниже приводится подробное описание действия устройства, представленного на чертеже.
В исходном положении все клапаны 18, 20, 22a-22d, 42, 46, 50, 52a-52c, 62 и 66 закрыты. Для пуска представленного устройства открывают запорные клапаны 18, 20, 22а и 22с и включают насос 12. Затем указанным насосом 12 орошающую жидкость из сборника 14 орошающей жидкости башенного скруббера 16 перекачивают в указанный замкнутый кольцевой трубопровод 10 через указанную пробоотборную ловушку 22 обратно в сборник 14 орошающей жидкости.
Если из указанного замкнутого кольцевого трубопровода 10 с помощью указанной пробоотборной ловушки 22 необходимо отобрать заданный объем орошающей жидкости, вначале закрывают запорный клапан 22с указанной пробоотборной ловушки 22.
Таким путем заданный объем орошающей жидкости задерживают в указанной пробоотборной ловушке 22 и закрывают в ней, закрывая запорный клапан 22а пробоотборной ловушки 22. Когда запорный клапан 22а пробоотборной ловушки 22 закрыт, запорный клапан 46 обходного канала 44 в это время открыт, и орошающая жидкость больше не протекает через указанную пробоотборную ловушку 22, а протекает через обходной канал 44 обратно в указанный сборник 14 орошающей жидкости. Заданный объем орошающей жидкости, содержащийся в указанной пробоотборной ловушке 22, направляют через трубу 22 в измерительную ячейку 26, открывая для этого указанные запорные клапаны 22d и 52с указанной пробоотборной ловушки 22. Объем HCl, соответствующий объему орошающей жидкости, введенному в указанную измерительную ячейку 26, дозируют дозировочным устройством 32 и направляют по трубе 28 в указанную измерительную ячейку 26, открывая для этого запорный клапан 28а. Мешалка 36, приводимая электродвигателем 34, смешивает объем орошающей жидкости с объемом HCl в указанной измерительной ячейке 26. По истечении заданного времени реакции датчиком рН 38 определяют показатель рН смеси, присутствующей в указанной измерительной ячейке 26. Сразу же после определения показателя рН смесь можно выпустить через трубу 40, открыв для этого запорный клапан 42.
Для того чтобы взять следующую пробу с помощью указанной пробоотборной ловушки 22, указанные запорные клапаны 22d и 46 необходимо снова закрыть, а указанный запорный клапан 22а снова открыть, чтобы орошающая жидкость снова протекала в пробоотборную ловушку.
При необходимости чистки указанного замкнутого кольцевого трубопровода 10 и указанного обходного канала 22 следует закрыть клапаны 22а и 22с указанной пробоотборной ловушки 22, а клапан 46 открыть. После этого промывочная вода может протекать по трубе 48 для промывочной воды через соответствующие компоненты и затем через открытый запорный клапан 20 обратно в указанный башенный скруббер 16. Указанную пробоотборную ловушку 22 и подсоединенные к ней трубы и указанный замкнутый кольцевой трубопровод 10 можно промывать и с закрытыми клапанами 46, 22b и 22d, а также с открытыми клапанами 50, 22а, 22с и 20.
Для того чтобы указанную пробоотборную ловушку очистить отдельно, необходимо вначале закрыть ее клапаны 22а и 22с и открыть ее клапаны 22b и 22d. При открытом клапане 52а промывочная вода из трубы 54 по соединительному патрубку 52 может протекать в указанную пробоотборную ловушку 22 и промывать ее. Из пробоотборной ловушки по трубе 24 она протекает в указанную измерительную ячейку 26, после чего при открытии запорного клапана 42 вытекает по трубе 40.
Измерительную ячейку можно саму наполнять промывочной водой по трубе 64, открыв для этого клапан 66. И в этом случае после промывки воды вытекает через клапан 42 по трубе 40.
Ясно, что представленное предлагаемое устройство является только примером и что возможны другие варианты и изменения в пределах защищенного объема настоящего изобретения, который определяется прилагаемой формулой изобретения.
Перечень позиций
10 замкнутый кольцевой трубопровод
12 насос
14 сборник орошающей жидкости
16 башенный скруббер
18 запорный клапан
20 запорный клапан
22 пробоотборная ловушка
22a-22d запорный клапан
24 труба
26 измерительная ячейка
28 труба
28а запорный клапан
30 бак для хранения HCl
32 дозировочное устройство
34 электродвигатель
36 мешалка
38 датчик рН
40 труба
42 запорный клапан
44 обходной канал
46 запорный клапан
48 труба для промывочной воды
50 запорный клапан
52 соединительный патрубок
52а-52с запорный клапан
54 труба
56 труба
58 труба
60 труба для аэрирования
62 запорный клапан
64 выпускная труба для промывочной воды
66 запорный клапан
Формула изобретения
1. Способ определения содержания СаСО3 в орошающей жидкости, отобранной из контура орошающей жидкости башенного скруббера, включающий следующие стадии:
отбирают заданный испытательный объем орошающей жидкости из непрерывно наличествующего объемного потока орошающей жидкости;
подают испытательный объем орошающей жидкости в измерительную ячейку;
дозируют и подают заданный объем HCl в измерительную ячейку;
смешивают поданные объемы;
ожидают окончания заданного времени реакции;
измеряют показатель рН;
определяют содержание СаСО3 в испытательном объеме по изменению измеренного показателя рН,
при этом отбор заданного испытательного объема орошающей жидкости осуществляют с помощью пробоотборной ловушки.
2. Способ по п.1, отличающийся тем, что содержание СаСО3 определяют датчиком рН.
3. Способ по п.2, отличающийся тем, что для определения содержания СаСО3 создают непрерывно наличествующий объемный поток орошающей жидкости.
4. Способ по п.3, отличающийся тем, что испытательный объем орошающей жидкости и/или дозированный объем HCl варьируют.
5. Способ по п.4, отличающийся тем, что измерительное оборудование, используемое для измерительной ячейки, регулярно калибруют.
6. Способ по п.5, отличающийся тем, что калибровку выполняют мокрыми аналитическими сличениями.
7. Способ по п.6, отличающийся тем, что по меньшей мере измерительную ячейку и пробоотборную ловушку регулярно чистят.
8. Способ по одному из предыдущих пунктов, отличающийся тем, что достоверность измерения рН проверяют путем контроля объемного расхода орошающей жидкости, испытательного объема в измерительной ячейке и дозированного объема HCl.
9. Устройство для определения содержания СаСО3 в орошающей жидкости, содержащее:
замкнутый кольцевой трубопровод;
насос, который активно подключен к замкнутому кольцевому трубопроводу;
пробоотборную ловушку, предусмотренную в замкнутом кольцевом трубопроводе и предназначенную для отбора пробы орошающей жидкости;
измерительную ячейку, которая подключена к пробоотборной ловушке и имеет измерительное оборудование для определения показателя рН пробы орошающей жидкости, при этом измерительное оборудование содержит устройство дозировки HCl и датчик рН.
10. Устройство по п.9, отличающееся тем, что имеет также промывочное устройство.
11. Устройство по п.10, отличающееся тем, что в нем предусмотрено также средство аэрирования.
12. Устройство по одному из пп.9-11, отличающееся тем, что пробоотборная ловушка имеет обходной канал.
РИСУНКИ
|
|