|
(21), (22) Заявка: 2007109520/06, 15.03.2007
(24) Дата начала отсчета срока действия патента:
15.03.2007
(46) Опубликовано: 27.08.2008
(56) Список документов, цитированных в отчете о поиске:
RU 93050059 А, 27.08.1996. SU 1665090 A1, 23.07.1991. RU 23928 U1, 20.07.2002. RU 2170369 C1, 10.07.2001. GB 1263367 A, 09.02.1972. DE 3427565 A1, 06.02.1986.
Адрес для переписки:
620049, г.Екатеринбург, пер. Автоматики, 8, оф.202, ООО “КБ ЧКЗ-ЮГСОН”
|
(72) Автор(ы):
Ловцов Александр Викторович (RU), Сыропятов Владимир Павлович (RU)
(73) Патентообладатель(и):
ООО “Конструкторское бюро ЧКЗ-ЮГСОН” (RU)
|
(54) КОМПРЕССОРНАЯ СТАНЦИЯ
(57) Реферат:
Изобретение относится к общему машиностроению, в частности к устройствам, имеющим в своем составе компрессоры для получения воздуха и газообразного азота с повышенным давлением, и может быть использовано для тушения пожаров. Компрессорная станция для тушения пожара включает размещенные на снабженном маршевым двигателем транспортном средстве воздушный компрессор, разделительный блок для получения газообразного азота и дожимной компрессор. Компрессорная станция дополнительно снабжена емкостями для хранения воды, концевыми холодильниками воздушного и дожимного компрессора и вихревой трубой. Линия вывода сжатого воздуха из воздушного компрессора соединена с вихревой трубой и концевым холодильником воздушного компрессора. Линия вывода сжатого воздуха из концевого холодильника воздушного компрессора соединена с пневматическим инструментом и разделительным блоком. Линия вывода газообразного азота из разделительного блока соединена с дожимным компрессором и направляющим в зону горения газообразный азот шлангом. Линия вывода сжатого газообразного азота из дожимного компрессора соединена с концевым холодильником дожимного компрессора и емкостями для хранения воды, а линия вывода газообразного азота из концевого холодильника дожимного компрессора соединена со шлангом подачи воды из емкостей для хранения воды. Соединительные линии снабжены запорными органами. 7 з.п. ф-лы, 2 ил.
Настоящее изобретение относится к общему машиностроению, в частности к устройствам, имеющим в своем составе компрессоры для получения воздуха и газообразного азота с повышенным давлением, и может быть использовано для тушения пожаров.
Известна передвижная азотно-компрессорная станция, содержащая размещенный на шасси автомобиля многоступенчатый воздушный компрессор, соединенный с мембранным газоразделительным блоком, в котором получают газообразный азот (см. патент России №2187698, опубликованный 20.08.2002 г., «Передвижная азотно-компрессорная станция»). Основным недостатком данного изобретения является ограниченная конечная цель ее создания, заключающаяся лишь в получении газообразного азота под давлением.
Наиболее близким аналогом настоящего изобретения является устройство для приготовления и нагнетания газовых и газожидкостных взрывопожаробезопасных смесей на основе азота (см. патент России №2089750, опубликованный 10.09.1997 г., «Устройство для приготовления и нагнетания газовых и газожидкостных взрыво-пожаробезопасных смесей на основе азота»). Недостатком данного устройства является не только невозможность его эксплуатации при отрицательных температурах окружающей среды, но и узкая цель использования, состоящая также в получении газообразного азота под давлением.
Задача, решаемая предлагаемым изобретением, состоит в создании новой конструкции компрессорной станции.
Достигаемый технический результат состоит в придании компрессорной станции многофункциональности, т.е. в придании компрессорной станции способности решать разнообразные задачи, возникающие при тушении пожаров.
Для достижения технического результата компрессорная станция для тушения пожара, включающая размещенные на снабженном маршевым двигателем транспортном средстве воздушный компрессор, разделительный блок и дожимной компрессор, дополнительно снабжена емкостями для хранения воды, концевыми холодильниками воздушного и дожимного компрессора и вихревой трубой, линия вывода сжатого воздуха из воздушного компрессора соединена с вихревой трубой и концевым холодильником воздушного компрессора, линия вывода сжатого воздуха из концевого холодильника воздушного компрессора соединена с пневматическим инструментом и разделительным блоком, линия вывода газообразного азота из разделительного блока соединена с дожимным компрессором и направляющим в зону горения газообразный азот шлангом, линия вывода сжатого газообразного азота из дожимного компрессора соединена с концевым холодильником дожимного компрессора и емкостями для хранения воды, а линия вывода газообразного азота из концевого холодильника дожимного компрессора соединена со шлангом подачи воды из емкостей для хранения воды, причем соединительные линии снабжены запорными органами. Воздушный компрессор выполнен в виде винтового аппарата. Дожимной компрессор выполнен в виде гидроприводного аппарата. Емкости для хранения воды выполнены в виде баллонов высокого давления и разделены на две группы с возможностью подачи газообразного азота в каждую группу по отдельности. Концевые холодильники выполнены в виде трубчатых аппаратов и снабжены кожухом с отверстиями в верхней и нижней части. Линия вывода газообразного азота из концевого холодильника дожимного компрессора снабжена на выходе газодинамическим соплом. Воздушный и/или дожимной компрессоры снабжены двигателем внутреннего сгорания. Дожимной компрессор соединен через трансмиссию с маршевым двигателем транспортного средства.
Сущность настоящего изобретения состоит в следующем.
Тушение пожара является комплексным процессом, связанным с решением многочисленных и, подчас, неожиданных и нестандартных задач. Нагнетание в охваченный пламенем объем инертного газа, не содержащего в своем составе кислорода или содержащего его в малых количествах, предотвращает распространение пламени или инициирование резкого увеличения интенсивности горения при необходимости входа в закрытые помещения с очагом возгорания. Для этого компрессорная станция снабжена разделительным блоком, из которого газообразный азот может быть непосредственно подан в зону пожара.
Для тушения пожара нередко требуется вскрытие помещений, которое можно провести только с использованием специальных технических, в основном, пневматических устройств, например отбойных молотков или циркулярных пил по металлу.
В холодное время года не исключено замерзание гидрантов. При этом необходим их отогрев. Наиболее распространенным средством тушения пожара является вода. Распыление воды инертным газом и подача смеси в зону пожара более эффективно, нежели распыление воды воздухом.
Целесообразно, чтобы указанные выше задачи разрешались единым комплексом. Для этого обычную компрессорную станцию необходимо модернизировать с приданием ей многофункциональности.
Для работы пневматических инструментов достаточно иметь только воздушный компрессор. Воздушный компрессор одновременно служит источником воздуха для работы разделительного блока. Для работы пневматического инструмента и разделительного блока необходимо охлаждение сжатого воздуха. Охлаждение может быть проведено в концевом холодильнике. Интенсивное охлаждение воздуха на выходе из воздушного компрессора и газообразного азота из разделительного блока в концевых холодильниках может быть обеспечено атмосферным воздухом за счет естественной циркуляции. Для этого концевые холодильники выполняют в виде трубчатых аппаратов с кожухом, оснащенным перфорацией в верхней и нижней части (в пределе кожух выполнен без торцевых стенок).
Оснащение компрессорной станции вихревой трубой, источником воздуха для работы которой может служить неохлажденный воздух после воздушного компрессора, позволяет получить воздух с высокой температурой для отогревания замерзшей арматуры. Холодную составляющую воздуха из вихревой трубы сбрасывают в атмосферу.
Компрессорная станция для тушения пожара снабжена емкостями для хранения воды. Целесообразно выполнить емкости в виде баллонов высокого давления и разделить имеющиеся емкости на две группы, одна из которых опорожняется непосредственно при тушении пожара, а другая одновременно заполняется водой из источников, находящихся вблизи места пожара. Обе группы емкостей соединены с выходом разделительного блока, и опорожняемая группа находится под давлением газообразного азота. Это особенно важно для незамедлительного включения компрессорной станции в работу при прибытии к месту возгорания без подключения к местным источникам воды. Кроме того, давление водяных насосов на сегодня ограничено величиной порядка 10 ата. В предлагаемой конструкции компрессорной станции вода в баллонах находится под давлением 40 ата и выше, что увеличивает дальнобойность струи тушащего огонь состава.
Современный уровень развития компрессорного машиностроения позволяет утверждать, что для компактного размещения оборудования и увеличения надежности его работы целесообразно использовать воздушный компрессор в виде винтового аппарата, а дожимной компрессор азотсодержащей смеси – в виде гидроприводного аппарата.
Для надежной работы компрессорной станции для тушения пожара и компактного размещения оборудования возможны, как указано выше, различные варианты приведения в действие воздушного и дожимного компрессоров.
Оснащение линии вывода газообразного азота из концевого холодильника дожимного компрессора газодинамическим соплом позволяет не только увеличить дальнобойность струи с распыленной водой, но и довести распыленную воду до состояния льда, что интенсифицирует процесс тушения пожара (см., например, 1) Патент России №2238876, опубликованный 27.09.2004 г.; 2) Заявка на изобретение №94006836, опубликована 20.06.1996 г.).
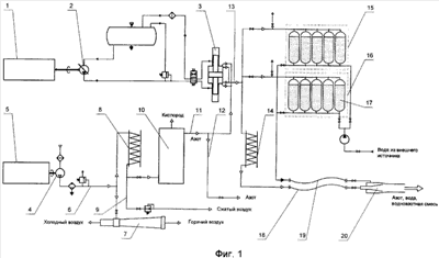
Общая схема одного из вариантов компрессорной станции для тушения пожара приведена на фиг.1.
Компрессорная станция для тушения пожара размещена на шасси грузового автомобиля (на схеме не показано) с маршевым двигателем внутреннего сгорания 1. Маршевый двигатель 1 связан с масляным насосом 2 дожимного компрессора 3, выполненного в данной схеме в виде гидроприводного компрессора. Воздушный компрессор 4 снабжен индивидуальным двигателем внутреннего сгорания 5. Линия 6 вывода сжатого воздуха из воздушного компрессора 4 соединена с вихревой трубой 7 и концевым холодильником 8 воздушного компрессора 4. Линия 9 вывода сжатого воздуха из концевого холодильника 8 воздушного компрессора 4 соединена с пневматическим инструментом (на схеме не обозначено) и разделительным блоком 10. Линия 11 вывода газообразного азота из разделительного блока 10 соединена с дожимным компрессором 3 и направляющим в зону горения газообразный азот шлангом 12. Линия 13 вывода сжатого газообразного азота из дожимного компрессора 3 соединена с концевым холодильником 14 дожимного компрессора 3 и блоками 15 и 16 емкостей для хранения воды 17, выполненных в виде баллонов высокого давления. Линия вывода 18 газообразного азота из концевого холодильника 14 дожимного компрессора 3 соединена со шлангом 19 подачи воды из емкостей для хранения воды 17. Линия 18 вывода газообразного азота из концевого холодильника 14 дожимного компрессора 3 снабжена на выходе газодинамическим соплом 20. Линии 6, 9, 11 и т.д. снабжены запорными органами. Воздушный компрессор 4 выполнен в данной схеме в виде винтового аппарата. Концевые холодильники 8 и 14 выполнены в виде трубчатых аппаратов и снабжены кожухом с отверстиями в верхней и нижней части (в пределе используют кожухи без торцевых стенок).
Компрессорная станция работает следующим образом.
При прибытии грузового автомобиля с компрессорной станцией к месту пожара возможен ряд действий, необходимых в конкретном случае для тушения пожара:
1) Маршевый двигатель 1 продолжает, как и при движении грузового автомобиля к месту пожара, находиться во включенном состоянии;
2) Если источник пожара находится в закрытом изолированном помещении, вскрытие которого может привести к резкой интенсификации распространения пламени, включают в работу индивидуальный двигатель 5, приводящий в действие воздушный компрессор 4. Сжатый воздух по линии 6 при соответствующем переключении запорных органов направляют в концевой холодильник 8, где он охлаждается, и далее в разделительный блок 10. По линии 12 азот направляют в изолированный объем к месту пожара. Если необходимо формирование отверстия для доступа в изолированный объем азота, по линии 9 сжатый воздух подают к пневматическому инструменту (отбойный молоток, устройство для сверления и т.д.). Если необходимо в зону пожара подать азот при повышенном давлении, соединением через трансмиссию маршевого двигателя 1 приводят в действие масляный насос 2 и, соответственно, гидроприводной дожимной компрессор 3. По линии 11 азот из разделительного блока 10 подают в дожимной компрессор 3 и далее через концевой холодильник 14 по линии 18 к месту пожара;
3) В зимнее время не исключено замерзание гидрантов в зоне пожара. В этом случае сжатый воздух из компрессора 4 направляют по линии 6 в вихревую трубу 7. Горячий воздух из вихревой трубы 7 направляют для оттаивания гидрантов;
4) При необходимости (наиболее частый случай) применить для тушения пожара воду без промедления и без присоединения к гидрантам возможно включить в работу емкости 17 для хранения воды, выполненные в виде баллонов под давлением. Для этого также необходимо включить в работу индивидуальный двигатель 5, воздушный компрессор 4, разделительный блок 10, дожимной компрессор 3, соответственно маршевый двигатель 1 и масляный насос 2. По линии 13 азот с высоким давлением поступает в один из блоков 15 или 16 емкостей для хранения воды 17. Вода под давлением по линии 19 поступает к месту пожара. При этом вода может быть распылена и подана к месту пожара как таковая либо в смеси с азотом высокого давления, поступающим по линии 18, через газодинамическое сопло 20. Конструкцией собственно сопла 20 определяется возможность создания узкой направленной струи или объемной струи. Конструкцией собственно сопла 20 определяется также возможность замораживания до состояния льда распыленной воды, что интенсифицирует процесс тушения пламени. Кроме того, постановка емкостей 17 под давление азота из дожимного компрессора увеличивает дальнобойность струи (водяные насосы, применяемые при пожаротушении, на сегодня не обладают столь высоким давлением, какое имеет вода, находящаяся под воздействием азота из дожимного компрессора 3). Разделение емкостей для хранения воды на два блока 15 и 16 позволяет использовать в начале тушения один из них, далее приступить к использованию второго блока, а за время его использования провести заполнение первого блока водой из внешнего источника;
5) При необходимости механического воздействия на объект (вскрытие завалов, удаление и выпиливание решеток и металлических дверей и т.д. возможно использование пневматических инструментов как таковых по описанным выше принципам.
Схематично возможное размещение элементов компрессорной станции на шасси грузового автомобиля «Урал» приведено на фиг.2.
Выше описан вариант, в котором воздушный компрессор приводится в действие маршевым двигателем. Согласно описанию сущности изобретения воздушный и дожимной компрессоры могут каждый приводиться в действие собственным двигателем внутреннего сгорания. В другом варианте оба компрессора могут быть приведены в действие одним двигателем внутреннего сгорания.
Целесообразно указать также возможные технические параметры компрессорной станции. При использовании воздушного компрессора 4 в виде винтового блока 20/16 для работы пневматического инструмента может быть получено 20 м3/мин сжатого воздуха с давлением 7 бар. Из вихревой трубы 7 горячий воздушный поток составляет 8 м3/мин при избыточном давлении 1-3 бара и температуре около 200°С. Азот после разделительного блока 10 получают в количестве 12 м3/мин при давлении 16 бар. После дожимного компрессора 3 количество азота составляет те же 12 м3/мин при давлении 36-40 бар.
Формула изобретения
1. Компрессорная станция для тушения пожара, включающая размещенные на снабженном маршевым двигателем транспортном средстве воздушный компрессор, разделительный блок для получения газообразного азота и дожимной компрессор, отличающаяся тем, что компрессорная станция дополнительно снабжена емкостями для хранения воды, концевыми холодильниками воздушного и дожимного компрессора и вихревой трубой, линия вывода сжатого воздуха из воздушного компрессора соединена с вихревой трубой и концевым холодильником воздушного компрессора, линия вывода сжатого воздуха из концевого холодильника воздушного компрессора соединена с пневматическим инструментом и разделительным блоком, линия вывода газообразного азота из разделительного блока соединена с дожимным компрессором и шлангом, направляющим в зону горения газообразный азот, линия вывода сжатого газообразного азота из дожимного компрессора соединена с концевым холодильником дожимного компрессора и емкостями для хранения воды, а линия вывода газообразного азота из концевого холодильника дожимного компрессора соединена со шлангом подачи воды из емкостей для хранения воды, причем соединительные линии снабжены запорными органами.
2. Компрессорная станция по п.1, отличающаяся тем, что воздушный компрессор выполнен в виде винтового аппарата.
3. Компрессорная станция по п.1, отличающаяся тем, что дожимной компрессор выполнен в виде гидроприводного аппарата.
4. Компрессорная станция по п.1, отличающаяся тем, что емкости для хранения воды выполнены в виде баллонов высокого давления и разделены на две группы с возможностью подачи газообразного азота в каждую группу по отдельности.
5. Компрессорная станция по п.1, отличающаяся тем, что концевые холодильники выполнены в виде трубчатых аппаратов и снабжены кожухом с отверстиями в верхней и нижней части.
6. Компрессорная станция по п.1, отличающаяся тем, что линия вывода газообразного азота из концевого холодильника дожимного компрессора снабжена на выходе газодинамическим соплом.
7. Компрессорная станция по п.1, отличающаяся тем, что воздушный и/или дожимной компрессоры снабжены двигателем внутреннего сгорания.
8. Компрессорная станция по п.1, отличающаяся тем, что дожимной компрессор соединен через трансмиссию с маршевым двигателем транспортного средства.
РИСУНКИ
|