|
|
(21), (22) Заявка: 2007107590/04, 27.07.2005
(24) Дата начала отсчета срока действия патента:
27.07.2005
(30) Конвенционный приоритет:
30.07.2004 CN 200410070249.6
(46) Опубликовано: 27.08.2008
(56) Список документов, цитированных в отчете о поиске:
SU 722490 A3, 15.03.1980. SU 1468427 A3, 23.03.1989. SU 1473714 A3, 15.04.1989. US 5008001 A, 16.04.1991. JP 10130655 А, 19.05.1998. JP 10298557 А, 10.11.1998.
(85) Дата перевода заявки PCT на национальную фазу:
28.02.2007
(86) Заявка PCT:
CN 2005/001132 (27.07.2005)
(87) Публикация PCT:
WO 2006/010330 (02.02.2006)
Адрес для переписки:
103735, Москва, ул.Ильинка, 5/2, ООО “Союзпатент”, пат.пов. О.И.Воль, рег. № 1101
|
(72) Автор(ы):
ЧЖАНГ Ючжуо (CN), ШУ Гэпинг (CN), ЦЗИН Цзялу (CN), ЦУЙ Минли (CN), ВУ Ксючжанг (CN), РЭН Ксянгкун (CN), КСУ Яову (CN), ЛИАНГ Шипу (CN), ХУАНГ Цзианвэй (CN), ЮАН Минг (CN), ГАО Цзучжонг (CN), ЧЖУ Юфэй (CN)
(73) Патентообладатель(и):
ШЭНЬХУА ГРУП КОРПОРЕЙШН ЛИМИТЕД (CN), ЧАЙНА ШЭНЬХУА КОУЛ ЛИКВИФЭКШН КОРПОРЕЙШН (CN)
|
(54) СПОСОБ ПРЯМОГО СЖИЖЕНИЯ УГЛЯ
(57) Реферат:
Настоящее изобретение относится к способу прямого сжижения сырого угля. Предложенный способ включает: приготовление угольной суспензии из сырого угля и катализатора, перемешивание суспензии с водородом и предварительную обработку смеси с последующей подачей ее в реакционную систему для проведения реакции сжижения. Разделение продуктов реакции в сепараторе с образованием жидкой фазы и газовой фазы, жидкую фазу подвергают фракционированию в ректификационной колонне с атмосферным давлением с получением фракции дизельного топлива и остаточного продукта, который подают в вакуумную ректификационную колонну для разделения на дистиллят и остаток вакуумной колонны. Фракцию дизельного топлива и дистиллят смешивают и подают в реактор гидрообработки с псевдоожиженным слоем и принудительной циркуляцией для проведения процесса гидрогенизации. Продукты гидрогенизации фракционируют на нефтяные продукты и водорододонорный растворитель, рециркулируемый на стадию приготовления суспензии. Техническим результатом является непрерывное осуществление способа в течение длительного периода времени, повышение эффективности работы и степени использования объема реактора. Данный способ предотвращает осаждение минеральных солей и осуществляется при мягких условиях проведения реакции с максимальным выходом высококачественных жидких продуктов. 9 з.п. ф-лы, 1 ил., 2 табл.
Область техники, к которой относится изобретение
Настоящее изобретение относится к способу прямого сжижения угля.
Уровень техники
В 1913 году д-р Бергиус в Германии приступил к исследованию, направленному на производство жидкого топлива из угля или каменноугольного дегтя путем гидрогенизации, проводимой при высоком давлении и высокой температуре, и впоследствии, ему был выдан патент на способ прямого сжижения угля, который был первым патентом в данной области, лежащим в основе прямого сжижения угля. В 1927 году первая в мире установка для прямого сжижения угля была построена в Leuna немецкой компанией по производству топлива I.G.Farbenindustrie. Во время Второй мировой войны существовало всего 12 созданных установок такого типа, работающих с общей производительностью 433×104 тонн/год; которые обеспечивали 2/3 авиационного топлива, 50% дизельного топлива и 50% топлива для танков, производимого для германской армии. Способ прямого сжижения угля того времени предусматривал использование реактора барботажного типа для сжижения, фильтра или центрифуги для разделения твердой фазы и жидкости, и катализатора на основе природной железосодержащей руды. Поскольку рециркулирующий растворитель, выделенный из ступени фильтрации или центрифугирования, содержал менее реакционный асфальтен при низкой активности катализатора сжижения условия проведения реакции сжижения были очень жесткими, рабочее давление составляло приблизительно 70 МПа, а рабочая температура – приблизительно 480°С.
После окончания Второй мировой войны работа всех установок сжижения угля в Германии была прекращена. Однако ранний нефтяной кризис 70-х годов вынудил развитые страны обратить пристальное внимание на исследования, направленные на замену нефти, и поэтому были исследованы и усовершенствованы многие новые технологии прямого сжижения угля.
В начале 80-х годов в США был разработан H-COAL – процесс. При проведении Н-COAL – процесса был использован реактор псевдоожиженного слоя с принудительной циркуляцией, давлением рабочего процесса приблизительно равным 20 МПа и рабочей температурой около 455°С.
В качестве катализатора использовали Ni-Mo или Со-Мо, носителем катализатора служил -Al2О3. Такой же катализатор был использован в качестве катализатора гидрообработки, проводимой при нефтепереработке. Рециркулирующий растворитель отделяли с помощью гидроциклона и вакуумной дистилляции. Благодаря реактору с псевдоожиженным слоем и принудительной циркуляцией, а также использованию в данном технологическом процессе катализатора гидрообработки можно легко регулировать температуру реакции, и в результате количество получаемого продукта стабилизировалось. Однако в реакционной системе для сжижения угля катализатор гидрообработки, изначально используемый при нефтепереработке, быстро дезактивировался, и его необходимо было в течение короткого периода времени заменять, что обуславливало высокую стоимость жидких нефтепродуктов.
В конце 80-х годов в Германии был разработан IGOR-процесс. В этом технологическом процессе использовали реактор барботажного типа, вакуумную колонну для извлечения репиркулирующего растворителя и реактор гидрообработки с неподвижным слоем, предназначенный для различной степени гидрогенизации рециркулирующего растворителя и полученных продуктов. В качестве катализатора процесса использовали красный шлам. После того, как в данном процессе был использован гидрогенизированный рециркулирующий растворитель, приготовленная угольная суспензия имела стабильные свойства и высокую концентрацию угля. Кроме того, эту суспензию можно было легко подогреть, и она могла обмениваться теплотой с газами, выходящими из высокотемпературного сепаратора, в результате чего было достигнута высокая степень утилизации теплоты. Однако вследствие низкой активности катализатора – красного шлама, принятые параметры рабочего процесса были еще более неблагоприятными. Процесс проводили при следующих обычных условиях: реакционное давление 30 МПа, температура реакции 470°С. Однако для указанного реактора гидрообработки с неподвижным слоем существовала большая вероятность того, что рабочий цикл будет коротким вследствие дезактивации катализатора из-за коксообразования. Кроме того, в реакторе барботажного типа неизбежно происходило осаждение солей кальция, если содержание кальция в исходном угле было высоким.
В конце 90-х годов в Японии был разработан NEDOL-процесс. В NEDOL-процессе также использовали реактор барботажного типа, а рециркулирующий растворитель получали посредством вакуумной дистилляции и гидрообработки в автономном реакторе гидрогенизации с неподвижным слоем, при этом в качестве катализатора был использован ультратонкодисперсный пирит (0,7 мкм). В этом процессе гидрогенизировался весь рециркулирующий водорододонорный растворитель, в результате чего свойства угольной суспензии были стабилизированы, и ее можно было приготовить с высокой концентрацией угля. Кроме того, угольную суспензию можно было легко подогреть, и она могла обмениваться теплотой с газами, выходящими из высокотемпературного сепаратора. В результате была достигнута высокая степень утилизации теплоты. Кроме того, следует отметить, что условия проведения указанного процесса были относительно мягкими, например, типичные условия процесса были следующими: реакционное давление 17 МПа, температура реакции 450°С. Однако из-за твердости пиритной руды ее было очень трудно измельчать в ультратонкий порошок, и поэтому стоимость приготовления катализатора была высокой. Для барботажного реактора, из-за значительного времени пребывания газа в реакторе, степень использования объема реактора была низкой. Помимо того, вследствие низкой скорости жидкости в реакторе, вероятно, имело место осаждение органических минеральных веществ. Для реактора гидрообработки с неподвижным слоем, используемого в данном процессе, кроме того, существовала вероятность того, что рабочий цикл будет коротким.
Сущность изобретения
Задача данного изобретения заключается в том, чтобы обеспечить способ сжижения угля, который можно осуществлять непрерывно в течение продолжительного периода времени с высокой степенью использования объема реактора и предотвращением осаждения минерала. Кроме того, он должен быть реализован в мягких условиях проведения реакции с максимальным выходом высококачественных жидких продуктов, направляемых на дальнейшую обработку.
Предложенный способ прямого сжижения угля включает следующие стадии:
(1) приготовление из сырого угля угольной суспензии;
(2) предварительную обработку угольной суспензии с последующей ее подачей в реакционную систему для проведения реакции сжижения;
(3) разделение потока, вытекающего из реактора, с образованием жидкой фазы и газовой фазы, при этом жидкую фазу подвергают фракционированию в ректификационной колонне с атмосферным давлением с получением фракции дизельного топлива и остаточного продукта;
(4) подачу остаточного продукта в вакуумную колонну для его разделения на дистиллят и остаток;
(5) смешивание легкой нефтяной фракции с дистиллятом с образованием смеси, последующую подачу смеси в реактор гидрообработки с псевдоожиженным слоем с принудительной циркуляцией для проведения процесса гидрогенизации;
(6) фракционирование продуктов гидрогенизации на нефтепродукты и рециркулирующий водорододонорный растворитель.
В предпочтительном примере осуществления изобретения приготовление угольной суспензии, кроме того, включает следующие стадии: (а) превращение сырого угля в угольный порошок с заданным размером частиц после сушки и измельчения сырого угля в аппарате предварительно обработки; (b) обработку угольного порошка и исходного сырья для катализатора в аппарате для приготовления катализатора с получением ультратонкого порошка катализатора сжижения угля; (с) перемешивание в аппарате для приготовления суспензии катализатора сжижения угля и порошка угля с водорододонорным растворителем с образованием угольной суспензии.
В соответствии со способом согласно данному изобретению проведение реакции сжижения угля включает следующие стадии: (а) подачу суспензии угля, после ее перемешивания с водородом и предварительного нагрева, в первый реактор с псевдоожиженным слоем и принудительной циркуляцией для проведения реакции сжижения с получением выходящих из реактора продуктов реакции; (b) подачу продуктов реакции, выходящих из первого реактора с псевдоожиженным слоем, после их смешивания с водородом во второй реактор с псевдоожиженным слоем и принудительной циркуляцией для продолжения реакции сжижения, при этом упомянутую реакцию сжижения проводят при следующих условиях:
температура реакции: 430-465°С;
давление реакции: 15-19 МПа;
соотношение количеств газа и жидкости: 600-1000 нл/кг;
объемная скорость суспензии угля: 0,7-1,0 т/м3 час;
степень добавления катализатора: Fe/сухой уголь = 0,5-1,0 мас.%.
В соответствии с предложенным способом разделение газа и жидкости на стадии (3), кроме того, включает следующие операции: (а) подачу продуктов реакции в высокотемпературный сепаратор для разделения на газовую фазу и жидкую фазу, при этом температуру в высокотемпературном сепараторе поддерживают на уровне 420°С; (b) подачу газовой фазы из высокотемпературного сепаратора в низкотемпературный сепаратор для дальнейшего разделения на газ и жидкость, при этом низкотемпературный сепаратор поддерживают при комнатной температуре.
В соответствии с предпочтительным примером осуществления изобретения частицы катализатора сжижения -FeOOH имеют диаметр 20-30 нм и длину 100-180 нм, причем катализатор содержит серу при молярном отношении S/Fe=2.
Согласно предложенному способу гидрообработку на стадии (5) проводят при следующих условиях:
температура реакции: 330-390°С,
давление реакции: 10-15 МПа,
отношение газ/жидкость: 600-1000 нл/кг,
объемная скорость: 0,8-2,5 час-1.
Вышеупомянутый водорододонорный растворитель выделяют из гидрогенизированного нефтепродукта процесса сжижения, имеющего температуру кипения в интервале 220-450°С.
Остаток в вакуумной колонне характеризуется содержанием твердой фазы 50-55 мас.%.
Интервал температур кипения смеси легкой нефтяной фракции, отводимой из колонны с атмосферным давлением, и дистиллятов из вакуумной колонны составляет С5 – 530°С.
Кроме того, реактор гидрообработки с псевдоожиженным слоем и принудительной циркуляцией снабжен внутрикорпусным оборудованием, а вблизи днища реактора установлен циркуляционный насос. Находящийся в реакторе катализатор может быть заменен в процессе функционирования реактора.
Настоящее изобретение обеспечивает способ прямого сжижения угля, который характеризуется нижеследующими особенностями: в данном способе используют катализатор сжижения, имеющий высокую активность, рециркулирующий водорододонорный растворитель, реактор с псевдоожиженным слоем и принудительной циркуляцией, а также реактор гидрообработки с псевдоожиженным слоем и принудительной циркуляцией; асфальтен и твердую фазу разделяют посредством вакуумной дистилляции. В результате, при осуществлении данного способа могут быть достигнуты стабильное и продолжительное по времени функционирование реактора и высокая степень использования его объема. Кроме того, данный способ можно осуществлять в мягких условиях проведения реакции, при этом эффективно предотвращается осаждение минерального вещества, и одновременно могут быть решены задачи получения максимального выхода жидкого нефтепродукта и обеспечения подачи высококачественного исходного сырья для последующей обработки.
Описание чертежей
Техническое решение согласно изобретению более понятно при изложении описания изобретения со ссылками на сопровождающие чертежи.
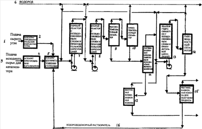
Фиг.1 – блок-схема, иллюстрирующая пример осуществления заявленного изобретения.
Подробное описание изобретения
На фиг.1 ссылочными номерами позиций обозначены соответственно: 1 – подача сырого угля, 2 – аппарат предварительной обработки угля, 3 – подача исходного сырья для катализатора, 4 – аппарат приготовления катализатора, 5 – аппарат для приготовления суспензии, 6 – водород, 7 – первый реактор с псевдоожиженным слоем и принудительной циркуляцией, 8 – второй реактор с псевдоожиженным слоем и принудительной циркуляцией, 9 – высокотемпературный сепаратор, 10 – низкотемпературный сепаратор, 11 – ректификационная (фракционирующая) колонна атмосферного давления, 12 – вакуумная ректификационная колонна, 13 – реактор гидрообработки с псевдоожиженным слоем и принудительной циркуляцией, 14 – газожидкостный сепаратор, 15 – ректификационная колонна для получения продукта, 16 – водорододонорный растворитель.
В соответствии с фиг.1 исходный сырой уголь 1 высушивают и измельчают в аппарате 2 предварительной обработки угля с образованием угольного порошка с желательным размером частиц. Сырье 3 для получения катализатора обрабатывают в аппарате 4, служащем для приготовления катализатора, с получением необходимого катализатора в виде высокодисперсных частиц. Угольный порошок и катализатор перемешивают вместе с водорододонорным растворителем 16 с образованием угольной суспензии в аппарате 5 для приготовления угольной суспензии. Угольную суспензию и водород 6 после их смешивания и подогрева вводят в первый реактор 7 с псевдоожиженным слоем и принудительной циркуляцией. Выходящий из первого реактора поток продуктов реакции после перемешивания с добавочным водородом поступает во второй реактор 8 с псевдоожиженным слоем и принудительной циркуляцией. Продукты реакции, полученные во втором реакторе 8, поступают в высокотемпературный сепаратор 9, где разделяются на газ и жидкость. Температуру в высокотемпературном сепараторе 9 поддерживают на уровне 420°С. Газовая фаза из высокотемпературного сепаратора 9 поступает в низкотемпературный сепаратор 10, функционирующий при комнатной температуре, для дальнейшего разделения на газ и жидкость. Газ, отводимый из низкотемпературного сепаратора 10, смешивают с водородом и направляют на рециркуляцию для повторного использования, в то время как отработанный газ отводят из системы. Жидкости из высокотемпературного сепаратора 9 и из низкотемпературного сепаратора 10 поступают в атмосферную ректификационную колонну 11 для выделения легких фракций. Остаток со дна колонны направляет в вакуумную ректификационную колонну 12 для извлечения асфальтена и твердых фракций. Остаток на дне вакуумной колонны представляет собой так называемый остаток вакуумной отгонки. Для того чтобы свободно выгрузить этот остаток при определенной температуре, содержание твердой фазы в остатке обычно поддерживают на уровне 50-55 мас.%. Дистилляты, отведенные из атмосферной ректификационной колонны 11 и вакуумной ректификационной колонны 12, после смешивания с водородом 6 направляют в реактор 13 гидрообработки с псевдоожиженным слоем и принудительной циркуляцией для повышения качества растворителя как донора водорода, достигаемого за счет гидрогенизации. Из-за высокого содержания полициклических ароматических соединений и разнородных атомов и сложности структуры жидкого нефтепродукта, полученного при гидрогенизации угля, катализатор сжижения легко дезактивируется за счет коксования. При использовании реактора гидрообработки с псевдоожиженным слоем и принудительной циркуляцией катализатор периодически может быть заменен, и продолжительность рабочего цикла может быть неограниченно увеличена, при этом опасность увеличения перепада давления вследствие коксования может быть устранена. Материал, выходящий из реактора 13 гидрообработки с псевдоожиженным слоем и принудительной циркуляцией, входит в сепаратор 14 для разделения на газ и жидкость. Газовую фазу, отведенную из сепаратора 14, после перемешивания с водородом направляют на рециркуляцию, а отработанный газ отводят из установки. Жидкая фаза из сепаратора 14 поступает в ректификационную колонну 15 для получения продукта, в которой выделяются целевые продукты и водорододонорный растворитель. Товарными продуктами являются бензиновая фракция и фракции дизельного топлива.
Вышеупомянутый угольный порошок представляет собой или бурый уголь или низкокачественный битуминозный уголь с содержанием воды 0,5-4 мас.% и размером частиц 0,15 мм.
В предложенном способе используемым катализатором служит ультратонкий порошок ( -FeOOH) с диаметром частиц 20-30 нм и длиной 100-180 нм. Одновременно в катализатор добавляют серу при молярном отношении S/Fe=2. Вследствие высокой активности катализатора степень его добавления низкая, при этом отношение Fe/сухой уголь = 0,5-1,0 мас.%, а степень конверсии угля в данном процессе высокая. Поскольку в остатке содержится меньшее количество нефтепродуктов, отводимых вместе с катализатором, соответственно выход нефтепродуктов может быть увеличен.
Рециркулирующий водорододонорный растворитель согласно данному способу получен из произведенного при гидрогенизации угля жидкого нефтепродукта, имеющего температуру кипения в интервале 220-450°С. Поскольку растворитель гидрогенизирован, то он довольно стабилен, легко образует суспензию с высокой концентрацией угля (45-55 мас.%), обладает хорошей текучестью и низкой вязкостью (<400 сП при 60°С). За счет гидрогенизации растворитель имеет очень хорошие водорододонорные свойства. Кроме того, использование катализатора сжижения, обладающего высокой активностью, позволяет проводить реакцию в мягких условиях, например, при давлении реакции 17-19 МПа и температуре реакции 440-465°С. Поскольку рециркулирующий растворитель проходит гидрообработку, он обладает очень хорошими свойствами донора водорода и может предотвратить конденсацию фрагментов свободных радикалов в процессе пиролиза угля, вследствие чего предотвращается коксообразование, при этом увеличивается продолжительность рабочего цикла и одновременно повышается степень утилизации теплоты.
В предложенном способе использование реактора с псевдоожиженным слоем и принудительной циркуляцией приводит к малому времени пребывания газа в реакционной зоне и высокой степени использования объема реактора для жидкости. Кроме того, благодаря применению насоса принудительной циркуляции поддерживается высокая скорость движения жидкости, и не будет происходить осаждения минеральных солей. В соответствии с предпочтительным примером осуществления изобретения используются два реактора с псевдоожиженным слоем и принудительной циркуляцией. Благодаря перемешиванию реагентов при встречном движении в двух реакторах профили осевой температуры в реакторах могут быть почти постоянными, и можно легко регулировать температуру реакции при отсутствии необходимости в использовании охлаждающего водорода, подводимого в потоках с боковых сторон реактора. Следует также отметить, что качество продукции, производимой в соответствии с данным способом, довольно стабильное. Вследствие малого времени нахождения газа в реакторе с псевдоожиженным слоем и принудительной циркуляцией степень использования объема жидкости в реакторе является высокой, а благодаря высокой скорости течения жидкости в реакторе не будет никаких отложений минеральных солей.
В соответствии с другим предпочтительным воплощением изобретения асфальтен и твердые вещества могут быть эффективно извлечены посредством вакуумной дистилляции. Вакуумная дистилляция представляет собой сложившийся и эффективный метод извлечения асфальтена и твердых веществ. Дистиллят, полученный указанным методом, не содержит асфальтена и может быть подходящим сырьем для приготовления рециркулирующего растворителя с высокими водорододонорными характеристиками, приобретенными в результате гидрогенизации. В остатке, полученном при вакуумной дистилляции, содержание твердой фазы составляет порядка 50-55 мас.%. Поскольку используемый катализатор обладает высокой активностью, степень добавления катализатора при осуществлении способа низкая, при этом содержание нефтепродуктов в остатке также низкое, и следовательно, может быть получено большее количество товарных фракций дизельного топлива.
В соответствии с еще одним предпочтительным примером воплощения изобретения рециркулирующий растворитель и нефтяные продукты гидрогенизируют в реакторе гидрообработки с псевдоожиженным слом и принудительной циркуляцией. Поскольку реактор гидрообработки относится к реакторам с восходящим потоком, катализатор в реакторе периодически может быть заменен, что после проведения гидрогенизации приведет к хорошим качествам рециркулирующего растворителя как донора водорода и к стабильным качествам продукта. Кроме того, может быть неограниченно увеличена продолжительность рабочего цикла и исключена опасность увеличения перепада давления вследствие коксообразования.
В соответствии с предпочтительным примером осуществления изобретения, проведены испытания по прямому сжижению угля с использованием в качестве исходного сырья низкокачественного битуминозного угля. Ниже приведены условия проведения испытаний и полученные результаты.
Условия проведения испытаний:
Температура в реакторе: 1-й реактор – 455°С, 2-й реактор – 455°С.
Давление в реакторе: 1-й реактор – 19,0 МПа, 2-й реактор – 19,0 МПа.
Концентрация угольной суспензии: 45/55 (сухой уголь/растворитель, массовое отношение).
Величина добавки катализатора: катализатор сжижения, 1,0% (Fe/сухой уголь).
Величина добавки серы: S/Fe=2 (молярное отношение).
Газ/жидкость: 1000 нл/кг суспензии.
Водород в рециркулирующем газе: 85 об.%
Результаты прямого сжижения низкокачественного битуминозного угля в испытательной установке CFU, соответствующей изобретению, представлены в таблице 1, в которой цифровые показатели приведены на основе результатов сжижения угля MAF. Результаты испытаний по сжижению такого же сорта угля в установке CFU прямого сжижения угля согласно известному аналогу представлены в таблице 2, в которой цифровые показатели также приведены на основе результатов сжижения угля MAF.
Таблица 1 Результаты прямого сжижения низкокачественного битуминозного угля в установке CFU |
| |
Конверсия, % |
Выход нефтепродуктов, % |
Выход газа, % |
Выход H2O, % |
Органический остаток, % |
Расход, H2 % |
| Способ согласно изобретению |
91,22 |
57,17 |
13,11 |
12,51 |
23,99 |
6,8 |
Таблица 2 Результаты прямого сжижения низкокачественного битуминозного угля в установке CFU |
| |
Конверсия, % |
Выход нефтепродуктов, % |
Выход газа, % |
Выход H2O, % |
Органический остаток, % |
Расход, H2 % |
| Способ уровня техники |
89,69 |
52,84 |
17,89 |
7,3 |
28,1 |
6,75 |
Из сравнения результатов, приведенных в таблице 1 и таблице 2, видно, что как степень конверсии, так и выход нефтепродуктов в соответствии с данным изобретением, выше, чем в известном аналоге. Кроме того, может быть уменьшено количество органического остатка и повышена эффективность сжижения угля.
Формула изобретения
1. Способ прямого сжижения угля, включающий в себя следующие стадии:
(1) приготовление угольной суспензии из сырого угля и катализатора;
(2) перемешивание угольной суспензии с водородом и предварительную обработку смеси, с последующей ее подачей в реакционную систему для проведения реакции сжижения;
(3) разделение отведенных из реактора продуктов реакции в сепараторе (9, 10) с образованием жидкой фазы и газовой фазы, при этом жидкую фазу подвергают фракционированию в ректификационной колонне (11) с атмосферным давлением с получением продукта в виде фракции дизельного топлива и остаточного продукта;
(4) подачу остаточного продукта, полученного в колонне с атмосферным давлением, в вакуумную ректификационную колонну (12) для разделения на дистиллят и остаток;
(5) смешивание фракции дизельного топлива и дистиллята с образованием смеси и последующую подачу смеси в реактор (13) гидрообработки с псевдоожиженным слоем и принудительной циркуляцией для проведения процесса гидрогенизации;
(6) фракционирование продуктов гидрогенизации на нефтяные продукты и водорододонорный растворитель, рециркулируемый на стадию (1).
2. Способ по п.1, в котором стадия (1) включает следующие операции:
(а) превращение сырого угля в угольный порошок с заданным размером частиц после сушки и измельчения сырого угля в аппарате предварительной обработки; (b) обработку исходного сырья (3) для катализатора и угольного порошка в аппарате (4) для приготовления катализатора с получением ультратонкого порошка катализатора сжижения угля; (с) перемешивание в аппарате (5) для приготовления суспензии катализатора сжижения угля и порошка угля с водорододонорным растворителем (16) с образованием угольной суспензии.
3. Способ по п.1, в котором стадия реакции сжижения угля включает в себя следующие операции:
(а) подачу суспензии угля после ее перемешивания с водородом (6) и предварительного нагрева в первый реактор (7) с псевдоожиженным слоем и принудительной циркуляцией для проведения реакции сжижения с получением выходящих из реактора продуктов реакции; (b) подачу продуктов реакции, выходящих из первого реактора (7) с псевдоожиженным слоем, после их смешивания с водородом во второй реактор (8) с псевдоожиженным слоем и принудительной циркуляцией для продолжения реакции сжижения, при этом указанные реакторы с псевдоожиженным слоем функционируют при следующих условиях проведения реакции: температура реакции 430-465°С; давление реакции 15-19 МПа; соотношение количеств газа и жидкости 600-1000 нл/кг; объемная скорость суспензии угля 0,7-1,0 т/м3 ч; степень добавления катализатора Fe/сухой уголь = 0,5-1,0 мас.%.
4. Способ по п.1, в котором стадия (3) включает в себя следующие операции:
(a) подачу потока продуктов реакции в высокотемпературный сепаратор (9) для разделения на газовую фазу и жидкую фазу, при этом температуру в высокотемпературном сепараторе поддерживают на уровне 420°С;
(b) подачу газовой фазы из высокотемпературного сепаратора (9) в низкотемпературный сепаратор (10) для дальнейшего разделения на газ и жидкость, при этом температуру в низкотемпературном сепараторе поддерживают на уровне комнатной температуры.
5. Способ по п.2, в котором в качестве катализатора сжижения используют -FeOOH, частицы которого имеют диаметр 20-30 нм и длину 100-180 нм, причем катализатор содержит серу при молярном отношении S/Fe=2.
6. Способ по п.1, в котором гидрогенизацию на стадии (5) проводят при следующих условиях: температура реакции 330-390°С; давление реакции 10-15 МПа; соотношение количеств газа и жидкости 600-1000 нл/кг; объемная скорость 0,8-2,5 ч-1.
7. Способ по п.1, в котором рециркулирующий водорододонорный растворитель представляет собой гидрогенизированный сжиженный нефтепродукт с температурой кипения в интервале 220-450°С.
8. Способ по п.1, в котором остаток в вакуумной ректификационной колонне (12) характеризуется содержанием твердой фазы 50-55 мас.%.
9. Способ по п.1, в котором смесь фракции дизельного топлива, выходящего из колонны с атмосферным давлением, и дистиллята из вакуумной колонны имеет температуру кипения C5 в интервале 530°С.
10. Способ по п.1, в котором реактор (13) гидрообработки с псевдоожиженным слоем и принудительной циркуляцией представляет собой реактор с внутрикорпусным оборудованием, при этом вблизи днища реактора установлен циркуляционный насос, а катализатор в реакторе может быть заменен в процессе функционирования.
РИСУНКИ
|
|