|
|
(21), (22) Заявка: 2005129112/04, 18.02.2004
(24) Дата начала отсчета срока действия патента:
18.02.2004
(30) Конвенционный приоритет:
18.02.2003 GB 0303659.7
(43) Дата публикации заявки: 20.03.2006
(46) Опубликовано: 20.08.2008
(56) Список документов, цитированных в отчете о поиске:
WO 98/14415 А, 09.04.1998. US 4250345 А, 10.02.1982. US 4377718 А, 22.03.1983. RU 99109016 А, 27.04.2001.
(85) Дата перевода заявки PCT на национальную фазу:
19.09.2005
(86) Заявка PCT:
GB 2004/000648 (18.02.2004)
(87) Публикация PCT:
WO 2004/074219 (02.09.2004)
Адрес для переписки:
129010, Москва, ул. Б.Спасская, 25, стр.3, ООО “Юридическая фирма Городисский и Партнеры”, пат.пов. Е.Е.Назиной, рег. № 517
|
(72) Автор(ы):
БРИН Джон Пол (GB), БЕРЧ Роберт (GB), КОЛЛИЕР Пол Джон (GB), ГОЛУНСКИ Станислав Эдмунд (GB)
(73) Патентообладатель(и):
ДЖОНСОН МЭТТИ ПАБЛИК ЛИМИТЕД КОМПАНИ (GB)
|
(54) СПОСОБ ПОЛУЧЕНИЯ ПАРА-КСИЛОЛА
(57) Реферат:
Изобретение относится к способу получения пара-ксилола избирательным метилированием толуола, включающему взаимодействие смеси реагентов, содержащей толуол, метанол и добавленную воду, с катализатором на основе модифицированного оксидом цеолита ZSM-5 в проточном реакторе и со временем взаимодействия между смесью реагентов и катализатором меньшим, чем 1 секунда, при этом способ осуществляют при температуре от 250 до 500°С. Применение данного способа ограничивает образование кокса на катализаторе, что позволяет высокоизбирательно получать пара-ксилол. 13 з.п.ф-лы, 4 ил., 1 табл.
Настоящее изобретение относится к усовершенствованному способу избирательного метилирования толуола до пара-ксилола.
Пара-ксилол является ключевым промежуточным продуктом при синтезе тетрафталевой кислоты. Когда метанол и толуол пропускают над нагретым слоем цеолита ZSM-5, то образуется равновесная смесь изомеров ксилола. При температурах от 350 до 650°C равновесная смесь состоит приблизительно из 23% пара-ксилола, 51% мета-ксилола и 26% орто-ксилола (W. W. Kaeding et al., Jn. of Catalysis, Vol. 67,1981, pp 159-174). Избирательность по отношению к пара-ксилолу может быть увеличена с помощью модифицирования оксидами внешних и внутренних поверхностей цеолита (K. M. Minachev et al., Proc. 9th Int. Congress of Catalysis, 1988, pp. 461-467).
В патенте США 3965208 раскрыт дополнительный способ повышения избирательности по отношению к пара-ксилолу. Используют высокотемпературный способ (550-600°C) с высокими объемными скоростями. Предложенный способ уменьшает время взаимодействия реагентов с катализатором. При указанных температурах катализатор становится «закоксованным». Какое явление благоприятно, так как оно создает эффект блокирования внешних кислотных участков на катализаторе, таким образом предотвращая изомеризацию пара-ксилола. Таким образом, избирательность повышается. Однако, «коксование» катализатора уменьшает общее превращение реагентов в продукты. В патенте США 3965208 сообщается, что увеличение температуры реакции повышает эффективность общего превращения, тогда как понижение температуры снижает превращение. Катализатор необходимо периодически регенерировать или подвергать «де-коксованию» для поддерживания адекватного баланса между избирательностью и превращением при применяемой температуре процесса. В указанных условиях является благоприятным увеличение объемной скорости или сокращение времени взаимодействия.
Другой способ получения пара-ксилола с помощью метилирования толуола описан в выложенной публикации патента Японии № 144324/1979, в котором используют кристаллический алюмосиликатный катализатор, и повышение избирательности наблюдают при более коротких временах взаимодействия (см. Фигуру 2b). В документе сообщается, что, хотя и возможно увеличить степень превращения толуола с помощью продления времени взаимодействия, это уменьшает избирательность по отношению к пара-ксилолу.
В WO 98/14415 описан способ каталитического избирательного получения пара-ксилола с использованием катализатора, полученного из необязательно модифицированного оксидом ZSM-5. Катализатор получают осуществлением взаимодействия ZSM-5 с паром при температурах, по меньшей мере, 950°C. Способ осуществляют при температуре от 500 до 700°C и предпочтительно от 500 до 600°C, давлении от 100 кПа до 7000 кПа и обычно с использованием 50-70% метанола, при этом катализатор накапливает кокс по мере катализа с помощью метилирования толуола.
В дополнение к толуолу и метанолу в WO 98/14415 рассматривают добавление водорода и/или воды к реакционной смеси. Из вышесказанного ясно, что водород и/или воду включают, чтобы попытаться регулировать избыточное образование кокса на катализаторе, продлить интервал между регенерациями катализатора и/или сохранить превращение в приемлемых пределах.
В настоящее время авторы установили чрезвычайно неожиданный факт, что с помощью добавления воды к реакционной смеси и сокращения времени взаимодействия реакционной смеси с катализатором до значений, меньших, чем одна секунда, можно получить промышленным путем приемлемую избирательность к пара-ксилолу с использованием модифицированных оксидом катализаторов ZSM-5 в таких условиях как при температуре, когда коксование ограничено или предотвращено.
Согласно одному аспекту, изобретение относится к способу получения пара-ксилола с помощью избирательного метилирования толуола, при этом способ включает в себя осуществление взаимодействия реакционной смеси, содержащей толуол, метанол и добавленную воду, с катализатором на основе модифицированного оксидом цеолита ZSM-5 в проточном реакторе в условиях, подобранных таким образом, чтобы ограничить образование кокса на катализаторе и со временем взаимодействия между реакционной смесью и катализатором меньшим, чем 1 секунда.
Будет принято во внимание, что в системе на каждый моль метанола, который взаимодействует с толуолом, в результате будет образовываться один моль воды. Во избежание неопределенности, под добавленной водой в данной работе авторы подразумевают: «избыток количества, произведенного in situ».
Не желая быть связанными с какой-либо теорией, авторы полагают, что добавленная вода в настоящем изобретении служит для усиления избирательности к пара-ксилолу по меньшей мере по двум причинам. Во-первых, она подавляет или уменьшает дегидратацию метанола, например, 2CH3OH C2H4 +2H2О и 2CH3OH CH3OCH3 + H2О и другие нежелательные побочные реакции, которые могут привести к образованию кокса. Во-вторых, вода действует как разбавитель для регулирования времени взаимодействия.
Способ согласно изобретению показывает, что скорость метилирования толуола в цеолите ZSM-5 и скорость диффузии пара-ксилола через модифицированную структуру канала, в обоих случаях достаточно высоки, что позволяет использовать высокую пропускную способность молекул реагента без ухудшения степени превращения толуола в пара-ксилол. Фактически, возможно осуществить избирательное метилирование толуола на уровне, превышающем 90%. Основное преимущество работы с малым временем взаимодействия состоит в том, что это подавляет повторную изомеризацию молекул пара-ксилола, поскольку они выходят из каналов и вступают в контакт с внешними поверхностями цеолита ZSM-5. Способность изменять эффективность катализатора посредством изменения условий эксплуатации делает создание катализатора намного менее критическим фактором.
Соответственно, в реакционной смеси добавленная вода присутствует в диапазоне от 1 моля воды на моль метанола до 70 моль воды на моль метанола. В одном варианте добавленная вода присутствует в диапазоне от 4 до 12 моль воды на моль метанола.
Предпочтительно, время взаимодействия реакционной смеси с катализатором составляет менее чем 0,6 секунды, более предпочтительно, менее чем 0,3 секунды.
Меньшее время контакта могут быть достигнуто, например, с помощью использования высоких скоростей подачи реагента, небольшого размера слоя катализатора, использования пенообразных носителей катализатора или добавлением разбавителя к реагентам. Способ может быть осуществлен с фиксированными, подвижными или флюидизированными слоями катализатора, либо по отдельности, либо связанными с образованием многослойных каталитических реакторов. Не обязательно, при расположении в несколько слоев, в реакционную смесь между слоями может быть введен дополнительный метанол, чтобы улучшить превращение.
Время взаимодействия рассчитывают делением активного объема катализатора на скорость подачи реагента при нормальной температуре и давлении, т.е. 25°C и единичном атмосферном давлении. В случае, когда катализатор имел форму частиц, активный объем катализатора можно измерить, например, размещая катализатор с известной массой в калиброванном сосуде и давая возможность частицам принять их плотность естественной упаковки. Скорость подачи реагента, например, измеряют, используя калиброванные шприцевые насосы или регуляторы потока массы. Сумму всех реагентов, включая любой газ-носитель, используют, чтобы определить скорость подачи реагента. Пример рабочего расчета показан ниже:
Скорость подачи реагента.
Пары метанола: 1,85 см3мин-1
Пары толуола: 14,8 см3мин-1
Водные пары: 16,65 см3мин-1
Водород: 99,9 см3мин-1
Всего: 133,2 см3 мин-1 или 2,22 см3 сек-1
Активный объем катализатора.
0,3 граммам частиц катализатора давали возможность принять плотность их естественной упаковки в калиброванном измерительном цилиндре. Частицы заняли объем 0,6 см3.
Время контакта.
Время контакта = активный объем катализатора/скорость подачи реагента
= 0,6 см3/2,22 см3 сек-1
= 0,27.
Другие способы измерения активного объема катализатора должны быть известны специалистам в данной области, так же, как и другие методики определения скорости подачи реагента. Например, если катализатор имеет форму подложки с нанесенным покрытием, то активный объем катализатора эквивалентен объему катализатора, нанесенного в качестве покрытия.
В предшествующем уровне техники (например, в патенте США № 4152364) сообщается, что толуол может быть метилирован до пара-ксилола при среднечасовых скоростях подачи сырья от 1 до 2000. Однако, обычно указанный способ иллюстрируют и изучают с WHSV от 1 до 12 (см. патенты США с №№ 4067920, 4152364, 4158024, 4250345 и 5939597). В примере 2 патента США № 4152364, молярную смесь толуола/метанола 4/1 подают с WHSV 10 на слой катализатора, содержащий 5 г модифицированного цеолита. Это означает, что фактическая скорость подачи смеси составляет 50 г в час и молярная скорость подачи равна 0,5 моль в час толуола и 0,125 моль в час метанола. Выраженная в виде потока газа при нормальной температуре и давлении, общая скорость подачи составляет 4,2 см3 в секунду. Полагая, что плотность естественной упаковки модифицированного цеолита равна 0,5 г на см3, время взаимодействия равно 2,38 сек. Поэтому диапазон 1-2000, требуемый для WHSV, соответствует временам взаимодействия между 23,8 сек и 0,012 сек.
Способ согласно настоящему изобретению осуществляют в таких условиях, как температура от 250 до 500°С, выбранная для ограничения образования кокса на катализаторе. Подходящая комбинация рабочих параметров, посредством которого этого достигают, может быть определена опытным путем специалистом в данной области.
Показатели коксообразования катализатора включают:
(i) изменение цвета катализатора;
(ii) относительно низкую избирательность метанола к пара-ксилолу, например, <70%, например <60% или <50%. В данном описании «избирательность метанола к пара-ксилолу» также называют «использование метанола» в предшествующем уровне технике;
и
(iii) уменьшение степени превращения толуола.
Условия, которые ограничивают формирование кокса, включают: природу катализатора, относительно более низкие температуры, более высокие отношения толуола к метанолу в реакционной смеси, повышенное давление и увеличение разбавителя в реакционной смеси.
В способе данного изобретения предпочтительное мольное отношение толуола к метанолу в реакционной смеси находится между 1 и 10 и, в одном варианте, между 4 и 10 (см. пример 8).
Способ согласно изобретению обеспечивает высокие степени превращения. Когда степень превращения выражают в процентах от количества (в молях) поданного метанола, то обычно достигают свыше 75%, и, в некоторых случаях, достигают практически полного превращения (100%). Степень превращения, когда она выражена в процентах от количества поданного толуола, численно может быть ниже, однако это является следствием отношения толуола к метанолу в реакционной смеси. Например, степень превращения 12,5% в переводе на толуол, поданный в реакционную смесь, где отношение толуола к метанолу равно 8, соответствует 100% (12,5×8) превращению в переводе на количество поданного метанола.
К тому же способ показал высокую избирательность к пара-ксилолу. Предпочтительно, смесь продукта содержит более 85% пара-ксилола, более предпочтительно, более 90%, выраженных по отношению к степени превращения. Со ссылкой на вышеупомянутый пример, смесь продукта будет содержать избыток не превращенного толуола, из-за его 8-кратного избытка относительно метанола в исходной смеси реагентов, однако, в преобразованных реагентах, основным продуктом будет пара-ксилол только с небольшими количествами других изомеров ксилола и других продуктов.
Смесь реагентов может содержать водород. Некоторое количество водорода неизменно будет присутствовать при рабочих параметрах способа, как в известных способах, так и в настоящем способе, однако, в ходе испытаний, авторы установили, что увеличение концентрации водорода повышало избирательность. Точные причины для этого не ясны, хотя предполагается, что некоторое пороговое количество водорода дает преимущества способу за счет подавления нежелательных побочных реакций. В равной мере или, кроме того, водород может просто действовать как разбавитель, и подобные преимущества могут быть достигнуты использованием азота или других инертных газов.
Предпочтительно, катализатор содержит модифицированный оксидом цеолит ZSM-5, включающий бор, магний, кальций, лантан, фосфор и сурьму и смеси любых двух или более указанных веществ. Установлено, что B2О3-модифицированные цеолиты ZSM-5 являются особенно подходящими, хотя другие модифицированные оксидом цеолиты ZSM-5 могут быть в равной степени подходящими и должны быть известны специалистам в данной области. Соответственно, массовые проценты присутствующего оксидного модификатора составляют от 5 до 15 мас.% относительно общей массы катализатора.
Теперь настоящее изобретение будет описано только посредством примера и со ссылкой на следующие чертежи, на которых:
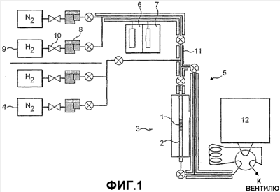
Фигура 1 является схематической диаграммой реактора, подходящего для демонстрации способа согласно настоящему изобретению.
Фигура 2a является графиком, показывающим эффект снижения времени взаимодействия, при добавлении разбавителя к подаваемым реагентам, включающего добавленную воду при 440°C в качестве примера способа согласно настоящему изобретению.
Фигура 2b является графиком, показывающим эффект снижения времени взаимодействия, посредством увеличения скорости подачи реагентов при трех различных температурах согласно выложенной публикации патента Японии № 144324/1979.
Фигура 3 является графиком, показывающим эффект снижения времени взаимодействия на изомеризацию пара-ксилола посредством добавления разбавителя.
Пример 1 (Сравнительный пример, не соответствующий данному изобретению, немодифицированного цеолита ZSM-5 с малым времени взаимодействия)
Коммерчески изготовленный образец HZSM-5 с отношением диоксид кремния/оксид алюминия, равным 80, прессовали в диски, которые затем измельчали и просеивали для получения частиц с размером в диапазоне 250-850 мкм. Уплотненный слой катализатора готовили смешиванием 0,3 г частиц с 0,7 г порошкообразного кордиерита (каталитически инертного наполнителя) и загружали смесь на середине длины кварцевого трубчатого реактора, при этом реактор удерживали в вертикальном положении. Слой закрепляли на месте вставками из кварцевой ваты. Реактор устанавливали горизонтально внутри трубчатой печи так, чтобы слой катализатора размещался, как в радиальном, так и в аксиальном центре печи.
Поток 50 см3мин-1 азота пропускали сквозь слой катализатора в течение 30 минут, в это время температуру печи линейно изменяли до 440°C. После того как 30 минут истекли, поток переключали таким образом, чтобы поток обходил реактор, и оставляли слой катализатора изолированным в атмосфере неподвижного азота. Включали шприцевый насос, снабжающий подаваемым жидким веществом (метанол, толуол и вода), и регулятор расхода массы, снабжающий водородом. Жидкие и газовые потоки нагревали до 180°C, чтобы получить гомогенную смесь газ-фаза (исходные реагенты), которая включает пары метанола (1,85 см3 мин-1), пары толуола (14,8 см3 мин-1), водяной пар (16,65 см3 мин-1) и водород (99,9 см3 мин-1). Спустя 30 минут смесь реагентов подают в реактор. Поскольку объем активного катализатора составлял 0,6 см3 и скорость подачи реагента была 2,2 см3 мин-1, время взаимодействия составляло 0,27 сек.
Выходящий поток из реактора анализировали газовой хроматографией. Как показано в таблице, поток продукта, который стабилизировался спустя 15 минут, содержал примерно равновесную концентрацию пара-ксилола и субравновесные концентрации мета- и орто-изомеров. Другими образованными продуктами были бензол и ароматическое C9-соединение. Последние были образованы из-за диспропорционирования части толуола, что объясняет, почему превращение толуола было выше, чем ожидается для толуола в результате действия только одного метилирования.
Пример 2 (10 % Mg/ZSM-5 с малым временем взаимодействия).
Коммерчески изготовленный образец HZSM-5 с отношением диоксид кремния/оксид алюминия, равным 80/1, модифицировали пропиткой водным раствором нитрата магния. Количество добавляемого раствора для пропитки рассчитывали так, чтобы в результате получить наполнение по магнию, составляющее 10% по массе. Пропитанный цеолит ZSM-5 сушили (120°C, 16 час, на воздухе) и отжигали (500°C, 2 час, на воздухе).
Модифицированный цеолит ZSM-5 тестировали точно таким же образом, как описано в примере 1. Как показано в таблице, превращение толуола было ниже, чем в случае немодифицированного цеолита ZSM-5, и главным продуктом являлся пара-ксилол. Кроме небольших количеств орто- и мета-ксилола, никакие другие продукты не обнаружены. Рабочие характеристики показали, что толуол был метилирован до пара-ксилола с избирательностью большей, чем 95%.
Пример 3 (10% Mg/ZSM-5 с широкой областью времен взаимодействия)
Образец 10%Mg/ZSM-5, приготовленный способом, описанным в примере 2, прессовали в диски, которые затем измельчали и просеивали для получения частиц с размером в диапазоне 250-850 мкм. Уплотненный слой катализатора готовили смешиванием 0,3 г частиц с 0,7 г порошкообразного кордиерита и загружали смесь на середине длины кварцевого трубчатого реактора, как описано в примере 1.
Поток 50 см3 мин-1 азота пропускали через катализатор в течение 30 минут, в то время как температуру печи линейно изменяли до 440°C. После того как 30 минут истекли, поток переключали таким образом, чтобы он обходил реактор, и оставляли катализатор изолированным в атмосфере неподвижного азота. Включали шприцевый насос, снабжающий метанолом, толуолом и водой, и регулятор расхода массы, снабжающий водородом. Потоки жидкости и газа нагревали до 180°C, чтобы получить гомогенную смесь газ-фаза (исходные реагенты), которая содержала пары метанола (0,4 см3 мин-1), пары толуола (3,2 см3 мин-1), водяной пар (3,6 см3 мин-1) и водород (7,2 см3 мин-1). Спустя 30 минут исходные реагенты подавали в реактор при 440°C. Время взаимодействия между исходными реагентами и слоем катализатора составляло 2,54 сек.
Через 15 минут в рабочем режиме катализатор достигал устойчивого уровня рабочих характеристик. Превращение было близко к ожидаемому максимуму для метилирования толуола (12,5%), при этом избирательность к пара-ксилолу приблизительно составляла 40%. Затем время контакта между исходными реагентами и слоем катализатора уменьшали в 5 этапов увеличением скорости потока водорода. Избирательность к пара-ксилолу увеличилась, поскольку время взаимодействия уменьшено (как показано на фиг.2a), но превращение толуола оставалось неизменным. Избирательность достигала 100%, когда скорость потока водорода повышали до 192,8 см3 мин-l, что соответствует времени контакта только 0,17 сек при 440°C.
В отличие от этого на фигуре 2b показан подобный график, основанный на полученных результатах в выложенной публикации патенте Японии № 144324/1979. Можно видеть, что, по мере того как температуру увеличивали от 450 до 500°C, повышение избирательности к пара-ксилолу более заметно, и авторы считают, что указанное различие является результатом коксования катализатора, как рассмотрено в патенте США № 3965208. Однако, предполагая, что время взаимодействия при WHSV 529 час-1 составляет 0,74 сек, ясно, что для подобного времени взаимодействия 0,63 сек (t4 на фигуре 2a) способ согласно настоящему изобретению достигает значительно лучшей избирательности к пара-ксилолу при 440°C.
Пример 4 (Изомеризация пара-ксилола на 10%Mg/ZSM-5)
При максимальной скорости потока водорода, достигаемой в примере 3 (время взаимодействия 0,17 сек), толуол в подаваемом сырье заменяли пара-ксилолом. Теперь исходные реагенты содержали концентрацию пара-ксилола, которая эквивалентна концентрации замененного толуола. Через 15 минут анализировали выходящий поток и обнаружили, что он содержит пара-ксилол в качестве преобладающей (>95%) формы ксилола. Это показало, что, однажды образовавшись, пара-изомер не изомеризуется на 10% Mg/ZSM-5 при указанном малом времени взаимодействия.
Время взаимодействия между исходными реагентами и катализатором затем увеличивали в 5 этапов уменьшением скорости потока водорода. Как показано на фигуре 3, степень изомеризации увеличилась как функция времени взаимодействия. Самый значительный эффект имеет место при времени взаимодействия примерно выше 0,7 сек.
Когда результаты, приведенные в примере 3 и примере 4, рассматривают совместно, они свидетельствуют, что пара-ксилол может быть избирательно образован в пределах внутренней структуры канала 10%Mg/ZSM-5.
При малых временах взаимодействия, по мере того, как пара-ксилол появляется, он выходит из слоя катализатора прежде, чем он сможет изомеризоваться в орто- и мета-ксилол. При больших временах взаимодействия, пара-ксилол может повторно адсорбироваться на участках внешних поверхностей, где может происходить изомеризация.
Пример 5 (10%Mg/ZSM-5 с широкой областью времен взаимодействия при отсутствии водорода)
Повторяли способ, описанный в примере 3, за исключением того, что водород в исходных реагентах заменяют азотом. Катализатор показал ту же самую тенденцию изменения рабочих характеристик, как наблюдали в примере 3. Избирательность к пара-ксилолу составляла менее чем 40% для самой малой скорости потока азота и достигала 99% для наиболее высокой скорости потока. Результаты показывают, что присутствие водорода не является существенным достижением высокой избирательности катализатора.
Пример 6 (10% Mg/ZSM-5 с высокой почасовой объемной скоростью)
Повторяли способ, описанный в примере 2, за исключением того, что скорость потока водорода в исходных реагентах понижали до 66,6 см3 мин-1 до реактора, что влияло на увеличение времени контакта до 0,38 сек. Как показано в таблице, когда рабочие характеристики катализатора стабилизировались, превращение толуола превышало величину, ожидаемую в случае полного метилирования, указывая тем самым, что имело место некоторое диспропорционирование. Избирательность к пара-ксилолу составляла меньше 90%.
После приведенного теста, слой катализатора удаляли и заменяли на смесь 0,1 г 10% Mg/ZSM-5 и 0,9 г кордиерита. Затем методику теста повторяли, вновь используя скорость подачи водорода 66,6 см3 мин-1 до реактора. При указанных условиях массовая почасовая объемная скорость толуола составляла 3x по сравнению со скоростью в предыдущем тесте и время контакта поэтому составило 0,13 сек. Полная почасовая объемная скорость жидкости (метанол+толуол) составляла 42 час-1, которая составила более чем 8x по сравнению с используемой Minachev et al. (Proc. 9h Int. Congress of Catalysis, 1988, pp. 461-467) и 6x, чем в случае используемой Xie et al. (ACS Symposium Series No 738, Shape Selective Catalysis, 2000, pp. 188-200) при тестировании Mg/ZSM-5. Теперь превращение толуола было намного ближе к величине, ожидаемой для метилирования, и избирательность к пара-ксилолу превышала 98%.
Когда рассматривают совместно результаты, приведенные в примерах 2-5, то полученные данные указывают на корреляцию между малым временем контакта и высокой избирательностью, как в отношении требуемой реакции (метилирования толуола), так и образовании пара-ксилола. Для фиксированного размера слоя, малые времена контакта могут быть достигнуты либо использованием высокой массовой почасовой объемной скорости жидкого подаваемого сырья либо добавлением разбавителя (такого как водород или азот) к исходным реагентам.
Пример 7 (10% B/ZSM-5 с широкой областью отношения толуол/метанол)
Коммерчески изготовленный образец HН4ZSM-5 с отношением диоксид кремния/оксид алюминия, равным 80/1, в сухом виде измельчали с B2О3. Количество B2О3 рассчитывали так, чтобы в результате получить наполнение по бору, составляющее 10 мас.%. Измельченную смесь отжигали при 500°C в течение 2 часов, чтобы образовать катализатор 10% B/ZSM-5.
Образец 10%B/ZSM-5 прессовали в диски, которые затем измельчали и просеивали для получения частиц с размером в диапазоне 250-850 мкм. Уплотненный слой катализатора готовили смешиванием 0,3 г частиц с 0,7 г порошкообразного кордиерита (каталитически инертного наполнителя) и загружали смесь на середину длины кварцевого трубчатого реактора, как описано в примере 1.
Поток 50 см3 мин-1 азота пропускали через катализатор в течение 30 минут, при этом температуру печи линейно изменяли до 440°C. После того как 30 минут истекли, поток переключали таким образом, чтобы он обходил реактор, и оставляли катализатор изолированным в атмосфере неподвижного азота. Включали шприцевые насосы, снабжающие метанолом, толуолом и водой, и регулятор потока массы, снабжающий водородом. Потоки жидкости и газа нагревали до 180°C, чтобы получить гомогенную смесь газ-фаза (исходные реагенты), которая содержала пары метанола (1,85 см3 мин-1), пары толуола (14,8 см3 мин-1), водяной пар (16,65 см3 мин-1) и водород (66,6 см3 мин-1). Через 30 минут исходные реагенты подавали в реактор при 440°C. В указанных условиях отношение толуол/метанол в подаваемом сырье составляло 8/1 и время контакта между исходными реагентами и катализатором составило 0,36 сек.
После 15 минут в рабочем режиме, когда катализатор достигал устойчивого уровня рабочих характеристик, превращение совпадало с ожидаемым максимумом метилирования толуола (12,5%), при этом избирательность к пара-ксилолу составляла 99,9%. Затем отношение толуол/метанол уменьшали в два этапа до 4/1 и 1,3/1 посредством увеличения скорости подачи метанола. Как показано в таблице, превращение толуола повысилось, поскольку больше метанола было доступно для реакции. Хотя превращение метанола было близким к 100% в каждом случае, при более низких отношениях толуол/метанол, часть метанола вступала в реакцию сама с собой, образуя этилен. Однако избирательность, с которой толуол был метилирован до пара-ксилола, оставалась высокой (94-100%).
Пример 8 (10% B/ZSM-5 с высокой массовой почасовой объемной скоростью жидкости)
Повторяли способ, описанный в примере 7, за исключением того, что массу 10% B/ZSM-5 в слое катализатора уменьшали до 0,1 г и массу кордиерита увеличивали до 0,9 г. При указанных условиях массовая почасовая объемная скорость толуола составила 3x, по сравнению с таковой в предыдущем тесте и время контакта составляло 0,12 сек при отношении толуол/метанол, равном 8/1. Как показано в таблице, высокая избирательность катализатора сохранялась при высокой массовой почасовой объемной скорости.
| Установившиеся рабочие параметры модифицированного ZSM-5 по сравнению с немодифицированным HZSM-5 при 440°C. |
| |
Избирательность |
| Катализатор |
Пример |
WHSV |
t |
T/M |
Превра- щение |
Пара- ксилол |
Мета- ксилол |
Орто- Ксилол |
Другие |
| HZSM-5 |
1 |
11,12 час-1 |
0,27 сек |
8/1 |
22,6% |
24,7% |
40,5% |
22,0% |
12,9% |
| 10%Mg/ZSM-5 |
2 |
11,12 час-1 |
0,25 сек |
8/1 |
9,12% |
95,5% |
3,78% |
0,709% |
0% |
| 10%Mg/ZSM-5 |
6 |
11,12 час-1 |
0,38 сек |
8/1 |
16,2% |
87,5% |
8,48% |
2,48% |
1,56% |
| 10%Mg/ZSM-5 |
6 |
33,35 час-1 |
0,13 сек |
8/1 |
13,7% |
98,3% |
0,67% |
0% |
1,05% |
| 10%B/ZSM-5 |
7 |
11,12 час-1 |
0,36 сек |
8/1 |
12,5% |
99,9% |
0,08% |
0,03% |
0% |
| 10%B/ZSM-5 |
7 |
11,12 час-1 |
0,35 сек |
4/1 |
22,7% |
99,5% |
0,16% |
0,027% |
0,27% |
| 10%B/ZSM-5 |
7 |
11,12 час-1 |
0,33 сек |
1,3/1 |
32% |
94,6% |
1,22% |
0,58% |
3,63% |
| 10%B/ZSM-5 |
8 |
33,35 час-1 |
0,12 сек |
8/1 |
12,5% |
99,0% |
0,55% |
0,14% |
0,32% |
| 10%B/ZSM-5 |
8 |
33,35 час-1 |
0,115 сек |
4/1 |
24,1% |
98,3% |
0,63% |
0,18% |
0,86% |
| 10%B/ZSM-5 |
8 |
33,35 час-1 |
0,11 сек |
1,3/1 |
22,6% |
94,8% |
2,2% |
0,33% |
2,69% |
| WHSV: массовая почасовая объемная скорость толуола |
| t: время контакта между катализатором и исходными реагентами при нормальной температуре и давлении |
| Т/М: молярное отношение толуол/метанол |
| Превращение: моль потребленного толуола × 100%/моль поданного толуола |
| Избирательность: % моль образованных продуктов |
Формула изобретения
1. Способ получения пара-ксилола избирательным метилированием толуола, включающий взаимодействие смеси реагентов, содержащей толуол, метанол и добавленную воду с катализатором на основе модифицированного оксидом цеолита ZSM-5 в проточном реакторе и со временем взаимодействия между смесью реагентов и катализатором, меньшим 1 с, при этом способ осуществляют при температуре от 250 до 500°С.
2. Способ по п.1, в котором добавляемая вода присутствует в диапазоне от 1 моль воды на моль метанола до 70 моль воды на моль метанола в смеси реагентов.
3. Способ по п.1 или 2, в котором добавляемая вода присутствует в диапазоне от 4 моль воды на моль метанола до 12 моль воды на моль метанола.
4. Способ по п.1, в котором время взаимодействия смеси реагентов с катализатором составляет менее чем 0,6 с.
5. Способ по п.4, в котором время взаимодействия смеси реагентов с катализатором составляет менее чем 0,3 с.
6. Способ по п.1, в котором катализатор содержит пенообразный носитель.
7. Способ по п.1, в котором способ осуществляют при температуре от 300 до 500°С, предпочтительно, от 350 до 450°С.
8. Способ по п.1, в котором оксидный модификатор представляет собой оксид элемента, выбранного из группы состоящей из бора, магния, кальция, лантана, фосфора и сурьмы и смеси любых двух или более указанных оксидов.
9. Способ по п.1, в котором оксидным модификатором является оксид бора.
10. Способ по п.1, в котором оксидный модификатор присутствует в количестве 5-15 мас.% от общей массы катализатора.
11. Способ по п.1, в котором отношение толуола к метанолу в смеси реагентов составляет от 1 до 10, более предпочтительно от 4 до 10.
12. Способ по п.1, имеющий степень превращения, выраженную в виде процента от количества поданного метанола, более чем 75%.
13. Способ по п.1, в котором в процессе реакции образуется смесь продуктов, содержащая более чем 85% пара-ксилола, более предпочтительно, более чем 90%, выраженных по отношению к степени превращения метанола.
14. Способ по п.1, в котором смесь реагентов содержит водород.
РИСУНКИ
|
|