|
|
(21), (22) Заявка: 2006114182/15, 25.04.2006
(24) Дата начала отсчета срока действия патента:
25.04.2006
(43) Дата публикации заявки: 20.11.2007
(46) Опубликовано: 20.08.2008
(56) Список документов, цитированных в отчете о поиске:
RU 2192913 C1, 20.11.2002. SU 438430 A1, 24.01.1975. SU 1036687 А, 23.08.1983. SU 1390195 A1, 23.04.1988. RU 2151626 С1, 27.06.2000. US 3709362 А, 09.01.1973.
Адрес для переписки:
214004, г.Смоленск, ул.Кирова, 32, кв.32, И.М.Зориной (для А.Е.Боброва и В.А.Мицевич)
|
(72) Автор(ы):
Бобров Александр Егорович (RU), Мицевич Валентина Александровна (RU)
(73) Патентообладатель(и):
Бобров Александр Егорович (RU), Мицевич Валентина Александровна (RU)
|
(54) СТАНЦИЯ ОЧИСТКИ ПОДЗЕМНЫХ И СТОЧНЫХ ВОД
(57) Реферат:
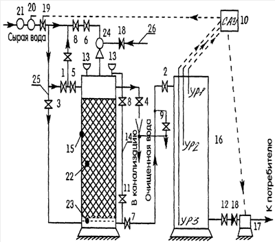
Изобретение может быть использовано в системах водоснабжения промышленных, сельскохозяйственных предприятий и в коммунальном хозяйстве. Станция содержит рабочие вентили 1-8, 11, 12, вентиль-кран отбора проб 9, напорный фильтр 15 с тяжелой загрузкой, фильтрующую загрузку 22, накопительную емкость 16, повысительный насос 17, запорный клапан для выпуска воздуха 13 и подающий трубопровод 25, который является одновременно восходящей ветвью, обеспечивающей разрыв струи в накопительной емкости 16. Эжектор 24 с калиброванным отверстием для аэрации воды и обратным клапаном 18 для забора воздуха установлен на фильтр 15, между верхним и нижним фланцами которого установлен пьезометр 14 для контроля полного наполнения фильтра исходной водой. Электромагнитный клапан 19 установлен на врезке станции в действующей сети, для регулирования работы которого система автоматического управления 10 подключена к электродам накопительной емкости 16. Регулятор давления 20 для обеспечения постоянной скорости фильтрации установлен перед электромагнитным клапаном 19. Технический результат: обеспечение бесперебойной очистки воды с повышенной скоростью фильтрации без применения химических ингредиентов, полное использование при промывке исходной, поступающей на станцию воды, исключение возможности смешивания очищенной и исходной воды, упрощение конструкции. 2 з.п. ф-лы, 1 ил.
Изобретение относится к устройствам очистки воды при помощи напорных фильтров с твердой загрузкой с разрывом струи и может быть использовано в системах водоснабжения промышленных, сельскохозяйственных предприятий и в коммунальном хозяйстве.
Изобретение относится к области полностью автоматизированных процессов очистки. Станция очистки подземных и сточных вод (далее – станция) позволяет удалять из воды мелкодисперсные частицы, взвеси, железо, сероводород, марганец.
Известны устройства по A.C. SU 438430 А, патентам RU №2151626 С, 2192913 С1, патенту US №3709362 А, патенту DE 1411736 А2, патенту GB 990807.
Наиболее близким известным устройством является автоматическое сифонное фильтрующее устройство для обезжелезивания и осветления природных и сточных вод по патенту РФ №2192913, содержащее напорный фильтр с тяжелой фильтрующей загрузкой, бак приемной воды, бак промывной воды, сифон, нисходящая и восходящая ветви которого являются трубопроводом, подающим исходную воду в фильтр, нисходящая ветвь, имеющая разрыв, заключенный в герметичной камере, камера соединена с регулирующим приемным баком через гидравлический затвор с поплавковым запорным клапаном. Недостатками этого известного устройства являются:
– присутствие бака приемной воды, бака промывной воды, накопительной емкости для процесса промывки, скорость фильтрации – не более 25 м/час;
– высота конструкции устройства – не менее 6, 8 м для создания необходимого эффекта фильтрации и процесса промывки при использовании сифонов;
– высокая металлоемкость конструкции;
– высота здания для размещения устройства – не менее 7 м;
– наличие переливного трубопровода и возможность смешивания очищенной и исходной воды.
Задачей заявляемого изобретения является устранение перечисленных недостатков, а именно: обеспечение бесперебойной очистки воды с повышенной скоростью фильтрации (до 40 м/час) без применения химических ингредиентов, постоянного улучшенного качества очищенной воды, полное использование при промывке исходной, поступающей на станцию воды, исключение возможности смешивания очищенной и исходной воды, упрощение конструкции: уменьшение металлоемкости в 3 раза, исключение переливного трубопровода, уменьшение размеров здания для размещения станции по высоте до 2, 5 м от нулевой отметки.
Поставленная задача решается тем, что исходная (“сырая”) вода до поступления на фильтрующую загрузку 22 (см. чертеж) предварительно аэрируется при помощи эжектора 24. В результате этого растворенное в воде железо переходит из двухвалентного в трехвалентное состояние. На фильтрующей загрузке 22 образуется гидроокись железа (процесс зарядки фильтра), которая в дальнейшем, вступая в реакцию с трехвалентным железом (находящимся в растворенном виде после эжекции), абсорбируется на фильтрующей загрузке 22 и задерживается. Фильтрация исходной воды производится с постоянной скоростью, регулируемой регулятором давления, поэтому качество очищенной воды не меняется. Качество очищенной воды зависит от химического состава исходной воды и скорости фильтрации (которая в зависимости от качества исходной воды принимается от 25 до 40 м/час).
Сущность изобретения заключается в следующем.
На чертеже представлена технологическая схема станции, которая состоит из напорного фильтра с тяжелой загрузкой 15, фильтрующей загрузки 22, фальшднища 23, накопительной емкости (резервуара чистой воды) 16, повысительного насоса 17, регулятора давления 20, обратного клапана 18, эжектора 24, запорного клапана для выпуска воздуха (“воздухоотводчик”) 13, пьезометра 14, электромагнитного клапана (ЭМК) 19 системы автоматического управления (САУ) 10, вентиля – крана отбора проб 9, рабочих вентилей (арматуры) 1-8, 11, 12 и подающего трубопровода 25. Последний соединен с трубопроводом на вводе в здание перед действующей запорной арматурой (не показаны), выполняющей функцию бойпаса при работе станции, вследствие чего подающий трубопровод является одновременно восходящей ветвью и обеспечивает разрыв струи в накопительной емкости 16.
Станция работает следующим образом. Заполнение и промывку фильтра осуществляют обратным потоком воды. Для этого в ручном режиме закрывают вентили №1, 2, 8 и открывают вентили №3, 4 (см. чертеж). Тщательно промывают загрузку. После окончания промывки закрывают вентили №3, 4 и открывают вентили №1, 2, 8. При установке автоматического оборудования промывки фильтра по заданному алгоритму в автоматическом режиме станция переходит работать в автономный режим с автоматической арматурой (бойпасом).
Положение арматуры при эксплуатации станции поясняет таблица.
| Таблица |
| № п/п |
Режим работы |
Открыты |
Закрыты |
Примечание |
| 1 |
Заполнение |
3, 4 |
1, 2, 8 |
|
| |
фильтра |
|
|
|
| 2 |
Пуск установки |
1, 2, 8 |
3, 4 |
|
| |
в работу |
|
|
|
| 3 |
Промывка |
4, 3 |
1, 2, 8 |
|
| |
фильтра |
|
|
|
| 4 |
Пуск в работу |
1, 2, 8 |
3, 4 |
Вентили |
| |
|
|
|
№5, 6, 7 после |
| |
|
|
|
установки требуемой |
| |
|
|
|
скорости не трогать!!! |
Исходная вода поступает в систему через фильтр грубой очистки 21, установленный перед электромагнитным клапаном 19, открытый ЭМК 19, систему регулировочных вентилей 8, 6 в эжектор 24, в котором вследствие большой скорости потока исходной воды создается разрежение воздуха. Поэтому через клапан 18 в камеру эжектора засасывается атмосферный воздух. Таким образом, происходит аэрация исходной воды в головной части фильтра с переходом растворенного двухвалентного железа в трехвалентное состояние, которое задерживается на фильтрующей загрузке 22. Очищенная вода, освободившись от железа и других взвешенных частиц через фальшднище 23 по водоводу через вентили 7, 2 с разрывом струи поступает в накопительную емкость 16. Избыток воздуха, поступившего в фильтровальную установку 15, выбрасывается в атмосферу через воздухоотводчики 13 вместе с сероводородом и другими растворенными газами. В связи с тем, что система имеет разрыв струи, при поступлении чистой воды в накопительную емкость идет дополнительное удаление растворенных газов из емкости в атмосферу. По мере засорения фильтрующей загрузки признаком засорения является характерная прерывистая работа эжектора, поэтому необходимо производить промывку фильтрующей загрузки. Это делают следующими образом.
1. Перекрывают вентиль 8 (для предотвращения попадания промывной воды в резервуар чистой воды 16). 2. Открывают вентили 3 и 4, исходная вода поступает в нижнюю часть установки и через фальшднище 23 снизу вверх проходит через загрузку 22, далее через вентиль 4 сбрасывается в канализацию. После окончания процесса промывки закрывают вентили 3, 4 и открывают – 8, 9. Остаток исходной воды вместе с остатком гидроокиси железа предварительно сбрасывается в течение 40-50 сек в канализацию через вентиль 9. По истечении этого времени через вентиль 9 идет чистая вода, имеющая характерный зеркальный цвет. Только после этого открывается вентиль 2 и закрывается вентиль 9. Идет пополнение чистой воды в емкости 16. Процесс промывки длится 4-5 минут.
САУ работает следующим образом. Скорость фильтрации фильтровальной установки настраивается незначительно больше минимальной производительности повысительного насоса 17. В связи с этим уровень чистой воды в накопительной емкости 16 медленно поднимается и при достижении отметки УР-1 САУ подает импульс ЭМК 19 на перекрытие исходной воды. По мере расхода чистой воды потребителем уровень воды в накопительной емкости падает и при достижении отметки УР-2 САУ подает импульс ЭМК 19 на открытие. В данном случае система фильтрации начинает накопление чистой воды в емкости. Электрод с отметкой УР-3 является «массой» для системы автоматики и при понижении уровня воды ниже отметки УР-3 САУ дает импульс для остановки работы повысительного насоса 17 во избежание его поломки. Данный вариант возможен при прекращении подачи исходной воды в систему вследствие возможных ремонтных работ на наружных подводящих водоводах или иных технических причин.
Возможность практического осуществления изобретения подтверждается примером.
Пример. Исходные данные: минимальное давление воды до фильтра – не менее 1,8 кг/см2. Напряжение электрической сети 220 В, частота 50 Гц, сила тока 6 А. Температура воздуха в помещении +(7-35)°С. Не допускается забор воздуха для работы эжектора в сыром непроветриваемом помещении. Забор воздуха происходит через дополнительный трубопровод 26 (см. чертеж) диаметром 20-25 мм непосредственно с улицы. Основные требования к качеству исходной воды: железо общее – до 12 мг/л, в том числе двухвалентное – не менее 70%; водородный показатель – не менее 6,1.
Исходная вода, проходя через калиброванное отверстие эжектора, “ускоряясь”, проходит через ствол, имеющий форму конуса с углом 15-20 град. Под повышенным давлением вода поступает в верхнюю часть фильтра, образуя пену в виде пузырьков. В эжекторе создается разрежение давления воздуха. В боковой части эжектора врезан штуцер с обратным клапаном 18 для забора воздуха (см. чертеж), через который в эжектор и далее в верхнюю часть фильтра поступает воздух, который, смешиваясь с водной пеной, аэрируется и способствует преобразованию двухвалентного растворенного в воде железа в трехвалентное. Аэрированная вода, проходя через фильтрующую загрузку, освобождается от трехвалентного железа, мутности, сероводорода и поступает в накопительную емкость, из которой повысительная насосная станция 17 подает очищенную воду потребителю. При отсутствии обратного клапана в конструкции насоса повысительной станции устанавливается дополнительный обратный клапан 18.1 во избежание попадания чистой воды от потребителя обратно в накопительную емкость. Станция работает при давлении воды в исходной сети от 1,8 до 4 атм (ограниченном регулятором давления), при этом очищенная вода поступает к потребителю с давлением, определяемым режимом работы повысительной насосной станции. Добившись максимальной скорости фильтрации, рассчитывают режимы работы станции для очистки воды на производительность от 300 л/час до 60 м3/час и более (по заданию заказчика). Так как технология работы станции может быть модульной, т.е. одновременно могут работать самостоятельно один и более фильтров, очищая и подавая воду в накопительную емкость. Получаемая очищенная вода соответствует требованиям СанПиН 2.1.4.559-96 и может обеспечить как отдельно стоящий коттедж, так и многоквартирный дом, группу домов, предприятие, поселок.
Промывку фильтра производят обратным потоком воды без дополнительных трубопроводов и насосов, используя давление в исходном трубопроводе, в течение от 2-х до 4-х минут со сбросом промывной воды в канализацию. При этом потребитель не ощущает перебоя в водоснабжении, так как существует накопительная емкость. По мере заполнения накопительной емкости до определенной верхней отметки водой срабатывает система автоматического управления (САУ) и электромагнитный клапан ЭМК перекрывает подачу воды на фильтр. Но так как повысительная насосная станция продолжает работать, уровень воды в накопительной емкости падает и достигает заданного нижнего уровня (1/3-1/4 высоты емкости). Далее САУ через электромагнитный клапан открывает подачу исходной воды на фильтр и накопительная емкость начинает пополняться. Таким образом, применение заявляемого изобретения позволяет автоматически бесперебойно аэрировать исходную воду и без добавления химических реагентов активировать фильтрующую загрузку, удаляя при этом избыток гидроокиси железа в процессе промывки. Поскольку заявляемая станция может быть выполнена как модульная, это обеспечивает производительность очистки воды от 300 л/час до 60 м3/час.
В связи с применением “разрыва струи” скорость фильтрации – постоянная и не зависит от количества подключенных к станции потребителей, что обеспечивает постоянное качество очищенной воды. Малые габариты станции позволяют монтировать ее в малых помещениях и определяют уменьшенную стоимость системы.
При необходимости повышения производительности требуется только проведение дополнительных расчетов.
Предлагаемая станция позволяет обеспечить процесс очистки подземных вод с производительностью одного фильтра до 45 м3/час (так как исходная вода проходит через калиброванное отверстие эжектора) и может использоваться в коттеджах и отдельно стоящих домах.
Для повышения производительности фильтра используют его с диаметром до 2000 мм, основную подачу исходной воды производят по отдельному трубопроводу в верхнюю часть фильтра сбоку, аэрированную воду подают через эжектор в верхнюю часть фильтра вертикально. Таким образом, достигают интенсивного аэрирования всей исходной воды и повышения производительности одного фильтра до 50 м3/час (1200 м3/сутки) при скорости фильтрации 35 м/час.
Используя постоянную скорость фильтрации, ограничиваемую регулятором давления на вводе, станцию очистки можно использовать в двух вариантах водоподготовки:
1. Очистка воды из городской сети без водонапорной башни в отдельно стоящих домах (группе домов). При этом производительность фильтра (группы фильтров) должна быть больше производительности повысительных насосов с учетом пикового разбора воды потребителями в течение суток. Система автоматического управления (САУ) не допускает перелива очищенной воды через накопительную емкость, отключая подачу исходной воды.
2. Очистка воды при наличии водонапорной башни. Производительность фильтров рассчитывается меньше производительности повысительных насосов, так как сглаживание давления в сети и создание необходимого запаса воды в часы пиковой нагрузки и в период противопожарных мероприятий выполняет водонапорная башня. САУ прерывает работу фильтра при достижении верхнего уровня водонапорной башни.
При достижении второго уровня в двух вариантах САУ “дает команду” на открытие подающего трубопровода и процесс пополнения емкостей продолжается. Учитывая вышеописанные варианты водоподготовки и модульную конструкцию, станция позволяет осуществлять очистку подземных вод в объеме от 0,6 до 100 м3/час.
При проектировании станции для очистки воды 500 м3/сутки и более необходимо иметь 30% запас воды в накопительном резервуаре.
При наличии станции второго подъема и резервуара чистой воды в существующей (уже работающей) системе водоснабжения действующего объекта при проектировании станции очистки подземных и сточных вод очищенная питьевая вода после фильтров поступает непосредственно в сборный водовод и “самоизливом” – в резервуар чистой воды (без применения каких-либо повысительных насосов), что обеспечивает значительное снижение общего потребления электроэнергии.
При производстве ремонтных работ в питающей сети и повышенном содержании песка в артезианских скважинах обязательно на вводе станции монтировать фильтр грубой очистки (сетчатый), который устанавливают перед электромагнитным клапаном ЭМК во избежание заклинивания соленоида клапана и предотвращения перелива воды из накопительной емкости.
В качестве двойного контроля предусмотрен резервный перелив в накопительной емкости.
Формула изобретения
1. Станция очистки подземных и сточных вод, содержащая напорный фильтр с тяжелой загрузкой, накопительную емкость и подающий трубопровод, отличающаяся тем, что подающий трубопровод является одновременно восходящей ветвью, обеспечивающей разрыв струи в накопительной емкости, эжектор с калиброванным отверстием для аэрации воды и обратным клапаном для забора воздуха, установлен на фильтр, между верхним и нижним фланцами которого установлен пьезометр для контроля полного наполнения фильтра исходной водой, электромагнитный клапан установлен на врезке станции в действующей сети, для регулирования работы которого система автоматического управления подключена к электродам накопительной емкости, регулятор давления для обеспечения постоянной скорости фильтрации установлен перед электромагнитным клапаном.
2. Станция очистки подземных и сточных вод по п.1, отличающаяся тем, что сетчатый фильтр грубой очистки установлен перед электромагнитным клапаном.
3. Станция очистки подземных и сточных вод по п.1 или 2, отличающаяся тем, что одновременно работают один и более фильтров, очищая и подавая воду в накопительную емкость.
РИСУНКИ
|
|