|
|
(21), (22) Заявка: 2006134469/12, 29.09.2006
(24) Дата начала отсчета срока действия патента:
29.09.2006
(43) Дата публикации заявки: 10.04.2008
(46) Опубликовано: 20.08.2008
(56) Список документов, цитированных в отчете о поиске:
RU 2079317 С1, 20.05.1997. SU 1142642 А, 28.02.1985. JP 55051903 А, 16.04.1980. JP 58109799 А, 30.06.1980. SU 1587217 А1, 23.08.1990. SU 1465601 А1, 15.03.1989. RU 2006588 C1, 30.01.1994. JP 56006997 А, 24.01.1981.
Адрес для переписки:
141070, Московская обл., г. Королев, ул. Болдырева, 4, кв.78, А.Е. Сидельникову
|
(72) Автор(ы):
Иванов Валерий Михайлович (RU), Сидельников Анатолий Евгеньевич (RU)
(73) Патентообладатель(и):
Сидельников Анатолий Евгеньевич (RU)
|
(54) ГАЗИФИКАТОР КРИОГЕННОЙ ЖИДКОСТИ
(57) Реферат:
Изобретение применяется при тушении пожара, в основном, в шахтах, на газовых и нефтяных скважинах, нефтехранилищах и нефтеналивных судах. Газификатор содержит корпус, установленный в верхней его части предохранительный клапан, фильтр, трубопровод для подачи криогенной жидкости, соединенный с форсунками, трубопровод для подачи теплоносителя и выходное устройство, а также трубную решетку с отверстиями, направленными к днищу корпуса, соединенную с трубопроводом для подачи теплоаккумулирующего вещества, при этом форсунки выполнены с отверстиями, направленными под углом от 0 до 180° по отношению к стенкам газификатора, и расположены по его периметру в средней части газификатора ниже трубной решетки, а в нижней части корпуса установлен откидной люк. Изобретение обеспечивает увеличение длительности непрерывной работы газификатора, его полную автономность, значительное снижение времени подготовительных операций между циклами работы, а также повышение надежности работы газификатора, стабильности его выходных параметров (расход, давление) и снижение весо-габаритных характеристик. 1 ил.
Предлагаемое изобретение относится к технике газификации криогенных жидкостей и может использоваться в тех областях техники, где требуется за короткое время без подвода энергии получить большое количество газообразного продукта.
Газификатор предназначен в основном для тушения пожаров в шахтах, на газовых и нефтяных скважинах, нефтехранилищах и нефтеналивных судах (танкерах), а также для тушения пожаров в производственных помещениях большого объема, например в элеваторах, музеях, библиотеках, ломбардах и других объектах, когда необходимо кроме ликвидации пожара сохранить от воздействия огнетушащего вещества (воды, пены, аэрозолей) защищаемое оборудование или ценные предметы (электрика, картины, рукописи, продукты питания, лекарства и т.д.).
Известен испаритель криогенных жидкостей (а.с. РФ № 1275182, МПК F17С 9/02, 1986), содержащий корпус, входное и выходное распределительные устройства, размещенные внутри корпуса, теплообменный элемент в виде регулярной массы металла (трубы, стержни и т.д.), с каналами для протока криогенной жидкости, внутри которых расположены турбулизаторы. Испаритель снабжен теплообменным элементом в виде насыпной массы металла (шарики, стружка и т.д.), установленной за основным теплообменным элементом.
Недостатком такого испарителя является использование в качестве теплоаккумулирующего вещества массы металлов с высокой теплопроводностью. Чаще всего это алюминий, медь или их сплавы с другими металлами. Вес такого испарителя очень высок, т.к. для испарения, например, жидкого азота или кислорода на каждый килограмм испарившейся жидкости требуется около 1,5 кг металлической насадки. Стоимость такого испарителя также чрезвычайно высока, т.к. используются дефицитные металлы. Другим недостатком является необходимость слива неиспарившейся криогенной жидкости, которая после завершения работы испарителя заполняет весь его объем до верхнего уровня насадки. Для повторного использования испарителя эту жидкость необходимо удалить или слить в емкость для хранения.
Известна также установка пожаротушения (а.с. РФ № 1678391, МПК F17С 9/02, 1989), содержащая изотермическую емкость с огнетушащим веществом, электроуправляемый клапан, распределительную сеть с выпускным отверстием, а также испаритель-газификатор, в котором часть жидкого азота подается в нижнюю часть испарителя-газификатора. Другая часть жидкого азота распыляется через форсунки, расположенные в верхней части испарителя над теплоаккумулирующим веществом.
Недостатками такого газификатора, как и предыдущего, являются большие весо-габаритные характеристики, длительность его подготовки для повторного использования, т.к. в этом случае требуется вновь нагреть большую массу теплоаккумулирующего вещества, заполняющего большую его часть, от температуры жидкого азота до температуры окружающей среды. Для этого требуется специальный нагреватель с вентилятором, при этом необходимо также вытеснить из газификатора в изотермическую емкость большое количество жидкого азота, заполняющего в конце работы газификатор до верхнего уровня насадки.
Наиболее близким техническим решением является генератор для установки газового пожаротушения (патент РФ №2079317, МПК А62С 2/00, 1995).
Генератор содержит изотермическую емкость для криогенной жидкости, соединенную через электроуправляемый клапан с испарителем наддува, форсуночный блок, теплообменник нагрева, магистраль подачи и газификатор, в котором форсуночный блок расположен в объеме верхней части газификатора и связан посредством электроуправляемого клапана с нижней частью емкости для криогенной жидкости, а газификатор частично заполнен теплоаккумулирующим веществом и имеет расположенный над форсуночным блоком отражатель и электроуправляемый герметичный затвор, а в нижней части по оси газификатора расположен сепаратор и тороидальная эластичная оболочка, закрепленная на днище газификатора, причем полость сообщена с теплообменником нагрева в верхней части изотермической емкости, а теплоаккумулирующее вещество находится над поверхностью тороидальной эластичной оболочки, при этом электроуправляемый герметический затвор расположен на выходе из сепаратора.
Недостатками такого газификатора являются малое время его работы, неудобство обслуживания, низкая цикличность и неравномерность выходных характеристик газа (температура, давление, расход). Как показали эксперименты на модели такого газификатора, при падении струи жидкого азота на поверхности воды образуются куски льда, и при падении с поверхности воды в конический сепаратор его верхняя кромка быстро обрастает льдом, образующимся при замерзании капель воды, увлекаемых с кусками льда при их падении в емкость сепаратора. В результате площадь входного отверстия в сепаратор быстро уменьшается и полностью забивается льдом задолго до полного заполнения всего объема сепаратора. Внутренние стенки газификатора также быстро обрастают льдом, снижая площадь поверхности воды, а следовательно, и поверхность теплообмена. Когда крупные фрагменты льда падают в сепаратор, быстро открывается свободная поверхность воды и резко возрастает теплообмен с каплями жидкого азота и его газификация. Вследствие этого возрастают пульсации давления в газификаторе и неравномерность расхода и температуры газообразного азота на выходе из газификатора.
Для повторного использования газификатора необходимо расплавить лед со стенок газификатора и сепаратора, заправить его водой, вернуть эластичную оболочку в исходное положение, что потребует значительных затрат времени и большого расхода энергии, т.е. газификатор не может работать автономно и лишается своего главного преимущества, т.к. его необходимо оснастить мощными подогревателями. Все это увеличивает время подготовительных операций и снижает цикличность его работы.
С помощью предлагаемого изобретения достигаются технические результаты, заключающиеся в увеличении длительности непрерывной работы газификатора, его полной автономности, резком снижении времени подготовительных операций между циклами работы, а также повышении надежности работы газификатора, стабильности его выходных параметров (расход, давление) и снижении весо-габаритных характеристик.
В соответствии с предлагаемым изобретением технические результаты достигаются установкой в верхней части газификатора трубной решетки с отверстиями, направленными параллельно его боковой поверхности, через которые подается теплоноситель (вода, водные растворы, другие жидкие или сыпучие вещества). Ниже трубной решетки по периметру газификатора устанавливаются струйные или центробежные форсунки, распыливающие криогенную жидкость в высокодисперсную взвесь мельчайших капель жидкости. В днище газификатора устанавливается откидной люк, позволяющий быстро удалить теплоноситель по мере его накопления после кратковременного отключения подачи теплоносителя через трубную решетку.
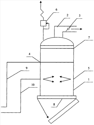
Общий вид газификатора изображен на чертеже.
Газификатор содержит цилиндрический сосуд 1, выходной патрубок 2, затвор 3, трубную решетку с множеством отверстий 4, форсуночный блок 5, состоящий из множества форсунок, предохранительный клапан 6, фильтр 7, откидной люк 8, трубопроводы подачи теплоносителя 9 и криогенной жидкости 10.
Газификатор работает следующим образом (на примере жидкого азота и воды).
При подаче воды в трубную решетку со множеством отверстий 4 на их выходе образуются струи воды, которые дробятся при свободном падении и формируют в объеме газификатора капельный поток воды. Жидкий азот подается под давлением в центробежные форсунки 5, распыливающие его в высокодисперсный поток мельчайших капель, которые мгновенно испаряются при столкновении с каплями воды за счет его теплоты фазового перехода. Газообразный поток азота, направленный в верхнюю часть газификатора, за счет большой разности температур дополнительно охлаждает капли воды, которые замерзают, не достигая днища газификатора. В результате газообразный азот поступает в выходной патрубок 2 через затвор 3, а на дне газификатора собираются твердые шарики льда, которые легко высыпаются при повороте откидного люка 8. После заполнения нижней части газификатора до уровня форсуночного блока шариками льда прекращается подача воды и жидкого азота, открывается откидной люк 8, шарики льда высыпаются из газификатора, люк 8 закрывается и газификатор может быть использован для следующего цикла работы. Так как время работы газификатора исчисляется десятками минут и даже часами (при достаточно большом его объеме), а опорожнение газификатора занимает не более 3-5 секунд, следовательно, можно считать, что он может работать практически в непрерывном режиме.
В настоящее время проведены расчеты, показывающие, что капли воды диаметром 1,98 мм с начальной температурой 293°К при свободном падении в потоке газообразного азота при температуре 100°К замерзают на расстоянии 1,5 м от точки падения. Лабораторные опыты в трубе диаметром 100 мм и высотой 2 метра, в которой трубная решетка из 2 труб диаметром 8 мм устанавливалась на расстоянии 50 см от верхнего края трубы, а две центробежные форсунки располагались на расстоянии 30 см ниже трубной решетки 6, показали, что капли диаметром 2 мм замерзали в установившемся потоке газообразного азота и взвеси мельчайших частиц жидкого азота на расстоянии 90 см от их точки падения. При этом температура газообразного азота, измеряемая термоанемометром на выходе из верхнего конца трубы, плавно изменялась от 130°К в начальный момент подачи жидкого азота в форсунки до 88-93 К в установившемся режиме, наступающем через 10-12 секунд. Слипания шариков льда на днище трубы в начальный момент, когда поверхность еще теплая, удавалось избегать, если вода подавалась в трубную решетку через 7-10 секунд после подачи жидкого азота, что обеспечивало возможность быстрого и беспрепятственного удаления льда из трубы, а также возобновления повторной работы.
Для предлагаемого газификатора не требуется время на подготовительные операции для повторного включения, т.к. отпадает необходимость в отогреве насадки или льда, как это необходимо в прототипе, возвращении эластичной оболочки в исходное положение и заполнении газификатора водой. За счет этого достигается автономность работы, значительно снижаются габариты и вес газификатора, а следовательно, и стоимость, кроме того, сокращается время между циклами работы. Предлагаемый газификатор может практически непрерывно работать в течение длительного времени (от десятков минут до часов и суток), которое определяется только запасами воды и жидкого азота, что особенно важно при тушении пожаров в шахтах, танкерах, на элеваторах, газовых и нефтяных скважинах, хранилищах топлива и др. объектах. Равномерность подачи воды и жидкого азота, малые размеры их капель обеспечивают плавность испарения азота, что исключает возможность всплесков расхода, давления и температуры, как это наблюдалось в опытах на макете прототипа.
Эксперименты показали, что из-за дополнительного охлаждения капель воды за счет теплоты испарения капель жидкого азота при их столкновении расстояние, на котором вода замерзает, сокращается до 90 см. В результате этого происходит непрерывный процесс преобразования капель жидкого азота в поток газообразного азота, а на дне газификатора собираются твердые шарики льда, которые легко высыпаются при откидывании люка, расположенного в днище газификатора. Если диаметр люка равен диаметру газификатора, его опорожнение занимает не более 3-5 секунд, в течение которого перекрывается подача воды и жидкого азота, после чего люк закрывается и газификатор может вновь возобновить работу.
Формула изобретения
Газификатор криогенной жидкости, содержащий корпус, установленный в верхней его части, предохранительный клапан, фильтр, трубопровод для подвода криогенной жидкости, соединенный с форсунками, трубопровод для подачи теплоносителя и выходное устройство с затвором, отличающийся тем, что в верхней части корпуса установлена трубная решетка с отверстиями, направленными к днищу корпуса, соединенная трубопроводом с хранилищем теплоносителя, причем форсунки с отверстиями, направленными внутрь корпуса, расположены на его боковой поверхности ниже трубной решетки, а в нижней части газификатора установлен откидной люк.
РИСУНКИ
MM4A – Досрочное прекращение действия патента СССР или патента Российской Федерации на изобретение из-за неуплаты в установленный срок пошлины за поддержание патента в силе
Дата прекращения действия патента: 30.09.2008
Извещение опубликовано: 27.07.2010 БИ: 21/2010
|
|