|
|
(21), (22) Заявка: 2006105679/12, 20.02.2006
(24) Дата начала отсчета срока действия патента:
20.02.2006
(43) Дата публикации заявки: 27.08.2007
(46) Опубликовано: 10.08.2008
(56) Список документов, цитированных в отчете о поиске:
RU 26654 U1, 10.12.2002. RU 2244281 C2, 10.01.2005. SU 1444645 A1, 15.12.1988. SU 1161841 A, 15.06.1985. DE 19836292 A1, 17.02.2000. WO 2004081344 A2, 23.09.2004. CN 1601273 A, 30.03.2005.
Адрес для переписки:
117291, Москва, ул. Ивана Бабушкина, 9, кв.106, З.Г.Салихову
|
(72) Автор(ы):
Горшков Юрий Владимирович (RU), Виленчик Леонид Израилевич (RU), Спесивцев Александр Васильевич (RU), Салихов Зуфар Гарифуллинович (RU), Макарова Тамара Александровна (RU)
(73) Патентообладатель(и):
Закрытое акционерное общество “Технолинк” (RU)
|
(54) СИСТЕМА АВТОМАТИЧЕСКОГО ОТБОРА, ПОДГОТОВКИ И ДОСТАВКИ ПРОБ ФИЛЬТРАТОВ
(57) Реферат:
Изобретение относится к горнодобывающей, обогатительно-металлургической и химической областям промышленности и может быть использовано для измерения физических или иных параметров. Система автоматического отбора, доставки и подготовки проб фильтратов содержит фильтр, установленный в герметичной пробоотборной емкости, соединенный через пробоприемную трубку и прямой клапан с накопительной емкостью. Прямой клапан выполнен в виде неуправляемого шарового или лепесткового клапана. Накопительная емкость снабжена первым датчиком уровня. Система снабжена управляемым источником вакуум-давления, который содержит включенный в магистраль сжатого воздуха первый электромагнитный клапан и прямой канал эжектора, а также второй электромагнитный клапан и отборный клапан. Система имеет транспортные трубки, пробоприемную емкость, устройство управления, герметичную пробоотборную емкость и анализатор. В систему введена приемоотправительная станция, выполненная в виде герметичной емкости, снабженной в нижней ее части управляемым двухходовым диафрагменным клапаном, а в верхней – поплавковым запорным клапаном, расположенным в цилиндрической ее части. Приемоотправительная станция снабжена штуцером подачи в нее воды, используемой для промывки линии доставки пробы. В систему введен блок фильтрации между пробоотборником и приемоотправительной станцией. Блок фильтрации состоит из герметичной переливной емкости с расположенным в ней фильтроэлементом, управляемого диафрагменного донного клапана, переливного штуцера, диафрагменного сбросного клапана и емкости накопления фильтрата для последующей регенерации фильтроэлемента. Фильтроэлемент герметично соединен с емкостью накопления объема фильтрата для последующей регенерации фильтроэлемента. К нижней части переливной емкости присоединен управляемый диафрагменный донный клапан. Верхняя часть выполнена с переливным штуцером, соединенным с диафрагменным сбросным клапаном. Изобретение обеспечивает надежность отбора пробы и ее достоверность. 2 з.п. ф-лы, 1 ил.
Изобретение относится к горнодобывающей, обогатительно-металлургической и химической областям промышленности и используется как автоматическое средство отбора, подготовки и доставки проб фильтратов, например, для измерения каких-либо физических или иных параметров.
Известно техническое решение по патенту RU №2244281 от 2003.02.11, G01N 1/10, «Система отбора и доставки проб фильтрата для ионометрии», содержащая фильтр, погруженный в исследуемую среду и связанный с накопительной емкостью, источник вакуум-давления, который через пневмотрубку соединен с верхним отверстием накопительной емкости. Система содержит пробоприемную емкость, связанную с накопительной емкостью, и устройство управления, первый выход которого соединен с источником вакуум-давления. Накопительная емкость разделена на камеру промывки и камеру отправки. Нижнее отверстие камеры промывки является нижним отверстием накопительной емкости, а боковое отверстие камеры отправки является боковым отверстием накопительной емкости. Внутри камеры промывки установлен плавающий клапан с возможностью перекрывания нижнего и верхнего отверстий. Фильтр соединен через пробоотборную трубку с нижним отверстием накопительной емкости. Боковое отверстие накопительной емкости через транспортную трубку соединено с пробоприемной емкостью, которая соединена с измерительным входом анализатора. В транспортной трубке установлен датчик протока и обратный клапан. Выход датчика протока соединен с входом устройства управления, второй выход которого соединен с управляющим входом анализатора.
Достоинством является автоматизация процесса отбора, доставки и подготовки к измерениям проб фильтратов для определения их ионного состава и увеличение срока службы фильтра.
Однако система не позволяет достигать заданного дозированного соотношения объемов фильтрата для измерения и регенерации фильтра, что снижает достоверность анализа и эксплуатационные характеристики системы в целом.
Известно решение по патенту RU №26654, от 06.06.2002, G01N 1/10, U1, «Автоматизированная система отбора и доставки проб фильтрата», содержащая фильтр, соединенный через пробоприемную трубку и прямой клапан с накопительной емкостью, снабженной датчиком уровня, управляемый источник вакуум-давления, содержащий включенные в магистраль сжатого воздуха первый электромагнитный клапан, прямой канал эжектора и второй электромагнитный клапан, боковой канал эжектора через пневмотрубку подключен к накопительной емкости, выход которой через обратный клапан и транспортную трубку подключен к пробоприемной емкости, управляющий вход первого электромагнитного клапана соединен с первым выходом устройства управления, выход первого датчика уровня соединен с входом устройства управления, фильтр установлен в герметичной пробоотборной емкости, которая соединена с пробоотборной трубкой, погруженной в открытую технологическую емкость с исследуемой жидкой средой, герметичная пробоотборная емкость соединена через третий электромагнитный клапан с магистралью горячей воды, второй электромагнитный клапан включен на входе магистрали сжатого воздуха, управляющие входы второго и третьего электромагнитных клапанов соединены соответственно со вторым и третьим управляющими выходами устройства управления, пробоприемная емкость снабжена вторым датчиком уровня, выход которого соединен с входом анализатора, выход пробоприемой емкости через трубку соединен с анализатором, промывочная трубка для подвода воды установлена в герметичной пробоотборной емкости тангенциально, прямой клапан выполнен в виде неуправляемого клапана, например шарового или лепесткового, обратный клапан выполнен в виде неуправляемого клапана, например шарового или лепесткового.
Достоинством является автоматизация процесса отбора и доставки к измерительному прибору проб фильтратов.
Однако использование неуправляемых клапанов снижает надежность работы системы в целом, использование горячей воды для регенерации фильтра во многих технологических процессах недопустимо, а само использование неуправляемых клапанов приводит к попаданию части промывочной воды в накопительную пробу фильтрата, что может привести к снижению достоверности измерения.
Технический результат предлагаемого решения заключается в повышении надежности и достоверности пробоотбора и работы системы в целом за счет надежного обеспечения дозированного соотношения объемов фильтрата для измерения и регенерации фильтра, получения дополнительных функций работы системы
Поставленная цель достигается следующим образом.
Система автоматического отбора, доставки и подготовки проб фильтратов содержит фильтр, соединенный через пробоприемную трубку и прямой клапан, например шаровой или лепестковый, с накопительной емкостью, снабженной первым датчиком уровня, управляемый источник вакуум-давления, содержащий включенный в магистраль сжатого воздуха первый электромагнитный клапан и прямой канал эжектора и второй электромагнитный клапан, обратный клапан, транспортные трубки, пробоприемную емкость, устройство управления, герметичную пробоотборную емкость, анализатор, при этом
– введена приемоотправительная станция,
– приемоотправительная станция выполнена в виде герметичной емкости, снабженной в нижней ее части управляемым двухходовым диафрагменным клапаном, а в верхней – поплавковым запорным клапаном и расположенным, например, в цилиндрической ее части штуцером подачи в нее воды, используемой для промывки линии доставки пробы,
– введен блок фильтрации между пробоотборником и приемоотправительной станцией,
– блок фильтрации, состоящий из:
герметичной переливной емкости с расположенным в ней фильтроэлементом, управляемого диафрагменного донного клапана, переливного штуцера, диафрагменного сбросного клапана и емкости накопления фильтрата для последующей регенерации фильтроэлемента,
– фильтроэлемент герметично соединен с емкостью накопления объема фильтрата для последующей регенерации фильтроэлемента.
К нижней части переливной емкости присоединен управляемый диафрагменный донный клапан, а верхняя часть выполнена с переливным штуцером, соединенным с диафрагменным сбросным клапаном.
Для повышения степени очистки пробы фильтрата в емкость накопления фильтрата, используемого для регенерации основного фильтроэлемента, дополнительно может быть введен фильтроэлемент второй стадии фильтрации.
Блок управления, индикации и передачи информации снабжен программируемым логическим контроллером и программой для обработки цифрового сигнала, визуализации результатов измерения.
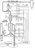
На чертеже представлена схема автоматической системы отбора и доставки проб фильтратов из напорных трубопроводов, где
1 – пробоотборник на напорном трубопроводе;
2 – блок фильтрации с фильтроэлементом 2-1;
3 – блок регенерации с фильтроэлементом 3-1;
4 – приемоотправительная станция с поплавковым клапаном;
5 – пневмоимпульсная линия;
6 – блок приема пробы;
7 – клапан управляемый двухходовой диафрагменный;
8 – эжектор;
9 – клапан диафрагменный сбросной;
10 – клапан диафрагменный донный;
11 – блок управления;
12 – панель электропнемоуправления с электромагнитными клапанами К1 – К8.
Сущность заявляемого решения заключается в следующем.
Автоматическая система отбора, подготовки и доставки проб фильтратов из напорных трубопроводов состоит из пробоотборного устройства 1, установленного на напорном трубопроводе и соединенного с блоком фильтрации 2 через управляемый диафрагменный донный клапан 10, расположенный в нижней части корпуса блока 2, а в верхней боковой его части размещен сливной штуцер, соединенный с управляемым диафрагменным сбросным клапаном 9. Внутри блока фильтрации 2 размещен фильтроэлемент 2-1, герметично соединенный с блоком регенерации 3, который соединен с приемоотправительной станцией 4 через управляемый двухходовой диафрагменный клапан 7. Приемоотправительная станция 4 в верхней части герметичного корпуса снабжена поплавковым запорным клапаном 4-1 и штуцером для подачи через управляемый клапан К-1 воды, используемой для промывки линии доставки пробы от приемоотправительной станции 4 до воздухоотделителя 6. Промывочную воду после заполнения объема приемоотправительной станции транспортируют под давлением сжатого воздуха, подаваемого по пневмоимпульсной линии 5. Отбор и доставку фильтрата осуществляют за счет вакуума – давления, создаваемого эжектором 8 и передаваемого по пневмоимпульсной линии 5 в приемоотправительную станцию 4. Управление системой и передачу информации производят контроллером 11, управляющим электромагнитными клапанами К-1, …, К-8 в соответствии с циклограммой.
Работа автоматической системы отбора и доставки проб фильтратов из напорных трубопроводов осуществляется следующим образом.
По сигналу от контроллера 11 включают электромагнитные клапаны К-3, К-4, К-5, К-7, К-8. При этом открывают запорное устройство пробоотборника 1 и технологическая проба под давлением, равным давлению в технологическом трубопроводе, поступает через клапан диафрагменный донный 10 в емкость блока фильтрации 2 и через боковой верхний штуцер и клапан диафрагменный сбросной 9 уходит в технологический пачук в течение всего времени отбора и накопления фильтрата. Одновременно эжектор 8 создает вакуум, который передают по пневмоимпульсной линии 5 в приемоотправительную станцию 4 и начинают процесс фильтрации. Фильтрат из технологической пробы через фильтроэлемент 2-1 начинает заполнять объем блока регенерации 3, а затем через клапан управляемый двухходовой диафрагменный 7 заполняет объем приемоотправительной станции 4 до всплытия поплавкового запорного клапана 4-1 и перекрытия вакуума, подаваемого по линии 5. Продолжительность времени поддержания вакуума определяют практическим путем и оно должно превышать время, необходимое для заполнения фильтратом указанных объемов. Затем согласно циклограмме по команде от контроллера 11 выключают электромагнитные клапаны К-3, К-4, К-7, К-8 и включают электромагнитный клапан К-2. При этом пробоотборник 1 прекращает подачу пробы, управляемый двухходовой диафрагменный клапан 7 открывает выход фильтрата из приемоотправительной станции 4 по линии доставки проб к блоку приема проб 6, одновременно закрывая выход к блоку регенерации 3. Сжатый воздух через эжектор 8 по линии 5 транспортирует фильтрат из блока 4 к блоку 6. По окончании доставки согласно циклограмме по команде от контроллера 11 выключают электромагнитный клапан К-2 и включают электромагнитные клапаны К-3, К-6 и сжатым воздухом выдавливают фильтрат из блока регенерации 3, тем самым проводят отмывку фильтроэлемента 2-1 противотоком. Регенерат вместе с остатками технологической пробы из корпуса фильтра 2 через диафрагменный донный клапан 10 сбрасывают в технологический пачук, при этом диафрагменный сбросной клапан 9 закрыт. После окончания регенерации фильтроэлемента 2-1 согласно циклограмме по команде от контроллера 11 выполняют промывку линии доставки пробы. Выключают электромагнитные клапаны К-3, К-5, К-6, включают электромагнитный клапан К-2, а затем К-1 на одну-три секунды и подают воду. Затем выключают электромагнитный клапан К-1, включают клапан К-5, происходит промывка и продувка линии доставки.
Для повышения степени чистоты фильтрата, а также в случаях труднофильтруемых технологических сред возможно использование в блоке регенерации 3 дополнительного фильтроэлемента 3-1 как второй стадии фильтрации.
Предложенная система применима также для выполнения функций отбора и доставки проб фильтратов из безнапорных открытых потоков и емкостей. При этом вносят соответствующие изменения в циклограмму.
Промышленное производство предлагаемой системы не представляет трудностей для его современного уровня.
Заявляемое техническое решение изготовлено и проведены испытания на ЗАО «Технолинк», Санкт-Петербург, Россия.
Формула изобретения
1. Система автоматического отбора, доставки и подготовки проб фильтратов, содержащая фильтр, установленный в герметичной пробоотборной емкости, соединенной через пробоприемную трубку и прямой клапан, выполненный в виде неуправляемого, например, шарового или лепесткового клапана, с накопительной емкостью, снабженной первым датчиком уровня, управляемый источник вакуум-давления, содержащий включенный в магистраль сжатого воздуха первый электромагнитный клапан и прямой канал эжектора, и второй электромагнитный клапан, обратный клапан, транспортные трубки, пробоприемную емкость, устройство управления, герметичную пробоотборную емкость, анализатор, отличающаяся тем, что введена приемоотправительная станция, приемоотправительная станция выполнена в виде герметичной емкости, снабженной в нижней ее части управляемым двухходовым диафрагменным клапаном, а в верхней – поплавковым запорным клапаном, и расположенным, например в цилиндрической ее части, штуцером подачи в нее воды, используемой для промывки линии доставки пробы, введен блок фильтрации между пробоотборником и приемоотправительной станцией, блок фильтрации, состоящий из герметичной переливной емкости с расположенным в ней фильтроэлементом, управляемого диафрагменного донного клапана, переливного штуцера, диафрагменного сбросного клапана и емкости накопления фильтрата для последующей регенерации фильтроэлемента, фильтроэлемент герметично соединен с емкостью накопления объема фильтрата для последующей регенерации фильтроэлемента, к нижней части переливной емкости присоединен управляемый диафрагменный донный клапан, а верхняя часть выполнена с переливным штуцером, соединенным с диафрагменным сбросным клапаном.
2. Система по п.1, отличающаяся тем, что для повышения степени очистки пробы фильтрата в емкость накопления фильтрата, используемого для регенерации основного фильтроэлемента, введен фильтроэлемент второй стадии фильтрации.
3. Система по пп.1 и 2, отличающаяся тем, что блок управления, индикации и передачи информации снабжен программируемым логическим контроллером и программой для обработки цифрового сигнала, визуализации результатов измерения.
РИСУНКИ
|
|