|
|
(21), (22) Заявка: 2004128733/11, 29.09.2004
(24) Дата начала отсчета срока действия патента:
29.09.2004
(43) Дата публикации заявки: 10.03.2006
(46) Опубликовано: 10.08.2008
(56) Список документов, цитированных в отчете о поиске:
RU 2051503 С1, 27.12.1995. ЕР 0813996 А2, 28.04.1997. US 2003030552 А1, 13.02.2003. GB 2223366 А, 04.04.1990. WO 9908910 А1, 25.02.1999. DE 20301876 U, 12.06.2003. RU 3916 U1, 16.04.1997.
Адрес для переписки:
105187, Москва, ул. Кирпичная, 39, ЗАО “ФАРОС-АЛЕФ”, Л.Г.Новаковскому
|
(72) Автор(ы):
Фролов Валерий Николаевич (RU), Новаковский Леонид Григорьевич (RU)
(73) Патентообладатель(и):
Фролов Валерий Николаевич (RU), Новаковский Леонид Григорьевич (RU)
|
(54) СПОСОБ ИНДИКАЦИИ ТОРМОЖЕНИЯ ТРАНСПОРТНОГО СРЕДСТВА И УСТРОЙСТВО ДЛЯ ЕГО ОСУЩЕСТВЛЕНИЯ (ВАРИАНТЫ)
(57) Реферат:
Группа изобретений относится к области световой сигнализации на транспортных средствах. Устройство индикации торможения применяется на автомобилях вместо третьего (дополнительного) или вместо третьего и основных сигналов торможения. Оно содержит, по меньшей мере, один фонарь, обращенный назад и имеющий основные и вспомогательные светоизлучающие элементы, первые из которых могут быть выполнены в виде секций фонаря, вторые – в виде элементов подсветки контура фонаря или шкалы замедления. Предусмотрены датчик воздействия на привод тормозной системы, датчик замедления и схема управления. Схема управления способна не только включать и выключать вспомогательные и основные светоизлучающие элементы в зависимости от характера и интенсивности торможения, но и корректировать их силу света (яркость) по мере изменения замедления и его динамики. В случаях включения габаритных и противотуманных огней дополнительно включаются источники света задних противотуманных огней и звука при экстренном торможении, а также включаются вспомогательные светоизлучающие элементы при регистрации факта необходимости торможения с помощью радиолокатора или другой системы. Связь схемы управления с источниками света противотуманных огней и фар, использование блока автоматического и ручного включения этих источников совместно с аварийным и звуковым сигналом в импульсных режимах при регистрации аварийного и/или предаварийного состояния транспортного средства соответствующими датчиками дают возможность существенно повысить своевременность и дальность его обнаружения в таком состоянии, а также при аварийной остановке в условиях ограниченной видимости. Кроме того, обеспечивается возможность использования светоизлучающих элементов для дистанционного контроля работы системы охранной и/или специальной сигнализации с сохранением основных функций. 6 н. и 6 з.п. ф-лы. 10 ил.
Область техники.
Изобретение относится к области светосигнальных устройств для транспортных средств, преимущественно автомобилей. Оно является усовершенствованием известного устройства по патенту № 2051503 (заявка PCT/RU94/00002).
Уровень техники
Одним из аналогов изобретения является известное устройство (патент DE № 1234553 16.02.67).
Данное изобретение содержит фонари, обращенные назад, снабженные основными элементами индикации (ОЭИ), являющимися секциями фонарей, и вспомогательными элементами индикации (ВЭИ), которые расположены по периметрам фонарей и частично – между основными элементами индикации (ОЭИ) или секциями. Это устройство содержит также коммутирующие элементы (КЭ), связанные управляющими входами с приводом тормозной системы транспортного средства. Причем выходы первых КЭ связаны с первыми секциями (ОЭИ) фонарей и с ВЭИ, а вторые и последующие КЭ – с вторыми и последующими ОЭИ (секциями) фонаря. Входы КЭ подключены к бортовой сети транспортного средства. Благодаря этому воздействие на привод тормозной системы транспортного средства (педаль тормоза) приводит последовательно к срабатыванию первых, а затем – последующих КЭ. Соответственно, напряжение бортовой сети подается на первые секции (первые ОЭИ) и ВЭИ, которые начинают светиться, а затем, по мере увеличения хода привода – на вторые и последующие ОЭИ.
Это позволяет участникам движения, следующим за транспортным средством, оснащенным таким устройством следующее:
1) определить наличие указанного устройства на транспортном средстве (по подсветке контура фонаря с помощью ВЭИ) по отношению к транспортным средствам, оснащенным обычным стоп-сигналом;
2) оценить интенсивность его торможения плавное (если светятся только первые ОЭИ), интенсивное (светится более половины ОЭИ) либо резкое (если светятся все ОЭИ);
3) отслеживать изменение интенсивности торможения транспортного средства идущего впереди.
В отечественном изобретении (патент № 2051503 и патентная заявка PCT/RU94/00002) с приводом тормозной системы транспортного средства связан только первый коммутирующий элемент КЭ. Второй и последующие КЭ связаны управляющими входами с датчиком замедления. Причем к выходу первого коммутирующего элемента (КЭ) подключены первые основные элементы индикации (ОЭИ), к выходу второго КЭ – вторые ОЭИ и так далее. ВЭИ подключены к выходам первого и второго КЭ посредством логического элемента “ИЛИ”.
Благодаря этому достигнута большая объективность индикации интенсивности торможения, а также возможность индикации торможения не связанного с воздействием на привод тормозной системы, т.е. замедления происходящего вследствие внезапно возникшей неисправности транспортного средства или его наезда на препятствие.
Кроме того появилась возможность применения “Устройства…” без внесения конструктивных изменений в привод тормозной системы и само транспортное средство, т.е. использования его вместо дополнительного (третьего) стоп-сигнала.
Известное изобретение можно охарактеризовать следующими признаками:
– наличие, по меньшей мере, одного фонаря, обращенного назад, в котором имеются n основных элементов индикации (ОЭИ) или n пар ОЭИ, выполненных в виде секций фонаря и вспомогательных элементов индикации (ВЭИ), способных высвечивать контур или часть контура фонаря, либо, по меньшей мере, край (края) фонаря, т.е. выполнять функцию элементов шкалы замедления;
– наличие датчика факта воздействия на привод тормозной системы, например, в виде штатного включателя стоп-сигнала транспортного средства;
– наличие датчика замедления (уменьшения скорости) транспортного средства, способного регистрировать достижение m (где m=n-1) заданных уровней замедления, имеющего m выходов, соответствующих m заданным уровням замедления;
– наличие схемы управления, содержащей, в свою очередь, активные, пассивные и логические элементы (включая коммутирующие) связанные между собой, с ОЭИ, ВЭИ, датчиком факта воздействия на привод тормозной системы, датчиком замедления и бортовой сетью транспортного средства так, что она способна выполнить следующие функции:
– обеспечить свечение ВЭИ и первых ОЭИ (первых секций или первых пар секций фонаря) при воздействии на привод тормозной системы, а с достижением при этом заданных уровней замедления – вторых и последующих ОЭИ (секций или пар секций), включая n-е,
– обеспечить свечение ВЭИ, а также вторых, последующих и n-х ОЭИ при достижении заданных для датчика уровней замедления, происходящего без воздействия на привод тормозной системы,
– обеспечить выключение ОЭИ и ВЭИ в обратной последовательности при уменьшении интенсивности торможения и прекращении воздействия на привод тормозной системы.
Предпосылки усовершенствования
В процессе реализации отечественного изобретения вместо третьего стоп-сигнала, а также проведенных исследований было установлено, что Устройство… по патенту № 2051503 фактически является светосигнальным средством активной безопасности. А в перспективе может стать базовым элементом Информативной Светосигнальной Системы транспортного средства. Для этого необходимо существенно повысить эффективность использования его источников света, в том числе, в сочетании с штатными и (или) опционными светосигнальными устройствами транспортного средства.
Под повышением эффективности использования источников света следует понимать с одной стороны – оптимизацию их силы света и яркости, а с другой – расширение круга задач, решаемых их свечением. В частности, сила света и яркость источников света должны соответствовать интенсивности торможения в усредненных условиях видимости и корректироваться для разного уровня яркостного фона, а также учитывать характер движения транспортного средства. С другой стороны источники света должны решать такие задачи, как, например, индикацию необходимости торможения в случаях, когда она регистрируется бортовым радиолокатором или другим устройством, а также индикацию аварии и аварийной остановки.
2 и, соответственно, максимальной светоотдачи светодиодов (сила света не менее 150 кд) при индикации экстренного торможения |а| 6 м/с2 при минимальном количестве светодиодов вследствие их дороговизны и ограниченных размеров фонаря.
Кроме того, испытания показали, что заметная разница яркости одних ОЭИ (секций) по отношению к другим и ВЭИ по отношению к ОЭИ приводит к уменьшению дальности безошибочного определения индицируемого значения замедления, в особенности при ухудшенных условиях видимости.
Следует также заметить, что номинальная сила света наиболее приемлемых отечественных и зарубежных светодиодов при заданных значениях светораспределения составляет 4 кд. В то же время оптимальный вариант фонаря содержит 40 светодиодов (4 пары секций ОЭИ и 2 группы светодиодов входящих в ВЭИ (по 4 шт.)). В связи с этим включение ВЭИ и ОЭИ по известной схеме (патент № 2051503) позволяет иметь светоотдачу светодиодов ВЭИ и первых ОЭИ 2 кд, а предпоследних и последних ОЭИ 4 кд. При этом коэффициент нагрузки первых составляет 0,5, а предпоследних и последних 1,0. Очевидно, что надежность первых вследствие неполной нагрузки значительно выше, чем вторых.
В то же время, как показали опыт и результаты исследований, оптимальное значение силы света должны составлять 30…35 кд при индикации торможения с замедлением <1,5 м/с2, 45…55 кд – при замедлении <3 м/с2, 75…85 кд – при замедлении от 3 до 6 м/с2 и более 150 кд – при индикации торможения с замедлением свыше 6 м/с2.
Легко определить, что каждый светодиод из 8 (первые ОЭИ), +8 светодиодов (ВЭИ) +8 светодиодов (вторые ОЭИ) при индикации торможения с замедлением до 3 м/с2 должны иметь светоотдачу 2 кд. При этом суммарная сила света излучаемая ОЭИ и ВЭИ при индикации воздействия на привод тормозной системы и торможения с замедлением до 1,5 м/с2 составит 32 кд и 48 кд – соответственно, при индикации торможения с замедлением от 1,5 до 3 м/с2. Третья группа ОЭИ, чтобы обеспечить силу света 75…85 кд должна излучать 30…32 кд. Ее 8 светодиодов должны светиться с максимальной светоотдачей, т.е. с силой света, близкой к максимальной (4 кд). Светоотдача светодиодов последней группы ОЭИ (также по 4 кд) может обеспечить прирост силы света еще на 32 кд. При этом общая сила света не превысит 112 кд. Характерно, что в последнем случае 24 светодиода будут иметь коэффициент нагрузки 0,5, а остальные 1,6-1,0, причем требуемый уровень силы света в 150 кд не достигается. Кроме того, средняя часть фонаря, а также светодиоды ВЭИ будут иметь яркость меньше, чем крайние секции ВЭИ в 2 раза, что уменьшает дальность безошибочного определения замедления позади идущим участником движения. При этом разность коэффициентов нагрузки источников света ОЭИ и ВЭИ не позволяет повысить надежность устройства в целом.
Таким образом, известное устройство не позволяет эффективно использовать источники света, по меньшей мере, первых и вторых ОЭИ и ВЭИ. Кроме того, требуемая характеристика свечения фонаря (зависимость силы света от величины замедления) не обеспечивается без увеличения количества источников света ОЭИ, не полностью используются резервы надежности источников света и информативные свойства Устройства в целом.
Опыт, накопленный, при использовании прототипа, указывает на то, что он не может быть реализован также в двухрежимном варианте (“день-ночь”), для которого сила света в режиме “день” должна отличаться как минимальными, так и максимальными значениями.
Опытная эксплуатация Устройства… по патенту РФ № 2051503 показала, что значения силы света 30…35 кд при индикации факта воздействия на привод тормозной системы и торможения с замедлением менее 1,5 м/с2 и 45…55 кд при индикации торможения с замедлением 1,5…3,0 м/с2 соответственно, являются оптимальными для большинства условий видимости и наблюдения третьего стоп-сигнала, т. к. он чаще всего находится на уровне глаз водителя позади идущего транспортного средства. Однако в условиях высокого яркостного фона указанного выше уровня силы света может оказаться недостаточно. В то же время при остановках, например, на запрещающий сигнал светофора, когда расстояние от третьего (дополнительного) сигнала торможения до глаз позади идущего участника движения не превышает 4…6 м, свечение фонаря с силой света более 30…35 кд при длительном воздействии создает значительный зрительный дискомфорт. Это, в свою очередь, затрудняет восприятие других элементов дорожной обстановки, влияющих на безопасность движения. В то же время при движении даже с небольшой скоростью расстояние наблюдения сигнала значительно больше, а поэтому для надежного обнаружения торможения с небольшой интенсивностью, требуемая сила света должна быть выше примерно в 1,5 раза. Характерно, что прототип данное противоречие не разрешает.
Следует заметить, что различные комбинации свечения ОЭИ и ВЭИ могли бы позволить использовать данное устройство для дистанционного оповещения о попытке проникновения в автомобиль или под автомобиль (например, с целью минирования), охраняемый с помощью системы автомобильной охранной и (или) специальной противоминной сигнализации с индикацией не только факта, но и вида попытки.
2) силы света фонаря (ОЭИ и ВЭИ) в условиях высокого яркостного фона или при ограниченной видимости недостаточно. В то же время задние противотуманные огни транспортного средства используются достаточно редко. Кроме того, современные тормозные системы благодаря АБС (антиблокировочным системам) даже при экстренном торможении практически беззвучны. Следует заметить, что экстренное торможение зачастую может быть предвестником аварии, опасной для участников дорожного движения, находящихся не только позади тормозящего, но и движущихся параллельно. Поэтому при экстренном торможении, когда величина замедления соответствует уровню экстренного торможения (или превышает его), было бы целесообразно включать не только задние противотуманные огни, но и специальный звуковой сигнал, например сирену в тональном режиме. Очевидно, что в прототипе такие функции не предусмотрены.
В случаях, когда аварии избежать не удается, либо имеет место вынужденная остановка на полосе движения, обозначения аварийного транспортного средства с помощью аварийного сигнала (синхронный импульсный режим свечения фонарей указателей поворота) зачастую недостаточно, особенно в условиях высокого яркостного фона или ограниченной видимости. К тому же фонарь Устройства…, применяемый вместо третьего стоп-сигнала, располагается (в соответствии с Правилом № 48 ЕЭК ООН) в месте, где вероятность его повреждения при аварии, по сравнению, например, с задними фонарями указателя поворота, значительно меньше. В связи с этим использование Устройства…, в частности, свечения ОЭИ и ВЭИ его фонаря, и других световых приборов, например фар, задних противотуманных огней, стоп-сигналов и звукового сигнала в импульсном режиме совместно с аварийным сигналом, позволило бы существенно повысить эффективность Устройства…, как средства активной безопасности транспортного средства в целом
Кроме того, если остановка транспортного средства является следствием аварии, водитель аварийного транспортного средства может оказаться неспособным включить аварийный сигнал, тем более в момент аварии. Поэтому автоматическое включение аварийного сигнала в сочетании с дополняющими его источниками световых и звуковых сигналов в момент начала аварии, а лучше – до начала аварии (при ее неотвратимости) обеспечило бы минимизацию вероятности возникновения вторичных аварий. Очевидно, что такими возможностями прототип не обладает.
Разработанные в последнее время системы полуавтоматического и автоматического торможения, функционирующие совместно с радиолокатором, контролирующим дистанцию, дают возможность в некоторых случаях определить необходимость замедления или торможения (например, при сближении с впереди идущим транспортным средством) раньше водителя. В таких случаях радиолокатором подается сигнал для водителя и(или) для автоматического включения тормозной системы [3]. Использование этого сигнала для включения ВЭИ позволит позади идущему участнику движения обнаружить факт необходимости (или подготовки) торможения и (или) включения тормозной системы до того, когда транспортное средство начнет замедляться. Таким образом может быть создан резерв времени для адекватной реакции участника движения, находящегося позади. Последнее крайне важно для безопасности движения в условиях ограниченного обзора, при ограниченной видимости, а также при сокращенной дистанции.
Следует отметить, что радиолокатор, определяющий дистанцию, работающий совместно с системой контроля скорости и ее изменений, действий водителя, положения транспортного средства в сочетании с процессором, способен определить наступление момента неотвратимости аварии с весьма высокой вероятностью. На практике время с этого момента до момента аварии может использоваться в перспективных системах пассивной безопасности для подготовки и активации средств пассивной безопасности. Использование сигнала о наступлении такого момента для автоматического включения аварийного сигнала и дополняющих его устройств могло бы дать другим участникам движения некоторый запас времени для предотвращения либо минимизации последствий возможной вторичной аварии.
В процессе опытной эксплуатации Устройства… выявилось, что при экстренном торможении его фонарь (фонари) может (могут) быть принят(ы) позади идущим участником движения за фонарь (фонари) стоп-сигнала, который светится одинаково при любом воздействии на привод тормозной системы. Это возможно, когда часть транспортных средств будет оснащена Устройствами…, а часть – стоп-сигналами. При этом характерным является случай, когда первоначально внимание водителя позади идущего транспортного средства было сосредоточено на других объектах и начало торможения (замедления) окажется незамеченным. В этом случае позади идущий может правильно оценить интенсивность торможения впереди идущего лишь с некоторым опозданием, т.е. преимущества Устройства… могут проявиться не в полной мере.
Очевидно, что выявленные задачи могут быть успешно решены с использованием группы изобретений – ряда способов и устройств индикации торможения.
Сущность изобретения
Предлагаемое изобретение дает возможность получить новый технический результат, состоящий в повышении эффективности использования источников света фонаря (фонарей) собственного устройства (ОЭИ и ВЭИ), а также световых приборов транспортного средства как информативного светосигнального средства активной безопасности для подачи другим участникам движения адекватных сигналов о предстоящем торможении (замедлении), о факте воздействия на привод тормозной системы, факте торможения (замедления) с индикацией его интенсивности и динамики ее изменения в реальном масштабе времени, о возникновении аварийной ситуации и аварийной остановке. Это обеспечивается за счет оптимизации процесса контроля параметров движения транспортного средства и индикации применительно к характеру торможения и замедления, оптимизации их использования в различных условиях и адаптации к условиям освещенности и движения источников света его фонаря (фонарей), светосигнальных устройств транспортного средства, дополняемых источниками звукового сигнала, в сочетании с возможностью совместного функционирования с перспективными автоматическими средствами контроля параметров движения (дистанции, скорости, ускорений и др.), имеющими устройства оповещения водителя о необходимости торможения и (или) автоматического управления тормозной системой, а также с устройствами, приводящими в действие средства пассивной безопасности, например, преднатяжители ремней безопасности, подушки безопасности и др.
Получение указанного технического результата достигается:
– за счет оптимизации алгоритма работы устройства, т.е. процесса индикации;
– за счет расширения функциональных возможностей схемы управления т.е. возможности выполнения ею новых функций;
– за счет расширения функциональных возможностей самого Устройства…, введения в его состав новых элементов (устройств) и (или) связей с такими устройствами, в том числе входящими в состав стандартного или опционного оборудования транспортного средства, а также связей между ними и с известными элементами (устройствами);
– за счет изменения геометрических характеристик взаимного расположения основных и вспомогательных элементов индикации в фонаре (фонарях) Устройства….
В свою очередь, под расширением функциональных возможностей схемы управления понимается способность схемы управления выполнять новые функции, в частности:
– создавать заданное по величине одноступенчатое или многоступенчатое приращение силы света, по меньшей мере, части ранее включенных элементов индикации при включении, по меньшей мере, отдельных последующих (в процессе регистрации датчиком новых, т.е. повышенных уровней замедления) так, чтобы достижение каждого очередного уровня замедления сопровождалось адекватным заданным общим увеличением силы света и яркости свечения, при этом яркость, по меньшей мере, большинства или всех вновь и ранее включенных элементов индикации была бы одинаковой или близкой по уровню;
– сохранять заданные для дневных условий уровни силы света элементов индикации, соответствующие регистрируемым значениям замедления при одновременно выключенных или одновременно включенных габаритных и противотуманных огнях транспортного средства в режиме “день” либо переходить на пропорционально пониженные заданные уровни силы света элементов индикации при включенных только габаритных огнях, т.е. в режим “ночь”;
– обеспечивать динамическую коррекцию (фиксированное по величине и времени увеличение силы света, по меньшей мере, части вспомогательных и основных, преимущественно первых и вторых элементов индикации; с последующим плавным ее уменьшением до ранее установленного значения и возможностью ее повторного увеличения только после выключения),
– возможность подключения схемы управления к сигнальным выходам существующих и перспективных систем, способных обнаруживать, например, с помощью радиолокатора необходимость торможения (замедления) транспортного средства и вырабатывать сигналы для оповещения водителя о необходимости торможения и(или) для приведения в действие устройства автоматического торможения (замедления) [3], при их установке на транспортном средстве (в том числе в качестве опции), с целью индикации не только фактов воздействия водителя на привод тормозной системы и торможения (замедления), но и его необходимости либо факта включения автоматической тормозной системы практически до начала торможения (замедления) включением ВЭИ;
– возможность подключения схемы управления к сигнальным выходам, подающим сигнал на приведение в действие тормозной системы существующих и перспективных систем круиз-контроля, в которых, кроме перечисленных выше, могут автоматически выполняться функции снижения скорости, т.е. замедления или торможения при приближении к опасному участку дороги, в момент когда величина замедления еще не достигает нижнего заданного уровня также включением ВЭИ;
– возможность подключения схемы управления к сигнальным выходам систем охранной сигнализации и аналогичных устройств, способных, например, формировать сигнал о том, что транспортное средство находится в угоне при облучении его зондирующими импульсами радиосигнала излучателями, имеющимися у сотрудников служб, производящих поиск угнанных транспортных средств с целью дистанционного обнаружения факта и определения характера воздействия на объект охраны (транспортное средства) по соответствующему характеру свечения тех или иных элементов индикации в соответствии с алгоритмом системы сигнализации с сохранением основных функций, т.е. индикации торможения, замедления и перечисленных выше;
– возможность включения задних противотуманных огней, либо задних противотуманных огней совместно с звуковым сигналом на время регистрации датчиком замедления достижения и превышения уровня замедления, соответствующего экстренному торможению (замедлению).
– возможность подключения схемы управления к сигнальным выходам систем безопасности, способных формировать сигнал на приведение в действие устройств, минимизирующих получение травм водителем и пассажирами транспортного средства при аварии (раскрытие подушек безопасности, пиротехнических или имеющих электрический привод, преднатяжителей ремней безопасности и др.), ставших стандартным оборудованием автомобиля в соответствии с Правилами ЕЭК ООН, позволяет автоматически включить штатный аварийный сигнал транспортного средства, а также в дополнение к нему импульсный режим свечения элементов индикации и других световых приборов транспортного средства в сочетании с специальным звуковым сигналом в момент начала аварии или в момент регистрации ее неотвратимости, которые могут быть зарегистрированы соответствующими датчиками, например, датчиками удара, прямого, бокового или вращательного ускорения или замедления на уровне более g в сочетании с анализом характера движения и сближения с другим транспортным средством или неподвижным объектом с помощью процессора, к которому могут быть подключены также радиолокатор, датчик скорости, датчик угла поворота колес, их скольжения и др.
Под расширением функциональных возможностей Устройства… понимается его способность обнаружения аварийной ситуации (аварии) либо предаварийной ситуации и автоматического включения аварийного сигнала в сочетании с аварийным (импульсным) режимом работы источников света ОЭИ и ВЭИ, задних противотуманных огней, стоп-сигналов, фар и звукового сигнала с возможностью последующего ручного одновременного и раздельного отключения, по меньшей мере, отдельных источников светового и (или) звукового сигнала. Кроме того, предусмотрена возможность одновременного ручного включения перечисленных источников (в импульсном режиме с частотой следования импульсов аварийного сигнала) и одновременного и раздельного их отключения. Причем частота следования импульсов, по меньшей мер, части источников сигнала (например, звукового сигнала, ОЭИ и ВЭИ) при автоматическом включении должна отличаться от частоты следования импульсов аварийного сигнала.
Способность выполнения перечисленных функций, в свою очередь, достигается тем, что в состав Устройства… введены, по меньшей мере, связи с дополнительными датчиками замедления, прямого и боковых ускорений и ускорений, обусловленных разворотом транспортного средства вокруг вертикальной оси, способными регистрировать достижение и превышение уровней, характерных для случаев аварийного столкновения с другим движущимся или неподвижным транспортным средством или объектом и, (если они не устанавливаются на транспортное средство в составе других систем); блок автоматического и ручного включения аварийного сигнала (указателей поворота в синхронном импульсном режиме), света фар, задних противотуманных огней и звукового сигнала в импульсном режиме, содержащий общий ручной включатель-выключатель и отдельные выключатели, а также связи между ними, с схемой управления, бортовой сетью транспортного средства и выходом (выходами) системы контроля дистанции, параметров движения транспортного средства и действий водителя, на активацию устройств пассивной безопасности при регистрации неизбежности (высокой вероятности) столкновения с препятствием или другим транспортным средством, если такая система устанавливается на транспортном средстве.
Изменение геометрических характеристик взаимного расположения основных и вспомогательных элементов индикации состоит в том, что вспомогательные элементы индикации, по меньшей мере, частично расположены или выполнены таким образом, что, по меньшей мере, часть их излучающей поверхности выступает за пределы контура излучающей поверхности основных элементов индикации в поперечном направлении не менее, чем на 10%.
Новый технический результат, состоящий в повышении эффективности использования источников света Устройства…, в том числе в сочетании с штатными и (или) опционными светосигнальными устройствами и источником (источниками) звукового сигнала транспортного средства, может проявляться как в отдельных случаях или условиях (освещенности, видимости, движения, торможения или замедления), при аварии, остановке и др., либо во всех перечисленных случаях или условиях (по мере их возникновения), причем может быть частичным или полным применительно к отдельным источникам и (или) группам источников света.
Перечень фигур (схем и графиков)
Изобретение иллюстрируется структурными схемами с выделением фрагментов принципиальных схем (фиг.1-4, 7-9), диаграммами и графиками (фиг.5-7) и изображением вариантов взаимного расположения излучающих поверхностей основных и вспомогательных элементов индикации (фиг.10).
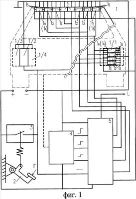
В частности, на фиг.1 показана структурная схема изобретения как устройства, соответствующая первому аналогу, т.е. без раскрытия расширения функциональных возможностей схемы управления. На фиг.2 показана структурная схема Устройства…, в которой раскрыт один из возможных вариантов построения схемы управления, обеспечивающий частичное достижение технического результата., состоящего в повышении эффективности использования источников света элементов индикации.
На фиг.3 показана структурная схема Устройства…, обеспечивающая частичное получение новых технических результатов, в частности, адаптации источников света к условиям видимости и освещенности, а также расширения функций источников света, в частности использования свечения элементов индикации как передатчика и носителя информации о факте и характере воздействия на транспортное средство в составе устройства охранной сигнализации с раскрытием варианта новых связей схемы управления с электрической схемой транспортного средства.
На фиг.4 показана структурная схема Устройства…, в которой раскрыт вариант построения схемы управления, обеспечивающий частичное получение нового технического результата
На диаграмме фиг.5 показаны характер свечения и нагруженность светоизлучающих диодов ВЭИ и ОЭИ первого аналога при индикации четырех режимов торможения, отличающихся друг от друга величиной замедления, для оптимального варианта фонаря Устройства…, применяемого вместо третьего (дополнительного) стоп-сигнала, содержащего 40 светодиодов.
На диаграмме фиг.6 показаны характер свечения и нагруженность светоизлучающих диодов ВЭИ и ОЭИ Устройства…, схема управления которого выполнена в соответствии с фиг.4 при индикации тех же режимов торможения для того же варианта выполнении его фонаря.
На фиг.7 приведены: фрагмент схемы управления (в виде части ее принципиальной схемы), обеспечивающий динамическую коррекцию группы источников света ОЭИ и (или) ВЭИ и 2 графика изменения силы света фонаря Устройства… с динамической коррекцией и без нее, соответствующие двум вариантам зависимости величины замедления от времени.
На фиг.8 показана структурная схема Устройства…, в которой повышенная эффективность использования источников света частично достигается за счет включения штатных и опционных источников света и звукового сигнала транспортного средства, например, задних противотуманных огней, стоп-сигналов, фар.
На фиг.9 приведен вариант выполнения блока автоматического и ручного включения аварийного сигнала и дополняющих его светосигнальных устройств и световых приборов при пострении его структуры на аналоговых элементах с раскрытием связей со схемой управления.
На фиг.10 показаны несколько вариантов взаимного расположения излучающих поверхностей ОЭИ и ВЭИ в фонаре (фонарях) Устройства….
Сведения, подтверждающие возможность осуществления изобретения
Структурная схема заявляемого устройства (см. фиг.1) может содержать:
– фонарь – 1, применяемый вместо третьего (дополнительного) стоп-сигнала, работающий совместно с основными сигналами торможения – 1/1, выполненными по аналогичной схеме (на правой части фиг.1) или совместно с двумя обычными стоп-сигналами – 1/2 (левая часть фиг.1);
– датчик воздействия на привод тормозной системы – 3; связанный с приводом – 2 тормозной системы (педалью тормоза) транспортного средства;
– датчик замедления – 4, имеющий m выходов (на фиг.1 m=3), соответствующих m заданным значением замедления;
– схему управления – 5.
Кроме того, в состав Устройства… может входить собственный или применяемый в составе перспективных систем активной или пассивной безопасности блок датчиков – 6 контроля аварийных замедлений и ускорений транспортного средства, способных зарегистрировать такой характер движения транспортного средства, при котором оно повреждается (см. фиг.8), блок 7 автоматического и ручного включения аварийного сигнала (показаны задние огни -1/5 указателей поворота, свечение которых совместно с их передними и боковыми световыми приборами в синхронном импульсном режиме в соответствии с Правилом № 48 ЕЭК ООН и являются аварийным сигналом) и дополняющих его светосигнальных устройств (задних противотуманных огней – 1/4 (фиг.1, 3, 8) фонарей стоп-сигнала – 1/2 или 1/1 (фиг.1, 2, 3, 8), фар-1/6 и источника звукового сигнала -1/7 (см. фиг.8).
В состав Устройства… могут быть включены радиолокатор – 8 (система контроля дистанции, скорости и(или) других параметров движения, в том числе, аварийного и предаварийного состояния), а также система охранной сигнализации – 9 (фиг.8).
Датчик воздействия на привод тормозной системы – 3, см. фиг 1, а также датчик замедления – 4 подключены к входам схемы управления – 5. К выходам схемы управления 5 подключены основные элементы индикации (ОЭИ) – 1.1, 1.2, 1.3 и 1.4, а также вспомогательные элементы индикации, (ВЭИ) – 1.5 либо одного из трех фонарей – 1 (левая сторона фиг.1), либо всех трех, т.е. – 1, и 1/1 (правая сторона фиг.1).
Фонарь – 1 содержит n пар ОЭИ (1.1, 1.2, 1.3, 1.4 или 1.n) либо n ОЭИ (см. фонарь 1/1 на правой части фиг.1) и ВЭИ – 1.5, способные высвечивать, по меньшей мере, края (край) фонаря со стороны, образуя при этом элементы шкалы замедления.
Схема управления – 5 имеет, по меньшей мере, m+1 управляющих входов (фиг.1) и n+1 выходов. Входы схемы управления – 5 связаны с выходом датчика – 3 воздействия на привод тормозной системы (на практике это выход штатного включателя стоп-сигнала транспортного средства) и m выходами датчика замедления – 4.
Данный вариант структурной схемы не имеет внешних отличительных признаков от первого аналога (см. патентную заявку PCT/RU 94/0002).
Отличительные признаки, обеспечивающие получение нового технического результата, состоящего в повышении эффективности использования источников света, заключаются, прежде всего, в новых функциональных возможностях схемы управления – 5. В свою очередь, новые функции схемы управления – 5 могут быть достигнуты, в общем случае, многими вариантами введения в схему управления аналоговых активных, пассивных и логических элементов (электронных компонентов, в том числе, ключевых (коммутирующих), генераторов импульсов, например, мультивибраторов, аналого-цифровых преобразователей и цифровых устройств, выходных и управляющих элементов в сочетании с процессором, выполненных по известным схемам, приведенным, например, в [4, 5] связей между ними, а также с известными элементами (ОЭИ, ВЭИ, датчиками) и бортовой сетью (электрической схемой) транспортного средства.
Непосредственно схема управления – 5, один из вариантов которой раскрыт на фиг.2 содержит:
m коммутирующих элементов – КЭ1, КЭ2 и КЭ3 (в общем случае – КЭm), связанных с датчиком замедления – 4, логический элемент, “ИЛИ” в виде диодов VD1 и VD2 с общим входом, а также диоды VD3…VD8 и пассивные элементы (резисторы) R1-R11.
Данный вариант схемы управления 5 обеспечивает частичное получение заявленного технического результата, т.е. повышение эффективности использования не всех источников света ОЭИ и (или) ВЭИ одинаково, а лишь ВЭИ 1.5, ОЭИ1.1-ОЭИ1.3. Кроме того, характер свечения фонаря при индикации верхних значений замедления транспортного средства (|а|>6 м/с2) отличается. В частности ОЭИ 1.1 в этом режиме светятся независимо от причин замедления (от факта воздействия на привод тормозной системы – 2) транспортного средства.
Еще одна часть заявляемого технического результата – возможность использования ОЭИ и ВЭИ фонарей для охранной и, в частности противоминной сигнализации, достигается новым расширением функций схемы управления – 5 за счет введения в нее новых пассивных, активных и (или) логических элементов, а также новых выходов: C, D, E, F и К (фиг.4) для связи с устройствами – 9 (фиг.8) аварийной, охранной или специальной, например, противоминной сигнализации. Благодаря этому система сигнализации – 9 позволяет дистанционно (на безопасном расстоянии) обнаружить не только факт, но и характер воздействия на охраняемое транспортное средство, например, попытку проникновения в салон, открытия капота, либо минирования по характеру (комбинации) свечения ОЭИ11-14 и ВЭИ15,
Вариант схемы управления 5, позволяющий реализовать функцию автоматического переключения источников света ОЭИ11-1.4 и ВЭИ 1.5 в “ночной” режим из “дневного” и наоборот, за счет чего повысить эффективность использования практически всех источников света ОЭИ1.1-1.4 и ВЭИ1.5, а также ее связей, раскрыт на фиг.4, где дополнительные связи характеризуются входами А и В, связанными соответственно с включателями КЛ-1 габаритных огней 1/3 и КЛ-2 – задних противотуманных огней 1/4 (см. фиг.3), а также выходами С, D, Е, F, К для подключения систем охранной, либо специальной сигнализации (на фиг.8 эта связь показана одной линией). Кроме того, выходы C, D, E, F, K могут, как вариант, использоваться для управлением свечением ОЭИ и ВЭИ при использовании их в качестве световых приборов аварийной сигнализации, если управляющим устройством для его подачи является блок автоматического и ручного включения аварийного сигнала, см. совместно фиг.4 и фиг.9. Следует заметить, что в этом случае схема управления дополняется еще одним входом – С1.
На схеме фиг.4, как вариант переключающих устройств, используются реле Р1 с контактами 1Р1 и 2Р1 в цепи питания ВЭИ 1.5, а также реле Р2 и Р3 с контактами 1Р1 и 1Р3 совместно с резистором R1 в цепи питания всех ОЭИ и ВЭИ и схемы управления – 5.
Кроме того, схема управления – 5 (в варианте, показанном на фиг.4) может содержать m коммутирующих элементов (КЭ1-КЭ3), схему “ИЛИ” (VD1-VD2), схему управления величиной тока (силой света ОЭИ и ВЭИ): резисторы R2-R13, диоды VD2-VD9 и развязывающие цепи выходов С, D, Е, F, К соответственно VD10-VD14 и резисторы, ограничивающие ток R14-R18.
Следует заметить, что вход – С1 (или С, если он не задействован) схемы управления – 5 на фиг.3 и фиг.4 может быть использован для подключения к выходу радиолокатора – 8, см. фиг.8 или другого устройства, способного подать сигнал водителю о необходимости торможения (например, при опасном уменьшении дистанции) или (и) сигнал на приведение в действие тормозной системы. Как видно из схемы управления – 5, раскрытой на фиг.4, этот сигнал будет приводить к включению ВЭИ – 1.5, в перечисленных выше случаях. К выходу – L схемы управления – 5, см. фиг.4 параллельно ОЭИ 1.4 могут быть подключены источники света задних противотуманных огней – 1/4 с источником звукового сигнала – 1/7 или без него, см. также фиг.8 и 9.
Показанный на фиг.7а вариант выполнения фрагмента схемы управления – 5, включаемый в цепь питания ВЭИ и (или) ОЭИ, позволяет практически реализовать функцию заданного по времени и величине кратковременного приращения силы света источников света ОЭИ и (или) ВЭИ. Данный фрагмент содержит: – магнитоуправляемый контакт S1 входящий в состав датчика замедления – 4 (фиг.1-4,8), коммутирующий элемент в виде транзисторного ключа (R19, VT1), резистор R20, развязывающий диод VD14. Эти элементы подключены к паре секций ОЭИ (1.1 или 1.2 или1.3) или ВЭИ – 1.5, содержащей 8 светоизлучающих диодов VD2…VD9. Параллельно к указанной паре секций (источникам света VD15-VD22) подключена шунтирующая цепь, содержащая, в свою очередь, дифференцирующую цепь – R21, C1 на входе транзистора VT2. Номиналы (сопротивление резистора R21 и емкость конденсатора С1) дифференцирующей цепи определяют характер изменения тока, протекающего через транзистор VT2 с момента замыкания геркона S1,- a сопротивление резистора R32 – степень шунтирования резистора R20, т.е. приращения тока, протекающего через светоизлучающие диоды VD2…VD9 и, соответственно, – силы света.
Вариант выполнения Устройства, представленный на фиг.8, в отличие от показанных на фиг.1, 2, 3 и 4 содержит: блок датчиков – 6 контроля перехода транспортного средства в состояние аварии (прямого ускорения, имеющего место при ударе сзади, замедления, контролируемого на уровне более чем 1,5 g, характерного для случаев столкновения с объектами, находящимися спереди, а также боковых и вращательных ускорений; блок – 7 автоматического и ручного включения аварийного сигнала (его источниками света являются фонари – 1/5 указателя поворотов, светящиеся в импульсном режиме синхронно) и дополняющих его источников света и световых приборов, т.е. ОЭИ, и ВЭИ фонарей 1 или 1 и 1/1, задних противотуманных огней – 1/4, фонарей – 1/2, фар – 1/6 и источника звукового сигнала – 1/7. Кроме того, в состав Устройства… могут входить также устройство – 8, например радиолокатор, способное дать водителю сигнал, предупреждающий о необходимости торможения, или (и) сигнал на приведение в действие тормозной системы транспортного средства и устройство – 9 охранной или (и) специальной, например, противоминной сигнализации. В состав устройства кроме блока датчиков – 6 могут также быть включены элементы систем активной и пассивной безопасности транспортного средства, таких как АБС (антиблокировочная система торможения, ПБС (противобуксовочная система), а также системы контроля устойчивости и соответствующие корректирующие системы и устройства. Такие системы кроме широкого набора датчиков и управляющих устройств различного типа, как правило, имеют процессор, способный анализировать ситуацию, принимать адекватные решения и вводить коррективы в процесс управления транспортным средством вырабатывая соответствующие сигналы управления. Очевидно, что эти сигналы могут использоваться для управления источниками света и световыми приборами.
Приведенная на фиг.9 принципиальная схема блока автоматического и ручного включения аварийного сигнала и дополняющих его элементов является одним из аналоговых вариантов, способных выполнять требуемый алгоритм его работы. Она содержит: – кнопку Кн1 включения экстремального режима аварийного сигнала (этот режим используется при вынужденной остановке на полосе движения дороги с интенсивным движением в условиях ухудшенной видимости и т.п.); – кнопку Кн2 общего отключения аварийного сигнала; – штатный включатель аварийной сигнализации Кл3 (используется для обозначения транспортного средства при вынужденных остановках вне полосы движения в условиях хорошей видимости, при буксировке и в ряде других аналогичных случаев); – кнопки Кн3 – Кн7 ручного отключения отдельных источников экстремального аварийного, например, импульсного свечения фар головного света (Кн6); – штатные включатели, задних противотуманных огней 1/4 – Кл5; фар 1/6 – Кл6, сирены (звукового сигнала) 1/7 – Кл7; – тиристорные ключи VD24, R23 – VD28, R27; – развязывающие диоды VD29-VD37; – резисторы, кроме показанных выше, R28-R32; – электромагнитные реле, обозначенные поз. Р4-Р6 с соответствующими контактными группами 1Р4-2Р4, 1Р5-6Р5, 1Р6-5Р6; – позицией РП показан штатный реле-прерыватель цепей указателей поворота и аварийного сигнала; – мультивибраторы MB1 и МВ2 (работающие совместно с реле Р6, причем первый – с частотой следования импульсов равной или близкой к частоте следования импульсов, формируемых реле-прерывателем РП 2 Гц, а второй – с повышенной (4…5 Гц). Первая частота следования импульсов имеет место при ручном включении, вторая – при автоматическом. Это дает другим участникам дорожного движения возможность сразу понять, что транспортное средств, обозначенное аварийным сигналом с повышенной частотой, остановилось в результате аварии, случаев когда остановка не представляет заметной опасности для других участников дорожного движения.
Представленные на фиг.10 варианты выполнения (смещения), по меньшей мере, части источников света ВЭИ – 1.5 относительно ОЭИ характеризуют возможность их выделения органами зрения при индикации режимов торможения, характеризующихся свечением n-ных ОЭИ, а также надежнее воспринимать информацию о интенсивности и динамике торможения (замедления), чем отражают новую возможность повышения эффективности использования источников света, в частности, ВЭИ.
Работа устройства
Вариант, представленный на фиг.2.
При воздействии на педаль тормоза 2 (фиг.1-4), далее см. фиг.2 срабатывает датчик воздействия на привод тормозной системы -3. Напряжение подается от бортовой сети на стоп-сигналы – 1/2 транспортного средства, выполненные по обычной схеме, либо на ВЭИ фонарей – 1 и 1/1 (правая сторона фиг.2) через схему “ИЛИ” (диод VD1), резистор R7, что приведет к свечению ВЭИ 1.5 (и фонарей стоп-сигнала 1/2). Кроме того, через резистор R8 – напряжение подается на первые ОЭИ – 1.1 фонарей 1 и 1/1, что приводит к их свечению. Сила света и яркость ВЭИ 1.5 и ОЭИ 1.1 определяются номиналами резисторов R7 и R8 соответственно.
Дальнейшее воздействие на педаль 2 (фиг.1, 3) приведет к срабатыванию тормозной системы и замедлению транспортного средства. Когда величина замедления достигнет первого заданного уровня, датчик замедления -4 обеспечит через коммутирующий элемент КЭ-1 подачу напряжения через резистор R9 на ОЭИ-1.2. Светятся ВЭИ-1.5, ОЭИ 1.1 и 1.2 с одинаковой яркостью благодаря подбору сопротивления резисторов R7, R8 и R9 соответственно.
С достижением замедления второго заданного уровня, дополнительно сигнал от датчика – 4 обеспечит срабатывание КЭ2. Дополнительно ток будет протекать через него и R10 на ОЭИ 1.3 фонарей 1 и 1/1. При этом, благодаря подбору сопротивления резистора R10 (в соответствии с заданным требованием для индицируемого замедления) сила света ОЭИ 1.3 будет выше по сравнению с силой света ОЭИ 1.1, 1.2 и ВЭИ 1.5 при регистрации предыдущего уровня замедления. Кроме того, благодаря протеканию тока по шунтирующим цепям VD3-R5 и VD4-R6 величина тока, протекающего через ВЭИ 1.5 и ОЭИ 1.2, соответственно возрастет. Благодаря подбору резисторов R5 и R6 сила света и яркость ОЭИ 1.2 и 1.3, а также ВЭИ 1.5 возрастут и будут равны силе света и яркости ОЭИ 1.3 при условии, что эквивалентны величины сопротивлений R10, VD3, R5R7 и VD4, R6R9 соответственно.
Когда величина замедления достигнет m-ного (3-го на фиг.2) уровня, датчик – 4 обеспечит срабатывание КЭЗ. Образуется цепь тока “+”, – КЭ3 – R11 – ОЭИ 1.4. Благодаря шунтирующим цепям: R1-VD5, R2-VD6, R3-VD7 и R4-VD8 величина тока и светоотдача ВЭИ 1.5, ОЭИ 1.1, 1.2 и 1.3 увеличатся снова и благодаря подбору соответствующих резисторов будет равной светоотдаче ОЭИ-1.4.
С уменьшением величины замедления и прекращением воздействия на привод тормозной системы все будет происходить в обратной последовательности
При замедлении транспортного средства по причинам, не связанным с приведением в действие тормозной системы (падение оборотов двигателя и др.), датчик приведения в действие тормозной системы -3 не работает, в остальном схема работает аналогично. До достижения замедления третьего (m-ого) уровня ОЭИ 1.1 не светятся, а с достижением и превышением его ОЭИ 1.1 будет светиться. При этом сила тока (и света) будут определяться величиной сопротивления R2.
По мере уменьшения величины замедления последовательно будут выключаться коммутирующие элементы КЭ3, КЭ2 и КЭ1. При этом с выключением КЭ1 схема управления – 5 вернется в исходное состояние.
Из анализа работы варианта схемы управления – 5 представленного на фиг.2, можно видеть, что заявляемый новый технический результат, состоящий в повышении эффективности использования источников света, достигается частично применительно к ОЭИ1.1 и в полной мере – к ВЭИ 1.5 и ОЭИ 1.2 и 1.3. Это достигнуто за счет введения в схему управления – 5 новых элементов и связей между ними внутри нее.
Отличия в работе варианта Устройства…, выполненного по схеме фиг.3 и 4, предопределяются:
а – наличием большего количества шунтирующих цепей питания ОЭИ 1.1 – вместо одной – R2-VD6 (на фиг.2) их две R3-VD4 и R7-VD8 (см. фиг.4);
б – включением этих цепей через контакты 1Р1 и 2Р1 реле Р1, питаемого посредством включателя стоп-сигнала (датчика – 3);
в – питанием всех цепей ЭЙ посредством элементов R1 или 1Р2 или 1Р3 через входы А и В;
г – возможностью питания по меньшей мере, части ОЭИ (или ОЭИ и ВЭИ) от устройств сигнализации посредством входов: С, D, Е, F, К с сохранением основных функций.
д – возможностью подключения Устройства… к радиолокатору или другому устройству, способному контролировать опасное сближение с впереди идущим транспортным средством или (и) изменение ситуации, требующей приведения в действие тормозной системы. В частности, отличие по п.а и б приводит к тому, что если замедление транспортного средства происходит без приведения в действие его тормозной системы, то датчик – 3 не подает питание на реле Р1 и его контакты 1Р1 и 2Р1 остаются разомкнутыми. Поэтому ОЭИ 1.1 будут светиться не во всех режимах индикации торможения, а только в тех, которые связаны с воздействием на привод – 2 тормозной системы.
Кроме того, если торможение происходит при воздействии на привод тормозной системы (на педаль 2, см. фиг.3, 4), то датчик – 3 подаст питание на реле Р1 (цепь: “+” бортовой сети – датчик – 3 – обмотка реле Р1 – “-” бортовой сети). Соответственно контакты 1Р1 и 2Р1 замыкаются. Благодаря этому с достижением второго заданного уровня замедления происходит срабатывание КЭ2. При этом величина тока, а соответственно – коэффициент нагрузки ОЭИ 1.3 при одной и той же заданной силе света для этого режима индикации уменьшается за счет соответствующего увеличения тока в ОЭИ 1.1, через шунтирующую цепь: КЭ2-1Р1-R7-VD8-ОЭИ 1.1. В этом случае благодаря подбору соответствующих резисторов (R12, R8, R11, R7, R6, R9) все включенные ОЭИ – 1.1,1.2, 1.3 и ВЭИ – 1.5 будут светиться с одинаковой яркостью и иметь одинаковую светоотдачу. В варианте схемы управления фиг.2 ОЭИ 1.1 будут светиться с яркостью (обладать светоотдачей), обусловленной протеканием тока только по цепи датчик 3-Р8-ОЭИ 1.1, т.е. как при касании педали тормоза – 2 (или при m=1).
Отличие по п.в означает, что все ОЭИ и ВЭИ через соответствующие цепи будут питаться номинальным напряжением бортовой сети в случаях, когда габаритные 1/3 и противотуманные 1/4 огни (Кл1 и Кл2 на фиг.3) выключены или когда те и другие одновременно включены (включены Кл1 и КЛ2). В первом случае токи через реле Р1 и Р2 (фиг.4) не протекают и контакты 1Р2 останутся в замкнутом положении, а 1Р3 – в разомкнутом. Благодаря этому, ток питающий ОЭИ 1.1-1.4 и ВЭИ 1.5 будет протекать через контакты 1Р2, минуя R1, а во втором (когда Кл1 и Кл2 замкнуты, (реле Р2 и Р3 под напряжением) – через замкнутые контакты 1Р3.
Если же будут включены только габаритные огни 1/3 (это делается при нормальной видимости в условиях малой освещенности), когда необходим режим “ночь” (на фиг.3 Кл1 включен, Кл2 – выключен), реле Р2 (фиг.4) разомкнет контакты 1Р2. В связи с этим ток для питания ОЭИ и ВЭИ будет протекать через R1, поэтому напряжение для питания цепей ОЭИ и ВЭИ будет ниже на величину U=IR1, где I – величина тока, протекающего через резистор R1, а R1 – величина его сопротивления. Благодаря этому при соответствующем выборе номинала R1 в режиме “ночь” сила света всех источников (ОЭИ и ВЭИ) будет уменьшена на заданную величину.
Отличие по п.г состоит в том, что развязывающие цепочки R14-VD10 и другие, например R15-VD11, R16-VD12 (фиг.4), позволяют подавать заданное значение тока на нужную комбинацию ОЭИ или ОЭИ и ВЭИ, свечение которой может символизировать срабатывание соответствующего канала охранной или противоминной сигнализации. При этом основные функции “Устройства” сохраняются. Значительная сила света ОЭИ или ОЭИ и ВЭИ дает возможность визуально обнаружить, в частности, срабатывание канала противоминной сигнализации, оставаясь на безопасном расстоянии от транспортного средства, которое подвергалось минированию. Характерно, что при этом потребление энергии от аккумуляторной батареи транспортного средства меньше, чем при использовании ламп накаливания в 5-6 раз.
Отличие по п.д характеризует возможность использования Устройства… совместно с другими средствами активной безопасности. В частности, вход С можно использовать для подключения к исполнительному устройству системы (радиолокатору) контроля дистанции, например, параллельно сигнальному устройству предупреждения водителя и (или) исполнительному устройству автоматического торможения. В этом случае ОЭИ 1.5 будут дополнительно загораться при регистрации необходимости торможения и(или) при поступлении сигнала на приведение в действие тормозной системы.
Таким образом заявляемый технический результат достигается за счет расширения функциональных возможностей схемы управления, что, в свою очередь, достигается введением в нее новых активных, пассивных и логических элементов, новых связей между ними, известными элементами “Устройства” и элементами электрической схемы транспортного средства.
Следует заметить, что вариантов конкретного выполнения схемы управления и каждого ее элемента может быть очень много. Показанные на фиг.1-4 варианты реализованы и подтверждают возможность осуществления изобретения.
Получение заявленного технического результата иллюстрируется диаграммами на фиг.5 и фиг.6, где показаны коэффициенты нагрузки источников света ОЭИ и ВЭИ, соответствующие четырем режимам индикации торможения для прототипа (фиг.5) и для Устройства…, выполненного в соответствии с фиг.4 – на фиг.6.
Анализ диаграмм показывает, что при замедлениях до 3 м/с2 3,0 м/с2 6 м/с2) источники света ОЭИ 1.3 и ОЭИ 1.4 прототипа (фиг.5) светятся с полной нагрузкой (Кн=1.0), в то время как остальные (ОЭИ – 1.1, ОЭИ – 1.2 и ВЭИ – 1.5 нагружены лишь наполовину. При этом суммарная сила света – Is=112 кд. При индикации этого же режима торможения те же источники света фонаря (фонарей) Устройства…, при выполнении его схемы управления – 5 в соответствии с фиг.4, см. фиг.6, работают более эффективно и способны обеспечить излучение силы света – Is=160 кд.
Работа элементов схемы динамической коррекции при условии выполнения линий питания ВЭИ 1.5, ОЭИ 1.1, ОЭИ1.2 и ОЭИ1.3 в соответствии с фиг.7а состоит в следующем. При получении сигнала с датчика замедления – 4 (фиг.1-4), например в виде замыкания магнитоуправляемого контакта – S1 (фиг.7а) о достижении заданного уровня замедления или с датчика – 3 о воздействии на привод – 2 тормозной системы (фиг.1-4) параллельно с основной линией питания источников света (на фиг.7а – цепь: “+” – транзисторный ключ R19-VT1, – VD14, – R20, – VD15-VD22, – “-” бортовой сети, источники света – VD15-VD22 питаются по цепи: ” + “, – дифференциальный транзисторный ключ R21-C1-VT2, – VD23, – R22, – VD15-VD22, – “-” бортовой сети. При этом (в процессе заряда конденсатора С1 через резистор R21) величина тока в этой цепи уменьшается по экспоненциальному закону, начиная с величины, зависящей от номиналов R21, C1, R22 и коэффициента усиления транзистора VT2 до нуля.
На фиг.7с показаны результирующие значения силы света ВЭИ и ОЭИ для двух характерных случаев плавного торможения с остановкой и резкого торможения, показанных на фиг.7в. В первом случае процесс торможения начинается с воздействия на привод тормозной системы (точка А). А-В – время срабатывания тормозной системы. В-D – нарастание величины замедления через точку С (первый заданный уровень замедления), D-М – уменьшение величины замедления (до остановки транспортного средства). Точка N – момент отпускания педали тормоза после остановки. Случай резкого торможения характеризуется началом воздействия на привод тормозной системы (точка А1 и нарастанием величины замедления от точки В1 через точки С1, D1, E1 (соответственно -1-й, 2-й и 3-й (m-й) уровни замедления). На фиг.7с показаны соответствующие графики изменения силы света, штриховой линией – без динамической коррекции, сплошной линией – с динамической коррекцией.
Очевидно, что показанный на фиг.7с технический результат может быть получен, по меньшей мере, несколькими вариантами построения схемы, которая может содержать различные, в том числе аналоговые и (или) цифровые активные, пассивные и (или) логические элементы и связи друг с другом и с известными элементами, в том числе – с источниками света.
Работа Устройства…, выполненного в соответствии с вариантом, представленным на фиг.8, отличается тем, что ВЭИ 1.5 могут дополнительно включаться без ОЭИ при получении сигнала о необходимости торможения и(или) при подаче сигнала на приведение в действие тормозной системы транспортного средства от устройства (радиолокатора) – 8, например, через вход С1 схемы управления -5, см фиг.3, 4, 8.
Кроме того, при регистрации датчиком – 4 достижения и превышения уровня замедления, соответствующего экстренному торможению (например, m-ного или 3-го), в отличие от предыдущих вариантов параллельно с включением соответствующих ОЭИ, например, ОЭИ 1.4, включаются задние противотуманные огни – 1/4 или задние противотуманные огни – 1/4 совместно с звуковым сигналом -1/7 в непрерывном режиме. Это возможно благодаря связям схемы управления -5 с источниками света – 1/4 задних противотуманных огней – 1/4 или задних противотуманных огней – 1/4 и источником звукового сигнала – 1/7 непосредственно и (или) опосредованно (через блок – 7 автоматического и ручного включения аварийного сигнала и дополняющих его источников света (и звука). Это можно видеть также на фиг.9
Аварийный сигнал, сочетающий импульсный синхронный режим свечения фонарей – 1/5 указателей поворота и дополняющих его источников света – ОЭИ и ВЭИ фонаря – 1 (фонарей 1 или 1 и 1/1 или 1 и 1/2) Устройства…, задних противотуманных огней – 1/4, фар 1/6 и звука 1/7 с частотой, принятой для аварийного сигнала может быть включен и выключен только вручную одновременно с помощью одной общей кнопки Кн1, см. фиг.9. Однако работу блока 7 автоматического и ручного включения аварийного сигнала следует рассмотреть более подробно.
В исходном состоянии все реле обесточены, положение их контактов соответствует изображенному на фиг.9. Из исходного состояния с помощью соответствующих включателей (Кл3-Кл7) можно включать световые приборы. Следует однако заметить, что включатель стоп-сигналов, как и цепь его включения, показана условно штриховой линией, а включатель тонального звукового сигнала – Кл7 не нужен, В этом режиме при благодаря связи блока 7 со схемой управления 5 (посредством входа L), см. фиг.4, на время достижения и превышения верхнего заданного уровня замедления кроме всех ОЭИ и ВЭИ светятся задние противотуманные огни 1/4 и включен непрерывный звуковой сигнал 1/7.
Для включения аварийного сигнала включатель Кл3 замыкают. При этом ток протекает по цепи: “+” бортовой сети – реле-прерыватель РП – контакты Кл3 – нормально замкнутые контакты 1Р6 – фонари указателей поворотов 1/5 в импульсном режиме с частотой задаваемой РП, Выключение – размыканием Кл3.
Автоматическое включение аварийного сигнала происходит при регистрации одним из датчиков блока 6 (фиг.8) начала аварии или при поступлении сигнала о неотвратимости аварии на схему управления 5, а с нее – на вход М блока 7 (фиг.9). В результате сигнал пройдет через резисторы R23-R27 на управляющие электроды тиристоров VD24-VD28 соответственно, при этом все тиристорные ключи открываются и остаются в открытом состоянии, обеспечивая протекание тока по параллельным цепям: “+” бортовой сети – нормально замкнутые контакты кнопок Кн3-Кн7 – анод-катод тиристоров VD24-VD28 соответственно через нормально замкнутые контакты 1Р5-5Р5 реле Р5, далее через контакты 1Р6-5Р6 реле Р6 (которое управляется мультивибратором МВ2 по аналогичной цепи, включающей однако нормально замкнутые контакты 2Р4 реле Р4, МВ2, диод VD33 – “-” бортовой сети) на световые приборы 1/5, 1/2, 1/4, 1/6 и звуковой сигнал 1/7, см.фиг.8. Работа мультивибратора МВ2 и соответственно, переключение контактов 1Р6-5Р6 реле Р6 обеспечивает импульсный синхронный режим свечения световых приборов указателей поворота 1/5 (аварийный сигнал), стоп-сигналов 1/2, задних противотуманных огней 1/4, фар 1/6 и звучания сирены 1/7 с частотой, задаваемой мультивибратором МВ2, т.е. увеличенной. Одновременно благодаря выходам С, D, Е, F, К и связи с соответствующими входами схемы управления 5 синхронно будут светиться ОЭИ и ВЭИ фонаря 1 (фонарей 1 и 1/1).
Общее выключение этого режима производится нажатием кнопки Кн2, раздельное, – кнопок Кн3-Кн7 соответственно. В первом случае посредством реле Р5 и его контактов 1Р5-5Р5, которые, размыкаясь, прерывают анодные цепи питания тиристоров VD24-VD28. То же имеет место для отдельных тиристоров при раздельном отключении. Следует заметить, что в моменты пауз между импульсами этого не произойдет, т.к. через резисторы R28-R32 протекают токи, достаточные для удержания тиристоров в открытом состоянии.
Общее ручное включение аварийного сигнала в экстремальных условиях производится нажатием кнопки Кн1. При этом как и при автоматическом включении на управляющие электроды всех тиристоров, включая VD28.1 пройдет импульс, после которого они останутся включенными и схема будет работать как при автоматическом включении. Отличие состоит в том, что частота следования импульсов задается мультивибратором МВ1, который в этом случае питается по цепи: “+” бортовой сети – нормально замкнутые контакты 6Р5 – замкнувшиеся контакты 1Р4 и через тиристор VD28.1, который открывается в момент нажатия кнопки Кн2. При этом мультивибратор МВ2 отключен разомкнувшимися контактами 2Р4.
При нажатии кнопки Кн2 все световые приборы и звуковой сигнал выключаются, а схема приходит в исходное состояние.
При выполнении (смещении) по меньшей мере части источников света ВЭИ относительно ОЭИ в фонаре (фонарях) Устройства… в соответствии с фиг.10 повышенная эффективность использования тех и других проявляется в том, что характер свечения фонаря (фонарей) позволяет определить наличие Устройства… на транспортном средстве даже после пропуска начала и развития торможения (замедления), т.е. уже при экстренном торможении когда светятся все ОЭИ и ВЭИ. Кроме того, при показанных вариантах выполнения (размещения) ВЭИ относительно ОЭИ они могут быть восприняты как элементы шкалы замедления на больших расстояниях при индикации как малых, так и больших замедлений.
Анализ функционирования заявленных устройств в целом и поэлементно позволяет утверждать, что разработанные технические решения обеспечивают получение нового технического результата как в виде устройств, так и способов, характеризующихся процессами контроля параметров движения, торможения, замедления и возникновения аварийных ситуаций, а также управления режимами светосигнального обеспечения, адекватно соответствующими возникающим ситуациям.
Список литературы:
1. Описание к патенту № 2051503 B60Q 1/44.
2. Описание к патентной заявке PCT/RU 9400002.
3. Статья “Хонда тормозит сама” М. Кадаков, газ. АВТО-РЕВЮ, № 11, 2003.
4. Гальперин М.В. Электронная техника: Учебник. – М.: ФОРУМ; ИНФРА-М. 2004. 304 с.: ил. (Серия “Профессиональное образование”).
Формула изобретения
1. Способ индикации торможения транспортного средства, состоящий в том, что одновременно и независимо с помощью датчика воздействия на привод тормозной системы, например, в виде штатного включателя стоп-сигнала и датчика замедления, сигналы которых поступают на схему управления, контролируют соответственно факты воздействия на привод его тормозной системы, а также достижения и превышения заданных в порядке возрастания m дискретных уровней замедления, при этом в случае регистрации факта воздействия на привод тормозной системы зажигают первые из n (n=m+1) основные элементы индикации, выполненные в виде секций или пар секций фонаря (фонарей) красного цвета, обращенного (обращенных) назад, а также вспомогательные элементы индикации, способные при зажигании высвечивать контур(ы), часть контура (контуров) или края фонаря (фонарей) и/или элементы шкалы замедления, а в случае регистрации достижения и превышения первого и последующих заданных уровней замедления до m-го включительно – соответственно вторые и последующие основные элементы индикации до n-х включительно, зажигая также вспомогательные элементы индикации с момента регистрации достижения и превышения первого заданного уровня замедления, если замедление происходит без воздействия на привод тормозной системы, гашение (выключение) соответствующих элементов индикации производят в обратной последовательности, т.е. по мере уменьшения замедления и прекращения воздействия на привод тормозной системы, отличающийся тем, что по мере последовательной регистрации датчиком замедления достижения и превышения заданных уровней замедления соответственно ступенчато увеличивают силу света и яркость ранее зажженных вспомогательных или вспомогательных и, по меньшей мере, части основных элементов индикации так, чтобы общая сила света всех зажженных элементов индикации при каждом заданном уровне замедления адекватно соответствовала требуемым значениям, а яркость, по меньшей мере, части основных и вспомогательных элементов индикации, в том числе впервые зажженных, становилась бы каждый раз одинаковой или близкой друг к другу по уровню и уменьшалась по мере регистрации уменьшения величины замедления и гашения (выключения) соответствующих элементов индикации в обратном порядке.
2. Способ индикации торможения транспортного средства по п.1, отличающийся тем, что в процессе индикации торможения (замедления) производят динамическую коррекцию силы света (и, соответственно, яркости), по меньшей мере, вспомогательных и первых или вспомогательных, первых и вторых основных элементов индикации, состоящую в кратковременном заданном по уровню и времени приращению их силы света относительно основного заданного уровня с момента регистрации датчиком воздействия на привод тормозной системы факта этого воздействия или также с момента регистрации датчиком замедления достижения первого (или первого и последующих) заданного (заданных) уровня (уровней) замедления с последующим плавным уменьшением силы света до основного заданного уровня, соответствующего достигнутому значению замедления, и возможностью повторного приращения силы света лишь после их гашения (выключения).
3. Способ индикации торможения транспортного средства по п.1, отличающийся тем, что автоматически, например, с помощью локатора (радара), контролируют впереди на полосе движения появление и наличие препятствия или транспортного средства и дистанцию до него, а с помощью других устройств, например датчиков скорости, ускорения, замедления, – параметры движения своего транспортного средства, анализируют их с помощью процессора и определяют ситуацию, при которой необходимо торможение транспортного средства, сопровождая ее автоматическим зажиганием вспомогательных элементов индикации фонаря (фонарей), т.е. формированием превентивного светового сигнала «Сближение», а при регистрации предаварийного или аварийного состояния транспортного средства, при котором активируют его средства безопасности, автоматически до момента ручного выключения формируют световые сигналы «Авария» в виде сочетания прерывистого синхронного свечения световых приборов указателей поворота и, по меньшей мере, большинства основных и вспомогательных элементов индикации фонаря (фонарей) информативных сигналов торможения с увеличенной по сравнению с принятой для аварийного сигнала частотой следования импульсов.
4. Способ индикации торможения транспортного средства, состоящий в том, что одновременно и независимо с помощью датчика воздействия на привод тормозной системы, например, в виде штатного включателя стоп-сигнала и датчика замедления, сигналы которых поступают на схему управления, контролируют соответственно факты воздействия на привод его тормозной системы, а также достижения и превышения заданных в порядке возрастания m дискретных заданных уровней замедления, при этом в случае регистрации факта воздействия на привод тормозной системы зажигают первые из n (n=m+1) основные элементы индикации, выполненные в виде секций или пар секций фонаря (фонарей) красного цвета, обращенного (обращенных) назад, а также вспомогательные элементы индикации, способные при зажигании высвечивать контур(ы), часть контура (контуров) или края фонаря (фонарей) с образованием элементов шкалы замедления, а в случае регистрации достижения и превышения первого и последующих заданных уровней замедления до m-го включительно – соответственно вторые и последующие основные элементы индикации до n-х включительно, зажигая также вспомогательные элементы индикации с момента регистрации достижения и превышения первого заданного уровня замедления, если замедление происходит без воздействия на привод тормозной системы, гашение (выключение) соответствующих элементов индикации производят в обратной последовательности, т.е. по мере уменьшения замедления и прекращения воздействия на привод тормозной системы, отличающийся тем, что в процессе индикации торможения (замедления) производят динамическую коррекцию силы света и, соответственно, яркости, по меньшей мере, вспомогательных и первых или вспомогательных, первых и вторых основных элементов индикации, состоящую в кратковременном заданном по уровню и времени приращении их силы света относительно основного заданного уровня с момента регистрации датчиком воздействия на привод тормозной системы факта этого воздействия или также с момента регистрации датчиком замедления достижения первого или первого и последующих заданного (заданных) уровня (уровней) замедления с последующим плавным уменьшением силы света до основного заданного уровня, соответствующего достигнутому уровню замедления, и возможностью повторного приращения силы света лишь после их гашения (выключения).
5. Способ индикации торможения транспортного средства по п.4, отличающийся тем, что автоматически, например, с помощью локатора (радара), контролируют впереди на полосе движения появление и наличие препятствия или транспортного средства и дистанцию до него, а с помощью других устройств, например датчиков скорости, ускорения, замедления, – параметры движения своего транспортного средства, анализируют их с помощью процессора и определяют ситуацию, при которой необходимо торможение транспортного средства, сопровождая ее автоматическим зажиганием вспомогательных элементов индикации фонаря (фонарей), т.е. формированием превентивного светового сигнала «Сближение», а при регистрации предаварийного или аварийного состояния транспортного средства, при котором активируют его средства безопасности, автоматически до момента ручного выключения формируют световые сигналы «Авария» в виде сочетания прерывистого синхронного свечения световых приборов указателей поворота и, по меньшей мере, большинства основных и вспомогательных элементов индикации фонаря (фонарей) информативных сигналов торможения с увеличенной по сравнению с принятой для аварийного сигнала частотой следования импульсов.
6. Способ индикации торможения транспортного средства, состоящий в том, что одновременно и независимо с помощью датчика воздействия на привод тормозной системы, например, в виде штатного включателя стоп-сигнала и датчика замедления, сигналы которых поступают на схему управления, контролируют соответственно факты воздействия на привод его тормозной системы, а также достижения и превышения заданных в порядке возрастания m дискретных заданных уровней замедления, при этом в случае регистрации факта воздействия на привод тормозной системы зажигают первые из n (n=m+1) основные элементы индикации, выполненные в виде секций или пар секций фонаря (фонарей) красного цвета, обращенного (обращенных) назад, а также вспомогательные элементы индикации, способные при зажигании высвечивать контур(ы), часть контура (контуров) или края фонаря (фонарей) с образованием элементов шкалы замедления, а в случае регистрации достижения и превышения первого и последующих заданных уровней замедления до m-го включительно – соответственно вторые и последующие основные элементы индикации до n-х включительно, зажигая также вспомогательные элементы индикации с момента регистрации достижения и превышения первого заданного уровня замедления, если замедление происходит без воздействия на привод тормозной системы, гашение (выключение) соответствующих элементов индикации производят в обратной последовательности, т.е. по мере уменьшения замедления и прекращения воздействия на привод тормозной системы, отличающийся тем, что автоматически, например, с помощью локатора (радара), контролируют впереди на полосе движения появление и наличие препятствия или транспортного средства и дистанцию до него, а с помощью других устройств, например датчиков скорости, ускорения, замедления, – параметры движения своего транспортного средства, анализируют их с помощью процессора и определяют ситуацию, при которой необходимо торможение транспортного средства, сопровождая ее автоматическим зажиганием вспомогательных элементов индикации фонаря (фонарей), т.е. формированием превентивного светового сигнала «Сближение», а при регистрации предаварийного или аварийного состояния транспортного средства, при котором активируют его средства безопасности, автоматически до момента ручного выключения формируют световые сигналы «Авария» в виде сочетания прерывистого синхронного свечения световых приборов указателей поворота и, по меньшей мере, большинства основных и вспомогательных элементов индикации фонаря (фонарей) информативных сигналов торможения с увеличенной по сравнению с принятой для аварийного сигнала частотой следования импульсов.
7. Устройство индикации торможения транспортного средства, содержащее, по меньшей мере, один фонарь, обращенный назад, снабженный основными элементами индикации в виде n секций или их пар и вспомогательными элементами индикации, способными высвечивать, по меньшей мере, часть (части) контура или край (края) фонаря (фонарей), в том числе с образованием элементов шкалы замедления, датчик воздействия на привод тормозной системы в виде, например, штатного включателя стоп-сигнала, датчик замедления, способный контролировать m заданных значений замедления (m=n-1), схему управления, связанную с бортовой сетью транспортного средства, подключенную входами к выходам датчика воздействия на привод тормозной системы и датчика замедления, а выходами – к входам основных и вспомогательных элементов индикации упомянутых фонарей и выполненную с возможностью включать вспомогательные и первые основные элементы индикации при воздействии на привод тормозной системы, а также вторые и последующие основные элементы индикации в зависимости от величины замедления, а при замедлении без воздействия на привод тормозной системы – вспомогательные, а также вторые и последующие основные элементы индикации в зависимости от величины замедления и выключать их в обратной последовательности, отличающееся тем, что схема управления выполнена с возможностью создавать заданное по величине одноступенчатое или многоступенчатое приращение силы света и яркости, по меньшей мере, части ранее включенных основных и вспомогательных элементов индикации в процессе включения, по меньшей мере, отдельных последующих при индикации более высоких значений замедления, регистрируемых датчиком.
8. Устройство индикации торможения транспортного средства по п.7, отличающееся тем, что схема управления выполнена с возможностью заданного по величине кратковременного увеличения силы света и яркости, по меньшей мере, вспомогательных и первых или вспомогательных, первых и вторых основных элементов индикации с последующим плавным ее уменьшением до ранее установленного значения и возможностью повторного свечения с увеличенной силой света только после выключения.
9. Устройство индикации торможения транспортного средства по п.7, отличающееся тем, что схема управления выполнена с возможностью подключать ее к выходам радиолокатора, устройства подачи сигналов водителю для предупреждения о сближении с находящимся впереди транспортным средством или объектом и устройств подачи аварийных сигналов и других устройств, например, устройств активации средств безопасности транспортного средства с включением вспомогательных элементов индикации дополнительно при регистрации радиолокатором сближения с находящимся впереди транспортным средством или объектом до начала торможения, а другие элементы индикации фонаря (фонарей) – к выходам устройств автоматического и ручного включения аварийных сигналов и (или) устройств активации средств безопасности транспортного средства при возникновении аварийной ситуации или непреднамеренной остановке в опасных условиях.
10. Устройство индикации торможения транспортного средства, содержащее по меньшей мере, один фонарь, обращенный назад, снабженный основными элементами индикации в виде n секций или их пар и вспомогательными элементами индикации, способными высвечивать, по меньшей мере, часть (части) контура или край (края) фонаря (фонарей), с образованием элементов шкалы замедления, датчик воздействия на привод тормозной системы в виде, например, штатного включателя стоп-сигнала, датчик замедления, способный контролировать m заданных значений замедления (m=n-1), схему управления, связанную с бортовой сетью транспортного средства, подключенную входами к выходам датчика воздействия на привод тормозной системы и датчика замедления, а выходами – к входам основных и вспомогательных элементов индикации упомянутых фонарей и выполненную с возможностью включать вспомогательные и первые основные элементы индикации при воздействии на привод тормозной системы, а также вторые и последующие основные элементы индикации в зависимости от величины замедления, а при замедлении без воздействия на привод тормозной системы – вспомогательные, а также вторые и последующие основные элементы индикации в зависимости от величины замедления и выключать их в обратной последовательности, отличающееся тем, что схема управления выполнена с возможностью заданного по величине кратковременного увеличения силы света и яркости, по меньшей мере, вспомогательных и первых или вспомогательных, первых и вторых основных элементов индикации с последующим плавным ее уменьшением до ранее установленного значения и возможностью повторного свечения с увеличенной силой света только после выключения.
11. Устройство индикации торможения транспортного средства по п.10, отличающееся тем, что схема управления выполнена с возможностью подключать ее к выходам радиолокатора, устройства подачи сигналов водителю для предупреждения о сближении с находящимся впереди транспортным средством или объектом и устройств подачи аварийных сигналов и других устройств, например, устройств активации средств безопасности транспортного средства с включением вспомогательных элементов индикации дополнительно при регистрации радиолокатором сближения с находящимся впереди транспортным средством или объектом до начала торможения, а другие элементы индикации фонаря (фонарей) – к выходам устройств автоматического и ручного включения аварийных сигналов и (или) устройств активации средств безопасности транспортного средства при возникновении аварийной ситуации или непреднамеренной остановке в опасных условиях.
12. Устройство индикации торможения транспортного средства, содержащее по меньшей мере, один фонарь, обращенный назад, снабженный основными элементами индикации в виде n секций или их пар и вспомогательными элементами индикации, способными высвечивать, по меньшей мере, часть (части) контура или край (края) фонаря (фонарей), с образованием элементов шкалы замедления, датчик воздействия на привод тормозной системы в виде, например, штатного включателя стоп-сигнала, датчик замедления, способный контролировать m заданных значений замедления (m=n-1), схему управления, связанную с бортовой сетью транспортного средства, подключенную входами к выходам датчика воздействия на привод тормозной системы и датчика замедления, а выходами – к входам основных и вспомогательных элементов индикации упомянутых фонарей и выполненную с возможностью включать вспомогательные и первые основные элементы индикации при воздействии на привод тормозной системы, а также вторые и последующие основные элементы индикации в зависимости от величины замедления, а при замедлении без воздействия на привод тормозной системы – вспомогательные, а также вторые и последующие основные элементы индикации в зависимости от величины замедления и выключать их в обратной последовательности, отличающееся тем, что схема управления выполнена с возможностью подключать ее к выходам радиолокатора, устройства подачи сигналов водителю для предупреждения о сближении с находящимся впереди транспортным средством или объектом и устройств подачи аварийных сигналов и других устройств, например, устройств активации средств безопасности транспортного средства с включением вспомогательных элементов индикации дополнительно при регистрации радиолокатором сближения с находящимся впереди транспортным средством или объектом до начала торможения, а другие элементы индикации фонаря (фонарей) – к выходам устройств автоматического и ручного включения аварийных сигналов и/или устройств активации средств безопасности транспортного средства при возникновении аварийной ситуации или непреднамеренной остановке в опасных условиях.
РИСУНКИ
|
|