|
(21), (22) Заявка: 2006122091/04, 20.06.2006
(24) Дата начала отсчета срока действия патента:
20.06.2006
(43) Дата публикации заявки: 10.01.2008
(46) Опубликовано: 20.06.2008
(56) Список документов, цитированных в отчете о поиске:
RU 2186096 C1, 31.08.2001. ЕР 0149862 А1, 24.05.1985. DE 3738391 A1, 24.05.1985. RU 2255967 C1, 10.07.2005. RU 2058367 C1, 20.04.1996.
Адрес для переписки:
650026, г.Кемерово, ул. Весенняя, 28, Кузбасский государственный технический университет, патентный отдел
|
(72) Автор(ы):
Афанасьев Юрий Олегович (RU), Богомолов Александр Романович (RU), Дворовенко Игорь Викторович (RU), Петрик Павел Трофимович (RU)
(73) Патентообладатель(и):
Государственное образовательное учреждение высшего профессионального образования “Кузбасский государственный технический университет” (ГУ КузГТУ) (RU)
|
(54) СПОСОБ РЕГЕНЕРАЦИИ ОТРАБОТАННЫХ ПРОМЫШЛЕННЫХ МАСЕЛ И УСТРОЙСТВО ДЛЯ ЕГО ОСУЩЕСТВЛЕНИЯ
(57) Реферат:
Использование: в области регенерации моторных, турбинных и трансформаторных масел. Сущность: масло нагревают насыщенным паром по меньшей мере до 100-205°С с образованием парогазовой смеси, содержащей капли масляного тумана и пара легкокипящих фракций. Пар горячей пленки масла, стекающей по внутренней поверхности трубы в обогреваемом пленочном испарителе, подвергают конденсации в масляный туман в противотоке холодного воздуха, после чего отделяют капли масла из потока воздуха, насыщенного масляным туманом, в маслоотделителе-импакторе путем последовательного ступенчатого расширения-сжатия потока на парных элементах «сопло-заслонка». Установка включает теплообменник предварительного нагрева регенерируемого масла, пленочный испаритель для формирования пленки регенерируемого масла и конденсации паров масла в масляный туман и маслоотделитель-импактор для отделения очищенного масла. Пленочный испаритель выполнен в виде вертикального кожухотрубного теплообменника по меньшей мере с одной трубой с насадком, расположенной внутри кожуха вдоль него, для образования пленки на внутренней поверхности труб. Маслоотделитель-импактор выполнен в виде вертикального цилиндрического аппарата, содержащего набор, предпочтительно из четырех парных элементов «сопло-заслонка». Технический результат – повышение эффективности процесса регенерации масла при одновременном уменьшении затрат на изготовление и эксплуатацию установки для осуществления способа. 2 н. и 3 з.п. ф-лы, 1 ил.
Изобретение относится к области экологии и может быть использовано при разработке технологий и устройств для регенерации моторных, турбинных и трансформаторных масел.
Известен способ очистки отработанных масел от воды и низкокипящих фракций и устройство для его осуществления (Заявка на выдачу пат. РФ 94037575, опубл. 27.07.1996). В нем регенерацию отработанного моторного масла осуществляют путем испарения низкокипящих фракций из подогреваемой тонкой пленки водомасляной эмульсии, которую приготавливают при соотношении компонентов 1:0,5-10, а масляную пленку турбулизируют на поверхности нагрева в вакууме.
К причинам, препятствующим достижению указанного ниже технического результата при использовании известного способа, относится:
– использование значительного количества воды, испарение которой требует больших затрат энергии;
– невозможность отделения от масла нелетучих макромолекулярных соединений и коллоидных частиц различной природы, присутствующих в отработанных маслах.
Устройство для регенерации (Заявка на пат. РФ 94037575, опубл. 27.07.1996) содержит испарительную камеру с нагревателем, снабженную трубопроводами, подводящими водомасляную эмульсию и отводящими очищенное масло и воду вместе с отделенными примесями, а также конденсатор для сбора масла. Испарительная камера связана с вакуумным насосом, а внутри камеры установлен лопастной ротор, создающий турбулентную масляную пленку на поверхности испарительной камеры.
К причинам, препятствующим достижению указанного ниже технического результата, относится использование в конструкции установки ротора, вращающегося в условиях вакуума и повышенной температуры, поскольку закоксовывание нагретой поверхности стенок камеры и осаждение на лопастях ротора твердых примесей приводит к уменьшению толщины масляной пленки и выходу из строя испарителя.
Известен также способ регенерации отработанных промышленных масел и установка для его осуществления (Патент РФ №2142980, опубл. 12.04.1999). В соответствии с этим способом масло после предварительной очистки фильтрацией впрыскивают под давлением 0,2-0,6 МПа в емкость-дегазатор, в которой предварительно создают глубокий вакуум. Масло, распыляясь в емкости-дегазаторе, находится в виде паромасляного тумана, где масло существует в жидкой фазе, а растворенные в масле газы и посторонние жидкости переходят в паровую фазу и откачиваются вакуумным насосом. Полученное масло дополнительно очищают ультрафильтрацией под давлением 1,5 МПа.
К причинам, препятствующим достижению указанного ниже результата при использовании известного способа, относится: а) сложность отделения микрокапель масла от парогазового потока на фильтрах тонкой очистки; б) невозможность отделения от масла нелетучих макромолекулярных соединений и коллоидных частиц различной природы, присутствующих в отработанных маслах.
Установка для осуществления известного способа (Патент РФ №2142980, опубл. 12.04.1999) содержит емкость-дегазатор, соединенную трубопроводами с масляными и вакуумными насосами, и устройством ультрафильтрации для дополнительной очистки масла.
К причинам, препятствующим достижению указанного ниже технического результата при использовании известной установки, относится технологическая сложность поддержания глубокого вакуума.
Наиболее близким по технической сущности к заявляемому является способ регенерации отработанных моторных масел и установка для его осуществления (Пат. РФ 2186096, опубл. 31.08.2001). По данному способу регенерируемое масло предварительно превращают в паромасляную эмульсию и затем распыляют в обогреваемой вакуумной дистилляционной колонне, нагретой до температуры 100-350°С, из которой легкокипящие компоненты, в виде паровой фазы, направляют в теплообменник и выводят из установки. Очищенное от легкокипящих фракций масло выводят в виде жидкой фазы, превращают в паромасляную эмульсию и затем распыляют в обогреваемой вакуумной дистилляционной колонне при температуре 150-350°С, из которой регенерированное масло в виде паровой фазы направляют в теплообменник и выводят из установки в виде жидкой фазы.
К причинам, препятствующим достижению указанного ниже результата при использовании данного способа, относится то, что температура процесса дистилляции достигает 350°С, а температура вспышки масла не должна превышать 210°С. Поэтому данная установка относится к категории пожаровзрывоопасного оборудования.
Установка, на которой осуществляется указанный процесс регенерации масла, включает узел вакуумной дистилляции, содержащий устройство для распыления масла, испарительный аппарат, теплообменник-конденсатор, вакуумный насос и соединительные трубопроводы.
К причинам, препятствующим достижению указанного ниже результата при использовании данной установки, относится сложность ее изготовления и эксплуатация оборудования в условиях вакуума и высоких температур.
Задачей заявляемого изобретения является повышение эффективности процесса регенерации масла при одновременном уменьшении затрат на изготовление и эксплуатацию установки для осуществления способа.
Указанные задачи достигаются тем, что в способе регенерации отработанных промышленных масел, включающем нагревание масла насыщенным паром по меньшей мере до 100-205°С с образованием парогазовой смеси, содержащей капли масляного тумана и пара легкокипящих фракций, и последующего отделения из этой смеси легкокипящих фракций на первой стадии и очищенного масла на второй стадии, согласно изобретению пар горячей пленки масла, стекающей по внутренней поверхности трубы в обогреваемом пленочном испарителе, конденсируют в масляный туман в противотоке холодного воздуха, после чего отделяют капли масла из потока воздуха, насыщенного масляным туманом, в маслоотделители-импакторе путем последовательного ступенчатого расширения-сжатия потока на парных элементах «сопло-заслонка».
Указанные задачи достигаются также тем, что конденсацию паров масла с температурой 100-205°С в масляный туман производят путем объемной конденсации паров масла в противотоке воздуха с температурой 15-25°С с последующим отделением капель масла из потока воздуха с температурой 25-35°С и давлением 3-4 кПа в маслоотделителе-импакторе.
Указанные задачи достигаются также тем, что в установке для регенерации отработанных промышленных масел, включающей устройство для нагрева паром, устройство для формирования тумана регенерируемого масла, устройство для удаления паров легкокипящих компонентов, устройства для отделения и сбора очищенного масла, насосы и соединительные трубопроводы, согласно изобретению установка содержит пленочный испаритель для формирования пленки масла и конденсации паров масла в масляный туман и маслоотделитель-импактор, при этом пленочный испаритель выполнен в виде вертикального кожухотрубного теплообменника, по меньшей мере, с одной трубой с насадком, расположенной внутри кожуха вдоль него, для образования пленки на ее внутренней поверхности, а маслоотделитель-импактор выполнен в виде вертикального цилиндрического аппарата, содержащего набор, предпочтительно из четырех, парных элементов «сопло-заслонка».
Указанные задачи достигаются также тем, что пленочный испаритель снабжен штуцерами для подачи подлежащего регенерации масла в верхний сектор кожуха пленочного испарителя, для подачи воздуха внутрь трубы с насадком снизу и удаления масляного тумана из верхней части кожуха, а также штуцерами для подачи насыщенного пара в межтрубное пространство и удаления сконденсированного пара, и, кроме того, штуцером для удаления масла из кожуха пленочного испарителя.
Указанные задачи достигаются также тем, что установка для регенерации содержит теплообменник предварительного нагрева регенерируемого масла.
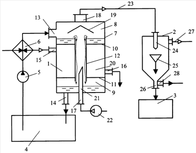
Изобретение поясняется чертежом, где показана принципиальная схема установки.
Заявляемый способ регенерации промышленных масел осуществляют следующим образом.
Регенерацию масла осуществляют в две стадии.
На первой стадии регенерируемое масло, стекающее по внутренней стенке трубы или пучка труб пленочного испарителя, нагревают до температуры 100-120°С для отделения легкокипящих фракций. При взаимодействии паров легкокипящих фракций (паров воды, легкокипящих бензиновых фракций), а также паров керосина и солярового масла в потоке воздуха, движущегося снизу вверх с температурой 15-20°С происходит объемная конденсация с образованием парогазовой смеси, содержащей капли масляного тумана.
Парогазовую смесь в виде тумана с температурой 25-30°С и давлением 3-4-кПа направляют в маслоотделитель-импактор, где происходит отделение капель солярового масла из потока смеси, движущегося со скоростью 10-160 м/с.
На второй стадии регенерации обеспечивают стекание пленки масла при температуре 150-205°С, где оно интенсивно испаряется. При взаимодействии потока воздуха с температурой 15-20°С с парами масла происходит их объемная конденсация, при этом пары масла уже лишены легкокипящих фракций. Образующийся в потоке воздуха туман содержит капли чистого масла. Масляный туман в потоке воздуха с температурой 25-35°С под избыточным давлением 3-4 кПа направляют в маслоотделитель-импактор, где происходит отделение масла из потока масляного тумана, движущегося со скоростью 10-160 м/с.
Переход от первой стадии регенерации ко второй стадии определяют по количеству выделившегося в маслоотделителе-импакторе солярового масла. После того, как выделение солярового масла в маслоотделителе прекращается, увеличивают температуру регенерируемого масла. Сбор солярового масла производят в отдельную емкость для отправки потребителю.
Установка для регенерации отработанных промышленных масел на регенерацию содержит соединенные между собой систему подачи масла с подогревом на регенерацию, пленочный испаритель 1, маслоотделитель-импактор 2 и сборник чистого масла 3.
Система подачи масла на регенерацию включает соединенные между собой и пленочным испарителем 1 емкость 4 для регенерируемого масла, насос 5 и теплообменник 6 для предварительного нагрева масла.
Пленочный испаритель 1 выполнен с подогревом и представляет собой вертикальный теплообменник, кожух 7 которого выполнен в виде полой трубы, включающий верхний сектор 8 и нижний сектор 9, отделенные глухими перегородками 10 и 11. Секторы 8 и 9 соединены между собой трубой 12 (или пучком труб с насадком). Кожух 7 снабжен штуцерами 13-18, позволяющими организовать систему прогона масла, систему движения теплоносителя, систему движения транспортирующего воздуха, систему движения масляного тумана. Над трубой 12 расположен отбойный козырек 19.
Система прогона масла через пленочный испаритель 1 включает штуцер 13 для ввода подлежащего регенерации масла в испаритель 1, верхний сектор 8 испарителя 1, трубу 12 для создания и стекания вниз пленки масла, нижний сектор 8 кожуха 7 испарителя 1 и штуцер 14 для удаления неиспарившегося масла в емкость 4 для включения его в оборот для последующей очистки.
Система движения теплоносителя включает штуцер 15 для ввода теплоносителя из теплообменника 6 в межтрубное пространство 20 пленочного испарителя 1 и штуцер 16 для удаления теплоносителя. При этом штуцер 16 соединен с теплообменником 6.
Система движения транспортирующего воздуха содержит трубу 21 со штуцером 17, соединенным с вентилятором 22 для создания транспортирующего потока воздуха вверх по трубе 12 навстречу движению масляной пленки.
Система движения масляного тумана включает штуцер 18 для удаления масляного тумана транспортирующим потоком воздуха из верхнего сектора 8 пленочного испарителя 1 и трубопровода 23, подающего паровоздушную смесь, насыщенную масляным туманом в маслоотделитель-импактор 2.
Маслоотделитель-импактор 2 выполнен в виде вертикального цилиндрического корпуса с установленными в нем набором из четырех пар элементов «сопло-заслонка» (сопло 24, заслонка 25). Геометрические размеры элементов «сопло-заслонка» уменьшаются для увеличения скорости потока масляного тумана ступенчато (10, 40, 90, 160 м/с) на каждой паре соответственно. Корпус маслоотделителя-импактора 2 снабжен штуцерами: 26 – для удаления очищенного масла в сборник чистого масла 3, 27 – для вывода легкокипящих фракций и 28 – для удаления солярового масла.
Устройство работает следующим образом.
Отработанное, подлежащее регенерации масло после очистки от грубых механических примесей подают из емкости 4 насосом 5 через теплообменник 6, где масло предварительно нагревают насыщенным водяным паром и направляют в пленочный испаритель 1. В пленочном испарителе 1 горячее масло, скопившееся в верхнем секторе 8 кожуха 7, стекает в виде пленки вниз по внутренней поверхности трубы 12 (или пучка труб с насадком, как вариант). Не испарившееся масло скапливается в нижнем секторе 9 кожуха пленочного испарителя 1 и затем возвращается через щтуцер 14 в емкость 4.
Наружную поверхность трубы 12 (или пучка труб) нагревают насыщенным водяным паром, подаваемым из теплообменника 6 через штуцер 15 в межтрубное пространство. Водяной пар конденсируется, отдавая тепло через стенки трубы 12 пленке масла, и удаляется через штуцер 16.
Горячая пленка испаряющегося масла стекает сверху вниз противотоком течению холодного воздуха, который подают через штуцер 17 трубы 21 вентилятором высокого давления 22 во внутритрубное пространство 20 пленочного испарителя 1. При взаимодействии паров масла и холодного воздуха происходит объемная конденсация паров масла с образованием масляного тумана. Масляный туман выводится потоком воздуха через штуцер 18 из пленочного испарителя 1 и направляется в маслоотделитель-импактор 2.
В маслоотделителе-импакторе 2 производится выделение масла из потока масляного тумана. Это выполняется следующим образом.
Масляный туман, поступивший в первое сопло 24 маслоотделителя-импактора 2, расширяется в сопле, капли масла укрупняются вследствие понижения давления в сопле и приобретают значительную кинетическую энергию. Затем поток масляного тумана сжимается путем удара о заслонку 25, при этом кинетическая энергия капель преобразуется в потенциальную энергию, а давление потока приобретает максимальное значение, в результате чего капли масла выделяются из потока тумана, затем поток масляного тумана с большей скоростью расширяется в следующем сопле и сжимается на следующей заслонке, дальнейшее расширение и сжатие масляного тумана происходит с более высокой скоростью на последующих парах «сопло-заслонка», вследствие уменьшения их геометрических размеров. Выделившееся масло стекает в сборник чистого масла 3 через штуцер 26.
Смесь легкокипящих фракций выводится из корпуса маслоотделителя-импактора 2 через штуцер 27, а соляровое масло удаляется через штуцер 28.
Заявляемый способ регенерации промышленных масел и установка для его осуществления апробированы на пилотном стенде.
Использование заявляемого способа позволяет повысить эффективность процесса регенерации масла, улучшить качество очищенного масла при одновременном уменьшении затрат на изготовление и эксплуатацию установки для осуществления способа.
Формула изобретения
1. Способ регенерации отработанных промышленных масел, включающий нагревание масла насыщенным паром по меньшей мере до 100-205°С с образованием парогазовой смеси, содержащей капли масляного тумана и пара легкокипящих фракций, и последующего отделения из этой смеси легкокипящих фракций на первой стадии и очищенного масла на второй стадии, отличающийся тем, что пар горячей пленки масла, стекающей по внутренней поверхности трубы в обогреваемом пленочном испарителе, подвергают конденсации в масляный туман в противотоке холодного воздуха, после чего отделяют капли масла из потока воздуха, насыщенного масляным туманом, в маслоотделителе-импакторе путем последовательного ступенчатого расширения-сжатия потока на парных элементах «сопло-заслонка».
2. Способ регенерации по п.1, отличающийся тем, что конденсацию паров масла с температурой 100-205°С в масляный туман производят путем объемной конденсации паров масла в противотоке воздуха с температурой 15-25°С с последующим отделением капель масла из потока воздуха с температурой 25-35°С и избыточным давлением 3-4 кПа в маслоотделителе-импакторе.
3. Установка для регенерации отработанных промышленных масел, включающая устройство для нагрева паром, устройство для формирования тумана регенерируемого масла, устройство для удаления паров легкокипящих компонентов, устройства для отделения и сбора очищенного масла, насосы и соединительные трубопроводы, отличающаяся тем, что установка содержит пленочный испаритель для формирования пленки масла и конденсации паров масла в масляный туман и маслоотделитель-импактор, при этом пленочный испаритель выполнен в виде вертикального кожухотрубного теплообменника, по меньшей мере, с одной трубой с насадком, расположенной внутри кожуха вдоль него, для образования пленки на ее внутренней поверхности, а маслоотделитель-импактор выполнен в виде вертикального цилиндрического аппарата, содержащего набор предпочтительно из четырех парных элементов «сопло-заслонка».
4. Установка для регенерации по п.3, отличающаяся тем, что пленочный испаритель снабжен штуцерами для подачи подлежащего регенерации масла в верхний сектор кожуха пленочного испарителя, для подачи воздуха внутрь трубы с насадком снизу и удаления масляного тумана из верхней части кожуха, а также штуцерами для подачи насыщенного пара в межтрубное пространство и удаления сконденсированного пара, и, кроме того, штуцером для удаления масла из кожуха пленочного испарителя.
5. Установка для регенерации по любому из пп.3, 4, отличающаяся тем, что она содержит теплообменник предварительного нагрева регенерируемого масла.
РИСУНКИ
MM4A – Досрочное прекращение действия патента СССР или патента Российской Федерации на изобретение из-за неуплаты в установленный срок пошлины за поддержание патента в силе
Дата прекращения действия патента: 21.06.2008
Извещение опубликовано: 20.06.2010 БИ: 17/2010
|