|
|
(21), (22) Заявка: 2006116873/15, 16.05.2006
(24) Дата начала отсчета срока действия патента:
16.05.2006
(43) Дата публикации заявки: 20.12.2007
(46) Опубликовано: 10.06.2008
(56) Список документов, цитированных в отчете о поиске:
US 3165376, 12.01.1965. WO 9852872, 26.11.1998.
Адрес для переписки:
636000, Томская обл., ЗАТО Северск, ул. Курчатова, 1, ФГУП Сибирский химический комбинат, ПИО
|
(72) Автор(ы):
Гаврилов Петр Михайлович (RU), Жерин Иван Игнатьевич (RU), Короткевич Владимир Михайлович (RU), Лазарчук Валерий Владимирович (RU), Ледовских Александр Константинович (RU), Мазин Владимир Ильич (RU), Стерхов Максим Иванович (RU), Торгунаков Юрий Борисович (RU), Щелканов Владимир Иванович (RU)
(73) Патентообладатель(и):
Федеральное государственное унитарное предприятие “Сибирский химический комбинат” (RU)
|
(54) СПОСОБ ОЧИСТКИ ГЕКСАФТОРИДА УРАНА ОТ НУКЛИДА ТЕХНЕЦИЯ-99
(57) Реферат:
Изобретение может быть использовано для очистки гексафторида сырьевого уранового регенерата от радионуклида технеция-99. Способ очистки гексафторида урана от нуклида технеция-99 заключается во взаимодействии гексафторида урана в газовой фазе с синтетическим фторидом кальция, содержащим не менее 98,0 мас.% основного вещества, при температуре 20÷40°С и давлении газовой фазы от 1400 до 40000 Па. Время контакта – не менее 2,5÷5,0 с. Процесс ведут в адсорбере со слоем таблетированного фторида кальция при линейной скорости потока газовой фазы от 0,05 до 0,6 м3/м2×с. Технический результат: упрощение очистки гексафторида урана от нуклида технеция-99 при одновременном снижении потерь UF6. 3 з.п. ф-лы; 1 ил., 2 табл.
Изобретение относится к технологии рециклирования ядерных энергетических материалов и может быть использовано для очистки гексафторида сырьевого уранового регенерата от радионуклида технеция-99.
Выделенный из отработавшего ядерного топлива уран является ценным источником для повторного использования в легководных реакторах, поскольку содержит делящийся изотоп уран-235 в количестве, не меньшем, чем природный уран, и позволяет экономить последний. С этой целью регенерированный уран в форме гексафторида (UF6) должен быть обогащен делящимся изотопом уран-235.
Из-за присутствия остаточного количества радиационно опасных примесей, образовавшихся в результате ядерных превращений, нуклидный состав сырьевого уранового регенерата отличается от природного урана. Временная выдержка, повторная радиохимическая очистка [см.: Патент RU №2184083 С2, МПК 7 С01G 43/00, 54/00. Приоритет от 25.08.2000. Опубл. 27.06.2002. Бюл. №18] и конверсия регенерированного урана в форму гексафторида позволяют понизить содержание части нежелательных нуклидов до незначимого уровня. Но и после этого гексафторид регенерированного урана остается в заметной степени загрязнен бета-активным нуклидом технеция-99, находящимся в форме летучего, предположительно, высшего фторида (99TcF6).
Поскольку при изотопном обогащении радиационно опасные примеси концентрируются в товарной урановой продукции, то ограничивают содержание нежелательных нуклидов в исходном гексафториде сырьевого уранового регенерата. По международной спецификации ASTM С 787-2003 предельное значения для нуклида технеция-99 в UF6, направляемом на разделение изотопов, составляет 0,001 мкгТс/гU.
Известен способ очистки гексафторида урана от нежелательных летучих примесей на ректификационных колоннах, описанный в Патенте US №2953431, кл. 23-14.5. Опубл. 20.09.1960; Патенте DE №1095264, кл. 12n 10. Опубл. 22.12.1960 (аналоги).
Использованию способов-аналогов препятствует сложность их реализации.
Предложен способ сорбционной очистки гексафторида урана от летучих примесей на фторидах металлов, где в качестве сорбента использован гранулированный фторид натрия (NaF) [Патент US №3328132, кл. 23-355. Опубл. 27.06.1967; Патент GB №1185817, кл. CIA. Опубл. 15.03.1970 (аналоги)]. Установлено, что применение NaF при температуре не менее 400°С в отсутствии попутной сорбции UF6 снижает содержание продуктов деления в 4,6 раза. Более эффективна очистка на фториде натрия при 100°С с одновременной сорбцией UF6 и нежелательных летучих фторидов. При последующей десорбции с NaF гексафторида урана коэффициент очистки от радионуклидов обеспечивается на уровне 1000.
Однако необходимость для десорбции UF6 повышенной температуры (от 350 до 450°С) вызывает в твердом аддукте UF6·2NaF параллельное протекание термического разложения гексафторида урана:
при 200-400°С
UF6·2NaF UF5·2NaF+0,5F2;
выше 400°С
UF5·2NaF UF4·2NaF+0,5F2.
Даже в небольших количествах комплексные соединения пяти- и четырехвалентного урана блокируют сорбцию примесных фторидов в порах сорбента и ограничивают его сорбционную емкость.
Кроме того, выше 400°С с фторида натрия параллельно UF6 идет десорбция TcF6.
По вышеизложенным причинам для очистки предпочтение отдают использованию тех фтористых соединений металлов, которые, являясь эффективными сорбентами относительно нежелательных летучих примесей, присутствующих в гексафториде урана в миллионных долях, не задерживают UF6 в заметных количествах. Так, известен способ очистки гексафторида урана от примеси технеция [Патент WO №9852872, С01G 43/06. Опубл. 26.11.1998 (аналог)], где загрязненный технецием UF6 в жидкой фазе вводят в контакт с фторидом металла, в качестве которого использован фторид магния (MgF2), в течение времени, достаточного для адсорбции фторида технеция. Реализацию способа осуществляют при повышенной температуре и давлении UF6, существенно выше атмосферного. Аппаратурное оформление способа требует автоклавного исполнения.
Промышленное использование способа-аналога ограничено его потенциальной опасностью.
Наиболее близким по технической сущности к заявляемому является способ очистки гексафторида урана от газообразных примесей [Патент US №3165376, кл. 23-14.5. Опубл. 12.01.1965], где улавливание высших фторидов технеция, нептуния, молибдена и ванадия ведут в газовой фазе на гранулированном фториде магния при температуре от 93 до 121°С. Установлено, что при указанной температуре MgF2 селективно задерживает указанные летучие нежелательные фториды. Способ предложен к использованию при концентрациях нуклида технеция-99, обычно встречающихся в гексафториде сырьевого уранового регенерата – граммы на тонну UF6. Сорбцию примесей можно осуществлять при контакте газообразного UF6 как с таблетированным MgF2, так и псевдоожиженным слоем порошка. Технеций может быть удален с сорбента путем промывки водой (удаляется до 98% технеция).
Этот способ выбран в качестве прототипа.
Недостатком способа-прототипа является необходимость ведения сорбционной очистки при повышенной температуре, что в условиях больших массовых потоков внешнего питания изотопно-разделительных каскадов, на которых происходит обогащение сырьевого уранового регенерата делящимся изотопом уран-235, усложняет его реализацию. Эксплуатация адсорбера при повышенной температуре может сопровождаться коррозионными потерями гексафторида урана из-за вероятных микронатечек влаги атмосферного воздуха. Образующиеся нелетучие фториды и оксифториды урана блокируют сорбцию примесных фторидов в порах сорбента и ограничивают его сорбционную емкость. Кроме того, в области заявленного интервала температур, где достигается наибольшая эффективность улавливания фторида технеция, составляющая 95÷99%, фторид магния все же обладает заметной сорбционной емкостью в отношении UF6 [Галкин Н.П. и др. Улавливание и переработка фторсодержащих газов. М., Атомиздат, 1975, с.108-109], чем вызываются дополнительные потери сырьевого уранового регенерата на сорбенте. Это не позволяет получать химически чистый концентрат технеция для его последующего использования.
Настоящее изобретение направлено на решение задачи упрощения очистки гексафторида урана от нуклида технеция-99 при одновременном снижении потерь UF6.
Указанная выше задача достигается техническим решением, сущность которого состоит в том, что в способе очистки гексафторида урана от нуклида технеция-99 при контакте гексафторида урана в газовой фазе с фторидом щелочно-земельного металла в течение времени, достаточного для связывания фторида технеция, гексафторид урана приводят в контакт с синтетическим фторидом кальция, содержащим не менее 98,0 мас.% основного вещества.
Кроме того, поставленная выше задача достигается также дополнительными техническими решениями, состоящими в том, что гексафторид урана приводят в контакт с синтетическим фторидом кальция не менее чем на 2,5÷5,0 секунд; что гексафторид урана приводят в контакт с синтетическим фторидом кальция при температуре 20÷40°С и давлении газовой фазы от 1400 до 40000 Па; что гексафторид урана приводят в контакт в адсорбере со слоем таблетированного синтетического фторида кальция при линейной скорости потока газовой фазы от 0,05 до 0,60 м3/м2×с.
Таким образом, предлагаемый способ основан на способности синтетического CaF2, содержащего не менее 98,0 мас.% основного вещества, активно связывать летучие фториды технеция из газовой фазы гексафторида сырьевого уранового регенерата. Отметим как частный пример, что при начальном содержании нуклида технеция-99 3÷4 мкгТс/гU очистка на синтетическом CaF2 возможна до величины 0,0008 мкгТс/гU. В ходе исследований были получены также результаты очистки UF6 до содержания нуклида технеция-99 ниже предела чувствительности использованных аналитических методик (0,0003 мкгТс/гU). Эти высокоэффективные свойства синтетического фторида кальция не ожидались в патенте прототипа, в описании которого сказано об неэффективности для улавливания летучих примесей из гексафторида урана прочих фторидов щелочно-земельных металлов, в частности CaF2.
Селективная сорбция фторида технеция на синтетическом реактивном CaF2 стала основой для реализации простого и высокоэффективного процесса очистки газовой фазы гексафторида сырьевого уранового регенерата от примеси летучего фторида технеция в питании изотопно-разделительных каскадов.
Установлено (см. таблицу 1), что синтетический фторид кальция эффективно связывает летучие соединения технеция в условиях комнатной или близкой к ней температуре газовой фазы гексафторида урана в отсутствии попутной сорбции UF6 [Галкин Н.П. и др. Улавливание и переработка фторсодержащих газов. М., Атомиздат, 1975, с.109].
Исследования авторов не касались природы процесса – химическая или физическая сорбция сопровождает улавливание летучих фторидов технеция. Предполагается, что технеций в гексафториде урана находится в форме высшего фторида TcF6, хотя для технеция известны и другие формы летучих фторидов, в первую очередь фторид пертехнеция (TcO3F). Менее летучие формы технеция включают окситетрафторид технеция (TCOF4), TcF4 или TcF5 [см.: Основные свойства неорганических фторидов: Справочник. Под ред. Н.П.Галкина. – М., Атомиздат, 1975, с.114, 367].
| Таблица 1 |
| Эффективность улавливания 99TcF6 на синтетическом CaF2 |
| Температура, °С |
20 |
26 |
26 |
30 |
30 |
30 |
30 |
40 |
40 |
40 |
| Время контакта, с |
2,5 |
0,5 |
5,0 |
2,5 |
4,0 |
5,0 |
10,0 |
1,0 |
5,0 |
10,0 |
| Степень извлечения при высоте слоя сорбента 0,38 м, мас.% |
98,5 |
83,4 |
100 |
99,7 |
100 |
100 |
100 |
96,6 |
100 |
100 |
| Степень извлечения при высоте слоя сорбента 1,20 м, мас.% |
100 |
91,5 |
100 |
100 |
100 |
100 |
100 |
98,9 |
100 |
100 |
Улавливание летучих фторидов технеция на синтетическом фториде кальция можно осуществлять как в слое таблетированного (гранулированного) сорбента, так и в псевдоожиженном слое порошка. При этом под термином “сорбция” в данном описании понимается как адсорбция TcF6 на поверхности частиц CaF2, так и внутри пор гранулированного (таблетированного) материала.
В заявленном изобретении UF6 используется в газовой фазе при температуре 20÷40°С для достижения результатов, изложенных в приведенных ниже примерах его реализации. Парциальное давление газовой фазы гексафторида урана в указанном интервале температур составляет от 10000 до 40000 Па. Эти значения приняты за максимальное давление использования способа. Нижнее значение давления газовой фазы UF6 ограничено приемлемой производительностью процесса очистки потока внешнего питания изотопно-разделительных каскадов и не может быть ниже 1400÷2000 Па.
Как видно из табл.1, очистка UF6 от нуклида технеция-99 прекрасно проходила при линейной скорости продува газа более 0,05 м3/м2×с. Без очевидного уменьшения эффективности очистка была успешно продемонстрирована до скорости газа 0,6 м3/м2×с. Значения скоростей получены путем деления высоты слоя сорбента на время контакта газовой фазы с сорбентом при 100%-ной или близкой степени сорбционного извлечения TcF6 и температуре сорбента 40°С как наихудших температурных условий сорбции. Установленный интервал линейных скоростей продува газовой фазы гексафторида урана через адсорбер, с одной стороны, обеспечивает промышленную применимость колонн, заполненных гранулированным (таблетированным) сорбентом в виде синтетического фторида кальция, для обозначенных целей при реально возможном габаритном их исполнении (наименьшее значение интервала скоростей). С другой стороны, гарантирует условия наиболее полного использования внешней поверхности и внутренних пор сорбционного материала для извлечения фторида технеция из потока газовой фазы (наибольшее значение скорости).
Приведенные условия обеспечивают гарантированную сорбционную очистку гексафторида урана от нуклида технеция-99 в соответствии с требованиями заказчика обогащенной урановой продукции при приемлемых стоимостных показателях.
Синтетический фторид кальция является селективным сорбентом относительно летучих фторидов нуклида технеция-99. Поскольку нуклид технеция-99 ценный бета-излучающий изотоп, находящий применение как ингибитор коррозии в водных средах, для исследовательских целей в химии трансурановых элементов и т.п., то попутное получение его концентратов, в принципе, является желательным. В этом случае адсорберу с фторидом кальция могут предшествовать адсорберы с фторидами других элементов, которые неэффективны относительно летучих фторидов технеция, однако хорошо задерживают прочие летучие радиационно опасные примеси. В качестве примера можно привести комбинацию из сорбентов AlF3 и CaF2.
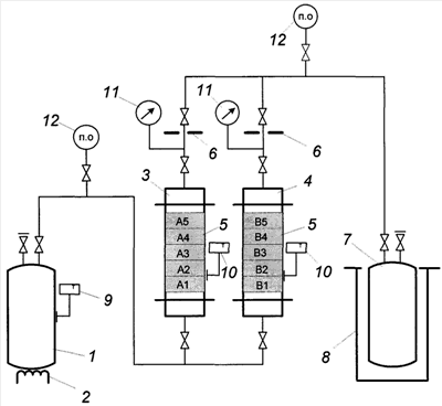
На прилагаемом к описанию чертеже приведена схема опытной установки для реализации сорбционной очистки гексафторида урана от примесей летучих фторидов нуклида технеция-99 на сорбенте из фторида кальция. На чертеже позиции: 1 – баллон с гексафторидом урана, оснащенный нагревателем 2; 3 и 4 – адсорбционные колонки, заполненные слоями 5 таблетированного сорбента CaF2; 6 – критические диафрагмы для создания нормированной величины потока газовой фазы UF6; 7 – баллон для приема очищенного гексафторида урана, помещенный в дьюар 8 с жидким азотом; 9, 10 – датчики для измерения температуры поверхности баллона 1, а также колонок 3 и 4 соответственно; 11 – вакуумметры для измерения давления гексафторида урана перед критическими диафрагмами; 12 – места отбора проб газовой фазы UF6.
Понятно, что конкретное исполнение промышленной установки может несколько отличаться от приведенной на чертеже. Может быть использовано иное приборное обеспечение для определения линейной скорости протока и температуры газовой фазы UF6, а также для расчета времени контакта газовой фазы UF6 с сорбентом CaF2.
Ниже приведены примеры конкретного выполнения предлагаемого способа.
Пример 1. Исследование сорбционного извлечения фторида технеция на таблетированном фториде кальция проводили с использованием экспериментальной установки, показанной на чертеже. В колонку 3 загрузили 100 грамм специально подготовленного таблетированного сорбента из природного плавикового шпата (CaF2), в колонку 4 – 90 грамм таблетированного сорбента из синтетического CaF2 с содержанием основного вещества не менее 98,0 мас.%. Сорбенты в колонки 3 и 4 засыпали слоями 5 соответственно А1, …, А5 и В1, …, В5, которые между собой были разделены пористыми перегородками. Суммарная высота сорбента в слоях А1-А5 и В1-В5 в ходе различных экспериментов составляла от 0,38 до 1,20 м.
При проведении экспериментов в качестве исходного сырья для получения таблеток CaF2 диаметром 9 мм и высотой 5 мм были использованы образцы из промышленной партии плавикового шпата по ГОСТ 29219-91, сорт 95(А), содержащего не менее 95,0 мас.% основного вещества, и реактив “кальций фтористый” квалификации “ч” по ГОСТ 7167-77 с содержанием основного вещества не менее 98,0 мас.%. Для приготовления однородной шихты навеску с исходным веществом помещали в тефлоновый стакан и добавляли или 40 мас.%-ную плавиковую кислоту, если исходное вещество плавиковый шпат, или дистиллированную воду, если это был синтетический CaF2. Использование плавиковой кислоты объяснялось необходимостью удаления из природного плавикового шпата примесей кремнезема и карбоната кальция. Пастообразную смесь перемешивали. Из полученной однородной массы формовали таблетки сорбента. Сырые таблетки сушили, а затем прокаливали.
Прокаленные таблетки помещали в адсорбционные колонки, подвергали вакуумной сушке при температуре 120÷150°С, а затем обрабатывали элементным фтором при температуре 250°С для окончательного удаления следов влаги. И уже подготовленный таким образом сорбент контактировали с UF6. Колонки включали параллельно.
Гексафторид урана с содержанием 3 грамма технеция на тонну UF6 готовили смешением специально синтезированного 99TcF6 с гексафторидом натурального (природного) урана. Полученную смесь гомогенизировали в жидкой фазе нагревом контейнера 1 выше 64°С.
Проток UF6 через колонки 3 и 4 создавали путем поддержания температуры баллона 1 в интервале 20÷40°С и охлаждения баллона 7 жидким азотом в дьюаре 8. Расход газа устанавливали подбором проходного сечения критических диафрагм 6 и подогревом баллона 1 нагревателем 2; контролировали по показаниям вакуумметров 11. В ходе эксперимента измеряли температуру баллона 1, колонок 3 и 4, а также проводили отбор проб газовой фазы гексафторида урана на входе и выходе каждой колонки на участках 12. Давление газовой фазы UF6 в колонках изменяли в интервале 10000÷40000 Па. Температура сорбента составляла 20÷40°С. В этих условиях расчетное время контакта газа со слоями каждого сорбента находилось в интервале от 0,5 до 10,0 секунд.
По окончании опытов баллоны 1 и 7 с UF6 снимали с технологических мест и взвешивали. В колонках 3 и 4 из каждого слоя сорбента CaF2 отбирали пробу для определения содержания нуклида технеция-99.
Результаты эксперимента приведены в таблице 2.
| Таблица 2 |
| Содержание нуклида технеция-99 в слоях сорбента, мгТс/гCaF2 |
| Марка сорбента |
Номер слоя сорбента (по ходу газа) |
| 1 |
2 |
3 |
4 |
5 |
| CaF2 (природный) |
0,0015 |
0,0035 |
0,0033 |
0,0021 |
0,0006 |
| CaF2 (синтетический) |
0,104 |
0,000055 |
0,000007 |
0,000004 |
0,000005 |
Как видно из табл.2, на синтетическом CaF2 весь технеций задерживается в лобовом слое В1, тогда как на сорбенте, приготовленном из природного плавикового шпата, технеций распределяется по всем слоям А1-А5 сорбционного материала. В последнем случае на выходе колонки 4 очень быстро появлялся проскок летучих фторидов технеция. Материальный баланс содержания нуклида технеция-99 в UF6 по частям установки позволил установить эффективность улавливания TcF6 на синтетическом CaF2, которая составила 99,97%.
Десорбцию фторида технеция с сорбента проводили промывкой сорбционного материала водой. При этом удалось снять около 98,5 мас.% нуклида технеция-99.
Пример 2. Были проведены эксперименты по очистке UF6, полученного во фтораторе большого масштаба и содержащего около 0,01 г технеция-99 на 1 тонну UF6. Показано, что при такой исходной концентрации 99TcF6 после пропускания 1,5 тонн UF6 на килограмм сорбента в виде синтетического CaF2 эффективность очистки составила не менее 97%. Одновременно степень извлечения на сорбенте, например, нуклида 106Ru не превысила 4÷6% от исходного содержания в UF6.
Таким образом, заявленный способ очистки гексафторида урана от бета-активного нуклида технеция-99 обладает следующими преимуществами в сравнении с известными техническими решениями:
– позволяет с высокой степенью селективности задерживать нежелательный фторид технеция на синтетическом фториде кальция;
– использовать для очистки UF6 широко доступный реактив, таблетированный сорбент из которого обладает хорошими механическими свойствами.
Для реализации способа в промышленных условиях не потребуется разработки специального технологического оборудования.
Формула изобретения
1. Способ очистки гексафторида урана от нуклида технеция-99 при контакте гексафторида урана в газовой фазе с фторидом щелочноземельного металла в течение времени, достаточного для связывания фторида технеция, отличающийся тем, что гексафторид урана приводят в контакт с синтетическим фторидом кальция, содержащим не менее 98,0 мас.% основного вещества.
2. Способ по п.1, отличающийся тем, что гексафторид урана приводят в контакт с фторидом кальция не менее 2,5÷5,0 с.
3. Способ по п.1, отличающийся тем, что гексафторид урана приводят в контакт с фторидом кальция при 20÷40°С и давлении газовой фазы от 1400 до 40000 Па.
4. Способ по п.1, отличающийся тем, что гексафторид урана приводят в контакт в адсорбере со слоем таблетированного фторида кальция при линейной скорости потока газовой фазы от 0,05 до 0,6 м3/м2·с.
РИСУНКИ
PD4A – Изменение наименования обладателя патента СССР или патента Российской Федерации на изобретение
(73) Новое наименование патентообладателя:
Открытое акционерное общество «Сибирский химический комбинат» (RU)
Адрес для переписки:
636039, Томская обл., г. Северск, ул. Курчатова, 1, ОАО «СХК»
Извещение опубликовано: 20.08.2009 БИ: 23/2009
|
|