|
|
(21), (22) Заявка: 2006100648/12, 10.01.2006
(24) Дата начала отсчета срока действия патента:
10.01.2006
(43) Дата публикации заявки: 27.07.2007
(46) Опубликовано: 10.06.2008
(56) Список документов, цитированных в отчете о поиске:
SU 1168125 А, 23.07.1985. SU 1291045 A1, 23.02.1987. SU 113017 A, 15.09.1984. SU 1595367 A1, 30.09.1990.
Адрес для переписки:
404111, Волгоградская обл., г. Волжский, пр. Ленина, 72, ВИСТех (филиал) ВолгГАСУ, ректору
|
(72) Автор(ы):
Бурков Юрий Герасимович (RU), Горюнов Владимир Александрович (RU), Шмелев Леонид Федорович (RU), Шумячер Вячеслав Михайлович (RU), Назаренко Вячеслав Алексеевич (RU)
(73) Патентообладатель(и):
Государственное образовательное учреждение высшего профессионального образования Волгоградский государственный архитектурно-строительный университет (ВолгГАСУ) (RU)
|
(54) ПНЕВМАТИЧЕСКИЙ СТРУЙНЫЙ ВЫСЕВАЮЩИЙ АППАРАТ
(57) Реферат:
Аппарат содержит источник сжатого воздуха, бункер для семян, направляющий канал, семяпровод, перфодиск с питающим и приемным соплами. Бункер для семян связан с каналом накопления семян и камерой ворошения. Камера сообщена с выходом генератора пневматических импульсов. Приемное сопло перфодиска связано с входом формирователя импульсов. Выход последнего связан с соплом высева и соплом отсечения направляющего канала. Длина воздуховода, соединяющего выход формирователя импульсов с соплом отсечения, больше длины воздуховода, соединяющего выход формирователя импульсов с соплом высева. Использование изобретения позволит обеспечить равномерный поштучный высев семян. 1 ил.
Изобретение относится к сельскохозяйственному машиностроению, в частности к высевающим аппаратам сеялок, и может быть использовано для посева различных зерновых культур.
Известно большое число высевающих устройств, в состав которых входят струйные элементы (см., например, 1. Авторское свидетельство №1168125, кл. А01С 7/04, «Семяпровод сеялки», бюл. №27 от 23.07.85. 2. Авторское свидетельство №1248543, кл. А01С 7/04, «Дозатор штучных предметов», бюл. №29 от 07.08.86).
Наиболее близким к предлагаемому изобретению по совокупности признаков является пневматический высевающий аппарат (Авторское свидетельство №1595367, кл. А01С 7/04, «Пневматический высевающий аппарат сеялки», бюл. №36 от 30.09.90), содержащий источник сжатого воздуха, бункер для семян, направляющий канал, семяпровод, перфодиск с питающими и приемными соплами. Однако при использовании этого аппарата не всегда удается обеспечить поштучный высев (возможны как пропуски, так и подача более одного семени в точку высева).
Техническим результатом предлагаемого технического решения является обеспечение равномерного поштучного высева.
Указанный технический результат достигается тем, что в пневматическом струйном высевающем аппарате, содержащем источник сжатого воздуха, бункер для семян, направляющий канал, семяпровод, перфодиск с питающим и приемным соплами, согласно изобретению бункер связан с каналом накопления семян и камерой ворошения, сообщающейся с выходом генератора пневматических импульсов, приемное сопло перфодиска связано с входом формирователя импульсов, выход которого связан с соплом высева и соплом отсечения направляющего канала, причем длина воздуховода, соединяющего выход формирователя импульсов с соплом отсечения больше длины воздуховода, соединяющего выход формирователя импульсов с соплом высева.
Установка формирователя импульсов, связанного с соплами высева и отсечения направляющего канала, канала накопления семян и камеры ворошения, связанной с выходом генератора пневматических импульсов, позволяет обеспечить равномерный поштучный высев независимо от скорости движения сеялки и вида зерновой культуры.
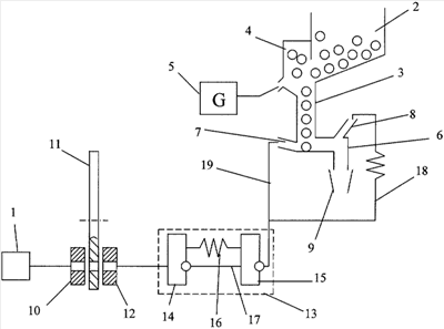
На чертеже изображен пневматический струйный высевающий аппарат.
Аппарат содержит источник сжатого воздуха 1, бункер 2 для семян, к которому присоединен канал 3 накопления семян и камера 4 ворошения, связанная с выходом генератора 5 пневматических импульсов. Канал 3 накопления семян связан с направляющим каналом 6, имеющим сопло 7 высева и сопло 8 отсечения. Выход направляющего канала 6 сообщается с семяпроводом 9. Питающее сопло 10 перфодиска 11 связано с источником питания 1, а приемное сопло 12 перфодиска связано с входом формирователя 13 импульсов. Формирователь 13 импульсов включает в себя струйные дискретные элементы 14 и 15, которые связаны между собой воздуховодами 16 и 17, причем длина воздуховода 16 больше длины воздухопровода 17 (см. Струйные логические элементы и устройства автоматического управления технологическим оборудованием. Отраслевой каталог. Под ред. Э.И.Чаплыгина, М.: ВНИИТЭМР, 1989, стр.42, рис.97б). Длина воздуховода 18, связывающего выход формирователя 13 импульсов с соплом 8 отсечения больше длины воздуховода 19, связывающего выход формирователя 13 импульсов с соплом 7 высева.
Пневматический струйный высевающий аппарат работает следующим образом.
Семена поступают из бункера 2 в камеру 4 ворошения. За счет импульсов давления, которые подаются от генератора 5, семена в камере ворошения находятся во взвешенном состоянии. Это препятствует образованию свода и обеспечивает беспрепятственное поступление семян в канал 3 накопления семян, где они выстраиваются последовательно друг за другом. Во время движении сеялки происходит вращение перфодиска 11, кинематически связанного с опорным колесом сеялки. Когда между питающим соплом 10 и приемным соплом 12 будет находиться вырез перфодиска 11, на вход формирователя 13 импульсов от источника питания 1 поступит управляющий сигнал на формирование кратковременного импульса давления на выходе формирователя. Продолжительность импульса не зависит от скорости движения сеялки, а определяется только разностью длин воздуховодов 16 и 17. Импульс давления по воздуховоду 19 поступит к соплу 7 высева и произойдет подача одного семени в семяпровод 9. С некоторой задержкой, определяемой разностью длин воздуховодов 18 и 19, импульс давления поступит к соплу 7 отсечения, делая невозможным поступление семян в семяпровод 9 до следующей точки высева. Второе семя поступит в семяпровод при прохождении следующего выреза перфодиска 11 между питающим и приемным соплом. Далее цикл повторяется.
Пневматический струйный высевающий аппарат может быть использован для поштучного высевания различных зерновых культур. При замене одной зерновой культуры на другую, отличающуюся весом и размером семян, достаточно лишь скорректировать продолжительность импульса на выходе формирователя 13 (путем подбора длин воздуховодов 16 и 17) и задержку поступления импульса к соплу отсечения (путем подбора длин воздуховодов 18 и 19).
Изменение скорости движения сеялки (как замедление, так и ускорение) не влияет на расстояние между точками высева, которое зависит только от расстояния между вырезами перфодиска и параметров кинематической передачи между колесом сеялки и перфодиском.
Формула изобретения
Пневматический струйный высевающий аппарат, содержащий источник сжатого воздуха, бункер для семян, направляющий канал, семяпровод, перфодиск с питающим и приемным соплами, отличающийся тем, что бункер для семян связан с каналом накопления семян и камерой ворошения, сообщающейся с выходом генератора пневматических импульсов, при этом приемное сопло перфодиска связано с входом формирователя импульсов, выход которого связан с соплом высева и соплом отсечения направляющего канала, а длина воздуховода, соединяющего выход формирователя импульсов с соплом отсечения, больше длины воздуховода, соединяющего выход формирователя импульсов с соплом высева.
РИСУНКИ
|
|