|
| На основании пункта 1 статьи 1366 части четвертой Гражданского кодекса Российской Федерации патентообладатель обязуется заключить договор об отчуждении патента на условиях, соответствующих установившейся практике, с любым гражданином Российской Федерации или российским юридическим лицом, кто первым изъявил такое желание и уведомил об этом патентообладателя и федеральный орган исполнительной власти по интеллектуальной собственности. |
|
(21), (22) Заявка: 2006139907/06, 14.11.2006
(24) Дата начала отсчета срока действия патента:
14.11.2006
(46) Опубликовано: 20.05.2008
(56) Список документов, цитированных в отчете о поиске:
RU 2093766 С1, 20.10.1997. RU 2258037 С2, 10.08.2005. SU 1174699 А1, 23.08.1985. SU 1153210 А1, 30.04.1985. WO 95/15470 А1, 08.06.1995.
Адрес для переписки:
123458, Москва, ул. Твардовского, 11, кв.92, О.С.Кочетову
|
(72) Автор(ы):
Кочетов Олег Савельевич (RU), Кочетова Мария Олеговна (RU), Кочетов Сергей Савельевич (RU), Кочетов Сергей Сергеевич (RU)
(73) Патентообладатель(и):
Кочетов Олег Савельевич (RU)
|
(54) УСТАНОВКА ДЛЯ СУШКИ И ПРОКАЛКИ СУСПЕНЗИЙ
(57) Реферат:
Изобретение относится к сушке растворов и суспензий с получением гранулированного продукта, обладающего повышенной гигроскопичностью, и может использоваться в различных областях химических технологий и смежных отраслей техники, где предъявляются повышенные требования к величине конечной влажности продукта. В установке для сушки и прокалки суспензий, содержащей плунжерный насос для подачи исходного раствора, фильтр отделения примесей, распылительную сушилку для сушки и грануляции катализатора из раствора, батарейные циклоны для улавливания готового продукта и отправки его на шнековый или ленточный транспортер готового продукта, причем дымососом поток ретура направляется в скруббер Вентури для сбора его в бак из бункерной части скруббера в качестве шлама и из каплеуловителя, а насосом осуществляется подача раствора в скруббер, при этом вентилятором через теплогенератор подается сушильный агент в прокалочный аппарат, а сепаратор осуществляет подачу готового продукта в циклон пневмотранспорта, причем прокалочный аппарат предназначен для создания двухступенчатого температурного режима прокалки и обеспечения регламентированного времени пребывания катализатора в каждой ступени: первая ступень обеспечивается подачей сушильного агента в верхнюю часть аппарата, а парогазовая среда, контактирующая с частицами катализатора, подается в нижнюю часть аппарата, готовый продукт поступает в охладитель продукта, при этом скруббер с каплеуловителем предназначен для окончательного процесса пылеулавливания ретура и очистки выходящего в атмосферу сушильного агента, при этом установка оснащена системой очистки отработанного теплоносителя, блоком охлаждения готового продукта, узлом дозированного питания, транспортом продукта внутри установки, бункером готового продукта, согласно изобретению распылительная сушилка содержит блок форсунок, каждая из которых выполнена в виде акустической форсунки, содержащей генератор акустических колебаний с резонатором, выполненным в виде тороидальной полости, расположенной в теле центрального стержня, ось которой расположена соосно корпусу, а полость соединена, по крайней мере, одним калиброванным отверстием с кольцевой щелью, образованной торцевыми плоскостями стакана и стержня со стороны конической поверхности буртика. Технический результат – повышение эффективности процессов сушки и прокалки. 1 з.п. ф-лы, 2 ил.
Изобретение относится к сушке растворов и суспензий с получением гранулированного продукта, обладающего повышенной гигроскопичностью, и может использоваться в различных областях химических технологий и смежных отраслей техники, где предъявляются повышенные требования к величине конечной влажности продукта.
Наиболее близким к заявленному объекту является способ получения гранулированного хлористого кальция безводного путем подачи в барабан порошкообразной фракции продукта (мелкая фракция + порошок после дробления), частично обезвоженного продукта и раствора (Патент РФ №2093766, F26B 3/12 прототип).
К недостаткам данного метода следует отнести прежде всего трудность управления процессом при наличии трех потоков продукта с различной влажностью: безводный порошок, частично обезвоженный кусковой продукт и раствор. Это приводит к образованию как мелкого, так и крупнокускового продукта, что, в свою очередь, уменьшает выход товарной фракции и увеличивает нагрузку на дробильное и просеивающее оборудование.
Недостатками устройства для осуществления гранулирования CaCl2 являются значительные капзатраты, трудности управления процессом из-за большого числа входных потоков и низкая надежность процесса из-за значительных отложений в барабане, а также невысокая производительность сушки за счет недостаточной степени распыла CaCl2.
Технический результат – повышение эффективности процессов сушки и прокалки.
Это достигается тем, что в установке для сушки и прокалки суспензий, содержащей плунжерный насос для подачи исходного раствора, фильтр отделения примесей, распылительную сушилку, предназначенную для сушки и грануляции катализатора из раствора, батарейные циклоны для улавливания готового продукта и отправки его на шнековый или ленточный транспортер готового продукта, причем дымососом поток ретура направляется в скруббер Вентури для сбора его в бак из бункерной части скруббера в качестве шлама и из каплеуловителя, а насосом осуществляется подача раствора в скруббер, при этом вентилятором через теплогенератор подается сушильный агент в прокалочный аппарат, а сепаратор осуществляет подачу готового продукта в циклон пневмотранспорта, причем прокалочный аппарат предназначен для создания двухступенчатого температурного режима прокалки и обеспечения регламентированного времени пребывания катализатора в каждой ступени: первая ступень обеспечивается подачей сушильного агента в верхнюю часть аппарата, а парогазовая среда, контактирующая с частицами катализатора, подается в нижнюю часть аппарата, готовый продукт поступает в охладитель продукта, при этом скруббер с каплеуловителем предназначен для окончательного процесса пылеулавливания ретура и очистки выходящего в атмосферу сушильного агента, при этом установка оснащена системой очистки отработанного теплоносителя, блоком охлаждения готового продукта, узлом дозированного питания, транспортом продукта внутри установки, бункером готового продукта, согласно изобретению распылительная сушилка содержит блок форсунок, каждая из которых выполнена в виде акустической форсунки, содержащей генератор акустических колебаний с резонатором, выполненным в виде тороидальной полости, расположенной в теле центрального стержня, ось которой расположена соосно корпусу, а полость соединена, по крайней мере, одним калиброванным отверстием с кольцевой щелью, образованной торцевыми плоскостями стакана и стержня со стороны конической поверхности буртика.
Резонатор может быть выполнен с возможностью регулирования генерируемой частоты акустических колебаний за счет регулирования ширины кольцевой щели, образованной торцевыми плоскостями стакана и стержня со стороны конической поверхности буртика, посредством установки между днищем стакана и торцом стержня со стороны, противоположной конической поверхности буртика, калиброванных прокладок, толщина которых соответствует заданной частоте акустических колебаний.
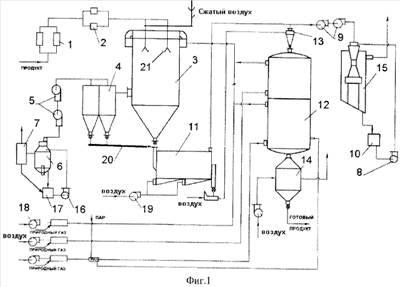
На фиг.1 представлена схема предложенной установки для сушки и прокалки суспензий, на фиг.2 – общий вид пневматической акустической форсунки.
Установка для сушки и прокалки суспензий (фиг.1) содержит плунжерный насос 1 для подачи исходного раствора, фильтр 2 отделения примесей; распылительную сушилку 3, предназначенную для сушки и грануляции суспензий из раствора, батарейные циклоны 4 для улавливания готового продукта и отправки его на шнековый или ленточный транспортер 20 высушенного продукта. Дымососом 5 поток ретура (нетоварной мелочи) направляется в скруббер Вентури 6 и 15 для сбора его соответственно в бак 10 или 17 из бункерной части скруббера в качестве шлама и из каплеуловителя 7. Насосами 8 и 16 осуществляется подача раствора в скруббер 6 и 15, а вентиляторами 18 через теплогенератор подается сушильный агент в прокалочный аппарат 12. Сепаратор 11 осуществляет подачу высушенного продукта в циклон 13 пневмотранспорта. Теплогенератор предназначен для получения сушильного агента и имеет штуцера подвода воздуха и топлива и отвода сушильного агента в сушилку 3. Вентиляторы 9 и 19 служат для подачи воздуха в сепаратор 11.
В качестве распылителя в распылительной сушилке 3 используется блок акустических форсунок 21 (фиг.2), каждая из которых содержит корпус 22 с размещенным внутри стаканом 33 с кольцевым газовым каналом 23 и стержнем 31 с коническим буртиком 32, образующим генератор акустических колебаний. Резонатор форсунки выполнен в виде тороидальной полости (на чертеже не показано), ось которой расположена соосно корпусу, а полость соединена, по крайней мере, одним калиброванным отверстием с кольцевой щелью, образованной торцевыми плоскостями стакана и стержня со стороны конической поверхности буртика.
Резонатор также может быть выполнен в виде концентрических кольцевых щелей 25 и 26. Кольцо 27 выполнено с конической поверхностью 28, связано с корпусом 22.
Также распылитель 29 закреплен в корпусе 22 посредством кольца и выполнен в виде кольцевой полости 24, ограниченной цилиндрической гильзой с площадкой 30, в которой равномерно расположены отверстия 29 для подачи жидкости. Резонатор также может быть выполнен в виде, по крайней мере, одной сферической полости 37, расположенной в теле центрального стержня 31, соосно расположенного в стакане 33, соосном корпусу 22, причем сферическая полость 37 соединена калиброванным отверстием 38 с кольцевой щелью 26, образованной торцевыми плоскостями стакана и стержня со стороны конической поверхности буртика 32, а стержень расположен с возможностью фиксированного перемещения вдоль оси корпуса 22 посредством резьбового соединения, фиксируемого контргайками 36. Резонатор может быть выполнен с возможностью регулирования генерируемой частоты акустических колебаний за счет регулирования ширины калиброванного отверстия 38, образованной торцевыми плоскостями 34 стакана 33 и стержня 31 со стороны конической поверхности буртика 32, посредством установки между днищем стакана 33 и торцом стержня 31 со стороны, противоположной конической поверхности буртика 32, калиброванных прокладок 35, толщина которых соответствует заданной частоте акустических колебаний.
Прокалочный аппарат 12 предназначен для создания двухступенчатого температурного режима прокалки и обеспечения регламентированного времени пребывания катализатора в каждой ступени: 1-я ступень обеспечивается подачей сушильного агента в верхнюю часть аппарата, а парогазовая среда, контактирующая с частицами катализатора, подается в нижнюю часть аппарата, а готовый продукт поступает в охладитель продукта 14. Скруббер Вентури 15 с каплеуловителем предназначен для окончательного процесса пылеулавливания ретура и очистки выходящего в атмосферу сушильного агента. Установка оснащена системой очистки отработанного теплоносителя, блоком охлаждения готового продукта, узлом дозированного питания, транспортом продукта внутри установки, бункером готового продукта и другими узлами, создающими необходимую инфраструктуру комплектной установки.
Установка для сушки и прокалки катализатора работает следующим образом.
Качество катализатора окончательно формируется в прокалочном аппарате 12. Использование благоприятных физико-механических свойств микросфер продукта, в частности их высокой сыпучести, при разработке колонного аппарата 12 с кондуктивной передачей тепла катализатору позволило реализовать три необходимых условия качественного проведения процесса, чего не удавалось сделать прежде в условиях колонны с конвективным режимом прокалки:
– двухступенчатый температурный режим;
– регламентированное время пребывания катализатора в каждой ступени;
– парогазовая среда, контактирующая с частицами катализатора.
Техническая характеристика предложенной установки: производительность по готовому продукту – 500 кг/ч; расход газа 1280 – м3/ч; установленная мощность – 700 кВт.
Акустическая форсунка для распыливания жидкостей работает следующим образом.
Распыливающий агент, например воздух, подается по газовому каналу 23, где встречает на своем пути сферическую полость 37 (резонатор), соединенную с (соплом) кольцевыми щелями 25 посредством калиброванного отверстия 38. В результате прохождения резонатора 37 распыливающим агентом (например, воздухом) в последнем возникают пульсации давления, создающие акустические колебания, частота которых зависит от параметров резонатора. Акустические колебания распыливающего агента способствуют более тонкому распыливанию раствора, подаваемого в кольцевые полости 24, из которых жидкость вытекает в виде пленки на площадку 30, а затем дробится под воздействием акустических колебаний воздуха на мелкие капли, в результате чего образуется факел распыленного раствора с воздухом, корневой угол которого определяется величиной угла наклона конической поверхности 28 кольца 27. Основные параметры, влияющие на эффективность работы такой системы распыления: полнота заполнения живого сечения сушилки 3 мелкодисперсным продуктом, например цеолитом; продолжительность контакта цеолита и теплоносителя; плотность мелкодисперсного продукта. Акустические форсунки 21, применяемые в установке, расходуют сжатый воздух 0,6…0,8 м3/мин и суспензии цеолита 1,5…2,2 л/мин. Создаваемый ими факел распыла суспензии позволяет устанавливать их в сушилках диаметром до 1600 мм. Распылительная сушилка с форсуночным распылением работает в прямоточном режиме при достаточно высокой температуре теплоносителя.
Установка характеризуется энергоэкономным процессом благодаря теплоиспользованию отработанного теплоносителя прокалочной печи в качестве сушильного агента.
Одним из весьма эффективных катализаторов при переработке нефти является алюмосиликатный микросферический катализатор. В предложенной установке разработана новая конструкция распылительной сушильной камеры: изменение системы газораспределения с локальным подводом теплоносителя к каждой форсунке, а также замена метода диспергирования, тем самым созданы условия для получения укрупненного и более однородного грансостава при равномерной термической обработке диспергированных частиц в сушилке.
Формула изобретения
1. Установка для сушки и прокалки суспензий, содержащая плунжерный насос для подачи исходного раствора, фильтр отделения примесей, распылительную сушилку, предназначенную для сушки и грануляции катализатора из раствора, батарейные циклоны для улавливания готового продукта и отправки его на шнековый или ленточный транспортер готового продукта, причем дымососом поток ретура направляется в скруббер Вентури для сбора его в бак из бункерной части скруббера в качестве шлама и из каплеуловителя, а насосом осуществляется подача раствора в скруббер, при этом вентилятором через теплогенератор подается сушильный агент в прокалочный аппарат, а сепаратор осуществляет подачу готового продукта в циклон пневмотранспорта, причем прокалочный аппарат предназначен для создания двухступенчатого температурного режима прокалки и обеспечения регламентированного времени пребывания катализатора в каждой ступени: первая ступень обеспечивается подачей сушильного агента в верхнюю часть аппарата, а парогазовая среда, контактирующая с частицами катализатора, подается в нижнюю часть аппарата, готовый продукт поступает в охладитель продукта, при этом скруббер с каплеуловителем предназначен для окончательного процесса пылеулавливания ретура и очистки выходящего в атмосферу сушильного агента, при этом установка оснащена системой очистки отработанного теплоносителя, блоком охлаждения готового продукта, узлом дозированного питания, транспортом продукта внутри установки, бункером готового продукта, отличающаяся тем, что распылительная сушилка содержит блок форсунок, каждая из которых выполнена в виде акустической форсунки, содержащей генератор акустических колебаний с резонатором, выполненным в виде тороидальной полости, расположенной в теле центрального стержня, ось которой расположена соосно корпусу, а полость соединена, по крайней мере, одним калиброванным отверстием с кольцевой щелью, образованной торцевыми плоскостями стакана и стержня со стороны конической поверхности буртика.
2. Установка для сушки и прокалки суспензий по п.1, отличающаяся тем, что резонатор форсунки выполнен с возможностью регулирования генерируемой частоты акустических колебаний за счет регулирования ширины кольцевой щели, образованной торцевыми плоскостями стакана и стержня со стороны конической поверхности буртика, посредством установки между днищем стакана и торцем стержня со стороны, противоположной конической поверхности буртика, калиброванных прокладок, толщина которых соответствует заданной частоте акустических колебаний.
РИСУНКИ
|
|