|
|
(21), (22) Заявка: 2007106763/06, 26.02.2007
(24) Дата начала отсчета срока действия патента:
26.02.2007
(46) Опубликовано: 10.04.2008
(56) Список документов, цитированных в отчете о поиске:
US 4609390 A, 02.09.1986. RU 2283455 C2, 10.09.2006. RU 2259511 C2, 27.08.2005. RU 2217586 C2, 27.11.2003. SU 1735658 A1, 25.05.1992. US 5244878 A, 14.09.1993.
Адрес для переписки:
142702, Московская обл., г. Видное-2, ТИЗ “Сатурн-2”, 84, М.А. Жидкову
|
(72) Автор(ы):
Гусев Александр Петрович (RU), Рябов Александр Петрович (RU), Солдатов Петр Яковлевич (RU), Исламкин Владимир Георгиевич (RU), Жидков Михаил Андреевич (RU), Новиков Вениамин Петрович (RU), Иванова Елизавета Петровна (RU), Пахомова Галина Юльевна (RU), Мельникова Валентина Дмитриевна (RU), Манохин Юрий Владимирович (RU), Денисов Иван Никифорович (RU), Челпаченко Борис Иванович (RU), Горовой Александр Геннадьевич (RU)
(73) Патентообладатель(и):
Гусев Александр Петрович (RU)
|
(54) СПОСОБ ПРОМЫСЛОВОЙ ПОДГОТОВКИ НЕФТЯНОГО ГАЗА (ВАРИАНТЫ)
(57) Реферат:
Изобретение относится к области промысловой подготовки нефтяного газа с получением товарного газа. По первому варианту реализации способ промысловой подготовки нефтяного газа включает сжатие и охлаждение нефтяного газа, а также сепарацию охлажденного нефтяного газа с разделением последнего на осушенный нефтяной газ и сжиженные углеводороды, при этом очищенный от капельной жидкости и механических примесей нефтяной газ сжимают в компрессоре, после чего сжатый газ охлаждают сначала в аппарате воздушного охлаждения, а затем последовательно в охлаждающем теплообменнике и первом рекуперативном теплообменнике, после чего охлажденный нефтяной газ подают в первый газовый сепаратор, где от нефтяного газа отделяют образовавшийся при его охлаждении конденсат, из первого сепаратора нефтяной газ подают на охлаждение во второй рекуперативный теплообменник и далее во второй газовый сепаратор, после отделения в последнем от нефтяного газа конденсата нефтяной газ подают в испаритель-сепаратор для дальнейшего охлаждения, а из последнего охлажденный нефтяной газ подают в третий газовый сепаратор, и после отделения конденсата в третьем сепараторе от нефтяного газа его направляют на расширение в трехпоточную вихревую трубу, где нефтяной газ разделяют на горячий и холодный потоки с отделением от нефтяного газа конденсата, после чего из трехпоточной вихревой трубы горячий и холодный потоки нефтяного газа смешивают и направляют полученную смесь в четвертый газовый сепаратор, где проводят последнее отделение от нефтяного газа конденсата, после чего осушенный нефтяной газ направляют во второй рекуперативный теплообменник для охлаждения нефтяного газа после первого газового сепаратора и одновременного нагрева осушенного нефтяного газа, который направляют в магистральный газопровод для транспортировки потребителю, при этом выделенный из нефтяного газа в трехпоточной вихревой трубе и первом, втором, третьем и четвертом газовых сепараторах конденсат направляют через дроссель, где его за счет дросселирования охлаждают, в испаритель-сепаратор для охлаждения нефтяного газа после второго газового сепаратора и одновременно для нагрева конденсата с выделением из него растворенных в нем компонентов нефтяного газа, которые направляют на смешение с подаваемым на сжатие нефтяным газом, а конденсат направляют в первый рекуперативный теплообменник для охлаждения нефтяного газа, после чего нагретый в первом рекуперативном теплообменнике конденсат еще раз дросселируют и направляют в сепаратор конденсата, где от него отделяют оставшиеся в нем компоненты нефтяного газа, которые направляют на смешение с подаваемым на сжатие нефтяным газом, а образовавшийся после этого конденсат – сжиженные углеводороды нефтяного газа подают из сепаратора конденсата потребителю. Второй вариант реализации способа промысловой подготовки нефтяного газа реализуется с помощью дополнительного второго охлаждающего теплообменника, второй трехпоточной вихревой трубы, подогревателя конденсата и второго сепаратора конденсата, причем из установки исключен испаритель-сепаратор. В результате достигается повышение качества подготовки нефтяного газа к транспортировке за счет более глубокого извлечение из него углеводородных компонентов и улучшение экологии окружающей среды. 2 н. и 7 з.п. ф-лы, 5 ил.
Изобретение относится к области промысловой подготовки нефтяного газа с получением товарного газа, который при наличии доступа направляется в газотранспортную систему, а при отсутствии доступа утилизируется на месте для получения тепловой и электрической энергии.
Известны способы подготовки углеводородных газов с использованием схемы низкотемпературной конденсации (НТК), включающей трубопроводы подачи сырьевого газа, сепараторы предварительной очистки газа от механических примесей и капельной жидкости, компрессор сжатия газа, аппарат воздушного охлаждения, рекуперативные теплообменники многоступенчатого охлаждения газа, низкотемпературные сепараторы для выделения жидкой фазы, испаритель хладагента для охлаждения газа с помощью холодильной установки, систему сбора углеводородного конденсата, трубопроводы отвода товарной продукции (см. Берлин М.А. и др. «Переработка нефтяных и природных газов». Эксплуатация нефтяных месторождений, М., Химия, 1981 г., с.168-169; Басниев К.С. «Добыча газа и газового конденсата», М., Недра, 1985, стр.150-151).
Основным недостатком указанных способов подготовки углеводородных газов является использование в их технологических схемах внешнего источника холода (холодильной установки) для охлаждения подготавливаемого газа до температуры, обеспечивающей его необходимое качество, которое требует усложнения технологической схемы, значительных капитальных и энергетических затрат, что для небольших нефтяных месторождений ведет к снижению эффективности их эксплуатации.
Известны также способы реализации НТК на основе вихревой трубы Ранка-Хилша, внутреннего источника холода, сопоставимого по конструктивного простоте с дроссельным расширителем, но более эффективного как по холодопроизводительности, так и по достигаемому уровню отрицательных температур. Одной из модификаций наиболее распространенной двухпоточной вихревой трубы (ДВТ), имеющей на выходе два потока – холодный и подогретый, является трехпоточная вихревая труба (ТВТ), позволяющая не только генерировать низкотемпературный холод, но одновременно осуществлять газодинамическую конденсацию и сепарацию углеводородов (С3 +в) с выводом жидкой (или газожидкостной) фазы в виде третьего потока. При этом перепад давления на ТВТ обеспечивается либо пластовым давлением углеводородного газа (Патент РФ №2217586, кл. 7 Е21В 43/34, F25В 43/00, опубл. Бюл. №33, 2003 г.), либо его компремированием (Патент РФ №2259511, кл. F17D 1/02, опубл. Бюл. №24, 2005 г.).
Недостатком известных низкотемпературных схем с ТВТ является отсутствие рекуперации холода дросселируемого конденсата, а также неиспользование таких внешних холодоносителей, имеющихся на промысле, как подготавливаемая нефть или сырой газ, поступающий на вход в компрессор.
В существующей практике эксплуатации нефтяных месторождений в процессе промысловой подготовки нефтяного газа из него выделяются углеводороды С3 +в с получением сжиженных углеводородов (СУГ) в виде конденсата, который является, по существу, товарной продукцией. Подготовленный нефтяной газ при наличии доступа направляется в газотранспортную систему природного газа для подачи потребителю, а при отсутствии доступа утилизируется на месте, в том числе для получения тепловой и электрической энергии.
При таком экономически обоснованном подходе к способу промысловой подготовки нефтяного газа отсутствие ряда технических и технологических условий, необходимых для глубокого извлечения углеводородных компонентов (например, отсутствие холодильной установки), не обеспечивает должной эффективности эксплуатации месторождения из-за неполного вовлечения попутного нефтяного газа в хозяйственный оборот.
Наиболее близким по совокупности существенных признаков и достигаемому техническому результату является способ промысловой подготовки нефтяного газа, включающий сжатие и охлаждение нефтяного газа, а также сепарацию охлажденного нефтяного газа с разделением последнего на осушенный нефтяной газ и сжиженные углеводороды (см. патент US №4609390, кл. F25J 3/06, 02.09.1986).
Данный способ промысловой подготовки нефтяного газа позволяет в процессе охлаждения и сепарации нефтяного газа использовать перераспределение тепловой энергии в процессе отделения от нефтяного газа сжиженных углеводородов в виде конденсата нефтяного газа. Однако отвод потребителю нефтяного газа из первого по ходу движения в установке нефтяного газа сепаратора и направление осушенного в большей степени нефтяного газа из второго по ходу движения нефтяного газа сепаратора на вход компрессора снижает качество подаваемого потребителю нефтяного газа по степени его осушки, под которой понимается удаление из его состава углеводородов, которые могут выпасть в виде конденсата в процессе подготовки к транспортировке и в процессе транспортировки по магистральному газопроводу. Кроме того, в данной установке ограничены возможности дроссельного расширения газа по холодопроизводительности, а также отсутствует предварительное охлаждение сжатого в компрессоре газа внешними источниками холода, имеющимися на промысле, а именно нефтью или сырым газом. Это в ряде случаев не позволяет получить нефтяной газ, подаваемый потребителю (товарный газ), требуемого качества.
Задачей, на решение которой направлено настоящее изобретение, является более полное использование энергии, полученной нефтяным газом при его сжатии в компрессоре за счет более глубокого его охлаждения с получением осушенного нефтяного газа, практически не содержащего компонентов нефтяного газа состава (С3 +в) и выше, которые могут выпасть в виде конденсата из нефтяного газа в процессе его транспортировки по газопроводу к месту его потребления или переработки, и исключение выбросов в атмосферу и бесполезное сжигание нефтяного газа в факелах.
Техническим результатом, достигаемым при реализации описываемого способа подготовки, является повышение качества подготовки нефтяного газа к транспортировке за счет более глубокого извлечения из него углеводородных компонентов и улучшение экологии окружающей среды.
Поставленная задача достигается, а технический результат достигается по первому варианту реализации описываемого способа за счет того, что способ промысловой подготовки нефтяного газа включает сжатие и охлаждение нефтяного газа, а также сепарацию охлажденного нефтяного газа с разделением последнего на осушенный нефтяной газ и сжиженные углеводороды, при этом очищенный от капельной жидкости и механических примесей нефтяной газ сжимают в компрессоре, после чего сжатый газ охлаждают сначала в аппарате воздушного охлаждения, а затем последовательно в охлаждающем теплообменнике и первом рекуперативном теплообменнике, после чего охлажденный нефтяной газ подают в первый газовый сепаратор, где от нефтяного газа отделяют образовавшийся при его охлаждении конденсат, из первого сепаратора нефтяной газ подают на охлаждение во второй рекуперативный теплообменник и далее во второй газовый сепаратор, после отделения в последнем от нефтяного газа конденсата нефтяной газ подают в испаритель-сепаратор для дальнейшего охлаждения, а из последнего охлажденный нефтяной газ подают в третий газовый сепаратор, и после отделения конденсата в третьем сепараторе от нефтяного газа его направляют на расширение в трехпоточную вихревую трубу, где нефтяной газ разделяют на горячий и холодный потоки с отделением от нефтяного газа конденсата, после чего из трехпоточной вихревой трубы горячий и холодный потоки нефтяного газа смешивают и направляют полученную смесь в четвертый газовый сепаратор, где проводят последнее отделение от нефтяного газа конденсата, после чего осушенный нефтяной газ направляют во второй рекуперативный теплообменник для охлаждения нефтяного газа после первого газового сепаратора и одновременного нагрева осушенного нефтяного газа, который направляют в магистральный газопровод для транспортировки потребителю, при этом выделенный из нефтяного газа в трехпоточной вихревой трубе и первом, втором, третьем и четвертом газовых сепараторах конденсат направляют через дроссель, где его за счет дросселирования охлаждают, в испаритель-сепаратор для охлаждения нефтяного газа после второго газового сепаратора и одновременно для нагрева конденсата с выделением из него растворенных в нем компонентов нефтяного газа, которые направляют на смешение с подаваемым на сжатие нефтяным газом, а конденсат направляют в первый рекуперативный теплообменник для охлаждения нефтяного газа, после чего нагретый в первом рекуперативном теплообменнике конденсат еще раз дросселируют и направляют в сепаратор конденсата, где от него отделяют оставшиеся в нем компоненты нефтяного газа, которые направляют на смешение с подаваемым на сжатие нефтяным газом, а образовавшийся после этого конденсат – сжиженные углеводороды нефтяного газа подают из сепаратора конденсата потребителю.
Нефтяной газ перед подачей на сжатие в компрессор может быть нагрет в охлаждающем теплообменнике с одновременным охлаждением сжатого нефтяного газа.
Сжатый нефтяной газ может быть охлажден в охлаждающем теплообменнике нефтью, подаваемой с установки подготовки нефти к транспортировке.
Часть сжатого нефтяного газа после аппарата воздушного охлаждения может быть направлена в двухпоточную вихревую трубу, где его разделяют на горячий и холодные потоки, после чего горячий поток направляют на смешение с подаваемым на сжатие нефтяным газом, а холодный поток направляют в охлаждающий теплообменник для охлаждения сжатого нефтяного газа, после чего нагретый холодный поток нефтяного газа направляют на смешение с подаваемым на сжатие нефтяным газом.
Поставленная задача достигается, а технический результат достигается по второму варианту реализации описываемого способа за счет того, что способ промысловой подготовки нефтяного газа включает сжатие и охлаждение нефтяного газа, а также сепарацию охлажденного нефтяного газа с разделением последнего на осушенный нефтяной газ и сжиженные углеводороды, при этом очищенный от капельной жидкости и механических примесей нефтяной газ подают через второй охлаждающий теплообменник в первый газовый сепаратор, где от нефтяного газа отделяют конденсат, после чего нефтяной газ направляют в компрессор, где его сжимают и из компрессора сжатый газ подают на охлаждение сначала в аппарате воздушного охлаждения, а затем последовательно в первый и второй охлаждающие теплообменники, причем в последнем сжатый нефтяной газ охлаждают, подаваемым в первый газовый сепаратор нефтяным газом, после второго охлаждающего теплообменника охлажденный нефтяной газ подают во второй газовый сепаратор, где от нефтяного газа отделяют образовавшийся при его охлаждении конденсат, из второго газового сепаратора нефтяной газ подают на охлаждение последовательно во первый и второй рекуперативные теплообменники и далее в третий газовый сепаратор, после отделения в последнем от нефтяного газа конденсата нефтяной газ подают параллельно в две трехпоточные вихревые трубы, причем во второй из них нефтяной газ разделяют на горячий и холодный потоки с отделением от нефтяного газа конденсата, при этом холодный поток направляют во второй рекуперативный теплообменник для охлаждения нефтяного газа, подаваемого в третий газовый сепаратор, и затем из второго рекуперативного теплообменника нагретый в нем холодный поток направляют в первый газовый сепаратор, а в первой трехпоточной вихревой трубе нефтяной газ также разделяют на горячий и холодный потоки с отделением от нефтяного газа конденсата, при этом горячий поток смешивают с холодным потоком из этой же первой трехпоточной вихревой трубы и направляют полученную смесь в четвертый газовый сепаратор, в котором от нефтяного газа отделяют конденсат, а полученный в нем осушенный нефтяной газ направляют в магистральный газопровод для транспортировки потребителю, конденсат из второго, третьего и четвертого газовых сепаратором и из первой трехпоточной вихревой трубы направляют в первый сепаратор конденсата, где от него отделяют растворившиеся в нем компоненты нефтяного газа, которые охлаждают путем дросселирования и направляют в первый газовый сепаратор, а конденсат из первого сепаратора конденсата путем дросселирования охлаждают, а затем нагревают в первом рекуперативном теплообменнике, охлаждая при этом нефтяной газ, а затем нагревают в подогревателе конденсата и из последнего нагретый конденсат вместе с конденсатом из первой трехпоточной вихревой трубы подают во второй сепаратор конденсата, где от конденсата отделяют оставшиеся в нем компоненты нефтяного газа, которые подают в первый газовый сепаратор, а конденсат вместе с конденсатом из первого газового сепаратора как сжиженные углеводороды нефтяного газа подают потребителю.
Сжатый нефтяной газ может быть охлажден в первом охлаждающем теплообменнике нефтью, подаваемой с установки подготовки нефти к транспортировке.
Осушенный нефтяной газ из четвертого газового сепаратора может быть подан в магистральный газопровод через первый охлаждающий теплообменник, охлаждая при этом сжатый нефтяной газ.
Горячий поток из второй трехпоточной вихревой трубы может быть направлен во второй рекуперативный теплообменник вместе с холодным потоком из этой трехпоточной вихревой трубы.
Горячий поток из второй трехпоточной вихревой трубы может быть смешан с нагретым во втором рекуперационном теплообменнике холодным потоком из этой вихревой трубы и вместе с компонентами нефтяного газа из первого сепаратора конденсата направлен в первый газовый сепаратор.
Анализ известных технических решений и проведенные исследования показывают, что представляется возможность значительно улучшить экологическую обстановку в местах добычи нефти путем подготовки нефтяного газа. Было выявлено, что сжатие нефтяного газа компрессором позволяет путем расширения нефтяного газа с использованием вихревых труб, в частности трехпоточных вихревых труб, преобразовать энергию давления сжатого нефтяного газа с формированием холодных потоков нефтяного газа с последующим использованием этих потоков для последовательного охлаждения сжатого нефтяного газа и отделения от него сжиженных углеводородов (СУГ) состава (С3 +в) в виде конденсата, который затем может быть использован в нефтехимии, а очищенный от указанных выше компонентов нефтяной газ может быть подан для транспортировки в магистральный газопровод. В качестве расширителя нефтяного газа представляется целесообразным использоваться не только ТВТ, но и ДВТ, которая имеет большую холодопроизводительность по сравнению с ТВТ при отношении абсолютных давлений на входе и выходе вихревой трубы свыше 2,0.
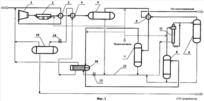
На фиг.1 представлена принципиальная схема установки для реализации способа промысловой подготовки нефтяного газа по первому варианту его реализации.
На фиг.2 представлена принципиальная схема установки для реализации способа промысловой подготовки нефтяного газа по первому варианту его реализации, в которой нефтяной газ может быть охлажден в охлаждающем теплообменнике нефтью, подаваемой с установки подготовки нефти к транспортировке.
На фиг.3 представлена принципиальная схема установки для реализации способа промысловой подготовки нефтяного газа по первому варианту его реализации, в которой для охлаждения нефтяного газа может быть использована двухпоточная вихревая труба.
На фиг.4 представлена принципиальная схема установки для реализации способа промысловой подготовки нефтяного газа по второму варианту его реализации.
На фиг.5 представлена принципиальная схема установки для реализации способа промысловой подготовки нефтяного газа по второму варианту его реализации, в которой горячий поток нефтяного газа после первой трехпоточной вихревой трубы направляют вместе с нагретым холодным потоком в первый газовый сепаратор.
Установка промысловой подготовки нефтяного газа согласно фиг.1 содержит газовый компрессор 1, аппарат воздушного охлаждения 2, охлаждающий теплообменник 3, первый и второй рекуперативные теплообменники соответственно 4 и 5, первый, второй, третий и четвертый газовые сепараторы соответственно 6, 7, 8, и 9, испаритель-сепаратор 10, трехпоточную вихревую трубу 11, коллектор конденсата 12, дроссели 13 и 14, сепаратор конденсата 15. Кроме того, согласно фиг.3 установка может содержать двухпоточную вихревую трубу 16.
Способ промысловой подготовки нефтяного газа по первому варианту осуществляется следующим образом.
Очищенный от капельной жидкости и механических примесей нефтяной газ с температурой 18°С поступает в установку для промысловой подготовки нефтяного газа. В случае выполнения установки в соответствии с фиг.1 нефтяной газ вначале нагревают в охлаждающем теплообменнике 3 до температуры 28°С и затем сжимают в компрессоре 1 до давления 7,0 МПа, причем в процессе сжатия в компрессоре 1 нефтяной газ также нагревается. После компрессора 1 сжатый газ охлаждают сначала в аппарате воздушного охлаждения 2 до температуры 35°С, а затем последовательно в охлаждающем теплообменнике 3 до температуры 24°С и первом рекуперативном теплообменнике 4 до температуры 16°С, после чего охлажденный нефтяной газ подают в первый газовый сепаратор 6, где от нефтяного газа отделяют образовавшийся при его охлаждении конденсат. Из первого газового сепаратора 6 нефтяной газ подают на охлаждение во второй рекуперативный теплообменник до температуры 11°С и далее во второй газовый сепаратор 7. После отделения в последнем от нефтяного газа конденсата нефтяной газ подают в испаритель-сепаратор 10 для дальнейшего охлаждения до температуры 3°С, а из последнего охлажденный нефтяной газ подают в третий газовый сепаратор 8, и после отделения конденсата в третьем газовом сепараторе 8 от нефтяного газа его направляют на расширение до давления 5,3 МПа в трехпоточную вихревую трубу 11, где нефтяной газ разделяют на горячий и холодный потоки с отделением от нефтяного газа конденсата, причем в нефтяном газе после трехпоточной вихревой трубы 11 практически полностью отсутствуют бензиновые фракции нефти и пары воды. Из трехпоточной вихревой трубы 11 горячий и холодный потоки нефтяного газа смешивают и с достигнутой в результате температурой минус 5°С направляют полученную смесь потоков нефтяного газа в четвертый газовый сепаратор 9, где проводят последнее отделение от нефтяного газа конденсата, после чего осушенный нефтяной газ направляют во второй рекуперативный теплообменник 5 для охлаждения нефтяного газа после первого газового сепаратора 6 и одновременного нагрева осушенного нефтяного газа до температуры 16°С, который под давлением 5,3 МПа направляют в магистральный газопровод для транспортировки потребителю.
Выделенный из нефтяного газа в трехпоточной вихревой трубе 11 и первом 6, втором 7, третьем 8 и четвертом 9 газовых сепараторах конденсат с давлением 5,3 МПа направляют через дроссель 13, где его за счет дросселирования до давления 1,0 МПа охлаждают до температуры минус 33°С, в испаритель-сепаратор 10 для охлаждения нефтяного газа после второго газового сепаратора 7 и одновременно для нагрева конденсата до 3°С с выделением из него растворенных в нем компонентов нефтяного газа, которые направляют на смешение с подаваемым на сжатие нефтяным газом, а конденсат направляют в первый рекуперативный теплообменник 4 для охлаждения нефтяного газа, после чего нагретый до 18°С в первом рекуперативном теплообменнике 4 конденсат еще раз дросселируют в дросселе 14 до давления 0,4 МПа и охлажденный в результате этого до минус 6°С направляют в сепаратор 15 конденсата, где от него отделяют оставшиеся в нем компоненты нефтяного газа, которые направляют на смешение с подаваемым на сжатие нефтяным газом, а образовавшийся после этого конденсат – сжиженные углеводороды нефтяного газа подают из сепаратора 15 конденсата потребителю.
Для предотвращения гидратообразования в трубопроводы на входе в теплообменники 3, 5, испаритель-сепаратор 10 и трехпоточную вихревую трубу 11 подается метанол.
В варианте выполнения установки, показанном на фиг.2, сжатый нефтяной газ может быть охлажден в охлаждающем теплообменнике 3 нефтью, подаваемой с установки подготовки нефти к транспортировке. При этом достигаются два позитивных технологических момента по сравнению с описанным выше в соответствии с фиг.1 способом промысловой подготовки нефтяного газа – это исключение такого нежелательного фактора, как повышение температуры нефтяного газа на входе в компрессор 1, приводящего к некоторому уменьшению его полезной мощности, и предварительный подогрев нефти, направляемой на сепарацию, которая проводится с подводом тепла в установке для ее подготовки (на чертеже не показана).
Часть сжатого нефтяного газа (см. фиг.3) после аппарат воздушного охлаждения 2 может быть направлена в двухпоточную вихревую трубу 16, где его разделяют на горячий и холодные потоки, после чего горячий поток направляют на смешение с подаваемым на сжатие нефтяным газом, а холодный поток направляют в охлаждающий теплообменник 3 для охлаждения сжатого нефтяного газа, после чего нагретый холодный поток нефтяного газа направляют на смешение с подаваемым на сжатие нефтяным газом.
Данный вариант возможен при избыточной производительности компрессора 1, когда часть его мощности используется для дополнительной генерации холода в двухпоточной вихревой трубе 16 (ДВТ). При этом создастся циркуляционный контур внутреннего холодильного цикла, в котором хладагентом служит подготавливаемый нефтяной газ. Преимущество данного варианта состоит в уменьшении габаритов и стоимости ряда аппаратов охлаждения и сепарации нефтяного газа, т.к. в этом случае низкотемпературному охлаждению подвергается только газ, подготавливаемый в качестве товарного.
Установка для реализации второго варианта способа промысловой подготовки нефтяного газа отличается от описанной выше тем, что дополнительно содержит второй охлаждающий теплообменник 17, вторую трехпоточную вихревую трубу 18, подогреватель конденсата 19 и второй сепаратор 20 конденсата. При этом из установки исключен испаритель-сепаратор 10.
Способ промысловой подготовки нефтяного газа по второму варианту осуществляется следующим образом.
Очищенный от капельной жидкости и механических примесей нефтяной газ подают под давлением 0,8 МПа и температурой минус 9°С (здесь и в дальнейшем даны параметры для зимних условий работы) через второй охлаждающий теплообменник 17, где нефтяной газ нагревается до 2°С, затем нефтяной газ смешивается с нефтяным газом, поступающим из второго рекуперативного теплообменника 5, и компонентами нефтяного газа из первого сепаратора 15 конденсата и полученная смесь поступает в первый газовый сепаратор 6, где от нефтяного газа отделяют конденсат, после чего нефтяной газ с температурой 8,5°С направляют в компрессор 1, где его сжимают до давления 5,7 МПа. Из компрессора 1 сжатый газ подают на охлаждение сначала в аппарате воздушного охлаждения 2, а затем последовательно в первый и второй охлаждающие теплообменники 3 и 17 с охлаждением нефтяного газа до температуры 5°С, причем в последнем сжатый нефтяной газ охлаждают подаваемым в первый газовый сепаратор нефтяным газом. После второго охлаждающего теплообменника 17 охлажденный нефтяной газ подают во второй газовый сепаратор 7, где от нефтяного газа отделяют образовавшийся при его охлаждении конденсат. Из второго газового сепаратора 7 нефтяной газ подают на охлаждение последовательно в первый и второй рекуперативные теплообменники 4 и 5, где он охлаждается до температуры минус 3°С, и далее в третий газовый сепаратор 8. После отделения в последнем от нефтяного газа конденсата нефтяной газ с давлением 5,4 МПа подают параллельно в две трехпоточные вихревые трубы 18 и 11, причем во второй из них (18) нефтяной газ разделяют на горячий и холодный потоки с отделением от нефтяного газа конденсата, причем в указанной выше второй трехпоточной вихревой трубе 18 нефтяной газ расширяется до давления 1,1 МПа (отношение абсолютных давлений до и после второй трехпоточной вихревой трубы 18 составляет 4,6). Далее горячий поток смешивают с холодным потоком из этой же второй трехпоточной вихревой трубы 18 и полученную смесь с температурой минус 33°С направляют во второй рекуперативный теплообменник 5 для охлаждения нефтяного газа, подаваемого в третий газовый сепаратор 8, при этом сама полученная смесь нагревается до температуры минус 17°С. Затем из второго рекуперативного теплообменника 5 подогретую смесь направляют в первый газовый сепаратор 6, как это было описано выше. В первой трехпоточной вихревой трубе 11 нефтяной газ также разделяют на горячий и холодный потоки с отделением от нефтяного газа конденсата, при этом в первой трехпоточной вихревой трубе 11 нефтяной газ закручивается и расширяется до давления 4,8 МПа (отношение абсолютных давлений до и после первой трехпоточной вихревой трубы 11 составляет 1,12). Горячий поток смешивают с холодным потоком из этой же первой трехпоточной вихревой трубы 11, и полученная смесь охлажденного до температуры минус 7°С «отбензиненного» и осушенного нефтяного газа поступает в четвертый газовый сепаратор 9, в котором от нефтяного газа отделяют конденсат, а полученный в нем осушенный нефтяной газ направляют в магистральный газопровод для транспортировки потребителю.
Конденсат из второго 7, третьего 8 и четвертого 9 газовых сепаратором и из первой трехпоточной вихревой трубы 11 направляют по коллектору 12 конденсата в первый сепаратор 15 конденсата, где от него отделяют растворившиеся в нем компоненты нефтяного газа, которые дросселируют в дросселе 13, охлаждая компоненты нефтяного газа, и направляют, как отмечалось выше, в первый газовый сепаратор 6, а конденсат из первого сепаратора 15 конденсата путем дросселирования в дросселе 14 охлаждают до температуры минус 25°С, а затем нагревают до минус 6°С в первом рекуперативном теплообменнике 4, охлаждая при этом нефтяной газ, а затем нагревают в подогревателе 19 конденсата, и из последнего нагретый конденсат вместе с конденсатом из второй трехпоточной вихревой трубы 18 подают во второй сепаратор 20 конденсата, где от конденсата отделяют оставшиеся в нем компоненты нефтяного газа, которые подают в первый газовый сепаратор 6, а конденсат вместе с конденсатом из первого газового сепаратора 6 как сжиженные углеводороды нефтяного газа подают потребителю.
Так же, как и в первом варианте реализации способа промысловой подготовки нефтяного газа для предотвращения гидратообразования в установку подается метанол в соответствующие точки схемы установки (на фиг.4 и 5 не показаны).
Сжатый нефтяной газ может быть охлажден в первом охлаждающем теплообменнике 3 нефтью, подаваемой с установки подготовки нефти к транспортировке.
Осушенный нефтяной газ из четвертого газового сепаратора 9 может быть подан в магистральный газопровод через первый охлаждающий теплообменник 3 (см. фиг.5), охлаждая при этом сжатый нефтяной газ.
Холодный поток из второй трехпоточной вихревой трубы 18 с температурой минус 40-45°С может быть направлен во второй рекуперативный теплообменник 5 для охлаждения нефтяного газа, подаваемого в третий газовый сепаратор 8 (см. фиг.5), а горячий поток из этой же второй трехпоточной вихревой трубы 18 может быть направлен на смешение с холодным потоком, нагретым во втором рекуперационном теплообменнике 5, и полученная смесь вместе с компонентами нефтяного газа из первого сепаратора конденсата 15 может быть направлена в первый газовый сепаратор 6.
Описанные способы промысловой подготовки нефтяного газа подготовлены для использования по первому варианту реализации на Капитоновском и по второму варианту на Загорском месторождениях нефти Оренбургской области.
Настоящее изобретение может быть использовано в нефтедобывающей промышленности, что позволяет обеспечить полную утилизацию нефтяного газа на промысле за счет низкотемпературной конденсации углеводородных компонентов без использования холодильных установок.
Формула изобретения
1. Способ промысловой подготовки нефтяного газа, включающий сжатие и охлаждение нефтяного газа, а также сепарацию охлажденного нефтяного газа с разделением последнего на осушенный нефтяной газ и сжиженные углеводороды, отличающийся тем, что очищенный от капельной жидкости и механических примесей нефтяной газ сжимают в компрессоре, после чего сжатый газ охлаждают сначала в аппарате воздушного охлаждения, а затем последовательно в охлаждающем теплообменнике и первом рекуперативном теплообменнике, после чего охлажденный нефтяной газ подают в первый газовый сепаратор, где от нефтяного газа отделяют образовавшийся при его охлаждении конденсат, из первого сепаратора нефтяной газ подают на охлаждение во второй рекуперативный теплообменник и далее во второй газовый сепаратор, после отделения в последнем от нефтяного газа конденсата, нефтяной газ подают в испаритель-сепаратор для дальнейшего охлаждения, а из последнего охлажденный нефтяной газ подают в третий газовый сепаратор и после отделения конденсата в третьем сепараторе от нефтяного газа его направляют на расширение в трехпоточную вихревую трубу, где нефтяной газ разделяют на горячий и холодный потоки с отделением от нефтяного газа конденсата, после чего из трехпоточной вихревой трубы горячий и холодный потоки нефтяного газа смешивают и направляют полученную смесь в четвертый газовый сепаратор, где проводят последнее отделение от нефтяного газа конденсата, после чего осушенный нефтяной газ направляют во второй рекуперативный теплообменник для охлаждения нефтяного газа после первого газового сепаратора и одновременного нагрева осушенного нефтяного газа, который направляют в магистральный газопровод для транспортировки потребителю, при этом выделенный из нефтяного газа в трехпоточной вихревой трубе и первом, втором, третьем и четвертом газовых сепараторах конденсат направляют через дроссель, где его за счет дросселирования охлаждают, в испаритель-сепаратор для охлаждения нефтяного газа после второго газового сепаратора и одновременно для нагрева конденсата с выделением из него растворенных в нем компонентов нефтяного газа, которые направляют на смешение с подаваемым на сжатие нефтяным газом, а конденсат направляют в первый рекуперативный теплообменник для охлаждения нефтяного газа, после чего нагретый в первом рекуперативном теплообменнике конденсат еще раз дросселируют и направляют в сепаратор конденсата, где от него отделяют оставшиеся в нем компоненты нефтяного газа, которые направляют на смешение с подаваемым на сжатие нефтяным газом, а образовавшийся после этого конденсат – сжиженные углеводороды нефтяного газа – подают из сепаратора конденсата потребителю.
2. Способ промысловой подготовки нефтяного газа по п.1, отличающийся тем, что нефтяной газ перед подачей на сжатие в компрессор нагревают в охлаждающем теплообменнике, охлаждая одновременно сжатый нефтяной газ.
3. Способ промысловой подготовки нефтяного газа по 1, отличающийся тем, что сжатый нефтяной газ охлаждают в охлаждающем теплообменнике нефтью, подаваемой с установки подготовки нефти к транспортировке.
4. Способ промысловой подготовки нефтяного газа по 1, отличающийся тем, что часть сжатого нефтяного газа после аппарата воздушного охлаждения направляют в двухпоточную вихревую трубу, где его разделяют на горячий и холодные потоки, после чего горячий поток направляют на смешение с подаваемым на сжатие нефтяным газом, а холодный поток направляют в охлаждающий теплообменник для охлаждения сжатого нефтяного газа, после чего нагретый холодный поток нефтяного газа направляют на смешение с подаваемым на сжатие нефтяным газом.
5. Способ промысловой подготовки нефтяного газа, включающий сжатие и охлаждение нефтяного газа, а также сепарацию охлажденного нефтяного газа с разделением последнего на осушенный нефтяной газ и сжиженные углеводороды, отличающийся тем, что очищенный от капельной жидкости и механических примесей нефтяной газ подают через второй охлаждающий теплообменник в первый газовый сепаратор, где от нефтяного газа отделяют конденсат, после чего нефтяной газ направляют в компрессор, где его сжимают и из компрессора сжатый газ подают на охлаждение сначала в аппарате воздушного охлаждения, а затем последовательно в первый и второй охлаждающие теплообменники, причем в последнем сжатый нефтяной газ охлаждают подаваемым в первый газовый сепаратор нефтяным газом, после второго охлаждающего теплообменника охлажденный нефтяной газ подают во второй газовый сепаратор, где от нефтяного газа отделяют образовавшийся при его охлаждении конденсат, из второго газового сепаратора нефтяной газ подают на охлаждение последовательно в первый и второй рекуперативные теплообменники и далее в третий газовый сепаратор, после отделения в последнем от нефтяного газа конденсата нефтяной газ подают параллельно в две трехпоточные вихревые трубы, причем во второй из них нефтяной газ разделяют на горячий и холодный потоки с отделением от нефтяного газа конденсата, при этом холодный поток направляют во второй рекуперативный теплообменник для охлаждения нефтяного газа, подаваемого в третий газовый сепаратор, и затем из второго рекуперативного теплообменника нагретый в нем холодный поток направляют в первый газовый сепаратор, а в первой трехпоточной вихревой трубе нефтяной газ также разделяют на горячий и холодный потоки с отделением от нефтяного газа конденсата, при этом горячий поток смешивают с холодным потоком из этой же первой трехпоточной вихревой трубы и направляют полученную смесь в четвертый газовый сепаратор, в котором от нефтяного газа отделяют конденсат, а полученный в нем осушенный нефтяной газ направляют в магистральный газопровод для транспортировки потребителю, конденсат из второго, третьего и четвертого газовых сепараторов и из первой трехпоточной вихревой трубы направляют в первый сепаратор конденсата, где от него отделяют растворившиеся в нем компоненты нефтяного газа, которые охлаждают путем дросселирования и направляют в первый газовый сепаратор, а конденсат из первого сепаратора конденсата путем дросселирования охлаждают, а затем нагревают в первом рекуперативном теплообменнике, охлаждая при этом нефтяной газ, а затем нагревают в подогревателе конденсата и из последнего нагретый конденсат вместе с конденсатом из первой трехпоточной вихревой трубы подают во второй сепаратор конденсата, где от конденсата отделяют оставшиеся в нем компоненты нефтяного газа, которые подают в первый газовый сепаратор, а конденсат вместе с конденсатом из первого газового сепаратора, как сжиженные углеводороды нефтяного газа, подают потребителю.
6. Способ промысловой подготовки нефтяного газа по 5, отличающийся тем, что сжатый нефтяной газ охлаждают в первом охлаждающем теплообменнике нефтью, подаваемой с установки подготовки нефти к транспортировке.
7. Способ промысловой подготовки нефтяного газа по п.5, отличающийся тем, что осушенный нефтяной газ из четвертого газового сепаратора подают в магистральный газопровод через первый охлаждающий теплообменник, охлаждая при этом сжатый нефтяной газ.
8. Способ промысловой подготовки нефтяного газа по 5, отличающийся тем, что горячий поток из второй трехпоточной вихревой трубы направляют во второй рекуперативный теплообменник вместе с холодным потоком из этой трехпоточной вихревой трубы.
9. Способ промысловой подготовки нефтяного газа по п.5, отличающийся тем, что горячий поток из второй трехпоточной вихревой трубы смешивают с нагретым во втором рекуперационном теплообменнике холодным потоком этой вихревой трубы и вместе с компонентами нефтяного газа из первого сепаратора конденсата направляют в первый газовый сепаратор.
РИСУНКИ
|
|