|
|
(21), (22) Заявка: 2006129052/06, 10.08.2006
(24) Дата начала отсчета срока действия патента:
10.08.2006
(46) Опубликовано: 10.04.2008
(56) Список документов, цитированных в отчете о поиске:
FAHIMI В., EMADI A., SEPE R.B. A Switched Reluctance Machine-Based Starter/Alternator for More Electric Cars. IEEE Transactions on energy conversion. Vol.19, No 1, March 2004, р.116-124. RU 2179779 С1, 20.02.2002. RU 2189685 С1, 20.09.2002. WO 9738484 А, 16.10.1997. US 6495985 А1, 17.12.2002. US 6699081 В1, 02.03.2004. RU 2265950 С1, 10.12.2005.
Адрес для переписки:
600000, г.Владимир, ул. Горького, 87, Владимирский государственный университет, патентный отдел
|
(72) Автор(ы):
Малафеев Сергей Иванович (RU), Шабаев Владимир Алексеевич (RU)
(73) Патентообладатель(и):
Малафеев Сергей Иванович (RU), Шабаев Владимир Алексеевич (RU)
|
(54) СТАРТЕР-ГЕНЕРАТОР
(57) Реферат:
Изобретение относится к электрооборудованию транспорта и позволяет упростить конструкцию и снизить потери энергии в элементах системы управления стартера-генератора для двигателей внутреннего сгорания. В предлагаемом стартере-генераторе упрощена конструкция за счет применения двухфазной вентильно-индукторной машины с электромагнитной асимметрией и упрощения силовой части системы управления: транзисторный коммутатор содержит минимальное количество ключей – 4. Основная обмотка каждой из двух фаз подсоединяется к источнику питания через один транзистор инвертора, а каждая из рекуперационных обмоток двух фаз присоединяется к источнику питания через один диод инвертора. Целью изобретения является упрощение конструкции стартера-генератора и снижение потерь в элементах системы управления. 3 ил.
Предлагаемое изобретение относится к электрооборудованию транспорта и предназначено для использования в автомобилестроении, авиастроении и судостроении, автономных генераторах напряжения, устройствах для испытаний двигателей внутреннего сгорания (ДВС) и др. для запуска двигателей внутреннего сгорания и генерирования электроэнергии для нужд бортовой электрической сети.
Известен стартер-генератор, содержащий коллекторный двигатель постоянного тока, механическую передачу и генератор переменного тока с выпрямителем и обмоткой возбуждения на роторе, присоединенной через контактные кольца к устройству регулирования напряжения генератора, и механически подсоединенный к валу двигателя внутреннего сгорания через ременную передачу, ротор коллекторного двигателя в режиме работы его стартером соединен механически с маховиком вала двигателя внутреннего сгорания (Ютт В.Е. Электрооборудование автомобилей. – М., Транспорт, 1995. – 303 с.).
Недостатками этого устройства являются высокая сложность конструкции, обусловленная наличием двух электрических машин, механического редуктора, ременной передачи и маховика, большие потери энергии на трение в механической передаче, ограниченный срок службы шестерни зацепления стартера с маховиком двигателя внутреннего сгорания, низкая надежность элементов, главным образом, ременной передачи, соединяющей вал двигателя внутреннего сгорания с генератором и двигателя постоянного тока с щеточно-коллекторным узлом.
Известны стартеры-генераторы, содержащие асинхронную машину, выводы трехфазной обмотки которой соединены с выводами трехфазного автономного инвертора напряжения, управляющие входы которого соединены с выходом блока автоматического управления, а электропитающий вход через дополнительный преобразователь постоянного тока подключен к выводам аккумулятора, вал асинхронной машины соединен через редуктор с валом двигателя внутреннего сгорания (Патент РФ №2173020, 2001, МПК Н02Р 9/44; F02N 11/04. Патент РФ №2150602, 2000, МПК F02N 11/04). В таких стартерах-генераторах используется одна асинхронная электрическая машина, работающая в двигательном режиме при запуске ДВС и генератором при работе ДВС.
Недостатками таких устройств являются сложность схемы электропитания асинхронного двигателя, содержащей трехфазный инвертор и дополнительный преобразователь постоянного тока, а также большие потери энергии и напряжения. Ток от аккумулятора до обмотки двигателя протекает через три последовательно соединенных транзисторных ключа (два ключа инвертора и ключ дополнительного преобразователя постоянного тока). При напряжении аккумуляторов транспортных средств 12…27 В и больших токах в режиме стартера мощность потерь на этих элементах соизмерима с мощностью стартера.
Из известных технических решений наиболее близким по достигаемому результату к предлагаемому устройству является стартер-генератор для двигателей внутреннего сгорания, содержащий вентильно-индукторную машину, ротор которой механически соединен с коленчатым валом двигателя внутреннего сгорания и датчиком положения, силовой коммутатор, датчики фазных токов, переключатель режимов «стартер-генератор», и блок управления, входы которого подключены к выходам датчика положения, датчиков фазных токов и переключателя режимов «стартер-генератор», а выходы соединены с управляющими входами силового коммутатора (Fahimi В., Emadi A., Sepe R.B. A Switched Reluctance Machine-Based Starter/Alternator for More Electric Cars / IEEE Transactions on energy conversion / Vol.19, No 1, March 2004. – P.116-124).
Недостатками этого устройства являются сложность схемы электропитания вентильно-индукторного двигателя (при применении трехфазного двигателя схема содержит шесть транзисторов и шесть диодов, а при использовании четырехфазного двигателя – восемь транзисторов и восемь диодов), а также большие потери энергии и напряжения в транзисторных ключах и диодах. При напряжении аккумулятора 12…27 В и больших токах в режиме стартера мощность потерь на этих элементах соизмерима с мощностью стартера.
Цель предлагаемого изобретения – упрощение конструкции устройства и снижение потерь энергии в элементах системы управления.
Поставленная цель достигается тем, что в известном стартере-генераторе для двигателей внутреннего сгорания, содержащем вентильно-индукторную машину, ротор которой механически соединен с коленчатым валом двигателя внутреннего сгорания и датчиком положения, силовой коммутатор, датчики токов, переключатель режимов «стартер-генератор», и блок управления, входы которого подключены к выходам датчика положения, датчиков токов и переключателя режимов «стартер-генератор», а выходы соединены с управляющими входами силового коммутатора, дополнительно вентильно-индукторная машина выполнена двухфазной с электромагнитной асимметрией, каждая фаза содержит две обмотки – основную и рекуперационную, силовой коммутатор содержит четыре транзисторных ключа и четыре диода, начала двух основных обмоток соединены вместе и через первый датчик тока подключены к положительному выводу аккумулятора, а концы через соответственно первый и второй транзисторные ключи соединены с отрицательным выводом аккумулятора, концы двух рекуперационных обмоток соединены вместе и через второй датчик тока подключены к положительному выводу аккумулятора, а начала через соответственно первый и второй диоды подключены к отрицательному выводу аккумулятора, конец первой основной обмотки через последовательно соединенные третий диод и третий транзисторный ключ подключен к положительному выводу аккумулятора, конец второй основной обмотки подключен через последовательно соединенные четвертый диод и четвертый транзисторный ключ к положительному выводу аккумулятора.
По сравнению с наиболее близким аналогичным техническим решением предлагаемое устройство имеет следующие новые признаки:
– вентильно-индукторная машина выполнена двухфазной с электромагнитной асимметрией, каждая фаза содержит две обмотки – основную и рекуперационную;
– силовой коммутатор содержит четыре транзисторных ключа и четыре диода;
– начала двух основных обмоток соединены вместе и через первый датчик тока с положительным выводом аккумулятора, а концы через соответственно первый и второй транзисторные ключи соединены с отрицательным выводом аккумулятора, концы двух рекуперационных обмоток соединены вместе и через второй датчик тока подключены к положительному выводу аккумулятора, а начала через соответственно первый и второй диоды подключены к отрицательному выводу аккумулятора, конец первой основной обмотки через последовательно соединенные третий диод и третий транзисторный ключ подключен к положительному выводу аккумулятора, конец второй основной обмотки подключен через последовательно соединенные четвертый диод и четвертый транзисторный ключ к положительному выводу аккумулятора.
Следовательно, заявляемое техническое решение соответствует требованию «новизна».
При реализации предлагаемого изобретения упрощается конструкция стартера-генератора за счет упрощения силовой части системы управления – транзисторный коммутатор содержит минимальное количество ключей – 4. Основная обмотка каждой из двух фаз подсоединяется к источнику питания через один транзистор инвертора, а каждая из рекуперационных обмоток двух фаз присоединяется к источнику питания через один диод инвертора,
Следовательно, заявляемое техническое решение соответствует требованию «положительный эффект».
По каждому отличительному признаку проведен поиск известных технических решений в области электротехники, электропривода и электрооборудования транспортных средств.
Стартеры-генераторы, содержащие двухфазную вентильно-индукторную машину с магнитной асимметрией, каждая фаза которой содержит две обмотки – основную и рекуперационную, а силовой коммутатор содержит четыре транзисторных ключа и четыре диода, начала двух основных обмоток соединены вместе и через первый датчик тока подключены к положительному выводу аккумулятора, а концы через соответственно первый и второй транзисторные ключи соединены с отрицательным выводом аккумулятора, концы двух рекуперационных обмоток соединены вместе и через второй датчик тока подключены к положительному выводу аккумулятора, а начала через соответственно первый и второй диоды подключены к отрицательному выводу аккумулятора, конец первой основной обмотки через последовательно соединенные третий диод и третий транзисторный ключ подключен к положительному выводу аккумулятора, конец второй основной обмотки подключен через последовательно соединенные четвертый диод и четвертый транзисторный ключ к положительному выводу аккумулятора, в известных технических решениях не обнаружены.
Таким образом, указанные признаки обеспечивают заявляемому техническому решению соответствие требованию «существенные отличия».
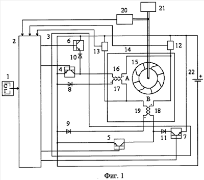
Сущность предлагаемого изобретения поясняется чертежами. На фиг.1 приведена функциональная схема стартера-генератора, на фиг.2 показаны временные диаграммы его работы в режиме стартера, на фиг.3 приведены диаграммы работы в режиме генератора. На фиг.1 обозначено: 1 – переключатель режимов работы «стартер – генератор»; 2 – блок управления; 3 – силовой коммутатор, содержащий первый 4, второй 5, третий 6 и четвертый 7 транзисторные ключи, первый 8, второй 9, третий 10 и четвертый 11 диоды, 12 и 13 – первый и второй датчики токов, 14 – двухфазная вентильно-индукторная машина с электромагнитной асимметрией, содержащая ротор 15, первые основную 16 и рекуперационную 17 обмотки (фаза А), вторые основную 18 и рекуперационную 19 обмотки (фаза В); 20 – датчик положения; 21 – двигатель внутреннего сгорания; 22 – аккумулятор.
В предлагаемом стартер-генераторе вентильно-индукторная машина 3 выполнена двухфазной с электромагнитной асимметрией, каждая фаза (А и В) содержит две обмотки – основную (16 и 18) и рекуперационную (17 и 19), ротор 15 вентильно-индукторной машины 14 механически соединен с коленчатым валом двигателя внутреннего сгорания 21 и датчиком положения 20, силовой коммутатор 3 содержит четыре транзисторных ключа 4-7 и четыре диода 8-11, начала двух основных обмоток 16 и 18 соединены вместе и через первый датчик тока 12 подключены к положительному выводу аккумулятора 22, а концы через соответственно первый 4 и второй 5 транзисторные ключи соединены с отрицательным выводом аккумулятора 22, концы двух рекуперационных обмоток 17 и 19 соединены вместе и через второй датчик тока 13 подключены к положительному выводу аккумулятора 22, а начала через соответственно первый 8 и второй 9 диоды подключены к общему выводу аккумулятора 22, конец первой основной обмотки 16 через последовательно соединенные третий диод 10 и третий транзисторный ключ 6 подключен к положительному выводу аккумулятора 22, конец второй основной обмотки 18 подключен через последовательно соединенные четвертый диод 11 и четвертый транзисторный ключ 7 к положительному выводу аккумулятора 22.
Диаграммы работы стартера-генератора в режиме стартера показаны на фиг.2, где обозначено: LA – индуктивность основной обмотки фазы А; LB – индуктивность основной обмотки фазы В; Lмин, Lмакс – минимальное и максимальное значения индуктивности; uб4, uб6, uб5, uб7 – управляющие напряжения на входах транзисторных ключей соответственно 4, 6, 5, 7; i16, i17, i18, i19 – токи обмоток соответственно 16, 17, 18 и 19; – угол поворота вала.
Стартер-генератор в режиме стартера работает следующим образом. Переключатель режимов работы 1 установлен в положение С («стартер»). Блок управления формирует импульсы управления для транзисторных ключей 4, 5, 6 и 7 в соответствии с сигналами датчика положения ротора 20 таким образом, что включение транзисторного ключа соответствующей фазы происходит при рассогласованном положении ротора. Транзисторный ключ 4 (фаза А) при 0   1 открыт, ток от аккумулятор протекает через основную обмотку 16. Механический момент, развиваемый фазой А, равен
, т.к. .
При этом ,
где Е – напряжение аккумулятора;
u4 – падение напряжения на открытом ключе 4;
r16 – активное сопротивление первой основной обмотки 16.
При 1   2 транзисторный ключ 4 (фаза А) открыт, ток от аккумулятора протекает через основную обмотку 16. При этом
; .
При этом МA>0 и , ток i16 и момент МA возрастают при увеличении угла .
При 2   6 фаза А работает в режиме токоограничения. Транзисторные ключи 4 и 6 (фаза А) переключаются в соответствии с сигналами блока управления 2. При включенных транзисторных ключах 4 и 6 эдс самоиндукции фазы А замыкается через обмотку 16, датчик тока 12, диод 10 и открытый транзистор 6. При этом
,
где u6 – падение напряжения на открытом транзисторе 6;
u10 – падение напряжения на диоде 10.
Ток i16 уменьшается, энергия , накопленная в индуктивности, преобразуется в механическую работу, совершаемую двигателем, а также частично рассеивается в активном сопротивлении r16 обмотки и транзисторном ключе 4. При этом момент МA>0.
При открытом транзисторном ключе 4 и закрытом транзисторном ключе 6 процессы аналогичны процессам, происходящим при 1   2.
При 6   8 транзисторные ключи 4 и 6 закрыты, диод 8 открыт. При этом
,
где u8 – падение напряжения на диоде 8.
Ток первой рекуперационной обмотки i5 уменьшается. При этом происходит рекуперация энергии индуктивного накопителя фазы в аккумулятор 22 и, следовательно, подзаряд аккумулятора 22. Ток i17 рекуперационной обмотки при этом уменьшается, момент
.
При 8   9 транзисторные ключи 4 и 6 закрыты, диод 8 открыт.
При этом
, т.к. LA=const;
МA=0;
.
Ток i17 рекуперационной обмотки 17 при этом уменьшается, энергия, накопленная в индуктивности, переходит в аккумулятор 22.
Процессы, происходящие в фазе В, аналогичны, но происходят со сдвигом на угол = 6.
Датчики тока 13 и 14 формируют сигналы, пропорциональные токам основных и рекуперационных обмоток, которые поступают на входы блока управления 2. Блок управления 2 в зависимости от значений этих сигналов выполняет коррекцию углов включения транзисторных ключей и ограничивает токи обмоток фаз А и В в режиме максимальной мощности.
На фиг.3 показаны графики работы стартера-генератора в режиме генератора. В этом режиме работа устройства происходит следующим образом. Переключатель режимов работы 1 установлен в положение Г («генератор»). Блок управления 2 формирует импульсы управления для транзисторных ключей 4, 5, 6 и 7 в соответствии с сигналами датчика положения ротора 20 таким образом, что включение транзисторного ключа соответствующей фазы происходит при положении ротора, близком к согласованному.
При 8   9 транзисторный ключ 4 открыт.Ток i16 протекает от аккумулятора 22 через датчик тока 13, основную обмотку фазы А и транзисторный ключ 4. При этом LA=const; ;
.
Ток в обмотке 16 возрастает, при этом происходит накопление энергии в индуктивности обмотки фазы А, т.е. начальное возбуждение генератора.
При 9   10 транзисторный ключ 4 закрыт, а транзисторный ключ открыт. При этом ; ; . Это означает, что генератор является нагрузкой для двигателя внутреннего сгорания. Механическая энергия от двигателя внутреннего сгорания за счет уменьшения индуктивности вызывает увеличение тока i16.
При этом .
Так как энергия в индуктивном накопителе пропорциональна величине этой индуктивности и квадрату тока, то при линейном уменьшении индуктивности происходит увеличение тока пропорционально квадрату индуктивности, в результате чего энергия, накапливаемая в индуктивности, увеличивается. Благодаря этому возбуждение генератора осуществляется в основном за счет механической энергии двигателя внутреннего сгорания и только частично за счет аккумулятора.
При 10   12 все транзисторные ключи закрыты, а диод 8 открыт.
При этом ; ; .
Ток, протекающий по рекуперационной обмотке 17 фазы А, заряжает аккумулятор. При этом
.
Заряд аккумулятора происходит за счет энергии, запасенной в индуктивности, и за счет механической работы, совершаемой двигателем внутреннего сгорания.
При 12   13 все транзисторные ключи закрыты.
При этом ; ; ;
.
Энергия, запасенная в индуктивном накопителе, обеспечивает заряд аккумулятора.
Процессы в фазе В аналогичны, но происходят со сдвигом по отношению к фазе А на угол = 6.
Таким образом, использование в стартере-генераторе для двигателей внутреннего сгорания, содержащем вентильно-индукторную машину, ротор которой механически соединен с коленчатым валом двигателя внутреннего сгорания и датчиком положения, силовой коммутатор, датчики фазных токов, переключатель режимов «стартер-генератор» и блок управления, входы которого подключены к выходам датчика положения, датчиков фазных токов и переключателя режимов «стартер-генератор», а выходы соединены с управляющими входами силового коммутатора, дополнительно двухфазной вентильно-индукторной машины с магнитной асимметрией, каждая фаза которой содержит две обмотки – основную и рекуперационную, а силовой коммутатор содержит четыре транзисторных ключа и четыре диода, начала двух основных обмоток соединены вместе и через первый датчик тока подключены к положительному выводу аккумулятора, а концы через соответственно первый и второй транзисторные ключи соединены с отрицательным выводом аккумулятора, концы двух рекуперационных обмоток соединены вместе и через второй датчик тока подключены к положительному выводу аккумулятора, а начала через соответственно первый и второй диоды подключены к отрицательному выводу аккумулятора, конец первой основной обмотки через последовательно соединенные третий диод и третий транзисторный ключ подключен к положительному выводу аккумулятора, конец второй основной обмотки подключен через последовательно соединенные четвертый диод и четвертый транзисторный ключ к положительному выводу аккумулятора, позволяет упростить конструкцию устройства и снизить потери энергии в элементах системы управления.
Использование предлагаемого технического решения в автомобилях обеспечит повышение эффективности и качества работы стартер-генераторного устройства.
Формула изобретения
Стартер-генератор для двигателей внутреннего сгорания, содержащий вентильно-индукторную машину, ротор которой механически соединен с коленчатым валом двигателя внутреннего сгорания и датчиком положения, силовой коммутатор, датчики токов, переключатель режимов «стартер-генератор» и блок управления, входы которого подключены к выходам датчика положения, датчиков токов и переключателя режимов «стартер-генератор», а выходы соединены с управляющими входами силового коммутатора, отличающийся тем, что дополнительно вентильно-индукторная машина выполнена двухфазной с электромагнитной асимметрией, каждая фаза содержит две обмотки – основную и рекуперационную, силовой коммутатор содержит четыре транзисторных ключа и четыре диода, начала двух основных обмоток соединены вместе и через первый датчик тока подключены к положительному выводу аккумулятора, а концы через соответственно первый и второй транзисторные ключи соединены с отрицательным выводом аккумулятора, концы двух рекуперационных обмоток соединены вместе и через второй датчик тока подключены к положительному выводу аккумулятора, а начала через соответственно первый и второй диоды подключены к отрицательному выводу аккумулятора, конец первой основной обмотки через последовательно соединенные третий диод и третий транзисторный ключ подключен к положительному выводу аккумулятора, конец второй основной обмотки подключен через последовательно соединенные четвертый диод и четвертый транзисторный ключ к положительному выводу аккумулятора.
РИСУНКИ
MM4A – Досрочное прекращение действия патента СССР или патента Российской Федерации на изобретение из-за неуплаты в установленный срок пошлины за поддержание патента в силе
Дата прекращения действия патента: 11.08.2008
Извещение опубликовано: 10.07.2010 БИ: 19/2010
|
|