|
|
(21), (22) Заявка: 2005114816/15, 16.05.2005
(24) Дата начала отсчета срока действия патента:
16.05.2005
(43) Дата публикации заявки: 27.11.2006
(46) Опубликовано: 10.03.2008
(56) Список документов, цитированных в отчете о поиске:
GB 1014930 А, 31.12.1965. SU 859298 A1, 30.08.1981. GB 924245 A, 24.04.1963. GB 1209537 A, 21.10.1970. DE 2321123 A1, 21.14.1974. FR 2094540 A5, 04.02.1972.
Адрес для переписки:
400097, г.Волгоград-97, ул.40-лет ВЛКСМ, 57, ОАО “Каустик”, технический отдел
|
(72) Автор(ы):
Леонов Александр Алексеевич (RU), Радковский Григорий Яковлевич (RU), Степанов Николай Владимирович (RU), Щербаков Сергей Михайлович (RU), Ямалиев Евгений Габдрахимович (RU)
(73) Патентообладатель(и):
Открытое Акционерное Общество “Каустик” (RU)
|
(54) СПОСОБ ПРЯМОГО ПОЛУЧЕНИЯ МИКРОГРАНУЛИРОВАННОГО КАРБОНАТА НАТРИЯ
(57) Реферат:
Изобретение может быть использовано в химической промышленности для получения микрогранулированного карбоната натрия. Способ прямого получения микрогранулированного карбоната натрия в режиме кипящего слоя включает парофазную карбонизацию 32-50 мас.% раствора гидроксида натрия при температуре 140-190°С потоком топочных газов, содержащих диоксид углерода. Процесс получения карбоната натрия ведут при скорости топочных газов в кипящем слое 2,4-2,9 м/с с подачей на образованные в слое микрогранулы 38-45 мас.% суспензии карбоната натрия. Суспензию каробоната натрия получают упариванием за счет тепла отходящих газов и дополнительного растворения пылевых фракций, выносимых из аппарата кипящего слоя. Полученный карбонат натрия подвергают кристаллизации, грануляции и обезвоживанию. Изобретение позволяет получить микрогранулированный карбонат натрия однородного гранулометрического состава с насыпной плотностью 1,1-1,2 кг/дм3 и минимальным остаточным содержанием воды. 1 табл., 2 ил.
Изобретение относиться к способу получения микрогранулированного карбоната натрия из раствора гидроксида натрия и может найти применение в химической промышленности.
Карбонат натрия обладает высокой гигроскопичностью, склонен к слеживаемости при транспортировке и хранении. Низкая насыпная плотность карбоната натрия полученного аммиачным методом (0,6-0,8 кг/дм3) объясняет значительные финансовые затраты по перевозке одной тонны продукта. Поэтому возрастает потребность в обезвоженном, не пылящем микрогранулированном продукте, который обеспечит снижение затрат на логистику продаж и исключит пыление при разгрузке у потребителя.
Известен способ получения тяжелой соды парофазной карбонизацией 45-50 мас.% водного раствора гидроксида натрия, который предварительно смешивают с легкой содой. В результате раствор гидроксида натрия входит в поры соды, не влияя на ее сыпучесть. На следующей стадии проводят карбонизацию 10-30 об.% диоксидом углерода при температуре 100-150°С до полного перехода гидроксида натрия в карбонат. Полученная сода имеет насыпную плотность 0,7-1,00 кг/дм3 (Англ. пат.1016474, кл. С1А, С01D, 1966). В известном способе парофазная карбонизация водного раствора гидроксида натрия служит вспомогательной частью для переработки легкой соды, полученной аммиачным способом, в тяжелую. Неудовлетворительный контакт газовой и твердой фаз частично компенсируют проведением процесса во вращающей печи. К недостаткам следует отнести и необходимость контроля полного перехода гидроксида натрия в карбонат.
Известен способ получения карбоната натрия из каустической соды, заключающийся в распылении 30-70 мас.% раствора гидроксида натрия в слой карбоната натрия при температуре 90-135°С с одновременным противоточным движением газообразного диоксида углерода. Параметры по насыпной плотности не приводятся (Пат. США 3321268, кл. 23-63, 1967). Недостатком известного способа является необходимость проведения рассева соды после выгрузки из печи и измельчения некондиционной фракции более 14-20 меш., а также использования для карбонизации 100 об.% диоксида углерода.
Известен способ получения моногидрата карбоната натрия из 46-55 мас.% водного раствора гидроксида натрия, который разбрызгивают в атмосферу, содержащую примерно 14 об.% диоксида углерода при температуре 150-700°С. Время контактирования в зоне реакции составляет от 0,2 до 3 сек. Одновременно в реактор подают карбонатно-щелочной раствор с концентрацией 21-32 мас.%. Исключительная особенность способа объясняет необходимость центрифугирования и дополнительной сушки моногидрата карбоната натрия (Пат. ФРГ 2060287, С01D 7/00, 1976).
Известен способ получения гранулированного карбоната из едкой щелочи, включающий в себя предварительный процесс грануляции в сдвоенном осевом грануляторе смеси 48 мас.% раствора гидроксида натрия с моногидратом карбоната натрия (1:10 мас.) и последующую парофазную карбонизацию щелочи 5 об.% диоксидом углерода при 80°С в течение трех часов в циркуляционной сушилке (Заявка Японии 1226716, С01D 7/07, 1989). Недостатком известного способа является то, что парофазная карбонизация является дополнением для получения карбоната натрия и это объясняет как низкие температурные, так и длительные временные параметры процесса.
Известен прямой способ получения безводного карбоната натрия из каустической соды, основанный на парофазной карбонизации разбрызгиваемого 48-50 мас.% водного раствора гидроксида натрия 10-12 об.% диоксидом углерода из продуктов сгорания при температуре выше 100°С. Степень распыления раствора гидроксида натрия определяет размер частиц гранулированного карбоната натрия, причем протекает полная реакция между гидроксидом натрия и диоксидом углерода (Франц. пат. 2094540, С01D 7/00, 1972). Параметры получаемого карбоната натрия не приводятся. К недостаткам следует отнести также использование в способе растворов гидроксида натрия в узком интервале концентраций.
Известен способ получения легкой соды из водных растворов щелочи, основанный на парофазном контактирования 50 мас.% раствора гидроксида с топочными газами, содержащими более 4 об.% диоксида углерода (предпочтительно 10%) в реакторе распылительного типа. Процесс парофазной карбонизации протекает в течение одной секунды с одновременным испарением воды. Большая часть продукта выходит в конвейер, а небольшую часть отделяют в циклонах и возвращают к основному потоку.
Недостатком известного способа является то, что продукт полученный этим способом имеет параметры легкой соды (малую насыпную плотность и мелкий размер частиц) (Light soda ash from caustic solution – Chem. and Process Eng., 1970, 51, №6, p.139-140).
Известен способ получения гранулированной тяжелой соды из 70-80 мас.% растворов гидроксида натрия. Известный способ получения основан на парофазной карбонизации гидроксида натрия диоксидом углерода с одновременной грануляцией карбоната натрия в тарельчатом грануляторе при температуре до 140°С. Полученная известным способом сода имеет насыпную плотность 1,4-1,6 кг/дм3 и размером зерен 1-2 мм. (Вылож. заявка ФРГ 2164733, кл. 12 17/38, С01D 7/38, 1973). Недостатком известного способы является использование для получения соды высококонцентрированных водных растворов гидроксида натрия и исключительно 100 об.% диоксида углерода. Отсутствие энергичного газового потока приводит к неполной конверсии гидроксида натрия (остаточная массовая доля до 0,4%).
Известен способ получения тяжелой соды с насыпной плотностью 1,4-1,6 кг/дм3 из 50-75 мас.% растворов гидроксида натрия. Парофазную карбонизацию гидроксида натрия и уплотнение соды осуществляют в дифференциальном шнековом смесителе в режиме кипящего слоя карбоната натрия создаваемым CO2 – содержащим газом при температуре более 112°С. Средний размер частиц составляет 500-1000 мкм (Заявка ФРГ 2321123, кл. 12 17/00, С01D 7/00, 1974). Недостатком известного способа является использование исключительно высококонцентрированных растворов гидроксида натрия, для получения которых требуется дополнительная стадия выпаривания. Наряду с этим известный способ не предусматривает улавливания и дальнейшую переработку пылевых фракций выносимых из зоны карбонизации при проведении процесса в режиме кипящего слоя.
Наиболее близким аналогом настоящего изобретения является способ получения гранулированного карбоната натрия, заключающийся в распылении 30-70 мас.% раствора гидроксида натрия на движущийся слой карбоната натрия при температуре 90-190°С с одновременной парофазной карбонизацией газом, содержащим 10-90 об.% диоксид углерода. Движение слоя карбоната натрия в известном способе обеспечивается вращением барабанного аппарата. Полученная таким способом сода имеет насыпную плотность 1,1-1,2 кг/дм3 (Англ. пат. 1014930, кл. С01D, 1965).Недостатком известного способа является получение на выходе из вращающего аппарата карбоната натрия, имеющего не однородный гранулометрический состав. Именно поэтому в известном способе предусматривается трехступенчатый рассев до товарного продукта, рециркулируемой соды и фракции карбоната натрия, которая не может быть использована в процессе. Также в известном способе не предусматривается переработка пылевых фракций выносимых из зоны карбонизации.
Задачей настоящего изобретения является создание прямого сбалансированного способа получения микрогранулированного карбоната натрия позволяющего получить продукт однородного гранулометрического состава с насыпной плотностью 1,1-1,2 кг/дм3 и минимальным остаточным содержанием воды. Кроме того, настоящее изобретение позволяет решить задачу утилизации диоксида углерода, содержащего в выбросах, как в энергоблоках тепловых станций, так и химических предприятий.
Одним из крупных источников диоксида углерода на химических предприятиях является производство хлорида кальция методом растворения известняка в соляной кислоте по реакции

При этом химизм предлагаемого способа базируется на реакции

Для решения поставленных задач в заявленном способе, как и в прототипе, получение карбоната натрия происходит посредством парофазной карбонизации 32-50% раствора гидроксида натрия при температуре 140-190°С потоком топочных газов с 8-12 об.% содержанием диоксида углерода. В отличие от прототипа, во-первых, процесс карбонизации протекает при скорости топочных газов в кипящем слое 2,4-2,9 м/с; во-вторых, используют дополнительную подачу на образованные в кипящем слое микрогранулы суспензии карбоната натрия; в-третьих, пылевые фракции карбоната натрия улавливаются сухим и мокрым методом, при этом концентрацию суспензии карбоната натрия доводят с 32-38 мас.% до 38-45 мас.% путем ее упаривания за счет тепла отходящих газов.
Установлено, что при температуре кипящего слоя ниже 140°С образуются кристаллогидраты карбоната натрия, которые не успевают дегидратироваться, при этом снижается насыпная плотность менее 1 кг/дм3, падает конверсия гидроксида натрия менее 99% и ухудшается качество продукта по основному веществу.
При температуре кипящего слоя выше 190°С увеличивается скорость газа в слое, наблюдается температурное растрескивание гранул карбоната и отмечается значительный вынос продукта из контактной и сепарационной зон аппарата кипящего слоя. Наряду с этим протекает перегрузка системы пылеулавливания, повышенный выброс в атмосферу пыли карбоната натрия, измельчение гранул готового продукта ниже оптимального размера 420-480 мкм.
При концентрации распыляемого гидроксида натрия менее 32 мас.% удаляемая вода не успевает испариться из микрогранул карбоната натрия. При этом влажные микрогранулы продукта, попадая в нижние слои на встречу теплоносителю с температурой 500°С, растрескиваются и образуют пыль.
Повышение концентрации гидроксида натрия более 50 мас.% также нежелательно из-за падения текучести раствора и, как следствие, невозможность распыления с требуемой дисперсностью капель.
Введение суспензии карбоната натрия, полученной в системе улавливания позволяет не только утилизировать пылевые фракции, но и приводит к уплотнению гранул карбоната натрия. Уплотнение происходит за счет напластовывания карбоната натрия из суспензии на частицах синтезируемого карбоната натрия.
Установлено, что при концентрации суспензии карбоната натрия ниже 38 мас.% эффект напластовывания проявляется в меньшей степени и, как следствие, наблюдается уменьшение насыпной плотность карбоната до 1 кг/дм3. В то же время рост концентрации суспензии более 45 мас.% также нежелателен из-за невозможности распыления суспензии с требуемой дисперсностью капель.
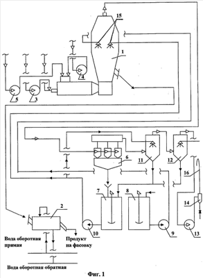
На фиг.1 представлена принципиальная технологическая схема производства микрогранулированного карбоната натрия в аппарате с кипящем слоем, где 1 – аппарат для получения карбоната натрия и его сушки в кипящем слое, 2 – устройство для охлаждения гранул, 3 – вентилятор для подачи воздуха на горелку, 4 – вентилятор для подачи воздуха для снижения температуры топочных газов, 5 – вентилятор для подачи очищенных абгазов производства хлористого кальция с концентрацией диоксида углерода 60-80 об.%, 6 – циклоны сухой очистки газов отходящих из аппарата 1, 7 – емкость для приготовления суспензии карбоната натрия перемешиванием пылевых фракций, уловленных в циклонах 6, 8 – емкость расходная раствора гидроксида натрия, 9 – насос для подачи гидроксида натрия в аппарат 1,10 – насос для подачи суспензии карбоната натрия в аппарат 1, 11 – пылеуловитель для мокрой очистки отходящих газов и упаривания суспензии карбоната натрия, 12 – скруббер получения раствора карбоната натрия, 13 – дымосос, 14 – каплеуловитель, 15 – пневмомеханические форсунки, 16 – выхлопная труба.
На фиг.2 показан в разрезе аппарат кипящего слоя для получения микрогранулированного карбоната, где 17 – патрубок и шнековый транспортер для подачи полученных микрогранул в охладитель, 18 – канал подачи и подогрева воздуха и очищенных абгазов с 60-80 об.% содержанием диоксида углерода, 19 – канал выхода топочных газов на пылегазоочистку, 20 – канал подачи 32-50 мас.% раствора гидроксида натрия, 21 – канал подачи 38-45 мас.% суспензии карбоната натрия.
Способ прямого получения микрогранулированного карбоната натрия в аппарате с кипящем слоем осуществляется следующим образом. Исходный 46 мас.% раствор гидроксида натрия со скоростью 6600 кг/ч из сборника 8 подается на пневмомеханическую форсунку 15 аппарата 1, одновременно из емкости 7 упаренная до 40% суспензия карбоната натрия, получаемая за счет растворения пылевых фракции, подается через форсунку 15 в аппарат 1. В аппарате кипящего слоя при температуре 140-190°С протекает парофазная карбонизация гидроксида натрия и процесс напластовывания рециркулируемого карбоната натрия на поверхности гранул с одновременным обезвоживанием и кристаллизацией веществ. Выход готового продукта составляет 4045 кг/ч.
| Способ прямого получения микрогранулированного карбоната натрия |
| № п/п |
Концентрация NaOH / концентрация/Na2СО3, %/% |
Температура кипящего слоя, °С |
Скорость газа, м/сек |
Насыпная плотность продукта, кг/дм3 |
Размер гранул, мкм |
Вынос пыли, % |
| 1 |
32/38 |
140 |
2,4 |
1,10 |
400-420 |
10 |
| 2 |
40/40 |
170 |
2,7 |
1,15 |
420-480 |
4 |
| 3 |
50/45 |
190 |
2,9 |
1,20 |
420-500 |
4 |
| 4 |
46/40 |
180 |
2,9 |
1,20 |
420-480 |
4 |
| 5 |
36/38 |
150 |
2,5 |
1,19 |
400-450 |
6 |
| 6 |
42/45 |
170 |
2,7 |
1,15 |
420-480 |
5 |
| 7 |
42/40 |
180 |
2,9 |
1,20 |
420-480 |
6 |
| 8 |
42/43 |
190 |
2,9 |
1,20 |
420-500 |
6 |
| 9 |
46/40 |
170 |
2,7 |
1,20 |
420-480 |
3 |
| 10 |
50/40 |
185 |
2,9 |
1,18 |
400-450 |
6 |
Формула изобретения
Способ прямого получения микрогранулированного карбоната натрия в режиме кипящего слоя, включающий парофазную карбонизацию 32-50 мас.% раствора гидроксида натрия при температуре 140-190°С потоком топочных газов, содержащих диоксид углерода, отличающийся тем, что процесс получения карбоната натрия ведут при скорости топочных газов в кипящем слое 2,4-2,9 м/с, с подачей на образованные в слое микрогранулы 38-45 мас.% суспензии карбоната натрия, которую получают упариванием за счет тепла отходящих газов и дополнительного растворения пылевых фракций, выносимых из аппарата кипящего слоя, с одновременным обезвоживанием и кристаллизацией продукта.
РИСУНКИ
|
|