|
|
(21), (22) Заявка: 2006136972/09, 18.10.2006
(24) Дата начала отсчета срока действия патента:
18.10.2006
(46) Опубликовано: 27.02.2008
(56) Список документов, цитированных в отчете о поиске:
RU 2269558 C1, 10.02.2006. RU 2210851 С2, 20.08.2003. US 6094365 A, 25.07.2000.
Адрес для переписки:
191124, Санкт-Петербург, пл. Растрелли, 2, ОАО “РИРВ”, первому зам. генерального директора Б.В. Шебшаевичу
|
(72) Автор(ы):
Швецов Юрий Кузьмич (RU)
(73) Патентообладатель(и):
Открытое акционерное общество “Российский институт радионавигации и времени” (RU)
|
(54) БЛОК ВТОРИЧНОГО ЭЛЕКТРОПИТАНИЯ
(57) Реферат:
Изобретение относится к электротехнике и может быть использовано в блоках вторичного электропитания многоблочных комплексов радиоэлектронной аппаратуры. Технический результат заключается в разработке блока вторичного электропитания, в котором, наряду с ограничением входного пускового тока, обеспечивается ограничение выбросов тока, вызываемых кратковременными скачкообразными провалами напряжения на шинах источника первичного электропитания, возникающими в процессе работы блока в стационарном режиме, при этом достижение данного результата обеспечивается без существенных потерь мощности и снижения КПД блока. Блок содержит входные «плюсовой» и «минусовой» зажимы, предназначенные для подключения к шинам источника первичного электропитания, выходные «плюсовой» и «минусовой» зажимы, предназначенные для подключения к нагрузке, а также трансформатор, выпрямитель, сглаживающий фильтр, первый конденсатор, электронный ключ, управляющую цепь и электронный ограничитель тока. При этом электронный ограничитель тока содержит выполненный на транзисторе регулирующий электронный элемент, первый диод, первый и второй резисторы, второй и третий конденсаторы, а также дополнительно введенные второй и третий диоды и третий резистор, обеспечивающие быстрый разряд второго конденсатора и медленный разряд третьего конденсатора при скачкообразных провалах напряжения на шинах источника первичного электропитания. 2 ил.
Изобретение относится к электротехнике и может быть использовано в блоках вторичного электропитания многоблочных комплексов радиоэлектронной аппаратуры.
В основу построения систем питания большинства многоблочных комплексов радиоэлектронной аппаратуры положен принцип использования общего источника первичного электропитания и формирования из него с помощью блоков вторичного электропитания ряда напряжений для электропитания отдельных радиоэлектронных блоков, входящих в состав комплекса, см., например, [1] – RU №2201645 (C1), H02J 1/00, 27.03.2003.
В случае, когда источником первичного электропитания питания является источник напряжения постоянного тока, блоки вторичного электропитания обычно выполняются на основе импульсных преобразователей постоянного напряжения в постоянное, среди которых широкое распространение получили схемы с гальванической развязкой входной и выходной цепей, см., например, [2] – US №6094365, Н02М 3/335, Н02Н 7/122, 25.07.2000, [3] – DE №2613896, H02H 7/127, 13.10.1977, [4] – RU №2107380 (C1), Н02М 3/335, 20.03.1998, [5] – RU №2210851 (C2), Н02М 3/335, 20.08.2003; [6] – Интегральные микросхемы: Микросхемы для импульсных источников питания и их применение / М.: ДОДЭКА, 2000, с.197, рис.3.
Общим для блоков вторичного электропитания с гальванической развязкой входной и выходной цепей, представленных в [2]÷[6], является наличие трансформатора, вторичная обмотка которого подключена через выпрямитель и сглаживающий фильтр к выходным зажимам, а первичная обмотка соединена с конденсатором и электронным ключом с образованием силового контура преобразующей цепи, служащей для преобразования входного напряжения постоянного тока, поступающего с источника первичного электропитания на входные зажимы блока, в промежуточное импульсное напряжение. При этом входные зажимы блока соединены с выводами указанного конденсатора, а управляющий вывод электронного ключа соединен с выходным выводом управляющей цепи, формирующей импульсы, скважность которых определяет выходное напряжение блока. Управление скважностью импульсов в процессе стабилизации выходного напряжения осуществляется по сигналам обратной связи, особенности формирования которых определяют основные отличия блоков вторичного электропитания [2]÷[6] друг от друга. Например, в [2] сигнал обратной связи формируется на основе напряжения, снимаемого с выходных зажимов, в [3] и [4] сигнал обратной связи формируется на основе напряжения, снимаемого с выходных зажимов, и тока, протекающего в силовом контуре преобразующей цепи, в [5] сигнал обратной связи формируется на основе напряжения, снимаемого с дополнительной обмотки трансформатора, а в [6] сигнал обратной связи формируется на основе напряжения, снимаемого с дополнительной обмотки трансформатора, и тока, протекающего в силовом контуре преобразующей цепи.
Общей особенностью блоков вторичного электропитания, представленных в [2]÷[6], является то, что они создают емкостную нагрузку для источника первичного электропитания – из-за конденсатора силового контура преобразующей цепи, непосредственно подключенного к входным зажимам блока. Эффект емкостной нагрузки проявляется, в частности, в том, что в момент подключения блока вторичного электропитания к шинам источника первичного электропитания возникает скачок входного пускового тока, обусловленный переходными процессами на конденсаторе силового контура преобразующей цепи. При этом конденсатор оказывается в экстремальном режиме, негативно влияющем на его долговечность. Кроме этого, скачок входного пускового тока приводит к скачкообразному падению напряжения на входных шинах, что может оказать негативное воздействие на работу остальных потребителей, подключенных к данному источнику первичного электропитания.
Попытка решить проблему ограничения входного пускового тока путем установки на входе блока вторичного электропитания терморезистора в качестве ограничителя входного пускового тока сопровождается существенной потерей мощности на нем, а также приводит к возникновению новой проблемы, связанной с нагревом терморезистора до высокой температуры (например, до 200°С у терморезистора ТР-15).
Неприемлемой для большинства практических случаев является попытка решить проблему ограничения входного пускового тока в блоке вторичного электропитания путем установки на его входе дросселя или иного инерционного элемента, обладающего индуктивной характеристикой, из-за возникающих при этом существенных потерь мощности и снижения коэффициента полезного действия (КПД) блока.
Известен блок вторичного электропитания, описанный в патенте [7] – RU №2269858 (C1), H02M 3/335, 10.02.2006, в котором проблема ограничения входного пускового тока решена без существенных потерь мощности и снижения КПД за счет применения электронного ограничителя тока. Этот блок вторичного электропитания принят в качестве прототипа; его структурная схема представлена на фиг.1.
Блок-прототип (фиг.1) содержит входные «плюсовой» 1 и «минусовой» 2 зажимы, предназначенные для подключения к шинам источника первичного электропитания, выходные «плюсовой» 3 и «минусовой» 4 зажимы, предназначенные для подключения к нагрузке, а также трансформатор 5, вторичная обмотка 6 которого подключена через выпрямитель 7 и сглаживающий фильтр 8 к выходным зажимам 3 и 4, а первичная обмотка 9 соединена с последовательно соединенными первым конденсатором 10 и электронным ключом 11 с образованием силового контура преобразующей цепи – цепи, служащей для преобразования входного напряжения постоянного тока в промежуточное импульсное напряжение. В представленном на фиг.1 примере выполнения блока-прототипа указанное последовательное соединение конденсатора 10 с электронным ключом 11 осуществлено через датчик тока 12, при этом «плюсовой» вывод конденсатора 10, соединенный с первым выводом первичной обмотки 9, соединен через электронный ограничитель тока 13 с «плюсовым» входным зажимом 1, «минусовой» вывод конденсатора 10, соединенный через датчик тока 12 и электронный ключ 11 со вторым выводом первичной обмотки 9, соединен с «минусовым» входным зажимом 2, а управляющий вывод электронного ключа 11 соединен с выходным выводом управляющей цепи 14, формирующей управляющие импульсы, скважность которых определяет выходное напряжение блока.
В частном случае выполнения блока-прототипа, представленном на фиг.1, выводы питания управляющей цепи 14 подключены к «плюсовому» и «минусовому» выводам конденсатора 10, первый вывод обратной связи управляющей цепи 14 подключен к сигнальному выводу датчика тока 12, а второй и третий выводы обратной связи управляющей цепи 14 подключены к выводам дополнительной обмотки обратной связи 15 трансформатора 5. Данный частный случай относится, как указано в [7], к выполнению управляющей цепи 14 в соответствии с известной схемой, представленной в [6]. В общем случае, поскольку решение задачи ограничения входного пускового тока не связано с конкретным выполнением управляющей цепи 14, возможны и иные варианты ее выполнения и подключения, о чем указано в [7].
Электронный ограничитель тока 13 в блоке-прототипе содержит регулирующий электронный элемент 16, выполненный на транзисторе, например на биполярном транзисторе, первый силовой вывод которого (коллектор) соединен с «плюсовым» входным зажимом 1, второй силовой вывод (эмиттер) соединен с «плюсовым» выводом конденсатора 10, соединенным с первым выводом первичной обмотки 9, а управляющий вывод (база) соединен со вторым выводом первичной обмотки 9 через последовательно соединенные первый резистор 17 и первый диод 18. В состав электронного ограничителя тока 13 входит также второй резистор 19, первый вывод которого соединен с первым силовым выводом регулирующего электронного элемента 16, а второй вывод соединен через второй конденсатор 20 с «минусовым» входным зажимом 2. Кроме этого, в состав электронного ограничителя тока 13 входит третий конденсатор 21, первый и второй выводы которого соединены соответственно с управляющим и вторым силовым выводами регулирующего электронного элемента 16. При этом управляющий вывод регулирующего электронного элемента 16 соединен со вторым выводом второго резистора 19, соединенным, как указано выше, с конденсатором 20.
Работа блока-прототипа происходит следующим образом.
В начальный момент при подключении блока-прототипа к шинам источника первичного электропитания регулирующий электронный элемент 16 заперт (находится в непроводящем состоянии) и по цепи «входной зажим 1 – резистор 19 – конденсатор 20 – входной зажим 2» протекает входной пусковой ток, начальное значение которого определяется частным от деления входного напряжения на величину сопротивления резистора 19. Под действием этого тока конденсатор 20 начинает заряжаться.
По мере заряда конденсатора 20 и в соответствии с ростом напряжения на нем регулирующий электронный элемент 16 начинает постепенно открываться и через него начинает протекать ток, под действием которого начинает заряжаться конденсатор 10, входящий в силовой контур преобразующей цепи блока-прототипа. При этом по мере заряда конденсатора 20 регулирующий электронный элемент 16 переходит в открытое, но ненасыщенное состояние, характеризующееся определенным сопротивлением перехода «коллектор-эмиттер», которое ограничивает ток заряда конденсатора 10 и, следовательно, входной ток блока на этапе пускового режима. Для этого этапа (продолжительностью до 5 мсек) характерно плавное возрастание величины входного тока Iвх до своего пикового значения, например до пикового значения, определяемого соотношением Iвх/Iном 1,2, где Iном – номинальное значение входного тока в стационарном режиме Iном.
В момент времени, когда напряжение на конденсаторе 10 возрастет до величины, достаточной для начала работы управляющей цепи 14, электронный ключ 11 начинает периодически запираться и отпираться, осуществляя преобразование входного напряжения постоянного тока в промежуточное импульсное напряжение. При этом в периоды пауз, когда электронный ключ 11 заперт (находится в непроводящем состоянии), на конденсатор 21 через диод 18 и резистор 17 с первичной обмотки 9 поступает перемагничивающее напряжение, заряжающее конденсатор 21. В результате регулирующий электронный элемент 16 полностью открывается, плавно переходя в режим глубокого насыщения, характеризующийся минимальным сопротивлением и, соответственно, минимальным падением напряжения на переходе между его силовыми выводами. Этот этап знаменует окончание пускового режима и переход блока-прототипа к стационарному режиму работы, при котором входной ток плавно уменьшается с достигнутого пикового значения (Iвх/Iном 1,2) до стационарного значения (Iвх/Iном=1,0).
Работа блока-прототипа в стационарном режиме происходит следующим образом. С шин источника первичного электропитания входное напряжение постоянного тока поступает на входные «плюсовой» 1 и «минусовой» 2 зажимы, а с них – на «плюсовой» вывод конденсатора 10 (через полностью открытый регулирующий электронный элемент 16) и на «минусовой» вывод конденсатора 10. Далее это напряжение поступает на первичную обмотку 9 трансформатора 5 – через датчик тока 12 и электронный ключ 11, который периодически запирается и отпирается под воздействием управляющих импульсов, формируемых управляющей цепью 14. За счет этих переключений осуществляется преобразование входного напряжения постоянного тока в импульсное, при этом в периоды, когда электронный ключ 11 открыт (находится в проводящем состоянии), ток в первичной обмотке 9 линейно увеличивается, а когда электронный ключ 11 запирается, магнитный поток в сердечнике трансформатора 5 начинает уменьшаться, вызывая ток в цепи вторичной обмотки 6. Ток вторичной обмотки 6 выпрямляется с помощью выпрямителя 7, сглаживается с помощью сглаживающего фильтра 8 и поступает в нагрузку, подключенную к выходным «плюсовому» 3 и «минусовому» 4 зажимам. Таким образом, в блоке-прототипе реализуется так называемое однотактное обратноходовое преобразование входного напряжения в выходное, при котором энергия, накапливаемая трансформатором 5 в периоды, когда электронный ключ 11 открыт, передается в периоды пауз через вторичную обмотку 6 в нагрузку.
Стабилизация выходного напряжения блока-прототипа осуществляется за счет соответствующего изменения скважности формируемых управляющей цепью 14 управляющих импульсов, в результате чего изменяется соотношение между открытым и запертым состояниями электронного ключа 11. Изменение скважности управляющих импульсов, формируемых управляющей цепью 14, осуществляется под действием сигналов обратной связи, поступающих в рассматриваемом случае в управляющую цепь 14 с датчика тока 12 и обмотки обратной связи 15, выполняющей функцию датчика напряжения.
При работе блока-прототипа в стационарном режиме цепь, состоящая из диода 18, резистора 17 и конденсатора 21, поддерживает регулирующий электронный элемент 16 в полностью открытом состоянии, при котором величина падения напряжения на переходе между его силовыми выводами имеет минимальное значение и, соответственно, не происходит существенных потерь мощности и снижения КПД блока.
Таким образом, в блоке-прототипе решается задача по ограничению входного пускового тока – тока, возникающего в момент подключения блока к шинам источника первичного электропитания, при этом ограничение входного пускового тока обеспечивается без существенных потерь мощности и снижения КПД блока.
Однако в блоке-прототипе осталась нерешенной проблема выбросов входного тока, возникающих по окончании кратковременных (1÷5 мсек) скачкообразных провалов входного напряжения в процессе работы блока в стационарном режиме. Такие провалы входного напряжения, достигающие в своем максимуме до (70÷80)% от номинального значения входного напряжения, могут быть обусловлены подключением к источнику первичного электропитания других потребителей, изменением режимов их работы или иными причинами, связанными с работой комплекса аппаратуры.
Суть данной проблемы заключается в следующем. При провалах входного напряжения конденсатор 10 начинает разряжаться по цепи «первичная обмотка 9 – электронный ключ 11 – датчик тока 12», а конденсатор 20 – по цепи «резистор 19 – первичный источник электропитания». При этом из-за существенно меньшего значения постоянной времени цепи разряда конденсатора 10 по сравнению с постоянной времени цепи разряда конденсатора 20 разряд конденсатора 10 происходит существенно быстрее, чем разряд конденсатора 20. Это приводит к тому, что к моменту возрастания входного напряжения после кратковременного провала (1÷5 мсек) конденсатор 10 оказывается значительно разряженным, при этом регулирующий электронный элемент 16 находится под действием напряжения на конденсаторе 20 в открытом состоянии, характеризуемом малым сопротивлением перехода между силовыми выводами. В этой ситуации происходит скачок входного тока, определяемый током заряда конденсатора 10 через открытый регулирующий электронный элемент 16, причем пиковое значение входного тока при больших скачках напряжения может существенно превышать его номинальное значение Iном.
Броски входного тока, возникающие в блоке-прототипе по окончании кратковременных (1÷5 мсек) скачкообразных провалов входного напряжения, негативно влияют на характеристики долговечности конденсатора 10 и регулирующего электронного элемента 16, что является недостатком блока-прототипа.
Задачей, на решение которой направлено заявляемое изобретение, является разработка блока вторичного электропитания, в котором, наряду с ограничением входного пускового тока, обеспечивается ограничение выбросов тока, вызываемых кратковременными скачкообразными провалами напряжения на шинах источника первичного электропитания, возникающими в процессе работы блока в стационарном режиме. При этом достижение данного результата обеспечивается без существенных потерь мощности и снижения КПД блока.
Сущность заявляемого изобретения заключается в следующем. Блок вторичного электропитания содержит входные «плюсовой» и «минусовой» зажимы, предназначенные для подключения к шинам источника первичного электропитания, выходные «плюсовой» и «минусовой» зажимы, предназначенные для подключения к нагрузке, а также трансформатор, вторичная обмотка которого подключена через выпрямитель и сглаживающий фильтр к выходным «плюсовому» и «минусовому» зажимам, а первичная обмотка соединена с последовательно соединенными первым конденсатором и электронным ключом с образованием силового контура преобразующей цепи, служащей для преобразования входного напряжения постоянного тока в промежуточное импульсное напряжение. При этом управляющий вывод электронного ключа соединен с выходным выводом управляющей цепи, формирующей управляющие импульсы, скважность которых определяет выходное напряжение блока, «минусовой» вывод первого конденсатора соединен с «минусовым» входным зажимом, а «плюсовой» вывод первого конденсатора, соединенный с первым выводом первичной обмотки трансформатера, соединен с «плюсовыми входным зажимом через электронный ограничитель тока, содержащий выполненный на транзисторе регулирующий электронный элемент, первый силовой вывод которого соединен с «плюсовым» входным зажимом, второй силовой вывод соединен с «плюсовыми выводом первого конденсатора, а управляющий вывод – со вторым выводом первичной обмотки трансформатора через последовательно соединенные первый резистор и первый диод, второй резистор, первый вывод которого соединен с первым силовым выводом регулирующего электронного элемента, а второй вывод соединен через второй конденсатор с «минусовыми входным зажимом, и третий конденсатор, первый и второй выводы которого соединены соответственно с управляющим и вторым силовым выводами регулирующего электронного элемента. В отличие от прототипа в состав электронного ограничителя тока дополнительно введены второй и третий диоды, катоды которых соединены соответственно с первым выводом второго резистора и первым выводом третьего конденсатора, а аноды – со вторым выводом второго резистора, а также третий резистор, первый и второй выводы которого соединены с первым и вторым выводами третьего конденсатора.
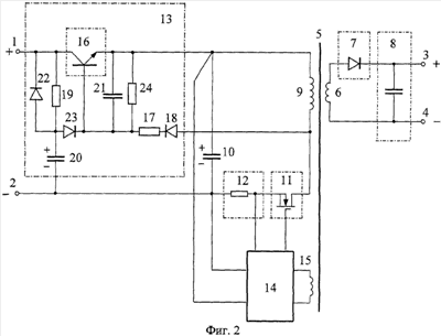
Сущность изобретения и возможность его осуществления поясняются чертежами, представленными на фиг.1 и 2, где на фиг.1 представлена функциональная схема блока-прототипа, а на фиг.2 представлена функциональная схема заявляемого блока вторичного электропитания в рассматриваемом примере выполнения.
Заявляемый блок вторичного электропитания (далее блок) в рассматриваемом примере выполнения содержит, см. фиг.2, входные «плюсовой» 1 и «минусовой» 2 зажимы, предназначенные для подключения к соответствующим шинам источника первичного электропитания, а также выходные «плюсовой» 3 и «минусовой» 4 зажимы, предназначенные для подключения к нагрузке.
Блок содержит также трансформатор 5, вторичная обмотка 6 которого подключена к выходным зажимам 3 и 4 через выпрямитель 7 и сглаживающий фильтр 8. В рассматриваемом примере выпрямитель 7 выполнен в виде диода, а сглаживающий фильтр 8 выполнен в виде конденсатора, выводы которого подключены к выходным зажимам 3 и 4. Возможно выполнение сглаживающего фильтра 8 в виде Г-образного LC-фильтра или П-образного CLC-фильтра (на фиг.2 не показано).
Первичная обмотка 9 трансформатора 5 соединена с последовательно соединенными первым конденсатором 10 и электронным ключом 11 с образованием силового контура преобразующей цепи – цепи, служащей для преобразования входного напряжения постоянного тока в промежуточное импульсное напряжение. В рассматриваемом примере силовой контур преобразующей цепи выполнен аналогично силовому контуру преобразующей цепи блока-прототипа, а именно указанное последовательное соединение конденсатора 10 с электронным ключом 11 осуществлено через датчик тока 12. При этом «плюсовой» вывод конденсатора 10, соединенный с первым выводом первичной обмотки 9, соединен через электронный ограничитель тока 13 с «плюсовым» входным зажимом 1, «минусовой» вывод конденсатора 10, соединенный через датчик тока 12 и электронный ключ 11 со вторым выводом первичной обмотки 9, соединен с «минусовым» входным зажимом 2, а управляющий вывод электронного ключа 11 соединен с выходным выводом управляющей цепи 14, формирующей управляющие импульсы, скважность которых определяет выходное напряжение блока.
Конкретное выполнение управляющей цепи 14 в заявляемом блоке, как и в блоке-прототипе, не относится к сущности изобретения, достижение результата по ограничению выбросов входного тока возможно при различных вариантах выполнения управляющей цепи 14. Например, управляющая цепь 14 может быть выполнена, как и в блоке-прототипе, по схеме, представленной в [6], в соответствии с которой, как показано на фиг.2, выводы питания управляющей цепи 14 подключаются к «плюсовому» и «минусовому» выводам конденсатора 10, первый вывод обратной связи управляющей цепи 14 подключается к сигнальному выводу датчика тока 12, а второй и третий выводы обратной связи управляющей цепи 14 подключаются к выводам дополнительной обмотки обратной связи 15 трансформатора 5.
Возможны и другие реализации управляющей цепи 14, например, в соответствии со схемами, представленными в [3] и [4]. В этом случае сохраняются показанные на фиг.2 подключения управляющей цепи 14 к конденсатору 10 и датчику тока 12, а вместо подключения к обмотке 15 применяется подключение к выходным зажимам 3 и 4.
Возможна реализация управляющей цепи 14 по схеме, представленной в [5]. В этом случае сохраняются показанные на фиг.2 связи управляющей цепи 14 с конденсатором 10 и обмоткой 15, но отсутствует связь с датчиком тока 12 (датчик тока 12 при этом исключается и осуществляется непосредственное соединение конденсатора 10 с электронным ключом 11).
В простейшем случае, когда не требуется стабилизация выходного напряжения блока, возможна реализация управляющей цепи 14 в виде генератора импульсов постоянной скважности. В этом случае отсутствуют показанные на фиг.2 связи управляющей цепи 14 с обмоткой 15 и датчиком тока 12 (датчик тока 12 при этом исключается и осуществляется непосредственное соединение конденсатора 10 с электронным ключом 11).
В отличие от управляющей цепи 14 выполнение электронного ограничителя тока 13 существенно для достижения результата изобретения.
В заявляемом блоке электронный ограничитель тока 13 содержит выполненный на транзисторе регулирующий электронный элемент 16, первый силовой вывод которого соединен с «плюсовым» входным зажимом 1, второй силовой вывод соединен с «плюсовым» выводом первого конденсатора 10, соединенным с первым выводом первичной обмотки 9, а управляющий вывод соединен со вторым выводом первичной обмотки 9 через последовательно соединенные первый резистор 17 и первый диод 18. В состав электронного ограничителя тока 13 входит также второй резистор 19, первый вывод которого соединен с первым силовым выводом регулирующего электронного элемента 16, а второй вывод соединен через второй конденсатор 20 с «минусовым» входным зажимом 2, и третий конденсатор 21, первый и второй выводы которого соединены соответственно с управляющим и вторым силовым выводами регулирующего электронного элемента 16. Кроме этого, электронный ограничитель тока 13 содержит дополнительно введенные второй 22 и третий 23 диоды, а также третий резистор 24. При этом катод диода 22 соединен с первым выводом второго резистора 19, соединенным с первым силовым выводом регулирующего электронного элемента 16, катод диода 23 соединен с первым выводом третьего конденсатора 21, соединенным с управляющим выводом регулирующего электронного элемента 16, аноды обоих диодов 22 и 23 соединены со вторым выводом второго резистора 19, соединенным с конденсатором 20, а первый и второй выводы резистора 24 соединены соответственно с первым и вторым выводами третьего конденсатора 21.
Регулирующий электронный элемент 16 может быть выполнен, как показано на фиг.2, на биполярном транзисторе, например типа 2Т866А, или полевом транзисторе, например типа 2П762Д (на фиг.2 не показано). В случае выполнения регулирующего электронного элемента 16 на биполярном транзисторе (фиг.2) первым силовым выводом регулирующего электронного элемента 16 является коллектор биполярного транзистора, вторым силовым выводом является эмиттер биполярного транзистора, а управляющим выводом – база биполярного транзистора. В случае выполнения регулирующего электронного элемента 16 на полевом транзисторе первым силовым выводом регулирующего электронного элемента 16 является сток полевого транзистора, вторым силовым выводом является соединенный с подложкой исток полевого транзистора, а управляющим выводом – затвор полевого транзистора.
Электронный ключ 11 может быть выполнен, например, в виде полевого транзистора типа 2П762Д. При этом сток полевого транзистора подключается, как показано на фиг.2, к второму выводу первичной обмотки 9, соединенные вместе исток и подложка подключаются через датчик тока 12 к «минусовому» выводу конденсатора 10, а затвор, образующий управляющий вывод электронного ключа 11, – к выходному выводу управляющей цепи 14.
Датчик тока 12 может быть реализован, например, в виде резистора С2-33-0,5-0,22 Ом. В качестве конденсатора 10 может быть использован, например, конденсатор типа К53-25. В качестве конденсатора 20 может быть использован, например, конденсатор типа К52-17. В качестве конденсатора 21 может быть использован, например, конденсатор типа К 10-17. В рассматриваемом примере величины емкостей конденсаторов 10, 20 и 21 составляют соответственно 10 мкФ, 10 мкФ и 0,1 мкФ. Величины сопротивлений резисторов 17, 19 и 24 в рассматриваемом примере составляют соответственно 5,1 кОм, 300 Ом и 5,1 кОм.
Работа заявляемого блока происходит следующим образом.
В начальный момент при подключении блока к шинам источника первичного электропитания регулирующий электронный элемент 16 заперт (находится в непроводящем состоянии) и по цепи «входной зажим 1 – резистор 19 – конденсатор 20 – входной зажим 2» протекает входной пусковой ток, начальное значение которого определяется частным от деления входного напряжения на величину сопротивления резистора 19. Диод 22 при этом заперт. В рассматриваемом примере величина сопротивления резистора 19 выбирается таким образом, что начальное значение входного пускового тока соответствует примерно одной пятнадцатой номинального значения входного тока в стационарном режиме Iном, что при Iном 1,8 А соответствует примерно 0,12 А. Под действием этого тока конденсатор 20 начинает заряжаться.
По мере заряда конденсатора 20 и в соответствии с ростом напряжения на нем регулирующий электронный элемент 16 начинает плавно открываться. Это приводит к тому, что через регулирующий электронный элемент 16 начинает протекать ток, под действием которого начинает заряжаться конденсатор 10, входящий в силовой контур преобразующей цепи блока. По мере заряда конденсатора 20 регулирующий электронный элемент 16 переходит в открытое, но ненасыщенное состояние, характеризующееся определенным сопротивлением между его первым и вторым силовыми выводами (между коллектором и эмиттером в случае использования биполярного транзистора), которое ограничивает ток заряда конденсатора 10 и, следовательно, входной ток блока на этапе пускового режима. Для этого этапа (продолжительностью до 5 мсек) характерно плавное возрастание величины входного тока Iвх до своего пикового значения, например до пикового значения, определяемого соотношением Iвх/Iном 1,2.
В момент времени, когда напряжение на конденсаторе 10 возрастет до величины, достаточной для начала работы управляющей цепи 14, электронный ключ 11 начинает периодически запираться и отпираться, осуществляя преобразование входного напряжения постоянного тока в промежуточное импульсное напряжение. При этом в периоды пауз, когда электронный ключ 11 заперт (находится в непроводящем состоянии), на конденсатор 21 и включенный параллельно ему резистор 24 через диод 18 и резистор 17 с первичной обмотки 9 поступает перемагничивающее напряжение, заряжающее конденсатор 21. В результате регулирующий электронный элемент 16 полностью открывается, плавно переходя в режим глубокого насыщения, – режим, характеризующийся минимальным сопротивлением и, соответственно, минимальным падением напряжения на переходе между силовыми выводами регулирующего электронного элемента 16. При этом диод 23 исключает ответвление тока, проходящего через диод 18 и резистор 17, в цепь, состоящую из диода 22, резистора 19 и открытого регулирующего электронного элемента 16, предотвращая тем самым соответствующие потери мощности и исключая влияние данной цепи на процесс заряда конденсатора 21. Этот этап знаменует окончание пускового режима и переход блока к стационарному режиму работы, при котором входной ток плавно уменьшается с достигнутого пикового значения (Iвх/Iном 1,2) до стационарного значения (Iвх/Iном=1,0), при этом падение напряжения на регулирующем электронном элементе 16 не превышает 0,1÷0,3 В.
Работа блока в стационарном режиме происходит следующим образом. С шин источника первичного электропитания входное напряжение постоянного тока поступает на входные «плюсовой» 1 и «минусовой» 2 зажимы, а с них – на «плюсовой» вывод конденсатора 10 (через полностью открытый регулирующий электронный элемент 16) и на «минусовой» вывод конденсатора 10. Далее это напряжение поступает на первичную обмотку 9 трансформатора 5 – через датчик тока 12 и электронный ключ 11, который периодически запирается и отпирается под воздействием управляющих импульсов, формируемых управляющей цепью 14. За счет этих переключений осуществляется преобразование входного напряжения постоянного тока в импульсное, при этом в периоды, когда электронный ключ 11 открыт (находится в проводящем состоянии), ток в первичной обмотке 9 линейно увеличивается, а когда электронный ключ 11 запирается, магнитный поток в сердечнике трансформатора 5 начинает уменьшаться, вызывая ток в цепи вторичной обмотки 6. Ток вторичной обмотки 6 выпрямляется с помощью выпрямителя 7, сглаживается с помощью сглаживающего фильтра 8 и поступает в нагрузку, подключенную к выходным «плюсовому» 3 и «минусовому» 4 зажимам. Таким образом реализуется так называемое однотактное обратноходовое преобразование входного напряжения в выходное, при котором энергия, накапливаемая трансформатором 5 в периоды, когда электронный ключ 11 открыт, передается в периоды пауз через вторичную обмотку 6 в нагрузку.
Стабилизация выходного напряжения осуществляется за счет соответствующего изменения скважности формируемых управляющей цепью 14 управляющих импульсов, в результате чего изменяется соотношение между открытым и запертым состояниями электронного ключа 11. Изменение скважности управляющих импульсов, формируемых управляющей цепью 14, осуществляется под действием сигналов обратной связи, поступающих в рассматриваемом случае в управляющую цепь 14 с датчика тока 12 и с обмотки обратной связи 15, выполняющей функцию датчика напряжения.
При работе в стационарном режиме цепь, состоящая из диода 18, резистора 17, конденсатора 21 и резистора 24, поддерживает регулирующий электронный элемент 16 в полностью открытом состоянии, при котором величина падения напряжения на переходе между его силовыми выводами имеет минимальное значение и, соответственно, не происходит существенных потерь мощности и снижения КПД блока.
В аварийной ситуации, возникающей при коротком замыкании в силовом контуре преобразующей цепи, цепь, состоящая из диода 18, резистора 17, конденсатора 21 и резистора 24, перестает поддерживать регулирующий электронный элемент 16 в режиме глубокого насыщения, в результате чего увеличивается сопротивление перехода между его силовыми выводами, что приводит к соответствующему ограничению потребляемого тока.
В ситуации кратковременных (1÷5 мсек) скачкообразных провалов напряжения на шинах источника первичного электропитания, при которых в блоке-прототипе возникают существенные броски входного тока, в заявляемом блоке обеспечивается ограничение и сглаживание этих выбросов, осуществляемое следующим образом.
При провалах входного напряжения конденсатор 10 начинает разряжаться по цепи «первичная обмотка 9 – электронный ключ 11 – датчик тока 12», конденсатор 20 – по цепи «диод 22 – первичный источник электропитания», а конденсатор 21 – через резистор 24. Постоянная времени цепи разряда конденсатора 20 и постоянная времени цепи разряда конденсатора 10 соизмеримы, в результате чего разряд конденсатора 20 происходит также быстро, как и разряд конденсатора 10, оба заканчиваясь до момента возрастания входного напряжения после его кратковременного (1÷5 мсек) провала. В отличие от конденсаторов 10 и 20 разряд конденсатора 21 происходит с существенно меньшей скоростью, в результате чего к моменту указанного возрастания входного напряжения заряд на нем меняется незначительно. В результате этих процессов регулирующий электронный элемент 16 к моменту указанного возрастания входного напряжения оказывается в полуоткрытом состоянии, характеризующемся определенным сопротивлением перехода между своими силовыми выводами, что обеспечивает плавное возрастание входного тока, определяемого зарядом конденсатора 10, с ограничением его выброса. При этом полуоткрытое (а не полностью запертое, как в начале пускового режима) состояние регулирующего электронного элемента 16 обеспечивает более быстрый, по сравнению с пусковым режимом, заряд конденсатора 10, что способствует более быстрому возвращению блока к стационарному режиму. В процессе перехода к стационарному режиму восстанавливаются все соответствующие этому режиму электрические параметры блока, обеспечивающие отсутствие существенных потерь мощности и КПД блока.
При длительных глубоких провалах напряжения, приводящих к разряду всех конденсаторов 10, 20, 21 и запиранию регулирующего электронного элемента 16, восстановление стационарного режима происходит аналогично рассмотренному выше пусковому режиму.
Таким образом, рассмотренное показывает, что заявляемое изобретение осуществимо и обеспечивает достижение технического результата, заключающегося в ограничении выбросов входного тока не только в пусковом режиме, но и в ситуациях, связанных с кратковременными скачкообразными провалами напряжения на шинах источника первичного электропитания, возникающими в процессе работы блока в стационарном режиме. При этом достижение данного результата обеспечивается, как и в блоке-прототипе, без существенных потерь мощности и снижения КПД блока.
Источники информации
1. RU №2201645 (C1), H02J 1/00, опубл. 27.03.2003.
2. US №6094365, H02M 3/335, H02H 7/122, опубл. 25.07.2000.
3. DE №2613896, Н02Н 7/127, опубл. 13.10.1977.
4. RU №2107380 (C1), H02M 3/335, опубл. 20.03.1998.
5. RU №2210851 (С2), H02M 3/335, опубл. 20.08.2003.
6. Интегральные микросхемы: Микросхемы для импульсных источников питания и их применение / М.: ДОДЭКА, 2000, с.197, рис.3.
7. RU №2269858 (C1), H02M 3/335, опубл. 10.02.2006.
Формула изобретения
Блок вторичного электропитания, содержащий входные «плюсовой» и «минусовой» зажимы, предназначенные для подключения к шинам источника первичного электропитания, выходные «плюсовой» и «минусовой» зажимы, предназначенные для подключения к нагрузке, а также трансформатор, вторичная обмотка которого подключена через выпрямитель и сглаживающий фильтр к выходным «плюсовому» и «минусовому» зажимам, а первичная обмотка соединена с последовательно соединенными первым конденсатором и электронным ключом с образованием силового контура преобразующей цепи, служащей для преобразования входного напряжения постоянного тока в промежуточное импульсное напряжение, при этом управляющий вывод электронного ключа соединен с выходным выводом управляющей цепи, формирующей управляющие импульсы, скважность которых определяет выходное напряжение блока, «минусовой» вывод первого конденсатора соединен с «минусовым» входным зажимом, а «плюсовой» вывод первого конденсатора, соединенный с первым выводом первичной обмотки трансформатора, соединен с «плюсовым» входным зажимом через электронный ограничитель тока, содержащий выполненный на транзисторе регулирующий электронный элемент, первый силовой вывод которого соединен с «плюсовым» входным зажимом, второй силовой вывод соединен с «плюсовым» выводом первого конденсатора, а управляющий вывод – со вторым выводом первичной обмотки трансформатора через последовательно соединенные первый резистор и первый диод, второй резистор, первый вывод которого соединен с первым силовым выводом регулирующего электронного элемента, а второй вывод соединен через второй конденсатор с «минусовым» входным зажимом, и третий конденсатор, первый и второй выводы которого соединены, соответственно, с управляющим и вторым силовым выводами регулирующего электронного элемента, отличающийся тем, что в состав электронного ограничителя тока дополнительно введены второй и третий диоды, катоды которых соединены, соответственно, с первым выводом второго резистора и первым выводом третьего конденсатора, а аноды – со вторым выводом второго резистора, а также третий резистор, первый и второй выводы которого соединены с первым и вторым выводами третьего конденсатора.
РИСУНКИ
|
|