|
|
(21), (22) Заявка: 2006129381/06, 15.08.2006
(24) Дата начала отсчета срока действия патента:
15.08.2006
(46) Опубликовано: 10.02.2008
(56) Список документов, цитированных в отчете о поиске:
SU 344158A, 21.07.1972. SU 1694984 A1, 30.11.1991. SU 1153110 А, 30.04.1985. SU 726366 А, 08.04.1980. DE 20008188 A, 12.10.2000.
Адрес для переписки:
173526, Новгородская обл., Новгородский р-н, п. Панковка, ул. Индустриальная, 18, ОАО “Аэродромные машины”
|
(72) Автор(ы):
Киселев Леонид Михайлович (RU), Шевчук Константин Михайлович (RU), Туголуков Вадим Владимирович (RU), Коротыч Леонид Алексеевич (RU), Сухарев Александр Васильевич (RU)
(73) Патентообладатель(и):
Открытое акционерное общество “Аэродромные машины” (RU)
|
(54) МЕМБРАННЫЙ КОМПРЕССОР
(57) Реферат:
Устройство предназначено для использования в области компрессоростроения в мембранных компрессорах с оппозитно расположенными мембранными блоками. Компрессор содержит два оппозитно расположенных мембранных блока с рабочими и приводными камерами, картер, кулачково-маятниковый механизм движения, ограничитель давления, предохранительный клапан и подкачивающий насос. Кулачково-маятниковый механизм содержит симметричный центральный приводной кулачок с маятниками. Ось кулачка расположена на оси цилиндров оппозитно расположенных мембранных блоков. Приводные камеры двух оппозитно расположенных мембранных блоков подсоединены к одному ограничителю давления, одному предохранительному клапану и только к одному подкачивающему насосу. Позволяет за один оборот вала в каждом оппозитно расположенном мембранном блоке совершать два рабочих процесса сжатия, чем достигается повышение производительности компрессора. Симметричность прохождения рабочих процессов позволяет использовать один предохранительный клапан, один подкачивающий насос и один ограничитель давления для обеспечения работы двух оппозитно расположенных мембранных блоков, что обеспечивает повышение эксплуатационной надежности, снижение удельной металлоемкости и повышение удельной производительности разработанного компрессора. 1 ил.
Изобретение относится к компрессоростроению и может быть использовано в мембранных компрессорах с оппозитно расположенными мембранными блоками.
Известен гидроприводной мембранный компрессор (Авторское свидетельство СССР №1430593), содержащий линии всасывания и нагнетания, ограничительный и распределительный диски с защемленной между ними мембраной, с образованием рабочей и приводной камер, ограничитель давления, соединенный с приводной камерой и нагнетательной магистралью компрессора, компенсационный насос для подачи жидкости в приводные камеры.
Однако этот компрессор обладает сложной конструкцией и низкой надежностью.
Прототипом предлагаемого изобретения является циркуляционный одноступенчатый мембранный компрессор МК-3,5/38 (С.М.Алтухов и В.А.Румянцев «Мембранные компрессоры». М.: Машиностроение, 1967 г., с.109).
Компрессор содержит два оппозитно расположенных мембранных блока с рабочими и приводными камерами, с кривошипно-кулисным механизмом. Каждый мембранный блок снабжен ограничителем давления, предохранительным клапаном и подкачивающим насосом.
Конструкция отличается сложностью, большим количеством элементов, низкой надежностью и низкой производительностью.
Технической задачей, которая ставилась при разработке данного изобретения, является повышение эксплуатационной надежности, снижение удельной металлоемкости и повышение производительности мембранного компрессора.
Поставленная задача решается за счет того, что мембранный компрессор содержит два оппозитно расположенных мембранных блока с рабочими и приводными камерами, картер, механизм движения, ограничитель давления, предохранительный клапан и подкачивающий насос, причем механизм движения представляет собой кулачково-маятниковый механизм и содержит симметричный центральный приводной кулачок с маятниками, ось кулачка расположена на оси цилиндров оппозитно расположенных мембранных блоков, при этом механизм движения выполнен с возможностью преобразования вращения кулачка в возвратно-поступательное движение обоих плунжеров приводных камер оппозитно расположенных мембранных блоков, а приводные камеры двух оппозитно расположенных мембранных блоков подсоединены к одному ограничителю давления, одному предохранительному клапану и только к одному подкачивающему насосу.
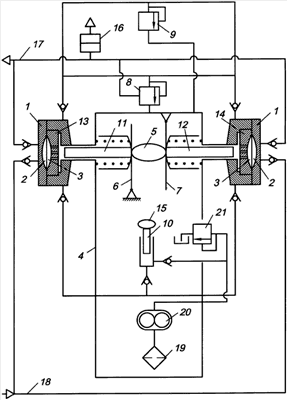
На чертеже представлен заявляемый мембранный компрессор. Компрессор содержит, по крайней мере, два оппозитно расположенных мембранных блока с ограничительными дисками 1, рабочей 2 и приводной 3 камерами, картер 4, симметричный центральный приводной кулачок 5 с маятниками 6 и 7. К приводным камерам двух оппозитно расположенных мембранных блоков подсоединен один ограничитель давления 8, один предохранительный клапан 9 и один подкачивающий насос 10. Приводные камеры содержат плунжеры 11 и 12 и маслораспределительные диски 13 и 14. Привод подкачивающего насоса 10 имеет кулачок 15. Разрывная мембрана 16 установлена в нагнетательной магистрали 17. Мембранный компрессор содержит магистраль всасывания 18, приемный фильтр 19, циркуляционный насос 20 с редукционным клапаном 21.
Мембранный компрессор работает следующим образом.
Вращение вала компрессора преобразовывается кулачково-маятниковым механизмом в возвратно-поступательное движение плунжеров 11 и 12 приводных камер 3 оппозитно расположенных мембранных блоков. Плунжеры 11 и 12 через жидкость гидроприводов воздействуют на мембраны, которые при своем движении осуществляют процессы всасывания и сжатия газа в рабочих камерах 2 оппозитно расположенных мембранных блоков.
При ходе сжатия избыток жидкости из приводных камер 3 оппозитно расположенных мембранных блоков сбрасывается через ограничитель давления 8 в картер компрессора 4 при достижении плунжерами верхних мертвых точек, чем достигается полное вытеснение газа из рабочих камер 2 оппозитно расположенных мембранных блоков.
При ходе всасывания давление в приводных камерах 3 падает до давления во всасывающей магистрали 18. Рабочие камеры 2 заполняются газом, происходит процесс всасывания. Для компенсации утечек жидкости из приводных камер 3 и создания избытка жидкости, необходимой для нормальной работы компрессора, существует подкачивающий насос 10, осуществляющий подачу жидкости в приводные камеры 3 оппозитно расположенных мембранных блоков. На всасывание подкачивающего насоса 10 жидкость подается циркуляционным насосом 20 мембранного компрессора, имеющего приемный фильтр 19. От перегрузки циркуляционный насос защищается редукционным клапаном 21.
Ограничение давления нагнетания осуществляется предохранительным клапаном 9, сбрасывающим жидкость с приводных камер 3 при достижении предельного давления нагнетания.
Применение в мембранном компрессоре с оппозитно расположенными мембранными блоками в качестве механизма движения симметричного центрального кулачка с маятниками позволило осуществить рабочие процессы (сжатия и всасывания) одновременно в двух оппозитно расположенных мембранных блоках, что обеспечивает взаимное погашение осевых сил при рабочих процессах и снижает уровень вибраций компрессора.
Предлагаемый согласно изобретению механизм движения позволяет за один оборот вала в каждом оппозитно расположенном мембранном блоке совершать два рабочих процесса сжатия, чем достигается повышение производительности компрессора.
Рабочие процессы в оппозитно расположенных мембранных блоках разработанного мембранного компрессора происходят симметрично, что позволяет использовать один предохранительный клапан, один подкачивающий насос и один ограничитель давления для обеспечения работы двух оппозитно расположенных мембранных блоков. За счет этого достигается сокращение количества используемых элементов в конструкции мембранного компрессора, что обеспечивает повышение эксплуатационной надежности, снижение удельной металлоемкости и повышение удельной производительности разработанного компрессора.
Кроме того, расположение предохранительного клапана на приводных камерах оппозитно расположенных мембранных блоков позволяет устранить утечки газа с нагнетательной магистрали мембранного компрессора.
Предлагаемое изобретение можно использовать в конструкции мембранных компрессоров с любым количеством парных оппозитно расположенных мембранных блоков.
Формула изобретения
Мембранный компрессор, содержащий два оппозитно расположенных мембранных блока с рабочими и приводными камерами, картер, механизм движения, ограничитель давления, предохранительный клапан и подкачивающий насос, отличающийся тем, что механизм движения представляет собой кулачково-маятниковый механизм и содержит симметричный центральный приводной кулачок с маятниками, причем ось кулачка расположена на оси цилиндров оппозитно расположенных мембранных блоков, а механизм движения выполнен с возможностью преобразования вращения кулачка в возвратно-поступательное движение обоих плунжеров приводных камер оппозитно расположенных мембранных блоков, при этом приводные камеры двух оппозитно расположенных мембранных блоков подсоединены к одному ограничителю давления, одному предохранительному клапану и только к одному подкачивающему насосу.
РИСУНКИ
|
|