|
|
(21), (22) Заявка: 2005136764/06, 25.11.2005
(24) Дата начала отсчета срока действия патента:
25.11.2005
(43) Дата публикации заявки: 27.05.2007
(46) Опубликовано: 10.02.2008
(56) Список документов, цитированных в отчете о поиске:
RU 2251624 С2, 10.05.2005. US 6132197 А, 17.10.2000. RU 2135778 C1, 27.08.1998. RU 2136891 C1, 10.09.1999. JP 63285201 A, 22.11.1988. SU 213463 A, 12.03.1968. RU 2074962 C1, 10.03.1997. US 4515123 A, 07.05.1985. RU 2242619 C1, 20.12.2004.
Адрес для переписки:
350000, г.Краснодар, ул. Чапаева, 113, кв.3, В.А. Сухареву
|
(72) Автор(ы):
Сухарев Владимир Александрович (RU)
(73) Патентообладатель(и):
Сухарев Владимир Александрович (RU)
|
(54) РОТОРНЫЙ МОТОР
(57) Реферат:
Изобретение относится к двигателестроению, в частности к роторным двигателям внутреннего сгорания. Изобретение позволяет повысить КПД мотора и снизить токсичность выхлопных газов. Роторный мотор содержит корпус с цилиндрическими отверстиями, входящими друг в друга боковыми сторонами, роторы, имеющие зубья и впадины, размещенные в цилиндрических отверстиях корпуса, клапаны, осуществляющие газораспределение, шестерни, синхронизирующие вращение роторов, накопительную емкость сжатого воздуха, систему смазки, уплотнительные элементы. Корпус имеет два или три цилиндрических отверстия. Внутренний объем корпуса разделен перегородкой на секцию впуска и сжатия воздуха (компрессорную) и секцию сгорания топливной смеси и выпуска продуктов сгорания (силовую). Мотор имеет два или три разъемных ротора, по меньшей мере, одну камеру сгорания, являющуюся также и камерой расширения (камерой сгорания-расширения), впускной клапан, состоящий из диска с отверстием, которое при вращении диска периодически совмещается с впускным окном. Вокруг впускного окна наваривается уплотнительный буртик из нетвердого металла или сплава, который притирается к диску. В торцевой крышке расположен компенсатор давления, состоящий из насадки с цилиндрической отполированной поверхностью, насаженной на конец вспомогательного ротора, накладки, имеющей канавку, полость, уплотнительные элементы, расположенные по периметру накладки, канала, соединяющего полость накладки с камерой сгорания – расширения. Мотор запускается от баллона со сжатым воздухом. 12 з.п. ф-лы, 8 ил.
Изобретение относится к области двигателей внутреннего сгорания и может быть использовано в качестве двигателя автомобиля, тепловоза.
Наиболее близким аналогом предлагаемого изобретения является патент Сухарева В. А., RU 2251624 С2. Недостатком приведенной в качестве прототипа конструкции является большое радиальное давление на подшипники при повышенной мощности двигателя.
Целью предлагаемого изобретения является повышение КПД мотора, снижение токсичности выхлопных газов.
Предлагается роторный мотор, содержащий корпус с цилиндрическими отверстиями, входящими друг в друга боковыми сторонами, роторы, имеющие зубья и впадины, размещенные в цилиндрических отверстиях корпуса, клапаны, осуществляющие газораспределение, шестерни, синхронизирующие вращение роторов, накопительную емкость сжатого воздуха, систему смазки, уплотнительные элементы. Согласно изобретению, корпус имеет два или три цилиндрических отверстия, внутренний объем корпуса разделен перегородкой на секцию впуска и сжатия воздуха (компрессорную) и секцию сгорания топливной смеси и выпуска продуктов сгорания (силовую), мотор имеет два или три разъемных ротора, по меньшей мере, одну камеру сгорания, являющуюся также и камерой расширения (камерой сгорания – расширения), впускной клапан, состоящий из диска с отверстием, которое при вращении диска периодически совмещается с впускным окном, вокруг впускного окна наваривается уплотнительный буртик из нетвердого металла или сплава, который притирается к диску; в торцевой крышке расположен компенсатор давления, состоящий из насадки с цилиндрической отполированной поверхностью, насаженной на конец вспомогательного ротора, накладки, имеющей канавку, полость, уплотнительные элементы, расположенные по периметру накладки, канала, соединяющего полость накладки с камерой сгорания – расширения, мотор запускается от баллона со сжатым воздухом.
Мотор может иметь основной ротор с одним зубом и один вспомогательный ротор с впадиной, при этом камера сгорания образуется внутренней поверхностью корпуса, цилиндрической поверхностью основного ротора, боковой поверхностью зуба, поверхностью вспомогательного ротора, поверхностью перегородки, поверхностью пластины.
Мотор может иметь основной ротор с двумя зубьями и два вспомогательных ротора, имеющих по одной впадине, вращающихся в два раза быстрее, при этом в силовой секции образуются две камеры сгорания, расположенные напротив друг друга и работающие одновременно.
Накопительная емкость может состоять только из одного канала, по которому сжимаемый воздух из камеры сжатия поступает в камеру сгорания.
В компрессорной секции в расточке перегородки может быть размещена шайба с окном, вращающаяся вместе с ротором и выполняющая роль клапана.
Для создания герметичности в камере сжатия и в камере сгорания – расширения на цилиндрическую поверхность зуба, на торцевые поверхности роторов может навариваться уплотнительный буртик из жаростойкого и нетвердого металла или сплава.
Сильно нагревающиеся части мотора могут охлаждаться забираемым свежим воздухом через соответствующие каналы.
Для поддержания минимального зазора между кромкой и боковой поверхностью зуба при износе зубьев синхронизирующих шестерен шестерня вспомогательного ротора переустанавливается с помощью «смещенной шпонки», то есть часть шпонки, входящая в шпоночную канавку конца ротора, несколько смещена по отношению к части шпонки, входящей в шпоночную канавку шестерни.
В момент вхождения зуба во впадину между поверхностями впадины и зубом имеются зазоры, облегчающие выход продуктов сгорания из впадины.
У основания зуба на цилиндрической поверхности ротора с двух сторон могут иметься выемки.
Компрессорная секция предлагаемого роторного мотора может быть применена как отдельная машина для сжатия воздуха – компрессор.
Силовая секция предлагаемого роторного мотора может быть применена в качестве пневматического двигателя.
Силовая секция мотора с двумя или тремя роторами и компенсаторами давления может использоваться в качестве паровой машины.
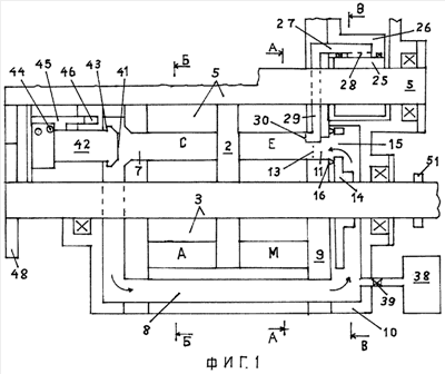
Для увеличения длины камеры сгорания – расширения Е внутренний объем корпуса 1 перегородкой 2 разделен на секцию впуска и сжатия воздуха /компрессорную/ и секцию сгорания топливной смеси и выпуска продуктов сгорания /силовую/, что позволяет сделать мотор с двумя роторами /разъемными/, при этом основной ротор 3 имеет зуб 4, а вспомогательный ротор 5 имеет одну впадину 6. При этом длина /по радиусу/ камеры расширения увеличивается, и продукты сгорания расширяются до 2 кгс/см, и это значительно увеличивает КПД мотора и снижает шум. Компрессорная секция может иметь большую или меньшую длину /по оси/ по сравнению с силовой. Сжатый воздух из камеры сжатия С через выпускное окно 7 поступает в накопительную емкость 8, состоящую из нескольких каналов, расположенных в корпусе над камерой сгорания. Боковая поверхность К зуба 4 образована рядом циклических кривых и по форме соответствует траектории, по которой закругленная кромка Т впадины 6 скользит по боковой поверхности К, образуя герметичное соединение, когда при вращении роторов зуб 4 входит во впадину 6. Во впадине 6 рабочей поверхностью является кромка Т, остальные поверхности впадины имеет свободные размеры. Кромка Т образована рядом циклических кривых, имеет небольшой радиус закругления, ее форма выбирается такой, чтобы обеспечить достаточную контактную площадь, долговечность, герметичность, и должна быть изготовлена /наварена/ из стойкого к коррозии металла или сплава. Пластина 9 скреплена с правой торцевой крышкой 10, и сжатый воздух из накопительной емкости 8 поступает в камеру сгорания Е. Через впускное окно 11, расположенное в пластине 9, топливо в камеру сгорания Е впрыскивается в струю сжатого воздуха и под углом к ней через отверстия 13, расположенные в окне 11, и мелко распыливается. Топливная смесь воспламеняется от калильного зажигания, то есть от постоянно раскаленной пластинки, расположенной на цилиндрической поверхности основного ротора 3, и поскольку топливо впрыскивается в образующуюся камеру сгорания, то есть когда зуб уже прошел «мертвую точку», то преждевременного воспламенения топливной смеси не происходит. Топливная смесь воспламеняется одновременно по всей длине камеры сгорания, что позволяет работать на бедной топливной смеси, при невысокой степени сжатия, позволяет мотору работать на бензине, дизельном топливе, газе, спирте. С целью упрощения конструкции и повышения ресурса работы мотора впускной клапан состоит из диска 14 с отверстием 15, которое при вращении диска периодически совмещается с впускным окном 11, и в этот момент сжатый воздух из накопительной емкости 8 поступает в камеру сгорания – расширения Е, при этом вокруг впускного окна 11 наваривается невысокий и узкий уплотнительный буртик 16 из нетвердого металла или сплава, который притирается к диску до образования минимального зазора. При этом между поверхностью диска и поверхностью пластины имеется зазор, необходимый для того, чтобы уравновесить давление сжатого воздуха на боковые поверхности диска.
С целью охлаждения камеры сгорания – расширения Е изнутри, после того как сгорит топливо и давление газов станет меньше, чем давление сжатого воздуха в накопительной емкости, из накопительной емкости 8 в камеру Е впускается дополнительная порция сжатого воздуха через отверстие 17, расположенное в диске 14.
При этом тепло от охлаждающихся стенок камеры сгорания идет на повышение температуры и давления дополнительно поступившего сжатого воздуха, на повышение КПД мотора. Поскольку в предлагаемом моторе между вращающимися поверхностями предполагаются зазоры и их поверхности не смазываются маслом, то температура корпуса роторов может быть значительно выше, чем в поршневом двигателе. При этом можно отказаться от вентилятора, радиатора и насоса охлаждающей жидкости, от затрат энергии на их привод. При изменении нагрузки объем камеры Е, заполняемый топливной смесью, на момент перекрытия диском 14 впускного окна 11, можно изменять в несколько раз путем изменения площади впускного окна 11 с помощью перемещения задвижки 18, то есть одна сторона впускного окна 11 образована концом 19 задвижки 18 и может перемещаться, уменьшая или увеличивая площадь впускного окна. Задвижка 18, имеет форму пластинки с боковыми выступами 20, расположена в пластине 9 и перемещается с помощью тяги 21, соединенной с педалью автомобиля. При увеличении нагрузки через систему связанных между собой тяг увеличивается площадь впускного окна 11, и одновременно и пропорционально увеличивается подача топлива форсункой 12. При этом соотношение топлива и воздуха в топливной смеси сохраняется расчетным, оптимальным, и это позволяет вредные вещества в выхлопных газах свести к минимуму. При этом давление сжатого воздуха в накопительной емкости не снижается, не снижается и давление газов в камере сгорания – расширения при сгорании топлива, то есть при изменении нагрузки давления цикла не снижаются, не снижается и КПД.
В моторе повышенной мощности с целью уменьшения давления на подшипники основного ротора мотор выполнен с тремя разъемными роторами и разделен перегородкой 2 на компрессорную и силовую секции, при этом основной ротор 23 силовой секции имеет два зуба 4, а вспомогательные роторы 24 вращаются в два раза быстрее и имеют по одной впадине 6, при этом в силовой секции образуется две камеры сгорания – расширения Е, расположенные напротив друг друга и работающие одновременно, и возникающие давления газов на цилиндрическую поверхность основного ротора взаимно гасятся.
Компрессорная секция имеет аналогичную конструкцию и две камеры сжатия С. В этом варианте мотора за один оборот основного ротора в силовой секции происходит 4 рабочих такта. С целью уравновесить давление газов на поверхность вспомогательного ротора и уравновесить давление на подшипники вспомогательного ротора в торцевой крышке 10 расположен «компенсатор давления», состоящий из: насадки 25 с цилиндрической отполированной поверхностью, насаженной на конец вспомогательного ротора 24, накладки 26, имеющей канавку 27, полость 28, уплотнительные элементы 16, расположенные по периметру накладки, канала 29, соединяющего полость накладки с камерой сгорания – расширения и через окно 30, расположенное в пластине 9, полость 28 постоянно сообщается с камерой сгорания-расширения Е, и давление газов в полости 28 в любой момент равно давлению газов в камере сгорания-расширения, то есть давление газов на поверхность вспомогательного ротора гасится «компенсатором давления».
«Компенсатор давления» действует по принципу домкрата, то есть небольшой объем газа расположен в полости, имеющей небольшую высоту и большую площадь, равную площади вспомогательного ротора, выходящую в камеру сгорания, и уравновешивает давление газов на нее. При нулевом зазоре, когда утечка газов через уплотнение минимальна, а трение насадки об уплотнение небольшое, то, возможно, затраты энергии на работу «компенсатора давления» будут меньше, чем затраты энергии на трение в подшипнике не уравновешенного «компенсатором давления», при этом компенсатор давления может применяться и в моторе с двумя роторами. С целью быстрого заполнения камеры сгорания сжатым воздухом и топливом мотор большой единичной мощности состоит из двух отдельных корпусов, при этом и компрессорная и силовая секции имеют по две торцевые крышки и соединены воздухопроводами, а их основные роторы соединены муфтой, при этом в силовой секции в каждой крышке расположен впускной клапан и форсунка, а в компрессорной секции в каждой крышке расположен выпускной клапан.
С целью уменьшения веса и размеров мотора накопительная емкость 8 может состоять только из одного канала, по которому сжимаемый воздух из камеры сжатия С поступает в камеру сгорания – расширения Е, если роторы компрессорной секции расположены по отношению к роторам силовой секции таким образом, что момент образования камеры сгорания – расширения Е и момент открытия впускного окна 11 совпадают с моментом открытия выпускного клапана 42. При этом давление сжатого воздуха, поступившего в камеру сгорания – расширения Е, равно давлению, полученному в камере сжатия С. Камеру Е можно охлаждать снаружи забираемым свежим воздухом через каналы 37, расположенные над камерой сгорания – расширения.
С целью уменьшения габаритов мотора возможен вариант, когда нет накопительной емкости, и сжимаемый воздух из камеры сжатия вытесняется непосредственно в образующуюся камеру сгорания – расширения, при этом в компрессорной секции, в расточке перегородки 2, размещена шайба 31 с окном 32, вращающаяся вместе с ротором 3 и выполняющая роль клапана, и при совмещении окна 32 шайбы 31 с отверстием 33, имеющимся в перегородке 2, сжимаемый воздух из камеры сжатия С через окно 32, отверстие 33, канал 34, и окно 35 вытесняется непосредственно в образующуюся камеру Е, а топливо впрыскивается через форсунку 12, распыливающая часть которой с отверстиями 36 расположена в окне 35.
Вариант непосредственного вытеснения сжатого воздуха из камеры сжатия С в камеру сгорания-расширения Е возможен как при двух роторах, так и при трех. С целью упрощения и удешевления конструкции мотор запускается от баллона 38 со сжатым воздухом, то есть при открытии с помощью специальной тяги крана 39 сжатый воздух из баллона 38 через трубопровод поступает в накопительную емкость 8 и далее через впускное окно 11 в камеру сгорания – расширения Е, вращая ротор. При достижении определенных оборотов включается подача топлива. При этом можно отказаться от стартера и уменьшить аккумулятор. Сжатый воздух из баллона также может использоваться для вращения мотора и движения автомобиля без подачи топлива, то есть мотор может работать как пневматический двигатель. С целью превращения инерции автомобиля при его торможении в полезную работу при торможении мотором, через систему тяг соединенных с педалью, с помощью задвижки 18 площадь впускного окна 11 уменьшается до минимума, то есть впуск сжатого воздуха из накопительной емкости в камеру сгорания – расширения становится минимальным, подача топлива прекращается, с помощью заслонки 40 объем впуска свежего воздуха в камеру сжатия устанавливается максимальным, кран 39 открывается, и сжатый воздух из камеры сжатия поступает в накопительную емкость и из емкости 8 поступает в балон 38 и в дальнейшем расходуется для вращения мотора. С целью уменьшения затрат энергии на сжатие воздуха передняя часть 41 выпускного клапана 42, выходящая в камеру сжатия, по площади должна быть несколько больше, чем задняя часть 43, выходящая в накопительную емкость, чтобы с учетом усилия пружины 44 клапан открывался в момент, когда давление в камере сжатия сравняется с давлением сжатого воздуха в накопительной емкости. С целью уменьшения износа выпускного клапана 42 передняя часть подвижной втулки 45 в момент закрытия клапана входит в выточку 46 неподвижной втулки и действует как пневматический тормоз, способствуя плавному закрытию клапана. Для создания герметичности в камере сжатия и в камере сгорания – расширения на цилиндрическую поверхность зуба на торцевые поверхности роторов наваривается уплотнительный буртик из жаростойкого и нетвердого металла или сплава, который притирается к контактным поверхностям до образования минимального, «нулевого зазора», при этом в холодном состоянии мотора зазоры могут быть больше. С целью предотвращения чрезмерного нагревания частей деталей мотора эти сильно нагревающиеся части мотора охлаждаются забираемым свежим воздухом через соответствующие каналы. Для поддержания минимального зазора между кромкой Т и боковой поверхностью К зуба 4 при износе зубьев синхронизирующих шестерен шестерня вспомогательного ротора переустанавливается с помощью «смещенной шпонки», то есть часть шпонки, входящая в шпоночную канавку конца ротора, несколько смещена по отношению к части шпонки, входящей в шпоночную канавку шестерни. Поскольку рабочей частью во впадине 6 является только кромка Т, то, с целью предотвращения образования зон очень высокого сжатия или очень высокого разрежения, в момент вхождения зуба во впадину между поверхностями впадины и зубом имеются значительные зазоры, облегчающие выход продуктов сгорания из впадины. С целью облегчения механической обработки ротора у основания зуба на цилиндрической поверхности ротора с двух сторон имеются выемки 47.
Компрессорная секция предлагаемого роторного мотора может применяться как отдельная машина для сжатия воздуха, как компрессор. Силовая секция может быть применена в качестве пневматического двигателя, то есть работать от баллона или линии со сжатым воздухом. Силовая секция предлагаемого роторного мотора как с двумя роторами, так и с тремя и компенсаторами давления может использоваться в качестве паровой машины, то есть из котла пар под высоким давлением подается в накопительную емкость и далее через дисковой клапан подается в камеру Е, вращая мотор.
На фиг.1 изображен продольный разрез мотора, перегородка 2, расположение камеры впуска свежего воздуха, камеры сжатия, камеры сгорания, камеры выпуска продуктов сгорания, выпускного клапана, компенсатора давления. На фиг.2 изображен поперечный разрез силовой секции. На фиг.3 изображен поперечный разрез компрессорной секции. На фиг.4 показан впускной клапан и расположение задвижки. На фиг.5 показан поперечный профиль задвижки. На фиг.6 изображен поперечный разрез мотора с тремя роторами. На фиг.7 изображена схема взаимного расположения роторов компрессорной секции и роторов силовой секции в момент начала перепускания сжатого воздуха из камеры С в камеру Е при одном канале 8. На фиг.8 изображена схема непосредственного выпуска сжимаемого воздуха из камеры сжатия в камеру сгорания через перегородку 2.
Мотор работает следующим образом. При открытии крана 39 с помощью специальной тяги сжатый воздух из баллона 38 поступает в накопительную емкость 8, и при совмещении отверстия 15 диска 14 с впускным окном 11 поступает в камеру сгорания – расширения и вращает основной ротор 3 и через синхронизирующие шестерни 48 вращает вспомогательный ротор 5. При достижении определенных оборотов впрыскивается топливо. Свежий воздух через впускной паз 49 поступает в камеру А и сжимается в камере С компрессорной секции, и при открытии выпускного клапана 42, через выпускное окно 7, вытесняется в накопительную емкость 8. Из емкости 8 сжатый воздух через впускное окно 11 поступает в камеру сгорания – расширения, и одновременно через форсунку 12 и распыливающие отверстия 13 впрыскивается топливо в струю сжатого воздуха и мелко расплывается, далее окно 11 перекрывается вращающимся диском 14. Топливная смесь воспламеняется от раскаленной пластинки 50, расположенной вдоль цилиндрической поверхности ротора 3. Электроток к пластинке 50 поступает через контактное кольцо 51, расположенное на конце ротора 3, от генератора. Газы оказывают давление на боковую поверхность К зуба и вращают мотор. Продукты сгорания из камеры М вытесняются через выпускную щель 52.
Формула изобретения
1. Роторный мотор, содержащий корпус с цилиндрическими отверстиями, входящими друг в друга боковыми сторонами, роторы, имеющие зубья и впадины, размещенные в цилиндрических отверстиях корпуса, клапаны, осуществляющие газораспределение, шестерни, синхронизирующие вращение роторов, накопительную емкость сжатого воздуха, систему смазки, уплотнительные элементы, отличающийся тем, что корпус имеет два или три цилиндрических отверстия, внутренний объем корпуса разделен перегородкой на секцию впуска и сжатия воздуха (компрессорную) и секцию сгорания топливной смеси и выпуска продуктов сгорания (силовую), мотор имеет два или три разъемных ротора, по меньшей мере, одну камеру сгорания, являющуюся также и камерой расширения (камерой сгорания-расширения), впускной клапан, состоящий из диска, с отверстием, которое при вращении диска периодически совмещается с впускным окном, вокруг впускного окна наваривается уплотнительный буртик из нетвердого металла или сплава, который притирается к диску, в торцевой крышке расположен компенсатор давления, состоящий из насадки, с цилиндрической отполированной поверхностью, насаженной на конец вспомогательного ротора, накладки, имеющей канавку, полость, уплотнительные элементы, расположенные по периметру накладки, канала, соединяющего полость накладки с камерой сгорания-расширения, мотор запускается от баллона со сжатым воздухом.
2. Мотор по п.1, отличающийся тем, что имеет основной ротор с одним зубом и один вспомогательный ротор с впадиной, при этом камера сгорания образуется внутренней поверхностью корпуса, цилиндрической поверхностью основного ротора, боковой поверхностью зуба, поверхностью вспомогательного ротора, поверхностью перегородки, поверхностью пластины.
3. Мотор по п.1, отличающийся тем, что имеет основной ротор с двумя зубьями и два вспомогательных ротора, имеющих по одной впадине, вращающихся в два раза быстрее, при этом в силовой секции образуются две камеры сгорания, расположенные напротив друг друга и работающие одновременно.
4. Мотор по п.1, отличающийся тем, что накопительная емкость может состоять только из одного канала, по которому сжимаемый воздух из камеры сжатия, поступает в камеру сгорания.
5. Мотор по п.2, отличающийся тем, что в компрессорной секции в расточке перегородки размещена шайба с окном, вращающаяся вместе с ротором и выполняющая роль клапана.
6. Мотор по п.1, отличающийся тем, что для создания герметичности в камере сжатия и в камере сгорания-расширения на цилиндрическую поверхность зуба, на торцевые поверхности роторов, наваривается уплотнительный буртик из жаростойкого и нетвердого металла или сплава.
7. Мотор по п.1, отличающийся тем, что сильно нагревающиеся части мотора охлаждаются забираемым свежим воздухом через соответствующие каналы.
8. Мотор по п.1, отличающийся тем, что для поддержания минимального зазора между кромкой и боковой поверхностью зуба при износе зубьев синхронизирующих шестерен шестерня вспомогательного ротора переустанавливается с помощью «смещенной шпонки», то есть часть шпонки, входящая в шпоночную канавку конца ротора, несколько смещена по отношению к части шпонки, входящей в шпоночную канавку шестерни.
9. Мотор по п.1, отличающийся тем, что в момент вхождения зуба во впадину между поверхностями впадины и зубом имеются зазоры, облегчающие выход продуктов сгорания из впадины.
10. Мотор по п.1, отличающийся тем, что у основания зуба на цилиндрической поверхности ротора с двух сторон имеются выемки.
11. Мотор по п.1, отличающийся тем, что компрессорная секция предлагаемого роторного мотора может быть применена как отдельная машина для сжатия воздуха – компрессор.
12. Мотор по п.1, отличающийся тем, что силовая секция предлагаемого роторного мотора может быть применена в качестве пневматического двигателя.
13. Мотор по п.1, отличающийся тем, что силовая секция мотора с двумя или тремя роторами и компенсаторами давления может использоваться в качестве паровой машины.
РИСУНКИ
|
|