|
|
(21), (22) Заявка: 2004134325/04, 15.01.2004
(24) Дата начала отсчета срока действия патента:
15.01.2004
(30) Конвенционный приоритет:
21.02.2003 (пп.1-4, 5-9) EP 03003878.0
(43) Дата публикации заявки: 10.08.2005
(46) Опубликовано: 10.02.2008
(56) Список документов, цитированных в отчете о поиске:
WO 00/00466 A, 06.01.2000. EP 0751121 A2, 02.01.1997. US 3691729 A, 19.09.1972. RU 2131868 С1, 20.06.1999.
(85) Дата перевода заявки PCT на национальную фазу:
10.03.2005
(86) Заявка PCT:
EP 2004/000234 (15.01.2004)
(87) Публикация PCT:
WO 2004/074217 (02.09.2004)
Адрес для переписки:
101000, Москва, М.Златоустинский пер., 10, кв.15, “ЕВРОМАРКПАТ”, пат.пов. И.А.Веселицкой, рег. № 11
|
(72) Автор(ы):
ЗАРДИ Федерико (CH)
(73) Патентообладатель(и):
УРЕА КАЗАЛЕ С.А. (CH)
|
(54) СПОСОБ И УСТАНОВКА ДЛЯ ПОЛУЧЕНИЯ МОЧЕВИНЫ
(57) Реферат:
Изобретение относится к технологии производства мочевины из аммиака и диоксида углерода. Способ получения мочевины осуществляют путем взаимодействия аммиака и диоксида углерода в реакторе с получением реакционной смеси, содержащей мочевину, карбамат аммония и свободный аммиак в водном растворе, которую выпаривают, используя в качестве испаряющего газа весь поток свежего диоксида углерода. В результате выпаривания получают первый поток в паровой фазе, содержащий аммиак, диоксид углерода и карбамат, а также жидкий поток, содержащий мочевину и остаток карбамата в водном растворе, который направляют в секцию выделения мочевины, где водный раствор карбамата отделяют от мочевины. Первый парообразный поток делят на две части, одну из которых возвращают в реактор, а другую практически полностью конденсируют, и полученный водный раствор карбамата также направляют в реактор, а отделившийся второй парообразный поток непрореагировавших аммиака и диоксида углерода подвергают повторному выпариванию и разделению на газообразную фазу из аммиака и диоксида углерода, возвращаемых в реактор, и жидкую фазу, включающую карбамат. Установка для осуществления способа включает реактор, два выпаривателя для реакционной смеси и отделяемого водного раствора карбамата аммония, конденсатор для практически полной конденсации первой части первого парообразного потока, трубопроводы для перекачивания жидких и парообразных потоков. Технический результат – повышение конверсии сырья за счет применения рецикла непрореагировавших аммиака и диоксида углерода, улучшение энергетических и экономических показателей процесса. 2 н. и 7 з.п. ф-лы, 1 ил.
Область техники, к которой относится изобретение
Настоящее изобретение относится к способу получения мочевины. Изобретение относится, в частности, к способу получения мочевины, заключающемуся в том, что проводят реакцию между аммиаком и диоксидом углерода в реакционном пространстве с получением реакционной смеси, содержащей мочевину, карбамат и свободный аммиак в водном растворе, полученную реакционную смесь выпаривают, используя в качестве испаряющего газа свежий диоксид углерода, с получением первого потока, содержащего аммиак и диоксид углерода в парообразной фазе, и потока, содержащего мочевину и остаток карбамата в водном растворе, поток, содержащий мочевину и остаток карбамата в водном растворе, направляют в секцию выделения мочевины, и в секции выделения мочевины остаток карбамата отделяют от мочевины с получением первого потока карбамата в водном растворе. Настоящее изобретение относится также к установке для получения мочевины описанным выше способом.
Уровень техники
В настоящее время мочевину обычно получают описанным выше способом на установке для получения мочевины, в основе которого лежит так называемая “технология выпаривания диоксидом углерода”.
Отличительной особенностью работающей по этому принципу установки является наличие в ней по существу изобарического контура синтеза, основными элементами которого являются реактор синтеза или реакционное пространство, аппарат для выпаривания (выпариватель) и карбаматный конденсатор.
При получении мочевины методом выпаривания разложение основного количества непрореагировавшего карбамата аммония и удаление из раствора избытка аммиака происходит в изобарическом контуре синтеза при давлении, близком к давлению в реакторе синтеза.
Разложение карбамата аммония и удаление из раствора избытка аммиака происходит в выпаривателе, который установлен за реактором синтеза. Выделить из жидкой реакционной смеси пары аммиака и диоксида углерода можно только путем теплового выпаривания, однако обычно в выпариватель кроме реакционной смеси, содержащей мочевину, карбамат и свободный аммиак в водном растворе, подают и испаряющий газ, как правило, диоксид углерода, используя его и для разложения карбамата аммония, и для удаления из раствора большей части содержащегося в нем диоксида углерода и аммиака.
Поток выходящего из выпаривателя газа, в котором содержатся в основном аммиак и диоксид углерода в парообразной фазе (первый поток), обычно подают в карбаматный конденсатор, который работает при давлении, равном давлению или близком к давлению в реакторе синтеза.
Поток выходящего из выпаривателя газа обычно по существу полностью конденсируют с получением раствора карбамата аммония, который затем возвращают обратно в реактор синтеза.
В описанной в WO 00/00466 установка для получения мочевины таким способом весь выходящий из выпаривателя поток газообразного аммиака и диоксида углерода конденсируют в карбаматном конденсаторе погружного типа (с затопленным или заполненным жидкостью пучком труб) и полученный в конденсаторе водный раствор карбамата с помощью эжектора, в котором в качестве движущей (рабочей) жидкости используют жидкий аммиак, возвращают обратно в реактор.
Однако при получении мочевины таким способом значительную часть свежего диоксида углерода приходится напрямую подавать в реактор для поддержания его теплового баланса.
Очевидно, что при этом существенно снижается эффективность выпаривания и заметно увеличивается содержание непрореагировавшего аммиака и диоксида углерода в полученном в выпаривателе и подлежащем дальнейшей обработке растворе мочевины, что требует дополнительных капиталовложений и увеличивает расходы, связанные с работой расположенной за изобарическим контуром синтеза секции выделения мочевины.
Краткое изложение сущности изобретения
В основу настоящего изобретения была положена задача разработать способ получения мочевины, который обладал бы высоким конверсионным выходом и в то же самое время был бы прост в осуществлении и сравнительно недорогим по капиталовложениям, затратам на ремонт и текущее обслуживание.
В соответствии с настоящим изобретением эта задача решается с помощью способа указанного в начале описания типа, который отличается выполнением ряда дополнительных технологических операций, заключающихся в том, что первую часть первого потока, содержащего аммиак и диоксид углерода в парообразной фазе, по существу полностью конденсируют с получением второго потока карбамата в водном растворе, второй поток карбамата в водном растворе возвращают в реакционное пространство, вторую часть первого потока, содержащего аммиак и диоксид углерода в парообразной фазе, возвращают в реакционное пространство, по меньшей мере часть первого потока карбамата в водном растворе, полученного в секции выделения мочевины, подвергают обработке, заключающейся в частичном разложении карбамата, с получением второго потока, содержащего аммиак и диоксид углерода в парообразной фазе, и потока, содержащего оставшийся карбамат в водном растворе, и возвращают второй поток, содержащий аммиак и диоксид углерода в парообразной фазе, в реакционное пространство, либо возвращают второй поток, содержащий аммиак и диоксид углерода в парообразной фазе, в первую часть первого потока, содержащего аммиак и диоксид углерода в парообразной фазе, и по существу полностью конденсируют эти потоки с получением второго потока карбамата в водном растворе, либо возвращают второй поток, содержащий аммиак и диоксид углерода в парообразной фазе, в первый поток, содержащий аммиак и диоксид углерода в парообразной фазе, и их первую часть по существу полностью конденсируют с получением второго потока карбамата в водном растворе, а вторую часть возвращают в реакционное пространство.
Для получения практически не содержащих воды паров и для их более легкого возврата в реактор по меньшей мере часть первого потока карбамата в водном растворе предпочтительно обрабатывают с целью частичного разложения карбамата при давлении, по существу соответствующем давлению в реакционном пространстве.
При осуществлении предлагаемого в изобретении способа, кроме того, поток, содержащий оставшийся карбамат в водном растворе, полученный в результате частичного разложения по меньшей мере части первого потока карбамата в водном растворе, подают в секцию выделения мочевины.
В предлагаемом в изобретении способе предпочтительно по меньшей мере 60%, более предпочтительно по меньшей мере 80%, первого потока карбамата в водном растворе, выходящего из секции выделения мочевины, подвергают обработке, заключающейся в частичном разложении и отделении непрореагировавшего аммиака и диоксида углерода от богатого водой раствора, содержащего оставшийся карбамат.
Необходимый тепловой баланс в реакционном пространстве в предлагаемом в изобретении способе поддерживают путем подачи в реакционное пространство части первого содержащего аммиак и диоксид углерода в парообразной фазе потока (а при необходимости и второго содержащего аммиак и диоксид углерода в парообразной фазе потока или его части).
Для выпаривания реакционной смеси с максимально возможной эффективностью в предлагаемом в изобретении способе в качестве испаряющего газа используют весь подаваемый на установку свежий диоксид углерода.
Предлагаемый в изобретении способ отличается высоким конверсионным выходом в реакционном пространстве, достигаемым благодаря высокой эффективности процесса выпаривания реакционной смеси, и высокой степенью рекуперации непрореагировавших веществ в изобарическом контуре синтеза.
Кроме того, уменьшение количества непрореагировавших веществ в потоке мочевины, подаваемой в секцию выделения мочевины, позволяет уменьшить нагрузку на секцию выделения мочевины и за счет устранения этого “узкого” места повысить производительность всей предназначенной для получения мочевины установки, снизить объем капиталовложений и уменьшить связанные с ее эксплуатацией расходы по сравнению с известными установками.
В соответствии с другим объектом настоящего изобретения положенная в его основу задача, указанная выше, решается с помощью предлагаемой в нем установки, предназначенной для осуществления описанного выше способа получения мочевины. Эта установка содержит:
– реактор синтеза мочевины, в котором в результате реакции между аммиаком и диоксидом углерода образуется реакционная смесь, содержащая мочевину, карбамат и свободный аммиак в водном растворе,
– первый тепловой выпариватель, в котором в качестве испаряющего газа используется диоксид углерода и в котором в результате частичного разложения карбамата и частичного выделения из реакционной смеси содержащегося в ней свободного аммиака в водном растворе образуется первый поток, содержащий аммиак и диоксид углерода в парообразной фазе, и поток, содержащий мочевину и оставшийся карбамат в водном растворе, и
– секцию выделения мочевины, в которой происходит отделение мочевины от потока, содержащего мочевину и оставшийся карбамат в водном растворе, подаваемого в нее из первого выпаривателя, с получением первого потока карбамата в водном растворе,
и отличается наличием
– конденсатора по существу для полной конденсации первой части первого потока, содержащего аммиак и диоксид углерода в парообразной фазе, с получением второго потока карбамата в водном растворе,
– трубопровода для перекачки второго потока карбамата в водном растворе обратно в реактор синтеза мочевины,
– трубопровода для перекачки второй части первого потока, содержащего аммиак и диоксид углерода в парообразной фазе, обратно в реактор синтеза мочевины,
– второго выпаривателя, в котором в результате частичного разложения по меньшей мере части первого потока карбамата в водном растворе образуется второй поток, содержащий аммиак и диоксид углерода в парообразной фазе, и
– трубопровода для перекачки второго потока, содержащего аммиак и диоксид углерода в парообразной фазе, в реактор синтеза мочевины, или
– трубопровода для перекачки второго потока, содержащего аммиак и диоксид углерода в парообразной фазе, в конденсатор, или
– трубопровода для перекачки первой части второго потока, содержащего аммиак и диоксид углерода в парообразной фазе, в конденсатор и трубопровода для перекачки второй части второго потока, содержащего аммиак и диоксид углерода в парообразной фазе, в реактор синтеза мочевины.
Конденсатор по существу для полной конденсации полученного в первом выпаривателе потока паров и при необходимости второй выпариватель предпочтительно выполнить в виде вертикального карбаматного конденсатора с “затопленным змеевиком”, т.е. в виде аппарата с заполненным (затопленным) жидкой фазой пучком труб, в котором (аппарате) конденсация парообразной фазы происходит при ее пропускании через жидкую фазу.
Выполненный таким образом конденсатор имеет небольшие размеры и в результате эффективного перемешивания газообразной и жидкой фазы отличается высокой эффективностью конденсации.
В одном из вариантов осуществления настоящего изобретения предлагаемая в нем установка содержит также трубопровод для подачи первой части свежего жидкого аммиака в реактор синтеза мочевины и трубопровод для подачи второй части свежего жидкого аммиака в карбаматный конденсатор.
Предпочтительно, чтобы количество жидкого аммиака, направляемого в реактор (первая часть), было больше количества жидкого аммиака, направляемого в карбаматный конденсатор (вторая часть).
Подача второй части аммиака в карбаматный конденсатор существенно ускоряет весь процесс конденсации паров, попадающих в конденсатор из выпаривателя(-ей).
В соответствии еще с одним вариантом осуществления настоящего изобретения указанная выше установка содержит также устройство для подогрева по меньшей мере части перового потока водного раствора карбамата, подаваемого во второй выпариватель, и устройство для подогрева первой части свежего жидкого аммиака, подаваемого в реактор синтеза мочевины, и/или второй части свежего жидкого аммиака, подаваемого в карбаматный конденсатор.
В целях экономии энергии для указанного выше подогрева предпочтительно использовать тепло, которое выделяется в процессе конденсации (в частности, в карбаматном конденсаторе).
Согласно изобретению трубопровод для подачи первой части свежего жидкого аммиака в реактор и трубопровод для перекачки обратно в реактор второго потока карбамата в водном растворе предлагается выполнить в виде эжектора, трубопровода для подачи в эжектор второго потока карбамата в водном растворе, трубопровода для подачи в эжектор первой части свежего жидкого аммиака и трубопровода для подачи из эжектора в реактор синтеза мочевины второго потока карбамата в водном растворе вместе с первой частью свежего жидкого аммиака.
В эжекторе в качестве рабочей (движущей) жидкости предпочтительно использовать первую часть свежего жидкого аммиака.
В предпочтительном варианте в качестве второго выпаривателя используется тепловой выпариватель, а на установке имеется трубопровод для подачи всего свежего диоксида углерода в первый выпариватель или трубопровод для подачи основной части свежего диоксида углерода в первый выпариватель и трубопровод для подачи остальной (небольшой) части свежего диоксида углерода во второй выпариватель.
Согласно еще одному варианту осуществления изобретения второй выпариватель работает в режиме теплового выпаривателя с использованием в качестве испаряющего газа диоксида углерода, и в этом варианте установка имеет также трубопровод для подачи (небольшой) части свежего диоксида углерода во второй выпариватель.
Предлагаемый в изобретении способ получения мочевины можно осуществлять и на новых установках, и на соответствующим образом модернизированных существующих установках. В последнем случае предлагаемый в изобретении способ позволяет увеличить производительность установки и определенным образом уменьшить потребление энергии.
Другие отличительные особенности и преимущества настоящего изобретения более подробно рассмотрены на примере не ограничивающего объем изобретения предпочтительных вариантов его осуществления со ссылкой на прилагаемый чертеж.
Краткое описание чертежа
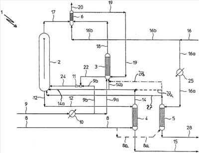
На прилагаемом к описанию чертеже схематично показан участок установки для получения мочевины предлагаемым в изобретении способом.
Предпочтительные варианты осуществления изобретения
Для пояснения сущности настоящего изобретения на иллюстрирующем его чертеже схематично показана только часть всей установки для получения мочевины, в частности показана секция изобарического синтеза (контур изобарического синтеза), поскольку все остальные секции установки (такие как секция выделения мочевины) по существу не относятся к настоящему изобретению.
Следует отметить также, что специальные ссылки в описании на обычные существующие на установках для получения мочевины и известные как таковые трубопроводы, которыми соединяются между собой отдельные аппараты описанной ниже установки, приводятся только в случае особой необходимости.
На прилагаемом к описанию чертеже показана схема обозначенной позицией 1 установки для получения мочевины предлагаемым в изобретении способом.
Установка 1, и в частности, ее контур изобарического синтеза, содержит реактор, или реакционное пространство, 2 для синтеза мочевины, вертикальный конденсатор 3 погружного типа с затопленным змеевиком, первый выпариватель 4, в котором для выделения из поступающей в него из реактора 2 реакционной смеси большей части непрореагировавшего карбамата и свежего аммиака в качестве испаряющего газа используется диоксид углерода, и второй выпариватель 5.
Установка 1 имеет, кроме того, промывочный аппарат 6, предназначенный для удаления пассивирующих реагентов и других не участвующих в реакции веществ, и не показанную на чертеже секцию выделения полученной мочевины.
Конденсатор 3, первый выпариватель 4 и второй выпариватель 5 обычно работают при том же давлении, что и реактор 2.
Давление изобарического процесса, протекающего в показанном на чертеже изобарическом контуре синтеза мочевины, обычно составляет от 140 до 160 бар.
Реактор 2 обычно работает при температуре от 180 до 200°С, при молярном соотношении между NH3 и СО2 от 2,5 до 4 и молярном соотношении между H2O и СО2, составляющем мене 0,5, предпочтительно от 0,1 до 0,2.
Первый и второй выпариватели 4, 5 обычно работают при температуре от 160 до 210°С, а конденсатор 3 – при температуре от 150 до 210°С.
В выполненной по так называемой “вертикальной схеме” секции синтеза установки 1 реактор 2 и конденсатор 3 расположены над верхней частью и первого, и второго выпаривателей 4, 5.
Свежий диоксид углерода по трубопроводу 8 поступает в первый выпариватель 4. В некоторых случаях небольшую часть свежего диоксида углерода по трубопроводу 8а (показанного на чертеже прерывистой линией) подают во второй выпариватель 5.
Позицией 9 на схеме обозначен трубопровод, по которому на установку подают жидкий аммиак. После подогрева в теплообменнике 10 поток аммиака разделяется на две части, одну из которых подают по трубопроводу 9а в конденсатор 3, а другую – по трубопроводу 9b через эжектор 11 в реактор 2.
По трубопроводу 12 из реакционного пространства 2 выходит поток жидкой реакционной смеси, содержащей мочевину, карбамат и свободный аммиак в водном растворе.
Выходящая из реактора реакционная смесь подается в выпариватель 4, в котором она подвергается обработке, заключающейся в частичном разложении карбамата и частичном выделении из реакционной смеси свободного аммиака в водном растворе.
Для работы выпаривателя 4 в качестве испаряющего газа используют свежий диоксид углерода, который подают в выпариватель 4 по трубопроводу 8.
В результате обработки реакционной смеси в выпаривателе 4 получают выходящий из него по трубопроводу 14 первый поток газа, содержащего аммиак и диоксид углерода в парообразной фазе, и выходящий из него по трубопроводу 15 поток жидкости, содержащей мочевину и оставшийся карбамат в водном растворе.
Выходящий из выпаривателя по трубопроводу 15 поток жидкости поступает в секцию выделения мочевины (не показана), в которой после выделения мочевины при среднем и/или низком давлении получают первый поток карбамата в водном растворе. Этот раствор, выходящий из секции выделения мочевины по трубопроводу 16, разделяется на две части, которые по трубопроводам 16а и 16b подают соответственно во второй выпариватель 5 и в промывочный аппарат 6.
В соответствии с настоящим изобретением протекающий по трубопроводу 14 первый поток газа, в котором содержатся аммиак и диоксид углерода в парообразной фазе, разделяют на две части, которые из трубопровода 14 попадают в трубопроводы 14а и 14b.
Вторую часть потока газа по трубопроводу 14а подают непосредственно в реактор 2 для поддержания в нем необходимого теплового баланса, а первую часть по трубопроводу 14b подают в конденсатор 3.
В конденсаторе 3 поступающие в него по трубопроводу 14b аммиак и диоксид углерода в парообразной фазе вступают в контакт с поступающим в него по трубопроводу 19 из промывочного аппарата 6 потоком аммиака и карбамата в водном растворе и с потоком жидкого свежего аммиака, который поступает в конденсатор по трубопроводу 9а. Поступающие в конденсатор по трубопроводам 19 и 9а потоки жидкости выполняют функции абсорбирующей среды, ускоряющей процесс конденсации парообразной фазы.
Возвращаемый в конденсатор 3 из промывочного аппарата 6 поток аммиака и карбамата в водном растворе получают в промывочном аппарате 6 в результате конденсации поступающего в него по трубопроводу 17 из реактора 2 аммиака и диоксида углерода в парообразной фазе и поступающей в него по трубопроводу 18 из конденсатора 3 оставшейся газообразной фазы.
Для конденсации паров и оставшейся в конденсаторе газообразной фазы в промывочном аппарате используют промывочную жидкость, содержащую часть первого потока карбамата в водном растворе, которую подают в промывочный аппарат 6 из секции выделения мочевины по трубопроводу 16b.
В оставшейся газообразной фазе, отбираемой из конденсатора 3 по трубопроводу 18, в основном содержатся инертные вещества и/или пассивирующие агенты вместе с небольшим количеством несконденсировавшихся аммиака и диоксида углерода в парообразной фазе.
Из промывочного аппарата 6 пассивирующие агенты и/или инертные вещества, которые попадают в контур синтеза высокого давления вместе со свежим диоксидом углерода, отбирают под действием разрежения по трубопроводу 20.
В результате по существу полной конденсации поступающей в конденсатор 3 по трубопроводу 14b парообразной фазы, состоящей из аммиака и диоксида углерода, в нем образуется содержащая карбамат в водном растворе жидкая фаза, которая попадает из конденсатора в трубопровод 22 (и образует второй поток карбамата в водном растворе).
Под действием разрежения, создаваемого в эжекторе 11 поступающей в него по трубопроводу 9b частью свежего аммиака, поток жидкости из трубопровода 22 всасывается в эжектор, из которого он вместе с аммиаком по трубопроводу 24 попадает в реактор 2.
Кроме того, часть первого потока карбамата в водном растворе, поступающую из секции выделения мочевины по трубопроводу 16а во второй выпариватель 5, предпочтительно предварительно нагревают в теплообменнике 25. Для нагревания потока карбамата в водном растворе в теплообменнике 25 используют часть тепла, которое выделяется в карбаматном конденсаторе 3.
В соответствии с настоящим изобретением во втором выпаривателе 5 происходит разложение основной части карбамата, которая вместе со свободным аммиаком выделяется из раствора карбамата в виде паров аммиака и диоксида углерода с очень небольшим содержанием воды (второй поток, содержащий аммиак и диоксид углерода в парообразной фазе), и образовавшиеся во втором выпаривателе 5 пары по трубопроводу 27 в первом варианте подаются в реактор 2 для поддержания в нем необходимого теплового баланса.
Выходящий из второго выпаривателя 5 водный раствор, в котором содержится оставшийся карбамат и свободный аммиак, по трубопроводу 28 (поток, содержащий оставшийся карбамат в водном растворе) подается для последующей обработки обратно в секцию выделения мочевины.
В соответствии с другим вариантом предлагаемая в изобретении установка для получения мочевины вместо трубопровода 27 содержит трубопровод 27а (показанный на чертеже прерывистой линией), соединяющий второй поток газа, состоящего из аммиака и диоксида углерода в парообразной фазе, с первым потоком газа, состоящего из аммиака и диоксида углерода в парообразной фазе (трубопровод 14). Иными словами, предлагаемая в этом варианте установка для получения мочевины имеет трубопроводы (27а, 14а и 14b), по которым первая часть второго потока газа, состоящего из аммиака и диоксида углерода в парообразной фазе, возвращается обратно в конденсатор 3, а вторая часть второго потока газа, состоящего из аммиака и диоксида углерода в парообразной фазе, возвращается обратно в реактор 2 синтеза мочевины.
В третьем варианте осуществления изобретения полученный во втором выпаривателе 5 второй поток газа, состоящего из аммиака и диоксида углерода в парообразной фазе, подают по трубопроводу 27b (показанному на чертеже прерывистой линией) и трубопроводу 14b в конденсатор 3 (выполненная по этому варианту установка для получения мочевины не имеет трубопроводов 27а и 27).
В предлагаемой в изобретении установке для получения мочевины тепловой баланс реактора 2 поддерживается за счет подачи в него по трубопроводу 14а полученного в первом выпаривателе 4 потока газа, состоящего из аммиака и диоксида углерода в парообразной фазе, и при определенных условиях по трубопроводу 27 полученного во втором выпаривателе 5 потока газа, состоящего из аммиака и диоксида углерода в парообразной фазе.
Преимуществом выполненной таким образом установки для получения мочевины является принципиальная возможность подачи всего свежего диоксида углерода в первый выпариватель 4 и, как следствие этого, повышения его эффективности и производительности и соответствующего снижения капиталовложений и затрат, связанных с обслуживанием и работой всей установки и в первую очередь самого выпаривателя и секции выделения мочевины. В выполненной по такой схеме установке отпадает необходимость в трубопроводе 8а.
Максимально повысить эффективность и производительность первого выпаривателя 4 можно за счет подачи в него (по трубопроводу 8) большей части (по меньшей мере 90%) всего свежего диоксида углерода при подаче остального свежего диоксида углерода (по трубопроводу 8а) во второй выпариватель 5.
На описанной выше установке можно получать мочевину предлагаемым в изобретении способом, при осуществлении которого из аммиака и диоксида углерода в реакторе 2 получают реакционную смесь, содержащую мочевину, карбамат и свободный аммиак в водном растворе. Полученный в реакторе раствор подают в первый тепловой выпариватель 4, в который подают также (по трубопроводу 8) используемый в качестве испаряющего газа диоксид углерода, и в результате обработки в выпаривателе образующейся смеси раствора и газа происходит частичное разложение карбамата и частичное выделение из реакционной смеси содержащегося в ней свободного аммиака и образование первого потока газа, состоящего из аммиака и диоксида углерода в парообразной фазе (который отбирают из выпаривателя по трубопроводу 14), и потока, состоящего из мочевины и оставшегося карбамата (который отбирают из выпаривателя по трубопроводу 15). Поток, состоящий из мочевины и оставшегося карбамата в водном растворе, подают в секцию выделения мочевины (по трубопроводу 15). В секции выделения мочевины оставшийся карбамат отделяют от мочевины с получением первого потока карбамата в водном растворе (трубопровод 16). Первую часть первого потока газа, состоящего из аммиака и диоксида углерода в парообразной фазе, по трубопроводу 14b подают в конденсатор 3, в котором в результате по существу полной конденсации паров получают второй поток карбамата в водном растворе. Второй поток карбамата в водном растворе по трубопроводу 22 перекачивают обратно в реакционное пространство 2. Вторую часть первого потока газа, состоящего из аммиака и диоксида углерода в парообразной фазе, по трубопроводу 14а возвращают обратно в реакционное пространство 2. Кроме того, по меньшей мере часть первого потока карбамата в водном растворе, полученного в секции выделения мочевины, перекачивают по трубопроводу 16а во второй выпариватель 5, в котором в результате частичного разложения карбамата получают второй поток газа, состоящего из аммиака и диоксида углерода в парообразной фазе, и поток, содержащий оставшийся карбамат в водном растворе.
В первом варианте второй поток газа, состоящего из аммиака и диоксида углерода в парообразной фазе, по трубопроводу 27 возвращают обратно в реакционное пространство 2.
Во втором варианте второй поток газа, состоящего из аммиака и диоксида углерода в парообразной фазе, по трубопроводу 27b подают в трубопровод, по которому проходит первая часть первого потока газа, состоящего из аммиака и диоксида углерода в парообразной фазе, и вместе с ней подают в конденсатор 3, в котором в результате по существу полной конденсации паров получают второй поток карбамата в водном растворе.
В третьем варианте второй поток газа, состоящего из аммиака и диоксида углерода в парообразной фазе, по трубопроводу 27а подают в трубопровод, по которому проходит первый поток газа, состоящего из аммиака и диоксида углерода в парообразной фазе, и первую часть образующегося потока газа подают по трубопроводу 14b в конденсатор 3, в котором в результате по существу полной конденсации паров получают второй поток карбамата в водном растворе, а вторую часть по трубопроводу 14а возвращают обратно в реакционное пространство 2.
На установке, схема которой показана на прилагаемом к описанию чертеже, можно также получать мочевину способом, при осуществлении которого первую часть свежего жидкого аммиака по трубопроводу 9b подают напрямую в реактор 2 синтеза мочевины, а вторую часть по трубопроводу 9а подают в конденсатор 3.
Кроме того, на предлагаемой в изобретении установке для получения мочевины можно дополнительно подогревать по меньшей мере часть первого потока карбамата в водном растворе, который подают во второй выпариватель, и подогревать первую часть свежего жидкого аммиака, подаваемого в реактор синтеза мочевины, и/или вторую часть свежего жидкого аммиака, подаваемого в конденсатор.
Для снижения расходов, связанных с потреблением энергии, при выполнении описанных выше операций подогрева целесообразно использовать тепло, выделяющееся в конденсаторе.
Изобретение не исключает возможности внесения в рассмотренные выше варианты его осуществления различных изменений и усовершенствований, не выходящих за объем изобретения, определяемый его формулой.
Так, в частности, для получения мочевины предлагаемым в изобретении способом можно использовать два отдельных конденсатора (не показанных на схеме), предназначенных соответственно по существу для полной конденсации первого и второго потоков газа, содержащего аммиак и диоксид углерода в парообразной фазе.
Формула изобретения
1. Способ получения мочевины, заключающийся в том, что проводят реакцию между аммиаком и диоксидом углерода в реакционном пространстве с получением реакционной смеси, содержащей мочевину, карбамат и свободный аммиак в водном растворе, полученную реакционную смесь выпаривают, используя в качестве испаряющего газа свежий диоксид углерода, с получением первого потока, содержащего аммиак и диоксид углерода в парообразной фазе, и потока, содержащего мочевину и остаток карбамата в водном растворе, поток, содержащий мочевину и остаток карбамата в водном растворе, направляют в секцию выделения мочевины и в секции выделения мочевины остаток карбамата отделяют от мочевины с получением первого потока карбамата в водном растворе, отличающийся тем, что первую часть первого потока, содержащего аммиак и диоксид углерода в парообразной фазе, по существу полностью конденсируют с получением второго потока карбамата в водном растворе, второй поток карбамата в водном растворе возвращают в реакционное пространство, вторую часть первого потока, содержащего аммиак и диоксид углерода в парообразной фазе, возвращают в реакционное пространство, по меньшей мере часть первого потока карбамата в водном растворе, полученного в секции выделения мочевины, подвергают обработке, заключающейся в частичном разложении карбамата с получением второго потока, содержащего аммиак и диоксид углерода в парообразной фазе, и потока, содержащего оставшийся карбамат в водном растворе, и возвращают второй поток, содержащий аммиак и диоксид углерода в парообразной фазе, в реакционное пространство, либо возвращают второй поток, содержащий аммиак и диоксид углерода в парообразной фазе, в первую часть первого потока, содержащего аммиак и диоксид углерода в парообразной фазе, и по существу полностью конденсируют эти потоки с получением второго потока карбамата в водном растворе, либо возвращают второй поток, содержащий аммиак и диоксид углерода в парообразной фазе, в первый поток, содержащий аммиак и диоксид углерода в парообразной фазе, и их первую часть по существу полностью конденсируют с получением второго потока карбамата в водном растворе, а вторую часть возвращают в реакционное пространство.
2. Способ по п.1, отличающийся тем, что по меньшей мере часть первого потока карбамата в водном растворе обрабатывают с целью частичного разложения карбамата при давлении, по существу соответствующем давлению в реакционном пространстве.
3. Способ по п.1, отличающийся тем, что поток, содержащий оставшийся карбамат в водном растворе, полученный в результате частичного разложения по меньшей мере части первого потока карбамата в водном растворе, подают в секцию выделения мочевины.
4. Установка (1) для получения мочевины, содержащая реактор (2) синтеза мочевины, в котором в результате реакции между аммиаком и диоксидом углерода образуется реакционная смесь, содержащая мочевину, карбамат и свободный аммиак в водном растворе, первый тепловой выпариватель (4), в котором в качестве испаряющего газа используется диоксид углерода и в котором в результате частичного разложения карбамата и частичного выделения из реакционной смеси содержащегося в ней свободного аммиака в водном растворе образуется первый поток, содержащий аммиак и диоксид углерода в парообразной фазе, и поток, содержащий мочевину и оставшийся карбамат в водном растворе, и секцию выделения мочевины, в которой происходит отделение мочевины от потока, содержащего мочевину и оставшийся карбамат в водном растворе, подаваемого в нее из первого выпаривателя, с получением первого потока карбамата в водном растворе, отличающаяся наличием конденсатора (3) по существу для полной конденсации первой части первого потока, содержащего аммиак и диоксид углерода в парообразной фазе, и получения второго потока карбамата в водном растворе; трубопровода (22, 24) для перекачки второго потока карбамата в водном растворе обратно в реактор (2) синтеза мочевины, трубопровода (14, 14b) для перекачки второй части первого потока, содержащего аммиак и диоксид углерода в парообразной фазе, обратно в реактор (2) синтеза мочевины, второго выпаривателя (5), в котором в результате частичного разложения по меньшей мере части первого потока карбамата в водном растворе образуется второй поток, содержащий аммиак и диоксид углерода в парообразной фазе, и трубопровода (27) для перекачки второго потока, содержащего аммиак и диоксид углерода в парообразной фазе, в реактор (2) синтеза мочевины, либо трубопровода (27b) для перекачки второго потока, содержащего аммиак и диоксид углерода в парообразной фазе, в конденсатор (3), либо трубопровода (27а) для перекачки первой части второго потока, содержащего аммиак и диоксид углерода в парообразной фазе, в конденсатор (3) и второй части второго потока, содержащего аммиак и диоксид углерода в парообразной фазе, в реактор (2) синтеза мочевины.
5. Установка по п.4, отличающаяся тем, что конденсатор (3), в котором происходит полная конденсация первой части первого потока, содержащего аммиак и диоксид углерода в парообразной фазе, выполнен в виде карбаматного конденсатора погружного типа с затопленным жидкой фазой змеевиком.
6. Установка по п.5, отличающаяся наличием трубопровода (9, 9b, 11, 24) для подачи первой части свежего жидкого аммиака в реактор (2) синтеза мочевины и трубопровода (9, 9а) для подачи второй части свежего жидкого аммиака в карбаматный конденсатор (3).
7. Установка по п.5, отличающаяся наличием устройства (25) для подогрева по меньшей мере части первого потока раствора карбамата, подаваемого во второй выпариватель (5), и устройства (10) для подогрева первой части свежего жидкого аммиака, подаваемого в реактор (2) синтеза мочевины, и/или второй части свежего жидкого аммиака, подаваемого в карбаматный конденсатор (3).
8. Установка по п.6, отличающаяся тем, что трубопровод (9, 9b, 11, 24) для подачи первой части свежего жидкого аммиака в реактор (2) и трубопровод (11, 22, 24) для перекачки обратно в реактор (2) второго потока карбамата в водном растворе содержат эжектор (11), трубопровод (22) для подачи в эжектор (11) второго потока карбамата в водном растворе, трубопровода (9, 9b) для подачи в эжектор (11) первой части свежего жидкого аммиака и трубопровод (24) для подачи из эжектора (11) в реактор (2) синтеза мочевины второго потока карбамата в водном растворе вместе с первой частью свежего жидкого аммиака.
9. Установка по п.4, отличающаяся тем, что второй выпариватель (5) выполнен в виде теплового выпаривателя, в котором в качестве испаряющего газа используется диоксид углерода, при этом установка содержит трубопровод (8) для подачи основной части свежего диоксида углерода в первый выпариватель (4) и трубопровод (8а) для подачи остальной небольшой части свежего диоксида углерода во второй выпариватель (5).
РИСУНКИ
|
|