|
|
(21), (22) Заявка: 2006138723/04, 03.11.2006
(24) Дата начала отсчета срока действия патента:
03.11.2006
(46) Опубликовано: 10.02.2008
(56) Список документов, цитированных в отчете о поиске:
JP 55085529 А, 27.06.1980. US 4011272 A, 08.03.1977. КИРПИЧНИКОВ П.А. и др. АЛЬБОМ ТЕХНОЛОГИЧЕСКИХ СХЕМ ОСНОВНЫХ ПРОИЗВОДСТВ ПРОМЫШЛЕННОСТИ СИНТЕТИЧЕСКОГО КАУЧУКА. – Л.: ХИМИЯ, 1986, с.74-77. RU 2089536 C1, 10.09.1997.
Адрес для переписки:
150000, г.Ярославль, Волжская наб., 43, кв.15, О.С.Павлову
|
(72) Автор(ы):
Павлов Олег Станиславович (RU), Павлов Дмитрий Станиславович (RU), Павлов Станислав Юрьевич (RU)
(73) Патентообладатель(и):
Павлов Олег Станиславович (RU), Павлов Дмитрий Станиславович (RU), Павлов Станислав Юрьевич (RU)
|
(54) СПОСОБ ПОЛУЧЕНИЯ ЧИСТОГО ИЗОБУТЕНА
(57) Реферат:
Изобретение относится к способу получения чистого изобутена из изобутенсодержащей смеси преимущественно углеводородов С4 с использованием катализа сильнокислотным(и) катионитом(ами), включающему жидкофазное взаимодействие изобутена с водой при температуре от 60 до 130°С в одной или нескольких зонах на стадии гидратации, расслаивание выводимого(ых) из нее потока(ов), отгонку непрореагировавших углеводородов C4 из углеводородного слоя, разложение трет-бутанола в зоне(ах) на стадии дегидратации, отделение образующегося изобутена от воды и его очистку и характеризующемуся тем, что изобутен и общее количество возвращаемой со стадии дегидратации и/или свежей воды подают в зону(ы) гидратации в суммарной молярной пропорции от 1:0,4 до 1:20, предпочтительно от 1:1 до 1:5, в прямоточном или барботажном режиме в отсутствие эмульгатора гидратируют от 30 до 97% изобутена, со стадии гидратации на стадию дегидратации как минимум одну треть получаемого трет-бутанола подают в потоке, выделяемом ректификацией из слоя непрореагировавших углеводородов и содержащем от 5 до 30 мас.% воды, и, возможно, остальное количество в потоке водного слоя, при общем содержании иных, чем изобутен, углеводородов, не превышающем их допустимого количества в целевом изобутене, и со стадии дегидратации воду как минимум частично возвращают на стадию гидратации. Данный способ является малоэнергоемким и малометаллоемким. 13 з.п. ф-лы, 2 ил.
Изобретение относится к области получения концентрированного изобутена из изобутенсодержащих смесей преимущественно углеводородов C4.
Известен [П.А.Кирпичников и др. Альбом технологических схем основных производств промышленности синтетического каучука. Л.: Химия, 1986, с.75-77] промышленный способ получения концентрированного изобутена из изобутенсодержащих смесей углеводородов C4 с катионитным катализом, в котором гидратацию изобутена проводят в противоточном реакционно-экстракционном режиме с молярным соотношением подачи вода:изобутен (в С4 смеси) 70:1. Образующийся трет-бутанол выводят в составе двух потоков: непрореагировавших углеводородов и воды, из которых трет-бутанол выделяют ректификацией в виде его смесей с водой, и затем трет-бутанол в смеси с водой подвергают дегидратации в реакционно-ректификационном режиме, образующийся изобутен отгоняют и подвергают очистке путем водной отмывки, ректификации и азеотропной осушки.
Процесс сложен (включает как минимум 10 колонных аппаратов) и энергоемок. Энергоемкость определяется в большой степени необходимостью переработки чрезвычайно больших водных и водно-трет-бутанольных потоков. Трет-бутанол сложно отделить от воды из-за неблагоприятного фазового равновесия и образования азеотропа с водой.
Возможен вариант указанного способа с подачей разбавленного водного раствора трет-бутанола после дегазации в зону дегидратации трет-бутанола. Процесс в этом случае также сложен и энергоемок из-за необходимости нагревания и последующего охлаждения (при возврате в зону гидратации) очень больших водных потоков.
Кроме того, указанные варианты требуют чрезмерно большой загрузки катализатора и большого размера реакционных зон гидратации и дегидратации, а равномерное распределение изобутена (С4-смеси) и воды вызывает трудности.
Найден способ, при котором подача и рециркуляция воды (с ее нагреванием и охлаждением) многократно снижается, причем резко снижаются необходимая загрузка катализатора и размеры реакторов гидратации и дегидратации.
Способ получения чистого изобутена из изобутенсодержащей смеси преимущественно углеводородов C4 с использованием катализа сильнокислотным(и) катионитом(ами), включающий жидкофазное взаимодействие изобутена с водой при температуре от 60 до 130°С в одной или нескольких зонах на стадии гидратации, расслаивание выводимого(ых) из нее потока(ов), отгонку непрореагировавших углеводородов С4 из углеводородного слоя, разложение трет-бутанола в зоне(ах) на стадии дегидратации, отделение образующегося изобутена от воды и его очистку, отличается тем, что изобутен и общее количество возвращаемой со стадии дегидратации и/или свежей воды подают в зону(ы) гидратации в суммарной молярной пропорции от 1:0,4 до 1:20, предпочтительно от 1:1 до 1:5, в прямоточном или барботажном режиме в отсутствие эмульгатора гидратируют от 30 до 97% изобутена, со стадии гидратации на стадию дегидратации как минимум одну треть получаемого трет-бутанола подают в потоке, выделяемом ректификацией из слоя непрореагировавших углеводородов и содержащем от 5 до 30 мас.% воды, и, возможно, остальное количество в потоке водного слоя, при общем содержании иных, чем изобутен, углеводородов, не превышающем их допустимого количества в целевом изобутене, и со стадии дегидратации воду как минимум частично возвращают на стадию гидратации.
В качестве технических решений, способствующих осуществлению способа по п.1 формулы изобретения, мы заявляем также способы, отличающиеся тем, что:
– водный слой стадии гидратации, включающий трет-бутанол, как минимум частично, предпочтительно после охлаждения, возвращают в зону(ы) гидратации и возможно также в промежуточные сечения, а остальное количество указанного слоя, предпочтительно после дегазации совместно с дегазацией трет-бутанола, подают на стадию дегидратации;
– часть потока непрореагировавших углеводородов до и/или после отгонки от трет-бутанола рециркулируют в зону(ы) гидратации;
– частью потока непрореагировавших углеводородов после отгонки от трет-бутанола осуществляют экстракцию трет-бутанола из водного слоя реакционной(ых) зон(ы) гидратации с последующим возвратом полученного трет-бутанолсодержащего потока на отгонку непрореагировавших углеводородов С4 от трет-бутанола;
– рециркулируемый(е) водный(е) поток(и) со стадии дегидратации трет-бутанола, свежую воду и, возможно, изобутенсодержащую(ие) углеводородную(ые) смесь(и) как минимум частично подают на вход в зону(ы) гидратации, а остальное количество предпочтительно подают в ее(их) промежуточные сечения;
– гидратацию проводят в трубках охлаждаемого(ых) кожухотрубчатого(ых) аппарата(ов) и/или в адиабатическом(их) аппарате(ах);
– водный(е) и/или углеводородный(е) поток(и) подают в зону(ы) гидратации раздельно или совместно через диспергирующие устройства, обеспечивающие их равномерное распределение между трубками или по сечению реакционной зоны;
– катализатор в зоне(ах) гидратации поддерживают погруженным в жидкость и при движении жидкости сверху вниз над катализатором поддерживают слой жидкости не менее 5 мм, а диспергируемый поток подают со скоростью, обеспечивающей перемешивание указанного слоя так, что в разные участки катализатора жидкость поступает с одинаковым молярным соотношением воды и изобутена;
– водный и углеводородный потоки подают преимущественно в среднюю часть аппарата гидратации и поддерживают движение жидкости в его нижней части сверху вниз и в его верхней части снизу вверх с последующим расслаиванием выходящих из зон(ы) гидратации потоков;
– дегидратацию трет-бутанола проводят в реакционной зоне, соединенной потоками жидкости и пара как минимум с исчерпывающей ректификационной зоной, в которой происходит отгонка изобутена и трет-бутанола от воды, и предпочтительно с укрепляющей ректификационной зоной для отгонки изобутена от трет-бутанола и воды, причем реакционная зона предпочтительно имеет площадь сечения, как минимум в 1,4 раза превосходящую площадь сечения ректификационной(ых) зон(ы) и располагается в общем с ректификационной(ыми) зоной(ами) колонном аппарате или отдельно;
– часть воды, от которой предварительно отогнан трет-бутанол, подают выше реакционной зоны в количестве, обеспечивающем подавление ди- и олигомеризации изобутена;
– образующиеся в небольшом количестве димеры и, возможно, тримеры изобутена удаляют путем вывода бокового потока из исчерпывающей ректификационной зоны и/или путем отстаивания от них воды предпочтительно после смешивания с углеводородом(ами), имеющим(и) температуру кипения выше 20°С;
– используют мелкозернистый сульфокатионит и/или крупнозернистый сульфокатионит, возможно, сформованный в форме массообменной насадки;
– возвращаемый со стадии дегидратации водный поток подвергают удалению примесей предпочтительно путем катионитной и/или анионитной очистки.
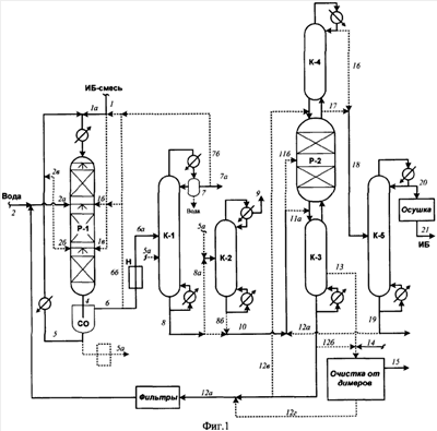
Использование изобретения иллюстрируется фиг.1 и 2 и примерами. Указанные фигуры и примеры не исключают иных вариантов использования изобретения при соблюдении п.1 формулы изобретения.
На фиг.1 исходная изобутенсодержащая смесь поступает по линии 1 и подается в зону гидратации (реактор Р-1) по линии 1а (далее) и, возможно, линиям 15 и 1в. Свежая вода (конденсат пара) поступает по линии 2, соединяется с потоком воды, рециркулируемым после зоны дегидратации (поток 12а) и далее подается в Р-1 предпочтительно по линиям 2а, 2б и, возможно, по линии 2в, соединяясь с рециркулируемым потоком 12а.
Направляемые на верх Р-1 потоки соединяют, при необходимости подогревают и вводят в Р-1 по линии 3 через диспергирующее устройство (форсунку). Из Р-1 реакционную смесь выводят по линии 4, отстаивают в СО и весь нижний слой или большую часть рециркулируют в Р-1 по линии 5 (далее 3). Возможно, небольшую часть водного слоя выводят, предпочтительно нейтрализуют и подают в колонну К-1 или К-2.
Углеводородный слой из СО выводят по линии 6 и полностью или большей частью подают в ректификационную колонну К-1 по линии 6а, причем предпочтительно предварительно нейтрализуют. Возможно, часть потока 6 по линии 6б рециркулирует на вход и/или боковой ввод в Р-1.
Из К-1 сверху выводят по линии 7 в качестве дистиллята непрореагировавшие углеводороды, которые целиком или частично выводят по линии 7а. Возможно, часть потока 7 по линии 7б (далее 1а, 3) поступает на вход в Р-1. Снизу по линии 8 выводят поток, содержащий преимущественно трет-бутанол, частично воду и, возможно, примесь углеводородов. Возможно, при конденсации потока 7 происходит отслаивание небольшого количества воды, которую выводят из флегмовой емкости.
Поток 8 подают по линии 8б в колонну К-2 для дополнительной дегазации или непосредственно по линии 8б (далее 11, 11а, 11б) подают в зону дегидратации (Р-2).
Из К-2 газы выводят по линии 9, а дегазированный трет-бутанольный поток выводят по линии 10 и по линии 11 (далее 11а, 11б) подают в реактор дегидратации.
Снизу исчерпывающей колонны К-3 выводят по линии 12 воду. Возможно, по линии 13 выводят боковой поток с повышенным содержанием ди- и олигомеров изобутена, который предпочтительно смешивают с водой (линия 12б) и углеводородным растворителем (линия 14), и по линии 15 выводят раствор димеров в углеводородах, а воду по линии 12г присоединяют к ее рециркулируемому потоку 12а. Поток 12а рециркулируют в Р-1 (линии 12а, 2а, 2б, 2в), предпочтительно предварительно подвергнув очистке от примесей (железа и т.п.) с использованием ионитного фильтра(ов).
Возможно, небольшую часть потока 12 по линии подают на верх Р-2 с целью подавления ди- и олигомеризации изобутена.
Сверху К-4 по линии 16 или непосредственно сверху Р-2 по линии 17 выводят поток изобутена с примесями (собственного трет-бутанола). Его по линии 18 подают в ректификационную колонну К-5. Снизу К-5 выводят по линии 19 поток примесей, который выводят по линии 19а и/или рециркулируют по линии 19б (далее 11а, 11б) в Р-2.
Сверху К-5 выводят по линии 20 чистый изобутен, который, возможно, дополнительно подвергают отмывке (не показана) и осушке, и по линии 21 выводят целевой продукт.
На фиг.2 узел гидратации отличается от фиг.1 тем, что основное количество изобутенсодержащей углеводородной смеси рециркулируемых водных слоев из сепараторов-отстойников (СО) и, возможно, рециркулируемой воды со стадии дегидратации подают в среднюю часть реактора гидратации Р-1. Движение жидкости в зонах З-1 и З-3 сверху вниз и в зонах З-2 и З-4 снизу вверх. Выходящие потоки 4а и 4б расслаивают соответственно в СО-1 и СО-2. Их водные слои целиком или большей частью рециркулируют по линиям 5а и 5б в Р-1, преимущественно (или полностью) в среднюю часть по линии 3.
Рециркулируемый водный поток из зоны дегидратации подают в Р-1, возможно, с потоком свежей воды, преимущественно в промежуточные сечения по линиям 2б и 2в и/или в среднюю часть по линии 2а (далее 3). Вводимые в Р-1 потоки тщательно диспергируют.
Углеводородные слои из СО-1 и СО-2 подают по линиям 6а и 6б (далее 6в) в ректификационную колонну К-1 (предпочтительно после нейтрализации). Возможно, часть их подают (возвращают) в среднюю часть К-1 по линии 6г.
Сверху К-1 выводят по линии 7 поток непрореагировавших углеводородов, который полностью или частично удаляют по линии 7а.
Возможно, часть потока 7 рециркулируют по линии 7б в Р-1 (ввод по линии 9). Возможно, при конденсации потока 7 происходит отслаивание небольшого количества воды, которую выводят из флегмовой емкости.
Снизу К-1 выводят по линии 8 поток, содержащий преимущественно трет-бутанол и частично воду, который направляют на дегидратацию трет-бутанола по линии 8а (в основном) и, возможно, линиям 8б и 8в. При наличии в потоке 8 существенного количества углеводородов С4 его дополнительно дегазируют (не показано).
Узел дегидратации трет-бутанола включает колонну К-2, из которой выводят боковые потоки 10 и 11 (предпочтительно в паровом или парожидкостном состоянии), которые подают в реакторы Р-1 и Р-2 с сульфокатионитом. Возможно, в Р-1 и Р-2 подают также часть(и) водного потока 12 по линиям 12г и 12д. Из Р-1 и Р-2 реакционные смеси возвращают в К-2 по линиям 14 и 15.
Снизу К-2 выводят водный поток 12, который (предпочтительно после очистки) рециркулируют в Р-1. Возможно, из нижней части К-2 выводят поток 13 с целью вывода димеров и тримеров изобутена. Его смешивают с водой (поток 12б) и углеводородным растворителем (поток 17а) и выводят раствор димеров (и тримеров) в указанном растворителе (линия 18а) и поток воды 12в присоединяют к потоку 12а.
Сверху К-2 выводят по линии 16 поток концентрированного изобутена, который направляют на дополнительную очистку и осушку, осуществляемым подобно описанному в примере 1.
Пример 1
Переработку осуществляют согласно схеме на фиг.1, с той особенностью, что в качестве гидрататора К-1 используют кожухотрубчатый аппарат, трубки которого заполнены сульфокатионитом на основе сополимера стирола и дивинилбензола Амберлист 35 (размер частиц 0,4-1,3 мм, статическая объемная емкость СОЕ=5,1 мг экв/г). Температура в нем 70-75°С, давление 12 ата. Количество катализатора 25 кг.
В зоне дегидратации используют формованный сульфокатионитный катализатор КУ-2ФПП в форме колец (наружный диаметр 4-6 мм, длина 6-8 мм, СОЕ=3,7 мг экв/г). Температура в зоне дегидратации 90°С, давление 4,2 ата, количество катализатора 60 кг.
Рециркуляцию непрореагировавших углеводородов в реактор гидратации не проводят.
Подача исходной углеводородной смеси 100 кг/ч (в ней 45% изобутена, остальное – в основном изобутан).
Подача свежей воды не менее 0,2 кг/ч (на восполнение потерь).
Подача в реактор гидратации воды, рециркулируемой после дегидратации трет-бутанола – 18,7 кг/ч (включая 1 мас.% трет-бутанола). Массовое отношение поступающей в узел гидратации воды (не считая рецикла водного слоя) и исходной углеводородной фракции – 0,188:1. Молярное соотношение поступающей в узел воды и изобутена с исходной углеводородной фракцией МО=1,3:1 (т.е. в 54 раза меньше, чем в прототипе).
Воду и углеводороды вводят совместно через диспергирующую форсунку. Над слоем катализатора поддерживают слой жидкости высотой 15 мм.
Поток 6 6а составляет 119,2 кг/ч и содержит : 11,3% изобутена, 46,2% остальных углеводородов С4 (в основном изобутана), 34,9% трет-бутанола, 7,3% воды, 0,3% димеров изобутена.
Поток 7 7а составляет 68,6 кг/ч и содержит 19,7% изобутена, 80,2% прочих углеводородов С4 (в основном изобутана) и 0,1% трет-бутанола.
Конверсия изобутена при гидратации составляет 70%.
Зона дегидратации содержит 45 кг формованного ионитного катализатора КУ-2ФПП на основе смеси сополимера стирола и дивинилбензола и полипропилена в форме колец (диаметр 4-6 мм, длина 6-8 мм, СОЕ=3,4).
При дегидратации снизу колонны К-3 выводят 17,5 кг/ч воды, содержащей 1% трет-бутанола и выводят боковой поток (1,8 кг/ч), содержащий 22,5% димеров изобутена, 68,5% воды и 9% трет-бутанола. В зону очистки от димеров подают 3,4 кг/ч прямогонного бензина. Возможно, потоки объединяют в рециркулируемый поток 12а, составляющий 18,8 кг/ч.
Поток 21 составляет 31,2 кг/ч и содержит 99,95% изобутена, 0,05% других углеводородов C4, менее 0,002% трет-бутанола и около 0,001% воды.
Пример 2
Переработку осуществляют согласно фиг.1. Для гидратации используют адиабатический реактор с тремя реакционными зонами, содержащими суммарно 35 кг мелкозернистого катализатора КСМ-2 (размер частиц 0,4-1,3 мм, СОЕ=4,2).
Подача исходной смеси 1-100 кг/ч (в ней 45% изобутена, остальное – другие углеводороды С4, в основном изобутан).
Подача свежей воды (поток 1) 0,1 кг/ч. Общая подача воды в узел гидратации – в основном, после рецикла дегидратации трет-бутанола – 26,9 кг/ч (не считая рециркуляции водного трет-бутанольного потока 5). Таким образом, массовое соотношение подаваемой воды и исходной углеводородной смеси 0,269:1. Молярное соотношение подачи воды и изобутена 1,49:1.
Соотношение потоков 5 и 6 составляет 3:1. На вход в Р-1 рециркулируют 35% углеводородного потока 7. Подаваемую исходную углеводородную смесь распределяют по потокам 1а, 1б и 1в в соотношении 50:30:20. Водный поток 12а распределяют между линиями (вводами) 2а, 2б и 2в в соотношении 40:35:25.
Подачу водного и углеводородного потоков в реакционные зоны ведут с помощью форсунок. Температура в реакционных зонах Р-1 – 70-80°С. Конверсия изобутена в процессе 82%.
Масса потока 6 6а – 154 кг/ч, состав: 63,1% углеводородов С4, 31,2% трет-бутанола, 5,5% воды, 0,2% димеров изобутена. Масса выводимого углеводородного потока 7а – 63,2 кг/ч, состав: 12,8% изобутена, 87,1% других углеводородов С4 (в основном изопентана), 0,1% трет-бутанола.
Масса потока 11 (приблизительно равна массе потока 8) – 56,8 кг/ч. Состав: 84,5% трет-бутанола, 15,0% воды, 0,5% димеров изобутена, 0,02% углеводородов С4.
В Р-2 загружен крупнозернистый катализатор «сульфокатионит на силикагеле». Размер частиц – 0,4-0,5 мм, СОЕ=4,2. Загрузка катализатора – 64 кг. Температура в зоне 78-84°С.
Масса потока 12а – 26,8 кг/ч, состав: 99,5% воды и 0,5% трет-бутанола.
Вывод потока 13 – 1,2 кг/ч. Очистка его от димеров изобутена аналогична примеру 1.
Масса потока 21 – 36,3 кг/ч, состав: 99,95% изобутена, 0,04% других углеводородов С4 (в основном 2-бутенов), 0,001% трет-бутанола, 0,001% воды.
Пример 3
Переработку осуществляют аналогично примеру 2. В отличие от примера 2, в реакторе Р-1 используют формованный катализатор КУ-2ФПП в форме колец (размер 4-6 мм, длина 6-8 мм, СОЕ=3,4).
Общая загрузка катализатора в Р-1 составляет 88 кг (подобрана для соответствия конверсии примеру 2).
Полученные результаты практически аналогичны примеру 2.
Пример 4
Переработку осуществляют согласно фиг.2. Для гидратации используется реактор с четырьмя реакционными зонами и подачей основного количества исходной углеводородной смеси в середину реактора.
В Р-1 катализатор Пуролайт СТ-175 (размер частиц 0,4-1,4 мм, СОЕ=5,0). Общая загрузка катализатора в Р-1 составляет 36 кг.
Подача углеводородной С4-фракции (поток 1) – 100 кг/ч (в ней 45% изобутена, 11,6% бутанов, 24,3% 1-бутена, 19,1% 2-бутенов. Подача в Р-1 водного потока 12а, рециркулируемого после дегидратации трет-бутанола, 13,6 кг/ч, свежей воды – 0,1 кг/ч.
Массовое соотношение суммы указанных водных потоков и углеводородного сырья – 0,137:1. Молярное соотношение воды в указанных водных потоках и изобутена в сумме 0,96:1.
Потоки 5а и 15 рециркулируют в основном в середину реактора. Подачу суммы потоков 12а и 1 распределяют между линиями 2а, 2б и 2в в соотношении 40:30:30. Подачу исходной углеводородной смеси 1 распределяют между потоками 1а, 1б и 1в в соотношении 70:15:15.
Температура в реакционной зоне Р-1 – 70-80°С. Конверсия изобутена в процессе составляет 55%.
Количество потоков 6а и 6б – по 56,7 кг/ч, потока 6в – 113,4 кг/ч, состав: 65,9% углеводородов С4, 29,1% трет-бутанола, 4,8% воды, 0,2% димеров изобутена.
Количество выводимого потока 7 7а – 75,2 кг/ч, состав: 26,9% изобутена, других углеводородов С473,1%, трет-бутанола 0,05%.
Количество потока 8 – 38,1 кг/ч, состав: 80,6% трет-бутанола, 19,0% воды, 0,4% димеров изобутена, других углеводородов С4 0,03%.
Дегидратацию проводят в системе, включающей ректификационную колонну К-2 и боковые реакторы Р-1 и Р-2, содержащие сульфокатионит с размерами зерен 1-1,5 мм (СОЕ=5,1). Загрузка катализатора в каждый реактор 25 кг. Катализатор в Р-1 и Р-2 погружен в жидкость. Потоки 10 и 11 из К-2 выводят преимущественно в паровом (с примесью жидкости) состоянии.
Снизу К-2 по линии 12 выводят водный поток. Небольшую часть его подают в реакторы Р-1 и Р-2 по линиям 12г и 12д. Сбоку нижней части К-2 выводят поток 13 для вывода димеров изобутена.
Масса рециркулируемого в зону гидратации потока 12а составляет 13,6-13,7 кг/ч, состав: 97,8% воды и 2,2% трет-бутанола.
Масса выводимого сверху К-2 потока 16 составляет 24,6 кг/ч. Концентрация изобутена в нем на сумму углеводородов С4 – 99,94%.
Формула изобретения
1. Способ получения чистого изобутена из изобутенсодержащей смеси преимущественно углеводородов С4 с использованием катализа сильнокислотным(и) катионитом(ами), включающий жидкофазное взаимодействие изобутена с водой при температуре от 60 до 130°С в одной или нескольких зонах на стадии гидратации, расслаивание выводимого(ых) из нее потока(ов), отгонку непрореагировавших углеводородов C4 из углеводородного слоя, разложение трет-бутанола в зоне(ах) на стадии дегидратации, отделение образующегося изобутена от воды и его очистку, отличающийся тем, что изобутен и общее количество возвращаемой со стадии дегидратации и/или свежей воды подают в зону(ы) гидратации в суммарной молярной пропорции от 1:0,4 до 1:20, предпочтительно от 1:1 до 1:5, в прямоточном или барботажном режиме в отсутствии эмульгатора гидратируют от 30 до 97% изобутена, со стадии гидратации на стадию дегидратации как минимум одну треть получаемого трет-бутанола подают в потоке, выделяемом ректификацией из слоя непрореагировавших углеводородов и содержащем от 5 до 30 мас.% воды, и, возможно, остальное количество в потоке водного слоя, при общем содержании иных, чем изобутен, углеводородов, не превышающем их допустимого количества в целевом изобутене, и со стадии дегидратации воду как минимум частично возвращают на стадию гидратации.
2. Способ по п.1, отличающийся тем, что водный слой стадии гидратации, включающий трет-бутанол, как минимум частично, предпочтительно после охлаждения, возвращают в зону(ы) гидратации и возможно также в промежуточные сечения, а остальное количество указанного слоя, предпочтительно после дегазации совместно с дегазацией трет-бутанола, подают на стадию дегидратации.
3. Способ по п.1, отличающийся тем, что часть потока непрореагировавших углеводородов до и/или после отгонки от трет-бутанола рециркулируют в зону(ы) гидратации.
4. Способ по п.1, отличающийся тем, что частью потока непрореагировавших углеводородов после отгонки от трет-бутанола осуществляют экстракцию трет-бутанола из водного слоя реакционной(ых) зон(ы) гидратации с последующим возвратом полученного трет-бутанолсодержащего потока на отгонку непрореагировавших углеводородов С4 от трет-бутанола.
5. Способ по п.1, отличающийся тем, что рециркулируемый(е) водный(е) поток(и) со стадии дегидратации трет-бутанола, свежую воду и возможно изобутенсодержащую(ие) углеводородный(е) смесь(и) как минимум частично подают на вход в зону(ы) гидратации, а остальное количество предпочтительно подают в ее(их) промежуточные сечения.
6. Способ по п.1, отличающийся тем, что гидратацию проводят в трубках охлажадемого(ых) кожухотрубчатого(ых) аппарата(ов) и/или в адиабатическом(ых) аппарате(ах).
7. Способ по п.1, отличающийся тем, что водный(е) и/или углеводородный(е) поток(и) подают в зону(ы) гидратации раздельно или совместно через диспергирующие устройства, обеспечивающие их равномерное распределение между трубками или по сечению реакционной зоны.
8. Способ по п.1, отличающийся тем, что катализатор в зоне(ах) гидратации поддерживают погруженным в жидкость и при движении жидкости сверху вниз над катализатором поддерживают слой жидкости не менее 5 мм, а диспергируемый поток подают со скоростью, обеспечивающей перемешивание указанного слоя так, что в разные участки катализатора жидкость поступает с одинаковым молярным отношением воды и изобутена.
9. Способ по п.1, отличающийся тем, что водный и углеводородный потоки подают преимущественно в среднюю часть аппарата гидратации и поддерживают движение жидкости в его нижней части сверху вниз и в его верхней части снизу вверх с последующим расслаиванием выходящих из зон(ы) гидратации потоков.
10. Способ по п.1, отличающийся тем, что дегидратацию трет-бутанола проводят в реакционной зоне, соединенной потоками жидкости и пара как минимум с исчерпывающей ректификационной зоной, в которой происходит отгонка изобутена и трет-бутанола от воды, и предпочтительно с укрепляющей ректификационной зоной для отгонки изобутена от трет-бутанола и воды, причем реакционная зона предпочтительно имеет площадь сечения, как минимум в 1,4 раза превосходящую площадь сечения ректификационной(ых) зон(ы) и располагается в общем с ректификационной(ыми) зоной(ами) колонном аппарате или отдельно.
11. Способ по п.10, отличающийся тем, что часть воды, от которой предварительно отогнан трет-бутанол, подают выше реакционной зоны в количестве, обеспечивающем подавление ди- и олигомеризации изобутена.
12. Способ по п.1, отличающийся тем, что образующиеся в небольшом количестве димеры и возможно тримеры изобутена удаляют путем вывода бокового потока из исчерпывающей ректификационной зоны и/или путем отстаивания от них воды предпочтительно после смешивания с углеводородом(ами), имеющим(и) температуру кипения выше 20°С.
13. Способ по п.1, отличающийся тем, что используют мелкозернистый сульфокатионит и/или крупнозернистый сульфокатионит, возможно сформованный в форме массообменной насадки.
14. Способ по п.1, отличающийся тем, что возвращаемый со стадии дегидратации водный поток подвергают удалению примесей, предпочтительно путем катионитной и/или анионитной очистки.
РИСУНКИ
|
|