|
|
(21), (22) Заявка: 2006118451/02, 29.05.2006
(24) Дата начала отсчета срока действия патента:
29.05.2006
(46) Опубликовано: 10.02.2008
(56) Список документов, цитированных в отчете о поиске:
RU 2238254 C1, 20.10.2004. RU 2259340 С1, 27.08.2005. US 3396215 А, 06.08.1968. US 3296043 А, 03.01.1967. FR 2376094 A1, 28.07.1978.
Адрес для переписки:
614113, г.Пермь, ул. Чистопольская, 16, ФГУП “Научно-исследовательский институт полимерных материалов”, генеральному директору Г.В.Куценко
|
(72) Автор(ы):
Куценко Геннадий Васильевич (RU), Салахов Рафис Фассахович (RU), Гатаулин Исак Гасинович (RU), Замахаев Юрий Васильевич (RU), Салахов Радус Фассахович (RU), Кузьмицкий Геннадий Эдуардович (RU), Винокуров Юрий Анатольевич (RU), Гринберг Семен Ионович (RU), Божья-Воля Николай Сергеевич (RU), Лисовский Владимир Михайлович (RU)
(73) Патентообладатель(и):
Федеральное государственное унитарное предприятие “Научно-исследовательский институт полимерных материалов” (RU), Федеральное казенное предприятие “Пермский пороховой завод “(ФКП “Пермский пороховой завод”) (RU)
|
(54) СПОСОБ ИЗГОТОВЛЕНИЯ ИЗДЕЛИЯ ИЗ СМЕСЕВОГО ТВЕРДОГО ТОПЛИВА
(57) Реферат:
Изобретение относится к области изготовления изделий из смесевого твердого топлива. Предложен способ изготовления изделий из смесевого твердого топлива, включающий смешение компонентов в каскаде смесителей, состоящем из предварительного, усредняющего и вакуумного смесителя со шнековой выгрузкой, вакуумирование вакуумного смесителя в сборе с массопроводом, заполнение массопровода топливной массой, выравнивание с атмосферным давления в вакуумном смесителе и массопроводе, повторное вакуумирование вакуумного смесителя, подачу топливной массы в пресс-форму и формование в ней изделия смесевого твердого топлива. Выравнивание с атмосферным давления в вакуумном смесителе и массопроводе осуществляют подачей осушенного воздуха в вакуумный смеситель. Перед подачей топливной массы в пресс-форму сначала создают вакуум в вакуумном смесителе, затем не позднее чем через 60 секунд включают шнек вакуумного смесителя. При технологических остановках и после окончания формования изделия сначала отключают шнек вакуумного смесителя, после чего не позднее чем через 60 секунд выравнивают с атмосферным давление в вакуумном смесителе путем подачи осушенного воздуха в вакуумный смеситель. Изобретение исключает капсуляцию воздуха в топливной массе и обеспечивает монолитность изделий. 1 ил.
Изобретение относится к области изготовления изделия из смесевого твердого топлива (СТТ), а конкретно к способу изготовления изделия из СТТ методом литья под давлением на установке непрерывного действия.
Известен способ изготовления заряда из СТТ (патент США №3396215), предусматривающий нагревание компонентов топливной массы при смешении до температуры выше точки размягчения, формование заряда литьем под давлением; непрерывный способ изготовления заряда из СТТ (патент США №3296043, кл. 149-19), предусматривающий непрерывную подачу компонентов в смеситель, их смешение, вакуумирование топливной массы и формование заряда методом литья под давлением, принятые за аналоги.
Наиболее близким по технической сути и достигаемому техническому результату к заявляемому способу является способ изготовления заряда из смесевого ракетного твердого топлива по патенту РФ №2238254 (МПК С06В 21/00), принятый авторами за прототип. Указанный способ включает дозирование компонентов, последовательное смешение в каскаде смесителей, состоящем из предварительного, усредняющего и вакуумного смесителя со шнековой выгрузкой, вакуумирование первоначальное вакуумного смесителя в сборе с массопроводом, подачу топливной массы из усредняющего смесителя в вакуумный смеситель до его рабочего уровня, заполнение ею массопровода, выравнивание после чего с атмосферным давления в вакуумном смесителе и массопроводе, присоединение к массопроводу вертикально расположенную и связанную с атмосферой пресс-форму, повторное вакуумирование только вакуумного смесителя, подачу топливной массы в пресс-форму, формование в ней заряда из смесевого ракетного твердого топлива.
Применение указанного способа изготовления изделия из СТТ позволяет исключить капсуляцию воздуха в топливной массе при наборе ее в вакуумный смеситель и массопровод, а также в процессе заполнения пресс-формы. Однако способ содержит не все признаки для обеспечения качества изделия по монолитности (отсутствию воздушных включений).
Существенным недостатком известного способа изготовления изделия из СТТ, принятого за прототип, является то, что он не исключает как и при использовании способов-аналогов возможность капсуляции воздуха в топливной массе в начале подачи ее в пресс-форму, при технологических остановках, отключениях шнека вакуумного смесителя и в конце формования изделия, вследствие чего не обеспечивается качество изделия по монолитности.
Общими признаками с предлагаемым авторами способом изготовление изделия из СТТ являются дозирование компонентов, смешение в каскаде смесителей, состоящем из предварительного, усредняющего и вакуумного смесителей со шнековой выгрузкой, вакуумирование вакуумного смесителя в сборе с массопроводом, заполнение массопровода топливной массой, выравнивание с атмосферным давления в вакуумном смесителе и массопроводе, повторное вакуумирование вакуумного смесителя, подачу топливной массы в пресс-форму и формование в ней изделия.
В отличие от прототипа в предлагаемом авторами способе изготовления изделия из смесевого твердого топлива выравнивание с атмосферным давления в вакуумном смесителе и массопроводе осуществляют с подачей осушенного воздуха в вакуумный смеситель не позднее чем через 60 секунд после заполнения массопровода топливной массой и одновременного отключения шнека вакуумного смесителя; перед подачей топливной массы в пресс-форму сначала создают вакуум в вакуумном смесителе, после чего не позднее чем через 60 секунд включают шнек вакуумного смесителя; при технологических остановках (отключениях шнека вакуумного смесителя) и после окончания формования изделия сначала отключают шнек вакуумного смесителя, после чего не позднее чем через 60 секунд выравнивают с атмосферным давление в вакуумном смесителе путем подачи осушенного воздуха.
Технической задачей изобретения является создание способа изготовления изделия из смесевого твердого топлива, обеспечивающего высокое его качество по монолитности (отсутствие воздушных включений) за счет исключения возможности прососа и капсуляции воздуха в топливной массе под действием вакуума в вакуумном смесителе при отключениях шнека вакуумного смесителя, а также исключение увлажнения топливной массы за счет подачи в вакуумный смеситель осушенного воздуха при выравнивании давления в нем с атмосферным.
Технический результат при осуществлении изобретения достигается тем, что в известном способе изготовления изделия из СТТ, включающем дозирование компонентов, смешение в каскаде смесителей, состоящем из предварительного, усредняющего и вакуумного смесителя со шнековой выгрузкой, вакуумирование вакуумного смесителя в сборе с массопроводом, заполнение массопровода топливной массой, выравнивание с атмосферным давления в вакуумном смесителе и массопроводе, повторное вакуумирование вакуумного смесителя, подачу топливной массы в пресс-форму и формование в ней изделия из смесевого твердого топлива, особенность заключается в том, что выравнивание с атмосферным давления в вакуумном смесителе и массопроводе осуществляют подачей осушенного воздуха в вакуумный смеситель не позднее чем через 60 секунд после заполнения массопровода топливной массой и одновременного отключения шнека вакуумного смесителя, перед подачей топливной массы в пресс-форму сначала создают вакуум в вакуумном смесителе, затем не позднее чем через 60 секунд включают шнек вакуумного смесителя; при технологических остановках и после окончания формования изделия сначала отключают шнек вакуумного смесителя, после чего не позднее чем через 60 секунд выравнивают с атмосферным давление в вакуумном смесителе путем подачи осушенного воздуха.
Существенной особенностью предлагаемого способа изготовления изделия из СТТ, направленной на обеспечение качества изделия по монолитности, является выполнение операции выравнивания с атмосферным давления в вакуумном смесителе (сброса вакуума) после заполнения массопровода топливной массой, при технологических остановках (отключениях шнека вакуумного смесителя) и после окончания формования изделия не позднее чем через 60 секунд после отключения шнека вакуумного смесителя. Благодаря этому исключается подсос воздуха со стороны массопровода в топливную массу за счет ее перетока в смеситель под действием перепада давления, возникающего при вакуумировании вакуумного смесителя. В случае продолжительного вакуумирования вакуумного смесителя (более 60 секунд) при отключенном шнеке вакуумного смесителя происходит капсуляция воздуха в топливной массе, нарушение монолитности изделия.
Для выполнения поставленной технической задачи также важным и необходимым условием способа является соблюдение выполнения операций в следующей последовательности:
– перед подачей топливной массы в пресс-форму сначала создают вакуум в вакуумном смесителе, не позднее чем через 60 секунд включают шнек вакуумного смесителя, что исключает, во-первых, возможность подачи невакуумированной топливной массы в пресс-форму, во-вторых, капсуляцию воздуха в топливной массе из-за подсоса его со стороны массопровода, тем самым обеспечивает качество изделия по монолитности;
– при технологических остановках и после окончания формования изделия сначала отключают шнек вакуумного смесителя, после чего не позднее чем через 60 секунд выравнивают с атмосферным давление в вакуумном смесителе с подачей в него осушенного воздуха, что предотвращает просос воздуха в топливную массу со стороны массопровода под действием вакуума в вакуумном смесителе при неработающем шнеке вакуумного смесителя, обеспечивает качество изделия по монолитности.
Подача осушенного воздуха в вакуумный смеситель при выравнивании давления в вакуумном смесителе с атмосферным исключает попадание в вакуумный смеситель влаги от окружающей среды и увлажнение компонентов топливной массы, предотвращает тем самым ухудшение характеристик изделия.
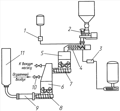
Схема изготовления изделия из СТТ по предлагаемому способу показана на чертеже.
Изготовление изделия из СТТ по предлагаемому способу осуществляется следующими образом.
Компоненты смесевого твердого топлива с помощью дозирующих устройств 1, 2, 3 дозируют в каскад смесителей, состоящий из предварительного 4, усредняющего 5 и вакуумного 6 смесителей со шнековыми выгрузочными устройствами 7, 8, и смешивают их последовательно в предварительном 4, усредняющем 5 и вакуумном 6 смесителях. Для чего первоначально вакуумируют вакуумный смеситель 6 в сборе с массопроводом 9, затем подают топливную массу из усредняющего смесителя 5 в вакуумный смеситель 6 до его рабочего уровня и заполняют ею массопровод 9. Не позднее чем через 60 секунд после заполнения массопровода 9 топливной массой и одновременного отключения шнека вакуумного смесителя выравнивают с атмосферным давление в вакуумном смесителе 6 и массопроводе 9 с подачей осушенного воздуха через клапан 10 в вакуумный смеситель 6. Контроль заполнения массопровода может осуществляться, например, по изменению давления в нем. К массопроводу 9 присоединяют вертикально расположенную и связанную с атмосферой пресс-форму 11, повторно вакуумируют только вакуумный смеситель 6, подают топливную массу в пресс-форму 11 и формуют в ней изделие смесевого твердого топлива. Причем перед подачей топливной массы в пресс-форму 11 сначала создают вакуум в вакуумном смесителе 6 с остаточным давлением не более 20 мм рт.ст., затем не позднее чем через 60 секунд включают шнек 8 вакуумного смесителя 6. При технологических остановках (отключениях шнека 8 вакуумного смесителя 6) и после окончания формования изделия в пресс-форме 11 сначала отключают шнек 8 вакуумного смесителя 6, после чего не позднее чем через 60 секунд выравнивают с атмосферным давление в вакуумном смесителе 6 с подачей осушенного воздуха через клапан 10 в вакуумный смеситель 6.
При продолжении работы после технологической остановки или для заполнения следующего изделия операции технологического процесса производят в порядке, описанном выше.
Предложенный способ изготовления изделия из СТТ прошел опытную проверку с положительным результатом в условиях ФГУП «Пермский завод им. С.М.Кирова». Способ исключает капсуляцию воздуха в топливной массе, обеспечивает качество изделия по монолитности (отсутствию воздушных включений).
Формула изобретения
Способ изготовления изделия из смесевого твердого топлива, включающий дозирование компонентов, смешение в каскаде смесителей, состоящем из предварительного, усредняющего и вакуумного смесителя со шнековой выгрузкой, вакуумирование вакуумного смесителя в сборе с массопроводом, заполнение массопровода топливной массой, выравнивание с атмосферным давлением в вакуумном смесителе и массопроводе, повторное вакуумирование вакуумного смесителя, подачу топливной массы в пресс-форму и формование в ней изделия из смесевого твердого топлива, отличающийся тем, что выравнивание с атмосферным давлением в вакуумном смесителе и массопроводе осуществляют подачей осушенного воздуха в вакуумный смеситель не позднее чем через 60 с после заполнения массопровода топливной массой и одновременного отключения шнека вакуумного смесителя, перед подачей топливной массы в пресс-форму сначала создают вакуум в вакуумном смесителе, затем не позднее чем через 60 с включают шнек вакуумного смесителя, при технологических остановках и после окончания формования изделия сначала отключают шнек вакуумного смесителя, после чего не позднее чем через 60 с выравнивают с атмосферным давление в вакуумном смесителе путем подачи осушенного воздуха в вакуумный смеситель.
РИСУНКИ
|
|