|
|
(21), (22) Заявка: 2006129447/09, 14.08.2006
(24) Дата начала отсчета срока действия патента:
14.08.2006
(46) Опубликовано: 10.02.2008
(56) Список документов, цитированных в отчете о поиске:
ЛЕЩЕВ А.И. и др., Электровоз двойного питания ЭП 10: особенности конструкции и электрических схем, «Локомотив», 1999, № 11, с.28-32. RU 2248892 C1, 27.03.2005. SU 1691166 A1, 15.11.1991. ЕР 1052136 А, 15.11.2000.
Адрес для переписки:
346413, Ростовская обл., г. Новочеркасск, ул. Машиностроителей, 3, ОАО “ВЭлНИИ”
|
(72) Автор(ы):
Солтус Константин Павлович (RU), Бережной Александр Леонидович (RU)
(73) Патентообладатель(и):
Открытое акционерное общество “Всероссийский научно-исследовательский и проектно-конструкторский институт электровозостроения” (ОАО “ВЭлНИИ”) (RU)
|
(54) СИСТЕМА КОНТРОЛЯ РОДА ТОКА
(57) Реферат:
Использование: на электроподвижном составе двойного питания. Технический результат заключается в увеличении скорости проследования электровозом нейтральных вставок и узлов стыкования напряжения, защите силовой цепи электровоза в аварийных ситуациях и сохранении информации о функционировании системы. Система содержит датчик напряжения, сигнализирующий о переменном напряжении в контактной сети, датчик напряжения, сигнализирующий о постоянном напряжении в контактной сети, выходные цепи которых подключены к входному блоку согласования и оптической развязки, резистивно-емкостной делитель напряжения, подключенный параллельно первичной стороне датчика напряжения, сигнализирующего о постоянном напряжении в контактной сети, переключатель рода тока, подключенный к выходному блоку согласования и оптической развязки, а также датчик давления сжатого воздуха, датчик положения быстродействующего воздушного выключателя, датчик положения главного выключателя, датчики положения исполнительных органов СКРТ, подключенные к входному блоку согласования и оптической развязки, микроконтроллер, порты которого связаны с входным и выходным блоками согласования и оптической развязки, блок индикации, подключенный к выходному блоку согласования и оптической развязки, энергонезависимую память, электрически связанную с микроконтроллером, интерфейс, связывающий СКРТ с МПСУ электровоза, исполнительные органы СКРТ (промежуточные реле), подключенные к выходному блоку согласования и оптической развязки, блок подогрева, который выполняет функцию подогрева выше приведенных элементов СКРТ в зимний период. 1 ил.
Изобретение относится к области электротехники и может быть использовано на электровозах двойного питания.
Недостатками данного устройства являются:
– малое быстродействие, которое влияет на скорость проследования электровозом нейтральных вставок (на переменном токе) и узлов стыкования напряжения переменного рода тока с напряжением постоянного рода тока;
– отсутствие контроля величины давления сжатого воздуха, подводимого к пневматическому приводу ПРТ, что приводит к ненормируемому времени переключения ПРТ или к остановке силового ножа ПРТ в промежуточном положении;
– отсутствие возможности защиты силовой цепи электровоза в аварийных ситуациях, связанных как с процессами, происходящими в контактной сети, так и с выходом из строя элементов самого УКРТ.
К недостаткам данного устройства относятся все те недостатки, которые были присущи предыдущему устройству, а также с учетом того, что система управления электровоза, на котором устанавливается данное устройство, является микропроцессорной, то к недостаткам следует отнести отсутствие таких элементов, как:
– энергонезависимая память, в которую записывается и хранится информация о функционировании УКРТ;
– быстродействующий канал связи (интерфейс) между УКРТ и МПСУ электровоза.
Задачей изобретения является создание системы контроля рода тока (СКРТ) с повышенным быстродействием, контролем величины давления сжатого воздуха, подводимого к пневматическому приводу ПРТ, возможностью защиты силовой цепи электровоза в аварийных ситуациях, связанных как с процессами, происходящими в контактной сети, так и с выходом из строя элементов самого СКРТ, а также с наличием энергонезависимой памяти и интерфейса, используемого для связи СКРТ с МПСУ электровоза.
Поставленная задача достигается тем, что предложенная система контроля рода тока помимо датчика напряжения, сигнализирующего о переменном напряжении в контактной сети, датчика напряжения, сигнализирующего о постоянном напряжении в контактной сети, выходные цепи которых подключены к входному блоку согласования и оптической развязки, резистивно-емкостного делителя напряжения, подключенного параллельно первичной стороне датчика напряжения, сигнализирующего о постоянном напряжении в контактной сети, переключателя рода тока, подключенного к выходному блоку согласования и оптической развязки, имеющихся у прототипа, дополнительно снабжена датчиком давления сжатого воздуха, датчиком положения быстродействующего воздушного выключателя, датчиком положения главного выключателя, датчиками положения исполнительных органов СКРТ, подключенных к входному блоку согласования и оптической развязки, микроконтроллером, порты которого связаны с входным и выходным блоками согласования и оптической развязки, блоком индикации, подключенным к выходному блоку согласования и оптической развязки, энергонезависимой памятью, электрически связанной с микроконтроллером, интерфейсом, связывающим СКРТ с МПСУ электровоза, исполнительными органами СКРТ (промежуточными реле), подключенными к выходному блоку согласования и оптической развязки, блоком подогрева, который выполняет функцию подогрева выше приведенных элементов СКРТ в зимний период.
Положительный эффект изобретения проявляется в том, что предлагаемое техническое решение системы контроля рода тока позволит:
– увеличить скорость проследования электровозом нейтральных вставок (на переменном токе) и узлов стыкования напряжения переменного рода тока с напряжением постоянного рода тока;
– производить переключения ПРТ за время, установленное проектировщиком, и исключить остановки силового ножа ПРТ в промежуточных положениях;
– защитить силовую цепь электровоза в аварийных ситуациях, связанных как с процессами, происходящими в контактной сети, так и с выходом из строя элементов самой СКРТ;
– сохранять информацию о функционировании СКРТ с возможностью дальнейшего считывания этой информации в персональный переносной портативный компьютер.
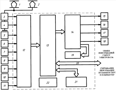
На чертеже показана функциональная схема системы контроля рода тока.
После поднятия токоприемника 1 или 2 напряжение контактной сети относительно корпуса электровоза прикладывается к последовательно соединенным датчикам напряжения 3 и 4. Выходные цепи этих датчиков, также как и выходные цепи датчика давления сжатого воздуха 5, датчика положения главного выключателя 6, датчика положения быстродействующего воздушного выключателя 7, датчиков положения исполнительных органов 8-11 СКРТ, подключены к входному блоку согласования и оптической развязки 12. Блок 12 выполняет функцию преобразования выходных сигналов датчиков в нужные по уровню и форме сигналы, а также гальваническую развязку цепей датчиков от низковольтных цепей микроконтроллера 13. Преобразованные сигналы от датчиков 3-11 поступают на порты микроконтроллера 13. После обработки информации, полученной от датчиков, микроконтроллера 13 через выходной блок согласования и оптической развязки 14 выдает управляющие сигналы на исполнительные органы 15-18. Исполнительным органом 15 является переключатель рода тока, который выполняет функции переключения силовой цепи электровоза на работу под переменным током или постоянным током. Исполнительными органами 16-18 являются промежуточные реле, предназначенные для коммутации цепей удерживающих катушек главного и быстродействующего воздушного выключателей, а также цепи вентилей токоприемников. К выходному блоку согласования и оптической развязки 14 подключен также блок индикации 19, который служит для отображения информации о функционировании СКРТ. Интерфейс 20, используемый для обмена информацией между СКРТ и МПСУ электровоза, подключен непосредственно к порту микроконтроллера 13. Энергонезависимая память 21 подключена к порту микроконтроллера 13 и используется для записи и хранения информации о функционировании СКРТ. Для нормального функционирования СКРТ в зимний период времени используется блок подогрева 22. Этот блок функционирует независимо от остальных элементов и блоков СКРТ.
Работа системы контроля рода тока заключается в следующем. После поднятия токоприемника 1 или 2 срабатывает датчик напряжения 3 или 4 в зависимости от рода тока в контактной сети. Далее сигнал от одного из датчиков поступает на входной блок согласования и оптической развязки 12. Блок 12 выполняет функцию преобразования выходных сигналов датчиков в нужные по уровню и форме сигналы, а также гальваническую развязку цепей датчиков от низковольтных цепей микроконтроллера 13. Затем уже дискретные сигналы от блока 12 приходят к портам микроконтроллера 13. Последний обрабатывает пришедшую информацию и выдает сигналы управления на исполнительные органы через выходной блок согласования и оптической развязки 14. Блок 14 выполняет функцию преобразования управляющих сигналов микроконтроллера 13 в нужные по уровню и форме сигналы, а также гальваническую развязку цепей исполнительных органов от низковольтных цепей микроконтроллера 13.
Выходная цепь датчика 3 и 4 соединена с пороговыми элементами входного блока согласования и оптической развязки 12. С помощью этих элементов производится контроль уровня напряжения в контактной сети.
Если напряжение в контактной сети выходит за пределы установленного диапазона, то СКРТ отключает главный (быстродействующий воздушный) выключатель, опускает токоприемник 1 (2) и сигнализирует МПСУ электровоза о возникшем режиме по интерфейсу 20.
Датчик давления 5 выполняет функцию контроля величины уровня давления сжатого воздуха, подводимого к пневматическому приводу переключателя рода тока 15, который является одним из исполнительных органов СКРТ.
Выходная цепь датчика давления 5 соединена с пороговыми элементами входного блока согласования и оптической развязки 12. С помощью этих элементов производится контроль величины давления сжатого воздуха в определенных пределах.
Если давление воздуха выходит за пределы установленного диапазона, то СКРТ запрещает переключения ПРТ 15 и сигнализирует МПСУ электровоза о возникшем режиме по интерфейсу 20.
Функцию датчика положения главного выключателя 6 выполняет блокировочный контакт главного выключателя. По состоянию данного блокировочного контакта СКРТ определяет, в каком положении находится ГВ. Эта информация необходима для переключения ПРТ 15 без тока в силовой цепи электровоза.
Принцип работы и опроса датчика положения быстродействующего воздушного выключателя 7 аналогичен принципу работы датчика положения главного выключателя 6.
В датчик положения переключателя рода тока 8 входят сразу три блокировочных контакта ПРТ 15, каждый из которых замыкается только в определенном положении ПРТ 15, таким образом, СКРТ отслеживает положение ПРТ 15 и получает подтверждение о его переключении.
Датчик положения 11 представляет собой блокировочный контакт, но уже промежуточного реле 18 (исполнительный орган СКРТ), другие блокировки которого заводятся в цепь питания вентилей токоприемников 1 и 2. Реле 18 получает питание при превышении напряжения в контактной сети и некоторых нестандартных режимах работы самой СКРТ, при этом ГВ и БВ выключены. Т.е. по сигналу от датчика 11 можно судить (хотя и косвенно) о положении токоприемника 1 (2) в моменты возникновения режимов указанных выше.
Исполнительные органы 16 и 17 предназначены для коммутации цепей удерживающих катушек ГВ и БВ и представляют собой промежуточные реле. Исполнительные органы 16 и 17 получают питание, когда МПСУ электровоза или машинист по каким-либо причинам не выключили ГВ (БВ) при въезде электровоза на нейтральную вставку (при исчезновении напряжения в контактной сети), а также при возникновении аварийных режимов в контактной сети и некоторых нестандартных режимах работы самой СКРТ.
Датчиком положения 9 является блокировочный контакт исполнительного органа 16. По приходу сигнала от датчика 9 СКРТ выполняет опрос датчика положения главного выключателя 6. Если последний сигнализирует о том, что ГВ выключен, то СКРТ считает, что главный выключатель работает исправно и находится в выключенном положении. Иначе СКРТ выдает сигнал МПСУ электровоза по интерфейсу 20 о неисправности главного выключателя и через время, необходимое для разбора силовой схемы, выключения мотор-вентиляторов и мотор-компрессора, опускает поднятый токоприемник 1 (2) по средствам включения промежуточного реле 18.
Датчиком положения 10 является блокировочный контакт исполнительного органа 17. Датчик 10 опрашивается СКРТ по тому же принципу, что и датчик положения 9.
Большинство микропроцессорных устройств, применяемых на железнодорожном транспорте, имеют рабочий диапазон температур от -40°С до +85°С, а электровозы разрабатываются для работы при температуре -50°С. Поэтому при понижении температуры ниже -40°С приходится применять подогрев микропроцессорных устройств. Функцию подогрева СКРТ выполняет блок подогрева 22. Органы управления этого блока разработаны на аналоговых элементах, которые могут работать при температуре ниже -40°С.
После длительного простоя электровоза в зимний период СКРТ начинает работу только после подогрева ее элементов.
Функцию отображения информации о роде тока в контактной сети, температуре внутри корпуса СКРТ, включении системы выполняет блок индикации 19. Этот блок необходим для того, чтобы машинист мог получить информацию о функционировании СКРТ до включения МПСУ электровоза. При условии, что корпус СКРТ расположен в зоне прямой видимости.
Обмен информацией СКРТ с МПСУ электровоза производится по интерфейсу 20. К этой информации относятся следующие сигналы:
– в контактной сети напряжение переменного тока;
– в контактной сети напряжение постоянного тока;
– отсутствие напряжения на токоприемнике;
– ГВ (БВ) выключены;
– неисправность системы контроля рода тока.
В состав СКРТ входит энергонезависимая память 21, предназначенная для хранения информации о функционировании ПРТ, режимах, возникавших в процессе эксплуатации. Данная информация может храниться в энергонезависимой памяти СКРТ без извлечения порядка 10 лет.
СКРТ также имеет возможность передачи информации, хранящейся в энергонезависимой памяти в персональный переносной портативный компьютер по средствам интерфейса 20.
Использование предлагаемой системы контроля тока позволит:
– увеличить скорость проследования электровозом нейтральных вставок (на переменном токе) и узлов стыкования напряжения переменного рода тока с напряжением постоянного рода тока;
– производить переключения ПРТ за время, установленное проектировщиком, и исключить остановки силового ножа ПРТ в промежуточных положениях;
– защитить силовую цепь электровоза в аварийных ситуациях, связанных как с процессами, происходящими в контактной сети, так и с выходом из строя элементов самой СКРТ;
– сохранять информацию о функционировании СКРТ с возможностью дальнейшего считывания этой информации в персональный переносной портативный компьютер.
Формула изобретения
Система контроля рода тока (СКРТ), содержащая датчик напряжения, сигнализирующий о переменном напряжении в контактной сети, датчик напряжения, сигнализирующий о постоянном напряжении в контактной сети, выходные цепи которых подключены к входному блоку согласования и оптической развязки, резистивно-емкостной делитель напряжения, подключенный параллельно первичной стороне датчика напряжения, сигнализирующего о постоянном напряжении в контактной сети, переключатель рода тока, подключенный к выходному блоку согласования и оптической развязки, отличающаяся тем, что дополнительно снабжена датчиком давления сжатого воздуха, датчиком положения быстродействующего воздушного выключателя, датчиком положения главного выключателя, датчиками положения исполнительных органов СКРТ, подключенных к входному блоку согласования и оптической развязки, микроконтроллером, порты которого связаны с входным и выходным блоками согласования и оптической развязки, блоком индикации, подключенным к выходному блоку согласования и оптической развязки, энергонезависимой памятью, электрически связанной с микроконтроллером, интерфейсом, связывающим СКРТ с микропроцессорной системой управления электровоза, исполнительными органами СКРТ, подключенными к выходному блоку согласования и оптической развязки, блоком подогрева, который выполняет функцию подогрева выше приведенных элементов СКРТ в зимний период.
РИСУНКИ
MM4A – Досрочное прекращение действия патента СССР или патента Российской Федерации на изобретение из-за неуплаты в установленный срок пошлины за поддержание патента в силе
Дата прекращения действия патента: 15.08.2008
Извещение опубликовано: 10.07.2010 БИ: 19/2010
|
|