|
|
(21), (22) Заявка: 2006113456/15, 20.04.2006
(24) Дата начала отсчета срока действия патента:
20.04.2006
(46) Опубликовано: 27.01.2008
(56) Список документов, цитированных в отчете о поиске:
RU 2189846 C1, 27.09.2002. RU 2243813 C1, 10.01.2005. SU 1722525 A1, 30.03.1992. GB 2242373 A, 02.10.1991. US 3592752 A, 13.07.1971.
Адрес для переписки:
423236, Республика Татарстан, г. Бугульма, ул. М. Джалиля, 32, “ТатНИПИнефть”, Сектор создания и развития промышленной собственности
|
(72) Автор(ы):
Космачёва Татьяна Федоровна (RU), Гумовский Олег Александрович (RU)
(73) Патентообладатель(и):
Открытое акционерное общество “Татнефть” им. В.Д. Шашина (RU)
|
(54) СПОСОБ СБОРА И ПОДГОТОВКИ НЕФТИ
(57) Реферат:
Предложение относится к нефтедобывающей промышленности, в частности, к способам подготовки нефти и может быть использовано для разделения эмульсий. Способ включает подачу продукции скважин в сепаратор и резервуар ступени предварительного сброса воды, вывод жидкостей из резервуара предварительного сброса воды с последующим их нагревом, глубокое обезвоживание и обессоливание. Ступень предварительного сброса воды включает несколько соединенных параллельно, резервуаров, каждый из которых последовательно функционирует в одном из режимов – “заполнение-отстой-выведение жидкости”. При выведении жидкости верхние слои предварительно обезвоженной нефти, расположенные выше уровня промежуточного слоя, направляют после нагрева в аппараты ступени обессоливания, а нижние слои с промежуточным слоем после нагрева – в аппараты ступеней глубокого обезвоживания и обессоливания. Технико-экономическая эффективность способа складывается из увеличения объема подготовленной до товарной кондиции нефти и уменьшения количества накапливающегося в технологических аппаратах промежуточного слоя на 10% и более. 3 табл., 4 ил.
Предложение относится к нефтедобывающей промышленности, в частности к способам подготовки нефти и может быть использовано для разделения эмульсий.
Известен способ сбора и подготовки продукции нефтяных скважин по схеме (см. Байков Н.М., Позднышев Т.Н., Мансуров Р.И. Сбор и промысловая подготовка нефти, газа и воды. М., Недра, 1981, с.81 – 83), включающей скважины, автоматическую замерную установку, блок дозирования реагента – деэмульгатора, сепаратор 1-й ступени, отстойный аппарат (или резервуар) предварительного обезвоживания нефти, насос сырой нефти, теплообменник, блок нагрева сырой нефти (печь), блок глубокого обезвоживания нефти, блок обессоливания (смеситель обезвоженной нефти с пресной водой, электродегидратор), сепаратор 2-й (горячей) ступени сепарации, резервуар товарной нефти, насос откачки товарной нефти. По данному способу предусмотрены: дополнительная подача реагента – деэмульгатора на прием насоса сырой нефти после ее предварительного обезвоживания, возврат горячей дренажной воды с блока глубокого обезвоживания в линию сырой нефти перед сепаратором 1-й ступени, а горячей опресненной воды из электродегидратора в линию предварительно обезвоженной нефти после теплообменника перед блоком глубокого обезвоживания нефти. Горячая нефть после блока обессоливания проходит через теплообменник, нагревая сырую нефть, и в охлажденном состоянии поступает в товарный резервуар, из которого откачивается потребителю. Пластовая вода, отделившаяся при разделении эмульсии в отстойных аппаратах ступени предварительного обезвоживания, поступает на блок очистки и подготовки воды для ее последующего использования в системе поддержания пластового давления (ППД). Нефтяные газы, отделившиеся на 1-й ступени (газ высокого давления) и 2-й – горячей – ступени (газ низкого давления), направляются на газоперерабатывающий завод.
Одним из недостатков данного способа является недостаточно высокая эффективность разделения эмульсии той части сырой нефти, которая характеризуется повышенной концентрацией механических примесей и стабилизаторов, поскольку мера воздействия на любую порцию сырой нефти вне зависимости от ее физико-химических и реологических свойств одинакова.
Наиболее близким по техническому решению к предлагаемому изобретению является способ совместного сбора, подготовки нефти и переработки, утилизации нефтесодержащих шламов (патент RU 2189846 В01D 17/04, опубл. БИ №27 от 27.09.2002 г.), включающий подачу продукции из скважин на сепараторы первой и второй ступеней, сброс воды из резервуара предварительного сброса воды, обезвоживание и обессоливание, вывод промежуточного слоя из резервуара предварительного сброса воды с последующим нагревом его в теплообменнике и осуществление разделения его на нефть, воду и шлам в узле разделения фаз, причем перед нагревом промежуточного слоя в теплообменнике осуществляют смешение его в смесителе с нефтесодержащим шламом, который подают в смеситель заборным устройством из нефтешламонакопителя, при этом нагрев полученной смеси в теплообменнике проводят при температуре 90-135°С, а в качестве узла разделения фаз используют установку с создаваемым в ней эффектом гидроциклона, коалесценцией и вакуумным отпариванием углеводородной и твердой частей смеси, в которую подогретую смесь вводят тангенциально под давлением 1,6-2,0 атмосферы.
Одним из недостатков указанного способа является недостаточная эффективность проведения процессов глубокого обезвоживания и обессоливания нефти вследствие присутствия в достаточно большом количестве промежуточного слоя в технологических аппаратах.
Технической задачей изобретения является увеличение объема подготовленной до товарной кондиции нефти за счет сокращения количества промежуточного слоя благодаря разделению сырья на два потока – низко- и высококонцентрированной эмульсии, причем на высококонцентрированную эмульсию производится более интенсивное воздействие (время отстаивания, температура нагрева, объем дозирования реагентов-деэмульгаторов).
Техническая задача решается предлагаемым способом, включающим подачу продукции скважин в сепаратор и резервуар ступени предварительного сброса воды, вывод жидкостей из резервуара предварительного сброса воды с последующим их нагревом, глубокое обезвоживание и обессоливание.
Новым является то, что ступень предварительного сброса воды включает несколько соединенных параллельно резервуаров, каждый из которых последовательно функционирует в одном из режимов – «заполнение-отстой-выведение жидкости», причем при выведении жидкости верхние слои предварительно обезвоженной нефти, расположенные выше уровня промежуточного слоя, направляют после нагрева в аппараты ступени обессоливания, а нижние слои с промежуточным слоем после нагрева – в аппараты ступеней глубокого обезвоживания и обессоливания.
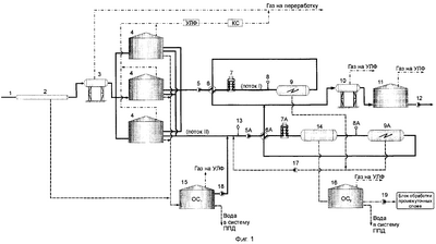
На Фиг.1 приведена принципиальная технологическая схема.
На Фиг.2 показано распределение концентрации хлористых солей по высоте отстойника через 2 часа после заполнения.
На Фиг.3 показано распределение концентрации хлористых солей по высоте отстойника через 24 часа после заполнения.
На Фиг.4 приведены данные по концентрации хлористых солей в верхних 2/3 объема отстойника через 2, 15, 24 ч статического отстаивания после заполнения.
Принципиальная технологическая схема поясняет сущность изобретения.
Поступающая на подготовку продукция скважин 1 (Фиг.1) направляется в концевой делитель фаз (КДФ) 2 установки подготовки нефти (УПН), где происходит отделение и сброс свободной пластовой воды. Далее сырье через сепаратор второй ступени 3 поступает в резервуары предварительного сброса воды 4, каждый из которых работает в режиме последовательного заполнения, отстоя и выведения жидкости. Из резервуаров жидкость, являющаяся нефтью с объемной долей воды не более 1% (до 2/3 всего объема, поток I), насосом 5 направляется через теплообменник 6, печь 7 и после добавления через диспергатор 8 пресной промывочной воды поступает в аппарат ступени обессоливания (возможен электродегидратор) 9. Затем нефть после охлаждения в теплообменнике 6 направляется через сепаратор горячей ступени 10 в буферный резервуар 11. Остальное сырье из резервуаров 4 с промежуточным слоем (до 1/3 всего объема, поток II) обрабатывается посредством дозатора 13 реагентом-деэмульгатором и насосом 5А через теплообменник 6А, печь 7А, направляется в отстойники ступени обезвоживания 14 и далее после добавления через диспергатор 8А пресной промывочной воды в аппарат ступени обессоливания (возможен электродегидратор) 9А. Далее нефть для охлаждения проходит через теплообменник 6А, сепаратор горячей ступени 10 и поступает в буферный резервуар 11. Из буферного резервуара 11 товарная нефть, являющаяся смесью нефти потоков I и II, насосом внешней откачки 12 откачивается в систему магистральных нефтепроводов (на Фиг.1 не показаны).
Весь промежуточный слой, образующийся в аппаратах ступеней предварительного обезвоживания и обессоливания, собирается в отстойник ступени обезвоживания 14.
Пластовая вода, отделяющаяся в КДФ 2 и резервуарах предварительного сброса воды 4, направляется в резервуар очистных сооружений (OC1) 15. Дренаж из отстойника ступени обезвоживания 14 направляется в резервуар разделения промежуточного слоя (ОС2) 16. Дренаж из отстойников ступени обессоливания 9, 9А насосом 17 и пленочная нефть из резервуара очистных сооружений 15 насосом 18 подкачивается в поток жидкости, поступающей во входной патрубок насоса 5А (поток II). Промежуточный слой из резервуара 16 направляется насосом 19 на блок обработки промежуточных слоев.
Отделяющийся в сепараторе второй ступени 3 газ направляется в газовую линию непосредственно. Выделившийся в резервуарах 4, 11, 15, 16 газ собирается посредством системы улавливания легких фракций (УЛФ) и поступает на компрессорную станцию (КС), откуда направляется по газовой линии на переработку.
Сточная вода после очистки в резервуарах 15 и 16 направляется в систему ППД.
Для решения поставленной технической задачи производится разделение поступающего сырья по степени необходимого воздействия для получения товарной нефти. При этом выделяется часть сырья, благодаря более интенсивному воздействию на которое скорость накопления промежуточного слоя в аппаратах ступеней глубокого обезвоживания и обессоливания нефти снижается, что ведет к уменьшению его объема.
Пример конкретного исполнения
Проведенные эксперименты с сырьем, поступающим на вход установок подготовки нефти, позволили дать оценку возможности использования предлагаемого способа. Сущность экспериментов заключалась в следующем. На УПН отбиралось поступающее сырье. После статического отстаивания в течение заданного времени, составляющего 2, 15, 24 ч, производилось разделение жидкости на 6 проб по высоте отстойника, каждая из которых оценивалась по значениям параметров, определяющих качество подготовленной нефти, а именно: объемной доле эмульгированной воды и концентрации хлористых солей. Кроме того, в пробах замерялась концентрация сульфида железа, плотность, производился дисперсный анализ. В таблице 1 приведены данные замеров параметров сырья, а в таблице 2 – расчет скорости осаждения капель по формуле Стокса.
Как следует из данных, приведенных в таблице 2, при относительно невысокой объемной доле эмульгированной воды потенциальная возможность ее удаления под действием стоксовских сил для конкретных объектов неодинакова, что определяется совокупностью свойств эмульсии: вязкостью нефти, плотностью воды и нефти, диаметром капель эмульгированной воды. Это различие явно проявилось при небольшом времени отстаивания (2 ч), тогда как длительное выдерживание в статических условиях (24 ч) привело к концентрированию капель эмульгированной воды в нижних, придонных, слоях во всех пробах (Фиг.2, 3). При этом концентрация хлористых солей в нефти, составляющей верхние 2/3 объема отстойников, после 24-часового отстаивания составила от 92 до 333 мг/дм3, что дает основания оценить ее как достаточно хорошо подготовленную к обессоливанию (Фиг.4). Наименьшей концентрация хлористых солей была при невысокой вязкости нефти, высокой минерализации эмульгированной воды и незначительной доле мелких капель в ее составе («Бавлы, девон», см. табл.1, 2), наибольшей – в пробе, в которой доля мелких капель в составе эмульгированной воды была высокой («Акташ, девон», см. табл.1, 2). Для нефти «Нурлат, карбон» (см. табл.2) рассматриваемый вариант подготовки нефти трудноосуществим из-за ее высокой вязкости.


Далее производилось определение условий, при которых возможно доведение до необходимого качества нефти (ГОСТ Р 51858-2002, 1 группа), являющейся верхними 2/3 (уровни 3-6 по высоте отстойника) и нижней 1/3 объема (соответственно уровни – 1-2) после длительного статического отстаивания. Для этого производились опыты по глубокому обезвоживанию и обессоливанию нефти после 15-и 24-часового статического отстаивания. Условия проведения и результаты экспериментов представлены в таблице 3. Из приведенных в таблице 3 данных видно, что концентрация хлористых солей в выделенном после статического отстаивания в течение 15 и 24 ч объеме нефти, составляющем до 2/3 всего обрабатываемого объема, может быть снижена до величины менее 100 мг/дм3 однократной обработкой пресной промывочной водой (ступень обессоливания) при массовой доле воды менее 0,5%. Соответственно увеличение времени отстаивания нижней 1/3 объема эмульсии, в которой при статическом отстаивании сконцентрировались капли эмульгированной воды, привело к возрастанию глубины ее обезвоживания.
Таким образом, применение предлагаемого способа позволяет разделить предварительно обезвоженную нефть на объемы, которые характеризуются низкой и преимущественно высокой концентрацией эмульгированной воды и осуществить более интенсивное воздействие на объем, представляющий собой высококонцентрированную эмульсию, в результате чего замедляется скорость накопления, а следовательно, уменьшается и количество промежуточных слоев.
Технико-экономическая эффективность предлагаемого способа складывается из увеличения объема подготовленной до товарной кондиции нефти и уменьшения количества промежуточного слоя на 10% и более. Применение совмещенной технологии подготовки нефти и использование высокоэффективных низкотемпературных реагентов-деэмульгаторов позволяет в значительной степени завершить процессы массообмена и коалесценции капель до поступления сырья на установку подготовки нефти. При высокой степени разрушенности сырья оно может быть разделено на качественно различающиеся объемы, из которых больший будет представлен низкоконцентрированной, меньший – высококонцентрированной эмульсией. Такое разделение возможно после длительного статического отстаивания сырья, которое можно осуществить в резервуарах предварительного сброса воды. Режим статического отстаивания, позволяющий минимизировать восходящие потоки в этих резервуарах, приводит к переходу значительной части капель эмульгированной воды в нижние, придонные, слои. При этом в верхних слоях остается лишь незначительное количество капель, удаление которых не требует подготовки нефти по полному циклу. Благодаря этому появляется возможность увеличения времени отстаивания и при необходимости нагрева до более высокой температуры той части сырья, которая является высококонцентрированной эмульсией, вследствие чего создаются условия для повышения эффективности ее разделения и сокращения количества промежуточного слоя, требующего подготовки по автономной технологии на блоке обработки промежуточных слоев.
| Таблица 3 – Показатели обезвоживания и обессоливания нефти и эмульсии |
| № пробы |
Характеристика обрабатываемой нефти, эмульсии |
Объемная доля воды, % |
Концентрация хлористых солей, мг/дм3 |
Дозировка деэмульгатора, г/т |
Дозировка пресной промывочной воды, % |
Время отстаивания, ч |
Объем отделившейся воды, см3, после отстаивания |
Остаточная массовая доля воды, % |
Концентрация хлористых солей, мг/дм3 |
| СНПХ 4460 в нефть |
РИФ в воду |
при температуре 50°С |
без нагрева |
при 50°С |
без нагрева |
| 1 |
2 |
3 |
4 |
5 |
6 |
7 |
8 |
9 |
10 |
11 |
12 |
13 |
| 1 |
«Куакбаш, карбон», после 15 ч отстаивания, 2/3 объема (верх) |
1,50 |
394 |
|
20 |
5 |
4 |
15 |
5 |
5 |
0,24 |
86 |
| 2 |
«Куакбаш, карбон», после 15 ч отстаивания, 2/3 объема (верх) |
0,95 |
278 |
– |
– |
– |
4 |
15 |
0 |
сл |
0,18 |
92 |
| 3 |
– |
– |
5 |
4 |
– |
4 |
– |
0,24 |
97 |
| 4 |
– |
20 |
5 |
4 |
– |
5 |
– |
0,44 |
64 |
| 5 |
«Куакбаш, карбон», смесь проб после 15 ч отстаивания и 24 ч отстаивания, 1/3 объема (низ) |
5,20 |
|
– |
– |
– |
4 |
– |
6 |
– |
0,84 |
349 |
| 6 |
|
– |
– |
– |
8 |
– |
6 |
– |
0,62 |
292 |
| 7 |
|
30 |
– |
– |
8 |
– |
7 |
– |
0,46 |
218 |
| 8 |
«Акташ, девон», после 24 ч отстаивания, 2/3 объема (верх) |
0,24 |
333 |
– |
20 |
5 |
4 |
15 |
5 |
6 |
0,24 |
98 |
| Продолжение таблицы 3 |
| 1 |
2 |
3 |
4 |
5 |
6 |
7 |
8 |
9 |
10 |
11 |
12 |
13 |
| 9 |
«Акташ, девон», смесь проб после 15 ч отстаивания и 24 ч отстаивания, 1/3 объема (низ) |
0,84 |
890 |
– |
– |
– |
4 |
– |
0 |
сл |
0,32 |
464 |
| 10 |
– |
– |
– |
8 |
– |
сл |
– |
0,20 |
280 |
| 11 |
20 |
– |
– |
4 |
– |
0 |
– |
0,18 |
278 |
| 12 |
20 |
– |
– |
8 |
– |
сл |
– |
0,14 |
220 |
| 13 |
«Бавлы, девон», после 15 ч отстаивания, 2/3 объема (верх) |
0,12 |
154 |
– |
– |
5 |
4 |
– |
5 |
– |
0,24 |
72 |
| 14 |
– |
20 |
5 |
4 |
– |
4 |
– |
0,20 |
63 |
| 15 |
«Бавлы, девон», смесь проб после 15 ч отстаивания и 24 ч отстаивания, 1/3 объема (низ) |
0,72 |
778 |
– |
– |
– |
4 |
– |
сл |
– |
0,14 |
298 |
| 16 |
– |
– |
– |
8 |
– |
сл |
– |
сл |
108 |
| 17 |
– |
– |
20 |
8 |
– |
сл |
– |
сл |
102 |
| 18 |
«Бавлы, карбон», после 24 ч отстаивания, 2/3 объема (верх) |
0,14 |
186 |
– |
– |
5 |
4 |
– |
5 |
– |
0,32 |
84 |
| 19 |
– |
20 |
5 |
4 |
– |
4 |
– |
0,60 |
72 |
| 20 |
– |
20 |
5 |
4 |
15 |
5 |
5 |
0,18 |
50 |
| 21 |
«Бавлы, карбон», смесь проб после 15 ч отстаивания и 24 ч отстаивания, 1/3 объема (низ) |
6,20 |
7280 |
– |
– |
– |
4 |
– |
6 |
– |
0,72 |
744 |
| 22 |
– |
– |
– |
8 |
– |
6 |
– |
0,30 |
380 |
| 23 |
20 |
– |
– |
4 |
– |
6 |
– |
0,68 |
698 |
| 24 |
20 |
– |
– |
8 |
– |
6 |
– |
0,28 |
320 |
| 25 |
– |
– |
5 |
8 |
– |
10 |
11 |
0,32 |
220 |
Формула изобретения
Способ сбора и подготовки нефти, включающий подачу продукции скважин в сепаратор и резервуар ступени предварительного сброса воды, вывод жидкостей из резервуара предварительного сброса воды с последующим их нагревом, глубокое обезвоживание и обессоливание, отличающийся тем, что ступень предварительного сброса воды включает несколько соединенных параллельно резервуаров, каждый из которых последовательно функционирует в одном из режимов “заполнение-отстой-выведение жидкости”, причем при выведении жидкости верхние слои предварительно обезвоженной нефти, расположенные выше уровня промежуточного слоя, направляют после нагрева в аппараты ступени обессоливания, а нижние слои с промежуточным слоем после нагрева в аппараты ступеней глубокого обезвоживания и обессоливания.
РИСУНКИ
|
|