|
|
(21), (22) Заявка: 2006114070/13, 26.04.2006
(24) Дата начала отсчета срока действия патента:
26.04.2006
(46) Опубликовано: 20.01.2008
(56) Список документов, цитированных в отчете о поиске:
ЯРОВЕНКО В.Л., УСТИННИКОВ Б.А., БОГДАНОВ Ю.П., ГРОМОВ С.И. Справочник по производству спирта. Сырье, технология и техноконтроль. – М.: Легкая и пищевая промышленность, 1981, с.138. Технологический регламент на производство спирта ректификованного из пищевых видов сырья (крахмалосодержащего и сахаросодержащего), ч.II, Брагоректификация, Киев, 1987, с.71-106. RU 2243811 С2, 10.01.2005.
Адрес для переписки:
125362, Москва, ул. Б. Набережная, 9, кв.253, В.М. Перелыгину
|
(72) Автор(ы):
Перелыгин Виктор Михайлович (RU), Перелыгин Сергей Викторович (RU)
(73) Патентообладатель(и):
Перелыгин Виктор Михайлович (RU), Перелыгин Сергей Викторович (RU)
|
(54) СПОСОБ ПОЛУЧЕНИЯ РЕКТИФИКОВАННОГО СПИРТА
(57) Реферат:
Изобретение относится к способам получения пищевого ректификованного спирта. Способ предусматривает брагоректификацию на установке, включающей оборудованные дефлегматорами и конденсаторами обогреваемые колонны, – выварную, эпюрационную, спиртовую и метанольную, перегонку бражки с получением бражного дистиллята, очистку полученного бражного дистиллята в эпюрационной колонне с получением эпюрата, очистку полученного эпюрата в выварной колонне с получением спирта этилового ректификованного, очистку полученного спирта этилового ректификованного в метанольной колонне с выводом конечного продукта из куба этой колонны. Перегонку бражки проводят в брагоэпюрационной колонне с получением бражного дистиллята и эпюрированного водно-спиртового пара из полой вставки между выварной и эпюрирующей частями этой колонны. Процессы брагоректификации осуществляют при повышенном давлении в брагоэпюрационной, выварной, эпюрационной колоннах и пониженном давлении в спиртовой и метанольной колоннах. Эпюрационная колонна имеет отгонную, выварную и концентрационную части и ее питают бражным дистиллятом и фракциями из конденсатора сепаратора диоксида углерода и спиртоловушки грязных погонов, а обогревают острым паром. Выварную и концентрационную части этой колонны дополнительно обогревают эпюрированным водно-спиртовым паром из брагоэпюрационной колонны. До очистки эпюрата в спиртовой колонне на тарелках отгонной части эпюрационной колонны осуществляют дополнительную очистку эпюрата от органических кислот и других хвостовых примесей, которые выводят с лютером из куба эпюрационной колонны, а также от компонентов сивушного масла и других промежуточных примесей. На тарелках нижней зоны выварной части эпюрационной колонны проводят укрепление этиловым спиртом эпюрата. Из жидкой фазы тарелок выварной части эпюрационной колонны, расположенных ниже зоны отбора эпюрата, выводят фракцию промежуточных примесей и направляют на верхнюю тарелку этой колонны. Концентрационная часть эпюрационной колонны разделена на две зоны перегородкой, имеющей сливной стакан без отверстий для прохода пара, который подают в межтрубное пространство кипятильника метанольной колонны, где осуществляют его частичную конденсацию теплом, выделяющимся при конденсации пара. Испаряют ректификованный спирт в трубках кипятильника метанольной колонны и образовавшимся вторичным паром обогревают метанольную колонну. Смесь водноспиртового конденсата и пара из межтрубного пространства кипятильника метанольной колонны направляют в ее сепаратор, жидкость из которого возвращают на верхнюю тарелку нижней зоны концентрационной части эпюрационной колонны. Пар подают в паровое пространство над перегородкой и обогревают им верхнюю зону концентрационной части эпюрационной колонны. На верхнюю тарелку этой колонны направляют фракцию сивушного спирта из спиртовой колонны, фракцию промежуточных примесей из нижней зоны выварной части эпюрационной колонны и гидроселекционную воду. В верхней зоне проводят концентрирование головных и промежуточных примесей при повышенном удельном расходе гидроселекционной воды, а пар с верхней тарелки эпюрационной колонны направляют в ее дефлегматор. В процессе частичной конденсации пар дополнительно укрепляют примесями, которые отбирают из конденсатора этой колонны в виде фракций головных и промежуточных примесей и выводят из системы брагоректификации. Использование изобретения позволит получить ректификованный спирт повышенного качества. 2 табл., 1 ил.
Изобретение относится к спиртовой промышленности, в частности к способам получения пищевого ректификованного спирта.
Известен способ получения ректификованного спирта путем вываривания спирта из бражки в бражной колонне с переходом этилового спирта и сопутствующих примесей в бражной дистиллят с паром из этой колонны и жидкими фракциями из конденсатора сепаратора диоксида углерода и спиртоловушки грязных погонов, эпюрации бражного дистиллята в эпюрационной колонне с отбором головной фракции этилового спирта из ее конденсатора, ректификации эпюрата в ректификационной колонне с отбором фракций сивушного масла, сивушного спирта и непастеризованного спирта, обогрева паром с верхней тарелки бражной колонны работающих при пониженном давлении ректификационной и эпюрационной колонн (Технологический регламент на производство спирта ректификованного из пищевых видов сырья (крахмалосодержащего и сахаросодержащего). Часть II. Брагоректификация, Киев, 1987, с.71-106).
Однако этот способ не обеспечивает глубокой очистки спирта от пропиловых спиртов, кротонового альдегида и других примесей, что снижает качество конечного продукта, а отсутствие рациональных приемов подогрева исходной бражки не позволяет существенно сократить энергозатраты на производство ректификованного спирта. Кроме того, снижение давления в выварной части ректификационной колонны уменьшает коэффициент испарения этилового спирта, что может служить причиной технологических потерь и падения производительности ректификационной колонны.
Наиболее близким к предлагаемому является способ получения ректификованного спирта, предусматривающий вываривание спирта из бражки в брагоэпюрационной колонне с переходом этилового спирта и сопутствующих примесей в бражной дистиллят с паром из этой колонны и жидкими фракциями из конденсатора сепаратора диоксида углерода и спиртоловушки грязных погонов, подачу эпюрированного водно-спиртового пара из брагоэпюрационной колонны в куб эпюрационной колонны для ее обогрева, выделение примесей из бражного дистиллята в этой колонне с подачей горячей воды в среднюю зону ее концентрационной части и отбором боковой фракции из зоны гидроселекции, которую совместно с фракциями сивушного масла и сивушного спирта из спиртовой колонны ректификуют в сивушной колонне (В.Л.Яровенко, Б.А.Устинников, Ю.П.Богданов, С.И.Громов. Справочник по производству спирта. Сырье, технология и технохимконтроль. Москва. Легкая и пищевая промышленность, 1981, – с.138).
Однако этот способ не обеспечивает возможности повышения качества ректификованного спирта, так как в процессе эпюрации имеет место неполное выделение метанола, компонентов сивушного масла и других промежуточных примесей. Указанные примеси переходят с эпюратом в спиртовую колонну и частично попадают в конечный продукт, снижая его качество. При этом все колонны брагоректификационной установки работают под атмосферным давлением, что ограничивает возможности снижения энергозатрат на производство ректификованного спирта.
Задачей изобретения является получение ректификованного спирта повышенного качества при пониженных затратах на его производство. Указанная задача достигается тем, что в способе получения ректификованного спирта путем эпюрации бражки в эпюрирующей зоне брагоэпюрационной колонны, вываривания спирта из бражки в выварной зоне этой колонны, разделения парового потока в полой вставке между эпюрирующей и выварной зонами на две части, одной из которых обогревают эпюрирующую зону, а вторую используют для обогрева эпюрационной колонны, в которой проводят очистку бражного дистиллята от сопутствующих примесей с применением гидроселекции, ректификации эпюрата с отбором фракций сивушного масла, сивушного спирта и непастеризованного спирта процессы брагоректификации проводят при повышенном давлении в выварной, брагоэпюрационной, эпюрационной колоннах и пониженном давлении в спиртовой и метанольной колоннах, острым паром обогревают брагоэпюрационную, эпюрационную и выварную колонны, эпюрированный водно-спиртовой пар из полой вставки брагоэпюрационной колонны подают в паровое пространство верхней тарелки отгонной части эпюрационной колонны и дополнительно обогревают им выварную и концентрационную части этой колонны, водно-спиртовой пар с верхней тарелки выварной колонны направляют в куб спиртовой колонны и обогревают ее этим паром, кубовую жидкость спиртовой колонны подогревают теплом лютера из куба выварной колонны и подают на ее верхнюю тарелку, в эпюрационной колонне этиловый спирт очищают от органических кислот и других хвостовых примесей отбором лютера из ее куба, от промежуточных примесей отбором фракции сивушного масла из паровой фазы тарелок средней зоны отгонной части и фракции промежуточных примесей из жидкой фазы тарелок выварной части ниже точки отбора эпюрата, который укрепляют этиловым спиртом, выводят из жидкой фазы верхних тарелок нижней зоны выварной части эпюрационной колонны и направляют в куб спиртовой колонны, концентрационную часть эпюрационной колонны разделяют на две зоны перегородкой, снабженной стаканом для слива жидкости, но не имеющей отверстий для прохода пара, который выводят из парового пространства верхней тарелки нижней зоны через боковой патрубок и направляют в межтрубное пространство кипятильника метанольной колонны, где теплом его частичной конденсации обогревают метанольную колонну, образовавшийся конденсат подают на верхнюю тарелку нижней зоны концентрационной части эпюрационной колонны, а несконденсированный пар направляют в паровое пространство над перегородкой и обогревают им верхнюю зону концентрационной части этой колонны, на верхнюю тарелку которой подают фракцию сивушного спирта из спиртовой колонны, фракцию промежуточных примесей из выварной части эпюрационной колонны и гидроселекционную воду, на тарелках верхней зоны концентрационной части эпюрационной колонны концентрируют головные и промежуточные примеси при повышенном удельном расходе гидроселекционной воды, в дефлегматоре этой колонны примеси дополнительно концентрируют, отбирают из ее конденсатора в виде фракции головных и промежуточных примесей и выводят из системы брагоректификации.
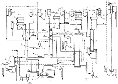
На чертеже представлена технологическая схема брагоректификации, поясняющая предлагаемый способ. По этому способу процессы брагоректификации проводят в брагоректификационной установке (БРУ), включающей выварную 25, брагоэпюрационную 1, эпюрационную 9 колонны, работающие при повышенном давлении, и спиртовую 13, метанольную 19 колонны, давление в которых ниже атмосферного. Один из вариантов распределения давления и температуры между колоннами БРУ, обеспечивающий повторное использование энергии острого пара, подаваемого на обогрев выварной 25, брагоэпюрационной 1, эпюрационной 9 колонн, для повторного использования в спиртовой 13, эпюрационной 9, метанольной 19 колоннах, приведен в таблице 1. Разрежение в колоннах 13, 19 создают вакуум-насосом 28. Соединение колонн 13, 19 с вакуум-насосом 28 осуществляется через их конденсаторы 16, 21, спиртоловушку чистых погонов 32 и барометрический конденсатор 33 с сепаратором 34. В барометрический конденсатор 33 подают холодную воду для улавливания паров этилового спирта из отсасываемых газов. Образующуюся при этом водно-спиртовую жидкость направляют в сборник 29, из которого подают в бражку.
Исходную бражку подогревают до 80-85°С теплом лютера в теплообменнике 27, паром бражного дистиллята в бражном подогревателе 4 и направляют в сепаратор 2, где из нее выделяют диоксид углерода, содержащий пары летучих веществ бражки. Диоксид углерода очищают конденсацией паров в конденсаторе 3 и выводят из БРУ, а образовавшийся конденсат, содержащий значительные количества метанола, сложных эфиров, альдегидов, сивушного масла и других примесей, направляют на тарелку питания эпюрационной колонны 9. Отсепарированную бражку подают на верхнюю тарелку брагоэпюрационной колонны 1, для обогрева которой в ее куб вводят острый пар. На тарелках выварной зоны колонны 1 из бражки вываривают этиловый спирт. В полой вставке 8 водно-спиртовой пар разделяют на две части, одну из которых направляют в паровое пространство верхней тарелки отгонной части эпюрационной колонны для обогрева ее выварной и концентрационной частей, а вторую подают в эпюрирующую зону колонны 1, где из бражки вываривают летучие примеси этилового спирта. Пары бражного дистиллята направляют с верхней тарелки колонны 1 в ее дефлегматор, состоящий из бражной 4 и водяной 5 секций, и конденсатор 11, конденсатом пара из которых совместно с фракциями из спиртоловушки грязных погонов 7 и конденсатора сепаратора диоксида углерода 3 питают колонну 9.
Эпюрационная колонна 9, обогреваемая острым паром через кипятильник 12, имеет в своем составе отгонную, выварную, концентрационную части, дефлегматор 14 и конденсатор 15. На тарелках отгонной части этой колонны осуществляют очистку этилового спирта от органических кислот и других хвостовых примесей, которые выводят с лютером из куба колонны 9, а также от компонентов сивушного масла и других промежуточных примесей, которые отбирают с фракцией из паровой фазы тарелок ее средней зоны и направляют в конденсатор 17. На тарелках нижней зоны выварной части эпюрационной колонны 9 проводят укрепление этиловым спиртом эпюрата, который отбирают из жидкой фазы этих тарелок и подают в кубовую часть колонны 13. Из жидкой фазы тарелок выварной части колонны 9, расположенных ниже зоны отбора эпюрата, выводят фракцию промежуточных примесей и направляют на верхнюю тарелку этой колонны.
Концентрационная часть эпюрационной колонны 9 разделена на две зоны перегородкой 10, которая снабжена сливным стаканом, но не имеет отверстий для прохода пара, который выводят из парового пространства верхней тарелки нижней зоны через боковой патрубок и подают в межтрубное пространство кипятильника 31 метанольной колонны 19, где осуществляют его частичную конденсацию. Теплом, выделяющимся при конденсации пара, испаряют ректификованный спирт в трубках кипятильника 31 и образовавшимся вторичным паром обогревают колонну 19. Смесь водноспиртового конденсата и пара из межтрубного пространства кипятильника 31 направляют в сепаратор 30, жидкость из которого возвращают на верхнюю тарелку нижней зоны концентрационной части колонны 9, а пар подают в паровое пространство над перегородкой 10 и обогревают им верхнюю зону концентрационной части колонны 9. На верхнюю тарелку этой колонны направляют фракцию сивушного спирта из спиртовой колонны 13, фракцию промежуточных примесей из нижней зоны выварной части колонны 9 и гидроселекционную воду из бака 35. Процесс концентрирования примесей на тарелках верхней зоны концентрационной части колонны 9 протекает с повышенным удельным расходом гидроселекционной воды, в результате чего степень их концентрирования возрастает. Пар с верхней тарелки колонны 9 направляют в дефлегматор 14, где проводят его дополнительное укрепление примесями, которые отбирают из конденсатора 15 в виде фракции головных и промежуточных примесей (ФГПП) и выводят из системы брагоректификации.
Спиртовая колонна 13 содержит в своем составе дефлегматор с двумя водяными секциями 22, 23 и конденсатор 16. Эту колонну питают и обогревают водно-спиртовым паром из выварной колонны 25. В колонне 25 укрепляют этиловый спирт и проводят его очистку от промежуточных примесей отбором фракции сивушного спирта из жидкой фазы ее нижних тарелок, которую подают на верхнюю тарелку колонны 9, а также от метанола, альдегидов, сложных эфиров и других головных примесей отбором фракции непастеризованного спирта из конденсатора 16, которую совместно с фракцией из спиртоловушки чистых погонов 32 направляют в среднюю зону концентрационной части метанольной колонны 19. Из жидкой фазы верхних тарелок колонны 13 отбирают ректификованный спирт и питают им метанольную колонну 19. Кубовую жидкость колонны 13 подогревают в теплообменнике 24 теплом лютера из куба колонны 25 и направляют на ее верхнюю тарелку.
Выварная колонна 25 предназначена для вываривания этилового спирта из питающей ее водно-спиртовой жидкости и очистки спирта от сивушного масла. На верхнюю питательную тарелку этой колонны подают эпюрат и кубовую жидкость колонны 13, которую подогревают в теплообменнике 24 теплом лютера из куба колонны 25. Колонну 25 обогревают острым паром через кипятильник 26. Паром с верхней тарелки этой колонны питают и обогревают спиртовую колонну 13. Из паровой фазы тарелок средней зоны колонны 25 отбирают фракцию сивушного масла и совместно с фракцией сивушного масла из отгонной части колонны 9 подают в конденсатор 17, жидкость из которого направляют в декантатор 18, где ее расслаивают. Верхний слой сивушного масла выводят из БРУ, а подсивушный слой подают на верхнюю тарелку отгонной части эпюрационной колонны 9.
Окончательную очистку спирта от метанола и головных примесей проводят в метанольной колонне 19 с дефлегматором 20, конденсатором 21 и кипятильником 31. Эту колонну питают ректификованным спиртом из колонны 13 и фракциями непастеризованного спирта из конденсатора 16 и спиртоловушки чистых погонов 32, а обогревают вторичным паром из кипятильника 31, в межтрубное пространство которого вводят водно-спиртовой пар с верхней тарелки нижней зоны концентрационной части эпюрационной колонны 9. Понижение давления в метанольной колонне 19 увеличивает коэффициенты испарения метанола и головных примесей и обеспечивает глубокую очистку от них этилового спирта. Указанные примеси отбирают с головной фракцией (ФГ) из конденсатора 21 и выводят из БРУ. Конечный продукт отбирают из куба колонны 19 и подают через спиртовый холодильник в спиртоприемное отделение.
По известному способу эпюрацию проводят с подачей горячей воды в среднюю зону концентрационной части эпюрационной колонны с боковым отбором фракции промежуточных примесей из жидкой фазы тарелки над точкой ввода гидроселекционной воды. Однако боковой отбор недостаточно эффективен и приводит к переходу в эпюрат определенного количества пропиловых спиртов других промежуточных примесей и снижению качества ректификованного спирта.
По предлагаемому способу эпюрацию осуществляют с подачей горячей воды на верхнюю тарелку эпюрационной колонны и концентрированием примесей на ее верхних тарелках при повышенном удельном расходе гидроселекционной воды, что обеспечивает более полную очистку эпюрата от сопутствующих примесей и повышение качества ректификованного спирта по сравнению с известным способом.
По известному способу не предусмотрено эффективной очистки эпюрата от органических кислот и других хвостовых примесей в эпюрационной колонне, что отрицательно влияет на качество ректификованного спирта.
По предлагаемому способу осуществляют эффективную очистку спирта от органических кислот и других хвостовых примесей на нижних тарелках эпюрационной колонны и выводят их с лютером из куба этой колонны, что повышает качество эпюрата и конечного продукта по сравнению с известным способом.
По известному способу процессы брагоректификации проводят с использованием разгонных колонн, что увеличивает металлоемкость брагоректификационной установки, расход греющего пара, охлаждающей воды и повышает затраты на производство ректификованного спирта.
По предлагаемому способу брагоректификацию осуществляют без разгонных колонн, что уменьшает металлоемкость брагоректификационной установки, расход греющего пара, охлаждающей воды и снижает тем самым затраты на производство ректификованного спирта по сравнению с известным способом.
Сравнительные показатели процесса получения ректификованного спирта согласно прототипу и предлагаемому способу отражены в примерах 1, 2 и представлены в таблице 2.
Пример 1. Ректификованный спирт получают согласно прототипу.
Пример 2. Ректификованный спирт получают по предлагаемому способу.
Как следует из приведенных примеров, предлагаемый способ позволяет получать ректификованный спирт лучшего качества и с меньшими затратами по сравнению с известным способом.
| Таблица 1 |
| Колонны БРУ |
Давление, кПа |
Температура, °С |
| низ |
верх |
низ |
верх |
| Брагоэпюрационная |
118-122 |
103-105 |
105,0-107,0 |
92,0-96,0 |
| Эпюрационная |
120-122 |
101-103 |
105,0-106,0 |
92,0-95,0 |
| Спиртовая |
69-71 |
49-51 |
70,0-70,3 |
62,7-63,3 |
| Метанольная |
63-65 |
49-51 |
67,0-67,6 |
62,7-63,3 |
| Выварная |
120-130 |
110-120 |
105,0-107,5 |
88,0-90,0 |
| Таблица 2 |
| № |
Показатели процесса брагоректификации в расчете на абсолютный спирт |
Пример 1 |
Пример 2 |
| 1 |
Содержание органических кислот в ректификованном спирте, мг/дм3 |
6-7 |
3-5 |
| 2 |
Содержание пропанола-2 в ректификованном спирте, мг/дм3 |
2-3 |
0,3-0,5 |
| 3 |
Расход греющего пара на брагоректификацию, кг/дал. |
45-47 |
36-38 |
Формула изобретения
Способ получения ректификованного спирта из бражки, предусматривающий брагоректификацию на установке, включающей оборудованные дефлегматорами и конденсаторами обогреваемые колонны – выварную, эпюрационную, спиртовую и метанольную, перегонку бражки с получением бражного дистиллята, очистку полученного бражного дистиллята в эпюрационной колонне, работающей в режиме гидроселекции, с выводом головных и промежуточных примесей из ее конденсатора и получением эпюрата, очистку полученного эпюрата в выварной колонне отбором фракции сивушного масла из паровой фазы тарелок ее средней зоны и в спиртовой колонне, обогреваемой водно-спиртовым паром из выварной колонны, отбором фракций сивушного спирта и непастеризованного спирта с получением спирта этилового ректификованного, очистку полученного спирта этилового ректификованного в метанольной колонне с выводом конечного продукта из куба этой колонны, отличающийся тем, что перегонку бражки проводят в брагоэпюрационной колонне с получением бражного дистиллята из ее дефлегматора и конденсатора и эпюрированного водно-спиртового пара из полой вставки между выварной и эпюрирующей частями этой колонны, причем процессы брагоректификации осуществляют при повышенном давлении в брагоэпюрационной, выварной, эпюрационной колоннах и пониженном давлении в спиртовой и метанольной колоннах, при этом эпюрационную колонну, имеющую отгонную, выварную и концентрационную части, питают бражным дистиллятом и фракциями из конденсатора сепаратора диоксида углерода и спиртоловушки грязных погонов, а обогревают острым паром, вводимым в ее куб через кипятильник, причем выварную и концентрационную части этой колонны дополнительно обогревают эпюрированным водно-спиртовым паром из брагоэпюрационной колонны, который подают в паровое пространство верхней тарелки отгонной части, в которой до очистки эпюрата в спиртовой колонне на тарелках отгонной части эпюрационной колонны осуществляют дополнительную очистку эпюрата от органических кислот и других хвостовых примесей, которые выводят с лютером из куба эпюрационной колонны, а также от компонентов сивушного масла и других промежуточных примесей, которые отбирают из паровой фазы тарелок ее средней зоны и направляют в сивушный конденсатор, а на тарелках нижней зоны выварной части эпюрационной колонны проводят укрепление этиловым спиртом эпюрата, который отбирают из жидкой фазы этих тарелок и подают в кубовую часть спиртовой колонны, из жидкой фазы тарелок выварной части эпюрационной колонны, расположенных ниже зоны отбора эпюрата, выводят фракцию промежуточных примесей и направляют на верхнюю тарелку этой колонны, при этом концентрационная часть эпюрационной колонны разделена на две зоны перегородкой, имеющей сливной стакан без отверстий для прохода пара, который выводят из парового пространства верхней тарелки нижней зоны через боковой патрубок и подают в межтрубное пространство кипятильника метанольной колонны, где осуществляют его частичную конденсацию, теплом, выделяющимся при конденсации пара, испаряют ректификованный спирт в трубках кипятильника метанольной колонны, и образовавшимся вторичным паром обогревают метанольную колонну, смесь водно-спиртового конденсата и пара из межтрубного пространства кипятильника метанольной колонны направляют в ее сепаратор, жидкость из которого возвращают на верхнюю тарелку нижней зоны концентрационной части эпюрационной колонны, а пар подают в паровое пространство над перегородкой и обогревают им верхнюю зону концентрационной части эпюрационной колонны, на верхнюю тарелку этой колонны направляют фракцию сивушного спирта из спиртовой колонны, фракцию промежуточных примесей из нижней зоны выварной части эпюрационной колонны и гидроселекционную воду, в верхней зоне проводят концентрирование головных и промежуточных примесей при повышенном удельном расходе гидроселекционной воды, а пар с верхней тарелки эпюрационной колонны направляют в ее дефлегматор, где в процессе частичной конденсации пар дополнительно укрепляют примесями, которые отбирают из конденсатора этой колонны в виде фракций головных и промежуточных примесей и выводят из системы брагоректификации.
РИСУНКИ
|
|