|
|
(21), (22) Заявка: 2006120123/12, 09.06.2006
(24) Дата начала отсчета срока действия патента:
09.06.2006
(46) Опубликовано: 20.01.2008
(56) Список документов, цитированных в отчете о поиске:
RU 2081564 C1, 20.06.1997. SU 1496723 A1, 30.07.1989. SU 1124896 A, 23.11.1984. US 6212899 В1, 10.04.2001. JP 425139 A, 09.08.1992. GB 1186313 А, 24.04.1967.
Адрес для переписки:
109456, Москва, 1-й Вешняковский пр-д, 2, ГНУ ВИЭСХ, Патентный отдел
|
(72) Автор(ы):
Марьяхин Фридрих Григорьевич (RU), Учеваткин Александр Иванович (RU), Коршунов Борис Петрович (RU), Коршунов Алексей Борисович (RU), Пржетишевский Юрий Борисович (RU), Челнинцев Юрий Викторович (RU)
(73) Патентообладатель(и):
Государственное научное учреждение Всероссийский НИИ электрификации сельского хозяйства Российской академии сельскохозяйственных наук (ГНУ ВИЭСХ РОССЕЛЬХОЗАКАДЕМИИ) (RU)
|
(54) ЭНЕРГОСБЕРЕГАЮЩАЯ АККУМУЛЯЦИОННАЯ УСТАНОВКА ДЛЯ ОХЛАЖДЕНИЯ МОЛОКА НА ФЕРМАХ С ИСПОЛЬЗОВАНИЕМ ПРИРОДНОГО ХОЛОДА
(57) Реферат:
Энергосберегающая аккумуляционная установка для охлаждения молока на фермах с использованием природного холода, состоящая из аккумулирующего резервуара, компрессорно-конденсаторного агрегата, испарителя, помещенного в аккумулирующий резервуар, регулирующего вентиля, молочного насоса, насоса хладоносителя, блока управления, в крышке аккумулирующего резервуара выполнены отверстия, соединяющие внутренний объем аккумулирующего резервуара с атмосферой посредством шлангов с вентилями, причем на одном из шлангов установлены воздушный фильтр и вентилятор, а в боковой стенке аккумулирующего резервуара, выше и ниже верхней кромки испарителя, сделаны два перекрываемых сливных отверстия: верхнее сливное отверстие и нижнее сливное отверстие, а в центральной части аккумулирующего резервуара у его противоположных сторон расположены два фильтра, выполненные в виде вертикально установленных упругих перфорированных шлангов, причем один фильтр, обращенный вниз, через насос хладоносителя соединен со входом секции хладоносителя теплообменника, а другой фильтр, обращенный вверх, доходит до уровня нижнего сливного отверстия и соединен с выходом секции хладоносителя теплообменника, причем вход молочной секции теплообменника через молочный насос соединен с накопительным резервуаром для молока, а выход молочной секции теплообменника – с резервуаром-термосом для хранения молока. Использование данной установки позволяет обеспечить снижение капитальных и эксплуатационных расходов и повышение надежности охлаждающей системы. 2 з.п. ф-лы, 1 ил.
Изобретение относится к области охлаждения молока и других жидких пищевых продуктов и может быть использовано в сельскохозяйственном производстве и пищевой промышленности.
Известны аккумуляционные установки для охлаждения молока на животноводческих фермах. Они включают: аккумулятор холода, компрессорно-конденсаторный агрегат, панельный испаритель, насосы молока и хладоностителя, вентили и трубопроводы (см., например, Бобков В.А. Производство и применение льда. – М.: “Пищевая промышленность”, 1977, стр.184).
Недостатком этих установок является повышение затрат энергии в связи с необходимостью работы компрессорно-конденсаторного агрегата круглый год, в том числе при низких температурах атмосферного воздуха.
Из известных устройств наиболее близким по технической сущности является охлаждающее устройство для ферм (Патент РФ №2081564, бюлл. №17, 20.06.97), содержащее аккумулирующий резервуар, испаритель, молочный насос, трубы, вентили, приемник естественного холода, блок управления.
Недостатками этого устройства являются большие капитальные и эксплуатационные затраты, увеличенная металлоемкость, связанная с необходимостью размещения приемника естественного холода на открытом воздухе, что также может привести к замерзанию трубопроводов с хладоносителем (водой).
Задачей изобретения является снижение капитальных и эксплуатационных расходов, материалоемкости, энергоемкости, повышение надежности охлаждающей системы.
Вышеуказанный технический результат достигается тем, в крышке аккумулирующего резервуара выполнены отверстия, соединяющие внутренний объем аккумулирующего резервуара с атмосферой посредством шлангов с вентилями, причем на одном из шлангов установлены воздушный фильтр и вентилятор, а в боковой стенке аккумулирующего резервуара, выше и ниже верхней кромки испарителя, сделаны два перекрываемых сливных отверстия: верхнее сливное отверстие и нижнее сливное отверстие, а в центральной части аккумулирующего резервуара у его противоположных сторон расположены два фильтра, выполненные в виде вертикально установленных упругих шлангов, перфорированных отверстиями, причем один фильтр, обращенный вниз, через насос хладоносителя соединен со входом секции хладоносителя теплообменника, а другой фильтр, обращенный вверх, доходит до уровня нижнего сливного отверстия и соединен с выходом секции хладоносителя теплообменника, причем вход молочной секции теплообменника через молочный насос соединен с накопительным резервуаром для молока, а выход молочной секции теплообменника – с резервуаром-термосом для хранения молока, причем внутри аккумулирующего резервуара установлена открытая емкость, соединенная трубой и вентилем с системой водоснабжения, а стенки и днище открытой емкости образуют с боковыми стенками, днищем и верхней частью аккумулирующего резервуара изолированное от воды пространство, сообщающееся посредством шлангов с атмосферным воздухом, причем датчики температуры наружного воздуха, хладоносителя и вентилятор электрически соединены с блоком управления.
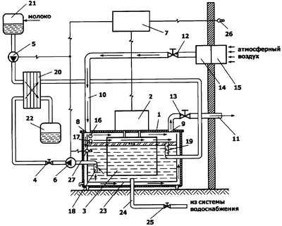
Сущность изобретения поясняется чертежом, на котором изображена схема энергосберегающей аккумуляционной установки для охлаждения молока на фермах с использованием природного холода, состоящая из аккумулирующего резервуара 1, компрессорно-конденсаторного агрегата 2, испарителя 3, помещенного в аккумулирующий резервуар 1, регулирующего вентиля 4, молочного насоса 5, насоса хладоносителя 6, блока управления 7, отличающегося тем, что в крышке аккумулирующего резервуара 1 выполнены отверстия 8 и 9, соединяющие внутренний объем аккумулирующего резервуара 1 с атмосферой посредством шлангов 10 и 11 с вентилями 12 и 13, причем на одном из шлангов (10) установлены воздушный фильтр 14 и вентилятор 15, а в боковой стенке аккумулирующего резервуара 1, выше и ниже верхней кромки испарителя 3, сделаны два перекрываемых сливных отверстия: верхнее сливное отверстие 16 и нижнее сливное отверстие 17, а в центральной части аккумулирующего резервуара 1 у его противоположных сторон расположены два фильтра 18 и 19, выполненные в виде вертикально установленных упругих шлангов, перфорированных отверстиями, причем один фильтр (18), обращенный вниз, через насос хладоносителя 6 соединен со входом секции хладоносителя теплообменника 20, а другой фильтр (19), обращенный вверх, доходит до уровня нижнего сливного отверстия 17 и соединен с выходом секции хладоносителя теплообменника 20, причем вход молочной секции теплообменника 20 через молочный насос 5 соединен с накопительным резервуаром для молока 21, а выход молочной секции теплообменника 20 – с резервуаром-термосом 22 для хранения молока, причем внутри аккумулирующего резервуара 1 установлена открытая емкость 23, соединенная трубой 24 и вентилем 25 с системой водоснабжения, а стенки и днище открытой емкости 23 образуют с боковыми стенками, днищем и верхней частью аккумулирующего резервуара 1 изолированное от воды пространство, сообщающееся посредством шлангов 10 и 11 с атмосферным воздухом, причем датчики температуры наружного воздуха 26, хладоносителя 27 и вентилятор 15 электрически соединены с блоком управления 7.
Энергосберегающая аккумуляционная установка для охлаждения молока на фермах с использованием природного холода работает следующим образом.
В холодное время года верхняя часть испарителя 3, помещенная в аккумулирующий резервуар 1, находится выше уровня хладоносителя, так как он определяется уровнем нижнего сливного отверстия 17, открытого в холодное время года. По сигналам с датчиков температуры наружного воздуха и хладоносителя 26 и 27, в ситуации когда температура наружного воздуха отрицательна, а температура хладоносителя выше температуры наружного воздуха, блок управления 7 подает сигнал на включение вентилятора 15, который через воздушный фильтр 14, шланг 10, вентиль 12, отверстие 8 подает холодный воздух в верхнюю часть аккумулирующего резервуара 1. Помещенный в нем хладоноситель охлаждается при непосредственном контакте с поступающим холодным воздухом и с испарителем 3, охлажденном поступающим холодным воздухом из-за разности температур (сухая теплопередача) и в результате испарения (влажная теплопередача). Часть холодного воздуха поступает в изолированное от воды пространство между стенками и днищем аккумулирующего резервуара 1 и стенками и днищем открытой емкости 23, которые могут быть выполненными оребренными, и охлаждает находящийся в ней хладоноситель. Затем воздух, пройдя через отверстие 9 по шлангу 11 и вентиль 13, выбрасывается в атмосферу.
В теплое время года вентили 12, 13 и сливное отверстие 17 закрываются. Уровень хладоносителя при помощи трубы 24 повышается до сливного отверстия 16, “покрывая” весь испаритель. По сигналу датчиков температуры 26 и 27 с блока управления 7 включается компрессорно-конденсаторный агрегат 2. Хладоагент поступает в испаритель 3, который охлаждает массу хладоносителя. На охлаждаемых поверхностях и в теплое и холодное время года нарастает лед, увеличивая аккумулирующую способность системы. Для охлаждения молока хладоноситель из аккумулирующего резервуара 1 подается через фильтр 18 насосом хладоносителя 6 на теплообменник 20 и через фильтр 19 возвращается в противоположную верхнюю часть внутреннего пространства аккумулирующего резервуара 1. При замерзании или перекрытии верхнего отверстия фильтра 19, хладоноситель будет продолжать поступать в аккумулирующий резервуар 1 через перфорацию (отверстия) в стенке шланга фильтра. Противоположная направленность фильтров 18 и 19 позволяет забирать воду на охлаждение, молока из холодной нижней зоны и возвращать ее в нагретую верхнюю зону аккумулирующего резервуара 1. Молоко, поступающее на охлаждение, накапливается в накопительном резервуаре 21 и молочным насосом 5 подается в теплообменник 20, а затем поступает на хранение в резервуар-термос 22. Блок управления 7 обеспечивает синхронное включение молочного насоса 5 и насоса хладоносителя 6, обеспечивая этим наиболее экономичное расходование холода, аккумулированного в аккумулирующем резервуаре 1 в виде ледяной воды и льда. Включение компрессорно-конденсаторного агрегата 2 осуществляется автоматически с блока управления 7 по команде датчика температуры 27 при понижении температуры хладоносителя. Изолированное от воды пространство между стенками, днищем и крышкой аккумулирующего резервуара 1 и стенками и днищем открытой емкости 25 служат дополнительной теплоизоляцией аккумулирующего резервуара 1.
Отличительной особенностью предлагаемой энергосберегающей аккумуляционной установки для охлаждения молока на фермах с использованием природного холода является более полное использование потенциала естественного холода в месте расположения фермы.
Предлагаемая установка позволит снизить капитальные и эксплуатационные расходы, удельную энергоемкость, повысить эксплуатационную надежность.
Формула изобретения
1. Энергосберегающая аккумуляционная установка для охлаждения молока на фермах с использованием природного холода, состоящая из аккумулирующего резервуара, компрессорно-конденсаторного агрегата, испарителя, помещенного в аккумулирующий резервуар, регулирующего вентиля, молочного насоса, насоса хладоносителя, блока управления, в крышке аккумулирующего резервуара выполнены отверстия, соединяющие внутренний объем аккумулирующего резервуара с атмосферой посредством шлангов с вентилями, причем на одном из шлангов установлены воздушный фильтр и вентилятор, а в боковой стенке аккумулирующего резервуара, выше и ниже верхней кромки испарителя, сделаны два перекрываемых сливных отверстия: верхнее сливное отверстие и нижнее сливное отверстие, а в центральной части аккумулирующего резервуара у его противоположных сторон расположены два фильтра, выполненные в виде вертикально установленных упругих перфорированных шлангов, причем один фильтр, обращенный вниз, через насос хладоносителя соединен со входом секции хладоносителя теплообменника, а другой фильтр, обращенный вверх, доходит до уровня нижнего сливного отверстия и соединен с выходом секции хладоносителя теплообменника, причем вход молочной секции теплообменника через молочный насос соединен с накопительным резервуаром для молока, а выход молочной секции теплообменника – с резервуаром-термосом для хранения молока.
2. Установка по п.1, в которой внутри аккумулирующего резервуара установлена открытая емкость, соединенная трубой и вентилем с системой водоснабжения, а стенки и днище открытой емкости образуют с боковыми стенками, днищем и верхней частью аккумулирующего резервуара изолированное от воды пространство, сообщающееся посредством шлангов с атмосферным воздухом.
3. Установка по п.1, в которой датчики температуры наружного воздуха, хладоносителя и вентилятор электрически соединены с блоком управления.
РИСУНКИ
MM4A – Досрочное прекращение действия патента СССР или патента Российской Федерации на изобретение из-за неуплаты в установленный срок пошлины за поддержание патента в силе
Дата прекращения действия патента: 10.06.2008
Извещение опубликовано: 20.02.2010 БИ: 05/2010
|
|